|
|
(21), (22) Заявка: 2002128330/12, 21.10.2002
(24) Дата начала отсчета срока действия патента:
21.10.2002
(43) Дата публикации заявки: 20.06.2004
(45) Опубликовано: 10.11.2004
(56) Список документов, цитированных в отчете о поиске:
БУЛАНОВ А.Б. Химическое и нефтяное машиностроение. Подольск: Машиностроение, 1980, с.10, 11. RU 2168360 С2, 10.06.2001. WO 91/10508 A1, 25.07.1991. RU 2157722 С2, 20.01.2000.
Адрес для переписки:
143907, Московская обл., г. Балашиха, пр-т Ленина, 67, ОАО “Криогенмаш”
|
(72) Автор(ы):
Морковкин И.М. (RU), Духанин Ю.И. (RU), Колесников В.А. (RU), Стукалова Н.С. (RU)
(73) Патентообладатель(и):
Открытое акционерное общество криогенного машиностроения (RU)
|
(54) СПОСОБ РЕГЕНЕРАЦИИ АДСОРБЕРА ОТ ВЛАГИ И УСТРОЙСТВО ДЛЯ ЕГО ОСУЩЕСТВЛЕНИЯ
(57) Реферат:
Предложенные способ и устройство относятся к криогенной технике и используются в блоках осушки от влаги в гелиевых ожижительных и рефрижераторных установках. Способ включает нагрев до 180-200°С и охлаждение адсорбера потоком газа со сбросом его части в атмосферу при нагреве. В качестве регенерирующего газа используют азот. Нагрев обеспечивают в две стадии. На первой – регенерирующий газ нагревают до 100-110°С, эжектируют и смешивают с воздухом с образованием потока газа, который сбрасывают в атмосферу после адсорбера. На второй стадии организуют циркуляцию потока газа через адсорбер, при этом в атмосферу сбрасывают часть потока газа, равную количеству регенерирующего газа, подаваемого на эжектирование. При достижении 180-200°С нагрев и эжектирование прекращают, после чего поэтапно вакуумируют адсорбер до 1·10-2 мм рт.ст. Устройство для регенерации адсорбера от влаги дополнительно включает адсорбер, трубопровод подачи осушаемого потока рабочего газа высокого давления, трубопровод чистого рабочего газа низкого давления, циркуляционный, вакуумный и прокачный эжекторы, трубопровод подачи калиброванного расхода азота и трубопровод подачи воздуха из атмосферы с фильтром и вентилем. Данное изобретение позволяет повысить глубину осушки и упрощение условий эксплуатации. 2 н. и 1 з.п. ф-лы, 1 ил.

Изобретение относится к криогенной технике и может быть широко использовано при создании блоков осушки от влаги в гелиевых ожижительных и рефрижераторных установках.
Известен способ регенерации адсорбера от влаги и блок очистки, включающий нагрев адсорбера до 180-200°С путем продувки горячим азотом, последующее охлаждение тем же расходом азота, заполнение адсорбера рабочим газом, доохлаждение адсорбера потоком неочищенного от влаги рабочего газа (Криогенные системы, Москва, Машиностроение, 1999, т.2, с.412, рис. 4).
Названный открытый способ регенерации и блок очистки, обладая простотой, отличает низкая экономичность, обусловленная повышенным расходом регенерирующего азота, который составляет порядка 25-35% от количества осушаемого потока.
Наиболее близким по технической сущности и достигаемому эффекту является способ регенерации адсорбера от влаги и блок очистки, включающий нагрев до 180-200°С и охлаждение адсорбера потоком газа со сбросом его части в атмосферу при нагреве, использование при нагреве регенерирующего газа – азота (БУЛАНОВ А.Б. Химическое и нефтяное машиностроение, Подольск, Машиностроение, 1980, с.10, 11).
Несмотря на то, что данный способ и блок очистки отличают сравнительно небольшие энергозатраты в процессе десорбции влаги, способ и блок обладают существенными недостатками, главными из которых являются невысокая глубина осушки (точка росы выше -60°С) и необходимость использования газодувочного и холодильного оборудования, что приводит к усложнению условий эксплуатации.
Технический результат, достигаемый при реализации данного изобретения, заключается в повышении глубины осушки и в упрощении условий эксплуатации.
Указанный технический результат достигается тем, что в способе регенерации адсорбера от влаги, включающем нагрев до 180-200°С и охлаждение адсорбера потоком газа со сбросом его части в атмосферу при нагреве, использование при нагреве регенерирующего газа – азота, согласно изобретению нагрев до 180-200°С обеспечивают в две стадии, на первой – регенерирующий газ нагревают, эжектируют и смешивают с воздухом с образованием потока газа, который сбрасывают в атмосферу после адсорбера, при достижении температуры потока газа 100-110°С подачу воздуха прекращают, на второй стадии организуют циркуляцию потока газа через адсорбер, при этом в атмосферу сбрасывают часть потока газа, равную количеству регенерирующего газа, подаваемого на эжектирование, при достижении 180-200°С нагрев и эжектирование прекращают, после чего поэтапно вакуумируют адсорбер до 1·10-2 мм рт.ст., при этом на первом этапе вакуумируют до 100-200 мм рт.ст. с одновременной подачей в адсорбер калиброванного расхода регенерирующего газа, на втором этапе вакуумирование ведут с помощью механического насоса, а далее охлаждают до рабочей температуры потоком газа, в качестве которого используют чистый рабочий газ, причем организацию потока газа при нагреве адсорбера до 180-200°С на первом этапе вакуумирования и при охлаждении осуществляют эжекторами, кроме того, при охлаждении для эжектирования используют часть неосушенного рабочего газа.
Для эжектирования в качестве неосушенного рабочего газа используют гелий.
Указанный технический результат достигается также тем, что устройство для регенерации адсорбера от влаги, включающее адсорбер, контур циркуляции потока газа, подключенные к нему электронагреватель с трубопроводом газообразного азота, трубопровод сброса в атмосферу потока газа, согласно изобретению дополнительно снабжено трубопроводом подачи осушаемого потока рабочего газа высокого давления, трубопроводом чистого рабочего газа низкого давления, циркуляционным, вакуумным и прокачным эжектором, трубопроводом подачи калиброванного расхода азота и трубопроводом подачи воздуха из атмосферы с фильтром и вентилем, которые подключены к контуру циркуляции, при этом прокачной эжектор также соединен с трубопроводом подачи осушаемого воздуха высокого давления, вакуумный – с трубопроводом газообразного азота, а циркуляционный эжектор установлен после электронагревателя.
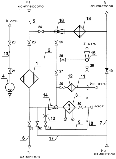
Сущность изобретения поясняется чертежом, где изображена схема устройства регенерации адсорбера от влаги по предлагаемому способу.
Устройство включает адсорбер 1, контур 2 циркуляции потока регенерирующего газа, электронагреватель азота 3, вакуумный насос 4, трубопровод 5 подачи осушаемого от влаги рабочего газа высокого давления, трубопровод 6 осушенного рабочего газа высокого давления, трубопровод 7 осушенного рабочего газа низкого давления, трубопровод 8 подачи азота высокого давления, трубопровод 9 с дюзой 10 подачи в адсорбер калиброванного расхода азота, трубопровод 11 с фильтром 12 подачи воздуха из атмосферы, трубопровод 13 сброса регенерирующего газа в атмосферу, циркуляционный эжектор 14, встроенный после электронагревателя 3 в контур 2, вакуумный эжектор 15 для откачки адсорбера 1, прокачной эжектор 16, который обеспечивает прокачку осушенного газа из трубопровода 7 через трубопровод 17, адсорбер 1 и охладитель 18 и возвращает его вновь в трубопровод 7, на котором установлен обратный клапан 19. Устройство включает также запорную арматуру 20-33, обеспечивающую проведение технологических операций.
Адсорбер 1 имеет байпасную магистраль, которая на чертеже не показана. На чертеже также не изображены компрессор и ожижитель.
Способ регенерации адсорбера от влаги осуществляют следующим образом.
После окончания режима осушки производят нагрев адсорбера до 180-200°С, который выполняют в две стадии: на первой регенерирующий газ нагревают, эжектируют и смешивают с воздухом с образованием потока газа, который сбрасывают в атмосферу после адсорбера, при достижении температуры потока газа 100-110°С подачу воздуха прекращают, на второй стадии организуют циркуляцию потока газа через адсорбер, при этом в атмосферу сбрасывают часть потока газа, равную количеству регенерирующего газа, подаваемого на эжектирование, при достижении 180-200°С нагрев и эжектирование прекращают, после чего поэтапно вакуумируют адсорбер до 1·10-2 мм рт.ст., при этом на первом этапе вакуумируют до 100-200 мм рт.ст. с одновременной подачей в адсорбер калиброванного расхода регенерирующего газа, на втором этапе вакуумирование ведут с помощью механического насоса, а далее охлаждают до рабочей температуры потоком газа, в качестве которого используют чистый рабочий газ, причем организацию потока газа при нагреве адсорбера до 180-200°С на первом этапе вакуумирования и при охлаждении осуществляют эжекторами, при этом при охлаждении для эжектирования используют часть неосушенного рабочего газа, например гелий, а в качестве регенерирующего газа – азот.
Устройство работает следующим образом.
Поток осушаемого рабочего газа, например, гелия с парами воды по трубопроводу 5 поступает в адсорбер 1, где с помощью цеолита производится его осушка от влаги. Осушенный от влаги чистый гелий по трубопроводу 6 направляется в ожижительную или рефрижераторную установку и возвращается из нее по трубопроводу 7 в компрессор для повторного сжатия. После того как адсорбер отработает в режиме осушки, он ставится на регенерацию, для чего закрывают вентили 23 и 33, открывают вентиль 25 и производят сброс давления в адсорбере 1, после чего проводят нагрев адсорбера 1. На первом этапе до температуры 100-110°С нагрев осуществляют за счет прокачки азото-воздушной смеси, для чего открывают вентили 20, 29, 30 и закрывают вентиль 27. Газообразный азот под давлением 8-12 бар проходит электронагреватель 3, нагревается до температуры 280-300°С и поступает в эжектор 14, в котором происходит подсос воздуха из атмосферы по трубопроводу 11 через фильтр 12 в количестве, в 1,5-2 раза большем количества азота, подаваемого на эжектор 14.
Азото-воздушная смесь после эжектора 14 с температурой 130-140°С проходит слой адсорбента в адсорбере и через вентиль 20 и трубопровод 13 выбрасывается в атмосферу. При достижении температуры газа на выходе из адсорбера 100-110°С первый этап заканчивается. На втором этапе нагрев до 180-200°С производят только за счет циркуляции греющего азота через адсорбер, для чего закрывают вентиль 29 и открывают вентиль 27. В результате в эжекторе 14 происходит подсасывание азота после адсорбера 1. В зависимости от коэффициента эжекции суммарный расход регенерирующего газа может быть в 2-2,5 раза больше, чем количество азота, подаваемого на эжектор 14, при этом часть регенерирующего потока, равная расходу азота, подаваемого на эжектор 14, постоянно сбрасывается в атмосферу через вентиль 20 по трубопроводу 13. При достижении температуры газа после адсорбера 180-200°С термический процесс десорбции влаги заканчивается, после чего приступают к следующей стадии регенерации – вакуумированию рабочей полости адсорбера, которую проводят также в два этапа.
На первом этапе откачку полости адсорбера осуществляют за счет включения в работу эжектора 15, на который через вентиль 28 подают азот под давлением 8-12 бар. Откачку адсорбера ведут до давления 100-120 мм рт.ст. с постоянной прокачкой калиброванного расхода азота, подаваемого по трубопроводу 9, через вентиль 31 и дюзу 10. В процессе вакуумирования вентили 20, 26, 27, 28, 30 закрыты.
При достижении указанного вакуума первый этап продолжают в течение 20 -30 минут, после чего вакуумирование заканчивают, закрывают вентили 31, 26 и 28. На втором этапе вакуумирование адсорбера продолжают за счет включения вакуумного насоса 4. При достижении вакуума порядка 1·10-2 мм рт.ст. процесс вакуумирования продолжают еще в течение 1,0-1,5 часов. Такой режим вакуумирования повышает глубину осушки и позволяет достичь точки росы ниже минус 100°С.
Далее осуществляют охлаждение адсорбера до рабочей температуры, которое проводят за счет прокачки осушенного рабочего газа с помощью эжектора 16. Для этого закрывают вентиль 21, отключают насос 4, открывают вентили 32, 25, 24 и отбирают на эжектор 16 часть неосушенного рабочего газа из потока высокого давления. За счет эжектирования происходит прокачка через адсорбер необходимого для охлаждения осушенного рабочего газа из трубопровода 17, взаимосвязанного с трубопроводом 7 осушенного рабочего газа низкого давления. После смешения в эжекторе 16 суммарный поток охлаждают в охладителе 18, соединяют с потоком после обратного клапана 19 и направляют на всасывание компрессора. При достижении рабочей температуры в адсорбере процесс охлаждения заканчивают, отключают работу эжектора 16, закрывают вентили 25, 32, 24, далее открывают вентиль 23, заполняют адсорбер до рабочего давления, открывают вентиль 33 и переводят адсорбер в режим осушки, а байпасную магистраль отключают.
Предлагаемый способ и устройство для его осуществления позволяют повысить глубину осушки, соответствующую точке росы ниже -100°С, упростить условия эксплуатации блока очистки, а также сократить энергозатраты в процессе регенерации за счет снижения расхода регенерирующего газа.
Формула изобретения
1. Способ регенерации адсорбера от влаги, включающий нагрев до 180-200°С и охлаждение адсорбера потоком газа со сбросом его части в атмосферу при нагреве, использование при нагреве регенерирующего газа – азота, отличающийся тем, что нагрев до 180-200°С обеспечивают в две стадии, на первой регенерирующий газ нагревают, эжектируют и смешивают с воздухом с образованием потока газа, который сбрасывают в атмосферу после адсорбера, при достижении температуры потока газа 100-110°С подачу воздуха прекращают, на второй стадии организуют циркуляцию потока газа через адсорбер, при этом в атмосферу сбрасывают часть потока газа, равную количеству регенерирующего газа, подаваемого на эжектирование, при достижении 180-200°С нагрев и эжектирование прекращают, после чего поэтапно вакуумируют адсорбер до 1·10-2 мм рт.ст., при этом на первом этапе вакуумируют до 100-200 мм рт.ст. с одновременной подачей в адсорбер калиброванного расхода регенерирующего газа, на втором этапе вакуумирование ведут с помощью механического насоса, а далее охлаждают до рабочей температуры потоком газа, в качестве которого используют чистый рабочий газ, причем организацию потока газа при нагреве адсорбера до 180-200°С на первом этапе вакуумирования и при охлаждении осуществляют эжекторами, кроме того, при охлаждении для эжектирования используют часть неосушенного рабочего газа.
2. Способ по п.1, отличающийся тем, что для эжектирования в качестве неосушенного рабочего газа используют гелий.
3. Устройство для регенерации адсорбера от влаги, включающее адсорбер, контур циркуляции потока газа, подключенные к нему электронагреватель с трубопроводом газообразного азота, трубопровод сброса в атмосферу потока газа, отличающееся тем, что оно дополнительно снабжено трубопроводом подачи осушаемого потока рабочего газа высокого давления, трубопроводом чистого рабочего газа низкого давления, циркуляционным, вакуумным и прокачным эжектором, трубопроводом подачи калиброванного расхода азота и трубопроводом подачи воздуха из атмосферы с фильтром и вентилем, которые подключены к контуру циркуляции, при этом прокачной эжектор также соединен с трубопроводом подачи осушаемого воздуха высокого давления, вакуумный – с трубопроводом газообразного азота, а циркуляционный эжектор установлен после электронагревателя.
РИСУНКИ
|
|