|
(21), (22) Заявка: 2009111143/28, 26.03.2009
(24) Дата начала отсчета срока действия патента:
26.03.2009
(46) Опубликовано: 20.09.2010
(56) Список документов, цитированных в отчете о поиске:
RU 2307328 C1, 27.09.2007. RU 76454 U1, 20.09.2008. RU 2002100228 A, 20.03.2004. RU 43068 U1, 27.12.2004. US 5793216 A, 11.08.1998.
Адрес для переписки:
196084, Санкт-Петербург, ул.Варшавская, 5А, ОАО “Техприбор”, зам. генерального директора Е.Ф.Фурмакову
|
(72) Автор(ы):
Фурмаков Евгений Федорович (RU), Петров Олег Федорович (RU), Новиков Андрей Юрьевич (RU), Маслов Юрий Викторович (RU), Поливанов Николай Владимирович (RU)
(73) Патентообладатель(и):
Открытое акционерное общество “Техприбор” (RU)
|
(54) МУЛЬТИСЕНСОРНЫЙ АНАЛИЗАТОР ПОКОМПОНЕНТНОГО РАСХОДА ГАЗОЖИДКОСТНОГО ТРЕХКОМПОНЕНТНОГО ПОТОКА НЕФТЯНЫХ СКВАЖИН
(57) Реферат:
Изобретение относится к измерительной технике и может быть использовано в нефтедобывающей промышленности, например, для контроля дебита нефтяных скважин. Сущность: устройство содержит высокочастотные резонаторы, каждый из которых снабжен вводом-выводом; ограничительные и ограничительно-разделительный короткозамкнутые витки, коаксиально расположенные внутри трубчатого металлического корпуса на наружных поверхностях диэлектрических труб; вычислители, приемо-передающие тракты, каждый из которых соединяет ввод-вывод одного из резонаторов с одним из входов соответствующего вычислителя; высокочастотный генератор, контроллер режимов, таймер, измерительные преобразователи, датчик перепада давления, рентгеновские трубки с источником питания, рентгенопрозрачные вставки корпуса, каждая из которых установлена в плоскости излучения соответствующей рентгеновской трубки; рентгеновские экраны, между которыми расположены рентгенопрозрачные вставки; первичные и вторичные коллиматоры, ортогональный коллиматор, вторичные излучатели, сцинтилляционные детекторы, многоканальные фотоэлектронные умножители, многоканальные световоды, а также модули обработки и управления. Технический результат: повышение достоверности результатов измерений. 6 ил.
Предлагаемое изобретение относится к измерительной технике и может быть использовано в нефтедобывающей промышленности, например, для контроля дебита нефтяных скважин.
Известны анализаторы покомпонентного расхода трехкомпонентного газожидкостного потока нефтяных скважин, содержащие радиоволновой датчик покомпонентного состава потока, СВЧ-генератор и вычислительно-управляющий блок (см. патент РФ 2063615, МПК G01F 1/56, патент РФ 43068, МПК G01F 1/74, и патент РФ 2275604, МПК G01F 1/74). Указанные анализаторы позволяют контролировать покомпонентный расход газожидкостного потока, содержащего нефть, газ и воду. Однако в случаях, когда вода, входящая в состав контролируемого потока, содержит растворенные соли, известные анализаторы оказываются неработоспособными.
Этот недостаток обусловлен затуханием микроволнового радиоизлучения СВЧ-генератора известных анализаторов в существенно электропроводной соленой воде. Поскольку содержание растворенных в скважинной воде солей, как правило, составляет десятки граммов на литр, такая вода обладает высокой электропроводностью, что делает ее фактически нерадиопрозрачной для микроволнового излучения и не дает возможности достоверного радиоконтроля водосодержания на сверхвысоких частотах.
От указанного недостатка свободен анализатор покомпонентного расхода трехкомпонентного газожидкостного потока нефтяных скважин, в состав которого входят радиоволновой датчик, содержащий высокочастотные резонаторы, каждый из которых представляет собой зигзагообразный проводник, коаксиально расположенный внутри трубчатого металлического корпуса на наружной поверхности трубчатого диэлектрического корпуса, а также вычислительно-управляющий блок и управляемый высокочастотный генератор, в качестве которого использован управляемый синтезатор частоты (см. заявку на изобретение РФ 2002100228/28, МПК G01F 1/00, G01F 5/00).
В этом анализаторе в качестве информативных параметров сигнала о компонентном составе контролируемой среды используются параметры резонансного поглощения средой высокочастотного электромагнитного поля на нескольких резонансных частотах, лежащих в ВЧ-диапазоне.
Для измерения скорости контролируемого потока в этом анализаторе выбран автокорреляционный метод, основанный на измерении времени прохождения некоторой базовой длины радиоволнового датчика локальной неоднородностью потока; указанное время определяется по максимуму взаимной корреляционной функции двух реализаций радиоволновых ВЧ-сигналов, характеризующих данную неоднородность.
В связи с тем что в известном анализаторе в качестве зондирующего радиоволнового сигнала используется высокочастотное электромагнитное поле, он позволяет зондировать газожидкостный поток на относительно низкой по сравнению с микроволновым излучением частоте и тем самым дает возможность достоверно контролировать параметры газожидкостного потока даже при наличии в нем соленой воды.
Однако к недостаткам данного анализатора относятся, во-первых, недостаточная достоверность информации о массовом покомпонентном расходе, и во-вторых, высокая погрешность измерения объемного покомпонентного расхода, возникающая в каждом из двух крайних режимов течения контролируемого потока: при вихревом неустановившемся течении и, наоборот, при ламинарном установившемся течении.
Первый из указанных недостатков вызван тем, что радиоволновой метод измерения покомпонентного расхода позволяет непосредственно контролировать лишь объемные расходы компонентов. Вследствие этого для получения массовых расходов компонентов необходимо дополнительно использовать недостаточно достоверную косвенную информацию о плотности каждого из компонентов, позволяющую вычислить массовый покомпонентный расход нефти, воды и газа.
Два других недостатка объясняются тем, что при существенно неустановившемся течении газожидкостной среды, характерном для большинства отечественных нефтяных скважин, компонентный состав и скорость потока быстро и хаотически изменяются во времени, в результате чего погрешность усреднения хаотических изменений режима течения может достигать существенных величин. В противоположном случае, при установившемся течении контролируемой среды, использование известного анализатора также затруднительно, поскольку положенный в основу его работы автокорреляционный радиоволновой метод измерения скорости потока может использоваться только при наличии в контролируемой среде ярко выраженных локальных неоднородностей, которые отсутствуют при установившемся течении.
Также известен рентгеновский анализатор компонентного состава и скорости газожидкостного потока, в состав которого входят металлический корпус с установленными в его стенке рентгенопрозрачными вставками, рентгеновская трубка с источником ее питания, первый и второй первичные и первый и второй вторичные коллиматоры рентгеновского излучения с несколькими коллимирующими отверстиями в каждом из них, первые и вторые сцинтилляционные детекторы, первые и вторые многоканальные фотоэлектронные умножители, а также вычислитель, первый и второй модули обработки и модуль управления, причем каждый из сцинтилляционных детекторов соединен с соответствующим входом соответствующего фотоэлектронного умножителя с помощью соответствующего многоканального световода, а выход вычислителя соединен со входом модуля управления, управляющего источником питания рентгеновской трубки (см. патент на полезную модель 76454, МПК 7 G01N 1/00, G01N 9/24, G01N 23/00).
Недостатки этого анализатора заключаются в относительно малом сроке его службы и в существенной погрешности измерений скорости вихревых неосесимметричных потоков.
Первый из указанных недостатков объясняется относительно низким сроком службы одного из основных элементов известного анализатора – рентгеновской трубки, не позволяющим длительно и непрерывно эксплуатировать известный анализатор.
Второй недостаток связан с особенностью кросскорреляционного измерения скорости газожидкостного потока рентгенофлуоресцентным методом. Рентгенофлуоресцентный контроль скорости потока производится в моменты последовательного пересечения движущейся локальной неоднородностью потока двух рентгеновских пучков: вначале первого рентгеновского пучка, сформированного первым первичным коллиматором рентгеновского излучения, а затем второго пучка, сформированного вторым первичным коллиматором. При отклонении траектории движущейся неоднородности от прямолинейного соосного направления неоднородность может не пересечь второй рентгеновский пучок, что не позволит измерить время прохождения неоднородностью базового расстояния между двумя упомянутыми пучками и, соответственно, не дает возможности вычислить скорость ее перемещения.
Наиболее близким к предложенному изобретению по технической сущности и достигаемому результату является известный мультисенсорный анализатор покомпонентного расхода газожидкостного трехкомпонентного потока нефтяных скважин (см. патент РФ 2307328, МПК G01F 1/74, G01F 1/66, G01N 22/00, Е21В 47/10). В состав известного анализатора входят вычислитель, соосно расположенные первый, второй и третий высокочастотные резонаторы, каждый из которых представляет собой короткозамкнутый зигзагообразный проводник, снабженный вводом-выводом, ограничительные короткозамкнутые витки и ограничительно-разделительный короткозамкнутый виток, причем все упомянутые высокочастотные резонаторы и все короткозамкнутые витки расположены на наружной поверхности трубчатого диэлектрического корпуса, коаксиально установленного внутри трубчатого металлического корпуса. Известный анализатор также содержит первый, второй и третий приемо-передающие тракты, каждый из которых соединяет ввод-вывод соответствующего резонатора с соответствующим входом вычислителя, высокочастотный генератор и управляющий блок, вход которого подключен к выходу вычислителя, а выход – к высокочастотному генератору. Кроме того, в состав анализатора входят первый и второй усилители, вход каждого из которых подсоединен к одному из выходов высокочастотного генератора, причем выход первого усилителя подключен ко входу первого приемо-передающего тракта, а выход второго – ко входам второго и третьего приемопередающих трактов, а также контроллер режимов и установленный в стенке металлического корпуса датчик давления, при этом ограничительно-разделительный короткозамкнутый виток расположен между вторым и третьим высокочастотными резонаторами. Данный анализатор принят за ближайший аналог (прототип) предложенного изобретения.
При работе известного анализатора высокочастотный генератор, управляемый вычислителем через управляющий блок, вырабатывает высокочастотный сигнал, который подается в каждый из резонаторов и возбуждает в них высокочастотное электромагнитное поле. При этом первый резонатор служит для получения информации об относительных объемных долях каждого из трех компонентов контролируемой среды, а второй и третий резонаторы служат для получения данных о скорости контролируемого потока.
Поскольку при заполнении каждого из резонаторов контролируемой средой происходит поглощение ею энергии высокочастотного электромагнитного поля, выходные сигналы резонаторов содержат в себе информацию о компонентном составе контролируемой среды.
Указанные выходные сигналы поступают в вычислитель, где вычисляются, во-первых, относительные объемные доли каждого из компонентов газожидкостного потока на основе сигналов первого резонатора, и во-вторых, на основе сигналов второго и третьего резонаторов определяются реализации выходных сигналов, причем в качестве реализаций используются зависимости от времени амплитуд этих сигналов.
После обработки реализаций определяется их взаимная корреляционная функция, производится смещение одной из реализаций относительно другой, определяется время смещения, равное времени пробегания устойчивой локальной неоднородностью потока базовой длины между центрами второго и третьего резонаторов, и вычисляется скорость контролируемого потока.
Полученное значение скорости используется в вычислителе для определения мгновенных значений покомпонентных объемных расходов каждого из трех компонентов газожидкостного потока: нефти, воды и газа.
Для определения покомпонентных массовых расходов в вычислителе учитываются сигналы о мгновенных значениях давления контролируемой среды, полученные с помощью датчика давления, а также хранящиеся в памяти вычислителя данные о номинальных плотностях каждого из трех компонентов этой среды.
Таким образом, известный анализатор позволяет непосредственно определить покомпонентный объемный расход газожидкостного потока, а также на основе косвенных данных вычислить покомпонентный массовый расход каждого из трех компонентов потока в процессе непрерывной долговременной эксплуатации анализатора.
К недостаткам известного анализатора относятся невозможность прямого измерения покомпонентного массового расхода и существенная погрешность измерения покомпонентного расхода турбулентных потоков.
Первый из отмеченных недостатков приводит к необходимости использовать косвенные усредненные данные о номинальной плотности каждого из трех компонентов потока, что существенно снижает достоверность и точность измерения массового расхода.
Второй недостаток вызван тем, что локальная неоднородность потока, зафиксированная в центре второго резонатора, неизбежно «размывается» вихревым потоком при ее перемещении до центра третьего резонатора, поскольку расстояние между центрами второго и третьего резонаторов относительно велико. Размывание локальной неоднородности турбулентным потоком резко увеличивает погрешность измерения скорости контролируемого потока.
Задачей предложенного изобретения и его техническим результатом является повышение точности и достоверности измерений расхода компонентов газожидкостного потока, в том числе массового расхода компонентов при турбулентном режиме течения в процессе непрерывной долговременной эксплуатации анализатора.
Для решения поставленной задачи изменены конструкция и состав элементов мультисенсорного анализатора покомпонентного расхода газожидкостного трехкомпонентного потока нефтяных скважин.
В состав предложенного анализатора входят трубчатый металлический корпус и коаксиально установленный внутри него трубчатый диэлектрический корпус, соосно расположенные первый, второй и третий высокочастотные резонаторы, каждый из которых представляет собой зигзагообразный короткозамкнутый проводник, снабженный вводом-выводом, а также ограничительные короткозамкнутые витки и ограничительно-разделительный короткозамкнутый виток, причем все упомянутые резонаторы и витки установлены внутри металлического корпуса соосно ему на наружной поверхности диэлектрического корпуса, а ограничительно-разделительный короткозамкнутый виток расположен между вторым и третьим резонаторами.
В состав известного анализатора также входят первый вычислитель и первый, второй и третий приемо-передающие тракты, каждый из которых соединяет ввод-вывод соответствующего резонатора с соответствующим входом первого вычислителя. Анализатор также содержит высокочастотный генератор и управляющий блок, многоканальный вход которого подключен к выходу первого вычислителя, а выход – к высокочастотному генератору, первый и второй усилители, вход каждого из которых связан с одним из выходов высокочастотного генератора, причем выход первого усилителя подключен ко входу первого приемо-передающего тракта, а выход второго – ко входам второго и третьего приемо-передающих трактов.
В состав анализатора входят также контроллер режимов и установленный в стенке металлического корпуса датчик давления.
В заявленном устройстве новым по отношению к прототипу является то, что согласно изобретению диэлектрический корпус состоит из двух диэлектрических труб: первой (по потоку) диэлектрической трубы и второй (по потоку) диэлектрической трубы, причем первый резонатор и установленный у каждого из его торцов ограничительный короткозамкнутый виток расположены на первой диэлектрической трубе, а на второй диэлектрической трубе установлены второй и третий резонаторы, у обоих торцов каждого из которых размещено по ограничительному короткозамкнутому витку, между которыми расположен ограничительно-разделительный короткозамкнутый виток.
В состав анализатора дополнительно введены первая и вторая рентгеновские трубки, каждой из которых соответствует рентгенопрозрачная вставка, установленная в стенке металлического корпуса между первой и второй диэлектрическими трубами. Рентгенопрозрачные вставки отделены одна от другой и от первой и второй диэлектрических труб трубчатыми рентгеновскими экранами, расположенными внутри металлического корпуса соосно ему.
Кроме того, в состав анализатора дополнительно включены следующие соответствующие первой рентгеновской трубке элементы: первый первичный коллиматор, первый вторичный коллиматор и ортогональный коллиматор с несколькими коллимирующими отверстиями в каждом из них, а также первые детекторы, ортотональные детекторы и первые контрольные детекторы. Помимо этого, в состав заявленного устройства введены соответствующие второй рентгеновской трубке элементы: второй первичный коллиматор и второй вторичный коллиматор с несколькими коллимирующими отверстиями в каждом из них, а также вторые детекторы, вторые контрольные детекторы и вторичные излучатели. При этом контрольные детекторы расположены таким образом, чтобы прямая линия, проходящая через центр излучения соответствующей рентгеновской трубки и центр соответствующего контрольного детектора, не пересекала металлический корпус.
В состав анализатора также введены второй вычислитель, таймер, первый и второй измерительные преобразователи и датчик перепада давления, подключенный к соответствующему входу второго вычислителя через второй измерительный преобразователь.
Кроме перечисленного, в заявленный анализатор дополнительно включены первый и второй модули обработки, модуль управления, выход которого подключен к источнику питания, а вход – к выходу второго вычислителя, контроллер трубок, соединенный с одним из выходов второго вычислителя и снабженный выходом для подключения к внешним системам, и струевыпрямитель, установленный на входе в металлический корпус.
В анализатор также введены первый и второй многоканальные фотоэлектронные умножители и первый многоканальный световод, соединяющий каждый из первых детекторов, каждый из первых контрольных детекторов и каждый из ортогональных детекторов с соответствующим входом первого фотоэлектронного умножителя.
Кроме того, анализатор содержит второй многоканальный световод, соединяющий каждый из вторых детекторов и каждый из вторых контрольных детекторов с соответствующим входом второго фотоэлектронного умножителя. При этом первый многоканальный фотоэлектронный умножитель с помощью многоканальной информационной связи соединен с первым модулем обработки, один из выходов которого подключен к соответствующему входу второго вычислителя, а другой выход – ко входу контроллера режимов.
Второй многоканальный фотоэлектронный умножитель с помощью многоканальной информационной связи соединен со вторым модулем обработки, выход которого подключен к соответствующему входу второго вычислителя.
Контроллер режимов заявленного анализатора соединен своим выходом с соответствующим входом таймера, а своим многоканальным выходом подключен ко второму вычислителю, при этом выход таймера подсоединен к соответствующему входу второго вычислителя, соединенного с первым вычислителем с помощью двунаправленной многоканальной информационной связи и снабженного многоканальным входом-выходом для подключения к внешним системам.
Датчик давления предложенного анализатора подсоединен к соответствующему входу первого вычислителя через первый измерительный преобразователь, каждый из вторичных излучателей выполнен в виде изготовленной из тяжелого металла, например гадолиния, трубки, установленной в одном из отверстий второго вторичного коллиматора. При этом глубина каждого из коллимирующих отверстий ортогонального коллиматора существенно больше его диаметра, а оси коллимирующих отверстий параллельны между собой и ортогональны оси излучения первой рентгеновской трубки.
В металлическом корпусе последовательно по потоку установлены следующие элементы: струевыпрямитель, первая диэлектрическая труба, первый рентгеновский экран, первая рентгенопрозрачная вставка, второй рентгеновский экран, вторая рентгенопрозрачная вставка, третий рентгеновский экран и вторая диэлектрическая труба.
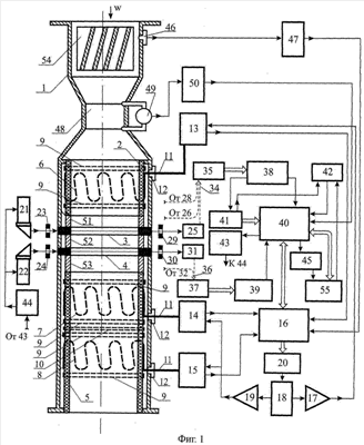
Устройство и работа предложенного анализатора поясняются Фиг.1-6.
На Фиг.1 представлена функциональная схема анализатора, на Фиг.2 – участок корпуса, содержащий диэлектрические трубы, рентгенопрозрачные вставки и рентгеновские экраны, на Фиг.3 – поперечное сечение корпуса плоскостью, содержащей ось излучения первой рентгеновской трубки, на Фиг.4 – поперечное сечение корпуса плоскостью, содержащей ось излучения второй рентгеновской трубки, на Фиг.5 – зависимость плотности потока рентгеновских фотонов от их энергии, а на Фиг.6 – последовательность оптических импульсов, соответствующих рентгеновским фотонам с различной энергией.
На Фиг.1, 2 и 3 введены следующие обозначения: 1 – корпус, 2 – первая диэлектрическая труба, 3 и 4 – первая и вторая рентгенопрозрачные вставки соответственно, 5 – вторая диэлектрическая труба, 6, 7, 8 – первый, второй и третий высокочастотные резонаторы соответственно, 9 – ограничительный короткозамкнутый виток, 10 – ограничительно-разделительный короткозамкнутый виток, 11 – ввод-вывод резонатора, 12 – диэлектрическая втулка, 13, 14 и 15 – первый, второй и третий приемо-передающие тракты соответственно, 16 – первый вычислитель, 17 – первый усилитель, 18 – высокочастотный генератор, 19 – второй усилитель, 20 – управляющий блок, 21 и 22 – первая и вторая рентгеновские трубки соответственно, 23 – первый первичный коллиматор, 24 – второй первичный коллиматор, 25 – первые сцинтилляционные детекторы, 26 – первые контрольные сцинтилляционные детекторы, 27 – ортогональные коллиматоры, 28 – ортогональные сцинтилляционные детекторы, 29 – первый вторичный коллиматор, 30 – второй вторичный коллиматор, 31 – вторые сцинтилляционные детекторы, 32 – вторые контрольные сцинтилляционные детекторы, 33 – вторичные излучатели, 34 – первый многоканальный световод, 35 – первый многоканальный фотоэлектронный умножитель, 36 – второй многоканальный световод, 37 – второй многоканальный фотоэлектронный умножитель, 38 и 39 – первый и второй модули обработки соответственно, 40 – второй вычислитель, 41 – контроллер режимов, 42 – таймер, 43 -модуль управления, 44 – источник питания, 45 – контроллер трубок, 46 – датчик давления, 47 – первый измерительный преобразователь, 48 – сужающий патрубок, 49 – датчик перепада давления, 50 – второй измерительный преобразователь, 51, 52 и 53 – первый, второй и третий рентгеновские экраны соответственно, 54 – струевыпрямитель, 55 – внешние системы.
Предложенный анализатор содержит металлический корпус 1, представляющий собой отрезок трубопровода с фланцами на его концах, предназначенными для подсоединения корпуса 1 к внешней магистрали. Внутри корпуса 1 коаксиально ему последовательно по потоку расположены первая диэлектрическая труба 2, первая и вторая рентгенопрозрачные вставки 3 и 4 соответственно и вторая диэлектрическая труба 5. На наружной стенке первой диэлектрической трубы 2 расположен первый резонатор 6, представляющий собой зигзагообразный короткозамкнутый проводник, а на наружной стенке второй диэлектрической трубы 5 последовательно по потоку расположены второй и третий резонаторы 7 и 8 соответственно, также представляющие собой зигзагообразные короткозамкнутые проводники. У каждого из торцов каждого из резонаторов 6, 7 и 8 на наружной поверхности диэлектрических труб 2 и 5 установлен ограничительный короткозамкнутый виток 9, а между ограничительными витками 9, расположенными между вторым и третьим резонаторами 7 и 8 соответственно, на наружной поверхности диэлектрической трубы 5 установлен ограничительно-разделительный короткозамкнутый виток 10.
Каждый из резонаторов 6, 7 и 8 снабжен собственным вводом-выводом 11, проходящим через стенку корпуса 1 сквозь диэлектрическую втулку 12. Посредством соответствующего ввода-вывода 11 каждый из резонаторов 6, 7 и 8 соединен со входом-выходом соответствующего приемо-передающего тракта 13, 14, 15: первый резонатор 6 соединен с первым приемо-передающим трактом 13, второй резонатор 7 соединен со вторым приемо-передающим трактом 14, а третий резонатор 8 соединен с третьим приемо-передающим трактом 15. Каждый из упомянутых трактов 13, 14 и 15 подключен своим выходом к одному из соответствующих входов первого вычислителя 16.
Вход первого приемо-передающего тракта 13 соединен с выходом первого усилителя 17, вход которого подключен к одному из выходов высокочастотного генератора 18, а вход второго и вход третьего приемо-передающего тракта 14 и 15 соответственно соединен с выходом второго усилителя 19, вход которого подключен к другому выходу высокочастотного генератора 18. Вход высокочастотного генератора 18 соединен с выходом управляющего блока 20, подключенного своим входом к многоканальному выходу первого вычислителя 16. У наружной поверхности корпуса 1 напротив рентгенопрозрачных вставок 3 и 4 установлены рентгеновские трубки 21 и 22 таким образом, чтобы ось излучения каждой из них проходила через соответствующую рентгенопрозрачную вставку 3 и 4. В плоскости расположения первой рентгенопрозрачной вставки 3 установлен первый первичный коллиматор 23, а в плоскости расположения второй рентгенопрозрачной вставки 4 установлен второй первичный коллиматор 24. В плоскости расположения первой рентгенопрозрачной вставки 3 также установлены (см. Фиг.3) первые детекторы 25, первые контрольные детекторы 26, ортогональные коллиматоры 27, ортогональные детекторы 28 и первые вторичные коллиматоры 29, а в плоскости расположения второй рентгенопрозрачной вставки 4 установлены (см. Фиг.4) второй вторичный коллиматор 30, вторые детекторы 31 и вторые контрольные детекторы 32. При этом контрольные детекторы 26 и 32 расположены таким образом, чтобы прямая линия, проходящая через центр излучения соответствующей рентгеновской трубки и центр соответствующего контрольного детектора, не пересекала корпус 1.
В отверстиях второго вторичного коллиматора 30 расположены вторичные излучатели 33, а оси коллимирующих отверстий каждого из ортогональных коллиматоров 27 перпендикулярны оси излучения первой рентгеновской трубки 21.
Каждый из первых детекторов 25, каждый из первых контрольных детекторов 26 и каждый из ортогональных детекторов 28 оптически соединен с помощью первого многоканального световода 34 с многоканальным оптическим входом первого фотоэлектронного умножителя 35, а каждый из вторых детекторов 31 и каждый из вторых контрольных детекторов 32 оптически соединен с помощью второго многоканального световода 36 с многоканальным оптическим входом второго фотоэлектронного умножителя 37.
Первый фотоэлектронный умножитель 35 подключен ко входу первого модуля обработки 38 с помощью многоканальной информационной связи, а второй фотоэлектронный умножитель 37 с помощью многоканальной информационной связи подключен ко входу второго модуля обработки 39. Один из выходов первого модуля обработки 38 соединен с соответствующим входом второго вычислителя 40, а другой выход этого модуля соединен со входом контроллера режимов 41, подключенного ко второму вычислителю 40 с помощью многоканальной информационной связи.
Выход контроллера режимов 41 соединен с одним из входов таймера 42, подключенного своим выходом к соответствующему входу второго вычислителя 40. Один из выходов второго вычислителя 40 соединен с модулем управления 43, подключенного к источнику питания 44 рентгеновских трубок 21 и 22, а другой выход второго вычислителя 40 соединен с контроллером 45 трубок. В стенке металлического корпуса 1 установлен датчик давления 46, выход которого соединен с соответствующим входом первого измерительного преобразователя 47 и подключен к соответствующему входу первого вычислителя 16.
На входе потока в корпус 1 установлен конфузорно-диффузорный сужающий патрубок 48 с датчиком перепада давления 49, подключенным ко входу второго измерительного преобразователя 50, выход которого соединен с соответствующим входом второго вычислителя 40. Внутри корпуса 1 последовательно по потоку установлены коаксиальные корпусу 1 первый, второй и третий трубчатые рентгеновские экраны 51, 52 и 53 соответственно таким образом, чтобы первая рентгенопрозрачная вставка 3 находилась между первым экраном 51 и вторым экраном 52, а вторая рентгенопрозрачная вставка 4 находилась между вторым экраном 52 и третьим экраном 53. Кроме того, внутри корпуса 1 также установлен струевыпрямитель 54, расположенный на входе контролируемого потока в этот корпус перед сужающим патрубком 48.
Первый и второй вычислители 16 и 40 соответственно соединены между собой двусторонней многоканальной информационной связью, при этом второй вычислитель 40 снабжен многоканальным входом-выходом для связи с внешними системами 55. Таймер 42 снабжен входом, а контроллер 45 трубок снабжен выходом, каждый из которых предназначен для подключения к внешним системам 55.
При подготовке к эксплуатации предложенный мультисенсорный анализатор покомпонентного расхода газожидкостного трехкомпонентного потока нефтяных скважин работает следующим образом.
Поток контролируемой среды, движущейся со скоростью W, предварительно обрабатывается в струевыпрямителе 54 (см. Фиг.1). В процессе обработки газожидкостный поток перемешивается в упомянутом струевыпрямителе с целью повышения структурной однородности и, прежде всего, с целью устранения локальных вихрей и крупных одиночных пузырей сопутствующего газа.
После подачи во второй вычислитель 40 сигнала запуска, например, из внешних систем 55 по двусторонней информационной связи с выхода второго вычислителя 40 на вход модуля управления 43 поступает команда включения источника питания 44, который включается и запитывает рентгеновские трубки 21 и 22 напряжением, соответствующим номинальному режиму питания, заданному модулем управления 43. В результате на выходе первой и второй рентгеновских трубок 21 и 22 возбуждается и пересекает каждую из рентгенопрозрачных вставок 3, 4 и контролируемую среду, находящуюся внутри корпуса 1, низкоэнергетическое рентгеновское излучение, пучки которого формируются в каждом из коллимирующих отверстий первого первичного и второго первичного коллиматоров 23 и 24 соответственно.
Одновременно с этим второй вычислитель 40 транслирует полученный сигнал запуска по двусторонней информационной связи в первый вычислитель 16, формирующий пусковую команду, поступающую с выхода последнего на вход управляющего блока 20 и с его выхода на вход высокочастотного генератора 18.
В соответствии с принятой командой упомянутый генератор вырабатывает высокочастотный сигнал с плавно изменяющейся во времени частотой. Указанный сигнал необходим для возбуждения высокочастотного электромагнитного поля в контролируемой среде, находящейся внутри первой диэлектрической трубы 2, охваченной первым резонатором 6, и внутри второй диэлектрической трубы 5, охваченной вторым и третьим резонаторами 7 и 8 соответственно. Для четкой фиксации границ электромагнитного поля внутри каждого из резонаторов 6, 7 и 8 применены ограничительные короткозамкнутые витки 9, а для исключения взаимного влияния друг на друга резонаторов 7 и 8 – ограничительно-разделительный короткозамкнутый виток 10.
После возбуждения в контролируемой среде рентгеновского излучения и высокочастотного электромагнитного поля предложенный мультисенсорный анализатор подготовлен к анализу состава и скорости трехкомпонентного газожидкостного потока нефтяных скважин.
Анализ параметров контролируемого потока выполняется в предложенном анализаторе с использованием двух взаимодополняющих методов: рентгенофлуоресцентного и радиоволнового. При этом рентгенофлуоресцентный метод используется в повторно-кратковременном режиме эксплуатации, а радиоволновой метод – в непрерывном режиме.
В процессе рентгенофлуоресцентного анализа параметров газожидкостного потока в предложенном анализаторе используется свойство контролируемой среды поглощать и рассеивать взаимодействующее с ней рентгеновское излучение. При этом каждый из первичных коллиматоров 23 и 24 формирует две группы взаимодействующих с контролируемой средой рентгеновских пучков, веерообразно расходящихся от центра излучения каждой из рентгеновских трубок 21, 22 по направлениям к соответствующим коллимирующим отверстиям соответствующих вторичных коллиматоров 29 и 30.
Первая группа веерообразно расходящихся пучков формируется первым первичным коллиматором 23 и лежит в плоскости поперечного сечения А-А корпуса 1, содержащей первую рентгенопрозрачную вставку 3 и ось излучения первой рентгеновской трубки 21 (см. Фиг.2). Основная часть пучков этой группы, за исключением двух крайних пучков, пересекает корпус 1 через первую рентгенопрозрачную вставку 3, а крайние пучки не пересекают корпус 1 и проходят у его противоположных сторон по воздуху (см. Фиг.3).
Вторая группа веерообразно расходящихся пучков формируется вторым первичным коллиматором 24 и лежит в плоскости поперечного сечения В-В корпуса 1, содержащей вторую рентгенопрозрачную вставку 4 и ось излучения второй рентгеновской трубки 22 (см. Фиг.2). Основная часть пучков этой группы, за исключением двух крайних, пересекает корпус 1 через вторую рентгенопрозрачную вставку 4, а крайние пучки не пересекают корпус 1 и проходят у его противоположных сторон по воздуху (см. Фиг.4).
Рентгеновские пучки первой группы, за исключением двух крайних пучков, последовательно пересекают переднюю (по ходу рентгеновских лучей) стенку рентгенопрозрачной вставки 3, контролируемую среду, находящуюся в корпусе 1, заднюю стенку рентгенопрозрачной вставки 3 и затем попадают в первый вторичный коллиматор 29, в каждом из отверстий которого происходит повторное формирование соответствующего рентгеновского пучка, после чего каждый из этих пучков падает на один из первых сцинтилляционных детекторов 25, в каждом из которых рентгеновские фотоны преобразуются в фотоны света.
Рентгеновские пучки второй группы, за исключением двух крайних пучков, таким же образом последовательно пересекают рентгенопрозрачную вставку 4 и контролируемую среду, повторно формируются в отверстиях второго вторичного коллиматора 30 и попадают на соответствующие вторые сцинтилляционные детекторы 31, где преобразуются в оптические сигналы. В каждом из этих рентгеновских пучков присутствуют вторичные рентгеновские фотоны с реперным значением энергии, необходимые для калибровки рентгенофлуоресцентных измерительных каналов. Вторичные рентгеновские фотоны генерируются вторичными излучателями 33, установленными в отверстиях второго вторичного коллиматора 30, за исключением двух крайних отверстий.
Крайние пучки первой и второй групп проходят по воздуху, минуя корпус 1, повторно формируются в крайних отверстиях первого и второго вторичных коллиматоров 29, 30 соответственно и попадают на соответствующие первые и вторые контрольные детекторы 26 и 32 соответственно, где преобразуются в оптические сигналы.
Помимо двух рассмотренных групп рентгеновских пучков в предложенном анализаторе используется также группа ортогональных пучков рассеянного рентгеновского излучения, которые формируются ортогональными коллиматорами 27.
Рассеянное рентгеновское излучение возникает в результате упругого рассеяния первичного рентгеновского излучения, генерируемого первой рентгеновской трубкой 21, на атомах контролируемой среды.
Рассеянное рентгеновское излучение направлено в основном под большими углами к направлению первичного излучения, близкими к прямым углам. Поэтому на каждый из ортогональных детекторов 28, установленных в плоскости расположения второй рентгенопрозрачной вставки 4 на линии, нормальной оси излучения первой рентгеновской трубки 21, падает в основном рассеянное излучение. Для полного исключения попадания на вход ортогональных детекторов 28 первичного излучения первой рентгеновской трубки 21 перед каждым из них установлен ортогональный коллиматор 27, содержащий несколько коллимирующих отверстий, оси которых параллельны между собой и направлены под прямым углом к оси излучения первой рентгеновской трубки 21, а глубина каждого отверстия существенно превышает его диаметр. В ортогональных детекторах 28 рассеянное рентгеновское излучение преобразуется в оптические сигналы.
Для исключения попадания рентгеновского излучения в области внутри корпуса 1, непосредственно примыкающие к рентгенопрозрачным вставкам 3 и 4, предусмотрены трубчатые рентгеновские экраны 51, 52 и 53, изготовленные из тяжелого металла, например свинца.
Так как параметры рентгеновского излучения, прошедшего через газожидкостную среду, зависят от свойств этой среды, в том числе от ее компонентного состава, они содержат информацию об относительном содержании компонентов контролируемого потока. Поэтому интенсивность светового потока на выходе каждого из сцинтилляционных детекторов, преобразующих взаимодействующее с контролируемой средой рентгеновское излучение в оптические сигналы, зависит от компонентного состава газожидкостной среды. Оптические сигналы, снимаемые с выходов первых, первых контрольных и ортогональных детекторов 25, 26, и 28 соответственно, передаются по оптическим каналам первого многоканального световода 34 на вход первого фотоэлектронного умножителя 35, где преобразуются в электрические сигналы, а оптические сигналы, выработанные вторыми детекторами и вторыми контрольными детекторами 31 и 32 соответственно, передаются по оптическим каналам второго многоканального световода 36 на вход второго фотоэлектронного умножителя 37, где преобразуются в электрические сигналы. При этом сигналы вторых детекторов 31 содержат в себе, помимо информации о составе среды, также информацию о реперном значении энергии рентгеновских квантов, сформированную вторичными излучателями 33. Электрические сигналы с выходов первого и второго фотоэлектронных умножителей 35 и 37 соответственно передаются по соответствующим многоканальным информационным связям в первый и второй модули обработки 38 и 39 соответственно: сигналы с выхода первого фотоэлектронного умножителя 35 – в первый модуль обработки 38, а сигналы с выхода второго фотоэлектронного умножителя 37 – во второй модуль обработки 39.
После обработки в каждом из упомянутых модулей 38 и 39 поступивших сигналов информация с выходов модулей поступает на соответствующие входы второго вычислителя 40, в котором вычисляется и передается по соответствующим двунаправленным многоканальным информационным связям в первый вычислитель 16 и во внешние системы 55 информация об относительном объемном содержании каждого из компонентов контролируемой среды.
Для вычисления относительного массового содержания каждого из компонентов необходимо использовать дополнительную информацию о плотности контролируемой среды, которая формируется ортогональными детекторами 28. Дополнительная информация в форме оптических сигналов поступает с выхода каждого из ортогональных детекторов 28 по соответствующим оптическим каналам первого световода 34 в первый фотоэлектронный умножитель 35 и далее с его выхода по многоканальной информационной связи передается в первый модуль обработки 38, откуда поступает на соответствующий вход второго вычислителя 40.
При вычислении параметров контролируемого потока, помимо информативных сигналов, поступающих во второй вычислитель 40 из модулей обработки 38 и 39, также используются данные о режиме течения, выработанные контроллером режимов 41 на основе информации, поступившей на его вход с выхода первого модуля обработки 38, и переданные с выхода упомянутого контроллера во второй вычислитель 40 по многоканальной информационной связи.
Кроме того, при вычислении параметров контролируемого потока во втором вычислителе 40 может использоваться информация о расходе контролируемой среды, сформированная вторым измерительным преобразователем 50 на основании сигналов, снимаемых с выхода датчика 49 перепада давления; эта информация передается на соответствующий вход второго вычислителя 40 с выхода упомянутого измерительного преобразователя.
При работе вычислителя 40 также используется таймер 42, подающий на соответствующий вход этого вычислителя отметки времени переключения. Эти отметки используются, в частности, для включения и выключения источника питания 44 рентгеновских трубок 21 и 22 модулем управления 43. Время переключения источника питания 44 задается таймером 42 на основании информации о режиме потока, поступающей в этот таймер с выхода контроллера режимов 41. В процессе работы второй вычислитель 40 непрерывно обмениваются текущей информацией с первым вычислителем 16 по двунаправленной информационной связи.
При вычислении объемных и массовых покомпонентных расходов газожидкостного потока во втором вычислителе 40, помимо вышеописанной информации об относительном содержании компонентов, также используются данные автокорреляционного анализа контролируемого потока, позволяющие вычислить время перемещения локальной неоднородности потока на некоторое базовое расстояние и, таким образом, определить скорость контролируемой среды.
Вычисление покомпонентного расхода трехкомпонентного газожидкостного потока с использованием ренгенофлуоресцентного анализа основано на следующих теоретических предпосылках.
Поглощение и рассеяние рентгеновского излучения атомами контролируемой среды приводит к уменьшению плотности потока рентгеновских фотонов, падающих на каждый из первых и вторых сцинтилляционных детекторов 25 и 31 соответственно, по сравнению с исходной плотностью. Это дает возможность оценивать компонентный состав поглощающей среды вдоль каждого из рентгеновских пучков, генерируемых рентгеновскими трубками 21, 22 и формируемых первичными коллиматорами 23, 24 и вторичными коллиматорами 29, 30, по степени уменьшения плотности потока рентгеновских фотонов на входах упомянутых сцинтилляционных детекторов в сравнении с исходной плотностью этого потока.
Для получения более точных данных о компонентном составе необходимо облучать контролируемую среду пучками рентгеновского излучения, различающимися между собой уровнями энергии, при этом каждый уровень энергии рентгеновского излучения задается напряжением питания рентгеновских трубок 21, 22. Если, например, используются три уровня энергии рентгеновского излучения, то им должны соответствовать три значения напряжения питания U1 U2 и U3, обеспечивающие уровни энергии E1(Imax1), E2(Imax2) и E3(Imax3) соответственно, которые отвечают максимальным значениям плотностей потоков фотонов Imax1 Imax2 и Imax3 на выходе рентгеновских трубок 21 и 22. С этой целью рентгеновские трубки 21, 22 последовательно запитываются напряжениями U1 U2 и U3 от источника питания 44 в соответствии с переключающими сигналами, поступающими на вход этого источника из модуля управления 43 на основании команд второго вычислителя 40.
При облучении контролируемой среды рентгеновским излучением различной энергии в жестком рентгеновском диапазоне 30-100 кэВ изменяется характер поглощения рентгеновских фотонов каждым из компонентов контролируемой среды.
Это объясняется тем, что степень ослабления рентгеновского излучения конкретным компонентом контролируемой среды зависит от энергии излучения, то есть является функцией энергии рентгеновских фотонов, генерируемых рентгеновскими трубками 21, 22:

где µ – линейный коэффициент ослабления одним из компонентов контролируемой среды рентгеновского излучения с энергией Е;
Е – энергия рентгеновского излучения.
Таким образом, зависимость степени ослабления плотности потока фотонов заданной энергии конкретным компонентом контролируемой среды определяется химическим составом этого компонента и его эффективным линейным размером вдоль направления соответствующего рентгеновского пучка (далее по тексту – эффективной толщиной компонента):

где Y(x) – плотность потока фотонов на входе соответствующего сцинтилляционного детектора при заполнении корпуса 1 однокомпонентной контролируемой средой;
I – плотность потока фотонов на входе соответствующего сцинтилляционного детектора при отсутствии в корпусе 1 контролируемой среды;
е – основание натуральных логарифмов;
µ – линейный коэффициент ослабления рентгеновского излучения контролируемой средой;
x – эффективная толщина компонента.
Если обозначить компоненты Кj контролируемой среды следующим образом: К1 – нефть, К2 – вода и К3 – газ (здесь j=1, 2, 3 – номер компонента среды), то при наличии на пути рентгеновского пучка всех трех компонентов выражение (2) принимает вид функционального уравнения:

где Y1(t) – текущее значение плотности потока фотонов на входе соответствующего сцинтилляционного детектора при напряжении U1 питания рентгеновских трубок 21, 22 и при наличии в корпусе 1 трехкомпонентной контролируемой среды;
x1, х2 и х3 – эффективные толщины компонентов К1 К2 и К3 контролируемой среды соответственно;
µ1(Eq), µ2(Eq) и µ3(Eq) – линейные коэффициенты ослабления рентгеновских излучений с фиксированной энергией Eq каждым из компонентов К1 К2 и К3;
I1(t) – текущее значение плотности потока фотонов на входе соответствующего сцинтилляционного детектора при напряжении U1 питания рентгеновских трубок 21, 22 и при отсутствии в корпусе 1 контролируемой среды;
t – текущее время.
Последовательно подставляя в функциональное уравнение (3) значения линейных коэффициентов ослабления, соответствующие трем уровням энергии излучения Eq=Е1, Eq=Е2, Eq=Е3, а именно значения µj(E1), µj(E2) и µj(Е3), где j=1, 2, 3, получим для каждого рентгеновского пучка три системы функциональных уравнений вида (3) с тремя численными неизвестными х1, х2, х3 и тремя функциональными неизвестными µ1(Eq), µ2(Eq), µ3(Eq).
В случае когда текущее значение параметра I1(t) непрерывно измеряется, когда конкретное значение энергии излучения Eq зафиксировано, а также когда определены и занесены в память первого модуля обработки 38 экспериментальные зависимости линейных коэффициентов ослабления от энергии излучения µ1(Eq), µ2(Eq) и µ3(Eq), решение систем функциональных уравнений вида (3) во втором вычислителе 40 позволяет получить значения эффективных толщин x1, х2, и х3 каждого из компонентов К1 К2 и К3 вдоль линии пересечения контролируемой среды каждым из рентгеновских пучков и тем самым определить объемную долю каждого из этих компонентов в поперечном сечении контролируемого потока вдоль направления упомянутых пучков. После определения эффективных толщин x1 х2, и х3 нефти, воды и газа соответственно вдоль каждого из рентгеновских пучков, падающих на соответствующий сцинтилляционный детектор, во втором вычислителе 40 производится контроль достоверности полученных значений найденных эффективных толщин, для чего используется контрольное условие:

где – длина хорды, стягивающей дугу окружности радиуса R вдоль соответствующего рентгеновского пучка;
R – внутренний радиус корпуса 1.
Для центрального рентгеновского пучка, направленного вдоль оси излучения соответствующей рентгеновской трубки 21, 22, длина упомянутой хорды составляет =2R, для всех других пучков она меньше указанного значения: <2R.
Операции решения системы функциональных уравнений вида (3) относительно искомых величин x1, х2 и х3 выполняются во втором вычислителе 40.
Параметр I1(t) упомянутых функциональных уравнений характеризует текущее значение плотности потока фотонов на входе соответствующего второго детектора 31 при отсутствии в корпусе 1 контролируемой среды при питании рентгеновских трубок 21, 22 напряжением U1.
Поскольку при эксплуатации предложенного анализатора контролируемая среда всегда заполняет корпус 1, обеспечить состояние «при отсутствии контролируемой среды» весьма затруднительно. В то же время в процессе эксплуатации предложенного анализатора текущее значение параметра I1(t) может существенно изменяться по величине относительно своего номинального значения, измеренного и введенного в память первого модуля обработки 38 при юстировке предложенного анализатора.
Изменение текущего значения параметра I1(t) может происходить, например, в связи с изменением напряжения источника питания 44, смещением пространственного положения рентгеновских трубок 21, 22 относительно начального положения, износом анодов этих трубок и т.п. Для того чтобы уменьшить влияние указанных факторов на точность измерения компонентного состава, определение текущего значения параметра I1(t) в процессе эксплуатации производится косвенным способом – по информации, вырабатываемой первыми и вторыми контрольными детекторами 26 и 32 соответственно.
Параметр I1(t) вычисляется на основе следующего соотношения:

откуда

где I1(t) – текущее значение сигнала, сформированного первыми и вторыми детекторами 25, 31 соответственно, при напряжении U1 питания рентгеновских трубок 21, 22 и отсутствии в корпусе 1 контролируемой среды;
I1 – начальное значение упомянутого сигнала;
– текущее значение сигнала, сформированного первыми и вторыми контрольными детекторами 26, 32 соответственно, при напряжении U1 питания рентгеновских трубок 21, 22 и наличии в корпусе 1 контролируемой среды;
– начальное значение упомянутого сигнала;
t – текущее время.
Численное значение каждого из сигналов и в выражении (5) определяется в первом модуле обработки 38 как среднеарифметическое значение оптических сигналов, каждый из которых вырабатывается одним из контрольных детекторов 26, 32.
Поскольку рентгеновское излучение, падающее на каждый из контрольных детекторов 26, 32, пересекает только воздушную среду, поглощением и рассеянием в которой при энергиях излучения более 30 кэВ можно пренебречь, оптические сигналы, формируемые этими детекторами, не зависят от состава пропускающей среды, определяются только характеристиками излучения рентгеновских трубок 21, 22 и могут использоваться в качестве контрольных сигналов и . Начальные значения сигналов I1 и измеряются в процессе юстировки предложенного анализатора и вносятся в память первого модуля обработки 38.
При работе анализатора в первый модуль обработки 38 непрерывно поступает информация о текущем значении контрольного сигнала на выходе каждого из контрольных детекторов 26, 32.
На основе этой информации с использованием хранящихся в памяти первого модуля обработки 38 данных об упомянутых начальных значениях сигналов вычисляется в соответствии с выражением (5) и передается во второй вычислитель 40 текущее значение параметра I1(t).
Из (3) и (5) имеем:

где каждое из обозначений соответствует обозначениям, принятым в выражениях (3) и (5).
Параметры µ(Eq), µ2(Eq) и µ3(Eq) уравнения (6) представляют собой функциональные неизвестные, значения которых определяются в первом модуле обработки 38 на основе введенных в его память экспериментальных данных о взаимосвязи значения линейного коэффициента ослабления µ рентгеновского излучения с энергией Eq, отмасштабированной по реперным значениям энергии, которые формируются вторичными излучателями 33.
Каждый вторичный излучатель 33 представляет собой установленную в одном из отверстий второго вторичного коллиматора 30 коллимирующую трубку, изготовленную из тяжелого металла с ярко выраженной характеристической линией спектра излучения, лежащей в диапазоне энергий 30-100 кэВ, например из гадолиния или платины.
При прохождении рентгеновского пучка сквозь упомянутую трубку фотоны пучка могут возбуждать флуоресценцию атомов гадолиния, расположенных в приповерхностном слое коллимирующего отверстия трубки, что сопровождается возникновением вторичного характеристического излучения. Возбуждение флуоресценции происходит только в том случае, когда энергии  возбуждающих фотонов совпадают с энергией характеристического излучения или превышают ее:

где – постоянная Планка;
– круговая частота возбуждающих фотонов;
E0 – энергия характеристического излучения.
Спектр характеристического излучения является линейчатым; характеристической линии гадолиния в этом спектре соответствует энергия излучения

Если энергия возбуждающих фотонов существенно превосходит энергию характеристического возбуждения атомов гадолиния:

то плотность потока характеристических фотонов с уровнем энергии Е0 существенно превосходит плотности потока фотонов с другими значениями энергии. Поэтому при наложении на излучение второй рентгеновской трубки 22, характеризуемое непрерывным спектром, характеристического излучения, имеющего линейчатый спектр, в распределении I(E) плотности потока рентгеновских фотонов по энергиям возникает локальный максимум IGd плотности потока фотонов. Уровень этого максимума существенно превосходит наибольший уровень плотности потока фотонов Imax при всех других значениях энергии, отличающихся от значения E0:

Возникновение локального максимума плотности потока фотонов IGd при характеристическом значении E0 энергии объясняется тем, что значительное число первичных рентгеновских фотонов, распределенных в широком диапазоне энергии от E0 до Emax, поглощается атомами гадолиния, порождающими поток такого же числа вторичных флуоресцентных фотонов, сосредоточенных в весьма узкой энергетической области вблизи характеристического значения энергии E0=EGd. Поскольку вторичные фотоны пересекают только воздушную среду, поглощением и рассеянием в которой можно пренебречь, наибольшее число этих фотонов достигает вторых детекторов 31. При этом число оптических импульсов с амплитудой JGd, формируемых вторыми детекторами 31 под воздействием вторичных рентгеновских фотонов, порожденных атомами гадолиния, существенно превосходит число первичных рентгеновских фотонов с другими амплитудами в диапазоне от наименьшего значения амплитуды Jmin до наибольшего значения Jmax, что поясняется диаграммой на Фиг.6, где оптические импульсы с амплитудой JGd заштрихованы.
Наличие локального максимума позволяет объективно выделить из общего числа фотонов различной энергии группу фотонов с энергией EGd и тем самым сформировать точную масштабную отметку EGd=42,996 кэВ, позволяющую достоверно отмасштабировать по значениям энергий сигналы, сформированные первыми и вторыми сцинтилляционными детекторами 25, 31.
При определении состава контролируемой среды с высоким газосодержанием во втором вычислителе 40 необходимо учитывать, помимо рассмотренных информативных сигналов, также текущие значения P(t) давления, поскольку зависимость от этого параметра линейного коэффициента µ3 ослабления рентгеновского излучения газом при высоких давлениях в корпусе 1 весьма существенна. Так, например, если при Р=1 ат величина линейного коэффициента µ3 для газа существенно меньше величин линейных коэффициентов µ1 и µ2 для нефти и воды соответственно, то при значениях давления Р=10-100 ат величина коэффициента µ3 становится соизмеримой с величинами коэффициентов µ1 и µ2.
Поэтому при давлениях Р>10 ат в выражении (6) вместо коэффициента µ3(Eq), соответствующего нормальным климатическим условиям, следует использовать коэффициент µ3(Eq,P), соответствующий фактическим значениям давления контролируемой среды в корпусе 1:

где все обозначения, кроме µ3(Eq,P), соответствуют обозначениям, использованным в выражении (6);
µ3(Eq,Р) – линейный коэффициент ослабления рентгеновского излучения компонентом К3 (газом) при энергии излучения Eq и давлении контролируемой среды Р.
Значения линейного коэффициента µ3(Eq,Р) вычисляются во втором вычислителе 40 за промежуток времени tmin=t2-t1, причем сигналы о моменте времени t1 начала вычислений и моменте времени t2 окончания вычислений поступают во второй вычислитель 40 с выхода таймера 42, в память которого из внешних систем 55 вводится численное значение параметра tmin. При этих вычислениях используются введенные в память второго вычислителя 40 из внешних систем 55 экспериментально полученные численные данные о зависимости величины линейного коэффициента µ3 от энергии излучения Eq при нескольких фиксированных значениях давления Р, справочные данные о значениях коэффициентов состояния сопутствующего газа, а также измерительная информация о текущих значениях давления P(t) контролируемой среды, сформированная датчиком давления 46, преобразованная в цифровую форму в первом измерительном преобразователе 47, переданная на соответствующий вход первого вычислителя 16 с выхода упомянутого преобразователя и по многоканальной информационной связи транслированная из первого вычислителя 16 во второй вычислитель 40.
Решение функционального уравнения (9) для каждого из трех значений U1, U2, U3 напряжения питания рентгеновских трубок 21, 22 производится во втором вычислителе 40 за промежуток времени tmin.
Совокупность решений функциональных уравнений (9) при различных значениях напряжения U=U1, U2, U3 питания рентгеновских трубок 21, 22 позволяет получить во втором вычислителе 40 и передать по соответствующим двусторонним многоканальным информационным связям в первый вычислитель 16 и во внешние системы 55 информацию об относительном содержании в единицах объема каждого из трех компонентов контролируемой среды: нефти, воды и газа:

где V1(t) – текущее значение объемной доли компонента К1 (нефти);
V2(t) – текущее значение объемной доли компонента К2 (воды);
V3(t) – текущее значение объемной доли компонента К3 (газа);
t – текущее время.
Для получения данных о компонентном составе контролируемой среды в единицах массы необходимо использовать дополнительную информацию, выработанную ортогональными детекторами 28, которые воспринимают вторичное рассеянное рентгеновское излучение, сформированное ортогональными коллиматорами 27.
Поскольку интенсивность рассеянного излучения в жестком рентгеновском диапазоне энергий до 100 кэВ определяется в основном плотностью рассеивающей среды и слабо зависит от интенсивности первичного излучения первой рентгеновской трубки 21, оптический сигнал, формируемый каждым из ортогональных детекторов 28, пропорционален текущему значению средней плотности p(t) контролируемой среды.
После преобразования в первом фотоэлектронном умножителе 35 в электрическую форму упомянутый сигнал поступает в первый модуль обработки 38 и с его выхода – во второй вычислитель 40, где на основании принятой информации о текущем значении средней плотности (t) контролируемой среды и ранее вычисленных данных (10) о текущих значениях объемных долей каждого из ее компонентов определяются текущие значения относительного содержания каждого из компонентов газожидкостного потока в единицах массы:

где M1(t) – текущее значение массовой доли компонента К1 (нефти);
M2(t) – текущее значение массовой доли компонента К2 (воды);
M3(t) – текущее значение массовой доли компонента К3 (газа);
t – текущее время.
Текущие значения (11) массового содержания компонентов необходимы для определения во втором вычислителе 40 текущих значений покомпонентного массового расхода QM1(t), QM2(t) и QM3(t) каждого из трех компонентов газожидкостного потока – нефти, воды и газа соответственно. Для вычисления покомпонентного расхода кроме текущих значений (11) необходимо использовать также данные о скорости W2 газожидкостного потока.
Для измерения скорости W2 с использованием рентгенофлуоресцентного анализа в предложенном анализаторе выбран автокорреляционный метод, в котором измерение скорости производится на основе информации о движении естественных локальных неоднородностей газожидкостной среды.
При наличии естественных неоднородностей потока их выявление рентгенофлуоресцентным методом выполняется во втором вычислителе 40 путем обработки электрических сигналов, поступающих на его соответствующие входы с выходов первого и второго модулей обработки 38 и 39 соответственно. Данные сигналы формируются в первом и втором фотоэлектронных умножителях 35 и 37 соответственно путем преобразования оптических сигналов, выработанных первыми и вторыми детекторами 25 и 31 соответственно. Оптические сигналы детекторов 25 и 31 формируются в результате воздействия на них излучения рентгеновских трубок 21, 22, прошедшего сквозь находящуюся в корпусе 1 контролируемую среду в плоскостях расположения первой и второй рентгенопрозрачных вставок 3 и 4 соответственно.
Так как при прохождении сквозь контролируемую среду рентгеновское излучение частично поглощается и рассеивается, оно несет в себе информацию о наличии или отсутствии локальных неоднородностей контролируемой среды.
В качестве информативных параметров, характеризующих наличие локальной неоднородности, условно формируемой компонентом К1, в предложенном анализаторе используются плотности потока фотонов заданной энергии на входах первых и вторых детекторов 25 и 31 соответственно:

где Y11(t), Y21(t) – текущие значения плотности потока фотонов на входах первых и вторых детекторов 25 и 31 соответственно при наличии в корпусе 1 однокомпонентной контролируемой среды;
I1, I2 – плотности потока фотонов на входах первых и вторых детекторов 25 и 31 соответственно при отсутствии в корпусе 1 контролируемой среды;
е – основание натуральных логарифмов;
µ1 – линейный коэффициент ослабления рентгеновского излучения компонентом
К1 – контролируемой среды при фиксированном значении энергии излучения;
x1 – эффективная толщина компонента К1 контролируемой среды;
t – текущее время.
При пересечении сечения А-А корпуса 1 (см. Фиг.2) движущейся локальной неоднородностью каждый из первых детекторов 25 фиксирует наличие существенных изменений значения параметра Y11(t) во времени и формирует первую последовательность изменений этого значения.
При дальнейшем перемещении неоднородности на расстояние L2 между центрами первой и второй вставок 3 и 4 соответственно она достигает сечения В-В корпуса 1 (см. Фиг.2) и инициирует в каждом из вторых детекторов 31 существенные изменения текущего значения плотности потока принимаемых им рентгеновских фотонов Y21(t), формируя вторую последовательность этих изменений, коррелирующую с вышеупомянутой первой последовательностью.
При течении трехкомпонентной контролируемой среды первые и вторые детекторы 25 и 31 соответственно непрерывно вырабатывают первые и вторые последовательности информативных сигналов Y11(t), Y12(t), Y13(t) и, Y21(t), Y22(t),Y23(t) соответственно, текущие значения амплитуд которых зависят от эффективных толщин х1 х2 и х3 нефти, воды и газа соответственно. Информативные сигналы преобразуются в первом и втором фотоэлектронных умножителях 35 и 37 соответственно из оптической формы в электрическую и передаются по соответствующим многоканальным информационным связям в первый и второй модули обработки 38 и 39 соответственно, а с их выходов – на соответствующие входы второго вычислителя 40. Алгоритм преобразования сигналов, принятых вторым вычислителем 40, зависит от режима контролируемого потока. Режим потока определяется в контроллере режимов 41 на основании измерительной информации, поступающей на его вход с соответствующего выхода первого модуля обработки 38, в котором она формируется на основе анализа оптических сигналов, выработанных первыми детекторами 25, переданных с их выходов по каналам первого световода 34 в первый фотоэлектронный умножитель 35, а с его многоканального выхода – в первый модуль обработки 38.
В первом модуле обработки 38 поступившие значения плотностей потока фотонов сравниваются с ранее принятыми значениями этих плотностей, и при отсутствии существенных расхождений между сравниваемыми значениями вырабатывается информация о практически однородном режиме течения, а при наличии существенных расхождений – сигнал о существенно неустановившемся режиме течения газожидкостного потока. Выработанная в первом модуле обработки 38 информация поступает с соответствующего выхода последнего в контроллер режимов 41, который формирует сигнал о режиме потока и передает его по многоканальной информационной связи во второй вычислитель 40, где выбирается отвечающий принятому сигналу алгоритм преобразования.
Когда контроллером режимов 41 определен режим существенно неустановившегося течения, а во втором вычислителе 40 выбран отвечающий этому режиму алгоритм преобразования измерительной информации, поступающие на вход этого вычислителя ранее описанные первые и вторые последовательности информативных сигналов непрерывно фиксируются в памяти второго вычислителя 40 в форме первых и вторых реализаций, причем первые реализации соответствуют сечению А-А корпуса 1, а вторые реализации – сечению В-В (см. Фиг.2).
С учетом режима существенно неустановившегося течения, определенного контроллером режимов 41, во втором вычислителе 40 из группы алгоритмов «Вычисление скорости» выбирается алгоритм, отвечающий коду данного режима, и в соответствии с этим алгоритмом производится обработка вышеуказанных первых и вторых реализаций за промежуток времени  min, минимально необходимый для определения наличия корреляции. Численное значение промежутка времени  min вводится в память таймера 42 из внешних систем 55 и передается с выхода этого таймера на соответствующий вход второго вычислителя 40. Промежуток времени  min должен быть достаточным для приема первыми детекторами 25 и вторыми детекторами 31 экспериментально установленного числа рентгеновских фотонов
 
где S – число фотонов, необходимое для корректного определения наличия локальной неоднородности состава контролируемой среды в сечениях А-А и В-В корпуса 1. Промежуток времени  min не должен превосходить ранее упомянутого минимально возможного времени экспозиции  min:

После обработки за промежуток времени  min первых и вторых реализаций во втором вычислителе 40 определяется их взаимная корреляционная функция, и производится смещение второй реализации относительно первой во времени t вплоть до получения максимума взаимной корреляционной функции.
При получении этого максимума во втором вычислителе 40 определяется промежуток времени корреляционного смещения, и поскольку этот промежуток равен времени пробегания  2 устойчивой флуктуацией потока длины L2 корпуса 1, принятой за вторую базовую длину (см. Фиг.2), вычисляется скорость W2 контролируемого потока в соответствии с выражением

где W2 – скорость потока вдоль продольной оси корпуса 1, измеренная ренгенофлуоресцентным методом;
L2 – вторая базовая длина, равная осевому расстоянию между геометрическими центрами первой и второй рентгенопрозрачных вставок 3 и 4 соответственно;
 2 – время пробегания устойчивой флуктуацией потока второй базовой длины L2.
Следует подчеркнуть, что осевой размер каждой из рентгенопрозрачных вставок 3 и 4, измеренный вдоль продольной оси корпуса 1, всегда может быть выбран существенно меньшим осевого размера каждого из резонаторов 7 и 8 вместе с его ограничительными витками 9 (см. Фиг.2).
Это дает возможность выбрать вторую базовую длину L2 существенно меньшей первой базовой длины L1.

где L2 – вторая базовая длина, равная расстоянию между центрами рентгенопрозрачных вставок 3 и 4;
L1 – первая базовая длина, равная расстоянию между центрами резонаторов 7 и 8.
Неравенство (14) дает возможность достоверно контролировать автокорреляционным методом даже те вихревые газожидкостные потоки, в которых локальные неоднородности достаточно быстро размываются вихрями жидкости. Возможность достоверного контроля возникает в связи с относительно малым значением второй базовой длины L2 по сравнению с первой L1 (см. Фиг.2), поскольку локальная неоднородность, обычно размываемая при перемещении на относительно большое расстояние L1, не успевает размыться вихрями потока при перемещении на относительно малое расстояние L2 между первой и второй рентгенопрозрачными вставками 3 и 4 соответственно.
Во втором вычислителе 40 с использованием вычисленного значения скорости W2 и учетом ранее полученных значений V1(t), V2(t) и V3(t) объемных долей каждого из компонентов контролируемой среды, соответствующих выражению (10), вычисляются мгновенные значения покомпонентных объемных расходов Q1(t), Q2(t) и Q3(t) каждого из трех компонентов газожидкостного потока: нефти, воды и газа соответственно. Кроме того, во втором вычислителе 40 с использованием ранее найденных значений M1(t), M2(t) и M3(t) массовых долей каждого из компонентов контролируемой среды, соответствующих выражению (11), вычисляются мгновенные значения покомпонентных массовых расходов QМ1(t), QM2(t) и QM3(t) каждого из трех компонентов газожидкостного потока: нефти, воды и газа соответственно.
Следует отметить, что при работе предложенного анализатора весьма вероятны непредусмотренные изменения начального положения осей излучения рентгеновских трубок 21 и 22, например, вследствие несимметричного износа их анодов или отклонения упомянутых трубок от начального положения, что вызывает существенную погрешность измерений. Для исключения этой погрешности необходимо контролировать неизменность начального положения оси излучения каждой из рентгеновских трубок 21, 22 в процессе эксплуатации предложенного анализатора. Контроль неизменности производится с помощью первых и вторых контрольных детекторов 26 и 32 соответственно и контроллера 45 трубок. На каждый из контрольных детекторов 26 и 32 падает один из крайних пучков рентгеновского излучения, сформированный в одном из крайних коллимирующих отверстий первого и второго первичных коллиматоров 23 и 29 соответственно, установленных в плоскости расположения первой и второй рентгенопрозрачных вставок 3 и 4 соответственно. После дополнительного формирования каждого такого пучка в одном из крайних отверстий первого и второго вторичных коллиматоров 29 и 30 соответственно и преобразования рентгеновских фотонов этого пучка соответствующими контрольными детекторами 26 и 32 в оптические сигналы эти сигналы поступают по соответствующему каналу первого и второго световодов 34 и 36 соответственно в соответствующие фотоэлектронные умножители 35, 37 и после преобразования в них в электрическую форму передаются через соответствующие модули обработки 38, 39 во второй вычислитель 40 и с соответствующего выхода последнего поступают в контроллер 45 трубок.
Поскольку каждый из крайних рентгеновских пучков не пересекает корпус 1 и проходит через воздух практически без поглощения, плотности потока фотонов на входе каждого из контрольных детекторов 26, 32 не зависят от состава пропускающей среды и определяются исключительно характеристиками излучения рентгеновских трубок 21, 22, а также их пространственным расположением относительно контрольных детекторов 26, 32.
При изменении ориентации осей излучения рентгеновских трубок 26, 32 в процессе эксплуатации плотности потока фотонов на входе каждого из контрольных детекторов 26, 32 также изменяются, что дает возможность контролировать любое отклонение оси излучения каждой рентгеновской трубки 21, 22 от начального положения по изменению номинального значения отношения упомянутых плотностей.
С этой целью в процессе юстировки начального положения каждой рентгеновской трубки 21, 22 измеряется и фиксируется в памяти контроллера 45 трубок номинальное значение упомянутого отношения плотностей потоков фотонов на входах контрольных детекторов 26 и 32.
При работе предложенного анализатора текущее значение отношения плотностей потока фотонов периодически сравнивается в контроллере 45 трубок с номинальным значением этого отношения, хранящимся в памяти упомянутого контроллера. При существенном расхождении текущего и номинального значений в контроллере 45 трубок вырабатывается и передается с его выхода на вход внешних систем 55 сигнал о существенном несоответствии параметров излучения и положения рентгеновских трубок 21, 22, требующий юстировки или замены этих трубок.
Рентгенофлуоресцентный метод анализа параметров газожидкостного потока дает возможность с высокой точностью определять объемные и массовые расходы каждого из компонентов потока при различных режимах его течения за исключением неосесимметричных течений.
При неосесимметричном режиме течения в потоке контролируемой среды возникают азимутальные составляющие скорости, под действием которых локальные неоднородности потока могут отклоняться от прямолинейных траекторий и перемещаться по винтовым, спиральным и т.п. линиям.
В подобных случаях локальная неоднородность, пересекающая в плоскости А-А расположения первой рентгенопрозрачной вставки 3 (см. Фиг.2) один из рентгеновских пучков трубки 21, например центральный пучок, при дальнейшем движении частично смещается в азимутальном направлении. Поэтому при достижении плоскости В-В расположения второй рентгенопрозрачной вставки 4 данная неоднородность не может пересечь центральный рентгеновский пучок трубки 22, а проходит через один из соседних с ним рентгеновских пучков этой трубки.
Из изложенного следует, что при неосесимметричном течении контролируемой среды второй вычислитель 40 не может достоверно зафиксировать время  2 пробегания указанной неоднородностью второй базовой длины L2 между двумя центральными рентгеновскими лучами трубок 21 и 22 и вычислить скорость W2 контролируемого потока. То же самое относится не только к центральному, но и к другим лучам рентгеновских трубок 21 и 22.
В связи с этим в случаях, когда контроллером режимов 41 установлен режим неосесимметричного течения, скорость контролируемого потока не может определяться рентгенофлуоресцентным методом. В подобных случаях скорость потока определяется в предложенном анализаторе радиоволновым методом на основе сигналов, формируемых вторым и третьим высокочастотными резонаторами 7 и 8 соответственно.
Кроме того, радиоволновой метод используется в предложенном анализаторе для обеспечения непрерывной долговременной эксплуатации, так как непрерывная долговременная эксплуатация генерирующих элементов рентгенофлуоресцентного метода – трубок 21, 22 – весьма затруднительна из-за низкого срока службы последних (около 500-1000 часов). Так как срок службы генерирующих элементов радиоволнового метода – резонаторов 6, 7, 8 – практически неограничен, для обеспечения непрерывной долговременной эксплуатации предложенного анализатора используется кратковременно-повторный режим работы рентгеновских трубок 21, 22 и режим непрерывной долговременной работы резонаторов 6, 7, 8. При этом время переключения рентгеновских трубок 21, 22 устанавливается таймером 42 в зависимости от режима потока, определенного контроллером режимов 41.
В процессе радиоволнового анализа параметров газожидкостного потока в предложенном анализаторе используется свойство контролируемой среды поглощать энергию взаимодействующего с ней высокочастотного электромагнитного поля.
При возбуждении резонаторами 6, 7 и 8 в контролируемой среде, заполняющей диэлектрические трубы 2 и 5, высокочастотного электромагнитного поля оно частично поглощается этой средой. Параметры поглощения зависят от электрических свойств каждого из компонентов контролируемой среды, а именно от комплексной диэлектрической проницаемости j * и комплексной электропроводности j *, где j=1, 2, 3 – номер компонента среды.
Частота возбуждаемого резонаторами 6, 7 и 8 высокочастотного электромагнитного поля периодически изменяется в пределах от минимальной частоты Fmin до максимальной Fmax; при этом в каждом из упомянутых резонаторов происходит резонансное поглощение контролируемой средой энергии возбужденного поля на нескольких резонансных частотах Fpeз поглощения, где
,
например на первой, второй и третьей резонансных частотах Fрез1, Fрез2, Fрез3 соответственно.
Поскольку информативные параметры сигналов, характеризующих резонансные поглощения, такие как
– амплитуды сигналов на первой, второй и третьей резонансных частотах Iрез1, Iрез2, Iрез3 соответственно,
– коэффициенты передачи сигналов на первой, второй и третьей резонансных частотах Dрез1, Dрез2, Dрез3 соответственно,
– резонансные частоты Fрез1, Fрез2, Fрез3,
существенно зависят от комплексных характеристик контролируемой среды 1 *, 2 *, 3 * и 1 *, 2 *, 3 *, выходной сигнал первого, второго и третьего резонаторов 6, 7 и 8 соответственно содержит в себе информацию о компонентном составе газожидкостного потока.
Каждый из указанных выходных сигналов поступает на соответствующий ему вход первого вычислителя 16 следующим образом: сигнал с ввода-вывода 11 первого резонатора 6 поступает в первый усилитель 16 через первый приемо-передающий тракт 13, сигнал с ввода-вывода 11 второго резонатора 7 поступает через второй приемо-передающий тракт 14, и сигнал с ввода-вывода 11 третьего резонатора 8 поступает через третий приемо-передающий тракт 15.
Кроме того, в первый вычислитель 16 по двусторонней информационной связи поступает из второго вычислителя 40 информация о режиме газожидкостного потока, сформированная и переданная во второй вычислитель 40 контроллером режимов 41.
В соответствии с информацией о режиме газожидкостного потока в первом вычислителе 16 выбирается алгоритм обработки информативного сигнала, поступившего с ввода-вывода 11 первого резонатора 6 через первый приемо-передающий тракт 13, и вычисляются мгновенные значения V1(t), V2(t) и V3(t) объемных долей каждого из трех компонентов контролируемого потока.
Два других информативных сигнала, сформированных вторым и третьим резонаторами 7 и 8 соответственно, используются в первом вычислителе 16 для определения скорости потока автокорреляционным методом.
С этой целью указанные информативные сигналы непрерывно фиксируются в памяти первого вычислителя 16 в форме реализаций каждого из этих сигналов.
В качестве реализаций информативных сигналов резонаторов 7 и 8 в предложенном анализаторе использованы зависимости от времени t амплитуд этих сигналов Iрез1(t), Iрез2(t), Iрез3(t) вблизи ранее упомянутых первой, второй и третьей резонансных частот Fрез1, Fрез2, Fрез3 соответственно.
С учетом режима течения потока, определенного контроллером режимов 41, в первом вычислителе 16 из группы алгоритмов «Вычисление скорости» выбирается алгоритм, отвечающий установленному режиму, и в соответствии с этим алгоритмом производится обработка вышеуказанных реализаций информативных сигналов, формируемых каждым из резонаторов 7 и 8.
После обработки реализаций определяется их взаимная корреляционная функция, и производится смещение одной из реализаций относительно другой во времени t вплоть до получения максимума упомянутой функции.
При получении максимума в первом вычислителе 16 определяется время смещения, и поскольку это время равно промежутку времени пробегания  1 устойчивой неоднородностью потока базовой длины L1 между вторым и третьим резонаторами 7 и 8 соответственно (см. Фиг.2), вычисляется скорость W1 контролируемого потока в соответствии с выражением

где W1 – скорость потока вдоль продольной оси корпуса 1, измеренная радиоволновым методом;
L1 – первая базовая длина, равная расстоянию между центрами второго и третьего резонаторов 7 и 8 соответственно;
 1 – время пробегания первой базовой длины L1 устойчивой неоднородностью потока.
Полученное значение скорости W1 с учетом ранее назначенных текущих значений V1(t), V2(t) и V3(t) объемных долей каждого из компонентов контролируемой среды используется в первом вычислителе 16 для вычисления текущих значений покомпонентных объемных расходов Q(t), Q2(t) и Q3(t) каждого из трех компонентов газожидкостного потока.
В случае когда контроллером режимов 41 выявлено установившееся движение практически однородного контролируемого потока, в котором отсутствуют ярко выраженные локальные неоднородности, вычисление скорости W1 или W2 радиоволновым или рентгенофлуоресцентным методами соответственно может оказаться недостоверным. В этом случае определение покомпонентных объемных расходов Q1, Q2 и Q3 производится на основе информации об усредненном расходе Q контролируемой среды, сформированной вторым измерительным преобразователем 50 на основе данных о перепаде давления на сужающем патрубке 48, полученных этим преобразователем с выхода датчика 49 перепада давления. Информация об усредненном расходе Q, переданная с выхода второго измерительного преобразователя 50 на соответствующий вход второго вычислителя 40, поступает в первый вычислитель 16 со второго вычислителя 40 по двусторонней многоканальной информационной связи.
Найденные значения усредненного расхода Q с учетом текущих значений объемных долей V1(t), V2(t) и V3(t) компонентов контролируемого потока позволяют вычислить текущие значения покомпонентных объемных расходов Q(t), Q2(t) и Q3(t) газожидкостной среды.
При необходимости определения текущих значений покомпонентных массовых расходов Qm1(t), Qm2(t) и Qm3(t) контролируемой среды в первом вычислителе 16 дополнительно к описанной процедуре учитывается информация о мгновенных значениях давления этой среды, поступающая на соответствующий вход первого вычислителя 16 с выхода первого измерительного преобразователя 47, где она формируется на основании сигналов, снимаемых преобразователем 47 с выхода датчика давления 46, а также хранящиеся в памяти первого вычислителя 16 данные о номинальных значениях плотностей 1, 2, 3 каждого из трех компонентов контролируемой среды.
Информация о покомпонентном объемном расходе и при необходимости о покомпонентном массовом расходе газожидкостного потока передается из первого вычислителя 16 во второй вычислитель 40 по двунаправленной многоканальной информационной связи.
Во втором вычислителе 40 принятая информация при необходимости корректируется и передается по двунаправленной информационной связи во внешние системы 55.
Необходимость корректировки принятой информации возникает при существенном расхождении данных о компонентном составе и скорости контролируемого потока, полученных во втором вычислителе 40 на основе рентгенофлуоресцентного метода и в первом вычислителе 16 на основе радиоволнового метода.
Поскольку рентгенофлуоресцентный метод определения компонентного расхода является для большинства режимов потока более точным, чем радиоволновой метод, он принят в предложенном анализаторе за опорный метод. Поэтому при работе рентгеновских трубок 21, 22 во внешние системы 55 передается информация о покомпонентном расходе, полученная на основе опорного рентгенофлуоресцентного метода. В паузах между периодами работы рентгеновских трубок 21, 22 для обеспечения непрерывности выдачи информации во внешние системы 55 передается информация о покомпонентном расходе, полученная на основе радиоволнового метода.
Для обеспечения точности «радиоволновой» информации на уровне «рентгенофлуоресцентной» во втором вычислителе 40 в конце каждого периода работы рентгеновских трубок 21, 22 выполняется сравнение двух упомянутых объемов информации, и при существенном расхождении значений скоростей W1 и W2, а также при расхождении значений параметров, характеризующих компонентный состав контролируемой среды, вычисленных с использованием радиоволнового и рентгенофлуоресцентного методов, производится коррекция менее точной информации, полученной радиоволновым методом по более точной информации, полученной рентгенофлуоресцентным методом, с целью обеспечения сходимости этих объемов информации. В течение паузы между периодами работы рентгеновских трубок 21, 22 во внешние системы 55 из второго вычислителя 40 поступают данные о покомпонентном расходе, полученные на основе радиоволнового метода с учетом упомянутой коррекции.
Экспериментально установленный минимальный период работы рентгеновских трубок 21, 22 предложенного анализатора, необходимый для достоверного определения покомпонентного расхода газожидкостного потока, составляет в зависимости от режима потока от 30 до 90 с, а пауза между двумя последовательными периодами – от 400 до 1000 с. Это дает возможность увеличить срок непрерывной эксплуатации предложенного анализатора не менее чем в 10 раз по сравнению с номинальным сроком непрерывной эксплуатации рентгеновских трубок 21, 22.
Таким образом, предложенный анализатор позволяет обеспечить прямые точные измерения массового и объемного покомпонентных расходов газожидкостной среды как при ламинарном, так и при турбулентном режимах течения в процессе непрерывной долговременной эксплуатации.
Формула изобретения
Мультисенсорный анализатор покомпонентного расхода газожидкостного трехкомпонентного потока нефтяных скважин, содержащий трубчатый металлический корпус и коаксиально установленный внутри него трубчатый диэлектрический корпус, соосно расположенные первый, второй и третий высокочастотные резонаторы, каждый из которых представляет собой зигзагообразный короткозамкнутый проводник, снабженный вводом-выводом, а также ограничительные короткозамкнутые витки и ограничительно-разделительный короткозамкнутый виток, расположенный между вторым и третьим резонаторами, причем все упомянутые резонаторы и витки установлены внутри металлического корпуса соосно ему на наружной поверхности диэлектрического корпуса, анализатор также содержит первый вычислитель, первый, второй и третий приемопередающие тракты, каждый из которых соединяет ввод-вывод соответствующего резонатора с соответствующим входом первого вычислителя, высокочастотный генератор и управляющий блок, многоканальный вход которого подключен к многоканальному выходу первого вычислителя, а выход – к высокочастотному генератору, первый и второй усилители, вход каждого из которых связан с одним из выходов высокочастотного генератора, причем выход первого усилителя подключен ко входу первого приемопередающего тракта, а выход второго – ко входам второго и третьего приемопередающих трактов, а также контроллер режимов и установленный в стенке металлического корпуса датчик давления, отличающийся тем, что диэлектрический корпус состоит из двух диэлектрических труб: первой (по потоку) диэлектрической трубы и второй (по потоку) диэлектрической трубы, причем первый резонатор и установленный у каждого из его торцов ограничительный короткозамкнутый виток расположены на первой диэлектрической трубе, а на второй диэлектрической трубе расположены второй и третий резонаторы, у обоих торцов каждого из которых размещено по ограничительному короткозамкнутому витку, между которыми установлен ограничительно-разделительный короткозамкнутый виток, в состав анализатора дополнительно введены первая и вторая рентгеновские трубки, каждой из которых соответствует первая и вторая рентгенопрозрачные вставки, установленные в стенке металлического корпуса между первой и второй диэлектрическими трубами, причем упомянутые вставки отделены одна от другой и от первой и второй диэлектрических труб трубчатыми рентгеновскими экранами, расположенными внутри металлического корпуса соосно ему, кроме того, в состав анализатора включены соответствующие первой рентгеновской трубке первый первичный коллиматор, первый вторичный коллиматор и ортогональный коллиматор с несколькими коллимирующими отверстиями в каждом из них, а также первые детекторы, ортогональные детекторы и первые контрольные детекторы, помимо этого, в состав анализатора включены соответствующие второй рентгеновской трубке второй первичный коллиматор и второй вторичный коллиматор с несколькими коллимирующими отверстиями в каждом из них, а также вторые детекторы, вторые контрольные детекторы и вторичные излучатели, при этом каждый контрольный детектор расположен таким образом, чтобы прямая линия, проходящая через его центр и центр излучения соответствующей рентгеновской трубки, не пересекала металлический корпус, в состав анализатора также введены второй вычислитель, таймер, первый и второй измерительные преобразователи, датчик перепада давления, подключенный к соответствующему входу второго вычислителя через второй измерительный преобразователь, первый и второй модули обработки, модуль управления, выход которого подключен к источнику питания, а вход – к соответствующему выходу второго вычислителя, струевыпрямитель, установленный на входе в металлический корпус, контроллер трубок, подключенный к соответствующему выходу второго вычислителя и снабженный выходом для подсоединения к внешним системам, первый и второй многоканальные фотоэлектронные умножители, первый и второй многоканальные световоды, причем первый многоканальный световод соединяет каждый из первых детекторов, каждый из первых контрольных детекторов и каждый из ортогональных детекторов с первым многоканальным фотоэлектронным умножителем, а второй многоканальный световод соединяет каждый из вторых детекторов и каждый из вторых контрольных детекторов со вторым многоканальным фотоэлектронным умножителем, при этом первый многоканальный фотоэлектронный умножитель с помощью многоканальной информационной связи соединен с первым модулем обработки, который подключен одним из своих выходов к соответствующему входу второго вычислителя и другим выходом – ко входу контроллера режимов, а второй многоканальный фотоэлектронный умножитель с помощью многоканальной информационной связи соединен со вторым модулем обработки, выход которого подключен к соответствующему входу второго вычислителя, при этом выход контроллера режимов подключен к соответствующему входу таймера, многоканальный выход контроллера режимов соединен с многоканальным входом второго вычислителя, выход таймера подключен к соответствующему входу второго вычислителя, соединенного с первым вычислителем с помощью двунаправленной многоканальной информационной связи и снабженного многоканальным входом-выходом для подключения к внешним системам, датчик давления подсоединен к соответствующему входу первого вычислителя через первый измерительный преобразователь, каждый из вторичных излучателей выполнен в виде изготовленной из тяжелого металла, например гадолиния, трубки, установленной в одном из отверстий второго вторичного коллиматора, причем глубина каждого из коллимирующих отверстий ортогонального коллиматора существенно больше его диаметра, а оси коллимирующих отверстий параллельны между собой и ортогональны оси излучения первой рентгеновской трубки.
РИСУНКИ
|