|
| На основании пункта 1 статьи 1366 части четвертой Гражданского кодекса Российской Федерации патентообладатель обязуется заключить договор об отчуждении патента на условиях, соответствующих установившейся практике, с любым гражданином Российской Федерации или российским юридическим лицом, кто первым изъявил такое желание и уведомил об этом патентообладателя и федеральный орган исполнительной власти по интеллектуальной собственности. |
|
(21), (22) Заявка: 2009140664/13, 05.11.2009
(24) Дата начала отсчета срока действия патента:
05.11.2009
(46) Опубликовано: 20.09.2010
(56) Список документов, цитированных в отчете о поиске:
СИЛИН П.М. Технология сахара. – М.: Пищевая промышленность, 1967, с.233-234. SU 1035068 A, 15.08.1983. АЗРИЛЕВИЧ М.Я. Технологическое оборудование сахарных заводов. – М.: Пищевая промышленность, 1972, с.98-101. ЛОГИНОВ Н.Е. Пути усовершенствования очистки диффузионного сока. – М.: ВНИТО, 1940, с.64-82. Технология сахара. Перевод с немецкогоЛ.Б.ШАПИРО и А.Б.ФРЕМЕЛЯ. Под ред. проф. П.М.СИЛИНА. – М.: Пищепромиздат, 1958, с.205-210.
Адрес для переписки:
125080, Москва, ул. Панфилова, 16, к.4, кв.813, Д.А. Клемешову
|
(72) Автор(ы):
Клемешов Дмитрий Анатольевич (RU), Сапронов Алексей Романович (RU)
(73) Патентообладатель(и):
Клемешов Дмитрий Анатольевич (RU)
|
(54) УСТАНОВКА ДЛЯ ПЕРИОДИЧЕСКОЙ САТУРАЦИИ САХАРСОДЕРЖАЩЕГО РАСТВОРА
(57) Реферат:
Установка включает три вертикально установленных сатуратора, корпус каждого из которых снабжен патрубком подачи сока, барботером подачи сатурационного газа и трубопроводом с вентилем для отвода в сборник отсатурированного сока. В корпусе каждого сатуратора установлен в верхней части соосно цилиндрический предсатуратор, имеющий отверстие для перелива сока на верхнем торце корпуса, и снабженный барботером подачи сатурационного газа, расположенным в нижней части корпуса предсатуратора. Патрубок подачи сока размещен над указанным барботером. Корпус каждого сатуратора снабжен патрубком подачи воздуха для создания и поддерживания в надсоковом пространстве давления газовоздушной смеси 0,5-0,8 МПа. Изобретение обеспечивает повышение адсорбционной способности карбоната кальция и увеличение эффекта очистки, а также обеспечивает увеличение коэффициента утилизации диоксида углерода. 2 ил.
Изобретение относится к оборудованию для сахарной промышленности, в частности к аппаратам для очистки соков и сиропов сахарного производства сатурационным газом.
Известна установка для периодической сатурации сахарсодержащего раствора, включающая три вертикально установленных сатуратора, корпус каждого из которых снабжен патрубком подачи сока, барботером подачи сатурационного газа и трубопроводом с вентилем для отвода отсатурированного сока в сборник (П.М.Силин, Технология сахара, М.: Пищевая промышленность, 1967, с.233-234).
Во время работы один из них набирают соком, во втором сок сатурируют и из третьего удаляют уже отсатурированный сок. Продолжительность сатурации составляет 7-10 минут.
В известной установке созданы условия для получения высокодисперсного осадка карбоната кальция, на поверхности которого эффективней адсорбируются несахара благодаря тому, что в самом начале процесса сатурации газ с высокой концентрацией CO2 действует на сок с высокой концентрацией извести, что дает лучшие по качеству соки по сравнению с непрерывным методом.
Недостаток известной установки заключается в образовании большого количества пены и вследствие этого невозможность снижения температуры процесса до оптимальной 60 70°С, при которой увеличивается растворимость Ca(OH)2, а следовательно и увеличивается скорость и эффективность адсорбции. К недостаткам можно отнести низкий коэффициент утилизации диоксида углерода 50-55%.
Технический результат изобретения заключается в повышении эффекта очистки и увеличении коэффициента использования диоксида углерода.
Для достижения этого результата в предложенной установке для периодической сатурации сахарсодержащего раствора, включающей три вертикально установленных сатуратора, корпус каждого из которых снабжен патрубком подачи сока, барботером подачи сатурационного газа и трубопроводом с вентилем для отвода отсатурированного сока в сборник, в корпусе каждого сатуратора установлен в верхней части соосно–цилиндрический предсатуратор, имеющий отверстие для перелива сока на верхнем торце корпуса, и снабженный барботером подачи сатурационного газа, расположенным в нижней части корпуса предсатуратора, при этом патрубок подачи сока размещен над указанным барботером, причем корпус каждого сатуратора снабжен патрубком подачи воздуха для создания и поддерживания в надсоковом пространстве давления газовоздушной смеси 0,5-0,8 МПа.
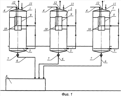
Изобретение поясняется чертежами. На фиг.1 схематично изображен общий вид установки и на фиг.2 – продольный разрез аппарата.
Установка для периодической сатурации сахарсодержащего раствора, включающая три вертикально установленных сатуратора 1, 2, 3, корпус каждого из которых снабжен патрубком подачи сока 4, барботером подачи сатурационного газа 5 и трубопроводом 6 с вентилем 7 для отвода отсатурированного сока в сборник 8, в корпусе каждого сатуратора установлен в верхней части соосно-цилиндрический предсатуратор 9, имеющий отверстие для перелива сока на верхнем торце корпуса, и снабженный барботером подачи сатурационного газа 10, расположенным в нижней части корпуса предсатуратора, при этом патрубок подачи сока размещен над указанным барботером, причем корпус каждого сатуратора снабжен патрубком подачи воздуха 11 для создания и поддерживания в надсоковом пространстве давления газовоздушной смеси 0,5-0,8 МПа. На крышке каждого корпуса установлены патрубок 12 отработанного газа, а под указанной крышкой установлен каплеотбойный зонт 13. В верхней части корпуса установлены решетки 14.
Установка работает следующим образом.
Сахарсодержащий раствор (дефекованный сок) по патрубку 4 подается в нижнюю часть предсатуратора 9. Сатурационный газ подается в барботеры 10 и смешивается с раствором. Далее жидкостно-газовая смесь под давлением поступающего сока переливается через верхний край корпуса предсатуратора через решетки 14 в нижнюю часть корпуса аппарата 3, где происходит дополнительная обработка сатурационным газом, подаваемым в барботеры 5 до заданного значения pH20. Двухступенчатая обработка дефекованного сока сначала в предсатураторе и далее в основном сатураторе позволяет достичь более интенсивного смешения жидкостно-газовой смеси и ускорить процесс растворения диоксида углерода в дефекованном соке. Отсатурированный сок по патрубку 6 при открытом клапане 7 отводится в сборник 8. Во время наполнения аппарата и окончательной обработки сатурационным газом в верхней части аппарата поддерживается избыточное давление 0,5-0,8 МПа газовоздушной смеси. Работа при повышенном давлении в надсоковой части аппарата позволяет гасить пенообразование и понизить температуру процесса до 60 70°C, при котором значительно ускоряется процесс образования карбоната кальция, что увеличивает эффективность адсорбции несахаров и следовательно увеличивает эффект очистки. Это давление обеспечивается подачей воздуха через патрубок 11. Отработанный газ отводится через патрубок 12. Отделение увлекаемых газом капель осуществляется каплеотбойным зонтом 13. После окончательного спуска аппарата клапан 7 закрывается и цикл повторяется. В то время когда аппарат 1 заполняется соком, в аппарате 2 происходит окончательная сатурация, а из аппарата 3 отсатурированный раствор спускается в сборник 8. Установка обеспечивает непрерывность производственного потока при периодическом режиме в отдельных аппаратах.
Таким образом, в предложенной установке созданы оптимальные условия для образования мелкодисперсного осадка в условиях быстрой сатурации, которая является следствием снижения температуры процесса и лучшего растворения Ca(OH)2 при снижении температуры (А.Р.Сапронов, Технология сахарного производства. М.: Колос, 1998, с 135). Проведение процесса под повышенным давлением увеличивает парциальное давление диоксида углерода, что, согласно закону Генри, увеличивает лимитирующий процесс сатурации – растворение углекислого газа. Образующийся мелкодисперсный осадок карбоната кальция обладает высокой адсорбционной способностью, позволяющей достичь высокого эффекта очистки.
Увеличение растворимости диоксида вследствие проведения процесса под повышенным давлением, проведение процесса при пониженной температуре и гидродинамические условия в аппаратах увеличивают коэффициент использования диоксида углерода до 90-95%.
Формула изобретения
Установка для периодической сатурации сахарсодержащего раствора, включающая три вертикально установленных сатуратора, корпус каждого из которых снабжен патрубком подачи сока, барботером подачи сатурационного газа и трубопроводом с вентилем для отвода отсатурированного сока в сборник, отличающаяся тем, что в корпусе каждого сатуратора установлен в верхней части соосно цилиндрический предсатуратор, имеющий отверстие для перелива сока на верхнем торце корпуса, и снабженный барботером подачи сатурационного газа, расположенным в нижней части корпуса предсатуратора, при этом патрубок подачи сока размещен над указанным барботером, причем корпус каждого сатуратора снабжен патрубком подачи воздуха для создания и поддерживания в надсосковом пространстве давления газовоздушной смеси 0,5-0,8 МПа.
РИСУНКИ
|
|