|
| На основании пункта 1 статьи 1366 части четвертой Гражданского кодекса Российской Федерации патентообладатель обязуется заключить договор об отчуждении патента на условиях, соответствующих установившейся практике, с любым гражданином Российской Федерации или российским юридическим лицом, кто первым изъявил такое желание и уведомил об этом патентообладателя и федеральный орган исполнительной власти по интеллектуальной собственности. |
|
(21), (22) Заявка: 2009140663/13, 05.11.2009
(24) Дата начала отсчета срока действия патента:
05.11.2009
(46) Опубликовано: 20.09.2010
(56) Список документов, цитированных в отчете о поиске:
СИЛИН П.М. Технология сахара. – М.: Пищевая промышленность, 1967, с.233-234. SU 1035068 A, 15.08.1983. АЗРИЛЕВИЧ М.Я. Технологическое оборудование сахарных заводов. – М.: Пищевая промышленность, 1972, с.98-101. ЛОГИНОВ Н.Е. Пути усовершенствования очистки диффузионного сока. – М.: ВНИТО, 1940, с.64-82. Технология сахара. Перевод с немецкогоЛ.Б.ШАПИРО и А.Б.ФРЕМЕЛЯ. Под ред. проф. П.М.СИЛИНА. – М.: Пищепромиздат, 1958, с.205-210.
Адрес для переписки:
125080, Москва, ул. Панфилова, 16, к.4, кв.813, Д.А. Клемешову
|
(72) Автор(ы):
Клемешов Дмитрий Анатольевич (RU), Сапронов Алексей Романович (RU)
(73) Патентообладатель(и):
Клемешов Дмитрий Анатольевич (RU)
|
(54) УСТАНОВКА ДЛЯ ПЕРИОДИЧЕСКОЙ САТУРАЦИИ САХАРСОДЕРЖАЩЕГО РАСТВОРА
(57) Реферат:
Изобретение относится к свеклосахарному производству. Установка включает три вертикально расположенных сатуратора, корпус каждого из которых снабжен патрубком подачи сока и барботерами сатурационного газа, размещенными над днищем, и трубопроводом с вентилем для отвода сока в сборник отсатурированного сока. В корпусе каждого сатуратора установлена соосно цилиндрическая емкость с отверстием на торце для подачи газожидкостной смеси из корпуса и окончательной сатурации сока. Емкость снабжена в нижней ее части барботерами и расположенными над ними по высоте рядами резиновых шнуров, образующих решетки для равномерного распределения сатурационного газа по поперечному сечению емкости. Изобретение обеспечивает повышение эффекта очистки и увеличение коэффициента утилизации диоксида углерода. 1 ил.
Изобретение относится к оборудованию для сахарной промышленности, в частности к аппаратам для очистки соков и сиропов сахарного производства сатурационным газом.
Известна установка для периодической сатурации сахарсодержащего раствора, включающая три вертикально расположенных сатуратора, корпус каждого из которых снабжен патрубком подачи сока и барботерами сатурационного газа, размещенными над днищем, и трубопроводом с вентилем для отвода сока в сборник отсатурированного сока (П.М.Силин, Технология сахара, М.: Пищевая промышленность, 1967, с.233-234).
В известной установке созданы условия для получения высокодисперсного осадка карбоната кальция, на поверхности которого эффективней адсорбируются несахара благодаря тому, что в самом начале процесса сатурации газ с высокой концентрацией CO2 действует на сок с высокой концентрацией извести, что дает лучшие по качеству соки по сравнению с непрерывным методом.
Недостатками известной установки является неполная утилизация диоксида углерода сатурационного газа и недостаточный эффект адсорбционной очистки вследствие неразвитой поверхности фаз газ-жидкость, а также отсутствия перемешивания в объеме аппарата.
Технический результат изобретения заключается в повышении степени использования диоксида углерода сатурационного газа и улучшении эффекта адсорбционной очистки сахарсодержащего раствора.
Этот результат достигается тем, что в установке для периодической сатурации сахарсодержащего раствора, включающей три вертикально расположенных сатуратора, корпус каждого из которых снабжен патрубком подачи сока и барботерами сатурационного газа, размещенными над днищем, и трубопроводом с вентилем для отвода сока в сборник отсатурированного сока, в корпусе каждого сатуратора установлена соосно-цилиндрическая емкость с отверстием на торце для подачи газожидкостной смеси из корпуса и окончательной сатурации сока, при этом емкость снабжена в нижней ее части барботерами и расположенными над ними по высоте рядами резиновых шнуров, образующих решетки для равномерного распределения сатурационного газа по поперечному сечению емкости.
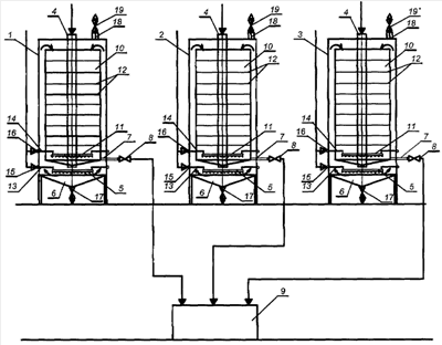
Изобретение поясняется чертежом, на котором схематично изображен общий вид установки.
Установка для периодической сатурации сахарсодержащего раствора, включающая три вертикально расположенных сатуратора 1, 2, 3, корпус каждого из которых снабжен патрубком подачи сока 4 и барботерами 5 сатурационного газа, размещенными над днищем 6, и трубопроводом 7 с вентилем 8 для отвода сока в сборник 9 отсатурированного сока, в корпусе каждого сатуратора установлена соосно-цилиндрическая емкость 10 с отверстием на торце для подачи газожидкостной смеси из корпуса и окончательной сатурации сока, при этом емкость снабжена в нижней ее части барботерами 11 и расположенными над ними по высоте рядами резиновых шнуров 12, образующих решетки для равномерного распределения сатурационного газа по поперечному сечению емкости. Барботеры 5 и 11 соединены патрубками 13 и 14 соответственно с кольцевыми коллекторами 15 и 16. В нижней части конического днища установлен клапан 17 для периодического спуска осадка. На крышке каждого аппарата установлены патрубки 18 с клапаном 19 для отвода отработанного газа.
Установка работает следующим образом.
Дефекованный сок подается под давлением 0,3 0,8 МПа через трубу подачи сока 4 в нижнюю часть корпуса аппарата 1, над барботерами сатурационного газа 5, в которые подается сатурационный газ через патрубок 13 и коллектор 15. Далее жидкостно-газовая смесь поднимается вверх под давлением поступающей жидкости и переливается через верхний край цилиндрической емкости 10, в нижнюю часть которой через барботеры 11, подводящий патрубок 14 и коллектор 16 подается сатурационный газ для окончательной обработки дефекованного сока. Решетки из резиновых шнуров 12, установленные по высоте аппарата внутри цилиндрической емкости, препятствуют укрупнению пузырьков газа и тем самым интенсифицируют процесс растворения углекислого газа в обрабатываемом растворе. Дефекованный сок подается в аппарат 1 до тех пор, пока цилиндрическая емкость полностью не наполнится. Далее останавливается подача газа в барботеры 5 во избежание пересатурирования. После того как весь объем дефекованного сока отсатурируется до нужного значения pH20, открывается спускной вентиль 8 и он по патрубку поступает в сборник 9. Периодически, по мере накопления осадка, открывается клапан 17 и дефекованный сок с осадком спускаются в соответствующий сборник. Отработанный газ периодически отводится из аппарата по патрубку 18 с открытием клапана 19. Для обеспечения непрерывности общего процесса три аппарата работают следующим образом. Аппарат 1 заполняется дефекованным соком, в аппарате 2 сок сатурируется, а из аппарата 3 уже отсатурированный сок спускается в сборник 9.
Таким образом, в предложенной установке созданы условия для повышения эффекта очистки, так как образующийся в сильнощелочной среде при прямоточном движении жидкостно-газовой смеси вверх мелкодисперсный осадок карбоната кальция обладает высокой адсорбционной способностью. При окончательной обработке сатурационным газом в цилиндрической емкости интенсифицирован процесс массообмена расположенными решетками из резиновых шнуров, которые уменьшают диаметр пузырьков газа, тем самым увеличивая скорость реакции, и тем самым повышают коэффициент использования диоксида углерода. Применение резиновых шнуров за счет их подвижности сделает невозможным отложение осадка карбоната кальция на их поверхности, что обеспечит высокую интенсивность массообмена газа и жидкости на протяжении всего срока эксплуатации установки. К тому же адсорбция на поверхности образующегося мелкокристаллического карбоната кальция коллоидных гелей (белков, пектиновых веществ) улучшает фильтрационные свойства сатурационного осадка.
Формула изобретения
Установка для периодической сатурации сахарсодержащего раствора, включающая три вертикально расположенных сатуратора, корпус каждого из которых снабжен патрубком подачи сока и барботерами сатурационного газа, размещенными над днищем, и трубопроводом с вентилем для отвода сока в сборник отсатурированного сока, отличающаяся тем, что в корпусе каждого сатуратора установлена соосно цилиндрическая емкость с отверстием на торце для подачи газожидкостной смеси из корпуса и окончательной сатурации сока, при этом емкость снабжена в нижней ее части барботерами и расположенными над ними по высоте рядами резиновых шнуров, образующих решетки для равномерного распределения сатурационного газа по поперечному сечению емкости.
РИСУНКИ
|
|