|
| На основании пункта 1 статьи 1366 части четвертой Гражданского кодекса Российской Федерации патентообладатель обязуется заключить договор об отчуждении патента на условиях, соответствующих установившейся практике, с любым гражданином Российской Федерации или российским юридическим лицом, кто первым изъявил такое желание и уведомил об этом патентообладателя и федеральный орган исполнительной власти по интеллектуальной собственности. |
|
(21), (22) Заявка: 2009115738/13, 24.04.2009
(24) Дата начала отсчета срока действия патента:
24.04.2009
(46) Опубликовано: 20.09.2010
(56) Список документов, цитированных в отчете о поиске:
RU 2288259 C2, 27.11.2006. RU 2195990 C2, 10.01.2003. SU 1095015 A, 30.05.1984.
Адрес для переписки:
424006, Республика Марий Эл, г.Йошкар-Ола, ул. Панфилова, 33, кв.14, Ю.П. Благодарову
|
(73) Патентообладатель(и):
Благодаров Юрий Петрович (RU)
|
(54) УСТРОЙСТВО ДЛЯ ОБРАЗОВАНИЯ ПАРА В ГЕРМЕТИЧНОЙ ЕМКОСТИ И СПОСОБ ОБРАЗОВАНИЯ ПАРА В УСТРОЙСТВЕ
(57) Реферат:
Изобретение относится к пищевой промышленности. Устройство включает герметичную емкость, в которой установлен парогенератор, состоящий из распылителя жидкости и излучателя тепловой энергии. В нижней части герметичной емкости установлена емкость для сбора неиспарившейся жидкости с указателем уровня жидкости, соединенная по трубопроводу через механизм отсечения неиспарившейся жидкости от пара, и гидроаккумулятор с распылителем жидкости, при этом трубопровод соединен с питающим трубопроводом, подающим жидкость из внешнего источника, на питающем трубопроводе установлен обратный клапан, предотвращающий прохождение по нему неиспарившейся жидкости в период подачи жидкости из емкости для сбора неиспарившейся жидкости, в качестве механизма отсечения неиспарившейся жидкости используют конденсатоотводчик. Способ предусматривает распыление жидкости над излучателем тепловой энергии через распылитель жидкости, в который жидкость поступает из внешнего источника по питающему трубопроводу через гидроаккумулятор. Неиспарившуюся жидкость собирают в емкость для сбора неиспарившейся жидкости и также подают по трубопроводу через механизм отсечения неиспарившейся жидкости от пара и гидроаккумулятор в распылитель жидкости. Изобретение позволяет повысить эффективность парообразования и упростить регулировку технологических параметров. 2 н.п. ф-лы, 1 ил.
Изобретение относится к устройствам и способам генерации пара в герметичной емкости, избыточного давления и может быть использовано для выработки эфирных масел, стерилизации консервированной мясной, плодоовощной продукции, спекания силикатных материалов.
Известно устройство для образования пара, включающее герметичную емкость, в которой установлен парогенератор, состоящий из распылителя жидкости и излучателя тепловой энергии (1).
Техническим результатом является повышение эффективности парообразования и упрощение регулировки технологических параметров в полевых условиях со стороны обслуживающего персонала.
Сущность устройства заключается в том , что в нижней части герметичной емкости установлена емкость для сбора неиспарившейся жидкости с указателем уровня жидкости, соединенная по трубопроводу через механизм отсечения неиспарившейся жидкости от пара и гидроаккумулятор с распылителем жидкости, при этом трубопровод соединен с питающим трубопроводом, подающим жидкость из внешнего источника, на питающем трубопроводе установлен обратный клапан, предотвращающий прохождение по нему неиспарившейся жидкости, в период подачи жидкости из емкости для сбора неиспарившейся жидкости, в качестве механизма отсечения неиспарившейся жидкости используют конденсатоотводчик.
Способ образования пара в устройстве предусматривает распыление над излучателем тепловой энергии , размещенным в герметичной емкости, парообразующей жидкости через распылитель жидкости, в который жидкость поступает из внешнего источника по питающему трубопроводу через гидроаккумулятор, при этом неиспарившуюся жидкость собирают в емкость для сбора неиспарившейся жидкости, и также подают по трубопроводу через механизм отсечения неиспарившейся жидкости от пара и гидроаккумулятор в распылитель жидкости, причем в период подачи неиспарившейся жидкости обратным клапаном перекрывают питающий трубопровод, а при отсутствии неиспарившейся жидкости трубопровод перекрывают и подают жидкость из внешнего источника.
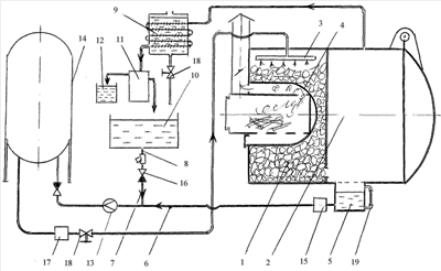
На чертеже изображена технологическая схема работы устройства на примере выработки пихтового эфирного масла-сырца.
Устройство включает парогенератор 1, герметичную емкость 2. Парогенератор 1 состоит из распылителя жидкости 3 и излучателя тепловой энергии 4, размещенные в герметичной емкости 2. При этом распылитель жидкости 3 установлен над излучателем тепловой энергии 4. Излучателем тепловой энергии 4 является поверхность топки парогенератора 1.
За излучателем тепловой энергии 4 в нижней части парогенератора 1 установлена накопительная емкость 5 для сбора неиспарившейся воды, накопительная емкость 5 соединена с распылителем жидкости 3 по трубопроводу 6. При этом в трубопровод 6 врезан питающий трубопровод 7 для подачи воды от внешнего источника 8. В качестве внешнего источника 8 могут быть: конденсат в холодильнике 9 от пара, вырабатывающегося в парогенераторе 1, вода, находящаяся в открытой емкости 10.
Непосредственно , для выработки эфирных масел предусмотрены флорентина 11 и емкость 12 для сбора эфирного масла-сырца. Имеется насос 13 для перекачки парообразующей жидкости, гидроаккумулятор 14 для накопления парообразующей жидкости и подачи его с регулируемым давлением в распылитель жидкости 3. Трубопровод 6, соединяющий накопительную емкость 5 для неиспарившейся жидкости, и распылитель жидкости 3, имеет механизм отсечения жидкости от пара 15. Он располагается на трубопроводе 6, сразу за накопительной емкостью 5. Функции механизма отсечения жидкости от пара 15 выполняет поплавковый конденсатоотводчик. Трубопровод 7 соединяет открытую емкость 10 с трубопроводом 6 перед насосом 13, подающим парообразующую жидкость в гидроаккумулятор 14. В трубопроводе 7 установлен обратный клапан 16, предотвращающий прохождение через него не испарившейся жидкости. Имеются регулятор давления 17, краны 18, указатель уровня жидкости 19.
Устройство работает следующим образом.
В герметичную емкость 2 укладывают пихтовые лапки. При завершении загрузки люк герметичной емкости 2 закрывают. Открытую емкость 10 заполняют парообразующей жидкостью.
Из открытой емкости 10 жидкость перекачивают в гидроаккумулятор 14 насосом 13.
Кран 18 подачи жидкости из гидроаккумулятора 14 закрыт.
Приступают к разжиганию огня в топке. Когда огонь разгорится и топка достаточно прогреется начинают приоткрывать кран 18. Жидкость из гидроаккумулятора 14 начинает поступать в распылитель жидкости 3. В распылителе жидкости 3 жидкость разбрызгивается перед излучателем тепловой энергии 4, превращаясь в пар. Не все количество жидкости испаряется. Часть ее опускается и попадает в накопитель неиспарившейся жидкости 5.
По указателю уровня жидкости 19 смотрят за интенсивностью наполнения жидкости в накопителе 5. Если жидкость и дальше будет наполняться в накопителе не испарившейся жидкости 5, кран 18 закрывают. Пар, образующийся при испарении над поверхностью излучателя тепловой энергии 4, проходя через споры эфиромасличных растений, выдавливает из них эфирные масла. Образующаяся пароэфирная смесь из герметичной емкости 2 поступает в холодильник 9, где конденсируется в жидкость. Жидкость поступает в флорентину 11, где разделяется на эфирное пихтовое масло-сырец и флорентинную воду. Флорентинная вода сливается в открытую емкость 10 для последующего парообразования.
Когда топка сильно прогреется начинается интенсивное испарение жидкости. Уровень жидкости на указателе уровня 19 будет уменьшаться.
В этом случае открывают кран 18.
Кран 18 открыт. Подача жидкости для испарения осуществляется равномерно, так как она из гидроаккумулятора 14 поступает в регулятор давления 17 и выходит оттуда с фиксированным давлением. По мере расхода жидкости из гидроаккумулятора 14 запускают насос 13, который выкачивает жидкость уже из накопителя неиспарившейся жидкости 5, так как в трубопроводах 6 и 7 создается давление, соответствующее давлению в герметичной емкости 2, которое воздействуя на обратный клапан 16, перекрывая подачу жидкости из открытой емкости 10. При интенсивном испарении жидкости в накопителе не испарившейся жидкости 5 уровень жидкости опускается. Все большая часть жидкости испаряется. Если в накопителе не испарившейся жидкости 5 не останется жидкости, а будет только пар, срабатывает механизм отсечения пара в конденсатоотводчике 15. В трубопроводах 6 и 7 создается разрежение, которое открывает обратный клапан 15. В гидроаккумулятор 14 будет поступать жидкость из открытой емкости 10.
Регулируя количество проходимой жидкости через кран 18, можно регулировать температуру в герметичной емкости 2. При интенсивном парообразовании температура поверхности излучателя тепловой энергии будет уменьшаться.
Если вследствие каких-либо причин (к примеру, при резком открытии крана 18) давление в герметичной емкости 2 резко поднимется, регулятор давления 17 прекратит подачу жидкости на распылитель жидкости 3, и излишки пара будут выходить из герметичной емкости 2 до тех пор, пока вновь не возобновится равномерное поступление жидкости в распылитель жидкости 3.
Устройство для образования пара в герметичной емкости и способ образования пара в устройстве предусматривают эффективность использования процесса парообразования, возможность работы на нем не квалифицированного персонала, в полевых условиях, без использования электроэнергии, для привода эл/насоса.
Нет необходимости постоянно следить за уровнем жидкости – воды в топке.
Происходит постоянное движение дозированного количества воды по кругу.
Формула изобретения
1. Устройство для образования пара, включающее герметичную емкость, в которой установлен парогенератор, состоящий из распылителя жидкости и излучателя тепловой энергии, отличающееся тем, что в нижней части герметичной емкости установлена емкость для сбора неиспарившейся жидкости с указателем уровня жидкости, соединенная по трубопроводу через механизм отсечения неиспарившейся жидкости от пара и гидроаккумулятор с распылителем жидкости, при этом трубопровод соединен с питающим трубопроводом, подающим жидкость из внешнего источника, на питающем трубопроводе установлен обратный клапан, предотвращающий прохождение по нему неиспарившейся жидкости, в период подачи жидкости из емкости для сбора неиспарившейся жидкости, в качестве механизма отсечения неиспарившейся жидкости используют конденсатоотводчик.
2. Способ образования пара в устройстве по п.1, предусматривающий распыление над излучателем тепловой энергии, размещенным в герметичной емкости, парообразующей жидкости через распылитель жидкости, в который жидкость поступает из внешнего источника по питающему трубопроводу через гидроаккумулятор, при этом неиспарившуюся жидкость собирают в емкость для сбора неиспарившейся жидкости, и также подают по трубопроводу через механизм отсечения неиспарившейся жидкости от пара и гидроаккумулятор в распылитель жидкости, причем в период подачи неиспарившейся жидкости обратным клапаном перекрывают питающий трубопровод, а при отсутствии неиспарившейся жидкости трубопровод перекрывают и подают жидкость из внешнего источника.
РИСУНКИ
|
|