|
|
(21), (22) Заявка: 2009108608/11, 10.03.2009
(24) Дата начала отсчета срока действия патента:
10.03.2009
(46) Опубликовано: 20.09.2010
(56) Список документов, цитированных в отчете о поиске:
SU 1508972 A3, 15.09.1989. JP 2004169594 А, 17.06.2004. GB 829581 А, 02.03.1960. RU 2199382 С2, 27.02.2003.
Адрес для переписки:
630090, г.Новосибирск, пр. Академика Лаврентьева, 5, Институт катализа им. Г.К. Борескова, патентный отдел, Т.Д. Юдиной
|
(72) Автор(ы):
Снытников Павел Валерьевич (RU), Кириллов Валерий Александрович (RU), Собянин Владимир Александрович (RU), Бризицкий Олег Федорович (RU), Терентьев Валерий Яковлевич (RU), Бурцев Владимир Александрович (RU), Кузин Николай Алексеевич (RU), Беляев Владимир Дмитриевич (RU), Киреенков Виктор Викторович (RU), Амосов Юрий Иванович (RU), Смирнов Евгений Ильич (RU)
(73) Патентообладатель(и):
Институт катализа им. Г.К. Борескова Сибирского отделения Российской Академии наук (статус государственного учреждения) (RU)
|
(54) УСТРОЙСТВО ПРЕДПУСКОВОГО ПОДОГРЕВА ДВИГАТЕЛЯ, АВТОНОМНОГО ОТОПЛЕНИЯ, ГЕНЕРАЦИИ ВОДОРОДСОДЕРЖАЩЕГО ГАЗА И СПОСОБ ЕГО РАБОТЫ
(57) Реферат:
Изобретения относится к области транспортного машиностроения, в частности к устройствам предпускового подогрева и способу его работы. Устройство предпускового подогрева двигателя или автономного отопления, за счет генерации водородсодержащего газа, состоит из системы запуска, конвертора, теплообменника, системы управления. В конверторе установлен катализатор, позволяющий проводить воздушную конверсию топлива. Продукты воздушной конверсии топлива, проходя через теплообменник, производят нагрев теплоносителя, циркулирующего через теплообменник. Способ работы устройства предпускового подогрева двигателя или автономного отопления, за счет генерации водородсодержащего газа, состоящего из системы запуска, конвертора, теплообменника, заключается в том, что в конвертор устанавливают катализатор, позволяющий проводить воздушную конверсию топлива. Продукты воздушной конверсии топлива, проходя через теплообменник, производят нагрев теплоносителя, циркулирующего через теплообменник. Достигается расширение технических возможностей транспортного средства, за счет использования устройства предпускового подогрева. 2 н. и 22 з.п. ф-лы, 1 ил.
Изобретение относится к системам нагрева двигателя, системам отопления транспортных средств, работающих на топливе, системам конвертирования различных видов транспортных топлив (газообразных и жидких углеводородов, спиртов, эфиров и др.) в синтез-газ непосредственно на борту транспортных средств.
Прогрев двигателя и салона автомобиля перед пуском, а иногда и во время движения – необходимое условие его нормальной эксплуатации в условиях низких отрицательных температур окружающей среды. Для решения этой проблемы известны устройства-подогреватели двигателя и салона, работающие на топливе из бака автомобиля (US Patent 4718602, В60Н 1/22, 12.01.1988). Предпусковой подогреватель представляет собой прибор, который преимущественно устанавливается в моторном отсеке. Конструктивно такой прибор с сопутствующими устройствами состоит из нескольких основных частей: системы подачи воздуха и системы подачи топлива, соединенной с топливным баком автомобиля; камеры с системой поджига, в которой происходит пламенное сгорание подаваемого топлива; теплообменника, который подсоединяется к охлаждающему контуру двигателя, системы электронного управления, подключаемой к бортовой сети транспортного средства. Прогрев двигателя осуществляется за счет полного сгорания подаваемого в прибор топлива и нагрева теплоносителя в теплообменнике дымовыми газами. Нагретый теплоноситель проходит через охлаждающий контур выключенного двигателя, за счет чего достигается его предварительный предпусковой прогрев до заданной температуры. Кроме этого, при включении системы циркуляции воздуха (системы кондиционирования) внутри автомобиля может быть осуществлен прогрев его салона.
В городских условиях эксплуатации автомобиля его двигатель в основном работает в режимах малых и средних нагрузок, что приводит к значительным выбросам вредных продуктов неполного сгорания. Для экономии углеводородного топлива, снижения выбросов углекислого газа и улучшения экологических характеристик двигателя внутреннего сгорания (ДВС) при городском цикле езды необходимо использовать обедненную топливную смесь. Однако при этом не удается обеспечить устойчивую работу двигателя, поскольку искра свечи зажигания не воспламеняет смесь, беднее определенного уровня. Известно, что добавки водорода, водородсодержащих газовых смесей или синтез-газа к бедным топливным смесям при их сгорании в ДВС, позволяют снизить общий расход топлива, а также вредные выбросы СО и оксидов азота (US Patent 6397790, F02B 43/08, 04.06.2002).
Кроме этого также известно (US Patent Application 2005/0287049, F01N 3/00, 29.12.2005), что уменьшение выбросов оксидов азота в отработавших газах дизельных двигателей может достигаться путем добавок к ним восстановителя. Восстановитель реагирует с оксидами азота с образованием безопасного молекулярного азота. В качестве такого восстановителя также может использоваться водород, водородсодержащие газовые смеси или синтез-газ.
Использование баллонного водорода на транспорте даже в небольших количествах нежелательно по причинам высокой взрыво- и пожароопасности водорода и отсутствия развитой инфраструктуры снабжения транспорта водородом. Практическим вариантом решения этой проблемы может быть получение водородсодержащего газа или синтез-газа из углеводородного топлива на борту автомобиля. В этом случае реализуются все преимущества применения водорода для воспламенения обедненных топливных смесей в искровых ДВС и проведения очистки от оксидов азота в дизельных ДВС и исчезает необходимость в создании инфраструктуры снабжения транспорта водородом.
Наиболее близким является устройство-подогреватель двигателя и салона, работающее на топливе из бака автомобиля (US Patent 4718602, В60Н 1/22, 12.01.1988). Недостатками известного устройства является то, что его работа осуществляется за счет пламенного сгорания топлива, что сильно ограничивает возможность регулирования параметров процесса (в первую очередь температуры и состава выходящих дымовых газов, состоящих в этом случае в основном из СО2 и паров Н2О). Кроме этого, во время пламенного сгорания углеводородного топлива может происходить образование оксидов азота за счет локальных перегревов из-за неоднородной структуры пламени. В целом, расход топлива на транспортном средстве, оборудованном таким устройством, возрастает.
Предлагаемое изобретение позволяет решать как задачу предпускового прогрева двигателя и прогрева салона автомобиля, так и задачу получения синтез газа на борту автомобиля с целью дальнейшего его использования для различных нужд.
Задача решается благодаря использованию устройства предпускового подогрева двигателя, автономного отопления, генерации водородсодержащего газа (далее Генератор Тепла и Газа, сокращенно ГТГ), а также при помощи способа его работы.
Предлагаемое устройство предпускового подогрева двигателя, автономного отопления, генерации водородсодержащего газа состоит из системы запуска, конвертора, теплообменника, системы управления, в конверторе установлен катализатор, позволяющий проводить воздушную конверсию топлива, продукты которой, проходя через теплообменник, производят нагрев теплоносителя, циркулирующего через теплообменник.
В результате воздушной конверсии топлива в качестве ее продуктов образуется водородсодержащий газ, который далее может использоваться при работе различных систем транспортного средства.
В конверторе расположен катализатор, в качестве активного компонента которого используют различные комбинации оксидов алюминия, кремния, переходных и редкоземельных элементов 4-6 периодов, в основном, четвертого и пятого периодов, преимущественно, Со, Ni, Mn, Ti, Zr; La, Се, Y, Sm, Pr, Gd, и металлов платиновой группы, в основном, Pt, Pd, Rh, Ir, Ru, преимущественно, Pt, Rh, Ru.
Катализатор может представлять собой армированный пористый материал, выполненный в виде плоских и гофрированных газопроницаемых армированных лент, комбинации которых образуют газопроницаемые каталитически активные каналы различной формы и геометрии.
Катализатор может иметь форму блоков на металлическом, керамическом или металлокерамическом носителе.
Металлический, керамический или металлокерамический носитель для катализатора представляет собой прямоканальный блок, в том числе микроканальный, блочный материал со сложной конфигурацией каналов и пеноматериал.
Катализатор может иметь вид гранул различной формы и геометрии.
В системе запуска используют электрический либо пламенный нагреватель, работающий на воздухе и исходном топливе.
Система запуска, конвертор, теплообменник, система управления представляют собой раздельные конструкции или могут быть интегрированы друг с другом.
Конструкция предлагаемого устройства позволяет проводить предварительный нагрев или испарение топлива и нагрев воздуха перед подачей в систему запуска и/или конвертор.
Система запуска включает в себя систему подачи и дозирования топлива и воздуха.
Система охлаждения двигателя внутреннего сгорания и/или система кондиционирования/отопления салона транспортного средства объединена с теплообменником устройства, за счет чего осуществляют предварительный подогрев двигателя перед его запуском при низких температурах и обогрев салона транспортного средства.
Способ работы устройства предпускового подогрева двигателя, автономного отопления, генерации водородсодержащего газа, состоящего из системы запуска, конвертора, теплообменника характеризуется тем, что в конверторе установлен катализатор, позволяющий проводить воздушную конверсию топлива, продукты которой, проходя через теплообменник, производят нагрев теплоносителя, циркулирующего через теплообменник.
Запуск устройства осуществляют путем нагрева конвертора до температуры начала каталитической реакции при помощи электрического нагревателя и/или пламенного нагревателя, работающего на воздухе и топливе.
Разогрев конвертора при запуске осуществляют путем пропускания электрического тока непосредственно через электропроводящие элементы катализатора.
По достижении температуры начала каталитической реакции устройство переводят в режим протекания в конверторе каталитической реакции конверсии топлива.
В результате воздушной конверсии топлива в качестве ее продуктов образуется водородсодержащий газ, который далее может использоваться при работе различных систем транспортного средства.
Для получения водородсодержащего газа необходимого состава в конвертор подают воздух в смеси с топливом в соотношении выше 0,25, преимущественно =0,25-0,45.
В результате воздушной конверсии топлива в качестве ее продуктов образуется водородсодержащий газ, в котором суммарное содержание водорода и оксида углерода составляет не менее 30 об.%.
В результате воздушной конверсии топлива в качестве ее продуктов образуется водородсодержащий газ, который содержит моноксид углерода в количестве не менее чем 25% от полученного количества водорода.
Режим генерации водородсодержащего газа осуществляют при помощи парциального каталитического окисления при временах контакта выше 10-3 с, преимущественно в интервале от 10-1 до 1 с.
В качестве топлива используют либо углеводороды, либо спирты, либо эфиры, преимущественно, природный газ, пропан-бутановая смесь, бензин, дизельное топливо, либо биодизельное топливо, либо метанол, либо этанол, либо диметиловый эфир.
В качестве топлива, подаваемого на конвертирование в устройство, и основного топлива, подаваемого непосредственно в двигатель, используют топливо одного состава.
Система охлаждения двигателя внутреннего сгорания и/или система кондиционирования/отопления салона транспортного средства объединена с теплообменником устройства за счет чего осуществляют предварительный подогрев двигателя перед его запуском при низких температурах и обогрев салона транспортного средства.
Отличительным признаком является применение в устройстве катализатора, позволяющего проводить конвертирование используемого топлива до различных конечных продуктов (как до продуктов полного окисления – СО2 и Н2О, так и продуктов парциального окисления – СО и Н2) в зависимости от задаваемого режима работы. ГТГ, кроме конвертора, содержит систему запуска, теплообменник и систему управления. Система охлаждения двигателя внутреннего сгорания и система кондиционирования салона автомобиля присоединяются к теплообменнику ГТГ, за счет чего осуществляется прогрев салона автомобиля и предварительный прогрев ДВС перед его запуском при низких температурах окружающей среды. Конструктивно, система запуска, конвертор, теплообменник и система управления могут представлять собой как отдельные части ГТГ, так и быть интегрированы друг с другом.
В качестве системы запуска используется электрический и/или пламенный нагреватель, работающий на воздухе и исходном топливе. При запуске разогрев конвертора может осуществляться путем пропускания электрического тока непосредственно через электропроводящие элементы катализатора либо путем пламенного поджига топливно-воздушной смеси. При достижении в конверторе заданной температуры реакцию конверсии топлива переводят в каталитический режим. Причем в зависимости от подаваемого соотношения воздуха к топливу протекание реакции в конверторе может осуществляться в различных режимах, например, может быть переведено как в режим полного окисления, так и в режим парциального окисления. Продукты реакции поступают в теплообменник, нагревая теплоноситель, циркулирующий по системе охлаждения ДВС и/или системе кондиционирования/обогрева автомобиля. В результате происходит прогрев ДВС перед его пуском и прогрев салона автомобиля. Прогрев ДВС и прогрев салона автомобиля можно осуществлять как одновременно, так и отдельно друг от друга, если таковая возможность предусмотрена в конструкции транспортного средства, либо путем установки дополнительного необходимого для этого оборудования. Изменение соотношения воздуха к топливу, а также скорости их подачи будет приводить к изменению выделяемой тепловой мощности, за счет чего можно проводить варьирование скорости прогрева ДВС и салона автомобиля. При возникающей необходимости ГТГ путем задания необходимого соотношения воздуха к топливу переводится в режим парциального окисления топлива, и образующиеся водородсодержащие продукты реакции используются на борту автомобиля для различных нужд.
В качестве основного топлива, подаваемого непосредственно в двигатель, и топлива, подаваемого в ГТГ, используется одно и то же топливо – либо углеводороды, либо спирты, либо эфиры, преимущественно, природный газ, пропан-бутановая смесь, бензин, дизельное топливо, либо биодизельное топливо, либо метанол, либо этанол, либо диметиловый эфир. Каталитическое окисление осуществляется в автотермическом режиме при временах контакта выше 10-3 сек, в основном в интервале 10-2 – 1 сек, преимущественно, 10-1 – 1 сек.
В качестве конвертора используется каталитический реактор, содержащий катализатор, обеспечивающий полное и парциальное окисление топлива. Катализатор в каталитическом реакторе может помещаться в виде гранул различной формы и размера, блоков и пеноматериала с системой газопроницаемых каналов. Для улучшения теплопроводности катализатор может дополнительно наносится на металлический, керамический или металлокерамический носитель. Этот носитель может быть сформирован в структуру, содержащую систему каналов (в том числе и микроканалов) различной геометрии и конфигурации, обеспечивающих газопроницаемость через каталитический блок.
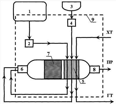
В качестве примера, на Фиг. схематично изображено предлагаемое устройство предпускового подогрева двигателя, автономного отопления, генерации водородсодержащего газа в сопряжении с основными системами, обеспечивающими его функционирование.
Один из вариантов способа работы ГТГ заключается в следующем.
Для запуска ГТГ топливо из автомобильного бака или баллона 1 при помощи системы подачи и дозирования 2, включающей соответствующие устройства, через теплообменник 5 подают в систему запуска 6, снабженную при необходимости системой предварительного подогрева. Туда же с помощью системы подачи 3 и дозирования 4 воздуха через теплообменник 5 подают воздух в качестве окислителя. Смесь воздуха и топлива подают в соотношении, превышающем стехиометрическое значение для реакции полного окисления на 15-20%. Подготовленную смесь воспламеняют свечой системы запуска 6. Продуктами горения разогревают конвертор 7 генератора тепла и газа, удаляя продукты реакции горения через систему выпуска 9. По мере нагрева катализатора в конверторе реакцию переводят из режима пламенного горения в режим каталитической реакции. Горячие продукты реакции, проходя через теплообменник 5, производят нагрев холодного теплоносителя (XT). Горячий теплоноситель (ГТ) циркулируя через систему охлаждения двигателя и систему кондиционирования салона автомобиля производит предпусковой нагрев двигателя и нагрев салона транспортного средства. Необходимость в первоначальном воспламенении топливно-воздушной смеси пропадает, если для первоначального разогрева катализатора в конверторе ГТГ используют, например, электрический нагрев. Теплообменник 5, система запуска 6, конвертор 7 и система управления 9 могут быть выполнены как отдельные части ГТГ, так и быть интегрированы друг с другом.
При достижении заданной температуры в катализаторе, например 600°С, посредством систем подачи и дозирования 2 и 4 устанавливают соотношение между воздухом и топливом =0,4-0,45 от стехиометрического. В этом случае ГТГ переводится в режим генерации водородсодержащего газа благодаря протеканию реакции парциального окисления. Получаемый водородсодержащий газ может быть далее использован в автомобиле для различных нужд (в двигателе внутреннего сгорания, в системах очистки отработанных газов и других системах). В дальнейшем для работы устанавливают оптимальное соотношение между воздухом и топливом, подаваемыми в конвертор ГТГ 7, при помощи систем подачи и дозирования 2 и 4.
Управление запуском и работой ГТГ, а также всеми сопутствующими системами производят при помощи микропроцессорной системы (системы управления) 9, подключаемой к бортовой электрической системе транспортного средства. Такая микропроцессорная система может работать как автономно, так и совместно с электронной системой управления автомобиля.
Рассмотренный пример не показывает и не ограничивает всех возможных вариантов реализации конструкции и способа работы ГТГ. Предлагаемый в настоящем изобретении способ позволяет с одной стороны при помощи протекания каталитической реакции проводить быстрый прогрев двигателя и салона автомобиля, а с другой стороны производить генерацию водородсодержащего газа на борту транспортного средства.
Таким образом, предлагаемое изобретение улучшает показатели безопасности, комфорта, экономичности, долговечности и экологической чистоты автомобиля, так как до начала поездки: двигатель прогрет и легко заводится, что не только экономит время и силы, но и позволяет заметно снизить потребление топлива, общую нагрузку на аккумулятор, износ двигателя и объем вредных выбросов; в салоне тепло, что повышает удобство вождения, улучшает реакцию и дает возможность спокойно пристегнуть ремень (не нужно сидеть в машине в громоздкой верхней одежде); стекла свободны ото льда и снега, не запотевают, не примерзают “дворники”, что обеспечивает хороший обзор с самого начала поездки.
Использование предлагаемого изобретения для получения водородсодержащего газа на борту автомобиля с искровым ДВС позволяет существенно уменьшать токсичность выхлопных газов при одновременном снижении расхода топлива, что достигается благодаря добавкам водородсодержащего газа к основному топливу и перевода двигателя на работу с обедненными топливными смесями.
Использование предлагаемого изобретения для получения водородсодержащего газа на борту автомобиля с дизельным ДВС будет существенно уменьшать токсичность выхлопных газов, в первую очередь за счет снижения в них концентрации оксидов азота при использовании получаемого водородсодержащего газа в соответствующих системах очистки.
Формула изобретения
1. Устройство предпускового подогрева двигателя или автономного отопления за счет генерации водородсодержащего газа, состоящее из системы запуска, конвертора, теплообменника, системы управления, отличающееся тем, что в конверторе установлен катализатор, позволяющий проводить воздушную конверсию топлива, продукты которой, проходя через теплообменник, производят нагрев теплоносителя, циркулирующего через теплообменник.
2. Устройство по п.1, отличающееся тем, что в результате воздушной конверсии топлива в качестве ее продуктов образуется водородсодержащий газ, который далее может использоваться при работе различных систем транспортного средства.
3. Устройство по п.1, отличающееся тем, что в конверторе расположен катализатор, в качестве активного компонента которого используют различные комбинации оксидов алюминия, кремния, переходных и редкоземельных элементов 4-6 периодов, в основном четвертого и пятого периодов, преимущественно Со, Ni, Mn, Ti, Zr; La, Се, Y, Sm, Pr, Gd, и металлов платиновой группы, в основном Pt, Pd, Rh, Ir, Ru, преимущественно Pt, Rh, Ru.
4. Устройство по п.3, отличающееся тем, что в конверторе расположен катализатор, представляющий собой армированный пористый материал, выполненный в виде плоских и гофрированных газопроницаемых армированных лент, комбинации которых образуют газопроницаемые каталитически активные каналы различной формы и геометрии.
5. Устройство по п.3, отличающееся тем, что в конверторе расположен блочный катализатор на металлическом, керамическом или металлокерамическом носителе.
6. Устройство по п.3, отличающееся тем, что в конверторе металлический, керамический или металлокерамический носитель для катализатора представляет собой прямоканальный блок, в том числе микроканальный, блочный материал со сложной конфигурацией каналов и пеноматериал.
7. Устройство по п.3, отличающееся тем, что в конверторе расположен катализатор в виде гранул различной формы и геометрии.
8. Устройство по п.1, отличающееся тем, что в системе запуска используют электрический либо пламенный нагреватель, работающий на воздухе и исходном топливе.
9. Устройство по п.1, отличающееся тем, что система запуска, конвертор, теплообменник, система управления представляют собой раздельные конструкции или могут быть интегрированы друг с другом.
10. Устройство по п.1, отличающееся тем, что его конструкция позволяет проводить предварительный нагрев или испарение топлива и нагрев воздуха перед подачей в систему запуска и/или конвертор.
11. Устройство по п.1, отличающееся тем, что система запуска включает в себя систему подачи и дозирования топлива и воздуха.
12. Устройство по п.1, отличающееся тем, что система охлаждения двигателя внутреннего сгорания и/или система кондиционирования/отопления салона транспортного средства объединены с теплообменником устройства за счет чего осуществляют предварительный подогрев двигателя перед его запуском при низких температурах и обогрев салона транспортного средства.
13. Способ работы устройства предпускового подогрева двигателя или автономного отопления за счет генерации водородсодержащего газа, состоящего из системы запуска, конвертора, теплообменника, отличающийся тем, что в конверторе установлен катализатор, позволяющий проводить воздушную конверсию топлива, продукты которой, проходя через теплообменник, производят нагрев теплоносителя, циркулирующего через теплообменник.
14. Способ по п.13, отличающийся тем, что запуск устройства осуществляют путем нагрева конвертора до температуры начала каталитической реакции при помощи электрического нагревателя и/или пламенного нагревателя, работающего на воздухе и топливе.
15. Способ по п.13, отличающийся тем, что разогрев конвертора при запуске осуществляют путем пропускания электрического тока непосредственно через электропроводящие элементы катализатора.
16. Способ по п.13, отличающийся тем, что по достижении температуры начала каталитической реакции устройство переводят в режим протекания в конверторе каталитической реакции конверсии топлива.
17. Способ по п.13, отличающийся тем, что в результате воздушной конверсии топлива в качестве ее продуктов образуется водородсодержащий газ, который далее может использоваться при работе различных систем транспортного средства.
18. Способ по п.13, отличающийся тем, что для получения водородсодержащего газа необходимого состава в конвертор подают воздух в смеси с топливом в соотношении выше 0,25, преимущественно =0,25-0,45.
19. Способ по п.13, отличающийся тем, что в результате воздушной конверсии топлива в качестве ее продуктов образуется водородсодержащий газ, в котором суммарное содержание водорода и оксида углерода составляет не менее 30 об.%.
20. Способ по п.13, отличающийся тем, что в результате воздушной конверсии топлива в качестве ее продуктов образуется водородсодержащий газ, который содержит моноксид углерода в количестве не менее чем 25% от полученного количества водорода.
21. Способ по п.13, отличающийся тем, что режим генерации водородсодержащего газа осуществляют при помощи парциального каталитического окисления при временах контакта выше 10-3 с, преимущественно в интервале от 10-1 до 1 с.
22. Способ по п.13, отличающийся тем, что в качестве топлива используют либо углеводороды, либо спирты, либо эфиры, преимущественно природный газ, пропан-бутановую смесь, бензин, дизельное топливо, либо биодизельное топливо, либо метанол, либо этанол, либо диметиловый эфир.
23. Способ по п.13, отличающийся тем, что в качестве топлива, подаваемого на конвертирование в устройство, и основного топлива, подаваемого непосредственно в двигатель, используют топливо одного состава.
24. Способ по п.13, отличающийся тем, что система охлаждения двигателя внутреннего сгорания и/или система кондиционирования/отопления салона транспортного средства объединены с теплообменником устройства, за счет чего осуществляют предварительный подогрев двигателя перед его запуском при низких температурах и обогрев салона транспортного средства.
РИСУНКИ
|
|