|
|
(21), (22) Заявка: 2009120734/09, 01.06.2009
(24) Дата начала отсчета срока действия патента:
01.06.2009
(46) Опубликовано: 10.09.2010
(56) Список документов, цитированных в отчете о поиске:
WO 2005008876 A, 27.01.2005. RU 2309557 C1, 27.07.2007. US 5327335 A, 05.07.1994. US 5012487 A, 30.04.1991.
Адрес для переписки:
634034, г.Томск, ул. Белинского, 53, С.К. Земану, ООО “Магнит”
|
(72) Автор(ы):
Земан Святослав Константинович (RU), Казанцев Юрий Михайлович (RU), Осипов Александр Владимирович (RU), Юшков Алексей Васильевич (RU)
(73) Патентообладатель(и):
Общество с ограниченной ответственностью “Магнит” (RU)
|
(54) СПОСОБ ФОРМИРОВАНИЯ ДВУХЧАСТОТНОГО ТОКА ИНДУКТОРА И УСТРОЙСТВО ДЛЯ ФОРМИРОВАНИЯ ДВУХЧАСТОТНОГО ТОКА ИНДУКТОРА
(57) Реферат:
Изобретение относится к преобразовательной технике и может быть использовано в системах двухчастотного индукционного нагрева с полупроводниковыми преобразователями частоты (ПЧ). Технический результат – упрощение формирования требуемого гармонического состава тока индуктора с одновременным повышением эффективности и точности формирования в нагрузке необходимого температурного поля. Способ формирования двухчастотного выходного тока индуктора с помощью преобразователя частоты, генерирующего ступенчатое напряжение, заключается в сложении напряжений нескольких инверторов, в вычислении углов управления каждого инвертора в зависимости от заданного частотного состава и формировании сигналов управления инверторами. Амплитуду и полярность уровней ступенчатого напряжения задают с помощью коэффициентов трансформации многоэлементного согласующего трансформатора, соединенного своими первичными обмотками с соответствующими инверторами. При этом формируют ступенчатое многоуровневое напряжение путем сложения напряжений вторичных обмоток указанного трансформатора. Собственные резонансные частоты двухчастотного резонансного контура задают равными частотам синтезируемых гармоник, при этом необходимое соотношение требуемых амплитуд синтезированных гармоник тока задают параметрами двухчастотного резонансного контура. Устройство для реализации способа содержит преобразователь частоты, формирующий напряжение с заданным гармоническим составом, состоящий из нескольких инверторов, выходы которых соединены последовательно, и схему управления, включающую процессор, связанную с инверторами. Устройство содержит многоэлементный согласующий трансформатор, первичные обмотки которого соединены с указанными инверторами, а вторичные обмотки соединены последовательно с образованием контура суммирования напряжения, соединенного с двухчастотным резонансным контуром, образованным двумя парциальными контурами: нагрузочным параллельным контуром, настроенным на частоты необходимых гармоник тока индуктора и состоящим из индуктора и внутреннего компенсирующего конденсатора, и внешним контуром, состоящим из дросселя и внешнего компенсирующего конденсатора. 2 н.п. ф-лы, 3 ил.
Изобретение относится к преобразовательной технике и может быть использовано в системах двухчастотного индукционного нагрева с полупроводниковыми преобразователями частоты (ПЧ).
В большинстве случаев своего применения индукционный нагрев основывается на применении резонансных ПЧ, производящих ток индуктора одной частоты. При этом для достижения равномерной глубины термической обработки деталей со сложной геометрией нагрев выполняется поочередно на двух разных индукторах, работающих каждый на своей частоте для разных областей обрабатываемой детали. Только недавно появились методы синтеза тока индуктора, содержащего две составляющие с заданными частотами и уровнями мощности.
Другой вариант формирования двухчастотного тока заключается в поочередной генерации двух разных частот одним квазирезонансным инвертором с двумя выходными частотами, которые создаются двумя гармониками выходного тока (Shizumasa Okudaira, Kouki Matsuse: Dual frequency output quasi-resonant for induction heating. T.IEE, vol.121-D, No.5,2001, p.564, fig.1). При этом первая и третья гармоники тока инвертора регулируются путем закорачивания набора резонансных конденсаторов. Недостатком этого способа является недостаточная универсальность схемы, которая формирует только первую и третью гармоники с равными амплитудами, хотя позволяет менять абсолютную величину генерируемых частот. Система очень сложна и содержит большое число транзисторов.
Известен способ формирования двухчастотного тока индуктора, основанный на суммировании выходных параметров 2-х отдельных ПЧ, работающих на разных частотах (Schwenk, патент WO 1991/015935). Устройство для реализации способа содержит два последовательных резонансных инвертора, формирующих каждый свою частоту, токи которых суммируются в одном индукторе с образованием в последнем двухчастотного тока. Недостатком этого способа является наличие мощного частотного фильтра, представляющего собой индуктивность в цепи низкочастотного инвертора, препятствующую протеканию в нем высокочастотного тока.
Наиболее близким по технической сущности к заявленному изобретению является способ и устройство генерации многочастотного напряжения, содержащего строго определенный спектр выбранных гармонических частот (Diong, международная заявка WO 2005/008876). Способ заключается в формировании ступенчатого напряжения путем суммирования многоуровневого напряжения, вычислении углов управления для каждой ступени выходного напряжения в зависимости от заданного частотного состава (наличия или отсутствия определенных гармоник) и управлении инверторами. Указанный способ реализуется с помощью устройства, содержащего многоуровневый преобразователь, состоящий из нескольких инверторов, определяющих ступени выходного напряжения, выходы которых соединены последовательно для формирования многоуровневого напряжения путем суммирования, схему управления, вычисляющую углы управления каждого инвертора, при этом на входе каждого инвертора включен источник постоянного напряжения, которое может принимать разные значения.
Основным недостатком прототипа являются сложности, возникающие при работе на колебательный контур, и соответственно затрудненность применения в системах индукционного нагрева, имеющих резонансную нагрузку и являющихся основной областью применения этого изобретения. В этом случае заданная пропорция амплитуд гармоник напряжения не сохраняется в токе колебательного контура, имеющего определенную амплитудно-частотную характеристику, соответственно каждая гармоника имеет свой коэффициент передачи амплитуды, уменьшающийся по мере удаления от резонансной частоты. Таким образом, весьма сложно получить требуемые коэффициенты сразу на двух различных частотах формируемых гармоник. При этом неизбежны фазовые сдвиги по формируемым гармоникам тока, которые снижают энергетические характеристики ПЧ.
Целью изобретения является формирование требуемого гармонического состава тока индуктора с заданным соотношением амплитуд при сохранении резонансного режима по обеим гармоникам, и соответственно, с улучшением энергетических характеристик устройства (фаза, коэффициент мощности).
Указанная цель достигается тем, что в способе формирования двухчастотного выходного тока индуктора с помощью ПЧ, генерирующего ступенчатое напряжение, заключающемся в сложении напряжений нескольких инверторов, каждый из которых имеет свой угол управления, определяющий длительность импульса соответствующего уровня ступенчатого напряжения, в вычислении углов управления в зависимости от заданного частотного состава и формировании сигналов управления инверторами, в отличие от прототипа амплитуду и полярность уровней ступенчатого напряжения задают с помощью коэффициентов трансформации многоэлементного согласующего трансформатора, соединенного своими первичными обмотками с соответствующими инверторами, формируют ступенчатое многоуровневое напряжение путем сложения напряжений вторичных обмоток указанного трансформатора, собственные резонансные частоты двухчастотного резонансного контура задают равными частотам синтезируемых гармоник, при этом необходимое соотношение требуемых амплитуд синтезированных гармоник тока задают элементами указанного двухчастотного резонансного контура.
Устройство для реализации способа содержит ПЧ, формирующий напряжение с заданным гармоническим составом, состоящий из нескольких инверторов, выходы которых соединены последовательно, и схему управления, связанную с инверторами. В отличие от прототипа устройство содержит многоэлементный согласующий трансформатор, первичные обмотки которого соединены с указанными инверторами, а вторичные обмотки соединены последовательно с образованием контура суммирования напряжения, соединенного с двухчастотным резонансным контуром, настроенным на частоты требуемых гармоник тока индуктора, и образованным двумя парциальными контурами: нагрузочным параллельным контуром, состоящим из индуктора и внутреннего компенсирующего конденсатора, и внешним контуром, состоящим из дросселя и внешнего компенсирующего конденсатора.
Ступенчатая форма выходного напряжения (имеющая заданный гармонический состав) образуется путем сложения прямоугольных напряжений отдельных трансформаторов, соединенных по первичной стороне с инверторами, при этом величина уровня напряжения соответствующей ступени определяется коэффициентом трансформации. Каждый инвертор этого преобразователя частоты имеет свой угол управления, определяющий длительность импульса соответствующего уровня. Образованное таким образом ступенчатое напряжение поступает на двухчастотный резонансный контур, резонансные частоты которого настроены на синтезируемые гармоники ступенчатого напряжения, поэтому в индуктор поступают только синтезируемые частоты, и формируется двухчастотный ток.
Техническим результатом изобретения является получение тока индуктора с заданным гармоническим составом и с заданными амплитудами гармоник.
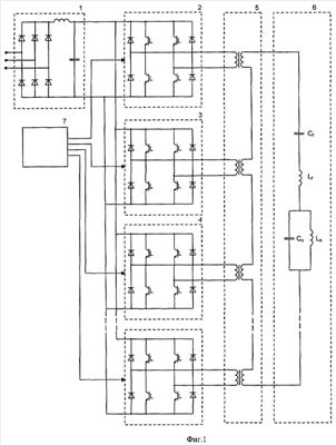
Далее сущность заявляемых изобретений поясняется чертежами, на которых представлено: на фиг.1 – функциональная схема устройства для реализации предлагаемого способа формирования двухчастотного тока индуктора; на фиг.2 – амплитудно-частотная характеристика двухчастотного контура при равных амплитудах гармоник напряжения; на фиг.3 – результаты синтеза на примере 1-ой и 7-ой гармоник.
Функциональная схема преобразователя частоты для реализации способа формирования двухчастотного тока индуктора (фиг.1) включает выпрямитель с Г-образным фильтром 1, питающий несколько резонансных инверторов 2, 3, 4, n, включенных параллельно по входу. Выходы инверторов нагружены на многоэлементный трансформатор 5, вторичные обмотки которого включены последовательно и образуют контур суммирования напряжения, прикладываемого к нагрузке, в виде двухчастотного резонансного контура 6. Импульсы управления транзисторами формируются схемой управления 7, которая формирует сигналы, задающие углы управления инверторов.
Двухчастотный резонансный контур 6 образован двумя парциальными контурами: нагрузочным контуром, состоящим из индуктора Ln и параллельно соединенного с ним конденсатора Сn, и внешним контуром, состоящим из дросселя Lf с последовательно соединенным с ним конденсатором Cf.
Устройство для реализации способа работает следующим образом. Переменное напряжение питающей сети преобразуется в постоянное напряжение выпрямителем 1. Выпрямленное напряжение поступает на входы последовательных резонансных инверторов 2, 3, 4, n, реализованных по мостовой схеме, каждый со своим определенным углом управления, формирующих квазипрямоугольные напряжения. Многоэлементный трансформатор 5 складывает полученные напряжения, задавая определенное соотношение их амплитуд и полярностей включения, формируя, таким образом, ступенчатое напряжение с заданным гармоническим составом. Амплитуды гармоник выходного ступенчатого напряжения ПЧ определяются выражением:

где k – номер гармоники, Еi и i – амплитуда уровня напряжения и соответственно угол управления i-ой ступени, n – количество ступеней. Приравнивая паразитные гармоники к нулю и решая полученную таким образом систему уравнений, находим параметры: углы управления и амплитуды ступеней выходного ступенчатого напряжения ПЧ с требуемым гармоническим составом. Синтезированное напряжение поступает на двухчастотный резонансный контур 6, пропускающий в индуктор только заданные резонансные частоты и формирующий в индукторе двухчастотный ток.
Принцип формирования тока индуктора двухчастотным резонансным контуром поясняется на следующей математической модели.
Реактивное сопротивление двухчастотного контура являющегося нагрузкой многоуровневого ПЧ, описывается выражением

где – частота тока контура. Для определения резонансных частот реактивное сопротивление приравнивается к нулю Im( )=0, и решается полученное уравнение.
Анализ показывает наличие в таком контуре двух резонансных частот, определяемых соотношением:

При совпадении резонансных частот контура с частотами синтезируемых гармоник напряжения на этих частотах из-за отсутствия реактивного сопротивления будет наблюдаться резонансный режим работы и экстремум тока колебательного контура и тока индуктора, что отмечено на АЧХ, показанной на фиг.2. Таким образом, образуется ток индуктора с двумя гармоническими составляющими, каждая из которых находится в резонансе, т.е. не имеет фазового сдвига относительно соответствующей гармоники напряжения и еще более усиливается по отношению к паразитным гармоникам, исключенным из напряжения ПЧ. Рассчитать элементы контура на заданные частоты можно по соотношениям


Амплитудно-частотная характеристика описываемого двухчастотного контура (фиг.2) позволяет требовать не такой чистый спектр выходного напряжения ПЧ и сконцентрировать его синтез на регулировании требуемых амплитуд заданных гармоник. Соотношение амплитуд экстремумов амплитудно-частотной характеристики определяется параметрами двухчастотного контура и может быть выбрано при проектировании таким образом, чтобы задать требуемое начальное соотношение амплитуд, относительно которого они могут регулироваться изменением амплитуд гармоник напряжения.
Соотношение амплитуд экстремумов амплитудно-частотной характеристики равно отношению вещественных частей сопротивления двухчастотного контура и отражается выражением

где R – активное сопротивление индуктора. Видно, что соотношение амплитуд определяется параметрами внутреннего параллельного парциального контура и не зависит от элементов внешнего последовательного контура. Поэтому при фиксированных параметрах индуктора Ln и R соотношение токов контура можно задать одним элементом – конденсатором внутреннего параллельного контура Сn. Ток индуктора существенно отличается от входного тока контура, поэтому необходимо ввести коэффициент распределения амплитуд отдельно на каждой из синтезируемых частот

где =1- 2LnCn – коэффициент распределения амплитуд токов контуров. После задания требуемого соотношения амплитуд конденсатором Сn остальные элементы контура рассчитываются по выражениям (4,5). Конденсатор Сn обеспечивает протекание высокочастотной составляющей тока, являющейся суммой входного тока и тока индуктора, так как на низкой частоте его сопротивление велико. Величина конденсатора Сn ограничена неравенством

т.е. собственная частота внутреннего параллельного контура должна находиться внутри интервала синтезируемых частот.
В результате расчета элементов двухчастотного контура согласно приведенным расчетным соотношениям формируется ток индуктора с заданными гармониками, не имеющими фазового сдвига относительно гармоник выходного напряжения ПЧ (фиг.3), что существенно повышает энергетические характеристики и гибкость управления системой.
По сравнению с прототипом данный способ формирования двухчастотного тока позволяет исключить фазовые сдвиги между током и напряжением, уменьшить реактивные токи через ПЧ, повысить коэффициент мощности системы. Кроме того, при описанном способе формирования тока избирательно усиливается синтезируемая пара гармоник, что упрощает подавление паразитных гармоник выходного напряжения ПЧ.
Формула изобретения
1. Способ формирования двухчастотного выходного тока индуктора с помощью преобразователя частоты, генерирующего ступенчатое напряжение, заключающийся в сложении напряжений нескольких инверторов, каждый из которых имеет свой угол управления, определяющий длительность импульса соответствующего уровня ступенчатого напряжения, в вычислении углов управления в зависимости от заданного частотного состава и формировании сигналов управления инверторами, отличающийся тем, что амплитуду и полярность уровней ступенчатого напряжения задают с помощью коэффициентов трансформации многоэлементного согласующего трансформатора, соединенного своими первичными обмотками с соответствующими инверторами, формируют ступенчатое многоуровневое напряжение путем сложения напряжений вторичных обмоток указанного трансформатора, собственные резонансные частоты двухчастотного резонансного контура задают равными частотам синтезируемых гармоник, при этом необходимое соотношение амплитуд синтезируемых гармоник задают элементами указанного двухчастотного резонансного контура.
2. Устройство формирования двухчастотного выходного тока индуктора, содержащее преобразователь частоты, формирующий напряжение с заданным гармоническим составом, состоящий из нескольких инверторов, выходы которых соединены последовательно, и схему управления, связанную с инверторами, отличающееся тем, что устройство содержит многоэлементный согласующий трансформатор, первичные обмотки которого соединены с указанными инверторами, а вторичные обмотки соединены последовательно с образованием контура суммирования напряжения, соединенного с двухчастотным резонансным контуром, настроенным на частоты необходимых гармоник тока индуктора, и образованным двумя парциальными контурами: нагрузочным параллельным контуром, состоящим из индуктора и параллельно соединенного внутреннего компенсирующего конденсатора, и внешним контуром, состоящим из дросселя с последовательно соединенным с ним внешним компенсирующим конденсатором.
РИСУНКИ
|
|