|
|
(21), (22) Заявка: 2007139315/02, 08.03.2006
(24) Дата начала отсчета срока действия патента:
08.03.2006
(30) Конвенционный приоритет:
24.03.2005 AT A511/2005
(43) Дата публикации заявки: 27.04.2009
(46) Опубликовано: 27.08.2010
(56) Список документов, цитированных в отчете о поиске:
US 5620673 А, 15.04.1997. DE 19623981 А1, 08.01.1998. US 5659110 А, 19.08.1997. SU 1699612 А1, 23.12.1991. RU 2183682 С2, 20.06.2002.
(85) Дата перевода заявки PCT на национальную фазу:
24.10.2007
(86) Заявка PCT:
EP 2006/002111 20060308
(87) Публикация PCT:
WO 2006/099948 20060928
Адрес для переписки:
129090, Москва, ул.Б.Спасская, 25, стр.3, ООО “Юридическая фирма Городисский и Партнеры”, пат.пов. А.В.Мицу, рег. 364
|
(72) Автор(ы):
ФЛЯЙШАНДРЛЬ Александер (AT), НОЙХОЛЬД Роберт (AT)
(73) Патентообладатель(и):
СИМЕНС ФАИ МЕТАЛЗ ТЕКНОЛОДЖИЗ ГМБХ УНД КО (AT)
|
(54) СПОСОБ И УСТРОЙСТВО ДЛЯ ОБРАБОТКИ ОТРАБОТАВШЕГО ГАЗА ИЗ АГЛОМЕРАЦИОННОЙ УСТАНОВКИ
(57) Реферат:
Изобретение относится к обработке отработавшего газа из агломерационной установки. В соответствии с изобретением в отработавший газ из агломерационной установки в канале (1, 2а, 2b) отработавшего газа подается сухая присадка, состоящая из, по меньшей мере, поглотителя и рециркулята и, в необходимом случае, дополнительно реагента, такого как известь или гидроокись кальция, способом летучего потока, и затем присадка из отработавшего газа сепарируется тканым фильтром (3) и, по меньшей мере, частично рециркулирует. Присадку вводят против направления потока отработавшего газа, в частности, перед и/или после кондиционера (1) газа, причем рециркулят, с одной стороны, чистый поглотитель и, при необходимости, реагент, с другой стороны, вводят в различных местах (4, 5, 17, 20), при этом поглотитель и/или реагент вводят перед рециркулятом. Изобретение направлено на повышение скорости реакции между отработавшим газом и присадкой. 2 н. и 14 з.п. ф-лы, 1 ил.
Изобретение относится к способу и устройству для обработки отработавшего газа из агломерационной установки, при котором в отработавший газ из агломерационной установки в канале отработавшего газа подается сухая присадка, состоящая из, по меньшей мере, средства поглощения и рециркулята, способом летучего потока, и затем присадка из отработавшего газа сепарируется тканым фильтром и, по меньшей мере, частично рециркулируется.
В качестве агломерационных установок, в частности, следует упомянуть агломерационные установки для железной руды, причем агломерированная руда используется в производстве стали.
Под способом летучего потока понимается способ, в котором присадка вводится в поток отработавшего газа, текущий в заданном направлении, присадка переносится потоком отработавшего газа, и во время этого переноса происходит реакция между присадкой и компонентами отработавшего газа. В противоположность этому, в способе кипящего слоя отработавший газ в реакторе турбулизуется, и поэтому не течет в заданном направлении.
В случае способа летучего потока среднее время пребывания присадки в канале отработавшего газа составляет несколько секунд. В установке согласно представленному чертежу оно составляет примерно две секунды для присадки, вводимой в позиции 5 ввода, и примерно 10 секунд для присадки, вводимой в позиции 4 ввода. Среднее время присутствия присадки в способе кипящего слоя несколько превышает указанные значения.
Загрузка твердой фазы в способе летучего потока лежит в пределах от 1 до 50 г/Нм3 (причем доля чистой присадки, то есть поглотителя и, в необходимом случае, реагента, составляет от 100 до 3000 мг/Нм3) и, тем самым, заметно меньше, чем в способе кипящего слоя. Там количество твердой фазы примерно 20-50-кратное от соответствующего количества в способе летучего потока.
Понятие «тканый фильтр» включает в себя рукавный фильтр, кассетный фильтр, тканый фильтр, текстильный фильтр и фильтр из металлической ткани.
Экологические органы особое внимание уделяют агломерационным установкам в составе металлургических комплексов. Причина этого состоит в том, что, в виду огромного объема отработавшего газа (обычно от 300000 до 1000000 Нм3/час), на их долю приходится значительная доля выбросов вредных веществ, создаваемых металлургическими комплексами. Прежде всего, высокодисперсная пыль и аэрозоли (соли), а также тяжелые металлы (Hg, Pb, Cd), выброс органических веществ, таких как диоксин/фуран, VOC, PAC и кислые компоненты, такие как двуокись/трехокись серы, HCl и HF, создают множество проблем.
Из публикации «Improved flue-gas cleaning by bag filter at the sinter strand of voestalpine Stahl Donawitz», Elmar Schuster, Johann Zirngast, Hubert Zeller, Johann Pössler, 3rd International Conference on Science and Technology of Iron Making (ICSTI), 16.-20. Juni 2003, METEC Düsseldorf, Seiten 574-577, известен способ, в котором отработавший газ из агломерационной установки направляется через канал отработавшего газа и так называемый шаровой ротор, цилиндрический барабан из перфорированной пластины, в котором размещены керамические шарики. В этот барабан посредством шнекового дозатора вводится присадка, в частности, чистая присадка и рециркулирующий продукт (рециркулят), так что отработавший газ при прохождении через шаровой ротор насыщается пылевидной присадкой. В расположенном далее реакторе происходит реакция между присадкой и газовыми компонентами, прежде чем пылевидная присадка отработавшего газа будет осаждена на рукавных фильтрах. В общем случае реакция в летучем потоке происходит в очень ограниченной степени, так как относительная скорость между отработавшим газом и присадкой незначительна. Также распределение присадки является не очень однородным.
Задача настоящего изобретения заключается в том, чтобы усовершенствовать известный способ таким образом, чтобы повысить скорость реакции между отработавшим газом и присадкой.
Эта задача решается способом по пункту 1 формулы изобретения и устройством по пункту 12 формулы изобретения. Предпочтительные варианты осуществления изобретения представлены в зависимых пунктах формулы изобретения.
За счет того, что присадка, по меньшей мере, на одном месте вводится против направления потока, относительная скорость между отработавшим газом и присадкой повышается и, тем самым, повышается скорость реакции между присадкой и отработавшим газом. Особенно действенной является при этом относительная скорость между присадкой и отработавшим газом, по меньшей мере, равная 30 м/с.
Если предусмотреть, что присадка вводится на нескольких местах вдоль направления потока отработавшего газа, то могут, соответственно, добавляться меньшие количества присадки, которые могут лучше распределяться по сравнению со случаем, когда большое количество присадки вводится сразу. В частности, можно предусмотреть, что присадка вводится перед и после расширения канала отработавшего газа, потому что там скорость газа выше, чем в расширении.
Один вариант выполнения изобретения заключается в том, что присадка вводится, по меньшей мере, в определенном сечении канала отработавшего газа в нескольких местах, распределенных по поперечному сечению. Тем самым может гарантироваться равномерное распределение присадки по поперечному сечению канала отработавшего газа и, следовательно, лучшее использование присадки, так что присадка расходуется равномерно, вместо расходования полностью в некоторых зонах поперечного сечения канала отработавшего газа и недостаточного расхода в других зонах.
Предпочтительным является, если присадка вводится через, по меньшей мере, одну фурму. Фурма представляет собой тонкую трубку, через которую присадка вводится в отработавший газ. Трубка может выступать в канал отработавшего газа примерно по нормали к поверхности канала отработавшего газа и на конце может быть изогнута противоположно направлению течения отработавшего газа.
Присадка содержит, по меньшей мере, поглотитель, такой как кокс или активированный уголь, и может дополнительно содержать реагент, такой как известь или гидроокись кальция. Вредные компоненты, такие как тяжелые металлы и органические вещества, могут адсорбционно связываться с поглотителем, а с помощью реагента могут выделяться кислые компоненты, такие как SO2, SO3, HCL, HF.
Предпочтительным является также, если рециркулят и чистый поглотитель/реагент вводятся в различных местах. Тем самым их количества могут изменяться независимо одно от другого, что приводит к лучшему использованию присадки. Выбросы вредных газов могут таким способом лучше улавливаться, потому что поглотитель и, при необходимости, реагент могут вводиться целенаправленным и дозированным образом.
Особенно предпочтительным является, если поглотитель и/или реагент вводится перед рециркулятом. За счет этого чистый поглотитель и/или реагент вводятся в неочищенный отработавший газ с высокой концентрацией вредных веществ, в то время как уже частично прореагировавший рециркулят встречается с уже частично очищенным отработавшим газом с пониженной долей вредных веществ.
В частности, может быть предусмотрено, что поглотитель вводится в зависимости от доли конденсируемых органических соединений и/или доли тяжелых металлов, и/или что в зависимости от доли чистых компонентов (в частности, двуокиси серы) в отработавший газ вводится реагент, и/или отработавший газ охлаждается и/или увлажняется.
Отработавший газ может подвергаться кондиционированию, при этом отработавший газ, за счет вдува или распыления воды в потоке отработавшего газа, независимо от подачи присадки охлаждается и/или увлажняется регулируемым образом.
Если предусмотрено, что вода вводится с определенным максимальным размером капель, то может гарантироваться, что вода в пределах определенного участка, в особенности, перед следующим изменением направления течения газа или изменением поперечного сечения канала отработавшего газа испарится. Тем самым предотвращаются припекания слоя осадка вследствие осаждения воды на стенках канала отработавшего газа. Предпочтительным здесь является максимальный диаметр капель менее 200 мкм.
В качестве альтернативы вдуву или распылению воды может быть предусмотрено, что отработавший газ может охлаждаться и/или увлажняться регулируемым образом за счет вдува суспензии/раствора, например, суспензии гидроокиси кальция в воде, в поток отработавшего газа в расширении канала отработавшего газа. Тем самым не требуется подмешивание никакого реагента в качестве сухой присадки. Относительно величины капель справедливо приведенное выше для воды.
Если предусмотреть, что в отработавший газ перед вдувом воды добавлена присадка, в частности, реагент, то хемосорбция (активированная адсорбция), в частности, эффективность десульфурации за счет водяной пленки на границе газ/твердое вещество повышается, потому что тем самым улучшается переход вещества из одной фазы в другую.
Изобретение поясняется в последующем описании со ссылками на чертеж, на котором в качестве примера схематично представлено соответствующее изобретению устройство.
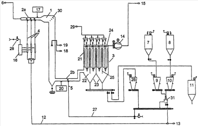
Из агломерационной установки отработавший газ 6 предпочтительным образом вводится через электрофильтр и компрессор технологического газа в канал 2а отработавшего газа. Необходимое для обработки отработавшего газа пониженное давление (падение давления, соответствующего изобретению устройства) обеспечивается опорным компрессором 14. Служащий в качестве реактора летучего потока канал 2а отработавшего газа расширяется после горизонтального участка в кондиционере 1 газа. Его длина и диаметр рассчитаны таким образом, что вода, подводимая через подвод 18 воды каплями с определенным максимальным диаметром, может в значительной степени испаряться в кондиционере 1 газа. Важно, чтобы капли испарились перед следующим изменением направления течения газа. В кондиционере 1 газа отработавший газ направляется перпендикулярно вниз. От нижнего конца кондиционера 1 газа продолжается горизонтально вновь суженный канал 2b отработавшего газа, служащий в качестве реактора летучего потока и сообщающийся с тканым фильтром 3. Каналы 2а, 2b отработавшего газа не обязательно должны быть ориентированы горизонтально, а также кондиционер 1 газа не обязательно должен быть ориентирован строго вертикально, хотя целесообразно он должен иметь вертикально направленный участок.
Расширение и изменение направления каналов 2a, 2b отработавшего газа должны быть спроектированы таким образом, чтобы обеспечивалось по существу ламинарное направленное течение, чтобы предотвращались припекания слоя осадка вследствие осаждения воды и противотоков и обеспечивалось однородное распределение скорости по поперечному сечению. Соответствующие меры для этого известны специалисту в данной области техники, так могут, например, предусматриваться поворотные козырьки 30.
Чистая присадка, с одной стороны, как реагент помещается в бункер 7 и там хранится, а, с другой стороны, как средство поглощения помещается в бункер 8 и хранится там. Подача материала из бункеров 7 и 8 осуществляется через шлюзовые затворы. Они осуществляют подачу в соответствующие дозирующие емкости 9, 10. Эти дозирующие емкости взвешиваются и снабжены зондами измерения уровня.
Поглотитель или, соответственно, реагент, поданный в дозирующие емкости 9, 10, с помощью шнековых дозаторов регулируется точно по количеству и подается в общий подводящий трубопровод 12, когда поворотный спускной лоток 31 повернут направо, и замещает потребленный поглотитель или реагент, выведенный через разгрузочную шлюзовую камеру для отходов в бункер 11 отходов. В подводящем трубопроводе 12 поглотитель и реагент транспортируются к узлам 4 подачи посредством сжатого воздуха 13, где они посредством разреженного воздуха из компрессора 28 разреженного воздуха через распределитель 16 воздуха подаются к фурмам узлов 4 подачи, которые сообщаются с реактором 2а летучего потока канала отработавшего газа. Поглотитель и реагент вдуваются в противотоке и при относительно высокой относительной скорости. Скорость отработавшего газа составляет в этом месте примерно 15-25 м/с, скорость вдува составляет 15-50 м/с, так что достигается относительная скорость 30-75 м/с, в частности, 40-60 м/с.
Если поворотный спускной лоток 31 повернут налево, то поглотитель и реагент совместно с рециркулятом подаются в подводящий трубопровод 27 и могут, таким образом, совместно вводиться в реактор 2b летучего потока (или через узел 17 подачи в 2а).
Поглотитель в этом примере является сухим горновым коксом с насыпной плотностью около 0,55 г/см3 и гранулометрическим составом d90 примерно 50 мкм.
Реагент в этом примере является сухой гидроокисью кальция с насыпной плотностью около 0,5 г/см3 и гранулометрическим составом d90 примерно 50 мкм.
Факультативно после узлов 4 подачи предусматривается узел 17 подачи для рециркулята.
Кондиционер 1 газа служит, с одной стороны, охлаждению отработавшего газа при температурных пиках (кондиционирование газа), чтобы фильтрующий рукав тканого фильтра 3 в меньшей степени подвергать воздействию высокой температуры, а, с другой стороны, в качестве реакционного пространства для реакций поглощения и хемосорбции. Реактор проектируется таким образом, что частицы по существу не могут осаждаться и, таким образом, с отработавшим газом уносятся к тканому фильтру 3, но также гарантируется достаточное время пребывания для хорошей реакции адсорбции/сорбции.
За счет вдува воды, суспензии (гидроокиси кальция/воды) или раствора через узел 18 подачи воды и узел 19 подачи сжатого воздуха в прямотоке в отработавший газ достигается стабильная температура/влажность в кондиционированном газовом потоке. Введение может осуществляться, как показано на чертеже, посредством двухкомпонентных форсунок, а также посредством ротационных распылителей. Могут также применяться однокомпонентные форсунки, которые в общем случае обеспечивают более крупный диаметр капель, так что однокомпонентные форсунки могли бы альтернативным образом применяться при очень горячем отработавшем газе.
Если вводится суспензия/раствор, который содержит реагент, вводимая в сухом виде присадка может содержать только поглотитель, но не реагент.
При использовании двухкомпонентных форсунок вода/суспензия/раствор распыляется средой (сжатым воздухом, азотом или паром) в туман из мельчайших капелек. Полученные капельки должны быть настолько мелкими, что и самые крупные сформированные капельки по возможности полностью должны испариться на протяжении заданного участка испарения (=до конца кондиционера 1 газа или следующего поворота), иначе в зоне поворотов можно ожидать припеканий слоя осадка (солей и т.д.). Регулирование (посредством давления газа) включает в себя обеспечение максимального диаметра капель и постоянной температуры кондиционирования газового потока. Максимальный диаметр капель находится предпочтительным образом в пределах между 50 и 200 мкм, в частности, между 100 и 150 мкм.
В случае ротационных распылителей вода/суспензия/раствор распыляется в быстро вращающемся ротационном распылителе на мельчайшие капельки, которые внутри пространства испарения (участка испарения) по возможности полностью испаряются. Ротационные распылители обуславливают высокие капиталовложения, но лучше пригодны для ввода суспензии/раствора, причем ввод суспензии/раствора предпочтителен для высокой степени осаждения кислых компонентов (например, десульфурации до 98%).
Соответствующий изобретению раздельный ввод воды или суспензии/раствора, с одной стороны, и присадки, с другой стороны, превосходит увлажнение рециркулята: такое увлажнение является ограниченным, так как рециркулят транспортируется механически или пневматически, и поэтому должен быть сыпучим и не должен спекаться. Так как количество рециркулята в рабочих условиях поддерживается постоянным, то и количество воды, которое может вводиться для кондиционирования потока отработавшего газа, ограничено (3-4% массового потока рециркулята). Тем самым температура кондиционирования не поддерживается постоянной (=регулируется). При температурных пиках в неочищенном отработавшем газе соответственно повышается и температура кондиционирования. Более высокая температура или меньшая влажность в потоке газа влияет на режим десульфурации (режим хемосорбции), а также режим адсорбции для вредных компонентов. Результатом являются эмиссионные выбросы. По этой причине и вводимое в цикл количество рециркулята должно регулироваться, что обуславливает высокие инвестиционные и эксплуатационные затраты. Дополнительно, ввиду увлажнения рециркулята, высокое содержание хлоридов в рециркуляте привело бы к коррозионным явлениям и необходимости применения более дорогостоящих материалов.
Непосредственно после кондиционера 1 газа в поток отработавшего газа, в горизонтальный в данном случае участок канала 2b отработавшего газа, вводится рециркулят посредством узла 5 ввода противоположно направлению потока отработавшего газа. И здесь реализуется относительная скорость 30-75 м/с, в частности 40-60 м/с. Факультативно перед узлом 5 подачи находится узел 20 подачи чистого поглотителя и, в необходимом случае, реагента.
Затем отработавший газ достигает тканого фильтра 3. Существенной задачей тканого фильтра является осаждение твердых веществ, уносимых вместе с отработавшим газом. Они состоят из пыли, образующейся при агломерации, продуктов реакции, не потребленного реагента, поглотителя и рециркулированного отхода.
Для того чтобы мелкие пылевые компоненты, а также органические компоненты отработавшего газа не проникли в собственно тканый фильтр с последующим осаждением в нем и тем самым вызвали бы резкое возрастание потери давления (фильтрация объемом загрузки приводит к насыщению рукава), тканый фильтр снабжен тонкопористой пластиковой мембраной или покрытием, или пропиткой. Это обеспечивает то, что частицы пыли осаждаются на поверхности и формируют осадок на фильтре, который в дальнейшем сам выполняет собственно действие фильтрации (=поверхностная фильтрация).
Тканый фильтр должен также иметь следующие свойства:
– стойкость к гидролизу, так как отработавший газ имеет высокую влажность 5-15%;
– стойкость по отношению к кислым компонентам (HCl, HF, SO2/SO3) и компонентам оснований (известь);
– стойкость по отношению к органическим компонентам;
– стойкость к окислению (содержание кислорода);
– задерживающая способность для субмикронных частиц (<1 мкм, например KCl);
– стойкость по отношению к высоким температурам (рабочие и пиковые температуры до 200°С).
Гигроскопическая и клейкая пыль может задерживаться, так как для ограничения влажности отработавшего газа критические технологические части установки нагреваются попутным газом и за счет этого поддерживаются при температуре более 100°С.
Для фильтрующей ткани применяется, например, стекловолоконная ткань с политетрафторэтиленовым (PTFE) покрытием или арамид с PTFE-покрытием.
Для того чтобы уже перед первым нагружением отработавшим газом имелся некоторый подобный вспомогательный фильтрующий слой, тканый фильтр 3 покрывается вспомогательными веществами, например, добавками со смесью извести и угля, которая известна под торговой маркой Sorbalit®. Этот слой также связывает влагу, которая в начальном процессе работы конденсируется из отработавшего газа, и предотвращает таким образом повреждение фильтрующей ткани. Устройство, предназначенное для нанесения материала для предварительного покрытия, предусмотрено, но на чертеже не представлено.
Использованный тканый фильтр 3 состоит, по существу, из корпуса 21 фильтра с фильтрующими рукавами, камеры 22 неочищенного газа, разгрузочных бункеров 23 и камеры 24 очищенного газа.
Содержащий пыль отработавший газ поступает через впускной канал для неочищенного газа в камеру 22 неочищенного газа. При этом скорость понижается, и частицы пыли равномерно распределяются на газораспределительной стенке 25. Путь прохождения газа перекрыт передней пластиной (дном рукава), так что весь газовый поток может пройти через фильтрующие рукава через клапан очищенного газа и камеру 24 очищенного газа в трубопровод 15 очищенного газа, который ведет к трубе для отвода газа.
На фильтрующих рукавах, обтекаемых поступающим извне газовым потоком, пыль удерживается и образует фильтровальный кек (осадок). Последний обуславливает собственно процесс фильтрации. С увеличением запыленности рукавов постоянно возрастает и сопротивление фильтра, которое должно преодолеваться. Чтобы поддерживать его на экономичном уровне, фильтрующая среда должна время от времени очищаться. Это осуществляется с помощью системы регенерации фильтра. Через предварительно отрегулированный вентиль сжатый воздух 29 поступает из трубы распределителя сжатого газа в трубки вдува, соответствующие набору рукавов, так что каждый рукав равномерно очищается. Посредством коротких равномерных импульсов сжатого газа, усиленных дополнительным инжектором Вентури, прилипший слой пыли в значительной степени отслаивается. Сопла Вентури и сопла трубок вдува используются для оптимизации расхода сжатого газа. Расположенная внутри обойма с перфорированными стенками поддерживает форму фильтрующего рукава. При очистке фильтрующих рукавов пыль опадает между фильтрующими рукавами в разгрузочные бункеры 23 и уносится оттуда непрерывно через средства разгрузки. Вибраторы на стенках бункеров облегчают унос пыли.
Часть пыли выводится из контура очистки и транспортируется в бункер 11 отходов. Преобладающая доля вновь рециркулирует в реактор 2b летучего потока. При этом рециркулят, выведенный из тканого фильтра 3, посредством механических конвейеров через дозирующую систему с помощью шнековых конвейеров подается в трубопровод 27 подачи для рециркулята. Рециркулят с помощью сжатого воздуха пневмотранспортера транспортируется к фурмам узла 5 подачи и там вновь вдувается в поток отработавшего газа. Сжатый воздух пневмотранспортера формируется компрессором сжатого воздуха пневмотранспортера. Посредством системы 26 дозирования обеспечивается постоянный поток материала.
Рециркулят является сухим и имеет насыпной вес примерно 0,5 г/см3 и гранулометрический состав d90 примерно 50 мкм.
Посредством рециркуляции все еще остающиеся в составе отходов полезные компоненты непрореагировавшего реагента, а также еще в малой степени нагруженный поглотитель вновь вводится в рабочий цикл и подается в тканый фильтр 3. Это снижает потребление реагента и обеспечивает существенное улучшение отделения вредных веществ за счет поглощения путем повышения концентрации средства поглощения в отработавшем газе.
Чтобы обеспечить однородное распределение по всему поперечному сечению потока отработавшего газа, рециркулят вдувается в противотоке и с высокой относительной скоростью.
Рециркуляция пыли тканого фильтра обуславливает также улучшенное осаждение тонкодисперсной пыли на тканом фильтре 3. Субмикронные частички пыли уже коагулированы. Соответственно повышается средний диаметр зерен сепарируемых частиц.
Отделение вредных веществ способом летучего потока происходит следующим образом: поглотитель захватывает органические компоненты и тяжелые металлы. При отделении очищенных компонентов реагент частично реагирует с этими компонентами посредством поглощения (хемосорбции) в летучем потоке. Например, при десульфурации двуокись серы реагирует в потоке отработавшего газа – при применении гашеной извести в качестве реагента – с образованием сульфита кальция или гипса. При этом протекают следующие реакции.
Абсорбция (хемосорбция) является этапом способа, при котором газы химически связываются посредством твердого вещества или промывочного раствора. Если отработавший газ приводится в контакт с Cа(OH)2, то кислые компоненты отработавшего газа SO2, SO3, HCl и HF реагируют химически с этим реагентом и образуют в качестве продукта сухие твердые вещества. Эти твердые вещества затем удаляются из потока отработавшего газа в тканом фильтре 3.
Для того чтобы достичь желательной производительности отделения кислых компонентов, необходимо дозировать реагент и, в необходимом случае, кондиционировать газ (повышение влажности). В качестве реагента прежде всего используется гашеная известь.
За счет поглощения отделяются органические компоненты (диоксин, фуран, VOC, PAC), а также содержащиеся в отработавшем газе тяжелые металлы (прежде всего Hg, Cd), при этом они после диффузии в каналы пор связываются путем адсорбции. Например, применяющийся горновой кокс (НОК) имеет чрезвычайно большой объем пор и связывает эти вредные компоненты внутри кокса. Адсорбция может еще усиливаться за счет химических процессов в порах НОК; например, содержащийся в отработавшем газе SO2 в некотором количестве преобразуется в серную кислоту или сернистую кислоту, с которой вновь реагируют тяжелые металлы (металлическая ртуть). НОК здесь вдувается вместе с реагентом и отделяется в тканом фильтре 3.
Тяжелые металлы поступают в отработавший газ агломерационной установки посредством основных материалов (руды и добавок), а также посредством рециклированного материала (пыли/шлама). Ртути уделяется особое внимание, так как она встречается как в металлической форме (пар), так и в форме соли. Hg2Cl2(Hg+) может при контакте с водой (в зависимости от окислительно-восстановительного потенциала) диспропорционировать на Hg(0) и Hg(2+). Hg(0) может связываться только посредством адсорбции. Hg(2+) имеется, в частности, в виде соли. Hg может постоянно измеряться в газовом потоке. Например, за счет настройки дозирования адсорбента могут устраняться пики эмиссии или превышения порога.
Органические соединения (VOC=летучие органические соединения и РАС=полиароматические соединения) обусловлены имеющимися в агломерационной шихте не полностью сгоревшими соединениями использованного раскислителя, горелками (зажигательным горном, повторным нагревом газа и т.д.) или применяемыми отходами (кислоты/шламы/окалина). Конденсируемые органические компоненты в этой газовой смеси могут конденсироваться на/в фильтрующем материале тканого фильтра 3 и вызывать необратимые повреждения на фильтрующем материале (снижение газопроницаемости, повышение удельных потерь давления, связанный с этим пониженный расход газа, более частые процессы очистки и т.д.). Следствием является укороченное время службы фильтрующего материала и, тем самым, повышенные затраты на эксплуатацию.
Для того чтобы устранить эти недостатки, целесообразно регулярно измерять концентрацию конденсируемых органических компонентов в газовом потоке и/или после ввода поглотителя. Так количество необходимого поглотителя может согласовываться с нагрузкой, то есть необходимо столько поглотителя, чистого или из рециркулята, чтобы при рабочих условиях конденсируемую долю органических компонентов в существенной степени связать с поглотителем. Тем самым срок службы фильтрующего материала может быть существенно повышен.
Для этого является предпочтительным, если предусмотрено регулирование, с помощью которого, не зависимо одно от другого, могут регулироваться количества воды, суспензии или раствора, количество рециркулята и количество чистой присадки, а именно, в зависимости от качества неочищенного и/или очищенного отработавшего газа. Качество отработавшего газа может включать в себя температуру, влажность и содержание различных вредных веществ.
В зависимости от вредных веществ, могут также и другие механизмы адсорбционных процессов стать первоочередными. Они зависят от физико-химических свойств компонентов, например, от диаметра молекул. Соответственно этому, следует согласовывать и вводимый поглотитель (распределение пор и диаметр канала).
Присадка (реагент и поглотитель) через инжектор, то есть фурмы, питаемые сжатым воздухом пневмотранспортера, вдуваются в противотоке к направлению отработавших газов перед или после кондиционера 1 газа.
Эффективная реакция в летучем потоке требует соответственно однородного распределения присадки в потоке отработавшего газа. Только так гарантируется, что молекулы вредных веществ могут вступать в контакт с адсорбентом/реагентом (увеличение вероятности столкновения). Это осуществляется тем, что чистая присадка и рециркулят (отдельно или в комбинации) вдуваются через несколько распределенных по поперечному сечению фурм в противотоке к потоку отработавшего газа. Некоторое количество фурм установлено по поперечному сечению газового канала. На основе достигаемой при этом высокой относительной скорости примерно 30-75 м/с достигается интенсивный контакт фаз и, тем самым, желательное связывание вредных компонентов в значительном объеме уже в летучем потоке.
Однородное распределение присадки также является важным для получения однородной смеси первичной пыли из агломерационной установки и присадки в камере 22 неочищенного газа тканого фильтра 3. Пылевая смесь, осажденная главным образом за счет поверхностной фильтрации на фильтрующей ткани, действует как барьер для уже частично очищенного газа. Газ должен «диффундировать» через этот сам по себе образующийся фильтрующий слой. При этом вынужденным образом происходит контакт молекул вредных веществ и гранул присадки, за счет чего осуществляется дальнейшая очистка потока отработавшего газа. Количество рециркулята ускоряет также наращивание толстого фильтровального кека и, тем самым, достаточное обменное действие веществ при проникновении отработавшего газа через слой. Рециркулят состоит, в отличие от частиц пыли, в неочищенном газовом потоке уже из коагулированных пылевых гранул. Тем самым средняя величина гранул пылевой смеси, достигшей тканого фильтра, по отношению к первичной пыли существенно увеличивается. Тем самым облегчается осаждение.
За счет разделения кондиционирования газа, рециркулята и/или ввода чистой присадки соответствующие количества можно в любое время и простым образом изменять (независимо одно о другого); например, в зависимости от концентрации вредных веществ одного компонента в очищенном газовом потоке.
В примере согласно чертежу вводился реагент при 900 мг/Нм3, подача поглотителя находится примерно на уровне 100 мг/Нм3, так что общее количество подаваемого поглотителя и реагента находится в диапазоне до 1000 мг/Нм3. Количество рециркулята составляет примерно 10-30-кратное от количества поглотителя плюс реагент.
Перечень ссылочных позиций
1 кондиционер газа
2а канал отработавшего газа, служащий в качеств реактора летучего потока
2b канал отработавшего газа, служащий в качеств реактора летучего потока
3 тканый фильтр
4 узел подачи чистого поглотителя/реагента
5 узел подачи рециркулята
6 отработавший газ
7 бункер для реагента
8 бункер для поглотителя
9 дозирующая емкость для реагента
10 дозирующая емкость для поглотителя
11 бункер отходов
12 подводящий трубопровод для присадки
13 сжатый воздух
14 опорный компрессор
15 трубопровод очищенного газа к трубе для отвода газа
16 распределитель воздуха
17 факультативный узел подачи для рециркулята
18 подача воды
19 подача сжатого воздуха
20 факультативный узел подачи для поглотителя/реагента
21 корпус фильтра
22 камера неочищенного газа
23 разгрузочный бункер
24 камера очищенного газа
25 газораспределительная стенка
26 бункер отходов
27 трубопровод подачи для рециркулята
28 компрессор разреженного воздуха
29 сжатый воздух
30 поворотный козырек
31 поворотный спускной лоток.
Формула изобретения
1. Способ обработки отработавшего газа из агломерационной установки, при котором в отработавший газ из агломерационной установки в канале (1, 2а, 2b) отработавшего газа подается сухая присадка, состоящая из, по меньшей мере, поглотителя и рециркулята и, в необходимом случае, дополнительно реагента, такого как известь или гидроокись кальция, способом летучего потока, и затем присадка из отработавшего газа сепарируется тканым фильтром (3) и, по меньшей мере, частично рециркулирует, отличающийся тем, что присадку вводят против направления потока отработавшего газа, в частности, перед и/или после кондиционера (1) газа, причем рециркулят, с одной стороны, чистый поглотитель и, при необходимости, реагент, с другой стороны, вводят в различных местах (4, 5, 17, 20), при этом поглотитель и/или реагент вводят перед рециркулятом.
2. Способ по п.1, отличающийся тем, что присадку вводят в отработавший газ с относительной скоростью, по меньшей мере, равной 30 м/с.
3. Способ по п.1, отличающийся тем, что отработавший газ посредством вдувания или распыления воды в потоке отработавшего газа независимо от подачи присадки охлаждают и/или увлажняют регулируемым образом.
4. Способ по п.3, отличающийся тем, что воду вводят с определенным максимальным размером капель.
5. Способ по п.4, отличающийся тем, что максимальный диаметр капель составляет менее 200 мкм.
6. Способ по п.1, отличающийся тем, что присадку вводят, по меньшей мере, в определенном поперечном сечении канала (1, 2а, 2b) отработавшего газа в нескольких местах, распределенных по поперечному сечению.
7. Способ по п.1, отличающийся тем, что присадку вводят в нескольких местах (4, 5, 17, 20) вдоль направления потока отработавшего газа.
8. Способ по п.1, отличающийся тем, что присадку вводят через, по меньшей мере, одну фурму.
9. Способ по п.1, отличающийся тем, что отработавший газ посредством вдува или распыления суспензии или раствора, например суспензии гидроокиси кальция в воде, в поток отработавшего газа в кондиционере (1) газа охлаждают и/или увлажняют регулируемым образом.
10. Способ по п.1, отличающийся тем, что поглотитель вводят в зависимости от доли конденсируемых органических соединений и/или тяжелых металлов.
11. Способ по п.1, отличающийся тем, что в зависимости от доли чистых компонентов в отработавший газ вводят реагент и/или отработавший газ охлаждают и/или увлажняют.
12. Устройство для обработки отработавшего газа из агломерационной установки, которое включает в себя, по меньшей мере, следующие средства: канал (1, 2а, 2b) отработавшего газа, связанный с агломерационной установкой, узел (4, 5, 17, 20) подачи сухой присадки в поток отработавшего газа, тканый фильтр (3), с которым сообщается канал (2b) отработавшего газа, устройство (5, 26, 27), с помощью которого осажденная в тканом фильтре присадка как рециркулят возвращается в канал (2а, 2b) отработавшего газа, отличающееся тем, что как перед, так и после кондиционера (1) газа размещен, по меньшей мере, один узел (4, 5, 17, 20) ввода, причем узел (4, 5, 17, 20) ввода выполнен таким образом, что присадку вводят против направления потока отработавшего газа, причем узел ввода для чистого поглотителя и/или реагента размещен перед узлом ввода для рециркулята.
13. Устройство по п.12, отличающееся тем, что, по меньшей мере, в определенном поперечном сечении канала (1, 2а, 2b) отработавшего газа в нескольких местах, распределенных по поперечному сечению, размещены отверстия узла (4, 5, 17, 20) ввода.
14. Устройство по п.12, отличающееся тем, что узел (4, 5, 17, 20) ввода содержит, по меньшей мере, одну фурму для ввода присадки.
15. Устройство по п.12, отличающееся тем, что в кондиционере (1) газа подача (18, 19) воды, суспензии или раствора предусмотрена с определенной максимальной величиной капель.
16. Устройство по п.15, отличающееся тем, что предусмотрено регулирование количества воды, суспензии или раствора, посредством которого, независимо одно от другого, количество рециркулята и количество чистой присадки могут регулироваться, в частности, в зависимости от качества неочищенного и/или очищенного отработанного газа.
РИСУНКИ
|
|