|
|
(21), (22) Заявка: 2006119324/06, 02.06.2006
(24) Дата начала отсчета срока действия патента:
02.06.2006
(30) Конвенционный приоритет:
03.06.2005 DE 102005025651.1
(43) Дата публикации заявки: 10.01.2008
(46) Опубликовано: 20.08.2010
(56) Список документов, цитированных в отчете о поиске:
DE 4325513 A1, 22.12.1994. US 4566886 A, 28.01.1986. US 2002116944 A1, 29.08.2002. SU 346302 А, 10.08.1972.
Адрес для переписки:
101000, Москва, М.Златоустинский пер., 10, кв.15, “ЕВРОМАРКПАТ”, пат.пов. И.А.Веселицкой, рег. 11
|
(72) Автор(ы):
Мартин ЛАНГ (DE)
(73) Патентообладатель(и):
ЛИНДЕ АКЦИЕНГЕЗЕЛЬШАФТ (DE)
|
(54) СПОСОБ И УСТРОЙСТВО ДЛЯ ВЫДЕЛЕНИЯ ПРОДУКТОВ ИЗ СИНТЕЗ-ГАЗА
(57) Реферат:
Способ выделения газообразного потока монооксида углерода из потока исходных веществ осуществляют путем разделения потока на криогенной газоразделительной установке его охлаждением за счет косвенного теплообмена с нагреваемыми технологическими потоками и одностадийной парциальной конденсацией с последующими низкотемпературным фракционированием обогащенного СО, содержащего Н2 конденсата в разделительной колонне, испарением и/или нагреванием холодных продуктов разделения и сжатием газообразного СО до давления окончательного продукта. Отбираемый из куба разделительной колонны жидкий СО подвергают переохлаждению за счет теплообмена с нагреваемыми технологическими потоками с последующим разделением на несколько отдельных потоков, которые подвергают расширению предпочтительно с понижением давления каждого из них до своего, отличного от других уровня, испаряют за счет теплообмена с охлаждаемыми технологическими потоками, нагревают и в газообразном состоянии подают в компрессор либо непосредственно в поток полученного СО. Отбираемый из куба разделительной колонны жидкий СО предпочтительно подвергают переохлаждению так, что при его расширении до давления наиболее низкого уровня образуется только газожидкостная смесь, которую разделяют в сепараторе. Использование изобретения позволит повысить экономичность получения СО. 20 з.п. ф-лы, 1 ил.
Настоящее изобретение относится к способу выделения газообразного потока монооксида углерода в качестве продукта из состоящего преимущественно из водорода (H2) и монооксида углерода (СО) потока исходных веществ путем его разделения на криогенной газоразделительной установке его охлаждением за счет косвенного теплообмена с нагреваемыми технологическими потоками и одностадийной парциальной конденсацией с последующими низкотемпературным фракционированием обогащенного СО, содержащего Н2 конденсата, образовавшегося в результате парциальной конденсации и отделенного в сепараторе от обогащенной Н2, содержащей СО газообразной фракции, в разделительной колонне, в которой в качестве кубового продукта получают жидкий СО с чистотой окончательного продукта, испарением и/или нагреванием холодных продуктов разделения и сжатием газообразного СО до давления окончательного продукта с помощью имеющего одну или более ступеней предназначенного для сжатия СО компрессора, а также относится к устройству для осуществления такого способа.
Используя различные производственные методы, такие, например, как конверсия с водяным паром или частичное окисление, из содержащих углеводороды исходных веществ, таких как природный газ, сжиженный газ, нафта, тяжелое масло или уголь, получают так называемый синтез-газ, состоящий преимущественно из Н2 и СО, а также содержащий метан (СНЦ), воду (Н2О), диоксид углерода (CO2) и другие компоненты, такие, например, как азот и аргон. Из такого синтез-газа путем его очистки и разделения выделяют прежде всего СО и H2 в качестве продуктов, которые находят самое разнообразное промышленное применение.
Для отделения и очистки обоих компонентов синтез-газа Н2 и СО на промышленных установках используют прежде всего криогенные методы. Необходимой предпосылкой, которой определяется применимость таких процессов, является отсутствие в подаваемом на криогенную газоразделительную установку потоке исходных веществ (исходном массопотоке) воды, СО2 и других соединений, которые при низких температурах приводили бы к образованию твердых веществ, которые в свою очередь могут закупоривать теплообменники. По этой причине синтез-газ подвергают состоящей из нескольких стадий очистке, при которой в промывателе для удаления СО2 из синтез-газа удаляют преобладающую часть нежелательных веществ. Для удаления остаточных компонентов синтез-газ подвергают очистке в последующем адсорбере.
Используемые в промышленности криогенные методы отделения и очистки основных компонентов синтез-газа в зависимости от состава разделяемого потока исходных веществ и требуемой чистоты продуктов различаются между собой своим типом (процесс конденсации или удаление метана путем промывки синтез-газа) и сложностью реализации. При необходимости, например, выделения из потока исходных веществ, полученного в результате газификации тяжелого масла путем его частичного окисления и состоящего после сушки и удаления диоксида углерода примерно на 50% из СО, соответственно Н2 и на 0,2% из метана, монооксида углерода в качестве продукта, удовлетворяющего требованиям производства уксусной кислоты, вполне достаточно использовать метод одностадийной конденсации с последующим отделением Н2, поскольку одно лишь удаление водорода из газовой смеси уже позволяет получить в качестве требуемого продукта СО с чистотой более 99%. Поэтому необходимость в дополнительном отделении СН4 от газовой смеси отсутствует.
При осуществлении этого метода поток исходных веществ подают на криогенную газоразделительную установку (аппараты и технологическое оборудование которой обычно помещают в теплоизолированный кожух) и путем косвенного противоточного теплообмена с нагреваемыми технологическими потоками охлаждают до наступления парциальной конденсации, в результате которой образуются обогащенная монооксидом углерода жидкая фракция и обогащенная водородом газообразная фракция, которые затем разделяют в сепараторе. Обогащенную монооксидом углерода жидкую фракцию, все еще содержащую некоторое количество растворенного в ней водорода, подают затем в разделительную колонну (например, в стриппинг-колонну для удаления Н2), в которой практически полностью отделяют Н2 и в кубе которой получают в результате жидкий монооксид углерода с требуемой чистотой окончательного продукта.
Для обеспечения в сепараторе необходимой для парциальной конденсации температуры жидкого CO в публикации DE 4325513 А1, в которой раскрыты способ и устройство, наиболее близкие к изобретению по технической сущности, раскрыт дополнительный контур СО, для которого с напорной стороны компрессора для сжатия СО отбирают часть потока СО-продукта и подают его обратно в криогенную газоразделительную установку. Этот контур СО, который помимо дополнительного сепаратора включает в себя также турбодетандер, является очень сложным и дорогим и уменьшает рентабельность процесса в целом. Из уровня техники, представленного, например, публикацией “Fortschritte bei der H2/CO-Tieftemperaturzerlegung”, R. Berninger, Linde Berichte aus Technik und Wissenschaft, 62, 1988, стр.18-32, известно также решение, согласно которому жидкий монооксид углерода отбирают из куба стриппинг-колонны для удаления Н2 и подвергают расширению, которое сопровождается производством холода. В результате расширения монооксида углерода, при котором часть жидкого монооксида углерода переходит в газовую фазу, его температура понижается до уровня, достаточно низкого для того, чтобы при косвенном теплообмене (с другими нагреваемыми технологическими потоками) охладить поток исходных веществ до необходимой температуры. Расширенный жидкий СО вследствие теплообмена с охлаждаемыми технологическими потоками полностью испаряется и нагревается. Затем давление монооксида углерода повышают компрессором до необходимого уровня, после чего монооксид углерода отбирают в качестве продукта из установки.
Для максимально возможного повышения экономичности процесса разделения потока исходных веществ методом конденсации поток жидкого монооксида углерода разделяют на по меньшей мере два отдельных потока, а компрессор СО в некоторых случаях выполняют многоступенчатым. Каждый из отдельных потоков монооксида углерода подвергают расширению, которое сопровождается производством холода, и после испарения и нагревания подают в газообразном состоянии в другую ступень компрессора с его стороны всасывания. Один из отдельных потоков монооксида углерода можно, если это позволяет степень сжатия, расширять до давления окончательно полученного СО и непосредственно вводить в него. Объем каждого из отдельных потоков монооксида углерода определяется необходимостью подачи максимально большей части СО в газообразном состоянии в компрессор с повышенным до максимально возможного уровня давлением, чтобы мощность компрессора можно было снизить до минимальной. Одновременно с этим необходимо обеспечить наличие достаточного количества жидкого монооксида углерода с низким давлением для возможности охлаждения потока исходных веществ до требуемой температуры.
В основу настоящего изобретения была положена задача разработать способ указанного в начале описания типа, который позволял бы повысить по сравнению с уровнем техники экономичность получения СО в соответствии с рассмотренным выше принципом.
Указанная задача решается в способе выделения газообразного потока монооксида углерода в качестве продукта из состоящего преимущественно из водорода (Н2) и монооксида углерода (СО) потока исходных веществ, осуществляемом, как и в DE 4325513 А1, путем разделения потока исходных веществ на криогенной газоразделительной установке его охлаждением за счет косвенного теплообмена с нагреваемыми технологическими потоками и одностадийной парциальной конденсацией с последующими низкотемпературным фракционированием обогащенного СО, содержащего Н2 конденсата, образовавшегося в результате парциальной конденсации и отделенного в сепараторе от обогащенной Н2, содержащей СО газообразной фракции, в разделительной колонне, в которой в качестве кубового продукта получают жидкий СО с чистотой окончательного продукта, испарением и/или нагреванием холодных продуктов разделения и сжатием газообразного СО до давления окончательного продукта с помощью имеющего одну или более ступеней предназначенного для сжатия СО компрессора. Решение задачи достигается в соответствии с изобретением благодаря тому, что отбираемый из куба разделительной колонны жидкий СО подвергают переохлаждению за счет теплообмена с нагреваемыми технологическими потоками с последующим разделением на несколько отдельных потоков, которые подвергают расширению предпочтительно с понижением давления каждого из них до своего, отличного от других уровня, испаряют за счет теплообмена с охлаждаемыми технологическими потоками, нагревают и в газообразном состоянии подают в предназначенный для сжатия СО компрессор либо непосредственно в поток полученного СО, при этом отбираемый из куба разделительной колонны жидкий СО предпочтительно подвергают переохлаждению в степени, при которой при его расширении до давления наиболее низкого уровня образуется только газожидкостная смесь, которую разделяют в сепараторе.
Объем отдельных потоков СО определяется температурой, до которой необходимо охлаждать поток исходных веществ. В соответствии с кривой охлаждения потока исходных веществ в контуры более низкого давления жидкий СО подают только в таком количестве, которое требуется для обеспечения необходимой температуры в сепараторе. Переохлаждение отбираемого из куба разделительной колонны жидкого СО позволяет минимизировать количество образующегося на отдельных стадиях расширения газа, который вносит лишь малый вклад в охлаждение потока исходных веществ. Благодаря этому сокращается доля необходимых для охлаждения потока исходных веществ отдельных потоков, испаряемых в контурах низкого давления и подаваемых в газообразном состоянии в предназначенный для сжатия СО компрессор, и тем самым снижается по сравнению с уровнем техники расход энергии, затрачиваемой на сжатие СО.
В предпочтительном варианте осуществления предлагаемого в изобретении способа каждый из подаваемых в предназначенный для сжатия СО компрессор отдельных потоков СО подают в газообразном состоянии на вход одной из его ступеней, отличной от ступеней, на входы которых подают остальные отдельные потоки СО. При необходимости отбора окончательно полученного СО с меньшим давлением, т.е. при наличии перепада давлений между СО, отбираемым из куба разделительной колонны, и отбираемым в качестве окончательного продукта СО, в другом варианте осуществления предлагаемого в изобретении способа на первой стадии расширения давление СО предпочтительно снижать до уровня, при котором СО после испарения и/или нагревания можно в газообразном состоянии без дополнительного сжатия вводить в отбираемый в качестве окончательного продукта СО. При этом исходно предполагается, что испарение СО возможно при высоком давлении за счет теплообмена с охлаждаемыми технологическими потоками и что имеется достаточное для подачи на последующие стадии расширения количество жидкого СО, чтобы синтез-газ можно было охладить до необходимой температуры.
На последней стадии расширения СО его давление снижают до давления, которое СО должен иметь на входе в первую ступень предназначенного для сжатия СО компрессора (с учетом потерь давления в теплообменниках и трубопроводах), с производством на этой стадии максимального количества холода.
Для испарения и нагревания образующихся на последней стадии расширения жидкой и газовой фаз их во избежание неправильного распределения предпочтительно раздельно подавать в теплообменник, предпочтительно пластинчатого типа, и перемешивать уже непосредственно в нем. При этом испарение жидкой фракции СО и нагрев газообразной фракции СО происходят при совместном их прохождении через теплообменник за счет теплообмена с охлаждаемыми технологическими потоками. В принципе испарять и/или нагревать газообразную и жидкую фракции можно и путем раздельного их пропускания через теплообменник, что, однако, требует применения более сложного и соответственно более дорогого оборудования.
При работе разделительной колонны при низком давлении в одном из вариантов осуществления предлагаемого в изобретении способа часть жидкого СО непосредственно отбирают из куба колонны без расширения, испаряют, нагревают и подают в предназначенный для сжатия СО компрессор либо непосредственно вводят в поток окончательно полученного СО.
Для повышения выхода СО в другом варианте осуществления предлагаемого в изобретении способа образующуюся в процессе парциальной конденсации обогащенную Н2, содержащую СО газообразную фракцию отбирают из сепаратора, нагревают за счет косвенного теплообмена с охлаждаемыми технологическими потоками и подают в не входящий в состав криогенной газоразделительной установки блок мембранного разделения, который достаточно хорошо известен специалистам в данной области и в котором от газовой смеси практически полностью отделяют в виде так называемого пермеата водород. Остаточную смесь СО/Н2 (концентрат или так называемый ретентат) возвращают для повышения выхода СО на криогенную газоразделительную установку.
На криогенной газоразделительной установке концентрат мембранного процесса разделения нагревают, предпочтительно за счет теплообмена с нагреваемыми технологическими потоками, и подают непосредственно в разделительную колонну, которая предпочтительно выполнена в виде стриппинг-колонны для удаления Н2 и в кубе которой концентрат остается после удаления из него водорода и увеличивает количество жидкого СО с чистотой, которую должен иметь окончательный продукт. При этом можно отказаться от применения дополнительного сепаратора, описанного DE 4325513 А1.
При выделении потока исходных веществ из синтез-газа путем его очистки в адсорбере в следующем варианте осуществления предлагаемого в изобретении способа по меньшей мере часть концентрата мембранного процесса разделения используют для регенерации адсорбентов в адсорбере. Для получения чистого водорода поток концентрата предпочтительно очищать на последующей адсорбционной установке переменного давления и лишь после этого отбирать из производственной установки в качестве окончательного продукта.
Из верха разделительной колонны отбирают обогащенный Н2, содержащий СО газ (так называемый дроссельный газ), чистота которого, однако, не отвечает требованиям, которые обычно предъявляются к чистоте водорода-продукта. Поэтому согласно изобретению дроссельный газ нагревают за счет теплообмена с охлаждаемыми технологическими потоками, предпочтительно вводят в поступающий из блока мембранного разделения пермеат и подвергают очистке на последующей адсорбционной установке переменного давления, доводя таким путем качество дроссельного газа до качества, которым должен обладать Н2 как окончательный продукт, и повышая в результате выход H2.
Давление дроссельного газа в том случае, когда его недостаточно для введения дроссельного газа в пермеат, целесообразно повышать с помощью компрессора до требуемого уровня.
Для регенерации адсорбентов в адсорбере через них в направлении, противоположном направлению потока очищаемого исходного газа, пропускают регенерирующий газ. При этом вещества, адсорбированные ранее из исходной газовой смеси в цикле ее очистки, десорбируются регенерирующим газом и выходят вместе с ним из адсорбера. После регенерации адсорбенты становятся вновь пригодны для очистки исходного газа.
Несмотря на высокую селективность используемых адсорбентов ими тем не менее наряду с нежелательными веществами из исходного газа адсорбируется и удаляется также СО, хотя и в небольших количествах. Если парциальное давление монооксида углерода в регенерирующем газе ниже, чем в исходном газе, то при регенерации адсорбентов часть адсорбированного СО десорбируется. Поскольку в последующем цикле адсорбции (очистки исходного газа) СО вновь адсорбируется из исходного газа, проводимая таким путем регенерация адсорбентов может привести к колебаниям состава поступающего на криогенную газоразделительную установку потока исходных веществ, а следовательно, и к колебаниям количества отбираемого из производственной установки продукта.
Когда исходным газом является синтез-газ, указанные выше негативные явления при использовании подобной технологии проявляются особенно ярко, поскольку содержание СО в выходящем из блока мембранного разделения пермеате, составляющее около 1,5 мол.%, гораздо ниже, чем содержание СО в синтез-газе. Поэтому в одном из вариантов осуществления предлагаемого в изобретении способа содержащий СО дроссельный газ (с содержанием СО около 20 мол.%) перед его введением в пермеат предлагается использовать для предварительного насыщения адсорбентов монооксидом углерода с целью уменьшить таким путем количество адсорбируемого из потока исходных веществ СО при “переключении” адсорбентов в адсорбере с цикла регенерации на цикл адсорбции.
При высоком давлении потока исходных веществ и при высоком содержании в нем СО производимого в результате расширения холода вполне достаточно для покрытия потребности криогенной газоразделительной установки в нем. При низком давлении исходного газа и/или при низком содержании в нем СО в технологический процесс необходимо вводить дополнительное количество холода.
В следующем варианте осуществления предлагаемого в изобретении способа для покрытия потребности криогенной газоразделительной установки в холоде предлагается подавать извне производственной установки жидкий азот, испарять его за счет теплообмена с охлаждаемыми технологическими потоками, нагревать и затем сбрасывать в атмосферу. Перед сбросом в атмосферу азот предпочтительно использовать для продувки так называемого теплоизолированного кожуха, в котором размещена криогенная газоразделительная установка.
В том же случае, когда потребность криогенной газоразделительной установки в холоде значительно превышает количество производимого в результате расширения холода, т.е. когда потребность в подаче жидкого азота извне производственной установки очень высока, жидкий N2 целесообразно пропускать через теплообменник, интегрированный в тот же сепаратор, в котором разделяют газожидкостную смесь, образовавшуюся после одностадийной парциальной конденсации потока исходных веществ. За счет теплообмена с жидким азотом обогащенная Н2, содержащая СО газообразная фракция дополнительно охлаждается и из нее конденсируется часть содержащегося в ней СО, выход которого благодаря этому при проведении одностадийного процесса парциальной конденсации повышается.
При выделении потока исходных веществ из синтез-газа предусматривают использование предназначенного для удаления СО2 промывателя, в котором синтез-газ подвергают грубой очистке от примесей. При необходимости выделения из синтез-газа водорода – продукта со столь высоким давлением, при котором отсутствует необходимый для работы блока мембранного разделения перепад давлений, в следующем варианте осуществления предлагаемого в изобретении способа для регенерации адсорбентов используют предварительно нагретую за счет теплообмена с охлаждаемыми технологическими потоками Н2-фракцию, которую отбирают из сепаратора, в котором происходит разделение образующейся после парциальной конденсации потока исходных веществ газожидкостной смеси, и которую затем очищают на адсорбционной установке переменного давления до качества, которым должен обладать водород как окончательный продукт. Содержащий СО остаточный газ, выходящий из адсорбционной установки переменного давления, возвращают компрессором (циркуляционным компрессором) в точке перед предназначенным для удаления СО2 промывателем и вводят в поток синтез-газа. При такой технологии в точке перед предназначенным для удаления СО2 промывателем предпочтительно возвращать в цикл и дроссельный газ из разделительной колонны после его нагрева за счет теплообмена с охлаждаемыми технологическими потоками. Поскольку давление дроссельного газа обычно значительно превышает давление остаточного газа, выходящего из адсорбционной установки переменного давления, дроссельный газ предпочтительно возвращать в цикл путем подачи в промежуточной точке между ступенями циркуляционного компрессора (если он выполнен многоступенчатым). Благодаря этому выход Н2 и СО при реализации предлагаемого в изобретении способа возрастает почти до 100%.
Настоящее изобретение относится также к устройству для выделения газообразного монооксида углерода в качестве продукта из состоящего преимущественно из водорода (Н2) и монооксида углерода (СО) потока исходных веществ, осуществляемого, как и в DE 4325513 А1, путем разделения исходного потока, содержащему криогенную газоразделительную установку, которая помимо трубопроводов для технологических потоков имеет по меньшей мере один теплообменник, в котором за счет теплообмена с нагреваемыми технологическими потоками происходят охлаждение и парциальная конденсация потока исходных веществ, и разделительную колонну, в которой образовавшийся при парциальной конденсации обогащенный СО, содержащий H2 конденсат, отделенный в сепараторе от обогащенной Н2, содержащей СО газообразной фракции, подвергается низкотемпературному фракционированию и в которой в качестве кубового продукта образуется жидкий СО с чистотой окончательного продукта, а также содержащему одну или более ступеней компрессор для сжатия газообразного СО до давления окончательного продукта.
В отношении подобного устройства поставленная в изобретении задача решается благодаря тому, что предусмотрено устройство для переохлаждения отбираемого из куба разделительной колонны жидкого СО и его разделения на по меньшей мере два отдельных потока, каждый из которых после переохлаждения подвергается расширению пропусканием через регулируемый дроссельный орган, подается затем в теплообменник для испарения и/или нагревания в нем и в завершение подается в газообразном состоянии в предназначенный для сжатия СО компрессор или непосредственно в поток полученного СО.
Устройства, в которых технологические потоки подвергаются охлаждению, соответственно нагреву, целесообразно выполнять в виде пластинчатых теплообменников.
Отбираемый из куба разделительной колонны жидкий СО предпочтительно разделять на по меньшей мере два и максимум на n+1 отдельных потоков, где n соответствует количеству ступеней предназначенного для сжатия СО компрессора. По меньшей мере при разделении отбираемого из куба разделительной колонны жидкого СО на n+1 отдельных потоков один из них (после испарения и нагревания) в газообразном состоянии вводят без дополнительного сжатия в поток отбираемого в качестве окончательного продукта СО.
Согласно изобретению разделение жидкого СО на отдельные потоки можно регулировать с помощью дроссельных органов таким образом, чтобы обеспечить охлаждение потока исходных веществ до необходимой температуры и одновременно минимизировать расход потребляемой компрессором энергии.
При наличии между обогащенной Н2, содержащей СО газообразной фракцией, полученной в результате парциальной конденсации потока исходных веществ, и отбираемым в качестве продукта водородом достаточно большого перепада давлений для повышения выхода СО предлагаемое в изобретении устройство целесообразно снабдить расположенным вне криогенной газоразделительной установки блоком мембранного разделения, который позволяет практически полностью отделять водород от обогащенных H2, содержащих СО газообразных фракций, полученных при парциальной конденсации потока исходных веществ и нагретых за счет теплообмена с охлаждаемыми технологическими потоками. Оставшуюся смесь СО/Н2 (концентрат) для повышения выхода СО можно возвращать на криогенную газоразделительную установку. При наличии адсорбера для получения потока исходных веществ (например, из синтез-газа) отделенный в блоке мембранного разделения водород (пермеат) предпочтительно использовать в дальнейшем для регенерации им адсорбентов адсорбера.
В следующем варианте выполнения предлагаемого в изобретении устройства в нем предусмотрен компрессор, который позволяет повышать давление отбираемого из верха разделительной колонны, нагреваемого за счет теплообмена с охлаждаемыми технологическими потоками обогащенного Н2, содержащего СО так называемого дроссельного газа до уровня, при котором его можно вводить в пермеат.
При отсутствии достаточно большого перепада давлений между полученными в результате парциальной конденсации, обогащенными Н2, содержащими СО газообразными фракциями и отбираемым в качестве продукта водородом и при необходимости получения не только СО, но и чистого водорода в качестве продукта предлагаемое в изобретении устройство предпочтительно снабдить адсорбционной установкой переменного давления (АУПД), которая позволяет очищать в ней поступающую из криогенной газоразделительной установки Н2-фракцию. При предварительном пропускании разделяемого газа до его подачи в качестве потока исходных веществ на криогенную газоразделительную установку через предназначенный для удаления СО2 промыватель целесообразно предусмотреть возможность возврата содержащего СО остаточного газа из АУПД, а также обогащенного H2, содержащего СО дроссельного газа в поток исходного газа в точке перед предназначенным для удаления СО2 промывателем. Для этого предлагаемое в изобретении устройство снабжено компрессором, который позволяет повышать давление остаточного газа из АУПД и давление дроссельного газа до необходимого для их возврата в цикл уровня.
При необходимости подачи жидкого азота извне производственной установки в целях покрытия потребности криогенной газоразделительной установки в холоде согласно еще одному варианту выполнения предлагаемого в изобретении устройства сепаратор, в котором после одностадийной парциальной конденсации потока исходных веществ происходит разделение газожидкостной смеси, снабжают теплообменником, через который в качестве хладоносителя пропускают жидкий азот. Такой теплообменник выполняют в виде теплообменника змеевикового или пластинчатого типа.
Ниже изобретение более подробно рассмотрено на примере одного из вариантов его возможного осуществления со ссылкой на прилагаемый к описанию чертеж.
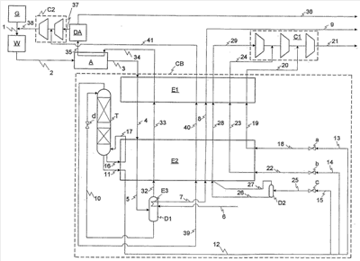
Рассмотренный ниже вариант осуществления изобретения относится к способу криогенного выделения СО и Н2 в качестве продуктов из потока синтез-газа с использованием предназначенного для сжатия монооксида углерода трехступенчатого компрессора для повышения давления СО до уровня, который должен иметь окончательно полученный СО. Содержание СН4 в синтез-газе настолько мало, что СН4 можно не удалять из окончательно полученного СО.
Из газогенератора G полученный в нем синтез-газ поступает по трубопроводу 1 в промыватель W для удаления СО2, где синтез-газ очищают от преобладающей части содержащегося в нем СО2, а также от воды и иных нежелательных примесей. Предварительно очищенный синтез-газ затем подают по трубопроводу 2 в адсорбер А, в котором из синтез-газа удаляют еще присутствующие в нем в остаточных количествах воду и СО2. Далее очищенный синтез-газ подают в виде потока исходных веществ (исходного массопотока) по трубопроводу 3 на помещенную в теплоизолированный кожух СВ криогенную газоразделительную установку, на которой синтез-газ подвергают охлаждению сначала в теплообменнике Е1, а затем в теплообменнике Е2, в который синтез-газ подают по трубопроводу 4. В теплообменнике Е2 в результате происходящей в нем конденсации из потока исходных веществ образуется смесь фаз, которую по трубопроводу 5 подают в сепаратор D1, в котором ее разделяют на состоящую преимущественно из СО жидкую фракцию и обогащенную водородом содержащую СО газообразную фракцию. Количество жидкой фракции в сепараторе D1 возрастает в результате происходящей в теплообменнике Е3 конденсации СО из газообразной фракции. Теплообменник Е3 интегрирован в сепаратор D1 и охлаждается жидким азотом, подаваемым извне установки по трубопроводу 6. По трубопроводам 7 и 8 азот подают в теплообменники Е2 и Е1, в которых он нагревается за счет теплообмена с охлаждаемыми технологическими потоками, и затем по трубопроводу 9 выводят из установки, сбрасывая в атмосферу.
Обогащенную СО жидкую фракцию подают из сепаратора D1 по трубопроводу 10 через клапан d в верхнюю часть предназначенной для удаления Н2 стриппинг-колонны Т, где из этой жидкой фракции удаляют преобладающую часть еще растворенного в ней водорода. Обогащенная СО жидкость, качество которой уже соответствует качеству, которое должен иметь окончательный продукт, скапливается в кубе стриппинг-колонны Т и из него подается по трубопроводу 11 в теплообменник Е2, в котором она подвергается переохлаждению. Обогащенную СО переохлажденную жидкость отбирают из теплообменника Е2 по трубопроводу 12 и затем распределяют по трубопроводам 13, 14 и 15. Стриппинг-колонна Т нагревается интегрированным в теплообменник Е2 кипятильником, с которым она соединена трубопроводами 16 и 17.
Один отдельный поток обогащенной СО переохлажденной жидкости, который проходит по трубопроводу 13, расширяют в дросселе а, при прохождении через который обогащенная СО переохлажденная жидкость расширяется до давления на выходе из ступени среднего давления, имеющейся у предназначенного для сжатия СО компрессора С1 (с учетом потерь давления в теплообменниках Е1 и Е2, а также в трубопроводах). Подобное расширение обогащенной СО жидкости из-за предшествующего ее переохлаждения не приводит к образованию газообразной фазы. Подвергнутую расширению, обогащенную СО жидкость пропускают через оба теплообменника Е2 и Е1, в которые ее подают по трубопроводам 18 и 19 соответственно и в которых происходит испарение жидкости и нагревание газообразного СО. Далее СО подают по трубопроводу 20 в предназначенный для сжатия СО компрессор С1 на выход его ступени среднего давления, смешивают с СО из двух первых ступеней компрессора С1 и сжимают до давления, которое должен иметь окончательно полученный СО, который отбирают из установки по трубопроводу 21.
Другой отдельный поток обогащенной СО переохлажденной жидкости, который проходит по трубопроводу 14, расширяют в дросселе b, при прохождении через который обогащенная СО переохлажденная жидкость расширяется до давления на выходе из ступени низкого давления, имеющейся у предназначенного для сжатия СО компрессора С1 (с учетом потерь давления в теплообменниках Е1 и Е2, а также в трубопроводах). В этом случае расширение обогащенной СО жидкости из-за предшествующего ее переохлаждения также не приводит к образованию газообразной фазы. Подвергнутую расширению, обогащенную СО жидкость пропускают через оба теплообменника Е2 и Е1, в которые ее подают по трубопроводам 22 и 23 соответственно и в которых происходит испарение жидкости и нагревание газообразного СО. Далее СО подают по трубопроводу 24 в предназначенный для сжатия СО компрессор С1 на выход его ступени низкого давления, смешивают с СО из первой ступени компрессора С1 и сначала сжимают в ступени среднего давления до давления среднего уровня, а затем совместно с газообразным потоком, подаваемым по трубопроводу 20, сжимают до давления, которое должен иметь окончательно полученный СО, который отбирают из установки по трубопроводу 21.
Последний отдельный поток обогащенной СО переохлажденной жидкости, который проходит по трубопроводу 15, подают в дроссель с, при прохождении через который обогащенная СО переохлажденная жидкость расширяется до давления всасывания на входе в ступень низкого давления, имеющуюся у предназначенного для сжатия СО компрессора С1 (с учетом потерь давления в теплообменниках Е1 и Е2, а также в трубопроводах). В данном случае из-за высокого перепада давлений расширение обогащенной СО жидкости сопровождается, несмотря на ее предшествующее переохлаждение, частичным испарением. Образующуюся при этом газожидкостную смесь, которая производит максимальное количество холода, потребляемого холодной стороной теплообменника Е2, подают по трубопроводу 25 в сепаратор D2 и разделяют в нем на жидкую и газовую фазы. Эти жидкую и газовую фазы отбирают из сепаратора D2 по трубопроводам 26 и 27 соответственно и направляют к холодной стороне теплообменника Е2, где жидкая фракция 26 испаряется и нагревается вместе с газообразной фракцией 27. Поток уже полностью газообразного СО подают по трубопроводу 28 в теплообменник Е1, нагревают в нем до еще более высокой температуры, подают по трубопроводу 29 в предназначенный для сжатия СО компрессор С1 с его стороны всасывания на вход его ступени низкого давления, сжимают в ней до давления низкого уровня и вместе с двумя другими потоками 24 и 20 СО сжимают в двух последующих ступенях компрессора до давления, которое должен иметь окончательно полученный СО, который отбирают из установки по трубопроводу 21.
В каждую из обеих ступеней более низкого давления жидкий СО подают только в таком количестве, которое необходимо для охлаждения потока исходных веществ до требуемой температуры. Переохлаждение жидкого СО позволяет минимизировать количество образующегося на отдельных стадиях расширения газа, который вносит лишь малый вклад в охлаждение потока исходных веществ. Благодаря этому сокращается доля необходимых для охлаждения потока исходных веществ отдельных потоков, испаряемых в контурах низкого давления и подаваемых в газообразном состоянии в предназначенный для сжатия СО компрессор, и тем самым снижается по сравнению с уровнем техники расход энергии, затрачиваемой на сжатие СО.
Обогащенную H2, содержащую СО газообразную фракцию, образующуюся при парциальной конденсации потока исходных веществ, отбирают из сепаратора D1, нагревают в обоих теплообменниках Е2 и Е1, в которые ее подают по трубопроводам 32 и 33, и по трубопроводу 34 подают в адсорбер А для регенерации адсорбентов. После регенерации адсорбентов газ подают по трубопроводу 35 на адсорбционную установку DA переменного давления, очищают на ней и отбирают по трубопроводу 36 в качестве окончательно полученного Н2.
Содержащий СО остаточный газ из адсорбционной установки DA переменного давления подают по трубопроводу 37 в компрессор С2, сжимают в нем и по трубопроводу 38 вводят в синтез-газ 1 в точке перед предназначенным для удаления СО2 промывателем W.
Из верхней части предназначенной для удаления Н2 стриппинг-колонны Т отбирают так называемый дроссельный газ, который состоит преимущественно из водорода, но чистота которого из-за присутствия в нем монооксида углерода не соответствует чистоте, которую должен иметь окончательный продукт. Дроссельный газ по трубопроводам 39 и 40 последовательно поступает в оба теплообменника Е2 и Е1 и нагревается в них. Затем дроссельный газ подают по трубопроводу 41 в компрессор С2 в промежуточной точке между его ступенями и совместно с остаточным газом 37 из адсорбционной установки DA переменного давления вводят по трубопроводу 38 в синтез-газ по трубопроводу 1.
Формула изобретения
1. Способ выделения газообразного потока монооксида углерода в качестве продукта из состоящего преимущественно из водорода (Н2) и монооксида углерода (СО) потока исходных веществ путем его разделения на криогенной газоразделительной установке его охлаждением за счет косвенного теплообмена с нагреваемыми технологическими потоками и одностадийной парциальной конденсацией с последующими низкотемпературным фракционированием обогащенного СО, содержащего Н2 конденсата, образовавшегося в результате парциальной конденсации и отделенного в сепараторе от обогащенной Н2, содержащей СО газообразной фракции, в разделительной колонне, в которой в качестве кубового продукта получают жидкий СО с чистотой окончательного продукта, испарением и/или нагреванием холодных продуктов разделения и сжатием газообразного СО до давления окончательного продукта с помощью имеющего одну или более ступеней предназначенного для сжатия СО компрессора, отличающийся тем, что отбираемый из куба разделительной колонны жидкий СО подвергают переохлаждению за счет теплообмена с нагреваемыми технологическими потоками с последующим разделением на несколько отдельных потоков, которые подвергают расширению предпочтительно с понижением давления каждого из них до своего, отличного от других уровня, испаряют за счет теплообмена с охлаждаемыми технологическими потоками, нагревают и в газообразном состоянии подают в предназначенный для сжатия СО компрессор либо непосредственно в поток полученного СО, при этом отбираемый из куба разделительной колонны жидкий СО предпочтительно подвергают переохлаждению в степени, при которой при его расширении до давления наиболее низкого уровня образуется только газожидкостная смесь, которую разделяют в сепараторе.
2. Способ по п.1, отличающийся тем, что объем отдельных потоков жидкого СО выбирают с таким расчетом, чтобы обеспечить охлаждение потока исходных веществ до необходимой температуры при одновременной минимизации расхода энергии, необходимой для сжатия потока СО в качестве продукта.
3. Способ по п.1, отличающийся тем, что каждый из подаваемых в предназначенный для сжатия СО компрессор отдельных потоков СО подают на вход одной из его ступеней, отличной от ступеней, на входы которых подают остальные отдельные потоки СО.
4. Способ по п.1, отличающийся тем, что отбираемый из куба разделительной колонны жидкий СО переохлаждают в степени, при которой при его расширении до давления наиболее низкого уровня образуется только газожидкостная смесь.
5. Способ по п.1, отличающийся тем, что образующуюся в процессе парциальной конденсации обогащенную Н2, содержащую СО газовую фазу, отделенную от обогащенной СО, содержащей H2 жидкой фазы, нагревают за счет косвенного теплообмена с охлаждаемыми технологическими потоками.
6. Способ по п.1, отличающийся тем, что отбираемую из верхней части разделительной колонны обогащенную H2, содержащую СО газообразную фракцию (дроссельный газ) нагревают за счет косвенного теплообмена с охлаждаемыми технологическими потоками.
7. Способ по п.1, отличающийся тем, что поток исходных веществ, подаваемый в криогенную газоразделительную установку, выделяют из синтез-газа путем очистки в предназначенном для удаления CO2 промывателе и в адсорбере.
8. Способ по п.7, отличающийся тем, что по меньшей мере часть образующейся в процессе одностадийной парциальной конденсации обогащенной H2, содержащей СО газообразной фракции, отделенной от обогащенной СО, содержащей Н2 жидкой фракции, после выхода из сепаратора нагревают и используют для регенерации адсорбентов в адсорбере.
9. Способ по п.7 или 8, отличающийся тем, что всю газообразную фракцию, выходящую из сепаратора, нагревают и разделяют в блоке мембранного разделения на водородную фракцию и смесь СО/Н2 (концентрат), после чего по меньшей мере часть водородной фракции используют для регенерации адсорбентов в адсорбере, а концентрат после охлаждения за счет теплообмена с нагреваемыми технологическими потоками подают в разделительную колонну для выделения содержащегося в ней монооксида углерода.
10. Способ по п.9, отличающийся тем, что использованный для регенерации адсорбентов адсорбера и поэтому загрязненный газ подвергают очистке на адсорбционной установке переменного давления и затем отбирают в качестве водорода-продукта.
11. Способ по п.10, отличающийся тем, что остаточный газ из адсорбционной установки переменного давления возвращают в синтез-газ в точке перед предназначенным для удаления СО2 промывателем.
12. Способ по п.11, отличающийся тем, что для покрытия по меньшей мере части технологической потребности в холоде извне производственной установки подают жидкий азот, который испаряют за счет теплообмена с охлаждаемыми технологическими потоками, нагревают и затем сбрасывают в атмосферу.
13. Способ по п.12, отличающийся тем, что жидкий азот испаряют в теплообменнике, интегрированном в сепаратор для разделения образующейся при парциальной конденсации синтез-газа газожидкостной смеси, и благодаря этому конденсируют часть содержащегося в газообразной фракции СО.
14. Устройство для выделения газообразного монооксида углерода в качестве продукта из состоящего преимущественно из водорода (Н2) и монооксида углерода (СО) потока исходных веществ путем его разделения, содержащее криогенную газоразделительную установку, которая помимо трубопроводов для технологических потоков имеет по меньшей мере один теплообменник, в котором за счет теплообмена с нагреваемыми технологическими потоками происходят охлаждение и парциальная конденсация потока исходных веществ, и разделительную колонну, в которой образовавшийся при парциальной конденсации обогащенный СО, содержащий Н2 конденсат, отделенный в сепараторе от обогащенной H2, содержащей СО газообразной фракции, подвергается низкотемпературному фракционированию и в которой в качестве кубового продукта образуется жидкий СО с чистотой окончательного продукта, а также содержащее имеющий одну или более ступеней компрессор для сжатия газообразного СО до давления окончательного продукта, отличающееся тем, что предусмотрено устройство для переохлаждения отбираемого из куба разделительной колонны жидкого СО и его разделения на по меньшей мере два отдельных потока, каждый из которых после переохлаждения подвергается расширению пропусканием через регулируемый дроссельный орган, подается затем в теплообменник для испарения и/или нагревания в нем и в завершение подается в газообразном состоянии в предназначенный для сжатия СО компрессор или непосредственно в поток полученного СО.
15. Устройство по п.14, отличающееся тем, что предусмотрена возможность разделения отбираемого из куба разделительной колонны жидкого СО на по меньшей мере два и максимум на n+1 отдельных потоков, где n соответствует количеству ступеней предназначенного для сжатия СО компрессора.
16. Устройство по п.14, отличающееся тем, что устройства, в которых технологические потоки подвергаются охлаждению, соответственно нагреву, выполнены в виде пластинчатых теплообменников.
17. Устройство по одному из пп.14-16, отличающееся тем, что для выделения водорода из образующейся при парциальной конденсации обогащенной Н2, содержащей СО газовой смеси оно снабжено блоком мембранного разделения, который не является частью криогенной газоразделительной установки.
18. Устройство по одному из пп.14-16, отличающееся тем, что для выделения водорода в качестве продукта оно снабжено адсорбционной установкой переменного давления, которая не является частью криогенной газоразделительной установки.
19. Устройство по одному из пп.14-16, отличающееся тем, что сепаратор, предназначенный для разделения образующейся при одностадийной парциальной конденсации газожидкостной смеси, снабжен теплообменником, который охлаждается подаваемым извне производственной установки жидким азотом.
20. Устройство по п.19, отличающееся тем, что теплообменник представляет собой змеевиковый теплообменник.
21. Устройство по п.19, отличающееся тем, что теплообменник представляет собой пластинчатый теплообменник.
РИСУНКИ
|
|