|
|
(21), (22) Заявка: 2009119091/11, 20.05.2009
(24) Дата начала отсчета срока действия патента:
20.05.2009
(46) Опубликовано: 20.08.2010
(56) Список документов, цитированных в отчете о поиске:
SU 1217722 А, 15.03.1986. US 4413830 А, 08.11.1983. GB 2115085 A, 01.09.1983. SU 1102713 А1, 15.07.1984.
Адрес для переписки:
191015, Санкт-Петербург, ул. Кавалергардская, 6, ЗАО “ЦНИИМФ”, ген. директору В.И. Пересыпкину
|
(72) Автор(ы):
Григорьев Алексей Кузьмич (RU)
(73) Патентообладатель(и):
Закрытое акционерное общество “Центральный ордена Трудового Красного Знамени научно-исследовательский и проектно-конструкторский институт морского флота” (ЗАО “ЦНИИМФ”) (RU)
|
(54) ДЕЙДВУДНОЕ УСТРОЙСТВО
(57) Реферат:
Изобретение относится к области судостроения и машиностроения, в частности к дейдвудным устройствам судов, работающих на мелководье и в воде, содержащей абразивные частицы. Дейдвудное устройство содержит гребной вал, защитный кожух, гребной винт, ступица которого закреплена на фланце гребного вала или на его конусе, и систему смазки, состоящую из системы очистки воды и насоса-импеллера. Насос-импеллер снабжен всасывающим патрубком, расположенным в непосредственной близости от кормового дейдвудного подшипника и имеющим внутри ребра жесткости, образующие продольные направляющие каналы. На конце всасывающего патрубка установлено уплотнение с подвижной уплотняющей манжетой. Насос-импеллер может быть выполнен разъемным, состоящим из двух половин, соединенных между собой, например, болтами. Повышается надежность дейдвудного устройства за счет увеличения эффективности работы насоса-импеллера. 2 з.п. ф-лы, 3 ил.
Изобретение относится к области судостроения и машиностроения, в частности к дейдвудным устройствам судов, работающих на мелководье и в воде, содержащей абразивные частицы.
На судах, в большинстве своем, используются дейдвудные устройства с открытыми водяными системами смазки. Они просты по конструкции и достаточно надежны при работе судов в воде, не содержащей абразивных частиц, т.е. в глубоководных районах. При плавании в мелководных районах морей, рек и заливов при движении судна винтом со дна поднимается значительное количество абразивных частиц, которые через открытую кормовую часть дейдвудного устройства попадают в дейдвудные подшипники, что приводит к повышенной скорости износа как вала, так и подшипников.
На отдельных судах, длительное время работающих на мелководье, эта проблема решается путем использования закрытых водяных систем смазки. Однако конструктивно эти системы сложны и недостаточно надежны при длительной работе в маневренном режиме, а также в ледовых условиях. В этих случаях кормовые уплотнения быстро теряют свою герметичность и в систему смазки начинают поступать абразивные частицы, что вновь приводит к повышенному износу вала и кормового подшипника. Ремонт уплотнений дейдвудных устройств может производиться только в дорогостоящем доковом ремонте с заменой вышедших из строя деталей уплотнения.
Известно дейдвудное устройство по авторскому свидетельству СССР 958224, МКИ B63H 23/36, содержащее систему смазки, дейдвудную втулку с запрессованным дейдвудным подшипником и закрепленную в яблоке ахтерштевня. Во втулке подшипника расположен гребной вал, на кормовом конце которого установлен гребной винт. Участок вала, выходящий из подшипника, защищен кожухом, закрепленном на яблоке ахтерштевня. На кожухе установлено дроссельное устройство, состоящее из упорных колец, между которыми находится подвижный диск с отверстиями, общая площадь которых меньше площади внутреннего поперечного сечения водяного напорного трубопровода. За счет разности проходных сечений внутри дейдвудной трубы создается повышенное давление, препятствующее проникновению абразивных частиц в кормовой дейдвудный подшипник.
Данное изобретение позволяет несколько продлить межремонтный период работы дейдвудного устройства, однако не защищает полностью дейдвудный подшипник от проникновения абразивных частиц. При работе в ледовых условиях защитный кожух часто получает повреждения вплоть до полного его разрушения и потери вместе с дроссельным устройством.
Известно также дейдвудное устройство по авторскому свидетельству СССР 1068338, МКИ В63Н 23/36, F16C 17/14, содержащее систему смазки с расходной цистерной и насосом, включающую в себя дейдвудную трубу с установленными в ней носовым и кормовым подшипниками, размещенным в них гребным валом. Носовой и кормовой подшипники имеют в верхней части продольные каналы для возврата воды через водораспределительное кольцо в расходную цистерну. Носовой и кормовой подшипники внутри дейдвудной трубы соединены между собой водоразделительной трубой. В носовой части дейдвудного устройства установлено водораспределительное кольцо, которое имеет для воды подводящие и отводящие каналы. В кормовой части дейдвудной трубы установлено негерметичное уплотнение с подвижным кольцом.
Данное изобретение позволяет практически полностью исключить попадание абразивных частиц извне внутрь дейдвудного устройства. Однако это техническое решение конструктивно сложно и трудно реализуемо на практике. Помимо этого значительно увеличивается трудоемкость и стоимость ремонта дейдвудного устройства.
Известно также дейдвудное устройство по авторскому свидетельству СССР 1217722, МКИ В63Н 23/36, принятое за прототип. Это дейдоудное устройство имеет систему смазки со средствами очистки воды от абразивных частиц и насос-импеллер, установленный на ступице гребного винта без всасывающего патрубка. Предварительно очищенная забортная вода из водяной системы смазки через патрубок подается внутрь дейдвудного устройства, пройдя через зазор между гребным валом и набором дейдвудной втулки, поступает в кольцевую полость, ограниченную торцом подшипника, гребным валом и его кожухом. Из этой полости при вращении гребного вала вода забирается рабочим колесом насоса и далее через проходные отверстия импеллера и зазор между ступицей винта и кожухом гребного вала выбрасывается за борт.
Основным недостатком системы смазки этого дейдвудного устройства является отсутствие всасывающего патрубка на насосе-импеллере, который позволял бы в полном объеме забирать воду, выходящую из дейдвудного устройства, и тем самым исключал бы попадание абразивных частиц в кормовой подшипник. Исполненный в данном варианте насос-импеллер не может выполнять задачу резервного средства прокачки дейдвудного устройства водой при отказе основного насоса.
Изобретение решает задачу повышения надежности дейдвудного устройства за счет увеличения эффективности работы насоса-импеллера.
Поставленная задача решается тем, что в дейдвудном устройстве, включающем гребной вал с защитным кожухом, гребной винт, ступица которого закреплена на фланце гребного вала или на его конусе, и систему смазки, состоящую из системы очистки воды и насоса-импеллера, насос-импеллер снабжен всасывающим патрубком, расположенным в непосредственной близости от кормового дейдвудного подшипника и имеющим внутри ребра жесткости, образующие продольные направляющие каналы. На конце всасывающего патрубка устанавливается уплотнение с подвижной уплотняющей манжетой. Насос-импеллер может быть выполнен разъемным, состоящим из двух половин, соединенных между собой, например, болтами.
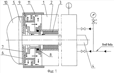
Сущность изобретения поясняется чертежами: на фиг.1 приведена принципиальная схема дейдвудного устройства; на фиг.2 – схема установки на фланец гребного вала насоса-импеллера с всасывающим патрубком и уплотнительной манжетой; на фиг.3 – поперечный разрез всасывающего патрубка.
Дейдвудное устройство состоит из системы охлаждения и смазки со средствами очистки воды от механических примесей (на фиг.1 не показана), яблока ахтерштевня 1, в которое запрессована дейдвудная втулка 2 с дейдвудным подшипником 3, внутри которого находится гребной вал 4 с фланцем 5, закрытым защитным кольцом 6, насоса-импеллера 7 с всасывающим патрубком 8 и вращающегося ножа 9. Ступица гребного винта 10 крепится к фланцу 5 гребного вала 4 болтами. Выходной конец гребного вала между яблоком ахтерштевня 1 и ступицей винта 10 закрыт защитным кожухом 11. Всасывающий патрубок 8 насоса-импеллера 7 имеет внутри направляющие ребра 12 и каналы 13. В качестве резервного средства защиты кормового подшипника 3 от абразивных частиц всасывающий патрубок 8 имеет негерметичного уплотнение в виде подвижной манжеты 14, расположенной в корпусе уплотнения 15 и стянутой браслетной пружиной 16.
Система работает следующим образом. Забортная вода через систему очистки воды поступает в дейдвудное устройство. Пройдя подшипники (подшипник) 3, вода через всасывающий патрубок 8, имеющий внутри направляющие ребра 12, по каналам 13 поступает к насосу-импеллеру 7 и под повышенным давлением нагнетается им в полость под защитным кожухом 11. Затем через зазоры между вращающимся ножом 9, предназначенным для разрезания гибких предметов, например тросов, кожухом 11 и ступицей винта 10, вода уходит за борт. Создание повышенного давления в полости под кожухом 11 противодействует проникновению абразивных частиц в эту область дейдвудного устройства. Манжета 14 в корпусе уплотнения 15 может вместе с валом 4 перемещаться в вертикальном направлении и не мешает валу 4 перемещаться в горизонтальном направлении. Тело гребного вала 4 в корме за облицовкой 17 и фланец гребного вала 5 защищены от проникновения воды уплотнением 18 и защитным кольцом 6. Корпус негерметичного уплотнения 15 и ограничительное кольцо 19 крепятся к яблоку ахтерштевня 1 болтами. При конструктивном исполнении насоса-импеллера 7 из двух половин всасывающий патрубок 8 стягивается болтами 20. Направляющие ребра жесткости 12 всасывающего патрубка 8 предназначены для выравнивания потока воды перед входом в насос-импеллер 7 и для предотвращения вибрации всасывающего патрубка 8. При отказе основного насоса (не показан) системы смазки насос-импеллер 7 обеспечивает аварийную прокачку дейдвудного устройства водой. Его автономная производительность определяется только величиной гидравлических потерь в системе смазки дейдвудного устройства.
Заявляемое дейдвудное устройство с насосом-импеллером 7, имеющим всасывающий патрубок 8, является простым по конструкции и наилучшим образом приспособлено для работы судна в воде, содержащей абразивные частицы. Оно не требует существенных затрат на техническое обслуживание и ремонт. Заявляемую систему смазки с насосом-импеллером можно использоваться для защиты подшипников больших насосов, перекачивающих большие объемы воды с абразивными частицами.
Формула изобретения
1. Дейдвудное устройство, включающее гребной вал, защитный кожух, гребной винт, ступица которого закреплена на фланце гребного вала или на его конусе, и систему смазки, состоящую из системы очистки воды и насоса-импеллера, отличающееся тем, что насос-импеллер снабжен всасывающим патрубком, расположенным в непосредственной близости от кормового дейдвудного подшипника и имеющим внутри ребра жесткости, образующие продольные направляющие каналы.
2. Дейдвудное устройство по п.1, отличающееся тем, что всасывающий патрубок снабжен на конце уплотнением с подвижной уплотняющей манжетой.
3. Дейдвудное устройство по п.1 или 2, отличающееся тем, что насос-импеллер может быть выполнен разъемным, состоящим из двух половин, соединенных между собой, например, болтами.
РИСУНКИ
|
|