|
(21), (22) Заявка: 2009110922/09, 25.03.2009
(24) Дата начала отсчета срока действия патента:
25.03.2009
(46) Опубликовано: 10.08.2010
(56) Список документов, цитированных в отчете о поиске:
JP 10-80108 A, 27.03.1989. SU 1246340 A1, 23.07.1986. ЕР 0762629 A1, 12.03.1977. FR 2673340 A1, 28.08.1992.
Адрес для переписки:
346500, Ростовская обл., г. Шахты, ул. Шевченко, 147, ЮРГУЭС, патентная служба
|
(72) Автор(ы):
Прокопенко Николай Николаевич (RU), Ковбасюк Николай Васильевич (RU), Будяков Петр Сергеевич (RU)
(73) Патентообладатель(и):
Государственное образовательное учреждение высшего профессионального образования “Южно-Российский государственный университет экономики и сервиса” (ГОУ ВПО “ЮРГУЭС”) (RU)
|
(54) КАСКОДНЫЙ ДИФФЕРЕНЦИАЛЬНЫЙ УСИЛИТЕЛЬ С ПОВЫШЕННЫМ ВХОДНЫМ ДИФФЕРЕНЦИАЛЬНЫМ СОПРОТИВЛЕНИЕМ
(57) Реферат:
Изобретение относится к области радиотехники и связи и может быть использовано в качестве устройства усиления аналоговых сигналов датчиков с высоким внутренним сопротивлением, в структуре аналоговых микросхем различного функционального назначения (например, операционных усилителях, широкополосных и избирательных усилителях, фильтрах и т.п.). Технический результат: повышение входного сопротивления. Каскодный дифференциальный усилитель (КДУ) содержит входной параллельно-балансный каскад (ПБК) (1), имеющий первый (2) и второй (3) входы, первый (4) и второй (5) токовые выходы, связанные с эмиттерами первого (6) и второго (7) выходных транзисторов (Т) с объединенными базами. В схему введено дополнительное токовое зеркало (ТЗ) (8), объединенные базы Т (6) и Т (7) связаны со входом ТЗ (8), а его выход подключен к объединенным эмиттерам первого (9) и второго (10) вспомогательных Т, причем база Т (9) и коллектор Т (10) связаны с первым входом (2) ПБК (1), а база Т (10) и коллектор Т (9) связаны со вторым (3) входом ПБК (1). 1 з.п. ф-лы, 12 ил.
Изобретение относится к области радиотехники и связи и может быть использовано в качестве устройства усиления аналоговых сигналов датчиков с высоким внутренним сопротивлением, в структуре аналоговых микросхем различного функционального назначения (например, операционных усилителях, широкополосных и избирательных усилителях, фильтрах и т.п.).
В современной радиоэлектронике находят применение каскодные дифференциальные усилители (ДУ) на основе входных параллельно-балансных каскадов, нагрузкой которых являются эмиттерно-базовые р-n переходы биполярных транзисторов. Такие ДУ являются основой многих широкополосных усилителей, фазорасщепителей, аналоговых перемножителей напряжения, удвоителей частоты и т.п.[1-16].
Ближайшим прототипом предлагаемого устройства, фиг.1, является ДУ, представленный в патентной заявке США 2002/0053935. Он содержит входной параллельно-балансный каскад 1, имеющий первый 2 и второй 3 входы, первый 4 и второй 5 токовые выходы, связанные с эмиттерами первого 6 и второго 7 выходных транзисторов с объединенными базами.
Существенный недостаток известного устройства состоит в том, что он имеет сравнительно небольшое входное сопротивление для дифференциального сигнала, существенно зависящее от коэффициента усиления по току базы ( ) входных транзисторов и статического режима (I0) их общей эмиттерной цепи:

где
– сопротивления эмиттерных переходов входных транзисторов каскада VT1 и VT2;
т 26 мВ – температурный потенциал;
Iэ.р=0,5I0 – эмиттерный ток входных транзисторов.
Для повышения Rвх приходится выбирать микрорежим для входных транзисторов ДУ. Однако при этом деградирует коэффициент усиления по напряжению ДУ:

Таким образом, обобщенный показатель качества ДУ – произведение Ку Rвх=Q – не зависит от статического режима и может быть улучшен только ценой увеличения транзисторов и Rн.экв.

Основная цель предлагаемого изобретения состоит в повышении входного сопротивления Rвх без ухудшения Ку и токопотребления ДУ. В целом это позволяет обеспечить повышение обобщенного показателя качества Q. Дополнительная цель – в уменьшении статических входных токов ДУ.
Поставленная цель достигается тем, что в каскодном дифференциальном усилителе фиг.1, содержащем входной параллельно-балансный каскад 1, имеющий первый 2 и второй 3 входы, первый 4 и второй 5 токовые выходы, связанные с эмиттерами первого 6 и второго 7 выходных транзисторов с объединенными базами, предусмотрены новые элементы и связи – в схему введено дополнительное токовое зеркало 8, объединенные базы первого 6 и второго 7 выходных транзисторов связаны со входом дополнительного токового зеркала 8, а его выход подключен к объединенным эмиттерам первого 9 и второго 10 вспомогательных транзисторов, причем база первого 9 и коллектор второго 10 вспомогательных транзисторов связаны с первым входом 2 входного параллельно-балансного каскада 1, а база второго 10 и коллектор первого 9 вспомогательных транзисторов связаны со вторым 3 входом входного параллельно-балансного каскада 1.
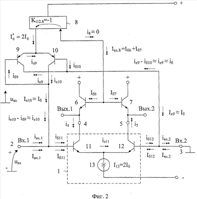
На фиг.2 представлена схема предлагаемого устройства в соответствии с п.1 формулы изобретения.
В схеме фиг.3, соответствующей фиг.2, показаны примеры выполнения подсхем 8 и цепи нагрузки 17.
На фиг.4 приведена схема предлагаемого устройства в соответствии с п.2 формулы изобретения.
На фиг.5 показана схема фиг.4 для случая, когда в качестве цепи нагрузки 17 используется токовое зеркало на транзисторе 23 и p-n переходе 22. В частном случае повторитель тока 20 выполнен здесь на транзисторе 21, включенном по схеме с общей базой.
На фиг.6 представлена схема ДУ-прототипа в среде компьютерного моделирования PSpice на моделях интегральных транзисторов ФГУП НОТ! «Пульсар», а на фиг.7 показана схема предлагаемого устройства.
Графики фиг.8 характеризуют температурные зависимости входных токов ДУ фиг.6 и ДУ фиг.7, из которых следует, что предлагаемое устройство имеет более чем в 20 раз меньший входной ток.
На фиг.9 показаны частотные зависимости входных сопротивлений предлагаемого, фиг.7, и известного, фиг.9, дифференциальных усилителей, из которых следует, что входное сопротивление предлагаемой схемы в 30-40 раз больше, чем у ДУ-прототипа.
На фиг.10 представлена схема фиг.4, в которой токовое зеркало 10 реализовано по конкретной классической схеме Вильсона.
На фиг.11 приведены графики температурной зависимости входного тока ДУ-прототипа фиг.6 и ДУ, соответствующего фиг.10. Выигрыш по входному току здесь – более чем в 100 раз.
На фиг.12 показаны частотные зависимости входных сопротивлений предлагаемого (фиг.10) и известного дифференциальных усилителей, из которых следует, что входное сопротивление предлагаемой схемы фиг.10 в 80-90 раз больше, чем у ДУ-прототипа.
Каскодный дифференциальный усилитель, фиг.2, содержит входной параллельно-балансный каскад 1, имеющий первый 2 и второй 3 входы, первый 4 и второй 5 токовые выходы, связанные с эмиттерами первого 6 и второго 7 выходных транзисторов с объединенными базами. В схему введено дополнительное токовое зеркало 8, объединенные базы первого 6 и второго 7 выходных транзисторов связаны со входом дополнительного токового зеркала 8, а его выход подключен к объединенным эмиттерам первого 9 и второго 10 вспомогательных транзисторов, причем база первого 9 и коллектор второго 10 вспомогательных транзисторов связаны с первым входом 2 входного параллельно-балансного каскада 1, а база второго 10 и коллектор первого 9 вспомогательных транзисторов связаны со вторым 3 входом входного параллельно-балансного каскада 1.
В схеме фиг.3, соответствующей фиг.2, показаны примеры выполнения подсхем 8 и цепи нагрузки 17.
На фиг.4, в соответствии с п.2 формулы изобретения, объединенные базы первого 6 и второго 7 выходных транзисторов связаны со входом дополнительного токового зеркала 8 через вспомогательный неинвертирующий повторитель тока 20 на транзисторе 21.
Рассмотрим работу ДУ, фиг.2.
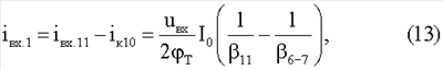
В статическом режиме статические входные токи ДУ Iвx.1 и Iвх.2 определяются разностью токов базы Iб11 и 1б12 входных транзисторов 11 и 12 дифференциального каскада 1 и коллекторных токов транзисторов 9 и 10:


где 11, 12– коэффициенты усиления по току базы транзисторов 11 и 12. В свою очередь

где Ki12.8=1 – коэффициент передачи по току токового зеркала 8;
6= 7= 6-7 – коэффициенты усиления по току базы транзисторов 6 и 7;
I13 =2I0– суммарный ток общей эмиттерной цепи транзисторов 11 и 12. Таким образом, статический входной ток ДУ на фиг.2

Так как транзисторы 6, 7 и 11 идентичны и имеют одинаковый тип проводимости, то у них 6= 7= 11, поэтому входной ток ДУ существенно уменьшается.
Это первое достоинство предлагаемой схемы.
Второе преимущество предлагаемого устройства состоит в том, что в схеме на фиг.2 обеспечивается компенсация не только статических входных токов iвх.1 и iвх.2, но и их приращений iвх.1 и iвх.2. Как следствие, входное сопротивление ДУ фиг.2 для переменного тока существенно повышается. Действительно, при увеличении напряжения Uвх на входе Вх.1 относительно входа Вх.2 увеличивается ток базы iб11:

где 
rэ11, rэ12 – сопротивления эмиттерного перехода входного транзистора 11 каскада 1;
т=25 мВ – температурный потенциал;
– эмиттерный ток транзисторов 11 и 12.
Поэтому

С другой стороны, приращения коллекторных токов транзисторов 9 и 10

где rэ9=rэl0 – сопротивления эмиттерных переходов транзисторов 9 и 10.
Причем

где – выходной ток токового зеркала 8;
Кi12.8 1- коэффициент усиления по току токового зеркала 8.
Таким образом,

где 6-7= 6= 7 – коэффициенты усиления по току базы транзисторов 6 и 7.
Следовательно, суммарный входной ток ДУ и его входная дифференциальная проводимость


В ДУ-прототипе, фиг.1, входная проводимость

Следовательно, в предлагаемом ДУ входное сопротивление увеличивается в Ny раз, где

Полученные выше теоретические выводы подтверждаются результатами моделирования известной и предлагаемой схем в среде PSpice на моделях интегральных транзисторов ФГУП НПП «Пульсар» (фиг.9, фиг.12). При этом предлагаемый ДУ имеет более чем на порядок лучшие значения входного сопротивления. Данный результат обеспечивается без ухудшения других параметров ДУ – крутизны и общего токопотребления. Кроме этого, статические входные токи предлагаемого ДУ значительно меньше, чем в схеме ДУ-прототипа (фиг.8, фиг.11).
Литература
1. Патентная заявка США 2002/0053935.
2. Патент США 5767741.
3. Патент США 555512.
4. Патент США 6111463.
5. Патент США 4498053, fig.6.
6. Патент США 4288707, fig.2.
7. Патент США 5065112, fig.3.
8. Патент США 4721920.
9. Патент США 5521544, fig.6.
10. Патент США 5256984.
11. Патент США 5389893, fig.5.
12. Патент США 4439696, fig.2.
13. Авт.св. СССР 600545.
14. Патент США 5914639.
15. Патентная заявка США 2004/0251965.
16. Патент США 5774020.
Формула изобретения
1. Каскодный дифференциальный усилитель с повышенным входным дифференциальным сопротивлением, содержащий входной параллельно-балансный каскад (1), имеющий первый (2) и второй (3) входы, первый (4) и второй (5) токовые выходы, связанные с эмиттерами первого (6) и второго (7) выходных транзисторов с объединенными базами, отличающийся тем, что в схему введено дополнительное токовое зеркало (8), объединенные базы первого (6) и второго (7) выходных транзисторов связаны со входом дополнительного токового зеркала (8), а его выход подключен к объединенным эмиттерам первого (9) и второго (10) вспомогательных транзисторов, причем база первого (9) и коллектор второго (10) вспомогательных транзисторов связаны с первым входом (2) входного параллельно-балансного каскада (1), а база второго (10) и коллектор первого (9) вспомогательных транзисторов связаны со вторым (3) входом входного параллельно-балансного каскада (1).
2. Устройство по п.1, отличающееся тем, что объединенные базы первого (6) и второго (7) выходных транзисторов связаны со входом дополнительного токового зеркала (8) через вспомогательный неинвертирующий повторитель тока (20).
РИСУНКИ
|