|
|
(21), (22) Заявка: 2009126902/09, 13.07.2009
(24) Дата начала отсчета срока действия патента:
13.07.2009
(46) Опубликовано: 10.08.2010
(56) Список документов, цитированных в отчете о поиске:
RU 2210851 C2, 20.08.2003. RU 2269858 C1, 10.02.2006. US 6094365 A, 25.07.2000.
Адрес для переписки:
191124, Санкт-Петербург, пл. Растрелли, 2, ОАО “РИРВ”, первому заместителю генерального директора Б.В. Шебшаевичу
|
(72) Автор(ы):
Швецов Юрий Кузьмич (RU)
(73) Патентообладатель(и):
Открытое акционерное общество “Российский институт радионавигации и времени” (RU)
|
(54) БЛОК ВТОРИЧНОГО ЭЛЕКТРОПИТАНИЯ
(57) Реферат:
Изобретение относится к электротехнике и может быть использовано в блоках вторичного электропитания многоблочных комплексов радиоэлектронной аппаратуры. Технический результат заключается в уменьшении, по сравнению с прототипом, входного пускового тока. Для этого устройство содержит входные «плюсовой» и «минусовой» зажимы, предназначенные для подключения к шинам источника первичного электропитания, выходные «плюсовой» и «минусовой» зажимы, предназначенные для подключения к нагрузке, а также трансформатор с первичной и вторичной обмотками. Выводы вторичной обмотки подключены через выпрямитель и сглаживающий фильтр к выходным зажимам. Первый вывод первичной обмотки соединен с «плюсовым» выводом первого конденсатора, а также – через электронный ограничитель тока – с входным «плюсовым» зажимом. Второй вывод первичной обмотки соединен с первым силовым выводом электронного ключа, второй силовой вывод которого соединен с «минусовым» выводом первого конденсатора и первым выводом резистивного датчика тока, второй вывод которого соединен с входным «минусовым» зажимом. Управляющий вывод электронного ключа соединен с выходным выводом управляющей цепи, выводы питания которой соединены с входными зажимами, а выводы обратной связи соединены с первым выводом резистивного датчика тока и выходом цепи обратной связи по напряжению. Электронный ограничитель тока содержит регулирующий электронный элемент, транзистор обратной связи, стабилитрон, первый, второй и третий диоды, второй и третий конденсаторы, а также первый, второй, третий, четвертый, пятый, шестой и седьмой резисторы. Управляющий вывод регулирующего электронного элемента соединен с вторым выводом первичной обмотки через последовательно соединенные первый резистор и первый диод, а также – через второй конденсатор – с первым выводом резистивного датчика тока. Первый силовой вывод регулирующего электронного элемента соединен с входным «плюсовым» зажимом, а также – через последовательно соединенные второй резистор и второй диод – со своим управляющим выводом. Второй силовой вывод регулирующего электронного элемента соединен с первым выводом первичной обмотки, а также – через параллельно включенные третий резистор и третий конденсатор – со своим управляющим выводом, к которому подключен коллектор транзистора обратной связи. Эмиттер транзистора обратной связи через четвертый резистор соединен с входным «плюсовым» зажимом, а через третий диод – с входным «минусовым» зажимом, к которым также подключены последовательно соединенные пятый резистор и стабилитрон. База транзистора обратной связи через шестой резистор соединена с катодом стабилитрона, а через седьмой резистор – с первым выводом резистивного датчика тока. 1 з.п. ф-лы, 5 ил.
Изобретение относится к электротехнике и может быть использовано в блоках вторичного электропитания многоблочных комплексов радиоэлектронной аппаратуры.
В основу построения систем питания большинства многоблочных комплексов радиоэлектронной аппаратуры положен принцип использования общего источника первичного электропитания и формирования из него с помощью блоков вторичного электропитания ряда напряжений для электропитания отдельных радиоэлектронных блоков, входящих в состав комплекса, см., например, патент [1] – RU 2201645 C1, H02J 1/00, 27.03.2003.
В случае, когда источником первичного электропитания питания является источник напряжения постоянного тока, блоки вторичного электропитания обычно выполняются на основе импульсных преобразователей постоянного напряжения в постоянное, среди которых широкое распространение получили схемы с гальванической развязкой входной и выходной силовых цепей, см., например, патенты: [2] – US 6094365, Н02М 3/335, Н02Н 7/122, 25.07.2000; [3] – DE 2613896, H02H 7/127, 13.10.1977; [4] – RU 2107380 C1, Н02М 3/335, 20.03.1998; [5] – RU 2210851 C2, Н02М 3/335, 20.08.2003.
Общим для блоков вторичного электропитания с гальванической развязкой входной и выходной силовых цепей, представленных в [2]÷[5], является наличие трансформатора, вторичная обмотка которого подключена через выпрямитель и сглаживающий фильтр к выходным зажимам, а первичная обмотка соединена с конденсатором и электронным ключом с образованием силового контура преобразующей цепи, служащей для преобразования входного напряжения постоянного тока, поступающего с источника первичного электропитания на входные зажимы блока, в промежуточное импульсное напряжение. При этом входные зажимы блока соединены с выводами указанного конденсатора, а управляющий вывод электронного ключа соединен с выходным выводом управляющей цепи, формирующей импульсы, скважность которых определяет выходное напряжение блока. Управление скважностью импульсов в процессе стабилизации выходного напряжения осуществляется по сигналам обратной связи. Например, в [2] сигнал обратной связи формируется на основе напряжения, снимаемого с выходных зажимов, в [3] и [4] сигнал обратной связи формируется на основе напряжения, снимаемого с выходных зажимов, и тока, протекающего в силовом контуре преобразующей цепи, в [5] сигнал обратной связи формируется на основе напряжения, снимаемого с дополнительной обмотки трансформатора.
Общей особенностью блоков вторичного электропитания, представленных в [2]÷[5], является то, что они создают емкостную нагрузку для источника первичного электропитания – из-за конденсатора силового контура преобразующей цепи, непосредственно подключенного к входным зажимам блока. Эффект емкостной нагрузки проявляется, в частности, в том, что в момент подключения блока вторичного электропитания к шинам источника первичного электропитания возникает скачок входного пускового тока, обусловленный переходными процессами на конденсаторе силового контура преобразующей цепи. При этом конденсатор оказывается в экстремальном режиме, негативно влияющем на его долговечность. Кроме этого скачок входного пускового тока приводит к скачкообразному падению напряжения на входных шинах, что может оказать негативное воздействие на работу остальных потребителей, подключенных к данному источнику первичного электропитания.
Попытка решить проблему ограничения входного пускового тока путем установки на входе блока вторичного электропитания терморезистора в качестве ограничителя входного пускового тока сопровождается существенной потерей мощности на нем, а также приводит к возникновению новой проблемы, связанной с нагревом терморезистора до высокой температуры (например, до 200°С у терморезистора ТР-15).
Неприемлемой для большинства практических случаев является попытка решить проблему ограничения входного пускового тока в блоке вторичного электропитания путем установки на его входе дросселя или иного инерционного элемента, обладающего индуктивной характеристикой, из-за возникающих при этом существенных потерь мощности и снижения коэффициента полезного действия (КПД) блока.
Известен блок вторичного электропитания, описанный в патенте [6] – RU 2269858 C1, H02M 3/335, 10.02.2006, в котором проблема ограничения входного пускового тока решена без существенных потерь мощности и снижения КПД за счет применения электронного ограничителя тока. Этот блок вторичного электропитания принят в качестве прототипа, его структурная схема представлена на фиг.1.
Блок-прототип (фиг.1) содержит входные «плюсовой» 1 и «минусовой» 2 зажимы, предназначенные для подключения к шинам источника первичного электропитания, выходные «плюсовой» 3 и «минусовой» 4 зажимы, предназначенные для подключения к нагрузке, а также трансформатор 5 с первичной 61 и вторичной 62 обмотками.
Вторичная обмотка 62 подключена через выпрямитель 7 и сглаживающий фильтр 8 к выходным «плюсовому» 3 и «минусовому» 4 зажимам.
Первый вывод первичной обмотки 61 соединен с «плюсовым» выводом первого конденсатора 9, «минусовой» вывод которого соединен с входным «минусовым» зажимом 2. Также первый вывод первичной обмотки 61 соединен через электронный ограничитель тока 10 с входным «плюсовым» зажимом 1. Второй вывод первичной обмотки 61 соединен с первым силовым выводом электронного ключа 11, второй силовой вывод которого соединен с первым выводом резистивного датчика тока 12, второй вывод которого соединен с входным «минусовым» зажимом 2. Соединенные таким образом первичная обмотка 61, первый конденсатор 9, резистивный датчик тока 12 и электронный ключ 11 образуют силовой контур преобразующей цепи блока-прототипа – цепи, служащей для преобразования входного напряжения постоянного тока в промежуточное импульсное напряжение.
Управляющий вывод электронного ключа 11 соединен с выходным выводом управляющей цепи 13, служащей для формирования управляющих импульсов, скважность которых определяет выходное напряжение блока. «Плюсовой» и «минусовой» выводы питания управляющей цепи 13 подключены, соответственно, к «плюсовому» выводу первого конденсатора 9 и входному «минусовому» зажиму 2. Первый вывод обратной связи управляющей цепи 13 соединен с первым выводом резистивного датчика тока 12, а второй и третий выводы обратной связи управляющей цепи 13 соединены с выходом цепи обратной связи по напряжению 14, выполненной с использованием дополнительной вторичной обмотки 63 трансформатора 5.
Электронный ограничитель тока 10 содержит выполненный на транзисторе регулирующий электронный элемент 15, первый силовой вывод которого соединен с входным «плюсовым» зажимом 1, второй силовой вывод соединен с первым выводом первичной обмотки 61, а управляющий вывод – с вторым выводом первичной обмотки 61 через последовательно соединенные первый резистор 16 и диод 17. Кроме этого, электронный ограничитель тока 10 содержит второй конденсатор 18, первый и второй выводы которого соединены, соответственно, с управляющим выводом регулирующего электронного элемента 15 и входным «минусовым» зажимом 2, третий конденсатор 19, первый и второй выводы которого соединены, соответственно, с управляющим и вторым силовым выводами регулирующего электронного элемента 15, а также второй резистор 20, первый и второй выводы которого соединены, соответственно, с первым силовым и управляющим выводами регулирующего электронного элемента 15.
Работа блока-прототипа происходит следующим образом.
В начальный момент при подключении блока к шинам источника первичного электропитания регулирующий электронный элемент 15 заперт (находится в непроводящем состоянии) и по цепи «входной «плюсовой» зажим 1 – второй резистор 20 – второй конденсатор 18 – входной «минусовой» зажим 2» протекает входной пусковой ток, начальное значение которого определяется частным от деления входного напряжения на величину сопротивления резистора 20. Под действием этого тока конденсатор 18 начинает заряжаться.
По мере заряда конденсатора 18 и в соответствии с ростом напряжения на нем регулирующий электронный элемент 15 начинает открываться и через него начинает протекать ток, под действием которого начинает заряжаться первый конденсатор 9 – конденсатор силового контура преобразующей цепи. При этом регулирующий электронный элемент 15 переходит в открытое, но ненасыщенное состояние, характеризующееся определенным сопротивлением между его силовыми выводами, которое ограничивает ток заряда конденсатора 9 и, следовательно, пик входного тока блока, обусловленный началом заряда данного конденсатора.
По мере заряда конденсатора 9 напряжение на нем возрастает, достигая в определенный момент значения, достаточного для начала работы управляющей цепи 13. С этого момента электронный ключ 11 начинает периодически запираться и отпираться, осуществляя преобразование входного напряжения постоянного тока в промежуточное импульсное напряжение. При этом в периоды пауз, когда электронный ключ 11 заперт (находится в непроводящем состоянии), на третий конденсатор 19 через диод 17 и первый резистор 16 с первичной обмотки 61 поступает перемагничивающее напряжение, заряжающее конденсатор 19. В результате регулирующий электронный элемент 15 полностью открывается, переходя в режим глубокого насыщения, характеризующийся минимальным сопротивлением и, соответственно, минимальным падением напряжения на переходе между его силовыми выводами. Этот этап знаменует окончание пускового режима и переход блока-прототипа к стационарному режиму работы, при котором входной ток снижается с пикового значения до установившегося стационарного значения. Пиковое значение входного тока при этом зависит от ряда факторов, в том числе от соотношения постоянных времени цепей заряда конденсаторов 18 и 9, импеданса и токов утечки этих конденсаторов, а также от характеристик транзистора, используемого в качестве регулирующего электронного элемента 15. На практике эти параметры подбираются таким образом, чтобы, с одной стороны, обеспечить определенное ограничение выброса пускового тока, а с другой стороны – обеспечить приемлемый уровень пульсаций, обусловленных коммутацией электронного ключа 11 в стационарном режиме. В случае, когда приоритетным является минимизация уровня пульсаций в стационарном режиме, то, как правило, идут по пути увеличения емкости первого конденсатора 9, мирясь с возникающим при этом увеличением выброса пускового тока, что связано, в частности, с обратной зависимостью омического сопротивления от емкости в реальном конденсаторе.
Работа блока-прототипа в стационарном режиме происходит следующим образом. С шин источника первичного электропитания входное напряжение постоянного тока поступает на входные «плюсовой» 1 и «минусовой» 2 зажимы. С входного «плюсового» зажима 1 входное напряжение поступает через полностью открытый регулирующий электронный элемент 15 на «плюсовой» вывод первого конденсатора 9. С входного «минусового» зажима 2 входное напряжение поступает на «минусовой» вывод первого конденсатора 9. Далее это напряжение через резистивный датчик тока 12 и электронный ключ 11 поступает на первичную обмотку 61, при этом электронный ключ 11 периодически запирается и отпирается под воздействием управляющих импульсов, формируемых управляющей цепью 13. За счет этих переключений осуществляется преобразование входного напряжения постоянного тока в импульсное, при этом в периоды, когда электронный ключ 11 открыт (находится в проводящем состоянии), ток в первичной обмотке 61 линейно увеличивается, а когда электронный ключ 11 запирается, магнитный поток в сердечнике трансформатора 5 начинает уменьшаться, вызывая ток в цепи вторичной обмотки 62. Ток вторичной обмотки 62 выпрямляется с помощью выпрямителя 7, сглаживается с помощью сглаживающего фильтра 8 и поступает в нагрузку, подключенную к выходным «плюсовому» 3 и «минусовому» 4 зажимам. Таким образом, в блоке-прототипе реализуется так называемое однотактное обратноходовое преобразование входного напряжения в выходное, при котором энергия, накапливаемая трансформатором 5 в периоды, когда электронный ключ 11 открыт, передается в периоды пауз через вторичную обмотку 62 в нагрузку.
Стабилизация выходного напряжения блока-прототипа осуществляется за счет соответствующего изменения скважности формируемых управляющей цепью 13 управляющих импульсов, в результате чего изменяется соотношение между открытым и запертым состояниями электронного ключа 11. Изменение скважности управляющих импульсов, формируемых управляющей цепью 13, осуществляется под действием сигналов обратной связи по току и напряжению, поступающих в управляющую цепь 13 с резистивного датчика тока 12 и цепи обратной связи по напряжению 14.
При работе блока-прототипа в стационарном режиме цепь, состоящая из диода 17, первого резистора 16 и третьего конденсатора 19, поддерживает регулирующий электронный элемент 15 в полностью открытом состоянии, при котором величина падения напряжения на переходе между его силовыми выводами имеет минимальное значение и, соответственно, не происходит существенных потерь мощности и снижения КПД блока.
Таким образом, в блоке-прототипе решается задача по ограничению входного пускового тока – тока, возникающего в момент подключения блока к шинам источника первичного электропитания, при этом ограничение входного пускового тока обеспечивается без существенных потерь мощности и снижения КПД блока.
Например, исследования реального образца блока-прототипа, характеризующегося входным напряжением Uвх 27 В, номинальным значением входного тока Iном 1,0 А и значением емкости конденсатора 9 силового контура преобразующей цепи С9=220 мкФ, показали, что при подаче входного напряжения непосредственно на конденсатор 9, т.е. минуя электронный ограничитель тока 10, относительное значение выброса пускового тока, измеряемое на резистивном датчике тока 12, составляет величину, примерно равную (I/Iном) 24, при этом длительность выброса составляет примерно две миллисекунды (см. фиг.2). При подаче же входного напряжения в штатном режиме в соответствии со схемой блока-прототипа (фиг.1) относительное значение выброса пускового тока уменьшается до величины, примерно равной (I/Iном) 3,8, т.е. выброс уменьшается более чем в шесть раз, при этом длительность выброса составляет около четырех миллисекунд (см. фиг.3).
В ряде случаев достигаемого в блоке-прототипе уменьшения пускового тока оказывается недостаточно для обеспечения долговременной работы конденсатора силового контура преобразующей цепи (первого конденсатора 9) и транзистора, выполняющего функцию регулирующего электронного элемента 15, что негативно сказывается на надежности и долговечности блока в целом.
Техническим результатом, на достижение которого направлено заявляемое изобретение, является разработка блока вторичного электропитания, в котором обеспечивается большее, по сравнению с прототипом, уменьшение пускового тока. Достижение результата обеспечивается при том же конденсаторе силового контура преобразующей цепи, что и в прототипе, при этом, как и в прототипе, не происходит существенных потерь мощности и снижения КПД блока.
Сущность заявляемого изобретения заключается в следующем. Блок вторичного электропитания содержит входные «плюсовой» и «минусовой» зажимы, предназначенные для подключения к шинам источника первичного электропитания, выходные «плюсовой» и «минусовой» зажимы, предназначенные для подключения к нагрузке, а также трансформатор с первичной и вторичной обмотками. Выводы вторичной обмотки подключены через выпрямитель и сглаживающий фильтр к выходным «плюсовому» и «минусовому» зажимам. Первый вывод первичной обмотки соединен с «плюсовым» выводом первого конденсатора, а также через электронный ограничитель тока – с входным «плюсовым» зажимом. Второй вывод первичной обмотки соединен с первым силовым выводом электронного ключа, второй силовой вывод которого соединен с первым выводом резистивного датчика тока, второй вывод которого соединен с входным «минусовым» зажимом. Управляющий вывод электронного ключа соединен с выходным выводом управляющей цепи, служащей для формирования управляющих импульсов, скважность которых определяет выходное напряжение блока. «Минусовой» вывод питания управляющей цепи соединен с входным «минусовым» зажимом, первый вывод обратной связи соединен с первым выводом резистивного датчика тока, а второй и третий выводы обратной связи соединены с выходом цепи обратной связи по напряжению. Электронный ограничитель тока содержит выполненный на транзисторе регулирующий электронный элемент, первый силовой вывод которого соединен с входным «плюсовым» зажимом, второй силовой вывод соединен с первым выводом первичной обмотки, а управляющий вывод – с вторым выводом первичной обмотки через последовательно соединенные первый резистор и первый диод. Электронный ограничитель тока также содержит второй резистор, первый вывод которого соединен с первым силовым выводом регулирующего электронного элемента, второй конденсатор, первый вывод которого соединен с управляющим выводом регулирующего электронного элемента, и третий конденсатор, первый и второй выводы которого соединены, соответственно, с управляющим и вторым силовым выводами регулирующего электронного элемента. В отличие от прототипа, в состав электронного ограничителя тока дополнительно введены третий, четвертый, пятый, шестой и седьмой резисторы, второй и третий диоды, стабилитрон и транзистор обратной связи. Первый и второй выводы третьего резистора соединены, соответственно, с управляющим и вторым силовым выводами регулирующего электронного элемента. Катод второго диода соединен с коллектором транзистора обратной связи и управляющим выводом регулирующего электронного элемента, а анод – с вторым выводом второго резистора. Первый вывод четвертого резистора соединен с входным «плюсовым» зажимом, а второй вывод – с эмиттером транзистора обратной связи и анодом третьего диода, катод которого соединен с входным «минусовым» зажимом. Первый вывод пятого резистора соединен с входным «плюсовым» зажимом, а второй вывод – с первым выводом шестого резистора и катодом стабилитрона, анод которого соединен с входным «минусовым» зажимом. Второй вывод шестого резистора соединен с базой транзистора обратной связи и первым выводом седьмого резистора, второй вывод которого соединен с вторым выводом второго конденсатора и первым выводом резистивного датчика тока, «минусовой» вывод первого конденсатора соединен с вторым силовым выводом электронного ключа, а «плюсовой» вывод питания управляющей цепи соединен с входным «плюсовым» зажимом.
В преимущественном варианте реализации цепь обратной связи по напряжению выполнена в виде цепи, соединяющей выходные «плюсовой» и «минусовой» зажимы с вторым и третьим выводами обратной связи управляющей цепи.
Сущность изобретения и возможность его осуществления поясняются чертежами, представленным на фиг.1-5, где:
на фиг.1 представлена функциональная схема блока-прототипа;
на фиг.2 – осциллограмма относительного изменения тока на резистивном датчике тока при непосредственной подаче входного напряжения на выводы первого конденсатора в блоке-прототипе;
на фиг.3 – осциллограмма относительного изменения тока на резистивном датчике тока при штатной работе блока-прототипа;
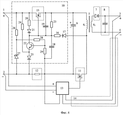
на фиг.4 – функциональная схема заявляемого блока вторичного электропитания;
на фиг.5 – осциллограмма относительного изменения тока на резистивном датчике тока в заявляемом блоке вторичного электропитания.
Заявляемый блок вторичного электропитания (далее блок) в рассматриваемом примере выполнения содержит, см. фиг.4, входные «плюсовой» 1 и «минусовой» 2 зажимы, предназначенные для подключения к соответствующим шинам источника первичного электропитания, а также выходные «плюсовой» 3 и «минусовой» 4 зажимы, предназначенные для подключения к нагрузке. Блок также содержит трансформатор 5 с первичной 61 и вторичной 62 обмотками.
Вторичная обмотка 62 подключена через выпрямитель 7 и сглаживающий фильтр 8 к выходным «плюсовому» 3 и «минусовому» 4 зажимам. В рассматриваемом примере выпрямитель 7 выполнен в виде диода, а сглаживающий фильтр 8 выполнен в виде конденсатора, выводы которого подключены к выходным зажимам 3 и 4. Возможно выполнение сглаживающего фильтра 8 в виде Г-образного LC-фильтра или П-образного CLC-фильтра (на фиг.4 не показано).
Первый вывод первичной обмотки 61 соединен с «плюсовым» выводом первого конденсатора 9, а также – через электронный ограничитель тока 10 – с входным «плюсовым» зажимом 1. Второй вывод первичной обмотки 61 соединен с первым силовым выводом электронного ключа 11, второй силовой вывод которого соединен с первым выводом резистивного датчика тока 12 и «минусовым» выводом первого конденсатора 9, а второй вывод резистивного датчика тока 12 соединен с входным «минусовым» зажимом 2. Соединенные таким образом первичная обмотка 61, первый конденсатор 9 и электронный ключ 11 образуют силовой контур преобразующей цепи, служащей для преобразования входного напряжения постоянного тока в промежуточное импульсное напряжение.
Управляющий вывод электронного ключа 11 соединен с выходным выводом управляющей цепи 13, служащей для формирования управляющих импульсов, скважность которых определяет выходное напряжение блока. «Плюсовой» и «минусовой» выводы питания управляющей цепи 13 подключены, соответственно, к входным «плюсовому» 1 и «минусовому» 2 зажимам, первый вывод обратной связи управляющей цепи 13 соединен с первым выводом резистивного датчика тока 12, а второй и третий выводы обратной связи управляющей цепи 13 соединены с выходом цепи обратной связи по напряжению 14. В рассматриваемом примере цепь обратной связи по напряжению 14 выполнена в виде цепи, соединяющей выходные «плюсовой» 3 и «минусовой» 4 зажимы с вторым и третьим выводами обратной связи управляющей цепи 13.
Электронный ограничитель тока 10 содержит выполненный на транзисторе регулирующий электронный элемент 15, первый силовой вывод которого соединен с входным «плюсовым» зажимом 1, второй силовой вывод соединен с первым выводом первичной обмотки 61, а управляющий вывод – с вторым выводом первичной обмотки 61 через последовательно соединенные первый резистор 16 и первый диод 17.
Управляющий вывод регулирующего электронного элемента 15 также соединен с первым выводом второго конденсатора 18 и первым выводом третьего конденсатора 19, второй вывод которого соединен с вторым силовым выводом регулирующего электронного элемента 15. Первый силовой вывод регулирующего электронного элемента 15 также соединен с первым выводом второго резистора 20, второй вывод которого соединен с анодом второго диода 21, катод которого соединен с управляющим выводом регулирующего электронного элемента 15 и коллектором транзистора обратной связи 22. Управляющий вывод регулирующего электронного элемента 15 также соединен с первым выводом третьего резистора 23, второй вывод которого соединен с вторым силовым выводом регулирующего электронного элемента 15.
Электронный ограничитель тока 10 также содержит четвертый резистор 24 и третий диод 25. При этом первый вывод четвертого резистора 24 соединен с входным «плюсовым» зажимом 1, а второй вывод четвертого резистора 24 соединен с эмиттером транзистора обратной связи 22 и анодом третьего диода 25, катод которого соединен с входным «минусовым» зажимом 2.
Кроме этого электронный ограничитель тока 10 содержит пятый резистор 26 и стабилитрон 27, а также шестой 28 и седьмой 29 резисторы. При этом первый вывод пятого резистора 26 соединен с входным «плюсовым» зажимом 1, а второй вывод пятого резистора 26 соединен с первым выводом шестого резистора 28 и катодом стабилитрона 27, анод которого соединен с входным «минусовым» зажимом 2. Второй вывод шестого резистора 28 соединен с базой транзистора обратной связи 22 и первым выводом седьмого резистора 29, второй вывод которого соединен с вторым выводом второго конденсатора 18 и первым выводом резистивного датчика тока 12.
В качестве транзистора обратной связи 22 может использоваться, как показано на фиг.4, биполярный транзистор, например типа 2Т866А; возможно также использование для этой цели полевого транзистора, например типа 2П762Д, в этом случае базой служит затвор полевого транзистора, коллектором – сток полевого транзистора, а эмиттером – соединенный с подложкой исток полевого транзистора (на фиг.4 не показано).
Регулирующий электронный элемент 15 может быть выполнен, например, на основе полевого транзистора типа 2П762Д. При этом затвор полевого транзистора образует управляющий вывод регулирующего электронного элемента 15, сток образует первый силовой вывод регулирующего электронного элемента 15, а соединенный с подложкой исток образует второй силовой вывод регулирующего электронного элемента 15.
Электронный ключ 11 также может быть выполнен на основе полевого транзистора типа 2П762Д, затвор которого образует управляющий вывод электронного ключа 11, сток образует первый силовой вывод электронного ключа 11, а соединенный с подложкой исток образует второй силовой вывод электронного ключа 11.
Резистивный датчик тока 12 может быть реализован, например, в виде резистора С2-33-0,5 с сопротивлением от 0,1 Ом до 1,0 Ом.
Управляющая цепь 13 может быть выполнена, например, аналогично управляющей цепи в аналоге [3], при этом при практической реализации может быть использована микросхема 1114ЕУЗ (ШИМ-контроллер), описанная, в частности, в справочнике [7] – Интегральные микросхемы: Микросхемы для импульсных источников питания и их применение / М.: ДОДЭКА, 2000, с.232.
В рассматриваемом примере в качестве конденсатора 9 – конденсатора силового контура преобразующей цепи – используется танталовый объемно-пористый конденсатор типа К52-18 номинальной емкостью 220 мкФ.
Работа заявляемого блока происходит следующим образом.
В начальный момент при подключении блока к шинам источника первичного электропитания регулирующий электронный элемент 15 заперт (находится в непроводящем состоянии) и по цепи «входной «плюсовой» зажим 1 – второй резистор 20 – второй диод 21 – второй конденсатор 18 – резистивный датчик тока 12 – входной «минусовой» зажим 2» начинает протекать входной пусковой ток, начальное значение которого, определяемое частным от деления входного напряжения на величину суммарного сопротивления резистора 20 и резистивного датчика тока 12, составляет, например, одну десятую от номинального значения Iном входного тока в стационарном режиме.
Одновременно с этим начинает протекать ток через цепь, образованную четвертым резистором 24 и третьим диодом 25, а также через параметрический стабилизатор напряжения, образованный пятым резистором 26 и стабилитроном 27. С выхода параметрического стабилизатора, т.е. с катода стабилитрона 27, напряжение далее поступает на резистивный делитель напряжения, образованный пятым 28 и шестым 29 резисторами. В результате переход «база – эмиттер» транзистора обратной связи 22 оказывается под напряжением, величина которого определяется разностью напряжения на третьем диоде 25 (опорное напряжение) и суммарным напряжением на седьмом резисторе 29 и резистивном датчике тока 12 (напряжение обратной связи).
Под действием тока, протекающего через второй конденсатор 18, этот конденсатор начинает заряжаться. По мере заряда конденсатора 18 и в соответствии с ростом напряжения на нем регулирующий электронный элемент 15 начинает плавно открываться. Это приводит к тому, что через регулирующий электронный элемент 15 начинает протекать ток, под действием которого начинает заряжаться первый конденсатор 9, входящий в силовой контур преобразующей цепи блока. Заряд идет по цепи: входной «плюсовой» зажим 1 – регулирующий электронный элемент 15 – конденсатор 9 – резистивный датчик тока 12 – входной «минусовой» зажим 2.
Зарядный ток, протекающий через резистивный датчик тока 12, создает на нем падение напряжение, которое изменяет напряжение на переходе «база – эмиттер» транзистора обратной связи 22, переводя его в открытое состояние. Под действием коллекторного тока, протекающего через второй резистор 20, напряжение на транзисторе обратной связи 21 изменяется, подзапирая регулирующий электронный элемент 15 и поддерживая переходное сопротивление между его силовыми выводами такой величины, при которой зарядный ток первого конденсатора 9 (пусковой ток блока) не будет превышать заданной величины, которая задается величиной сопротивления седьмого резистора 29.
Одновременно с этим под действием входного напряжения, поступающего на выводы питания управляющей цепи 13, управляющая цепь 13 в соответствии со своей внутренней программой (программой ШИМ-контроллера) начинает плавное увеличение длительности (уменьшение скважности) своих выходных импульсов, поступающих на управляющий вывод электронного ключа 11. В результате этого увеличивается длительность периодов открытого состояния электронного ключа 11, что приводит к плавному нарастанию выходного напряжения блока.
При этом в периоды пауз, когда электронный ключ 11 заперт (находится в непроводящем состоянии), на третий конденсатор 19 по цепи «первый диод 17 – первый резистор 16 – третий резистор 23» с первичной обмотки 61 поступает перемагничивающее напряжение, заряжающее конденсатор 19. В результате регулирующий электронный элемент 15 плавно открывается, оставаясь при этом в линейном режиме, обеспечивающем плавность процесса заряда первого конденсатора 9.
По мере заряда первого конденсатора 9 ток, протекающий через него, а также через резистивный датчик тока 12, снижается, достигая в конечном итоге уровня номинального тока. Это приводит к запиранию транзистора обратной связи 22 и, соответственно, полному отпиранию регулирующего электронного элемента 15. Этот режим – режим насыщения – далее поддерживается за счет напряжения на третьем конденсаторе 19, при этом глубина насыщения определяется соотношением сопротивлений первого 16 и третьего 23 резисторов, образующих резистивный делитель напряжения. В этом режиме переходное сопротивление между силовыми выводами регулирующего электронного элемента 15 минимально, что обуславливает минимальные потери напряжения на нем.
Таким образом, за счет рассмотренного стабилизирующего действия транзистора обратной связи 22 обеспечивается контролируемое изменение состояния регулирующего электронного элемента 15, предотвращающее его переход в режим насыщения до разрешенного момента, когда входной пусковой ток снижается до номинального уровня. Максимальное значение входного пускового тока при этом является регулируемой величиной, определяемой значением сопротивления седьмого резистора 29.
Достигаемый эффект по регулированию входного пускового тока иллюстрируется осциллограммой, представленной на фиг.5, отражающей относительное изменение тока, протекающего через резистивный датчик тока 12 в условиях, аналогичных прототипу, т.е. при С9=220 мкФ, Uвх 27 В, Iном 1,0 А. Из осциллограммы видно, что относительное значение выброса пускового тока составляет величину, приблизительно равную (I/Iном) 1,2, при этом длительность выброса составляет около десяти миллисекунд. Это существенно лучше результата, обеспечиваемого в этих же условиях в прототипе, где относительное значение выброса пускового тока составляет величину (I/Iном) 3,8 (фиг.3).
Работа заявляемого блока в стационарном режиме происходит в основных своих процессах аналогично блоку-прототипу. С шин источника первичного электропитания входное напряжение постоянного тока поступает на входные «плюсовой» 1 и «минусовой» 2 зажимы. С входного «плюсового» зажима 1 входное напряжение поступает через полностью открытый регулирующий электронный элемент 15 на «плюсовой» вывод конденсатора 9. С входного «минусового» зажима 2 входное напряжение через резистивный датчик тока 12 поступает на «минусовой» вывод конденсатора 9. Далее это напряжение через электронный ключ 11 поступает на первичную обмотку 61, при этом электронный ключ 11 периодически запирается и отпирается под воздействием управляющих импульсов, формируемых управляющей цепью 13. За счет этих переключений осуществляется преобразование входного напряжения постоянного тока в импульсное, при этом в периоды, когда электронный ключ 11 открыт (находится в проводящем состоянии), ток в первичной обмотке 61 линейно увеличивается, а когда электронный ключ 11 запирается, магнитный поток в сердечнике трансформатора 5 начинает уменьшаться, вызывая ток в цепи вторичной обмотки 62. Ток вторичной обмотки 62 выпрямляется с помощью выпрямителя 7, сглаживается с помощью сглаживающего фильтра 8 и поступает в нагрузку, подключенную к выходным «плюсовому» 3 и «минусовому» 4 зажимам. Таким образом, в заявляемом блоке, как и в блоке-прототипе, реализуется однотактное обратноходовое преобразование входного напряжения в выходное, при котором энергия, накапливаемая трансформатором 5 в периоды, когда электронный ключ 11 открыт, передается в периоды пауз через вторичную обмотку 62 в нагрузку.
Стабилизация выходного напряжения осуществляется за счет соответствующего изменения скважности формируемых управляющей цепью 13 управляющих импульсов, в результате чего изменяется соотношение между открытым и запертым состояниями электронного ключа 11. Изменение скважности управляющих импульсов, формируемых управляющей цепью 13, осуществляется под действием сигналов обратной связи по току и напряжению, поступающих в управляющую цепь 13, соответственно, с резистивного датчика тока 12 и выхода цепи обратной связи по напряжению 14.
При работе в стационарном режиме цепь, состоящая из первого диода 17, первого резистора 16, третьего резистора 23 и третьего конденсатора 19, поддерживает регулирующий электронный элемент 15 в полностью открытом состоянии (в режиме глубокого насыщения), при котором величина падения напряжения на переходе между его силовыми выводами имеет минимальное значение, в результате чего не происходит существенных потерь мощности и снижения КПД блока.
В аварийной ситуации, возникающей при коротком замыкании в силовом контуре преобразующей цепи (например, в первом конденсаторе 9), цепь, состоящая из первого диода 17, первого резистора 16, третьего резистора 23 и третьего конденсатора 19, перестает поддерживать регулирующий электронный элемент 15 в режиме глубокого насыщения, в результате чего увеличивается сопротивление перехода между его силовыми выводами, что приводит к соответствующему ограничению потребляемого тока.
При провалах входного напряжения, приводящих к разряду всех конденсаторов блока и запиранию регулирующего электронного элемента 15, восстановление стационарного режима происходит аналогично рассмотренному выше пусковому режиму.
Таким образом, рассмотренное показывает, что заявляемое изобретение осуществимо и обеспечивает достижение технического результата, заключающегося в разработке блока вторичного электропитания, в котором обеспечивается большее, по сравнению с прототипом, уменьшение пускового тока. При этом достижение данного результата обеспечивается при том же конденсаторе силового контура преобразующей цепи, что и в прототипе, при этом, как и в прототипе, не происходит существенных потерь мощности и снижения КПД блока.
Источники информации
1. RU 2201645 C1, H02J 1/00, опубл. 27.03.2003.
2. US 6094365, H02M 3/335, H02H 7/122, опубл. 25.07.2000.
3. DE 2613896, Н02Н 7/127, опубл. 13.10.1977.
4. RU 2107380 C1, H02M 3/335, опубл. 20.03.1998.
5. RU 2210851 С2, H02M 3/335, опубл. 20.08.2003.
6. RU 2269858 C1, H02M 3/335, опубл. 10.02.2006.
7. Интегральные микросхемы: Микросхемы для импульсных источников питания и их применение / М.: ДОДЭКА, 2000, с.232.
Формула изобретения
1. Блок вторичного электропитания, содержащий входные «плюсовой» и «минусовой» зажимы, предназначенные для подключения к шинам источника первичного электропитания, выходные «плюсовой» и «минусовой» зажимы, предназначенные для подключения к нагрузке, а также трансформатор с первичной и вторичной обмотками, причем выводы вторичной обмотки подключены через выпрямитель и сглаживающий фильтр к выходным «плюсовому» и «минусовому» зажимам, первый вывод первичной обмотки соединен с «плюсовым» выводом первого конденсатора, а также через электронный ограничитель тока – с входным «плюсовым» зажимом, а второй вывод первичной обмотки соединен с первым силовым выводом электронного ключа, второй силовой вывод которого соединен с первым выводом резистивного датчика тока, второй вывод которого соединен с входным «минусовым» зажимом, при этом управляющий вывод электронного ключа соединен с выходным выводом управляющей цепи, служащей для формирования управляющих импульсов, скважность которых определяет выходное напряжение блока, «минусовой» вывод питания, которой соединен с входным «минусовым» зажимом, первый вывод обратной связи соединен с первым выводом резистивного датчика тока, а второй и третий выводы обратной связи соединены с выходом цепи обратной связи по напряжению, при этом электронный ограничитель тока содержит выполненный на транзисторе регулирующий электронный элемент, первый силовой вывод которого соединен с входным «плюсовым» зажимом, второй силовой вывод соединен с первым выводом первичной обмотки, а управляющий вывод – со вторым выводом первичной обмотки через последовательно соединенные первый резистор и первый диод, кроме этого электронный ограничитель тока содержит второй резистор, первый вывод которого соединен с первым силовым выводом регулирующего электронного элемента, второй конденсатор, первый вывод которого соединен с управляющим выводом регулирующего электронного элемента, и третий конденсатор, первый и второй выводы которого соединены соответственно с управляющим и вторым силовым выводами регулирующего электронного элемента, отличающийся тем, что в состав электронного ограничителя тока дополнительно введены третий, четвертый, пятый, шестой и седьмой резисторы, второй и третий диоды, стабилитрон и транзистор обратной связи, при этом первый и второй выводы третьего резистора соединены соответственно с управляющим и вторым силовым выводами регулирующего электронного элемента, катод второго диода соединен с коллектором транзистора обратной связи и управляющим выводом регулирующего электронного элемента, а анод – со вторым выводом второго резистора, первый вывод четвертого резистора соединен с входным «плюсовым» зажимом, а второй вывод – с эмиттером транзистора обратной связи и анодом третьего диода, катод которого соединен с входным «минусовым» зажимом, первый вывод пятого резистора соединен с входным «плюсовым» зажимом, а второй вывод – с первым выводом шестого резистора и катодом стабилитрона, анод которого соединен с входным «минусовым» зажимом, второй вывод шестого резистора соединен с базой транзистора обратной связи и первым выводом седьмого резистора, второй вывод которого соединен со вторым выводом второго конденсатора и первым выводом резистивного датчика тока, при этом «минусовой» вывод первого конденсатора соединен со вторым силовым выводом электронного ключа, а «плюсовой» вывод питания управляющей цепи соединен с входным «плюсовым» зажимом.
2. Блок по п.1, отличающийся тем, что цепь обратной связи по напряжению выполнена в виде цепи, соединяющей выходные «плюсовой» и «минусовой» зажимы со вторым и третьим выводами обратной связи управляющей цепи.
РИСУНКИ
|
|