|
(21), (22) Заявка: 2008150933/06, 24.12.2008
(24) Дата начала отсчета срока действия патента:
24.12.2008
(46) Опубликовано: 10.08.2010
(56) Список документов, цитированных в отчете о поиске:
US 2425848 A, 19.08.1947. SU 28541 A, 01.06.1971. SU 1592542 A1, 15.09.1990. SU 637542 A, 18.12.1978. RU 2045679 C1, 10.10.1995. US 2912990 A, 17.11.1959. WO 94/09921 A1, 11.05.1994.
Адрес для переписки:
109428, Москва, 1-й Институтский пр-д, 1, ГНУ ВНИ технологический институт ремонта и эксплуатации машинно-тракторного парка (ГНУ ГОСНИТИ)
|
(72) Автор(ы):
Черноиванов Вячеслав Иванович (RU), Филиппова Елена Михайловна (RU), Каргиев Борис Шамилович (RU), Данков Алексей Алексеевич (RU), Доронин Денис Владимирович (RU), Макаркин Игорь Михайлович (RU), Дараев Андрей Владимирович (RU)
(73) Патентообладатель(и):
Государственное научное учреждение Всероссийский научно-исследовательский технологический институт ремонта и эксплуатации машинно-тракторного парка (ГНУ ГОСНИТИ) (RU)
|
(54) СТЕНД ДЛЯ ОЧИСТКИ МОТОРНОГО МАСЛА И ПРОМЫВКИ СИСТЕМЫ СМАЗКИ ДВИГАТЕЛЕЙ ВНУТРЕННЕГО СГОРАНИЯ
(57) Реферат:
Изобретение относится к технике очистки жидкостей. Стенд содержит смонтированный на ходовой раме и снабженный электроприводом гидронасос 3, подключенный к гидролинии очистки, вход всасывающего участка а и выход нагнетательного участка d которой подключены к гидробаку 19, а нагнетательный участок d снабжен фильтрами 5-7 очистки жидкости. Стенд снабжен трубопроводом b для подключения поддона 15 картера двигателя 14 к всасывающему участку а гидролинии очистки, а также для подачи промывочной жидкости или чистого моторного масла к всасывающему участку а гидролинии очистки, трубопроводом с для подключения его входа к нагнетательному участку d гидролинии очистки перед фильтрами 5-7 при откачке моторного масла из поддона 15 картера двигателя 14 или гидробака 19, а также для подключения нагнетательного участка d гидролинии очистки перед фильтрами 5-7 к гидробаку 19 или входу системы смазки двигателя 14 или поддону 15 картера двигателя 14, трубопроводом f для подключения нагнетательного участка гидролинии очистки за фильтрами 5-7 к входу системы смазки двигателя 14, трубопроводом q для подключения поддона 15 картера двигателя 14 к гидробаку 19 и регулятором 13 давления сжатого воздуха, вход которого предназначен для подключения к источнику сжатого воздуха, а выход – к входу системы смазки двигателя 14 или к нагнетательному участку d гидролинии очистки перед фильтрами 5-7. Такое выполнение уменьшает трудоемкость процессов очистки. 11 з.п. ф-лы, 1 ил.
Изобретение относится к технике очистки жидкостей и может быть использовано для очистки моторного масла и промывки системы смазки двигателей внутреннего сгорания (ДВС).
Известны установки для промывки системы смазки двигателей ОМ-2871А («Каталог оборудования и оснастки пунктов технического обслуживания машинно-тракторного парка», – М.: НТИ ГОСНИТИ, 1972), а также стенды для очистки гидросистем СОГ-903А, СОГ-904А (ТУ 1.9.4.0237-79 Саратовского электроагрегатного завода ПО (СЭПО)).
Указанные установки не соответствуют современным требованиям по очистке и мойке системы смазки ДВС, имеют разомкнутую гидролинию и при очистке и промывке в систему смазки ДВС попадает грязь, пыль и другие посторонние примеси.
Известные стенды не приспособлены для одновременной откачки моторного масла из поддона картера двигателей и очистки масла по замкнутому контуру.
В качестве наиболее близкого аналога заявленного изобретения принят стенд очистки гидросистемы СОГ-904А, состоящий из корпуса, двух баков, гидроцентрифуги-насоса типа ГЦН, кранов для отбора масла, всасывания и нагнетания его в гидросистему, приемного штуцера для приема масла в бак, маслоохладителя для охлаждения масла, установленного внутри бака, всасывающего и напорного шлангов, которые соединяются с входным и выходными отверстиями центрифуги-насоса.
Известный стенд также не отвечает современным требованиям промывки и очистки системы смазки ДВС – невозможно промыть поддон картера ДВС без его дополнительной разборки.
Задачей настоящего изобретения является уменьшение трудоемкости процессов очистки находящегося в ДВС моторного масла и промывки системы смазки ДВС при обеспечении требуемого качества очистки моторного масла и промывки системы смазки.
Решение указанной задачи достигается тем, что стенд для очистки моторного масла и промывки системы смазки двигателя внутреннего сгорания, содержащий смонтированный на ходовой раме и снабженный электроприводом гидронасос, подключенный к гидролинии очистки, вход всасывающего участка и выход нагнетательного участка которой подключены к гидробаку, а нагнетательный участок снабжен по меньшей мере одним фильтром тонкой очистки жидкости, согласно настоящему изобретению снабжен трубопроводом для подключения поддона картера двигателя к всасывающему участку гидролинии очистки, отводящим трубопроводом, вход которого предназначен для подключения к нагнетательному участку гидролинии очистки перед фильтром при откачке моторного масла из поддона картера двигателя или гидробака, трубопроводом для подачи промывочной жидкости или чистого моторного масла к всасывающему участку гидролинии очистки, трубопроводом для подключения нагнетательного участка гидролинии очистки перед фильтром к гидробаку или входу системы смазки двигателя или поддону картера двигателя, трубопроводом для подключения нагнетательного участка гидролинии очистки за фильтром к входу системы смазки двигателя, трубопроводом для подключения поддона картера двигателя к гидробаку и регулятором давления сжатого воздуха, вход которого предназначен для подключения к источнику сжатого воздуха, а выход – к входу системы смазки двигателя или к нагнетательному участку гидролинии очистки перед фильтром.
Кроме того, указанные трубопроводы преимущественно выполнены съемными.
Нагнетательный участок гидролинии очистки может быть снабжен предохранительным клапаном.
Нагнетательный участок гидролинии очистки может быть снабжен фильтром грубой очистки, установленным перед фильтром тонкой очистки.
Нагнетательный участок гидролинии очистки может быть снабжен по меньшей мере одним дополнительным фильтром тонкой очистки, включенным в гидролинию параллельно основному, для обеспечения очистки рабочей жидкости при различных режимах работы в соответствии с величиной подачи и давлением рабочей жидкости в нагнетательном участке.
Фильтры тонкой очистки выполнены предпочтительно в виде реактивной масляной центрифуги полнопоточного типа.
Гидробак может быть снабжен датчиком чистоты рабочей жидкости, датчиком уровня рабочей жидкости, датчиком температуры и электронагревателем рабочей жидкости. Датчик температуры может быть электрически связан с включателем электронагревателя для поддержания заданной температуры рабочей жидкости в гидробаке.
Кроме того, стенд по настоящему изобретению преимущественно снабжен счетчиком жидкости для измерения количества рабочей жидкости, закачиваемой во вход системы смазки двигателя или в поддон картера двигателя или в гидробак.
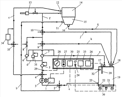
Конструкция заявленного стенда поясняется представленной на чертеже гидравлической схемой.
Стенд содержит ходовую раму, опирающуюся на четыре колеса (не показана). На раме установлен электропривод в виде многоскоростного электродвигателя 1, приводной вал которого через муфту соединен с валом гидронасоса 3. Входное отверстие гидронасоса 3 сообщается с гидробаком 19 через трехходовой кран 2 и всасывающий участок а гидролинии очистки. Выходное отверстие гидронасоса 3 подключено к нагнетательному участку d гидролинии очистки, снабженному трехходовым краном 4, фильтром грубой очистки 5 с перепускным клапаном, а также двумя фильтрами тонкой очистки 6 и 7 в виде реактивных масляных центрифуг, включенных в гидролинию параллельно. Выходные отверстия фильтров 6, 7 соединены с трехходовыми кранами 8, 9 соответственно. Кроме того, нагнетательный участок d снабжен предохранительным клапаном 31 для ограничения давления в гидролинии, а также датчиком давления 29, электрически соединенным с указателем давления 28, показывающим давление, поддерживаемое в нагнетательном участке d предохранительным клапаном 31. Сливные каналы предохранительного клапана 31 и фильтров тонкой очистки 6, 7 соединены со сливной гидролинией e, по которой происходит слив рабочей жидкости в гидробак 19 при срабатывании клапана 31. Трехходовые краны 8 и 9 подключены к трехходовому крану 10, который может быть присоединен к трубопроводу (гидрошлангу) для подключения нагнетательного участка d гидролинии очистки за фильтрами 6, 7 к входу системы смазки двигателя 14 через переходник 12 при промывке системы смазки двигателя 14 или к гидробаку 19 через трубопровод (гидрошланг) j при очистке моторного масла или промывочной жидкости.
К нагнетательному участку d после крана 10 подсоединяется регулятор 13 давления сжатого воздуха в виде пневматического редукционного клапана с краном для удаления сжатым воздухом остатков промывочной жидкости из системы смазки двигателя 14 и гидролинии очистки.
К нагнетательному участку d через кран 4 подключен трехходовой кран 35, к которому подсоединен счетчик 34 жидкости (расходомер) для измерения количества рабочей жидкости при закачке чистого моторного масла в систему смазки двигателя 14 (на вход системы смазки через переходник 12 или в поддон 15 картера двигателя 14 через переходник 11) или при сливе моторного масла без очистки из поддона 15 картера в гидробак 19 с учетом количества сливаемого масла.
При промывке и очистке системы смазки двигателя 14 переходник 16 поддона 15 картера подключен к штуцеру 18 гидробака 19 посредством трубопровода (гидрошланга) q для подключения поддона картера двигателя 14 к гидробаку 19.
Гидробак 19 снабжен одним или несколькими электронагревателями (ТЭНами) 21 рабочей жидкости, которые управляются тумблером 24. Имеется сигнализатор 25 включения электронагревателей 21. Кроме того, гидробак 19 снабжен датчиком 22 температуры рабочей жидкости с указателем 30, датчиком 20 уровня рабочей жидкости с указателем 26 и датчиком 32 чистоты рабочей жидкости с указателем 33. Гидробак 19 имеет также входные штуцеры 17, 18, расходный штуцер 23 и сливное отверстие с пробкой 36.
При этом электронагреватели 21 и датчик 22 температуры расположены ниже уровня расходного штуцера 23 на 50 мм для предохранения электронагревателей 21 от перегорания, а высота расположения расходного штуцера от дна гидробака составляет до 150 мм, поэтому датчик 22 и электронагреватели 21 постоянно погружены в рабочую жидкость.
Как указано выше, стенд по настоящему изобретению имеет в своем составе трубопровод для подключения поддона картера двигателя к всасывающему участку гидролинии очистки, отводящий трубопровод с, вход которого предназначен для подключения к нагнетательному участку гидролинии очистки перед фильтром при откачке моторного масла из поддона картера двигателя или гидробака, трубопровод b для подачи промывочной жидкости или чистого моторного масла к всасывающему участку гидролинии очистки, трубопровод с для подключения нагнетательного участка гидролинии очистки перед фильтром к гидробаку или входу системы смазки двигателя или поддону картера двигателя, а также ранее упомянутые трубопровод f для подключения нагнетательного участка гидролинии очистки за фильтром к входу системы смазки двигателя и трубопровод q для подключения поддона картера двигателя к гидробаку.
На практике некоторые из указанных трубопроводов конструктивно могут быть совмещены в одном трубопроводе, который будет выполнять функции нескольких трубопроводов при использовании соответствующих переходников для подключения этого трубопровода к требуемым элементам стенда и двигателя 14, система смазки которого будет очищаться на стенде. Так, например, функции трубопровода для подключения поддона картера двигателя 14 к всасывающему участку а гидролинии очистки и трубопровода для подачи промывочной жидкости или чистого моторного масла к всасывающему участку а гидролинии очистки может выполнять один трубопровод (гидрошланг), обозначенный на чертеже позицией b, а функции отводящего трубопровода, вход которого предназначен для подключения к нагнетательному участку d гидролинии очистки перед фильтрами при откачке моторного масла из поддона картера двигателя 14 или гидробака 19, и функции трубопровода для подключения нагнетательного участка d гидролинии очистки перед фильтрами к гидробаку 19 или входу системы смазки двигателя 14 или поддону картера двигателя может выполнять другой трубопровод, обозначенный на чертеже позицией c.
Предлагаемый стенд работает следующим образом.
Предлагаемый стенд может работать в пяти основных режимах, которые перечислены ниже в связи с описанием работы стенда в каждом режиме.
1. Откачка моторного масла без его очистки из поддона картера двигателя и закачка масла в отдельный контейнер (бочку) или гидробак стенда.
Устанавливают стенд возле двигателя машины. Запускают ДВС, за счет чего моторное масло в поддоне 15 перемешивается. Измеряют загрязненность масла в поддоне 15, для чего можно использовать датчик 32, извлеченный из гидробака 19. После перемешивания масла измерительной пипеткой забирают немного масла из поддона 15 и несколькими каплями масла замасливают отверстие датчика 32. Если загрязненность моторного масла превышает 20-й класс чистоты и имеется сильное обводнение, масло необходимо откачать в отдельный контейнер (бочку) для отработанного масла.
Для откачки масла один конец трубопровода b присоединяют к крану 2, установив этот кран в открытое положение, а другой конец трубопровода b с трубчатым наконечником через переходник 11 опускают в поддон 15 через заливную горловину. Один конец трубопровода с соединяют с краном 35, минуя счетчик 34, а другой конец опускают в контейнер (бочку), на чертеже не показано. Кнопкой 27 включают электродвигатель 1 стенда, и отработанное моторное масло из поддона 15 откачивается в контейнер (бочку). Для откачки масла из поддона 15 в гидробак 19 конец трубопровода c соединяют со штуцером 18 гидробака 19. Таким образом, отработанное моторное масло в данном режиме работы стенда движется по следующему пути: поддон 15 – трубопровод b – кран 2 – гидронасос 3 – кран 4 – кран 35 – трубопровод с – контейнер (бочка) или гидробак 19.
2. Откачка моторного масла из поддона картера в гидробак стенда с очисткой масла
Если загрязненность моторного масла в пределах 17-го класса чистоты, его откачивают из поддона картера в гидробак, очищают и сливают в отдельный контейнер (бочку).
Один конец трубопровода b соединяют с краном 2, а другой конец – с переходником 11 и опускают в заливную горловину поддона 15 картера. Один конец трубопровода j соединяют с краном 10, а другой конец – со штуцером 18 гидробака 19. Краны 8, 9 и 10 устанавливают так, чтобы очищаемое масло через фильтры 5, 6, 7 сливалось в гидробак 19. Запускают электродвигатель 1 стенда и откачивают масло из поддона 15 в гидробак 19, при этом масло движется по следующему пути: поддон 15 – переходник 11 – трубопровод b – кран 2 – гидронасос 3 – фильтры 5-7 – краны 8-10 – трубопровод j – гидробак 19.
Останавливают электродвигатель 1, отсоединяют один конец трубопровода b от крана 2, другой конец этого трубопровода вынимают из заливной горловины поддона 15. Кран 2 устанавливают в такое положение, чтобы гидронасос 3 подключить через всасывающий участок а гидролинии к расходному штуцеру 23 гидробака 19. Далее включают тумблер 24 для подачи напряжения к электронагревателям 21 и прогревают моторное масло в гидробаке 19 до температуры 50±5°С, наблюдая за показаниями указателя 30 датчика 22 температуры.
Запускают электродвигатель 1 и очищают моторное масло, периодически проверяя его чистоту в гидробаке 19. В процессе очистки масло движется по следующему замкнутому циклу: гидробак 19 – нагнетательный участок a – гидронасос 3 – фильтры 5-7 – краны 8-10 – трубопровод; – гидробак 19. Очистку продолжают до тех пор, пока чистота моторного масла не достигнет 13-го класса. Затем необходимо откачать очищенное моторное масло из гидробака 19 в контейнер (бочку). Для этого к крану 35 подсоединяют один конец трубопровода с, другой конец которого опускают в контейнер (бочку). Положение кранов 4 и 35 устанавливают на слив моторного масла в трубопровод с. Запускают электродвигатель 1 и откачивают очищенное моторное масло из гидробака 19 в контейнер (бочку).
3. Промывка системы смазки двигателя промывочной жидкостью с ее очисткой или без очистки
Сначала закачивают промывочную жидкость из контейнера (бочки) в гидробак 19 стенда. Для этого один конец трубопровода b присоединяют к крану 2, а другой конец опускают в контейнер (бочку) для промывочной жидкости. Один конец трубопровода c присоединяют к крану 35 (при этом кран 35 устанавливают в положение подачи промывочной жидкости непосредственно в трубопровод с, минуя счетчик 34) или к выходному штуцеру счетчика 34 (тогда кран 35 устанавливают в положение пропуска промывочной жидкости через счетчик 34), а другой конец – к штуцеру 18 гидробака. Кран 2 устанавливают в положение подачи жидкости из трубопровода b, а кран 4 – в положение подачи жидкости к крану 35. Запускают электродвигатель 1 и закачивают необходимое количество промывочной жидкости в гидробак 19, наблюдая за степенью наполнения гидробака 19 с помощью указателя 26 датчика 20 уровня или по показаниям счетчика 34.
Далее кран 2 устанавливают в положение подачи промывочной жидкости из гидробака 19, а кран 4 – в положение подачи жидкости к фильтру 5. Краны 8-10 устанавливают так, чтобы промывочная жидкость поступала в трубопровод , один конец которого присоединен к крану 10, а другой – ко входу системы смазки двигателя через переходник 12. Трубопроводом q переходник 16 поддона 15 подключают к штуцеру 18 гидробака 19.
Включают электронагреватели 21 и прогревают промывочную жидкость в гидробаке 19 до температуры 50±5°С, следя за показаниями указателя 30 датчика 22 температуры.
Запускают электродвигатель 1 и промывают систему смазки ДВС промывочной жидкостью, периодически проворачивая коленвал двигателя на пусковых оборотах. При этом промывочная жидкость движется по следующему замкнутому контуру: гидробак 19 – гидронасос 3 – фильтры 5-7 – краны 8, 9 – кран 10 – трубопровод f – двигатель 14 – переходник 16 – трубопровод q – гидробак 19.
В том случае, если пропускная способность системы смазки небольшая, можно часть промывочной жидкости после фильтров 8, 9 отводить непосредственно в гидробак 19, минуя двигатель 14. Для этого кран 9 с помощью трубопровода k подключают к штуцеру 18 гидробака 19. Кран 9 устанавливают в положение подачи жидкости в гидробак 19, тогда одна часть очищаемой промывочной жидкости поступает на промывку системы смазки ДВС, а другая часть сливается в гидробак 19.
В ходе промывки периодически проверяют чистоту промывочной жидкости с помощью датчика 32. Если загрязненность промывочной жидкости в гидробаке 19 будет соответствовать 13-му классу чистоты, то система смазки считается промытой и очищенной от загрязнений.
4. Очистка системы смазки двигателя или гидросистемы стенда от остатков промывочной жидкости с использованием сжатого воздуха
Для очистки системы смазки ДВС от остатков промывочной жидкости регулятор 13 давления сжатого воздуха подключает к источнику сжатого воздуха (на чертеже не показан). Кран 10 устанавливают так, чтобы сжатый воздух не поступал в нагнетательный участок d гидролинии очистки. Регулятором 13 устанавливают требуемую величину давления сжатого воздуха в системе смазки ДВС. Кран регулятора 13 открывают и сжатый воздух по трубопроводу , подсоединенному к переходнику 12, поступает во вход системы смазки ДВС. Затем отдельно очищается от остатков промывочной жидкости поддон 15 картера, для чего трубопровод с наконечником опускают через заливную горловину внутрь поддона 15, предварительно отсоединив этот трубопровод от переходника 12. В процессе очистки системы смазки ДВС сжатый воздух движется по следующему пути: регулятор 13 – трубопровод – ДВС (через переходник 12 или заливную горловину поддона 15) – переходник 16 – трубопровод q – гидробак 19. Очистку продолжают до тех пор, пока капли промывочной жидкости не перестанут выделяться через конец трубопровода q, подсоединенного к штуцеру 18 гидробака 19.
Очищают гидросистему стенда от промывочной жидкости. Для этого один конец одного из трубопроводов, например трубопровода с, подключают к крану регулятора 13, а другой конец – к крану 35. Кран 10 подключают через трубопровод j к штуцеру 18 гидробака 19. Краны 4, 8-10 устанавливают так, чтобы сжатый воздух нагнетался через нагнетательный участок d в гидробак 19. Таким образом, сжатый воздух при очистке гидросистемы стенда движется по следующему пути: регулятор 13 – трубопровод c – кран 35 – кран 4 – фильтры 5-7 – краны 8-10 – трубопровод j – гидробак 19.
5. Закачка чистого моторного масла в поддон картера двигателя
К крану 2 присоединяют один конец трубопровода b, другой конец которого опускают в контейнер (бочку) для чистого заправочного масла. Кран 2 устанавливают в положение подачи масла из трубопровода b. Один конец трубопровода с соединяют со входом системы смазки ДВС через переходник 12 или с переходником 11 поддона 15 картера, а другой конец – с выходным штуцером счетчика 34 жидкости. Кран 35 устанавливают в положение, чтобы масло в систему смазки ДВС прокачивалось через счетчик. Включают электродвигатель 1 и закачивают необходимое количество масла в систему смазки ДВС, наблюдая за показаниями счетчика 34 жидкости.
Пример.
Для очистки моторного масла и промывки системы смазки двигателя предложенный стенд подсоединили к дизелю Д-240 трактора МТЗ-80.
Испытания предложенного стенда показали, что откачка моторного масла из поддона картера в контейнер (бочку) для хранения масла осуществляется за 0,65 минуты. Откачка моторного масла с очисткой и закачкой в гидробак стенда возможна, при этом очистка масла происходит с изменением его чистоты от 17-го до 13-го класса чистоты при многократной замкнутой циркуляции масла в гидросистеме стенда.
Возможно проводить промывку системы смазки двигателя промывочной жидкостью с последующей ее очисткой по замкнутому циклу.
Проведенные испытания также показали, что очистка системы смазки двигателя и гидросистемы стенда с использованием сжатого воздуха возможна, при этом каналы системы смазки ДВС и гидросистемы стенда полностью освобождаются от остатков промывочной жидкости.
Установлено, что закачка рабочей жидкости (масла) из контейнера (бочки) в поддон картера ДВС или в гидробак стенда через счетчик (расходомер) жидкости возможна с точностью подачи до 0,1 литра.
Таким образом, испытания предложенного стенда показали, что он позволяет проводить очистку системы смазки ДВС без его разборки, что снижает трудоемкость работ, при этом обеспечивается необходимое качество очистки.
Формула изобретения
1. Стенд для очистки моторного масла и промывки системы смазки двигателя внутреннего сгорания, содержащий смонтированный на ходовой раме и снабженный электроприводом гидронасос, подключенный к гидролинии очистки, вход всасывающего участка и выход нагнетательного участка которой подключены к гидробаку, а нагнетательный участок снабжен по меньшей мере одним фильтром тонкой очистки жидкости, отличающийся тем, что он снабжен трубопроводом для подключения поддона картера двигателя к всасывающему участку гидролинии очистки, отводящим трубопроводом, вход которого предназначен для подключения к нагнетательному участку гидролинии очистки перед фильтром при откачке моторного масла из поддона картера двигателя или гидробака, трубопроводом для подачи промывочной жидкости или чистого моторного масла к всасывающему участку гидролинии очистки, трубопроводом для подключения нагнетательного участка гидролинии очистки перед фильтром к гидробаку или входу системы смазки двигателя или поддону картера двигателя, трубопроводом для подключения нагнетательного участка гидролинии очистки за фильтром к входу системы смазки двигателя, трубопроводом для подключения поддона картера двигателя к гидробаку и регулятором давления сжатого воздуха, вход которого предназначен для подключения к источнику сжатого воздуха, а выход – к входу системы смазки двигателя или к нагнетательному участку гидролинии очистки перед фильтром.
2. Стенд по п.1, отличающийся тем, что трубопроводы выполнены съемными.
3. Стенд по п.1, отличающийся тем, что нагнетательный участок гидролинии очистки снабжен предохранительным клапаном.
4. Стенд по п.1, отличающийся тем, что нагнетательный участок гидролинии очистки снабжен фильтром грубой очистки, установленным перед фильтром тонкой очистки.
5. Стенд по п.1, отличающийся тем, что нагнетательный участок гидролинии очистки снабжен по меньшей мере одним дополнительным фильтром тонкой очистки, включенным в гидролинию параллельно основному, для обеспечения очистки рабочей жидкости при различных режимах работы в соответствии с величиной подачи и давлением рабочей жидкости в нагнетательном участке.
6. Стенд по п.1 или 5, отличающийся тем, что фильтр или фильтры тонкой очистки выполнены в виде реактивной масляной центрифуги полнопоточного типа.
7. Стенд по п.1, отличающийся тем, что гидробак снабжен датчиком чистоты рабочей жидкости.
8. Стенд по п.1, отличающийся тем, что гидробак снабжен датчиком уровня рабочей жидкости.
9. Стенд по п.1, отличающийся тем, что гидробак снабжен датчиком температуры.
10. Стенд по п.1, отличающийся тем, что гидробак снабжен электронагревателем рабочей жидкости.
11. Стенд по п.9 или 10, отличающийся тем, что датчик температуры электрически связан с включателем электронагревателя для поддержания заданной температуры рабочей жидкости в гидробаке.
12. Стенд по п.1, отличающийся тем, что он снабжен счетчиком жидкости для измерения количества рабочей жидкости, закачиваемой во вход системы смазки двигателя или в поддон картера двигателя или в гидробак.
РИСУНКИ
|