Патент на изобретение №2392432

Published by on




РОССИЙСКАЯ ФЕДЕРАЦИЯ



ФЕДЕРАЛЬНАЯ СЛУЖБА
ПО ИНТЕЛЛЕКТУАЛЬНОЙ СОБСТВЕННОСТИ,
ПАТЕНТАМ И ТОВАРНЫМ ЗНАКАМ
(19) RU (11) 2392432 (13) C1
(51) МПК

E21C41/18 (2006.01)
E21B43/295 (2006.01)

(12) ОПИСАНИЕ ИЗОБРЕТЕНИЯ К ПАТЕНТУ

Статус: по данным на 18.08.2010 – действует

(21), (22) Заявка: 2009106360/03, 24.02.2009

(24) Дата начала отсчета срока действия патента:

24.02.2009

(46) Опубликовано: 20.06.2010

(56) Список документов, цитированных в отчете о
поиске:
КРЕЙНИН Е.В. Возможен ли экологически чистый углеэнергетический комплекс. Уголь, N1, 2008, с.38-40. SU 41507 А1, 28.02.1935. SU 1737122 A1, 30.05.1992. RU 2077932 C1, 27.04.1997. RU 2096626 C1, 20.11.1997. RU 2196182 C2, 10.01.2003. RU 2278254 C1, 20.06.2006. BE 1015949 A3, 06.12.2005.

Адрес для переписки:

650610, г.Кемерово, ГСП-610, ул. Рукавишникова, 21, Институт угля и углехимии СО РАН, Б.А. Анферову

(72) Автор(ы):

Анферов Борис Алексеевич (RU),
Кузнецова Людмила Васильевна (RU)

(73) Патентообладатель(и):

Учреждение Российской академии наук Институт угля и углехимии Сибирского отделения РАН (ИУУ СО РАН) (RU)

(54) СПОСОБ КОМПЛЕКСНОГО ОСВОЕНИЯ УГОЛЬНОГО МЕСТОРОЖДЕНИЯ

(57) Реферат:

Изобретение относится к горному делу, в частности к комплексному освоению угольных месторождений при подземной газификации угля, и может быть использовано для получения продуктов подземной газификации угля, теплоносителя с заданными параметрами и для попутной добычи мышьяка. По выходе из скважины генераторный газ сначала охлаждают до температуры не ниже температуры конденсации газообразного мышьяка и при этом получают тепловую энергию для системы теплоснабжения. Затем его промывают в воде с охлаждением до температуры значительно ниже температуры конденсации газообразного мышьяка и регулируют конденсацию мышьяка и его соединений, при этом получают очищенный газ и раствор различных соединений мышьяка. Далее раствор соединений мышьяка подвергают выпариванию, при этом получают водяной пар и твердые соединения мышьяка. Затем водяной пар конденсируют, получая тепловую энергию для системы горячего водоснабжения, а конденсат направляют на промывку газа. Изобретение позволяет повысить эффективность освоения месторождений и снизить вредное воздействие на окружающую среду. 1 ил.

Предполагаемое изобретение относится к горному делу, в частности к комплексному освоению угольного месторождения при подземной газификации угля, и может быть использовано для получения продуктов подземной газификации угля, теплоносителя с заданными параметрами и в качестве способа попутной добычи мышьяка.

Известен способ комплексного освоения угольного месторождения, включающий деление месторождения на блоки, бурение дегазационных и дренажных скважин, предварительную дегазацию угольных пластов и подземную газификацию угля, с выдачей на поверхность продуктов дегазации пластов и газификации угля [1]. Недостатком этого способа является то, что многие полезные и токсичные компоненты, в частности мышьяк и его соединения [2], в процессе подземной газификации угля переходят в газообразное состояние и в дальнейшем никак не улавливаются и не извлекаются, снижая тем самым эффективность освоения угольного месторождения и загрязняя окружающую среду.

Наиболее близким аналогом, принятым в качестве прототипа, является способ комплексного освоения угольного месторождения, включающий бурение системы гидравлически связанных скважин, осуществление через них гидродинамического и огневого воздействия на угольный пласт, получение сырого генераторного газа, охлаждение его до температуры ниже температуры конденсации компонентов, входящих в состав сырого газа, и получение вместе с очищенным газом других полезных компонентов [3].

Недостатком прототипа является то, что при подземной газификации угля мышьяк, входящий в состав угольных пластов, переходит в газообразное состояние и выходит из скважин с продуктами подземной газификации угля в виде мышьяка и его соединений. Мышьяк и его соединения являются ценными химическими компонентами, входящими в состав продуктов подземной газификации, с одной стороны, и токсичными, с другой. Прототип не позволяет выделить из продуктов подземной газификации угля мышьяк и его соединения как ценные компоненты и очистить эти продукты от мышьяка и его соединений как от токсичного компонента.

Этот недостаток, с одной стороны, снижает эффективность комплексного освоения угольного месторождения, с другой – не позволяет снизить вредное воздействие на окружающую среду.

Целью изобретения является повышение эффективности комплексного освоения угольного месторождения за счет попутной добычи ценного компонента – мышьяка и его соединений, и снижение вредного воздействия на окружающую среду за счет очистки продуктов подземной газификации угля от токсичного компонента – мышьяка и его соединений.

Поставленная цель достигается тем, что в способе комплексного освоения угольного месторождения, включающем бурение системы гидравлически связанных скважин, осуществление через них гидродинамического и огневого воздействия на угольный пласт, получение сырого генераторного газа, охлаждение его до температуры ниже температуры конденсации компонентов, входящих в состав сырого газа, и получение вместе с очищенным газом других полезных компонентов, по выходе из скважины генераторный газ охлаждают до температуры не ниже температуры конденсации газообразного мышьяка, при этом получают тепловую энергию для системы теплоснабжения; затем его промывают в воде с охлаждением до температуры значительно ниже температуры конденсации газообразного мышьяка и регулируют конденсацию мышьяка и его соединений, при этом получают очищенный газ и раствор различных соединений мышьяка; далее раствор соединений мышьяка подвергают выпариванию, при этом получают водяной пар и твердые соединения мышьяка; затем водяной пар конденсируют, получая тепловую энергию для системы горячего водоснабжения, а конденсат направляют на промывку газа.

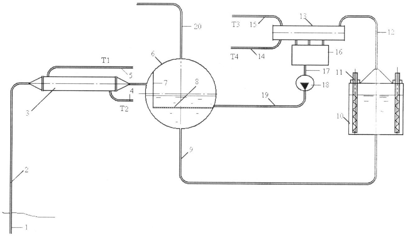
Способ поясняется схемой первичной обработки продуктов подземной газификации угля.

Способ комплексного освоения угольного месторождения может быть реализован следующим образом. Скважину 1 трубопроводом 2 соединяют с теплообменным аппаратом 3, включенным в систему теплоснабжения посредством трубопроводов 4 (Т2) и 5 (Т1). Далее по ходу продуктов подземной газификации устанавливают горизонтальную цилиндрическую емкость 6, примерно наполовину заполненную водой. Во внутреннем пространстве емкости 6 установлен вертикально глухой щит 7, предотвращающий свободное поступление продуктов подземной газификации в газовое пространство и направляющий их в водное пространство емкости 6. К нижнему краю глухого щита 7 и к торцам горизонтальной емкости 6 приварен погружной дырчатый щит 8.

Нижнюю точку емкости 6 посредством трубопровода 9 соединяют с испарителем 10, снабженным сменными нагревательными элементами 11. Паровое пространство осадителя 10 трубопроводом 12 соединяют с конденсатором 13, включенным в систему горячего водоснабжения трубопроводами 14 (Т4) и 15 (Т3). Выходной патрубок конденсатора 13 связан с конденсатным баком 16, который, в свою очередь, трубопроводами 17 и 19 с насосом 18 связан с водным объемом горизонтальной емкости 6.

Схема первичной обработки газообразных продуктов подземной газификации угля работает следующим образом. Горячие продукты подземной газификации по трубопроводу 2 поступают в теплообменный аппарат 3, где отдают часть теплоты воде системы теплоснабжения Т1-Т2. С пониженной температурой (не ниже температуры конденсации паров мышьяка) продукты подземной газификации поступают в горизонтальную емкость 6 в пространство между стенкой емкости и глухим щитом 7. Глухим щитом 7 газообразные продукты направляются в водное пространство – под погружной дырчатый щит 8. Дырчатый щит 8, имеющий большое количество отверстий малого диаметра, распределяет объем газообразных продуктов по всей своей площади и пропускает его большим количеством мелких пузырьков к поверхности воды. Проходя слой воды от дырчатого щита 8 до поверхности воды, газообразные продукты охлаждаются до температуры значительно ниже температуры конденсации паров мышьяка. Газообразный мышьяк и его соединения, содержащиеся в продуктах подземной газификации угля, конденсируются и растворяются в воде.

Поскольку площадь дырчатого щита 8 во время работы не может быть изменена, то для регулирования температуры охлаждения газообразных продуктов подземной газификации угля предлагается, во-первых, подавать в емкость 6 воду с пониженной температурой, во-вторых, использовать возможность изменения толщины слоя воды от дырчатого щита 8 до поверхности, определяемой соотношением количеств воды, покидающей горизонтальную емкость 6, и воды, подаваемой в нее. Увеличением толщины слоя воды достигают требуемого уровня снижения температуры газа, а следовательно – увеличения уровня конденсации газообразного мышьяка и его соединений, т.е. увеличения степени улавливания мышьяка и его соединений из продуктов подземной газификации угля.

По трубопроводу 9 водный раствор мышьяка и его соединений поступает в испаритель 10, в котором за счет снижения давления до атмосферного происходит кипение водного раствора. При этом за счет испарения воды концентрация соединений мышьяка в водном объеме испарителя непрерывно повышается. Для поддержания кипения водного раствора в испарителе 10 включают нагревательные элементы 11. За счет повышенной температуры поверхности нагревательного элемента на его стенке кристаллизуются мышьяк и его соединения. По мере увеличения слоя кристаллов мышьяка и его соединений на нагревательных элементах, последние меняют на чистые по очереди, выводя мышьяк и его соединения из циркуляционного контура.

Пар, образовавшийся в испарителе 10, трубопроводом 12 направляется в конденсатор 13, в котором отдает теплоту системе горячего водоснабжения (Т3-Т4), вследствие чего конденсируется и в виде конденсата поступает в конденсатный бак 16. Далее конденсат насосом 18 по трубопроводам 17 и 19 направляют в водный объем горизонтальной емкости 6.

Очищенные от мышьяка и его соединений и охлажденные продукты подземной газификации угля из горизонтальной емкости 6 по трубопроводу 20 направляются для использования в качестве топлива или сырья химического производства.

Достигаемый эффект носит двоякий характер: с одной стороны, он состоит в том, что способ позволяет получить ценное вещество – мышьяк или сырье для его получения, с другой – он позволяет очистить продукты подземной газификации угля, а следовательно и продукты их сжигания, от токсичного вещества, каковым является мышьяк и его соединения. То есть заявляемый способ позволяет повысить эффективность комплексного освоения угольного месторождения и снизить экологическую напряженность в осваиваемом регионе, а это и есть цель изобретения.

Источники информации

1. Способ получения электроэнергии при бесшахтной углегазификации и/или подземном углесжигании / Патент РФ 2100588, опубл. 1997.12.27 (аналог).

2. Юдович Я.Э., Кетрис М.П. Токсичные элементы-примеси в ископаемых углях. Екатеринбург: УрО РАН, 2005, с.445.

3. Крейнин Е.В. Возможен ли экологически чистый углеэнергетический комплекс / Уголь, 1-2008, с.38-40 (прототип).

Формула изобретения

Способ комплексного освоения угольного месторождения, включающий бурение системы гидравлически связанных скважин, осуществление через них гидродинамического и огневого воздействия на угольный пласт, получение сырого генераторного газа, охлаждение его до температуры ниже температуры конденсации компонентов, входящих в состав сырого газа, и получение вместе с очищенным газом других полезных компонентов, отличающийся тем, что по выходе из скважины генераторный газ охлаждают до температуры не ниже температуры конденсации газообразного мышьяка, при этом получают тепловую энергию для системы теплоснабжения; затем его промывают в воде с охлаждением до температуры значительно ниже температуры конденсации газообразного мышьяка и регулируют конденсацию мышьяка и его соединений, при этом получают очищенный газ и раствор различных соединений мышьяка; далее раствор соединений мышьяка подвергают выпариванию, при этом получают водяной пар и твердые соединения мышьяка; затем водяной пар конденсируют, получая тепловую энергию для системы горячего водоснабжения, а конденсат направляют на промывку газа.

РИСУНКИ

Categories: BD_2392000-2392999