Патент на изобретение №2392431

Published by on




РОССИЙСКАЯ ФЕДЕРАЦИЯ



ФЕДЕРАЛЬНАЯ СЛУЖБА
ПО ИНТЕЛЛЕКТУАЛЬНОЙ СОБСТВЕННОСТИ,
ПАТЕНТАМ И ТОВАРНЫМ ЗНАКАМ
(19) RU (11) 2392431 (13) C1
(51) МПК

E21C41/18 (2006.01)

(12) ОПИСАНИЕ ИЗОБРЕТЕНИЯ К ПАТЕНТУ

Статус: по данным на 18.08.2010 – действует

(21), (22) Заявка: 2009106545/03, 24.02.2009

(24) Дата начала отсчета срока действия патента:

24.02.2009

(46) Опубликовано: 20.06.2010

(56) Список документов, цитированных в отчете о
поиске:
КРЕЙНИН Е.В. Возможен ли экологически чистый углеэнергетический комплекс. Уголь, N1, 2008, с.38-40. SU 1737122 А1, 30.05.1992. SU 1428764 A1, 07.10.1988. RU 2278254 С1, 20.06.2006. RU 2065039 C1, 10.08.1996. RU 2096626 C1, 20.11.1997.

Адрес для переписки:

650610, г.Кемерово, ГСП-610, ул. Рукавишникова, 21, Институт угля и углехимии СО РАН, Б.А. Анферову

(72) Автор(ы):

Анферов Борис Алексеевич (RU),
Кузнецова Людмила Васильевна (RU)

(73) Патентообладатель(и):

Институт угля и углехимии Сибирского отделения Российской академии наук (ИУУ СО РАН) (RU)

(54) СПОСОБ КОМПЛЕКСНОГО ОСВОЕНИЯ УГОЛЬНОГО МЕСТОРОЖДЕНИЯ

(57) Реферат:

Изобретение относится к горному делу, в частности к комплексному освоению угольного месторождения при подземной газификации угля, и может быть использовано для получения продуктов подземной газификации угля, теплоносителя с заданными параметрами и для попутной добычи ртути. По выходе из скважины генераторный газ сначала охлаждают до температуры не ниже температуры конденсации газообразной ртути и при этом получают тепловую энергию для системы теплоснабжения. Затем его охлаждают до температуры значительно ниже температуры конденсации паров ртути и регулируют выход жидкой ртути при ее конденсации, при этом получают частично очищенный газ и греющий теплоноситель. Из греющего теплоносителя выделяют жидкую ртуть, после чего теплоноситель охлаждают и при этом получают тепловую энергию для системы горячего водоснабжения и частично охлажденный теплоноситель. В частично охлажденный теплоноситель вводят специальный реагент – гипохлорит натрия – до образования раствора, которым обрабатывают частично очищенный газ и при этом получают очищенный от ртути газ и твердые продукты взаимодействия ртути с раствором гипохлорита натрия, которые направляют на рециклинг. Изобретение позволяет повысить эффективность освоения за счет попутной добычи ртути, снизить вредное воздействие на окружающую среду. 1 ил.

Изобретение относится к горному делу, в частности к комплексному освоению угольного месторождения при подземной газификации угля, и может быть использовано для получения продуктов подземной газификации угля, теплоносителя с заданными параметрами и в качестве способа попутной добычи ртути.

Известен способ комплексного освоения угольного месторождения, включающий деление месторождения на блоки, бурение дегазационных и дренажных скважин, предварительную дегазацию угольных пластов и подземную газификацию угля с выдачей на поверхность продуктов дегазации пластов и газификации угля [1]. Недостатком этого способа является то, что многие полезные и токсичные компоненты, в частности ртуть [2], в процессе подземной газификации угля переходят в газообразное состояние и в дальнейшем никак не улавливаются и не извлекаются, снижая тем самым эффективность освоения угольного месторождения и загрязняя окружающую среду.

Наиболее близким аналогом, принятым в качестве прототипа, является способ комплексного освоения угольного месторождения, включающий бурение системы гидравлически связанных скважин, осуществление через них гидродинамического и огневого воздействия на угольный пласт, получение сырого генераторного газа, охлаждение его до температуры ниже температуры конденсации компонентов, входящих в состав сырого газа, и получение вместе с очищенным газом других полезных компонентов [3].

Недостатком прототипа является то, что при подземной газификации угля до 98% ртути, входящей в состав угольных пластов, переходит в газообразное состояние и выходит из скважин с продуктами подземной газификации угля. Ртуть является ценным химическим компонентом, входящим в состав продуктов подземной газификации, с одной стороны, и токсичным, с другой. Прототип не позволяет выделить из продуктов подземной газификации угля ртуть как ценный компонент и очистить эти продукты от ртути как от токсичного компонента.

Этот недостаток, с одной стороны, снижает эффективность комплексного освоения угольного месторождения, с другой – не позволяет снизить вредное воздействие на окружающую среду.

Целью изобретения является повышение эффективности комплексного освоения угольного месторождения за счет попутной добычи ценного компонента – ртути и снижение вредного воздействия на окружающую среду за счет очистки продуктов подземной газификации угля от токсичного компонента – ртути.

Поставленная цель достигается тем, что в способе комплексного освоения угольного месторождения, включающем бурение системы гидравлически связанных скважин, осуществление через них гидродинамического и огневого воздействия на угольный пласт, получение сырого генераторного газа, охлаждение его до температуры ниже температуры конденсации компонентов, входящих в состав сырого газа, и получение вместе с очищенным газом других полезных компонентов, по выходе из скважины генераторный газ охлаждают до температуры не ниже температуры конденсации газообразной ртути, при этом получают тепловую энергию для системы теплоснабжения; затем его охлаждают до температуры значительно ниже температуры конденсации паров ртути и регулируют выход жидкой ртути при ее конденсации, при этом получают частично очищенный газ и греющий теплоноситель; далее из греющего теплоносителя выделяют жидкую ртуть, после чего теплоноситель охлаждают, при этом получают тепловую энергию для системы горячего водоснабжения и частично охлажденный теплоноситель; потом в частично охлажденный теплоноситель вводят специальный реагент – гипохлорит натрия до образования раствора, которым обрабатывают частично очищенный газ, при этом получают очищенный от ртути газ и твердые продукты взаимодействия ртути с раствором гипохлорита натрия, которые направляют на рециклинг.

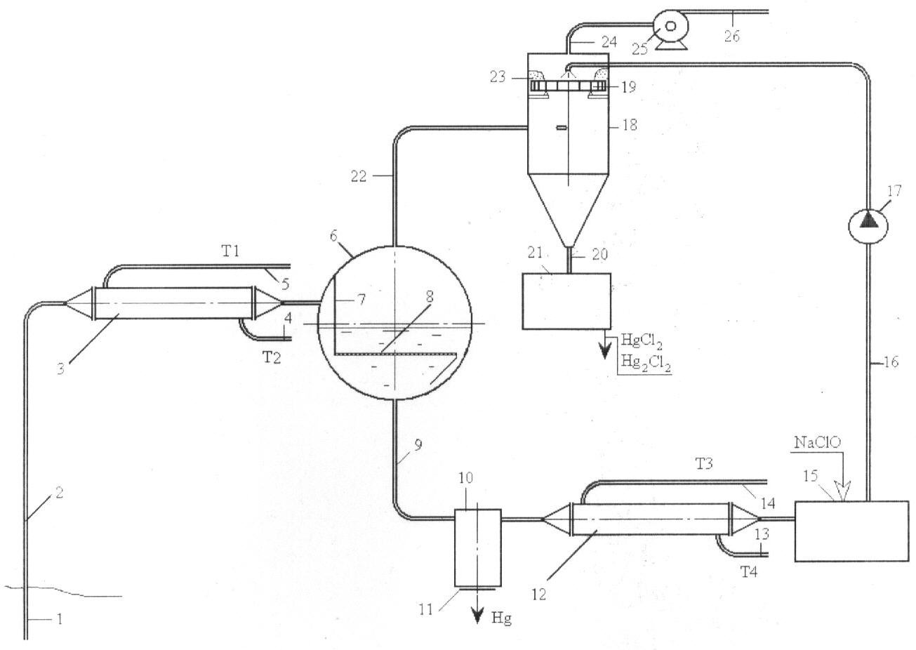
Способ поясняется схемой первичной обработки продуктов подземной газификации угля.

Способ комплексного освоения угольного месторождения может быть реализован следующим образом. Скважину 1 трубопроводом 2 соединяют с теплообменным аппаратом 3, включенным в систему теплоснабжения посредством трубопроводов 4 (Т2) и 5 (Т1). Далее по ходу продуктов подземной газификации устанавливают горизонтальную цилиндрическую емкость 6, примерно наполовину заполненную водой. Во внутреннем пространстве емкости 6 установлен вертикально глухой щит 7, предотвращающий свободное поступление продуктов подземной газификации в газовое пространство и направляющий их в водное пространство емкости 6. К нижнему краю глухого щита 7 и к торцам горизонтальной емкости 6 приварен дырчатый щит 8 под небольшим уклоном в противоположную сторону.

Нижнюю точку емкости 6 посредством трубопровода 9 соединяют с осадителем 10, в донной части имеющим съемное донышко 11. Далее трубопровод 9 входит в теплообменник 12, включенный в систему горячего водоснабжения посредством трубопроводов 13 (Т4) и 14 (Т3), и растворный узел 15, в котором к воде подмешивают реагент типа NaClO. Трубопроводом 16 с насосом 17 растворный узел 16 соединяют с верхней частью эмульгатора 18, в котором ввод водного раствора NaClO осуществлен выше тарелки 19.

Верхнюю точку емкости 6 посредством трубопровода 22 соединяют с эмульгатором 18 тангенциально, т.е. труба 22 вварена в цилиндрическую часть эмульгатора по касательной.

Выше ввода трубы 22 во внутреннем пространстве цилиндрической части эмульгатора 18 установлена вращающаяся тарелка 19, снабженная лопаточным аппаратом. Нижняя (коническая) часть эмульгатора 18 посредством трубы 20 связана с осадителем 21. Выше тарелки 19 по трубопроводу 24 посредством дымососа 25 осуществлен отвод газообразных продуктов подземной газификации в газопровод 26.

Схема первичной обработки газообразных продуктов подземной газификации угля работает следующим образом. Горячие продукты подземной газификации по трубопроводу 2 поступают в теплообменный аппарат 3, где отдают часть теплоты воде системы теплоснабжения Т1-Т2. С пониженной температурой (не ниже температуры конденсации паров ртути) продукты подземной газификации поступают в горизонтальную емкость 6 в пространство между стенкой емкости и глухим щитом 7. Глухим щитом 7 газообразные продукты направляются в водное пространство – под дырчатый щит 8. Дырчатый щит 8, имеющий большое количество отверстий малого диаметра, распределяет объем газообразных продуктов по всей своей площади и пропускает его большим количеством мелких пузырьков к поверхности воды. Проходя слой воды от дырчатого щита 8 до поверхности воды, газообразные продукты охлаждаются до температуры значительно ниже температуры конденсации паров ртути. Газообразная ртуть, содержащаяся в продуктах подземной газификации угля, конденсируется и в виде жидкой ртути оседает на дырчатый щит 8. За счет наклона дырчатого щита в сторону, противоположную стороне ввода продуктов газификации в емкость и поступления газовых пузырьков из-под щита 8, капельки ртути скатываются по дырчатому щиту 8 к противоположной стенке емкости 6 и попадают в зазор между щитом 8 и стенкой емкости 6. За счет сил гравитации тяжелые капли ртути устремляются к нижней точке водного пространства емкости 6.

Поскольку площадь дырчатого щита 8 во время работы не может быть изменена, то для регулирования температуры охлаждения газообразных продуктов подземной газификации угля предлагается, во-первых, подавать в емкость 6 воду с пониженной температурой, во-вторых, использовать возможность изменения толщины слоя воды от дырчатого щита 8 до поверхности, определяемый соотношением количества воды, покидающей горизонтальную емкость 6, и воды, подаваемой в нее. Увеличением толщины слоя воды достигают требуемого уровня снижения температуры газа, а следовательно – увеличения уровня конденсации газообразной ртути, т.е. увеличения выхода жидкой ртути.

По трубопроводу 9 ртуть с водой поступает в осадитель 10, в котором, за счет резкого падения скорости движения потока, ртуть оседает на дне и может быть удалена из циркуляционного контура с небольшим количеством воды.

Очищенная от ртути вода поступает в теплообменник 12, в котором осуществляет подогрев воды системы горячего водоснабжения (Т3-Т4). Далее она поступает в растворный узел 15, в котором к воде подмешивают реагент – гипохлорит натрия (NaClO). Водный раствор гипохлорита натрия насосом 17 по трубопроводу 16 подают в эмульгатор 18 в пространство над тарелкой 19. Раствор растекается по всей поверхности тарелки и по лопастям лопаточного аппарата стекает в пространство ниже тарелки.

Частично очищенные от ртути и охлажденные газообразные продукты подземной газификации угля из газового пространства емкости 6 по трубопроводу 22 также поступают во внутреннее пространство эмульгатора 18, но ниже тарелки. За счет тангенциального ввода газ закручивается, прижимаясь к стенкам цилиндрической части эмульгатора, а за счет разрежения, создаваемого дымососом 25, газ устремляется вверх – проходит через лопаточный аппарат тарелки 19 и раскручивает ее. Раствор гипохлорита натрия, раскручиваясь вместе с тарелкой, срывается с краев тарелки и газовым потоком взбивается в пену кольцом 23, перекрывающим свободный проход газа через лопаточный аппарат. За счет создания пенного кольца 23 инициируется контакт газообразной ртути с гипохлоритом натрия; продукты взаимодействия газообразной ртути с гипохлоритом натрия в виде твердых солей HgCl2 и Hg2Cl2 стекают вместе с водой по внутренним стенкам эмульгатора в коническую часть и далее по патрубку 20 поступают в осадительную камеру 21. В осадительной камере 21 твердые соли HgCl2 и Hg2Cl2 отделяют от воды и направляют на рециклинг, а воду после дополнительного охлаждения возвращают в емкость 6.

Очищенные от ртути продукты подземной газификации угля дымососом 25 направляют в газопровод 26 для их использования в последующем как топлива при сжигании или сырья для дальнейшей переработки.

Достигаемый эффект носит двоякий характер: с одной стороны, он состоит в том, что способ позволяет получить ценное вещество – ртуть и сырье для его получения, с другой – он позволяет очистить продукты подземной газификации угля, а следовательно, и продукты их сжигания от токсичного вещества, каковым является ртуть. То есть заявляемый способ позволяет повысить эффективность комплексного освоения угольного месторождения и снизить экологическую напряженность в осваиваемом регионе, а это и есть цель изобретения.

Источники информации

1. Способ получения электроэнергии при бесшахтной углегазификации и/или подземном углесжигании. / Патент РФ 2100588, опубл. 1997.12.27 (аналог).

2. Юдович Я.Э., Кетрис М.П. Токсичные элементы-примеси в ископаемых углях. Екатеринбург: УрО РАН, 2005, с.335.

Формула изобретения

Способ комплексного освоения угольного месторождения, включающий бурение системы гидравлически связанных скважин, осуществление через них гидродинамического и огневого воздействия на угольный пласт, получение сырого генераторного газа, охлаждение его до температуры ниже температуры конденсации компонентов, входящих в состав сырого газа, и получение вместе с очищенным газом других полезных компонентов, отличающийся тем, что по выходе из скважины генераторный газ охлаждают до температуры не ниже температуры конденсации газообразной ртути, при этом получают тепловую энергию для системы теплоснабжения, затем его охлаждают до температуры значительно ниже температуры конденсации паров ртути и регулируют выход жидкой ртути при ее конденсации, при этом получают частично очищенный газ и греющий теплоноситель, далее из греющего теплоносителя выделяют жидкую ртуть, после чего теплоноситель охлаждают, при этом получают тепловую энергию для системы горячего водоснабжения и частично охлажденный теплоноситель, потом в частично охлажденный теплоноситель вводят специальный реагент – гипохлорит натрия до образования раствора, которым обрабатывают частично очищенный газ, при этом получают очищенный от ртути газ и твердые продукты взаимодействия ртути с раствором гипохлорита натрия, которые направляют на рециклинг.

РИСУНКИ

Categories: BD_2392000-2392999