|
(21), (22) Заявка: 2009110921/03, 25.03.2009
(24) Дата начала отсчета срока действия патента:
25.03.2009
(46) Опубликовано: 20.06.2010
(56) Список документов, цитированных в отчете о поиске:
RU 2292433 C1, 27.01.2007. RU 2254426 C1, 20.06.2005. RU 2163009 C2, 10.02.2001.
Адрес для переписки:
440068, г.Пенза, ул. Центральная, 1, ООО “Научно-производственное предприятие “Геотек” (ООО “НПП” “Геотек”), Генеральному директору И.Х. Идрисову
|
(72) Автор(ы):
Болдырев Геннадий Григорьевич (RU)
(73) Патентообладатель(и):
Общество с ограниченной ответственностью “Научно-производственное предприятие “Геотек” (ООО “НПП “Геотек”) (RU)
|
(54) СПОСОБ ОПРЕДЕЛЕНИЯ ИЗМЕНЕНИЙ НАПРЯЖЕННО-ДЕФОРМИРОВАННОГО СОСТОЯНИЯ КОНСТРУКЦИЙ ЗДАНИЯ ИЛИ СООРУЖЕНИЯ
(57) Реферат:
Изобретение относится к области строительства, в частности к способу определения изменений напряженно-деформированного состояния конструкций здания или сооружения. Технический результат заключается в повышении оперативности проведения измерений и оценки технического состояния конструкций в любой момент времени. Способ включает установку трехкомпонентных акселерометров, измерение пространственных колебаний и создание динамической нагрузки. Измерение пространственных колебаний выполняют через изменяемый оператором период времени. Источники динамической нагрузки устанавливают стационарно. Места размещения акселерометров и источников динамической нагрузки, а также их мощность выбирают путем численного расчета трехмерной модели здания или сооружения. Также определяют динамические характеристики элементов конструкций. Управление процессом динамического нагружения и измерение динамического отклика элементов конструкций выполняют под управлением ЭВМ. Изменение напряженно-деформированного состояния конструкций определяют с использованием MAC критерия обнаружения дефектов. На рабочее место оператора выдается тревожное звуковое сообщение с отображением на экране компьютера элементов конструкций, перешедших в аварийное состояние. 4 ил.
Область техники
Изобретение относится к области строительства, а именно к автоматизированному определению изменений технического состояния конструкций зданий и сооружений в процессе их эксплуатации.
Уровень техники
Известен способ определения физического состояния зданий и сооружений, заключающийся в том, что измерение пространственных колебаний осуществляют посредством трехкомпонентных перемещаемых по точкам схемы наблюдений вибродатчиков, определяют присущий каждому зданию или сооружению индивидуальный комплекс параметров динамических характеристик собственных пространственных колебаний и устанавливают на основании этого наличие изменения свойств подстилающего грунта и дефектов в конструкции объекта, возникающих в процессе его эксплуатации, а также определяют физическое состояние объекта и оценивают безопасность дальнейшей его эксплуатации, возможность ремонта, реконструкции или необходимость сноса объекта (патент РФ на изобретение 2140625, G01M 7/00, 1999 [1]).
В известном способе для определения динамических характеристик здания или сооружения необходимо каждый раз при проведении измерений устанавливать вибродатчики, что трудоемко и снижает точность повторных измерений из-за возможной неточности размещений вибродатчиков, в особенности в жилых зданиях. В жилых зданиях, после их заселения, остаются доступными только места общего пользования, какими являются входные помещения и лестничные клетки. Поэтому практически невозможно свободно перемещать вибродатчики в плане всего этажа, измерения колебаний приходится производить в доступных, ограниченных местах здания, что снижает точность определения динамических характеристик. Другим недостатком данного способа является также то, что динамические характеристики здания определяются под воздействием микросейсмического фона естественного и техногенного происхождения, уровень которых недостаточен для возбуждения массивных конструкций, из которых состоят здания и сооружения, что затрудняет определение частот и форм собственных колебаний объекта в целом, его блоков и отдельных элементов массивных конструкций в виде балок, плит и диафрагм жесткости.
Известен способ определения изменений напряженно-деформированного состояния (НДС) конструкций здания или сооружения по патенту РФ на изобретение 2254426, E04G 23/00, 2004 [2]).
Способ заключается в том, что здание или сооружение разделяют по высоте на зоны от 3 до 5 этажей, измерение пространственных колебаний осуществляют неоднократно в процессе эксплуатации посредством трехкомпонентных вибродатчиков, установленных на границе каждой из зон стационарно, причем перед регистрацией колебаний осуществляют динамическую нагрузку, например неупругий удар в виде широкополосного импульса с частотным диапазоном, перекрывающим область собственных колебаний исследуемой зоны здания или сооружения, на границе двух исследуемых зон здания или сооружения, после чего последовательно измеряют колебания в трех точках: вблизи места приложения динамической нагрузки, на противоположных границах нижерасположенной и вышерасположенной зон, а передаточные функции для каждой из исследуемых зон определяют как отношение спектров мощности одновременно зарегистрированных сигналов в двух точках: в месте регистрации отклика на динамическую нагрузку в виде импульса, прошедшего через зону, и в месте приложения динамической нагрузки.
Известный способ может быть применен для определения изменений напряженно-деформированного состояния конструкций здания или сооружения только простой пространственной формы. В данном способе, как и в предыдущем, возможны измерения колебаний в процессе эксплуатации зданий и сооружений только в доступных местах, так как способ предполагает создание динамической нагрузки и одновременное измерение колебаний в этой же точке, что проблематично выполнить внутри жилых квартир или офисных помещений.
Наиболее близким к изобретению техническим решением является способ определения изменений напряженно-деформированного состояния конструкций здания или сооружения по патенту РФ на изобретение 2292433, E04G 23/00, 2007 [3].
Способ заключается в том, что при определении изменений напряженно-деформированного состояния конструкций здания или сооружения сложной пространственной формы разделяют по высоте на зоны от 3 до 5 этажей отдельно для каждой части простой пространственной формы здания или сооружения, выравнивают границы зон для всех частей простой пространственной формы здания или сооружения на уровне первого этажа, при этом трехкомпонентные вибродатчики устанавливают по вертикальной оси в каждой части простой пространственной формы, а измерение пространственных колебаний осуществляют на противоположных границах примыкающих зон относительно зоны приложения динамической нагрузки по горизонтали на уровне приложения динамической нагрузки в местах установки трехкомпонентых вибродатчиков примыкающих зон частей простой пространственной формы здания или сооружения.
В известном способе источник динамической нагрузки перемещается на границы примыкающих зон, включающие 3-5 этажей. После чего создают динамическую нагрузку и проводят измерения колебаний с использованием трехкомпонентных вибродатчиков и определяют передаточные функции исследуемых зон. Далее испытания повторяются в цикле с перемещением источника динамической нагрузки на следующую зону этажей. Недостатком данного способа является трудоемкость испытаний, так как каждый раз приходится перемещать источник динамической нагрузки по этажам здания. Другим недостатком является снижение точности измерений при повторных измерениях, так как практически невозможно однозначно установить источник динамической нагрузки на прежнее место. Кроме того, в предлагаемом способе оценка изменений в напряженно-деформированном состоянии конструкций выполняется через определенные интервалы времени, которые не оговорены. Фактически испытания являются периодическими. Однако известно, что дефекты в конструкциях развиваются непрерывно и их разрушение при определенных условиях имеет прогрессирующий характер. Поэтому возможны случаи, например, перегрузки конструкций полезной (дополнительное оборудование на перекрытиях, скопление людей) или временной (снег, ветер) нагрузками в межповерочный период.
Известно также [4], что для массивных конструкций в виде зданий, сооружений, кораблей, морских платформ и т.п. одного источника динамической нагрузки недостаточно для того, чтобы получить величину энергии вибрационного возбуждения, при которой отклик конструкции имел бы резко выраженное значение, существенным образом превышающее естественный фон. Сложно измерить и отклик от удаленного источника динамической нагрузки, так как величина амплитуды колебаний затухает по мере удаления от места динамического возбуждения, в особенности в сложных пространственных конструкциях. В связи с этим разделение здания на зоны в 3-5 этажей является весьма условным, так как неизвестно, каким образом разделение на зоны связано с мощностью источника динамической нагрузки. Кроме того, простое увеличение мощности источника динамической нагрузки может перевести вибрацию в нелинейный диапазон и определение динамических характеристик в месте установки источника динамической нагрузки становится чрезвычайно сложным.
Сущность технического решения
Известен способ определения изменений напряженно-деформированного состояния конструкций здания или сооружения сложной пространственной формы, включающий установку трехкомпонентных вибродатчиков (акселерометров), измерение пространственных колебаний, создание динамической нагрузки.
Целью данного предлагаемого изобретения является повышение оперативности проведения измерений и оценки технического состояния конструкций зданий и сооружений в любой момент времени с помощью автоматизированной измерительно-вычислительной системы.
Для достижения указанного технического результата в способе определения изменений напряженно-деформированного состояния конструкций зданий или сооружений измерение пространственных колебаний здания или сооружения выполняют через изменяемый оператором период времени, источники динамической нагрузки устанавливают стационарно, места размещения трехкомпонентных акселерометров и источников динамической нагрузки, а также их мощность выбирают путем численного расчета трехмерной модели здания или сооружения с определением динамических характеристик элементов конструкций, управление процессом динамического нагружения и измерение динамического отклика элементов конструкций выполняют под управлением ЭВМ, сигналы с датчиков и команды на источники динамической нагрузки передают по проводной или беспроводной связи, изменение напряженно-деформированного состояния конструкций здания или сооружения определяют с использованием MAC критерия обнаружения дефектов, на рабочее место оператора выдается тревожное звуковое сообщение с отображением на экране компьютера элементов конструкции здания или сооружения, перешедших в аварийное состояние.
В связи с тем, что источники динамической нагрузки и акселерометры устанавливаются стационарно, управление работой источниками динамической нагрузки, сбор данных с акселерометров и оценка технического состояния конструкций здания и сооружений выполняются автоматически компьютером без участия обслуживающего персонала, что является существенным отличием от известного способа.
Перечень чертежей и иных материалов
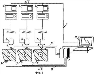
На фиг.1 приведена схема многоканальной входной и выходной динамической измерительной системы.
На фиг.2 приведена процедура определения изменения напряженно-деформированного состояния конструкций зданий и сооружений.
На фиг.3 приведены варианты размещения источников динамической нагрузки и акселерометров на поверхности плиты для четырех мод.
На фиг.4 приведена схема управления источниками динамической нагрузки.
Пример реализации технического решения
На фиг.1, 3 обозначены:
1, 2 – n – элементы конструкции здания или сооружения; 3 – акселерометр; 4 – датчик силы; 5 – источник динамической нагрузки (шейкер); 6 – генератор сигналов; 7 – блок усиления сигналов с АЦП; 8 – компьютер; 9 – кабельная линия управления генераторами сигналов; 10 – кабельная линия датчиков силы; 11 – кабельная линия акселерометров.
Способ осуществляют с использованием процедуры, которая приведена на фиг.2.
Шаг 1. Выполняют методом конечных элементов численный трехмерный расчет здания или сооружения совместно с основанием, определяя при этом динамические характеристики элементов конструкции здания или сооружения. Расчеты могут быть выполнены с использованием пакетов программ ANSYS, ABAQUS, NASTRAN и др.
Шаг 2. Используя найденные первые три собственные частоты колебаний каждого элемента конструкции здания или сооружения, определяют соответствующие им формы деформации.
Шаг 3. Используя найденные формы деформации, определяют места размещения трехкоординатных вибродатчиков (акселерометров) и их количество. Источники динамической нагрузки и трехкоординатные акселерометры (например, MEMs технологии) располагают в месте максимальной деформации или максимальной кривизны конструктивного элемента для каждой формы деформации.
Пример найденных расчетом методом конечных элементов (программа ANSYS [5]) первых четырех мод деформации, элемента конструкции здания в виде квадратной междуэтажной плиты перекрытия при сплошной равномерно распределенной нагрузке приведен на фиг.3.
Первая мода деформации является фундаментальной и характеризует динамический процесс с отсутствием изменения фазы поперек поверхности плиты. Для контроля динамических характеристик достаточно разместить один источник динамической нагрузки и один акселерометр в центре плиты. В том случае, если необходимо контролировать вторую, третью и четвертую собственные частоты, необходимо использовать четыре источника динамической нагрузки и четыре акселерометра. Как правило, первая мода деформации совпадает с видом деформации конструктивного элемента, принятого в проектном решении, поэтому для контроля технического состояния конструкций в процессе эксплуатации достаточно контролировать изменение динамических характеристик первой собственной частоты колебаний конструкции. Это подход позволяет установить стационарно на критических (контролируемых) элементах конструкций индивидуальные источники динамической нагрузки и акселерометры.
Шаг 4. Определяют вид источника динамической нагрузки и его мощность.
В качестве источника динамической нагрузки может быть применен электродинамический или электрогидравлический шейкер с управляемой частотой. Частота динамического нагружения, создаваемого источниками динамической нагрузки, управляется компьютером и изменяется в требуемом диапазоне.
Уровень динамической нагрузки не должен быть более первой собственной частоты колебаний конструкции и регулируется с использованием системы управления, которая показана на фиг.4. Система управления вырабатывает n векторов управляющих сигналов di(t), которые подаются на источники динамической нагрузки от 1 до n. Возникающий отклик с конструкции в виде сигналов акселерометров формируют в виде m векторов выходных сигналов ci(t), которые должны совпадать с отсчетным вектором ri(t). При их несовпадении изменяется вектор, di(t) и контроль управлением выполняется в цикле до заданной сходимости. Значение отсчетного вектора в виде амплитуды колебаний конструкции определяется из численного расчета. Задаваемая амплитуда колебаний конструкции не должна быть более нормируемого строительными нормами значения.
Шаг 5. После монтажа технических средств системы мониторинга (источники динамической нагрузки, акселерометры и т.д.), в процессе эксплуатации, задают динамическую нагрузку, используя схему управления источниками динамической нагрузки (фиг.4) и выполняют измерение пространственных колебаний контролируемых элементов конструкций зданий или сооружений, вычисляют функции частотного отклика и определяют опытные динамические характеристики контролируемых элементов конструкций в виде собственных частот и мод деформации.
Определение опытных динамических характеристик по результатам измерений пространственных колебаний может быть выполнено с использованием программы ARTEMIS [6].
Шаг 6. Используя измеренные (опытные) и расчетные значения собственных частот и форм колебаний, выполняют их идентификацию и принимают за отсчетные значения для неповрежденного состояния конструкций, которые используются в дальнейшем для контроля технического состояний конструкций в процессе эксплуатации здания или сооружения.
Шаг 7. Используя опытные и отсчетные формы деформации, выполняют оценку изменения напряженно-деформированного состояния элементов конструкций здания или сооружения с использованием MAC критерия (Modal Assurance Criterion). Этот критерий определяется из выражения [7]:
,
где и – формы деформации, полученные из идентификации расчетной модели конструкции и измеренные в процессе динамического нагружения конструкции соответственно. MAC значением является квадрат косинуса угла между двумя собственными векторами двух форм деформации. Если это значение равно единице, то имеет место совпадение собственных векторов и форм деформации. В случае равенства значения MAC=0 эти собственные вектора перпендикулярны друг другу и рассматриваемые формы деформации отличаются друг от друга. Этот критерий используется для обнаружения возникновения дефектов в конструкциях. При MAC=1 конструкция находится в неповрежденном состоянии, при 0 MAC <1 конструкция находится в поврежденном состоянии, чем больше повреждений, тем ближе MAC к нулевому значению.
Вектор определяется один раз путем идентификации динамических характеристик из расчетной модели и динамических характеристик, полученных из первого цикла измерений пространственных колебаний. Этот вектор характеризует неповрежденное состояние конструкции. Вектор определяют периодически при динамическом нагружении конструкций в процессе их эксплуатации.
В связи с тем, что изменение формы деформации обусловлено двумя причинами – изменением жесткости конструкции вследствие изменения во времени поперечного сечения элемента конструкции (коррозия стали и бетона) и изменением механических свойств материала конструкции (модуль упругости), то это приводит к изменению напряженно-деформированного состояния конструкции, для чего предлагается использовать MAC критерий.
В практических целях достаточно определять MAC критерий для первых двух мод деформации, в то же время MAC критерий может быть определен для нескольких определенных расчетом и измеренных мод деформации.
Расчеты MAC критерия можно выполнить с использованием программы ARTEMIS [6].
Шаг 8. В случае обнаружения изменения напряженно-деформированного состояния наблюдаемого элемента конструкции на рабочее место оператора выдается тревожное звуковое сообщение с отображением на экране компьютера элементов конструкции здания или сооружения, перешедших в аварийное состояние.
Для этого используется программа Geotek-SHM. Эта программа выполняет также конфигурирование системы мониторинга, сбор сигналов с акселерометров и управление источниками динамической нагрузки.
Промышленная применимость
Данный способ промышленно реализуем, позволяет выполнять оценку технического состояний конструкций зданий и сооружений в любой момент времени с помощью автоматизированной измерительно-вычислительной системы.
Источники информации
1. Патент РФ 2140625, G01M 7/00, 1999.
2. Патент РФ 2254426, E04G 23/00, 2004.
3. Патент РФ 2292433, E04G 23/00, 2007.
4. He J., Fu Z-F. Modal Analysis, 2001, 291 p.
5. www.ansys.com
6. www.svibs.com
7. Allemang R.J. The Modal Assurance Criterion – Twenty Years of Use and Abuse. Proceedings of 20th International Modal Analysis Conference, Los Angeles, CA, USA, pp.397-405, 2002.
Формула изобретения
Способ определения изменений напряженно-деформированного состояния конструкций здания или сооружения сложной пространственной формы, включающий установку трехкомпонентных вибродатчиков (акселерометров), измерение пространственных колебаний, создание динамической нагрузки, отличающийся тем, что измерение пространственных колебаний здания или сооружения выполняют через изменяемый оператором период времени, источники динамической нагрузки устанавливают стационарно, места размещения трехкомпонентных акселерометров и источников динамической нагрузки, а также их мощность выбирают путем численного расчета трехмерной модели здания или сооружения с определением динамических характеристик элементов конструкций, управление процессом динамического нагружения и измерение динамического отклика элементов конструкций выполняют под управлением ЭВМ, сигналы с датчиков и команды на источники динамической нагрузки передают по проводной или беспроводной связи, изменение напряженно-деформированного состояния конструкций здания или сооружения определяют с использованием MAC критерия обнаружения дефектов, на рабочее место оператора выдается тревожное звуковое сообщение с отображением на экране компьютера элементов конструкции здания или сооружения, перешедших в аварийное состояние.
РИСУНКИ
|