|
| На основании пункта 1 статьи 1366 части четвертой Гражданского кодекса Российской Федерации патентообладатель обязуется заключить договор об отчуждении патента на условиях, соответствующих установившейся практике, с любым гражданином Российской Федерации или российским юридическим лицом, кто первым изъявил такое желание и уведомил об этом патентообладателя и федеральный орган исполнительной власти по интеллектуальной собственности. |
|
(21), (22) Заявка: 2009100502/11, 11.01.2009
(24) Дата начала отсчета срока действия патента:
11.01.2009
(46) Опубликовано: 20.06.2010
(56) Список документов, цитированных в отчете о поиске:
GB 1358895 А, 03.07.1974. RU 2267432 C2, 10.01.2006. RU 2031808 C1, 27.03.1995. EP 0014122 A1, 06.08.1980.
Адрес для переписки:
61174, Украина, г. Харьков, пр-кт Победы, п/о 61174, до востребования Ю.Ф. Чернякову
|
(72) Автор(ы):
Черняков Юрий Феликсович (UA)
(73) Патентообладатель(и):
Черняков Юрий Феликсович (UA)
|
(54) ПРОПАШНОЙ ГУСЕНИЧНЫЙ ТРАКТОР
(57) Реферат:
Изобретение относится к области транспортного машиностроения. Пропашной гусеничный трактор содержит корпус, двигатель, коробку переключения передач, ведущий мост с редуктором главной передачи, ведомая шестерня которого связана с гусеницами через механизм с гидроусилителем поворота корпуса гусеницами. Механизм поворота корпуса гусеницами содержит пару планетарных редукторов, чьи солнечные шестерни соединены валами непосредственно с ведомой шестерней главной передачи. Другие шестерни связаны кинематически с гусеницами и гидравлическим реверсивным мотором, сообщенным маслопроводами с регулируемым реверсивным насосом, имеющим возможность работать при противоположных вращениях его вала, связанного кинематически со вторичным валом коробки переключения передач. Рулевое колесо кинематически связано через гидроусилитель со звеном регулирования рабочего объема насоса так, что средней позиции рулевого колеса соответствует нулевой рабочий объем насоса. Достигается повышение маневренности гусеничного трактора. 3 ил.
Изобретение относится к пропашным гусеничным тракторам.
Известны тракторы с возможностью ослаблять или выключать муфтами связь одной из гусениц с двигателем для поворота, например, ДТ-175С [1], Т-70С [2] и др.
Недостаток их в том, что радиус поворота существенно зависит не только от позиции рычагов управления поворотом, но и от тягового сопротивления на крюке и продольного уклона пути, что усложняет вождение.
Известен пропашной гусеничный трактор, содержащий корпус, двигатель, коробку переключения передач, ведущий мост с редуктором главной передачи, ведомая шестерня которого связана с гусеницами через механизм с гидроусилителем поворота корпуса гусеницами, например пропашной трактор класса 2 Т-70С [2], который принят за прототип.
Недостаток его в том, что при движении вниз по уклону выключение муфтой привода одной из гусениц может привести к повороту трактора в сторону, противоположную желаемой, а для выравнивания направления движения с сельхозмашиной на горизонтальной поверхности рабочего гона необходимо ослаблять муфту привода гусеницы противоположной стороны. Чтобы довернуть вправо (влево), необходимо оттянуть левый (правый) рычаг, как для поворота влево (вправо) на горизонтальной поверхности, что рекомендовано в заводской инструкции по эксплуатации [2], с.109, строки 9 15 сверху. Такая неоднозначность поворотов на одну и ту же позицию рычагов управления затрудняет точное вождение на культивации междурядий сахарной свеклы. Поэтому к уборке на гектаре остается 65 75 тысяч растений вместо 100 110 тысяч взошедших. Остальные вырезают при культивациях и соответственно теряют урожай в основном потому, что технические свойства трактора не полностью соответствуют психомоторным возможностям тракториста.
Техническим результатом изобретения является усовершенствованный пропашной гусеничный трактор со свойствами, приближенными к психомоторной возможности массового тракториста на вождении по междурядьям пропашной культуры.
Сущность изобретения в том, что пропашной гусеничный трактор, содержащий корпус, двигатель, коробку переключения передач, ведущий мост с редуктором главной передачи, ведомая шестерня которого связана с гусеницами через механизм с гидроусилителем поворота корпуса гусеницами, в котором по изобретению механизм поворота гусеницами содержит пару планетарных редукторов, чьи солнечные шестерни соединены валами непосредственно с ведомой шестерней главной передачи, а другие связаны кинематически с гусеницами и гидравлическим реверсивным мотором, сообщенным маслопроводами с регулируемым реверсивным насосом, имеющим возможность работать при противоположных вращениях его вала, связанного кинематически со вторичным валом коробки переключения передач, причем со звеном регулирования рабочего объема насоса кинематически связано посредством гидроусилителя рулевое колесо так, что средней позиции рулевого колеса соответствует нулевой рабочий объем насоса.
Благодаря таким признакам каждой позиции рулевого колеса соответствует определенное отношение частот ротации правой и левой гусениц и поэтому однозначно определенный радиус поворота трактора, что существенно облегчает точное вождение по междурядьям пропашных культур.
Устроен пропашной гусеничный трактор (далее трактор) следующим образом.
На фиг.1 изображен трактор, вид сбоку.
На фиг.2 – то же, вид сверху.
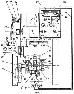
На фиг.3 изображена принципиальная схема механизма с гидроусилителем поворота трактора гусеницами.
Условные обозначения на фиг.1, 2 и 3.
1 – корпус трактора (далее корпус),
2 – двигатель,
3 – коробка переключения передач (далее КПП),
4 – раздаточный редуктор, от вторичного вала КПП 3 (далее редуктор),
5 – ведущий мост с редуктором главной передачи (далее мост),
6 – редуктор главной передачи (далее редуктор),
7 – ведомая шестерня главной передачи (далее шестерня),
8 – гусеница,
9 – ведущая звездочка гусеницы, (далее звездочка),
10 – бортовой редуктор привода гусеницы (далее редуктор),
11 – планетарный редуктор механизма поворота трактора гусеницами (далее редуктор),
12 – водило с шестернями-сателлитами редуктора 11 (далее водило),
13 – солнечная шестерня редуктора 11 (далее шестерня),
14 – шестерня-эпицикл редуктора 11 (далее эпицикл),
15 – гидравлический реверсивный мотор механизма поворота трактора, например, мотор 210.32 [3], с.34 44, рис.3.5 и 3.9, табл.3.3 и 3.4 (далее мотор),
16 – шестерня кинематической связи эпицикла 14 с мотором 15 (далее шестерня),
17 – коническая шестерня кинематической связи эпицикла 14 с мотором 15 (далее шестерня),
18 – ведущая шестерня кинематической связи мотора 15 с редукторами 11 (далее шестерня),
19 – регулируемый реверсивный аксиально-плунжерный насос, имеющий возможность работать при противоположных вращениях его вала, например, насос 207.32.11.02 [3], с.47, рис.3.1212, имеющий звено-палец [3], с.46, рис.3.10, позиция 7, регулирования наклонного блока (далее насос),
20 – маслопроводы, сообщающие насос 19 с мотором 15 (далее маслопроводы),
21 – двусторонний гидрозамок на входных каналах мотора 15 (далее замок),
22 – емкость для контура подпитки гидропривода мотора 15 насосом 19 (далее бак),
23 – шестереночный насос контура подпитки (далее насос),
24 – фильтрующий элемент (далее фильтр),
25 – клапан-регулятор потока через фильтр 23 (далее клапан),
26 – гидрораспределитель с гидравлическим управлением (далее распределитель),
27 – клапан регулирования давления подпитки объемного гидропривода (далее клапан),
28 – радиатор-охладитель масла объемного гидропривода (далее радиатор),
29 – обратный клапан, сообщающий контур подпитки с маслопроводами 20 (далее клапан),
30 – предохранительный клапан между маслопроводами 20 (далее клапан),
31 – рулевое колесо (далее руль),
32 – червяк рулевого устройства (далее червяк),
33 – зубчатый сектор, находящийся в зацеплении с червяком 32 (далее сектор),
34 – зубчатый сектор, соединенный твердо с сектором 33 (далее сектор),
35 – гидроцилиндр, соединенный зубьями на штоке с сектором 34 (далее цилиндр),
36 – гидрораспределитель с отрицательным перекрытием золотника и сообщенный маслопроводами с цилиндром 35 (далее распределитель),
37 – звенья кинематической связи цилиндра 36 со звеном регулирования рабочего объема насоса 19 (далее звенья),
38 – пружинный стабилизатор, связанный механически со звеном-пальцем насоса 19 и точно удерживающий его в позиции нулевого рабочего объема (далее стабилизатор),
39 – емкость для масла рулевого устройства (далее бак),
40 – шестереночный насос (далее насос),
41 – предохранительный клапан (далее клапан),
42 – маслянный фильтр (далее фильтр),
43 – тормоз трактора (далее тормоз).
Пусть трактор создан на базе пропашного гусеничного трактора Т-70С [2] и содержит корпус 1, двигатель 2, КПП 3, редуктор 4, мост 5, его редуктор 6 с шестерней 7, гусеницы 8, звездочка 9 каждой из которых связана кинематически через правый (левый) редуктор 10 и правый (левый) редуктор 11 (через водило 12 и шестерню 13) с шестерней 7. Эпицикл 14 кроме внутреннего зубчатого венца имеет и наружный, посредством которого связан кинематически с мотором 15 через правую (левую) цилиндрическую шестерню 16, правую (левую) шестерню 17 и шестерню 18. Трактор имеет насос 19, который маслопроводами 20 через замок 21 сообщен с мотором 15. Вал насоса 19 соединен с ведомой шестерней редуктора 4. Маслопроводы 20 сообщены с устройством подпитки маслом, содержащим бак 22, насос 23, фильтр 24, клапан 25, распределитель 26, клапан 27, радиатор 28, клапаны 29, соединенные по гидравлической схеме на фиг.3. Маслопроводы 20 сообщены между собой клапанами 30. Трактор оснащен рулевым устройством с гидроусилителем, которое содержит руль 31, чей вал соединен с червяком 32, находящимся в зацеплении с сектором 33, твердо соединенным с сектором 34, находящимся в зацеплении с зубчатой рейкой на штоке цилиндра 35, сообщенного маслопроводами с распределителем 36. Червяк 32 установлен с возможностью смещаться вдоль своей оси и его ось связана с золотником распределителя 36. Звенья 37 связывают шток цилиндра 35 рулевого устройства со звеном регулирования рабочего объема насоса 19 и со стабилизатором 38. Стабилизатор имеет цилиндрический корпус с отверстиями в торцевых стенках. Через отверстия цилиндрического корпуса пропущен резьбовой стержень с частично сжатой посредством гаек и шайб пружиной на нем так, что наружные поверхности шайб без нажатия касаются внутренних поверхностей торцевых стенок корпуса стабилизатора в позиции нулевого рабочего объема насоса 19. В рулевое устройство с гидроусилителем входит также бак 39, насос 40, клапан 41 и маслянный фильтр 42. Барабан тормоза 43 трактора установлен на валу главной передачи.
Работает трактор следующим образом.
Пусть руль 31 находится в своей средней позиции, обе полости цилиндра 35 благодаря отрицательному перекрытию золотника распределителя 36 сообщены со сливом в бак 39. Стабилизатор 38 удерживает поршень цилиндра 35 в средней позиции, а насос 19 – в позиции нулевого рабочего объема. Заводят двигатель 2 и включают одну из передач переднего хода. Вращающий момент от КПП 3 через редуктор 6 и его шестерню 7 вращает шестерни 13 правого и левого редукторов 11 с одинаковой частотой. Насос 19 масло не прокачивает, мотор 15 заторможен замком 21, шестерни 18, 17 и 16 удерживают неподвижно эпициклы 14 правого и левого редукторов 11, водило каждого из которых вращает шестерни правого и левого редукторов 10, звездочки 9 правой и левой гусениц 8 также с одинаковой частотой. Трактор передвигают прямолинейно.
Пусть далее плавно вращают руль 31 вправо (влево) и вместе с ним червяк 32, который, опираясь на зубья сектора 33, выводит (вводит) золотник распределителя 36 из корпуса (в корпус) распределителя. Этим масло от насоса 40 подают в цилиндр 35, поршень которого смещают в сторону сектора 34 (от сектора 34), зубьями штока проворачивают сектор 34 по (против) часовой, а сектор 33 против (по) часовой стрелке и сдвигают червяк 32 вдоль его оси вместе с золотником распределителя 36 в исходное положение. Так происходит, пока продолжают вращать руль 31 вправо (влево). При этом поршнем цилиндра 35 через звенья 37 добавочно сжимают пружину стабилизатора 38 и увеличивают рабочий объем насоса 19 соответственно углу поворота руля 31. Каждой позиции руля 31 однозначно соответствует величина рабочего объема насоса 19, отношение величины маслянного потока от насоса 19 и отношение частоты вращения вала мотора 15 к частоте вращения вторичного вала КПП 3. Мотором 15 через шестерни 18, 17 и 16 вращают эпициклы 14 редукторов 11 во взаимно противоположные стороны. Этим частоту вращения эпициклов 14 складывают алгебраически с частотой вращения шестерен 13 от шестерни 7 редуктора 6 и вращают водило 12 правого (левого) редуктора 11 с меньшей частотой, чем водило левого (правого) редуктора 11. При этом каждой позиции руля 31 соответствует свое отношение частот вращения водил 12 правого и левого редукторов 11, частот ротации правой и левой гусениц 8 и, следовательно, свой радиус траектории трактора на повороте. Так поворачивают вектор скорости трактора, а модуль скорости на повороте, до и после поворота не меняют.
Крайней правой (левой) позиции руля 31 соответствует максимальный рабочий объем насоса 19 в позиции прямого или реверсивного потока масла, при котором частота ротации правой (левой) гусеницы равна нулю, а левой (правой) вдвое больше, чем при прямолинейном движении на данной передаче КПП 3. Трактор разворачивают на месте вокруг центра сопротивления повороту правой (левой) гусеницы.
Для выхода с поворота на прямолинейное движение вращают руль 31 в обратном направлении до средней позиции или перестают его удерживать в повернутом положении. В последнем случае благодаря отрицательному перекрытию золотника распределителя 36 пружина стабилизатора перемещает поршень цилиндра 35 в среднее положение, шток зубчатым зацеплением проворачивает сектор 34 и соединенный с ним сектор 33, который вращает червяк 32 и руль 31 до средней позиции, а насос 19 выставляет в позицию нулевого рабочего объема. С этого момента гусеницы перематывают с одинаковой частотой ротации, трактор передвигают прямолинейно.
На заднем ходу трактора для маневрирования руль вращают так же как в обычном автомобиле с управляемыми колесами.
Описывать работу направляющих, регулирующих, предохранительных и контура подпитки устройств объемного гидропривода нет необходимости, так как в данном изобретении выполняет вспомогательную роль, специалисту по гидроприводу понятна из схемы на фиг.3 и соответствует рекомендациям справочной литературы, например, по [3], с.277, рис.7.20.
Таким образом, каждой позиции руля соответствует своя величина отношения частот вращения правой и левой гусениц вне зависимости от нагрузки на крюке или крутизны спуска на уклоне пути и вне зависимости от включенной передачи КПП и частоты вращения коленвала двигателя. Следовательно, каждой позиции руля соответствует свой радиус траектории движения трактора, что приближает технические характеристики трактора к психомоторным возможностям массового тракториста, облегчает и повышает точность вождения культиваторного агрегата на междурядной обработке пропашной культуры. Достоинством трактора является и то, что гусеничный трактор при корректировке направления движения продуцирует больший поворачивающий момент, чем колесный трактор того же класса.
Предлагаемое в изобретении решение может быть использовано также при создании пропашного гусеничного трактора класса 3 4 для работы с особо широкозахватными пропашными машинами.
Список литературы
1. Трактор ДТ-175С / В.П.Шевчук, Я.Ф.Ракин, В.В.Костенко и др.; Под общ. ред. Я.Ф.Ракина. – М.: Агропромиздат, 1988. – 355 с.
2. Трактор Т-70С. Техническое описание и инструкция по эксплуатации. Под общ. ред. главного конструктора Кишиневского тракторного завода Ю.Г.Урасова. – Кишинев: изд-во “Тимпул”, 1986. – 189 с.
3. Васильченко В.А. Гидравлическое оборудование мобильных машин: справочник. – М.: Машиностроение, 1983. – 301 с.
Формула изобретения
Пропашной гусеничный трактор, содержащий корпус, двигатель, коробку переключения передач, ведущий мост с редуктором главной передачи, ведомая шестерня которого связана с гусеницами через механизм с гидроусилителем поворота корпуса гусеницами, отличающийся тем, что механизм поворота корпуса гусеницами содержит пару планетарных редукторов, чьи солнечные шестерни соединены валами непосредственно с ведомой шестерней главной передачи, а другие связаны кинематически с гусеницами и гидравлическим реверсивным мотором, сообщенным маслопроводами с регулируемым реверсивным насосом, имеющим возможность работать при противоположных вращениях его вала, связанного кинематически со вторичным валом коробки переключения передач, причем со звеном регулирования рабочего объема насоса кинематически связано посредством гидроусилителя рулевое колесо так, что средней позиции рулевого колеса соответствует нулевой рабочий объем насоса.
РИСУНКИ
|
|