|
(21), (22) Заявка: 2009113972/11, 15.04.2009
(24) Дата начала отсчета срока действия патента:
15.04.2009
(46) Опубликовано: 20.06.2010
(56) Список документов, цитированных в отчете о поиске:
RU 2243913 C2, 10.01.2005. ИНОЗЕМЦЕВ В.Г. и др. Автоматические тормоза. Учебник для вузов ж.-д. транспорта. – М.: Транспорт, 1981, с.228-245. RU 2243117 C1, 27.12.2004. EP 0829402 A2, 18.03.1998.
Адрес для переписки:
344019, г.Ростов-на-Дону, пр. Театральный, 40, кв.15, Н.В. Маликову
|
(72) Автор(ы):
Маликов Николай Васильевич (RU), Маликов Денис Николаевич (RU), Казаринов Александр Валентинович (RU), Волуйский Николай Михайлович (RU), Горюнов Григорий Николаевич (RU), Гудас Михаил Владимирович (RU)
(73) Патентообладатель(и):
Маликов Николай Васильевич (RU), Маликов Денис Николаевич (RU), Казаринов Александр Валентинович (RU), Волуйский Николай Михайлович (RU), Горюнов Григорий Николаевич (RU), Гудас Михаил Владимирович (RU)
|
(54) СПОСОБ ДЕЙСТВИЯ БЛОКА УПРАВЛЕНИЯ ЭЛЕКТРОПНЕВМАТИЧЕСКИМ ТОРМОЗОМ
(57) Реферат:
Изобретение относится к области железнодорожного транспорта и может быть использовано преимущественно в устройствах электропневматических тормозов пассажирских поездов с локомотивной тягой. Блок управления электропневматическим тормозом содержит дополняющие штатные устройства автоматического тормоза подвижных единиц состава поезда, элементы электрической цепи, электровоздухораспределители, приборы управления, групповой переключатель и идентификатор ситуации следования. Идентификатор ситуации следования содержит кодовые реле режимов перекрыши и торможения или их электронные аналоги и диод дублирующего устройства концевой заделки. Через контакты группового переключателя линейные провода от контактов головки переднего по ходу локомотива соединительного рукава подключают к входным цепям кодовых реле режимов перекрыши и торможения и диоду дублирующего устройства концевой заделки идентификатора ситуации следования. Линейные провода от контактов головки заднего по ходу локомотива соединительного рукава подключают к соответствующим выходным клеммам блока управления. Выходные цепи кодовых реле режимов перекрыши и торможения идентификатора ситуации следования подключают к соответствующим входным клеммам блока управления. Технический результат заключается в обеспечении гарантированной работы электровоздухораспределителей в длинносоставном состыкованном поезде и исключении опасности последствий расфиксации головки переднего по ходу локомотива соединительного рукава с изолированной подвеской. 17 ил.
Область техники, к которой относится изобретение
Изобретение относится к тормозным системам технических средств, преимущественно транспортных средств, а именно к электропневматическим тормозам пассажирских поездов с локомотивной тягой.
Уровень техники
Известна схема устройства двухпроводного электропневматического тормоза /1, с.239-243/, обеспечивающая требуемые режимы работы электровоздухораспределителей подвижных единиц в составе пассажирского поезда с локомотивной тягой.
Недостатками реализуемого в известном устройстве способа действия блока управления электропневматическим тормозом являются ограниченная возможность обеспечения работы электровоздухораспределителей в длинносоставном состыкованном поезде и опасность последствий расфиксации головки переднего по ходу локомотива соединительного рукава с изолированной подвески.
Известна схема устройства дублированного питания двухпроводного электропневматического тормоза /1, с.244, абз. 3-6/, обеспечивающая повышение работоспособности электропневматического тормоза.
Недостатками реализуемого в известном устройстве способа действия блока управления электропневматическим тормозом также являются ограниченная возможность обеспечения работы электровоздухораспределителей в длинносоставном состыкованном поезде и опасность последствий расфиксации головки переднего по ходу локомотива соединительного рукава с изолированной подвески.
Известна также схема устройства дублированного питания двухпроводного электропневматического тормоза /1, с.244, абз. 7 и с.245, абз. 1-3/ с использованием специального блока управления и контроля, обеспечивающая возможность применения в поездах, обращающихся со скоростью более 120 км/ч.
Недостатками реализуемого в известной схеме устройства дублированного питания с использованием специального блока управления и контроля способа действия блока управления электропневматическим тормозом также являются ограниченная возможность обеспечения работы электровоздухораспределителей в длинносоставном состыкованном поезде и опасность последствий расфиксации головки переднего по ходу локомотива соединительного рукава с изолированной подвески.
Известен также стабилизированный преобразователь напряжения электропневматического тормоза модифицированный /2, часть 1, стр.13-14/, в котором преобразователь и блок управления выполнены в едином блоке.
Недостатками реализуемого в известном устройстве способа действия блока управления электропневматическим тормозом также являются ограниченная возможность обеспечения работы электровоздухораспределителей в длинносоставном состыкованном поезде и опасность последствий расфиксации головки переднего по ходу локомотива соединительного рукава с изолированной подвески.
Наиболее близким техническим решением является схема модернизированного электропневматического тормоза железнодорожных подвижных единиц /2, стр.36-37/, в котором расширены функциональные возможности блока управления.
Недостатками реализуемого в известной схеме модернизированного электропневматического тормоза железнодорожных подвижных единиц способа действия блока управления электропневматическим тормозом также являются ограниченная возможность обеспечения работы электровоздухораспределителей в длинносоставном состыкованном поезде и опасность последствий расфиксации головки переднего по ходу локомотива соединительного рукава с изолированной подвески.
Сущность изобретения
Целью предложенного способа является обеспечение гарантированной работы электровоздухораспределителей в длинносоставном состыкованном поезде и исключение опасности последствий расфиксации головки переднего по ходу локомотива соединительного рукава с изолированной подвески.
Поставленная цель достигается следующим. Электропневматический тормоз содержит элементы электрической цепи, электровоздухораспределители и приборы управления, дополняющие штатные устройства автоматического пневматического тормоза подвижных единиц состава поезда. Элементы электрической цепи содержат располагаемые на каждой подвижной единице линейные провода, которые включают в себя рабочий и контрольный провода, подключенные к размещаемым в головках соединительных рукавов тормозной магистрали соответственно подвижному контакту и корпусу головки. При сцепленных головках соединительных рукавов подвижные контакты отжимаются от корпусов головок и образуют единые цепи рабочего и контрольного проводов состава. На хвостовом вагоне эти цепи связывают через концевую заделку, автоматически образующуюся в не сцепленной головке за счет прижатия подвижного контакта к корпусу головки. Головка переднего по ходу локомотива соединительного рукава устанавливается и фиксируется на специальной изолированной подвеске, в результате чего подвижный контакт отжимается от корпуса головки. Электровоздухораспределители подключают к электрической силовой линии, состоящей из рабочего провода и используемых в качестве обратного провода ходовых рельсов, связь с которыми осуществляют с помощью провода локомотивного рельсового заземлителя. Приборы управления в числе прочего содержат блок питания с гальванически независимыми между собой и от аккумуляторной батареи локомотива контрольным и рабочим источниками постоянного тока. От контрольного и рабочего источников тока осуществляют электропитание блока управления, который размещают отдельно или совмещают с блоком питания. Появлением электропитания на соответствующих входных клеммах блока управления, связанных с контроллером крана машиниста, отслеживают перемещения ручки последнего. Этим обусловливают идентифицируемые по индикации ламп светового сигнализатора нормируемые режимы работы блока управления, которые предопределяют надлежащим электропитанием выходных клемм блока управления, к которым подключают электрическую силовую линию. Предлагаемый способ действия блока управления электропневматическим тормозом отличается следующим. Блок управления дополняют групповым переключателем и идентификатором ситуации следования, содержащим дубликаторы режимов перекрыши и торможения и дубликатор концевой заделки. Через контакты группового переключателя линейные провода от контактов головки переднего по ходу локомотива соединительного рукава подключают к входным цепям дубликаторов режимов перекрыши и торможения и дубликатору концевой заделки идентификатора ситуации следования, а линейные провода от контактов головки заднего по ходу локомотива соединительного рукава подключают к соответствующим выходным клеммам блока управления. При этом выходные цепи дубликаторов режимов перекрыши и торможения и идентификатора ситуации следования подключают к соответствующим входным клеммам блока управления.
Заявляемое техническое решение соответствует критерию изобретения «Новизна» (N). Так, сопоставительный анализ заявляемого решения с прототипом показывает отличия заявляемого решения от известного, заключающиеся в том, что:
1. Блок управления электропневматического тормоза дополняют групповым переключателем и идентификатором ситуации следования, содержащим дубликаторы режимов перекрыши и торможения и дубликатор концевой заделки;
2. Электрические цепи линейных проводов от контактов головок переднего и заднего по ходу локомотива соединительных рукавов изолируют друг от друга;
3. Электрическую цепь линейных проводов от контактов головки переднего по ходу локомотива соединительного рукава подсоединяют к входам дубликаторов режимов перекрыши и торможения и дубликатору концевой заделки идентификатора ситуации следования;
4. Выходы дубликаторов режимов перекрыши и торможения подключают к соответствующим входным клеммам блока управления;
5. Электрическую цепь линейных проводов от контактов головки заднего по ходу локомотива соединительного рукава подсоединяют к соответствующим выходным клеммам блока управления.
Заявляемое техническое решение соответствует критерию «Изобретательский уровень (IS). Так, сравнение заявляемого решения с известными в технике решениями показывает, что различного рода групповые переключатели и содержащие дубликаторы идентификаторы ситуации следования широко известны. Однако их внедрение в предлагаемый способ действия блока управления электропневматическим тормозом проявляет следующие новые свойства.
1) Изолированием контактов группового переключателя электрических цепей линейных проводов от контактов головки переднего по ходу локомотива соединительного рукава от электрических цепей к контактам головки заднего по ходу локомотива соединительного рукава достигают следующего:
– одновременно обеспечивают изоляцию друг от друга электрических цепей линейных проводов в состыкованных поездах (несколько последовательно сцепленных пассажирских поездов с объединением их тормозных магистралей);
– изоляцией друг от друга электрических цепей линейных проводов в состыкованных поездах обеспечивают возможность автономности действия блоков управления электропневматическими тормозами локомотивов каждого из состыкованных поездов.
2) Наличием дубликатора концевой заделки осуществляют автоматическое связывание электрических цепей линейных проводов предшествующего состыкованного поезда, чем обеспечивают возможность контроля ее исправного состояния блоком управления локомотива этого поезда.
3) Действием блока управления головного локомотива обеспечивают синхронную работу автономно действующих блоков управления электропневматическими тормозами каждого состыкованного поезда.
Как известно, реализацию надлежащего режима работы электровоздухораспределителей подвижных единиц в обычном поезде осуществляют установкой ручки крана машиниста в соответствующее положение: I и II положения блок управления реализует как поездной режим (режим отпуска), III и IV положения блок управления реализует как режим перекрыш, а V, V-Э и VI положения блок управления реализует как режим торможения.
Положения ручки крана машиниста контактами микропереключателей контроллера крана машиниста преобразуются в электрические сигналы, поступающие на соответствующие входные клеммы блока управления (клеммы «П» и «Т»).
В ситуации наличия электропитания клеммы «Т» блоком управления реализуется режим торможения, при котором:
– на выходную клемму «Л» блока управления (и, следовательно, в подключенный к ней рабочий провод – компонент силовой линии ведомого состава) подается напряжение постоянного тока плюсовой полярности;
– на выходную клемму «З» блока управления (и, следовательно, в подключенные к ней ходовые рельсы – компонент силовой линии ведомого состава) – напряжение постоянного тока минусовой полярности.
В результате обеспечивается нормируемая работа электровоздухораспределителей подвижных единиц ведомого состава в режиме торможения.
В ситуации наличия электропитания клеммы «П» блоком управления реализуется режим перекрыши, при котором:
– на выходную клемму «Л» блока управления (и, следовательно, в подключенный к ней рабочий провод – компонент силовой линии ведомого состава) подается напряжение постоянного тока минусовой полярности;
– на выходную клемму «З» блока управления (и, следовательно, в подключенные к ней ходовые рельсы – компонент силовой линии ведомого состава) – напряжение постоянного тока плюсовой полярности.
В результате обеспечивается нормируемая работа электровоздухораспределителей подвижных единиц ведомого состава в режиме перекрыши.
В условиях отсутствия электропитания клемм «П» и «Т» блоком управления реализуется режим отпуска (поездной режим), при котором на выходные клеммы «Л» (и, следовательно, в подключенный к ней рабочий провод – компонент силовой линии ведомого состава) и «З» (и, следовательно, в подключенные к ней ходовые рельсы – компонент силовой линии ведомого состава) напряжение постоянного тока не подается. В результате обеспечивается нормируемая работа электровоздухораспределителей подвижных единиц ведомого состава в поездном режиме (режиме отпуска).
В заявляемом техническом решении блок управления головного локомотива обеспечивает нормируемую работу электровоздухораспределителей только ведомого поезда, но при этом одновременно осуществляет синхронное воздействие на идентификатор ситуации следования последующего локомотива:
– возбуждением дубликатора режима торможения, имеющим место при наличии в рабочем проводе предшествующего поезда напряжения постоянного тока плюсовой полярности, создается электропитание соответствующей входной клеммы (клеммы «Т») его блока управления, что и вызывает в свою очередь реализацию последним режима торможения электровоздухораспределителей подвижных единиц на ведомом составе;
– возбуждением же дубликатора режима перекрыши, имеющим место при наличии в рабочем проводе предшествующего поезда напряжения постоянного тока минусовой полярности, создается электропитание соответствующей входной клеммы (клеммы «П») его блока управления, что теперь вызывает в свою очередь реализацию последним режима перекрыши электровоздухораспределителей подвижных единиц на ведомом составе;
– в ситуации же отсутствия возбуждения дубликаторов режима торможения и перекрыши электропитание на соответствующих входных клеммах (клеммах «Т» и «П») его блока управления не создается, что и вызывает в свою очередь реализацию последним режима отпуска (поездного режима) электровоздухораспределителей подвижных единиц на ведомом составе.
Аналогичным образом действием идентификаторов ситуации следования локомотивов последующих состыкованных поездов в свою очередь последовательно вызывается реализация их блоками управления соответствующих режимов работы электровоздухораспределителей ведомых поездов.
Таким образом, общее количество подвижных единиц, образующееся при состыковывании поездов в длинносоставный поезд, мощностью блока питания головного локомотива, способной обеспечить надежную работу только ограниченного числа электровоздухораспределителей, практически не лимитируется.
4) Исключается опасность последствий расфиксации на головном локомотиве головки переднего по его ходу соединительного рукава с изолированной подвески.
Как известно, в существующих аналогах при возникновении такой ситуации имеет место замыкание подвижного контакта (рабочего провода 1 локомотива) с корпусом головки (контрольным проводом 2), что вызывает возникновение ложного сигнала об исправном состоянии поездной линии – связывание электрических цепей линейных проводов локомотива, минуя концевую заделку хвостового вагона ведомого поезда. Иными словами, имеет место шунтирование штатной концевой заделки. В результате исключается возможность своевременного выявления возможного неисправного состояния поездной линии, что вызывает отказ электропневматических тормозов и тем самым создает угрозу безопасности движения.
Кроме того, возможна ситуация когда в результате расфиксации с изолированной подвески головка начинает касаться метельника локомотива – создается электрическая цепь между рабочим проводом и ходовыми рельсами, что при попытке приведения в действие электропневматических тормозов вызывает короткое замыкание силовой линии и автоматическое защитное отключение блока управления.
Изолированием контактами группового переключателя электрических цепей линейных проводов передней по ходу локомотива головки соединительного рукава от поездной линии ведомого состава исключается как возможность возникновения ложного сигнала об исправном состоянии поездной линии, так и вероятность образования короткого замыкания силовой линии.
Заявляемое техническое решение соответствует критерию «Промышленная применимость» (IA), так как может быть реализовано в использующихся электрических схемах блоков управления электропневматическим тормозом введением группового переключателя и идентификатора ситуации следования, содержащего указанные дубликаторы.
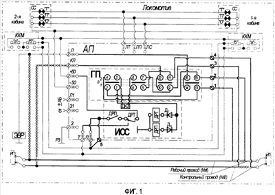
Перечень чертежей
Изобретение поясняется схемами, иллюстрирующими специфику предлагаемого способа действия блока управления электропневматическим тормозом.
На фиг.1 представлена упрощенная электрическая схема электропневматического тормоза локомотива с изменениями, которые обеспечивают реализацию предлагаемого способа действия его блока управления.
Штатные элементы и цепи электропневматического тормоза локомотива в числе прочего включают в себя:
– амортизационную панель АП, на которую устанавливается блок управления (например, блок управления, объединенный с блоком питания подсистемы «ЭПТМ» – БУ/БП-ЭПТМ);
– амортизационная панель АП содержит штатные клеммы ЛС, ЛП, ЛТ, Л, КЛ, +50, -50, Л1, З1, З, Т и П. От клемм ЛС, ЛП и ЛТ осуществляется электропитание ламп «О», «П» и «Т» световых сигнализаторов СС 1-й и 2-й кабин локомотива. От выходной клеммы Л осуществляется непосредственное электропитание локомотивного электровоздухораспределителя ЭВР. От клеммы +50 осуществляется электропитание контроллеров кранов машиниста ККМ 1-й и 2-й кабин локомотива. К клемме -50 осуществляется подключение минусовых проводов от ламп «О», «П» и «Т» световых сигнализаторов СС 1-й и 2-й кабин локомотива. К клеммам Л1 и З1 подводится электропитание от аккумуляторной батареи АБ локомотива. К выходной клемме З подключается провод локомотивного рельсового заземлителя РЗ. К входной клемме Т подключается провод от замыкающих контактов микропереключателей «б» контроллеров кранов машиниста ККМ 1-й и 2-й кабин локомотива. К входной клемме П штатно подключается провод от размыкающих контактов микропереключателей «б» контроллеров кранов машиниста ККМ 1-й и 2-й кабин локомотива;
– устанавливаемые на метельниках локомотива изолированные подвески ИП головок соединительных рукавов. Подвижный контакт головки и корпус головки подсоединены к соответствующим клеммам штатных клеммных коробок (на фиг.1 сами коробки не показаны).
В число вновь вводимых элементов и цепей входят групповой переключатель ГП и идентификатор ситуации следования ИСС, содержащий дубликаторы концевой заделки ДКЗ, режима перекрыши ДРП и режима торможения ДРТ.
Групповой переключатель ГП имеет три фиксированных положения: 1 (первая кабина), 0 (нейтральное положение) и 2 (вторая кабина). Групповой переключатель ГП обеспечивает:
– при его включении в положение 1 (1-я кабина) сообщение блока управления с цепями светового сигнализатора СС и контроллера крана машиниста ККМ этой кабины и клеммами со стороны 2-й кабины (являющейся в этом случае задней по ходу локомотива) штатной клеммной коробки (поездной линией ПЛ ведомого поезда). При этом одновременно блок управления отключается:
– от цепей светового сигнализатора СС и контроллера крана машиниста ККМ 2-й кабины (являющейся в этой ситуации нерабочей кабиной);
– от цепей к клеммам штатной клеммной коробки (контактов закрепляемой на изолированной подвеске головки соединительного рукава) со стороны 1-й кабины (являющейся в этой ситуации передней по ходу локомотива);
– при его включении в положение 2 (2-я кабина) сообщение блока управления с цепями светового сигнализатора СС и контроллера крана машиниста ККМ этой кабины и клеммами со стороны 1-й кабины (являющейся в этом случае задней по ходу локомотива) штатной клеммной коробки (поездной линией ПЛ ведомого поезда). При этом одновременно блок управления отключается:
– от цепей светового сигнализатора СС и контроллера крана машиниста ККМ 1-й кабины (являющейся в этой ситуации нерабочей кабиной);
– от цепей к клеммам штатной клеммной коробки (контактов закрепляемой на изолированной подвеске головки соединительного рукава) со стороны 2-й кабины (являющейся в этой ситуации передней по ходу локомотива).
Для связи группового переключателя ГП и идентификатора ситуации следования ИСС, содержащего идентификаторы режима перекрыши ИРП и режима торможения ИРТ (на фиг.1 показан релейно-контактный вариант реализации), с блоком управления вводятся дополнительные клеммы 1-5, устанавливаемые на амортизационную панель АП. К дополнительным клеммам 1 и 2 подключаются рабочие провода 1 от клемм клеммных коробок со стороны соответственно 2-й и 1-й кабин. К дополнительным клеммам 3 и 4 подключаются контрольные провода 2 от клемм клеммных коробок со стороны соответственно 2-й и 1-й кабин. На дополнительную клемму 5 переключается от штатной клеммы П провод от размыкающих контактов микропереключателей «б» контроллеров кранов машиниста ККМ 1-й и 2-й кабин локомотива. Контакты 16 и 12 группового переключателя ГП подключаются соответственно к клеммам Л и КЛ блока управления. Входные цепи идентификаторов режима перекрыши ИРП и режима торможения ИРТ подключаются через развязывающие диоды ДТ и ДП к контакту 1 группового переключателя ГП и заземляющей бонке блока управления. От клеммы +50 блока управления осуществляется электропитание выходных цепей идентификаторов режима перекрыши ИРП и режима торможения ИРТ, а указанные выходные цепи подключаются соответственно к клеммам П и Т блока управления и дополнительной клемме 5.
Контактные пары группового переключателя ГП – 1-2, 5-6, 3-4, 7-8 и 9-10, 11-12 обеспечивают подключение выполняющей функции дубликатора концевой заделки ДКЗ перемычки (между 1 и 6 контактами) к дополнительным клеммам 3 и 1 либо 4 и 2. При использовании БУ/БП-ЭПТМ в качестве блока управления вместо перемычки устанавливается дубликатор диод концевой заделки ДДКЗ (на фиг.1 не показан) в проводящем направлении от контакта 6 к контакту 1. В результате автоматически осуществляется сообщение контрольного провода 2 с рабочим проводом 1 от клеммной коробки соответственно со стороны 1-й или 2-й кабин. Две переключающие контактные пары группового переключателя ГП (не показанные на фиг.1) обеспечивают отключение плюсового и минусового проводов соответственно к контроллеру крана машиниста ККМ и лампам светового сигнализатора СС нерабочей кабины. Одновременным имеет место подключение указанных проводов соответственно к контроллеру крана машиниста ККМ и лампам светового сигнализатора СС рабочей кабины.
На фиг.2 – фиг.3 представлены упрощенные схемы работы электропневматического тормоза состава в поездном режиме при управлении соответственно из первой и второй кабин в ситуации нормального функционирования (фрагмент а)) и в ситуации соскока на локомотиве головки переднего по его ходу соединительного рукава с изолированной подвески ИП (фрагмент б)).
На фиг.4 представлены упрощенные схемы работы электропневматического тормоза состава в режиме перекрыши при управлении соответственно из первой (фрагмент а)) и второй (фрагмент б)) кабин.
На фиг.5 представлены упрощенные схемы работы электропневматического тормоза состава в режиме торможения при управлении соответственно из первой (фрагмент а)) и второй (фрагмент б)) кабин.
На фиг.6 – фиг.9 представлены упрощенные схемы работы в поездном режиме электропневматического тормоза состыкованного поезда при возможных сочетаниях вариантов управления локомотивов 1-го и 2-го поездов из первой и второй кабин.
На фиг.10 – фиг.13 представлены упрощенные схемы работы в режиме перекрыши электропневматического тормоза состыкованного поезда при возможных сочетаниях вариантов управления локомотивов 1-го и 2-го поездов из первой и второй кабин.
На фиг.14 – фиг.17 представлены упрощенные схемы работы в режиме торможения электропневматического тормоза состыкованного поезда при возможных сочетаниях вариантов управления локомотивов 1-го и 2-го поездов из первой и второй кабин.
На фиг.1 условно показаны: существующие элементы и цепи – тонкими линиями, вновь вводимые элементы и цепи – утолщенными линиями, устраняемые цепи – тонкими перекрещенными линиями. На фиг.2 – фиг.5 для одиночного поезда условно показаны: находящиеся в обесточенном состоянии элементы и цепи – точечными линиями; находящиеся под током участки цепей светового сигнализатора СС, контроллера крана машиниста ККМ и поездной линии ПЛ – тонкими линиями; находящиеся под током участки цепи силовой линии СЛ – утолщенными линиями. Соответственно тонкими и утолщенными стрелками показаны направления протекания токов в указанных цепях. На фиг.6 – фиг.17 для состыкованного поезда условно показаны: находящиеся в обесточенном состоянии элементы и цепи – точечными линиями; находящиеся под током участки цепей светового сигнализатора СС, контроллера крана машиниста ККМ и поездной линии ПЛ локомотива 1-го поезда – тонкими линиями; находящиеся под током участки цепи силовой линии СЛ локомотива 1-го поезда – утолщенными линиями; находящиеся под током участки цепей светового сигнализатора СС, контроллера крана машиниста ККМ и поездной линии ПЛ локомотива 2-го поезда – утолщенными штриховыми линиями; находящиеся под током участки цепи силовой линии СЛ локомотива 2-го поезда – линиями повышенной толщины. Соответственно тонкими, утолщенными, утолщенными штриховыми и повышенной толщины стрелками показаны направления протекания токов в указанных цепях.
Сведения, подтверждающие возможность осуществления изобретения
Отмеченные изменения в схеме электропневматического тормоза локомотива обеспечивают следующие особенности действия его блока управления.
Контактные пары группового переключателя ГП – 13-14 либо 15-16 обеспечивают сообщение клеммы Л блока управления с дополнительными клеммами 1 либо 2. В результате автоматически осуществляется сообщение блока управления с подвижным контактом задней по ходу локомотива головки соединительного рукава (рабочим проводом 1 ведомого поезда). Одновременно контактные пары группового переключателя ГП – 9-10 либо 11-12 обеспечивают сообщение клеммы КЛ блока управления с дополнительными клеммами 3 либо 4. В результате автоматически осуществляется сообщение блока управления с корпусом задней по ходу локомотива головки соединительного рукава (контрольным проводом 2 ведомого поезда).
Действие блока управления в поездном режиме при следовании одиночного поезда и расфиксации головки переднего по ходу локомотива соединительного рукава с изолированной подвески.
В условиях управления электропневматическими тормозами одиночного поезда из 1-й кабины локомотива (групповой переключатель ГП установлен в положение 1) при зафиксированной на изолированной подвеске ИП головке переднего по ходу соединительного рукава (фиг.2, фрагмент а)) в поездном режиме (ручка крана машиниста находится в I или II положениях) штатной работой блока управления традиционно осуществляется только контроль исправного состояния («прозвонки») поездной линии ПЛ по факту прохождения тока контрольного источника тока блока питания (на фиг.2 и последующих не показан). Цепь (здесь и далее контакты группового переключателя ГП обозначены без указания их принадлежности к нему) «прозвонки» включает в себя следующее: клемма КЛ – провод между клеммой КЛ и контактом 12 – перемычка между контактами 12 и 10 – замкнутая контактная пара 10-9 – провод между контактом 9 и дополнительной клеммой 3 – дополнительная клемма 3 – контрольный провод ( 2) локомотива – корпусы головок соединительных рукавов между локомотивом и 1-м вагоном – цепь контрольного провода ( 2) состава – концевая заделка КЗ – цепь рабочего провода ( 1) состава – подвижные контакты головок соединительных рукавов между 1-м вагоном и локомотивом, – рабочий провод ( 1) локомотива – дополнительная клемма 1 – провод между дополнительной клеммой 1 и контактом 13 – замкнутая контакты 13-14 – перемычка между контактами 14 и 16 – провод между контактом 16 и клеммой Л – клемма Л.
В результате блоком управления осуществляется электропитание клеммы ЛС, вызывающее индикацию лампы «О» светового сигнализатора СС (на фиг.2 и последующих не показаны).
Расфиксация головки переднего по ходу локомотива соединительного рукава с изолированной подвески ИП (фиг.2, фрагмент б)) никаких изменений в работу блока управления не вносит: связанные с контактами этой головки цепи и элементы находятся в обесточенном состоянии.
В условиях управления электропневматическими тормозами одиночного поезда из 2-й кабины локомотива (групповой переключатель ГП установлен в положение 2) имеет место (фиг.3, фрагменты а) и б)) аналогичная штатная работа блока управления. Отличие заключается лишь в том, что вместо контактных пар 10-9 и 14-13 группового переключателя ГП и дополнительных клемм 3 и 1 в создании цепи «прозвонки» участвуют контактные пары 12-11 и 15-16 группового переключателя ГП и дополнительные клеммы 4 и 2.
Действие блока управления в режиме перекрыши при следовании одиночного поезда
Режим перекрыши блок управления реализует при постановке ручки крана машиниста в III или IV положения, что вызывает (на фиг.4 и последующих не показано) традиционное появление питания на его входной клемме П, через дополнительную клемму 5.
В условиях управления электропневматическими тормозами одиночного поезда из 1-й кабины локомотива (групповой переключатель ГП установлен в положение 1) блоком управления (фиг.4, фрагмент а)) при продолжаемой «про звонке» поездной линии ПЛ ведомого поезда нормировано подается: на выходную клемму «Л» напряжение постоянного тока минусовой полярности, а на выходную клемму «З» напряжение постоянного тока плюсовой полярности.
Это вызывает образование цепи силовой линии электровоздухораспределителей вагонов ведомого состава: клемма З – локомотивный рельсовый заземлитель РЗ – корпусные заземлители электровоздухораспределителей ЭВР вагонов ведомого состава – электровоздухораспределители ЭВР вагонов ведомого состава – цепь рабочего провода ( 1) состава – подвижные контакты головок соединительных рукавов между 1-м вагоном и локомотивом – рабочий провод ( 1) локомотива – дополнительная клемма 1 – провод между дополнительной клеммой 1 и контактом 13 – замкнутая контактная пара 13-14 – перемычка между контактами 14 и 16 – провод между контактом 16 и клеммой Л – клемма Л.
Одновременно образуется параллельная цепь силовой линии электровоздухораспределителя ЭВР локомотива: клемма З – локомотивный рельсовый заземлитель РЗ – корпусный заземлитель электровоздухораспределителя ЭВР локомотива – электровоздухораспределитель ЭВР локомотива – провод между электровоздухораспределителем ЭВР локомотива и клеммой Л – клемма Л.
В результате обеспечивается нормируемая работа электровоздухораспределителей подвижных единиц ведомого состава в режиме перекрыши.
При этом блоком управления осуществляется электропитание клемм ЛС и ЛП, вызывающее индикацию ламп «О» и «П» светового сигнализатора СС (на фиг.4 и последующих не показаны).
В условиях управления электропневматическими тормозами одиночного поезда из 2-й кабины локомотива (групповой переключатель ГП установлен в положение 2) имеет место (фиг.4, фрагмент б)) аналогичная штатная работа блока управления. Отличие заключается лишь в том, что вместо контактной пары 14-13 группового переключателя ГП и дополнительной клеммы 1 в создании цепи силовой линии электровоздухораспределителей вагонов ведомого состава участвуют контактная пара 15-16 группового переключателя ГП и дополнительная клемма 2.
Действие блока управления в режиме торможения при следовании одиночного поезда
Режим торможения блок управления реализует при постановке ручки крана машиниста в V, VI-Э или VI положения, что вызывает (на фиг.5 и последующих не показано) традиционное появление питания на его входной клемме Т.
В условиях управления электропневматическими тормозами одиночного поезда из 1-й кабины локомотива (групповой переключатель ГП установлен в положение 1) блоком управления (фиг.5, фрагмент а)) при продолжаемой «прозвонке» поездной линии ПЛ ведомого поезда нормировано подается: на выходную клемму «Л» напряжение постоянного тока плюсовой полярности, а на выходную клемму «З» напряжение постоянного тока минусовой полярности.
Это вызывает образование цепи силовой линии электровоздухораспределителей вагонов ведомого состава: клемма Л – провод между клеммой Л и контактом 16 – перемычка между контактами 16 и 14 – замкнутая контактная пара 14-13 – провод между контактом 13 и дополнительной клеммой 1 – дополнительная клемма 1 – рабочий провод ( 1) локомотива – подвижные контакты головок соединительных рукавов между локомотивом и 1-м вагоном – цепь рабочего провода ( 1) состава – электровоздухораспределители ЭВР вагонов ведомого состава – корпусные заземлители электровоздухораспределителей ЭВР вагонов ведомого состава – локомотивный рельсовый заземлитель РЗ – клемма З.
Одновременно образуется параллельная цепь силовой линии электровоздухораспределителя ЭВР локомотива: клемма Л – провод между клеммой Л и электровоздухораспределителем ЭВР локомотива – электровоздухораспределитель ЭВР локомотива – корпусный заземлитель электровоздухораспределителя ЭВР локомотива – локомотивный рельсовый заземлитель РЗ – провод между локомотивным рельсовым заземлителем РЗ и клеммой З – клемма З.
В результате обеспечивается нормируемая работа электровоздухораспределителей подвижных единиц ведомого состава в режиме торможения.
При этом блоком управления осуществляется электропитание клемм ЛС и ЛТ, вызывающее индикацию ламп «О» и «Т» светового сигнализатора СС (на фиг.5 и последующих не показаны).
В условиях управления электропневматическими тормозами одиночного поезда из 2-й кабины локомотива (групповой переключатель ГП установлен в положение 2) имеет место (фиг.5, фрагмент б)) аналогичная штатная работа блока управления. Отличие заключается лишь в том, что вместо контактной пары 14-13 группового переключателя ГП и дополнительной клеммы 1 в создании цепи силовой линии электровоздухораспределителей вагонов ведомого состава участвуют контактная пара 16-15 группового переключателя ГП и дополнительная клемма 2.
Достоинства блока управления электропневматическим тормозом, реализующего предложенный способ его действия
Работа блока управления при следовании одиночного поезда обеспечивается создающейся автоматически контактами головки свободного соединительного рукава хвостового вагона концевой заделкой. При состыковывании же поездов такая концевая заделка в составе 1-го поезда отсутствует. Поэтому действие блока управления локомотива 1-го поезда при состыковывании поезда обеспечивается работой дубликатора концевой заделки ДКЗ идентификатора ситуации следования ИСС локомотива 2-го поезда.
Действие же блока управления локомотива 2-го поезда при состыковывании поездов предопределяется работой дубликаторов режима перекрыши ДРП и режима торможения ИРП его идентификатора ситуации следования ИСС.
Дубликаторы режима перекрыши ДРП и режима торможения ДРТ идентификатора ситуации следования ИСС локомотива 2-го поезда осуществляют выявление наличия в рабочем проводе ( )1 состава 1-го поезда напряжения постоянного тока и установление его полярности с целью обеспечения соответствующего электропитания входных клемм (клеммы П и Т) блока управления локомотива 2-го поезда. Если рабочем проводе ( )1 состава 1-го поезда напряжение постоянного тока:
– отсутствует, то возбуждение обоих дубликаторов не имеет места. В результате электропитание клемм П и Т блока питания локомотива 2-го поезда отсутствует;
– минусовой полярности, то через развязывающий диод ДП возбуждается дубликатор режима перекрыши ДРП. В результате создается цепь электропитания клеммы П от клеммы +50 через размыкающий контакт ДРТ и замкнувшийся замыкающий контакт ДРП;
– плюсовой полярности, то через развязывающий диод Дт возбуждается дубликатор режима торможения ДРТ. В результате создается цепь электропитания клеммы Т от клеммы +50 через замкнувшийся замыкающий контакт ДРТ.
Действие блока управления в поездном режиме при следовании состыкованного поезда
В условиях управления электропневматическими тормозами состыкованного поезда из 1-х кабин локомотивов (групповые переключатели ГП установлены в положение 1) в поездном режиме штатной работой блоков управления локомотивов 1-го и 2-го поездов традиционно осуществляется только «прозвонка» поездных линий ПЛ ведомых поездов.
Цепь «прозвонки» блока управления локомотива 1-го поезда (фиг.6) включает в себя следующее: клемма КЛ – контакт 12 – перемычка между контактами 12 и 10 – замкнутая контактная пара 10-9 – провод между контактом 9 и дополнительной клеммой 3 – дополнительная клемма 3 – контрольный провод ( 2) локомотива 1-го поезда – корпусы головок соединительных рукавов между локомотивом и 1-м вагоном состава 1-го поезда – цепь контрольного провода ( 2) состава 1-го поезда – корпусы головок соединительных рукавов между N-м вагоном состава 1-го поезда и локомотивом 2-го поезда – контрольный провод ( 2) поездной линии ПЛ 1-го состава на локомотиве 2-го поезда – дополнительная клемма 4 – провод между дополнительной клеммой 4 и контактом 11 – перемычка между контактом 11 и контактом 5 – замкнутая контактная пара 5-9 – дубликатор концевой заделки ДКЗ – замкнутая контактная пара 1-2 – перемычка между контактом 2 и контактом 15 – провод между контактом 15 и дополнительной клеммой 2 – дополнительная клемма 2 – цепь рабочего провода ( 1) поездной линии ПЛ 1-го состава – подвижные контакты головок соединительных рукавов между локомотивом 2-го состава и N-м вагоном состава 1-го поезда – цепь рабочего провода ( 1) состава 1-го поезда – подвижные контакты головок соединительных рукавов между 1-м вагоном состава 1-го поезда и локомотивом 1-го состава – рабочий провод ( 1) локомотива 1-го состава – дополнительная клемма 1 – провод между дополнительной клеммой 1 и контактом 13 – замкнутая контактная пара 13-14 – перемычка между контактом 14 и контактом 16 – провод между контактом 16 и клеммой Л – клемма Л.
При этом блоком управления локомотива 1-го поезда осуществляется электропитание клеммы ЛС, вызывающее индикацию лампы «О» светового сигнализатора СС (на фиг.6 и последующих не показаны).
Поскольку в рабочем проводе ( )1 поездной линии ПЛ 1-го состава напряжение постоянного тока отсутствует, постольку возбуждение обоих дубликаторов идентификатора ситуации следования ИСС блока управления локомотива 2-го поезда не имеет места. В результате электропитание клемм П и Т отсутствует, что вызывает реализацию блоком управления локомотива 2-го поезда поездного режима.
В этой ситуации цепь «прозвонки» блока управления локомотива 1-го поезда полностью идентична цепи «прозвонки», рассмотренной для ситуации следования одиночного поезда. Аналогично осуществляется и электропитание клеммы ЛС, вызывающее индикацию лампы «О» светового сигнализатора СС.
В условиях управления электропневматическими тормозами состыкованного поезда при различном сочетании рабочих кабин локомотивов 1-го и 2-го поездов работа их блоков управления (фиг.7 – фиг.9) происходит рассмотренным порядком, меняются только приведенным порядком номера контактов групповых переключателей ГП и номера дополнительных клемм.
Действие блока управления в режиме перекрыши при следовании состыкованного поезда
В условиях управления электропневматическими тормозами состыкованного поезда из 1-х кабин локомотивов (групповые переключатели ГП установлены в положение 1) в режиме перекрыши штатной работой блоков управления локомотивов 1-го и 2-го поездов продолжается рассмотренная в поездном режиме «прозвонка» поездных линий ПЛ ведомых поездов.
Постановка ручки крана машиниста локомотива 1-го поезда в III или IV положения вызывает традиционное появление электропитания входной клеммы П его блока управления через дополнительную клемму 5 (фиг.10), чем достигается нормированная подача на выходную клемму «Л» блока управления напряжения постоянного тока минусовой полярности, а на выходную клемму «З» напряжения постоянного тока плюсовой полярности. Это вызывает образование следующей цепи силовой линии СЛ электровоздухораспределителей вагонов состава 1-го поезда: клемма З – провод между клеммой З и локомотивным рельсовым заземлителем РЗ – локомотивный рельсовый заземлитель Р3 – корпусные заземлители электровоздухораспределителей ЭВР вагонов состава 1-го поезда – электровоздухораспределители ЭВР вагонов состава 1-го поезда и, параллельно, через заземляющую бонку идентификатора ситуации следования ИСС блока управления локомотива 2-го поезда, через дубликатор режима перекрыши ДРП, развязывающий диод ДП, провод от развязывающего диода ДП к контакту 1, замкнутую контактную пару 1-2, перемычку между контактами 2 и 15, провод от контакта 15 к дополнительной клемме 2 блока управления локомотива 2-го поезда, рабочий провод ( 1) поездной линии ПЛ 1-го состава на локомотиве 2-го поезда, подвижные контакты головок соединительных рукавов между локомотивом 2-го поезда и N-м вагоном состава 1-го поезда – цепь рабочего провода ( 1) состава 1-го поезда – подвижные контакты головок соединительных рукавов между 1-м вагоном состава 1-го поезда и локомотивом 1-го поезда – рабочий провод ( 1) поездной линии ПЛ 1-го состава на локомотиве 1-го поезда – дополнительная клемма 1 блока управления локомотива 1-го поезда – провод между дополнительной клеммой 1 и контактом 13 – замкнутая контактная пара 13-14 – перемычка между контактами 14 и 16 – провод между контактом 16 и клеммой Л – клемма Л.
Одновременно образуется параллельная цепь силовой линии электровоздухораспределителя ЭВР локомотива 1-го поезда: клемма З – провод между клеммой З и локомотивным рельсовым заземлителем РЗ – локомотивный рельсовый заземлитель РЗ – корпусный заземлитель электровоздухораспределителя ЭВР локомотива – электровоздухораспределитель ЭВР локомотива – провод между электровоздухораспределителем ЭВР локомотива и клеммой Л – клемма Л.
В результате обеспечивается нормируемая работа электровоздухораспределителей подвижных единиц состава 1-го поезда в режиме перекрыши, и блоком управления локомотива 1-го поезда осуществляется электропитание клемм ЛС и ЛП, вызывающее индикацию ламп «О» и «П» светового сигнализатора СС (на фиг.10 и последующих не показаны).
Поскольку в блоке управления локомотива 2-го поезда возбужден дубликатор режима перекрыши ДРП идентификатора ситуации следования ИСС, постольку возникает электропитание клеммы П по цепи: клемма +50 блока управления локомотива 2-го поезда – замкнутый размыкающий контакт ДРТ – замкнувшийся замыкающий контакт ДРП – провод к клемме П – клемма П блока управления локомотива 2-го поезда. Это вызывает реализацию блоком управления локомотива 2-го поезда режима перекрыши.
В этой ситуации цепи «прозвонки» и силовой линии СЛ блока управления локомотива 2-го поезда полностью идентичны цепям «прозвонки» и силовой линии СЛ, рассмотренной для ситуации следования одиночного поезда. Аналогично осуществляется и электропитание клемм ЛС и ЛП, вызывающее индикацию ламп «О» и «П» светового сигнализатора СС.
В условиях управления электропневматическими тормозами состыкованного поезда при различном сочетании рабочих кабин локомотивов 1-го и 2-го поездов работа их блоков управления (фиг.10 – фиг.13) происходит рассмотренным порядком, меняются только приведенным порядком номера контактов групповых переключателей ГП и номера дополнительных клемм.
Действие блока управления в режиме торможения при следовании состыкованного поезда
В условиях управления электропневматическими тормозами состыкованного поезда из 1-х кабин локомотивов (групповые переключатели ГП установлены в положение 1) в режиме торможения штатной работой блоков управления локомотивов 1-го и 2-го поездов продолжается рассмотренная в поездном режиме «прозвонка» поездных линий ПЛ ведомых поездов.
Постановка ручки крана машиниста локомотива 1-го поезда в V, V-Э или VI положения вызывает традиционное появление электропитания входной клеммы Т его блока управления (фиг.14), чем достигается нормированная подача на выходную клемму «Л» блока управления напряжения постоянного тока плюсовой полярности, а на выходную клемму «З» напряжения постоянного тока минусовой полярности. Это вызывает образование следующей цепи силовой линии СЛ электровоздухораспределителей вагонов состава 1-го поезда: клемма Л – провод между клеммой Л и контактом 16 – перемычка между контактами 16 и 14 – замкнутая контактная пара 14-13 – провод между контактом 13 и дополнительной клеммой 1 – рабочий провод ( 1) поездной линии ПЛ 1-го состава на локомотиве 1-го поезда – подвижные контакты головок соединительных рукавов между локомотивом 1-го поезда и 1-м вагоном состава 1-го поезда локомотивом 1-го поезда – цепь рабочего провода ( 1) состава 1-го поезда – электровоздухораспределители ЭВР вагонов состава 1-го поезда – корпусные заземлители электровоздухораспределителей ЭВР вагонов состава 1-го поезда и, параллельно, через подвижные контакты головок соединительных рукавов между N-м вагоном состава 1-го поезда и локомотивом 2-го поезда, рабочий провод ( 1) поездной линии ПЛ 1-го состава на локомотиве 2-го поезда, дополнительную клемму 2 блока управления локомотива 2-го поезда, провод между дополнительной клеммой 2 и контактом 15, перемычку между контактами 15 и 2, замкнутую контактную пару 2-1, провод к развязывающему диоду ДТ идентификатора ситуации следования ИСС блока управления локомотива 2-го поезда, дубликатор режима торможения ДРТ и заземляющую бонку – локомотивный рельсовый заземлитель РЗ локомотива 1-го поезда – провод от локомотивного рельсового заземлителя РЗ к клемме З – клемма З.
Одновременно образуется параллельная цепь силовой линии электровоздухораспределителя ЭВР локомотива 1-го поезда: клемма Л – провод между клеммой Л и электровоздухораспределителем ЭВР локомотива 1-го поезда электровоздухораспределитель ЭВР локомотива 1-го поезда – корпусный заземлитель электровоздухораспределителем ЭВР локомотива 1-го поезда – рельсовый заземлитель РЗ локомотива 1-го поезда – провод между рельсовым заземлителем РЗ локомотива 1-го поезда и клеммой З – клемма З.
В результате обеспечивается нормируемая работа электровоздухораспределителей подвижных единиц состава 1-го поезда в режиме торможения, и блоком управления локомотива 1-го поезда осуществляется электропитание клемм ЛС и ЛТ, вызывающее индикацию ламп «О» и «Т» светового сигнализатора СС (на фиг.14 и последующих не показаны).
Поскольку в блоке управления локомотива 2-го поезда возбужден дубликатор режима торможения ДРТ идентификатора ситуации следования ИСС, постольку возникает электропитание клеммы Т по цепи: клемма +50 блока управления локомотива 2-го поезда – замкнувшийся замыкающий контакт ДРТ – провод к клемме Т – клемме Т блока управления локомотива 2-го поезда. Это вызывает реализацию блоком управления локомотива 2-го поезда режима торможения.
В этой ситуации цепи «прозвонки» и силовой линии СЛ блока управления локомотива 2-го поезда полностью идентичны цепям «прозвонки» и силовой линии СЛ, рассмотренной для ситуации следования одиночного поезда. Аналогично осуществляется и электропитание клемм ЛС и ЛТ, вызывающее индикацию ламп «О» и «Т» светового сигнализатора СС.
В условиях управления электропневматическими тормозами состыкованного поезда при различном сочетании рабочих кабин локомотивов 1-го и 2-го поездов работа их блоков управления (фиг.15 – фиг.17) происходит рассмотренным порядком, меняются только приведенным порядком номера контактов групповых переключателей ГП и номера дополнительных клемм.
Технические результаты, получаемые при использовании предлагаемого способа действия блока управления электропневматическим тормозом
Полностью сохраняя действие блока управления прототипа при следовании одиночного поезда, использование заявляемого технического решения обеспечивает получение следующих дополнительных качеств.
1. Изолирование контактами группового переключателя электрических цепей линейных проводов к контактам головки переднего по ходу локомотива соединительного рукава от электрических цепей к контактам головки заднего по ходу локомотива соединительного рукава – одновременно обеспечивает изоляцию друг от друга электрических цепей линейных проводов в состыкованных поездах.
2. Изоляцией друг от друга электрических цепей линейных проводов в состыкованных поездах обеспечивается возможность автономного действия блоков управления электропневматическими тормозами локомотивов каждого из состыкованных поездов.
3. Действием дубликатора концевой заделки идентификатора ситуации следования осуществляется автоматическое связывание электрических цепей линейных проводов предшествующего состыкованного поезда, чем обеспечивают возможность контроля ее исправного состояния блоком управления локомотива этого поезда.
4. Действием блока управления головного локомотива обеспечивается синхронная работа автономно действующих блоков управления электропневматическими тормозами каждого состыкованного поезда.
5. Общее количество подвижных единиц, образующееся при состыковывании поездов в длинносоставный поезд, мощностью блока питания головного локомотива, способной обеспечить надежную работу только ограниченного числа электровоздухораспределителей, практически не ограничивается, т.к. блок питания головного локомотива обеспечивает работу только своего ведомого поезда.
6. Снятие ограничения на общее количество подвижных единиц, образующееся при состыковывании поездов в длинносоставный поезд, обеспечивает при необходимости практически неограниченное число подлежащих состыковыванию поездов.
7. Изолирование контактами группового переключателя электрических цепей линейных проводов к контактам головки переднего по ходу локомотива соединительного рукава от электрических цепей к контактам головки заднего по ходу локомотива соединительного рукава – одновременно полностью исключается как возможность возникновения ложного сигнала об исправном состоянии поездной линии, так и вероятность образования короткого замыкания силовой линии при расфиксации на головном локомотиве головки переднего по его ходу соединительного рукава с изолированной подвески.
Возможность осуществления изобретения
Возможность осуществления изобретения может быть реализована использованием выпускаемых отечественной промышленностью, например, в качестве группового переключателя на три фиксированных положения – группового переключателя типа ПК-16-12И6067У3, а в качестве дубликаторов режимов перекрыши и торможения идентификатора ситуации следования – кодовых реле типа КДР-1М.
Указанные компоненты, дополняющие блок управления, могут быть размещены автономно от него или встроены в него при использовании электронных аналогов рассмотренного релейно-контактного варианта реализации.
Источники информации
1. Иноземцев В.Г., Казаринов В.М., Ясенцев В.Ф. Автоматические тормоза. Учебник для вузов ж-д транспорта. – М.: Транспорт, 1981.
2. «Автотормозное и пневматическое оборудование подвижного состава рельсового транспорта». Каталог. М.: Ассоциация АСТО, 2008.
Формула изобретения
Способ действия блока управления электропневматическим тормозом, содержащего дополняющие штатные устройства автоматического пневматического тормоза подвижных единиц состава поезда элементы электрической цепи, электровоздухораспределители и приборы управления, причем элементы электрической цепи содержат располагаемые на каждой подвижной единице линейные провода, которые включают в себя рабочий и контрольный провода, которые подключают к размещаемым в головках соединительных рукавов тормозной магистрали соответственно подвижному контакту и корпусу головки и при сцепленных головках соединительных рукавов подвижные контакты отжимаются от корпусов головок, в результате чего образуют единые цепи рабочего и контрольного проводов состава, при этом на хвостовом вагоне эти цепи связывают через концевую заделку, автоматически образующуюся в несцепленной головке за счет прижатия подвижного контакта к корпусу головки, одновременно головку переднего по ходу локомотива соединительного рукава устанавливают и фиксируют на специальной изолированной подвеске, в результате чего подвижный контакт отжимается от корпуса головки, в этих условиях электровоздухораспределители подключают к электрической силовой линии, состоящей из рабочего провода и используемых в качестве обратного провода ходовых рельсов, связь с которыми осуществляют с помощью провода локомотивного рельсового заземлителя, при этом приборы управления в числе прочего содержат блок питания с гальванически независимыми между собой и от аккумуляторной батареи локомотива источниками тока, с помощью которых осуществляют электропитание блока управления, а последний размещают отдельно или совмещают с блоком питания, при этом в ситуации появления электропитания на соответствующих входных клеммах блока управления, связанных с контроллером крана машиниста, отслеживают перемещения ручки последнего, чем обусловливают идентифицируемые по индикации ламп светового сигнализатора нормируемые режимы работы блока управления, которые предопределяют надлежащим электропитанием выходных клемм блока управления и подключенной к ним электрическую силовую линию, отличающийся тем, что блок управления дополняют групповым переключателем и идентификатором ситуации следования, содержащим кодовые реле режимов перекрыши и торможения или их электронные аналоги и диод дублирующего устройства концевой заделки, причем через контакты группового переключателя линейные провода от контактов головки переднего по ходу локомотива соединительного рукава подключают к входным цепям кодовых реле режимов перекрыши и торможения или их электронных аналогов и диоду дублирующего устройства концевой заделки идентификатора ситуации следования, а линейные провода от контактов головки заднего по ходу локомотива соединительного рукава подключают к соответствующим выходным клеммам блока управления, при этом выходные цепи кодовых реле режимов перекрыши и торможения или их электронных аналогов идентификатора ситуации следования подключают к соответствующим входным клеммам блока управления.
РИСУНКИ
|