|
|
(21), (22) Заявка: 2008135699/09, 31.01.2007
(24) Дата начала отсчета срока действия патента:
31.01.2007
(30) Конвенционный приоритет:
03.02.2006 US 60/765,078 17.08.2006 US 60/838,318
(46) Опубликовано: 10.06.2010
(56) Список документов, цитированных в отчете о поиске:
ETSI TS 125321 V6.7.0, 12.2005. RU 2236757 С2, 20.09.2004. WO 2005122528 A1, 22.12.2005. EP 1551202 A2, 06.07.2005.
(85) Дата перевода заявки PCT на национальную фазу:
03.09.2008
(86) Заявка PCT:
US 2007/002738 20070131
(87) Публикация PCT:
WO 2007/092245 20070816
Адрес для переписки:
129090, Москва, ул. Б.Спасская, 25, стр.3, ООО “Юридическая фирма Городисский и Партнеры”, пат.пов. Ю.Д.Кузнецову, рег. 595
|
(72) Автор(ы):
ЧАНДРА Арти (US), ВАН Цзинь (US), ТЕРРИ Стефен Е. (US)
(73) Патентообладатель(и):
ИНТЕРДИДЖИТАЛ ТЕКНОЛОДЖИ КОРПОРЕЙШН (US)
|
(54) УСТРОЙСТВО И ПРОЦЕДУРА ОПРЕДЕЛЕНИЯ И РАСПРЕДЕЛЕНИЯ РЕСУРСОВ НА ОСНОВЕ КАЧЕСТВА ОБСЛУЖИВАНИЯ В СИСТЕМАХ РАЗВИТИЯ И ДОЛГОСРОЧНОГО РАЗВИТИЯ ВЫСОКОСКОРОСТНОГО ПАКЕТНОГО ДОСТУПА
(57) Реферат:
Изобретение относится к системам передачи данных. Технический результат заключается в повышении эффективности обеспечения требования к качеству обслуживания параллельных потоков данных. Заявлен способ обработки данных связи для беспроводного устройства передачи/приема (WTRU), выполненного с использованием иерархии уровней обработки, включающих в себя физический уровень (PHY), уровень управления доступом к среде (MAC) и более высокие уровни, содержащий этапы, на которых: принимают с помощью уровня MAC: – данные для передачи и соответствующие характеристики данных передачи от более высоких уровней; – информацию о физических ресурсах от PHY уровня; определяют назначение данных передачи и динамически сформированных разделов физических ресурсов в параллельные потоки данных, основываясь на принятых характеристиках данных от более высоких уровней и информации о физических ресурсах от PHY уровня; формируют параметры транспортного формата для каждого потока данных, основываясь на принятых характеристиках данных от более высоких уровней и информации о физических ресурсах от PHY уровня, и мультиплексируют данные передачи в параллельные потоки данных в транспортных блоках в соответствии с назначением потока данных и соответствующими параметрами транспортного формата для выборочного обеспечения данных передачи к PHY уровню через указанные транспортные блоки в указанных параллельных потоках данных для передачи по соответствующим назначенным разделам физических ресурсов. 2 н. и 46 з.п. ф-лы, 3 ил.
ОБЛАСТЬ ТЕХНИКИ, К КОТОРОЙ ОТНОСИТСЯ ИЗОБРЕТЕНИЕ
Настоящее изобретение относится к разработке управления доступом к среде передачи данных (MAC) систем развития высокоскоростного пакетного доступа (HSPA+) и долгосрочного развития (LTE). Более конкретно, настоящее изобретение относится к способу и устройству для назначения физических ресурсов и атрибутов транспортного формата множеству параллельных потоков данных согласно требованию качества обслуживания (QoS) данных, которые будут передавать в общем временном интервале передачи (ВИП, TTI).
УРОВЕНЬ ТЕХНИКИ
Системы беспроводной связи известны из предшествующего уровня техники. Стандарты связи разработаны для обеспечения глобальной связи для беспроводных систем и достижения требуемых показателей производительности в показателях, например, пропускной способности, задержки и зоны обслуживания. Один из существующих широко используемых стандартов, который называют универсальной системой мобильной связи (UMTS), был разработан как часть систем радиосвязи третьего поколения (3G) и поддерживается партнерским проектом по сетям третьего поколения (3GPP).
Обычная архитектура системы UMTS в соответствии с существующими спецификациями 3GPP показана на Фиг. 1. Архитектура сети UMTS включает в себя базовую сеть (БС, CN), связанную с наземной сетью радиодоступа UMTS (UTRAN) через интерфейс Iu. UTRAN конфигурируют для оказания беспроводных телекоммуникационных услуг пользователям через беспроводные устройства передачи/приема (WTRU), называемые пользовательским оборудованием (ПО) в стандарте 3GPP, через радиоинтерфейс Uu. Обычно используемым воздушным интерфейсом, определенным в стандарте UMTS, является широкополосный множественный доступ с кодовым разделением каналов (W-CDMA). В UTRAN существует один или большее количество контроллеров радиосети (КРС) и базовых станций, которые в 3GPP называют узлами B, которые все вместе обеспечивают географическую зону обслуживания для беспроводной связи с ПО. Один или большее количество узлов B подключают к каждому КРС через интерфейс Iub; КРС в пределах UTRAN осуществляют связь через интерфейс Iur.
Радиоинтерфейс Uu системы 3GPP использует транспортные каналы (TrCH) для перемещения пользовательских данных и сигнализации между узлами B и ПО. При осуществлении связи 3GPP данные TrCH передают с помощью одного или большего количества физических каналов, определенными взаимоисключающими физическими ресурсами или совместно используемыми физическими ресурсами в случае совместно используемых каналов. Данные TrCH перемещают в последовательных группах транспортных блоков (ТБ), определенных как наборы транспортных блоков (НТБ). Каждый НТБ передают в заданном временном интервале передачи (ВИП), который может охватывать множество последовательных кадров системного времени. Например, согласно спецификации 3GPP UMTS Release’99 (R99) обычный кадр системного времени составляет 10 микросекунд, и ВИП определяют как охватывающие 1, 2, 4 или 8 таких периодов времени. Согласно высокоскоростному пакетному доступу нисходящего канала (HSDPA), усовершенствованию стандарта UMTS, части спецификации выпуска 5 (Release 5) и высокоскоростному пакетному доступу восходящего канала (HSUPA) части спецификаций выпуска 6 (Release 6), ВИП обычно равны 2 мкс и поэтому являются только частью системного временного кадра.
Обработка TrCH в кодированный составной TrCH (CCTrCH) и затем в один или большее количество потоков данных физического канала объясняют, например, относительно дуплексной связи с разделением времени (TDD) в 3GPP TS 25.222. Начинают с данных НТБ, прикрепляют биты циклического избыточного кода (ЦИК) и выполняют соединение транспортных блоков и сегментацию блочных кодов. Затем выполняют сверточное кодирование или турбокодирование, но в некоторых случаях никакое кодирование не выполняют. Этапы после кодирования включают в себя выравнивание радиокадров, первое перемежение, сегментацию радиокадров и согласование скорости. При сегментации радиокадров делят данные на количество кадров в указанном ВИП. Функция согласования скорости работает посредством повторения или выкалывания битов, и она определяет количество битов для каждого обрабатываемого TrCH, которые после этого мультиплексируют для формирования потока данных CCTrCH.
В обычной системе 3GPP связь между ПО и узлом B выполняют с использованием потока данных одного CCTrCH, хотя узел B может одновременно осуществлять связь с другими ПО, используя соответствующие потоки данных других CCTrCH.
Обработка потока данных CCTrCH включает в себя скремблирование битов, сегментацию физических каналов, второе перемежение и отображение на один или большее количество физических каналов. Количество физических каналов соответствует сегментации физических каналов. Для передач восходящей линии связи от ПО к узлу B максимальное количество физических каналов для передачи CCTrCH в настоящее время определяют как два. Для передач нисходящей линии связи от узла B к ПО максимальное количество физических каналов для передачи CCTrCH в настоящее время определяют как шестнадцать. Спектр каждого потока данных физического канала затем расширяют с помощью кода формирования каналов и каждый поток данных модулируют для передачи по радиоканалу на назначенной частоте.
При приеме/декодировании данных TrCH обработка с помощью приемной станции по существу полностью обратная. Соответственно, ПО и узлу B для физического приема TrCH требуется знание параметров обработки TrCH для восстановления данных НТБ. Для каждого TrCH определяют набор транспортных форматов (НТФ), содержащий предопределенное количество транспортных форматов (ТФ). Каждый ТФ определяет множество динамических параметров, которые включают в себя размеры ТБ и НТБ, и множество полустатических параметров, которые включают в себя ВИП, тип кодирования, скорость кодирования, параметр выравнивания скоростей и длину ЦИК. Предопределенную коллекцию НТФ для TrCH в CCTrCH для конкретного кадра обозначают как комбинацию транспортных форматов (КТФ). Для каждого ПО один КТФ выбирают в ВИП так, чтобы был один КТФ, обработанный в ВИП в ПО.
Обработку в приемной станции облегчают с помощью передачи индикатора комбинации транспортных форматов (ИКТФ) для CCTrCH. Для каждого TrCH конкретного CCTrCH передающая станция определяет конкретный ТФ для НТФ TrCH, который действует в течение ВИП и идентифицирует этот ТФ с помощью индикатора транспортного формата (ИТФ). ИТФ всех TrCH CCTrCH объединяют в TPCI. Например, если два TrCH, TrCH1 и TrCH2, мультиплексируют для формирования CCTrCH1, и у TrCH1 есть два возможных ТФ, ТФ10 и ТФ11, в его НТФ, и у TrCH2 есть четыре возможных ТФ, ТФ20, ТФ21, ТФ22 и ТФ23, в его НТФ, действительные ИКТФ для CCTrCH1 могут включать в себя (0,0), (0,1), (1,2) и (1,3), но не обязательно все возможные комбинации. Прием (0,0) в качестве ИКТФ для CCTrCH1 сообщает станции назначения, что TrCH1 отформатирован с помощью ТФ10 и TrCH2 отформатирован с помощью ТФ20 для принятого ВИП CCTrCH1; прием (1,2) в качестве ИКТФ для CCTrCH1 сообщает станции назначения, что TrCH1 отформатирован с помощью ТФ11 и TrCH2 отформатирован с помощью ТФ22 для принятого ВИП CCTrCH1.
В выпусках 5 и 6 спецификации UMTS, относящихся к HSDPA и HSUPA соответственно, быстрые повторные передачи обеспечивают согласно гибридному автоматическому запросу повторной передачи (HARQ). В настоящее время определяют, что только один процесс гибридного автоматического запроса повторной передачи (HARQ) используется в ВИП.
Развитие высокоскоростного пакетного доступа (HSP+), универсальный наземный радиодоступ (UTRA) и долгосрочное развитие UTRAN (LTE) являются частью существующей деятельности, возглавляемой 3GPP, для обеспечения в системах UMTS высокой скорости передачи данных, низкой задержки, емкости системы и зоны обслуживания, оптимизированной для пакетов. В этом отношении и HSPA+, и LTE разрабатываются со значительными изменениями в существующих радиоинтерфейсе и архитектуре радиосети 3GPP. Например, в LTE было предложено заменить канальный доступ множественного доступа с кодовым разделением каналов (CDMA), используемый в настоящее время в UMTS, ортогональным множественным доступом с частотным разделением каналов (OFDMA) и множественным доступом с частотным разделением (FDMA) в качестве технологии воздушного интерфейса для передач нисходящей и восходящей линий связи соответственно. Технология воздушного интерфейса, предложенная HSP+, основана на множественном доступе с кодовым разделением каналов (CDMA), но с более эффективной архитектурой физического (PHY) уровня, которая может включать в себя независимые коды формирования каналов, которые отличаются в зависимости от качества канала. И LTE, и HSP+ разрабатываются для поддержки физического уровня связи с множеством входов и множеством выходов (MIMO). В таких новых системах множество потоков данных можно использовать для связи между ПО и узлом B.
Изобретатели признают, что существующие процедуры уровня управления доступом к среде (MAC) 3GPP не предназначены для работы с новой архитектурой PHY уровня и особенностями предложенных систем. Выбор КТФ в текущем стандарте UMTS не учитывает часть атрибутов нового транспортного формата (ТФ), введенных в LTE и HSPA+, включающих в себя распределение времени и частот и количество поднесущих в LTE, коды формирования каналов в HSP+ и различные лучи антенны в случае MIMO, но не ограниченных ими.
Согласно процедурам MAC, определенным в текущем стандарте UMTS, данные, мультиплексированные в транспортные блоки, отображают на один поток данных в каждый момент времени, так что только один процесс выбора комбинации транспортных форматов (КТФ) требуется для определения необходимых атрибутов для передачи по физическому каналу, начиная с границы общего временного интервала передачи (ВИП). Соответственно, только один процесс гибридного автоматического запроса повторной передачи (HARQ), который управляет повторной передачей данных для исправления ошибок, распределяют для любой заданной связи ПО – узел B. Согласно предложенным описанным выше изменениям PHY уровня к HSP+ и UMTS для заданной связи ПО – узел B множество групп физических ресурсов могут быть доступны одновременно для передач данных, что приводит к тому, что потенциально множество потоков данных будут передавать для данной связи.
Изобретатели признают, что, начиная с границы общего ВИП, каждый из множества потоков данных может иметь одинаковые или отличающиеся требования качества обслуживания (QoS), требуя специализированных атрибутов передачи, таких как модуляция и кодирование, и различные процессы гибридного автоматического запроса повторной передачи (HARQ). Для примера, в случае связи с множеством входов и множеством выходов (MIMO) независимые потоки данных можно передавать одновременно из-за пространственного разнесения; однако каждый пространственно разнесенный поток данных требует, чтобы его собственные атрибуты передачи и процесс HARQ отвечали необходимым ему требованиям QoS из-за различных характеристик канала. В настоящее время нет никаких способов или процедур MAC для назначения атрибутов одновременно множеству потоков данных и для эффективного обеспечения одинакового или разных QoS для параллельных потоков данных.
Изобретатели разработали способ выбора множества транспортных форматов параллельно согласно измерениям качества канала и требованиям QoS, который использует новые атрибуты PHY уровня и особенности систем HSPA+ и LTE.
РАСКРЫТИЕ ИЗОБРЕТЕНИЯ
Настоящее изобретение обеспечивает способ и устройство для выбора комбинации транспортных форматов (TPC) на уровне управления доступом к среде (MAC), чтобы работать с изменениями, предложенными системами развития высокоскоростного пакетного доступа (HSPA+) и долгосрочного развития (LTE), которые включают в себя структуру и атрибуты физического уровня, динамическое распределение ресурсов, схемы передачи, соответствующие MIMO, и множество требований QoS. Способ обеспечивают для одновременного выполнения процедур выбора множества КТФ для назначения атрибутов передачи для параллельных потоков данных, которые удовлетворяют требованиям качества обслуживания (QoS) данных согласно характеристикам физического канала. Настоящее изобретение поддерживает передачу множества потоков данных на границе общего временного интервала передачи (ВИП) или с одинаковыми, или с отличающимися QoS через функции параллельного выбора КТФ. Существенные изменения вводят в процедуру выбора КТФ предыдущего 3GPP, определенную в протоколах высокоскоростного пакетного доступа нисходящей линии связи (HSDPA) и высокоскоростного пакетного доступа восходящей линии связи (HSUPA), которые обращаются к новым особенностям в системах HSPA+ и LTE, как описано выше. Настоящее изобретение легко обеспечивает динамическое назначение процесса гибридного автоматического запроса повторной передачи (HARQ), когда различные HARQ применяют к потокам данных.
Для предпочтительного варианта осуществления обеспечивают беспроводное устройство передачи/приема (WTRU), которое включает в себя приемник и передатчик, и способ, который обрабатывает данные связи в иерархии уровней обработки, которые включают в себя физический (PHY) уровень, уровень управления доступом к среде (MAC) и более высокие уровни. Устройство выбора транспортного формата уровня MAC определяет назначение данных передачи более высокого уровня в параллельные потоки данных, основываясь на характеристиках данных, принимаемых от более высоких уровней, и информации о физических ресурсах, принимаемой от PHY уровня. Устройство выбора транспортного формата также генерирует параметры транспортного формата для каждого потока данных. Компонент мультиплексирования мультиплексирует данные передачи в параллельные потоки данных в транспортных блоках в соответствии с назначением потока данных и соответствующими параметрами транспортного формата, сгенерированными устройством выбора транспортного формата, и выводит выборочно мультиплексированные данные передачи к PHY уровню для передачи по соответствующему разделу физических ресурсов через одну или большее количество антенн для передачи беспроводных сигналов. Предпочтительно, устройство выбора транспортного формата также генерирует атрибуты физической передачи, такие как скорость модуляции и кодирования (MCR), количество подкадров во временном интервале передачи (ВИП), продолжительность ВИП, мощности передачи и параметры гибридного автоматического запроса повторной передачи (HARQ).
Другие задачи и преимущества будут очевидны специалистам на основе последующего описания предпочтительных вариантов осуществления изобретения.
КРАТКОЕ ОПИСАНИЕ ЧЕРТЕЖЕЙ
Более подробное понимание изобретения можно получить из последующего описания, приведенного для примера и рассматриваемого вместе с сопроводительными чертежами, на которых:
Фиг. 1 показывает краткий обзор системной архитектуры обычной сети UMTS.
Фиг. 2 показывает применение функции параллельного выбора комбинаций транспортных форматов (КТФ) каждый ВИП в пределах уровня доступа к среде (MAC) для поддержания особенностей физического уровня предложенных систем LTE или HSPA+ в соответствии с настоящим изобретением.
Фиг. 3 является блок-схемой последовательности операций процедуры MAC, каждый ВИП применяет множество функций выбора КТФ для назначения данных на доступные физические ресурсы, основываясь на измерениях качества канала и требованиях качества обслуживания в соответствии с настоящим изобретением.
ОСУЩЕСТВЛЕНИЕ ИЗОБРЕТЕНИЯ
Настоящее изобретение можно применять к системам беспроводной связи, включающим в себя системы партнерского проекта систем связи третьего поколения (3GPP) долгосрочного развития (LTE) и развития высокоскоростного пакетного доступа (HSP+), но которые не ограничены ими. Настоящее изобретение может использоваться и в восходящей линии связи (ВЛС), и в нисходящей линии связи (НЛС) и поэтому может использоваться в беспроводном устройстве передачи/приема (WTRU), также называемом пользовательским оборудованием (ПО), или в узле B, также называемом базовой станцией.
В общем случае беспроводное устройство передачи/приема (WTRU) включает в себя пользовательское оборудование, подвижную станцию, фиксированное или мобильное абонентское устройство, пейджер, мобильный телефон, карманный персональный компьютер (КПК), компьютер или любое устройство другого типа, способное работать в беспроводной среде, но не ограничено ими. Базовая станция является видом WTRU, которое в общем случае предназначено для оказания сетевых услуг множеству WTRU, и включает в себя узел B, контроллер узла связи, узел доступа или любой другой вид устройства взаимодействия в беспроводной среде, но не ограничена ими.
Пересмотренный протокол MAC обеспечивают для учета новых атрибутов и ресурсов, введенных системами развития высокоскоростного пакетного доступа (HSP+) и долгосрочного развития (LTE), включающих в себя коды формирования каналов для HSPA+, количество и распределение поднесущих в частотных и временных интервалах для LTE, различные лучи антенны в схемах с множеством входов и множеством выходов (MIMO) HSP+ и LTE и подмножества антенн в схемах MIMO HSPA+ и LTE, но не ограниченных ими. Для систем HSPA+ и LTE, использующих MIMO, настоящее изобретение обеспечивает различные параметры настройки канала связи, например различные схемы модуляции и кодирования, для каждого из множества параллельных потоков данных. Множество параллельных потоков данных назначают различным группам физических ресурсов различных пространственных каналов, предпочтительно основываясь на требованиях качества обслуживания (QoS) данных, которые будут передавать, и качестве каналов. В частности, обеспечивают способ для стандартизации QoS для параллельных потоков данных, когда необходимо одинаковое QoS, и для реализации различных требований QoS для параллельных потоков данных, когда, например, потоки данных происходят из различных радиоканалов с различными требованиями QoS.
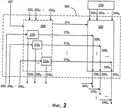
Фиг. 2 показывает предпочтительный вариант осуществления выбранных компонентов, содержащихся в передатчике и/или приемнике, связанных с множеством выборок комбинаций транспортного формата (КТФ), каждого ВИП в компоненте 200 обработки уровня доступа к среде (MAC) для WTRU, конфигурируемого для работы в системах LTE или HSPA+ в соответствии с настоящим изобретением. Выбор КТФ является процессом, который происходит для каждого активного потока данных перед каждым временным интервалом передачи (ВИП) и связан с определением, как данные должны передаваться.
Компонент 200 обработки уровня доступа к среде (MAC) конфигурируют для приема данных от одного или большего количества радиоканалов 2041-204M через протокол уровня управления радиолинией (RLC) для заданной линии связи ПО – узел B, обеспеченной более высокими уровнями. Более высокие уровни, которые включают в себя уровень RLC, уровень управления радиоресурсами (RRC) и уровень 3, представлены компонентами 203 более высокого уровня, которые существуют выше компонента 200 уровня MAC, но не ограничены ими. Данные радиоканалов 2041-204M предпочтительно буферизируют в буфере 219 на уровне выше уровня MAC, например выше уровня RLC, пока не произошел выбор КТФ для текущего ВИП, в этой точке данные мультиплексируют с помощью компонента 220 мультиплексирования данных в определяемые транспортные блоки, как обсуждается ниже.
Компонент 200 обработки уровня MAC также конфигурируют для приема требования качества обслуживания (QoS) и других характеристик 2021-202M данных для каждого радиоканала. Требования QoS, обеспеченные более высокими уровнями (т.е. уровнем 3 или выше), могут включать в себя количество повторных передач гибридного автоматического запроса повторной передачи (H-ARQ), частоту блочной ошибки, приоритет, разрешенные комбинации данных и/или коррекцию мощности, но не ограничены ими. Другие характеристики данных могут включать в себя такие элементы, как характеристики буферизации для каждого канала данных радиоканалов.
От физического (PKY) уровня, представленного компонентом 201 физического уровня, компонент 200 обработки уровня MAC принимает характеристики 2061-206N канала для каждой группы доступных физических ресурсов, такие как измерения качества канала и параметры динамического планирования, которые подвергаются изменениям каждый ВИП. Устройство 208 выбора комбинации транспортных форматов (КТФ) обеспечивают как часть компонента 200 обработки уровня MAC. Устройство 208 выбора КТФ конфигурируют для назначения данных 2041-204M радиоканала и доступных разделов физических ресурсов, основываясь на информации 2021-202M и 207, передаваемой от более высоких уровней, и информации 2061-206N, передаваемой от PHY уровня.
Характеристики канала для доступных физических ресурсов, которые передают к уровню MAC каждый ВИП от PHY уровня с целью выбора КТФ, могут, например, принимать форму индикатора качества канала (CQI) для качества канала. Подканалы можно обеспечивать как поднесущие в LTE и коды формирования каналов в HSPA+. Настоящее изобретение учитывает новые динамические параметры транспортного формата (ТФ), введенные LTE и HSPA+, которые подвергаются изменению для каждого ВИП, включающие в себя разрешенные размеры транспортного блока (ТБ) или набора ТБ, количество подкадров, скорость модуляции, скорость кодирования, распределение времени и частоты поднесущих (для LTE), количество подканалов (т.е. поднесущих или кодов формирования каналов), максимальную разрешенную мощность передачи, лучи антенны в MIMO, подмножество антенн в MIMO, продолжительность ВИП и параметры HARQ, но не ограниченные ими. Эти динамические параметры ТФ предпочтительно определяют в устройстве 208 выбора КТФ до каждого ВИП, основываясь на соответствующих ограничениях, обеспеченных данными 2061-206N PHY уровня.
Некоторые параметры ТФ считают полустатическими, потому что им требуется более одного ВИП для изменения, и соответственно они динамически не обновляются каждый ВИП, а обновляются после множества ВИП. Примеры полустатических параметров ТФ включают в себя тип кодирования канала и размер циклического избыточного кода (ЦИК). Предпочтительно, полустатические параметры определяют согласно информации 207 сигнализации к устройству 208 выбора комбинации транспортного формата (КТФ) от более высокого уровня, такого как, например, уровень управления радиоресурсами (RRC).
Устройство 208 выбора КТФ конфигурируют для назначения данных 2041-204M радиоканала и доступного раздела физических ресурсов в соответствующие функции параллельного выбора КТФ 2101-210N, которые назначают данные 2041-204M радиоканала к соответствующим потокам данных 2091-209N и идентифицируют соответствующие процессы HARQ 2301-230N для PHY уровня, который в свою очередь применяет соответствующие процессы HARQ 2401-240N к соответствующим потокам данных. Потоки данных 2091-209N могут состоять из данных одного или большего количества логических каналов, и каждый из них можно получать из одного радиоканала или множества радиоканалов. Данные одного радиоканала можно делить и назначать различным потокам данных, определенным с помощью устройства 208 выбора КТФ. Например, когда только один радиоканал передает данные, данные этого радиоканала предпочтительно делят на потоки для эффективного использования всех доступных разделов физических ресурсов, особенно для передач ВЛС.
Как правило, доступный раздел физических ресурсов определяют в информации, принимаемой от PHY уровня 2061-206N. Для передачи восходящей линии связи (ВЛС) устройство выбора КТФ может принимать явные команды разделения от сигнализации уровня RRC 207, назначая разделы физических ресурсов и параметры передачи для каждого физического ресурса в каждом разделе. Точно так же сигнализация от уровня RRC 207 может давать команды разделам, которые являются определенными для потока или радиоканала. До разрешенной степени информация 2061-206N PHY уровня может включать в себя дополнительно выбор при группировании физических ресурсов для физического раздела. В таком случае устройство 208 выбора КТФ также выбирает разделы исходя из допустимых критериев разделения, передаваемых от PHY уровня 2061-206N и/или уровня RRC 207.
Устройство 208 выбора КТФ предпочтительно сравнивает данные требований QoS к данным канала для радиоканалов 2041-204M с качеством физического канала для доступного раздела физических ресурсов при определении потоков данных 2091-209N. Устройство 208 выбора КТФ обеспечивает назначение радиоканалов 2041-204M для потоков данных 2091-209N к компоненту 220 мультиплексирования через назначение данных 214 так, чтобы данные канала для радиоканалов 2041-204M были соответственно направлены в соответствующие назначенные потоки данных 2091-209N. Каждый из потоков данных 2091-209N в некоторой степени аналогичен одному CCTrCH или одному потоку данных TrCH предшествующего уровня техники, но представляет выбранный раздел данных радиоканалов для связи между ПО и узлом B, которые соответствуют независимым маршрутам обработки/передачи.
Функции выбора КТФ 2101-210N формируют транспортные форматы (ТФ) или наборы ТФ для обеспечения необходимого QoS для параллельных потоков данных 2091-209N, основываясь на параметрах качества канала соответствующих разделов физических ресурсов. Выбор ТФ для каждого выбранного раздела физических ресурсов обеспечивают к PHY уровню, как представлено сигналами 2301-230N. Функции 2101-210N выбора КТФ также предпочтительно делают доступным выбор параметров для физических ресурсов в разделе физических ресурсов, таких как количество подкадров, скорость модуляции, скорость кодирования, распределение времени и частот поднесущих (для LTE), количество подканалов (т.е. поднесущих или кодов формирования каналов), максимальная разрешенная мощность передачи, лучи антенны в MIMO, подмножестве антенн в MIMO, продолжительность ВИП и параметры HARQ. Этот выбор будет в большинстве случаев ограничен PHY уровнем. Однако общее количество доступных ресурсов HARQ можно передавать к компоненту 200 MAC для предоставления возможности функциям 2101-210N выбора КТФ назначать процессы HARQ для потоков данных 2091-209N через сигналы 2301-230N для PHY уровня. На назначение раздела HARQ влияют значения других соотнесенных параметров, в частности значения схемы модуляции и кодирования (MCS) и размер ТБ. Функции 2101-210N выбора КТФ учитывают значения параметров физического уровня, предпочтительно MCS и размер ТБ, каждого раздела физических ресурсов, определяя назначение разделов HARQ для соответствующих потоков данных 2091-209N. В более ограниченном случае, когда PHY уровень указывает разделение ресурсов HARQ, компонент 200 MAC не выбирает процессы HARQ, назначенные потокам данных 2091-209N.
Выбор ТФ, включающий в себя выбор размера ТБ для каждого потока данных 2091-209N, обеспечивают через 2151-215N к компоненту 220 мультиплексирования данных. Компонент 220 мультиплексирования данных использует эту информацию для соединения и сегментирования соответствующих потоков 2091-209N данных более высокого уровня в транспортные блоки (ТБ) или наборы ТБ 2501-250N, предназначенные для соответственно назначенных разделов физических ресурсов, как определено устройством 208 выбора TPC. ТБ 2501-250N предпочтительно обеспечивают к PHY уровню для передачи по физическим каналам, начиная с границы общего временного интервала передачи (ВИП). Предпочтительно, PHY уровень включает в себя одну или большее количество антенн для передачи ТБ через беспроводные сигналы.
Предпочтительно, сигналы 2301-230N и ТБ 2501-250N координируют в компоненте 200 обработки уровня MAC, и их можно объединять и передавать вместе на процессор PHY уровня перед каждой границей ВИП.
В одном из вариантов осуществления функции 2101-210N выбора КТФ формируют транспортные форматы (ТФ) для стандартизации ожидаемых QoS, обеспеченных для двух или большего количества потоков данных 2091-209N. Этот вариант осуществления желателен, когда данные исходят из радиоканала или набора радиоканалов с общими требованиями QoS, которые будут передавать в общем ВИП.
В другом варианте осуществления функции 2101-210N выбора КТФ формируют транспортные форматы (ТФ) для разграничения ожидаемых QoS, обеспеченных для двух или большего количества потоков данных 2091-209N. Этот дополнительный вариант осуществления необходим, когда у двух или большего количества наборов радиоканалов, обеспечивающих данные для соответствующих потоков данных, существуют различные требования QoS или когда один радиоканал, например голосовой поток, содержит данные с различными QoS, включающими в себя приоритет.
Как показано на Фиг. 3, пример основных этапов обработки 300, предпринимаемых перед каждой границей ВИП относительно уровня MAC в соответствии с изобретением, включает в себя: анализ 305 буфера, разделение физических ресурсов и назначение потоков 310, определение 315 атрибутов передачи и мультиплексирование 320 данных. Как отмечено выше, настоящее изобретение легко обеспечивает назначение для процессов HARQ с помощью компонента MAC, когда различные HARQ применяют к потокам данных 2091-209N.
На этапе 305 данные, соответствующие требованиям качества услуги (QoS) и, возможно, другим характеристикам, включающим в себя требования к разделам физических ресурсов для данных, принимают от более высоких уровней, например от уровня управления радиоресурсами (RRC) и уровня управления радиолинией (RLC). Параметры, такие как индикаторы качества канала (CQI) и информация динамического планирования, принимают от физического (PHY) уровня, предпочтительно до временного интервала передачи (ВИП), в котором должны передаваться данные. Информацию данных более высокого уровня анализируют по сравнению с информацией раздела PHY уровня для определения требований QoS доступных данных более высокого уровня и доступных разделов физических ресурсов со связанными CQI уровнями и информацией динамического планирования. На этапе 310 происходит назначение доступных разделов физических ресурсов и параллельных потоков данных, полученных из данных канала более высокого уровня, например, с помощью сравнения требований QoS с CQI и информацией динамического планирования. На этапе 315 транспортные форматы (ТФ) или наборы ТФ, связанные с каждым потоком данных и назначенным разделом физических ресурсов, формируют для обеспечения необходимого QoS для параллельных потоков данных, основываясь на параметрах качества канала и информации динамического планирования соответствующих разделов физических ресурсов. Вместе с этим этапом определяют параметры для физических ресурсов, которые разрешены PHY уровнем. Например, предпочтительно назначают ресурсы HARQ. На этапе 320 данные более высокого уровня мультиплексируют (например, объединяют и сегментируют) в соответствии с назначением потока данных в транспортные блоки (ТБ) или наборы ТБ согласно связанным ТФ для каждого потока данных, активизированного на текущей границе ВИП и обеспеченного к PHY уровню для передачи по физическим каналам, которые предпочтительно запускают на границе общего временного интервала передачи (ВИП). Дополнительное объяснение каждого этапа в общем случае обеспечивают ниже.
Анализ буфера
Требования QoS 2021-202M, такие как требования к скорости передачи данных, частота блочной ошибки, коррекция мощности передачи, приоритет и/или задержка, для данных радиоканала 2041-204M оценивают с помощью устройства 208 выбора КТФ. В общем случае требования QoS обеспечивают с помощью более высоких уровней так, чтобы функции выбора КТФ могли определять разрешенные комбинации данных для этапа мультиплексирования данных для текущего ВИП. Когда множество логических каналов или потоков данных более высокого уровня присутствуют в данных 2041-204M, требования QoS могут дополнительно включать в себя информацию заполнения буфера для каждого логического канала, приоритет для каждого логического канала или потока данных или индикацию относительно потока данных с самым высоким приоритетом, размер пакета для каждого потока данных и разрешенные комбинации потоков данных. Согласно требованиям QoS 2021-202M устройство 208 выбора КТФ предпочтительно определяет разрешенные комбинации мультиплексирования данных для каналов передачи данных 2041-204M с доступными данными для передачи, которые отсортированы по приоритету передачи. Также предпочтительно определяют количество доступных данных для каждой разрешенной комбинации мультиплексирования, соответствующее количество повторных передач HARQ, коррекцию мощности и/или другие относящиеся к QoS параметры, связанные с каждой комбинацией мультиплексирования данных.
Разделение физических ресурсов и назначение потоков
Доступные физические ресурсы в соответствии с физическим уровнем наряду с измерениями качества канала и информацией динамического планирования 2061-206N предпочтительно разделяют на разделы подканала, основываясь на QoS и требованиях разделения данных более высокого уровня и параметрах канала, обеспеченных физическим (PHY) уровнем, которые включают в себя, но не ограничены ими, сообщения об индикаторе качества канала (CQI), информацию динамического планирования и доступные ресурсы HARQ. Доступные разделы подканала определяют так, чтобы они могли быть назначены потокам данных для отдельной передачи мультиплексированных комбинаций данных, принадлежащих этим потокам данных.
Согласно предпочтительному варианту осуществления сообщение о CQI формируют для каждого доступного подканала (поднесущей во временной и частотной областях или кода формирования каналов в кодовой области), измеренного, основываясь на пилотных каналах на физическом уровне. При связи нисходящей линии связи (НЛС) не все доступные подканалы обязательно используются для передачи данных каждый ВИП. Пороговое значение, указывающее необходимый предел приемлемой производительности передачи, определяют таким образом, что только подканалы с соответствующим значением CQI, которое выше порогового значения, используют для передачи. Соответственно, только отвечающие требованиям подканалы выбирают с помощью функции выбора КТФ 2101-210N для помещения в назначенные разделы. Это предпочтительно обеспечивают с помощью планирования в узле B, основываясь на CQI.
Для связей ВЛС блок планирования узла B может обеспечивать на пользовательское оборудование (ПО) информацию относительно распределенных физических (PHY) ресурсов, включающих в себя доступные подканалы, лучи антенны, максимальную разрешенную мощность восходящей линии связи (ВЛС) и ограничение схемы модуляции и кодирования (MCS) и/или индикатор качества канала (CQI) для каждого из распределенных подканалов, но не ограниченных ими. Предпочтительно, такую информацию обеспечивают для каждого физического канала, доступного для передачи ВЛС. Распределение PHY ресурсов может изменяться или оставаться неизменным в течение последующего предоставления информации планирования. Это можно определять с помощью идентификации относительного различия при последующем предоставлении информации планирования. ПО может не обеспечивать достаточно много физических ресурсов для селективного выбора подмножества доступных подканалов, основываясь на пороговом значении. В этом случае устройство 208 выбора КТФ может предпочтительно использовать все доступные подканалы независимо от CQI. Каналы ВЛС, которые предлагают CQI больше, чем пороговое значение, можно идентифицировать при предоставлении информации планирования. Однако если предоставление информации планирования действительно для множества ВИП, то CQI отдельных предоставленных подканалов может изменяться в течение времени. Функции выбора КТФ 2101-210N предпочтительно корректируют набор модуляции и кодирования (MCS), размер ТБ, мощность передачи и/или повторные передачи HARQ для каждого подканала или наборов подканалов, назначенных для определенного раздела физических ресурсов, согласно объясненному ниже этапу определения атрибутов передачи. Функции 2101-210N выбора КТФ предпочтительно выделяют потоки данных между подканалами или наборами подканалов, назначенными определенному разделу физических ресурсов, предлагая уровни CQI, которые лучше соответствуют требованию QoS потоков данных 2091-209N, отображенных на раздел физических ресурсов.
Параллельные потоки данных, которые получают из данных 2041-204M более высокого уровня, назначают для функций 2101-210N выбора КТФ, связанных с соответствующими доступными разделами физических ресурсов. Назначение потоков данных предпочтительно формируют согласно общим атрибутам QoS различных каналов среди данных 2041-204M более высокого уровня, например, приоритета. Функции 2101-210N выбора КТФ предпочтительно назначают потоки данных доступным разделам физических ресурсов с помощью наилучшего соответствия уровней CQI и информации динамического планирования с требованиями QoS для каждого набора потоков данных и связанных разделов физических ресурсов.
Параллельные потоки данных можно получать из одного или большего количества радиоканалов с одинаковыми или различными требованиями QoS; соответственно, у двух или большего количества потоков данных 2091-209N могут быть совместимые требования QoS. Для примера, передачу голоса по Интернет-протоколу (VoIP) и просмотр данных в Интернете, которые требуют несовместимых QoS, можно назначать в различные потоки данных 2091-209N или в наборы потоков данных и отображать в отдельные разделы физических ресурсов, чтобы лучше всего соответствовать различным требованиям приоритета и задержки.
Определение атрибутов передачи
Функции 2101-210N выбора КТФ предпочтительно работают параллельно для определения ТФ и атрибутов физической передачи, которые будут применять к каждому разделу физических ресурсов, чтобы лучше всего удовлетворять требования QoS соответствующих потоков данных 2091-209N. Это определение предпочтительно основано на CQI и информации динамического планирования каждого раздела подканала и требованиях QoS соответствующих потоков данных 2091-209N. Физические атрибуты включают в себя скорость модуляции и кодирования, количество подкадров в ВИП, мощность передачи и повторные передачи HARQ, которые можно корректировать так, чтобы отвечать требованиям QoS каждого потока данных и, возможно, согласно CQI определенных подканалов. Процессы HARQ предпочтительно назначают разделам физических ресурсов динамически, как объяснено более подробно ниже.
Больше одного раздела физических ресурсов можно связывать с потоками данных с общими требованиями QoS. В этом случае если CQI изменяют для отдельных разделов физических ресурсов, то параметры транспортного формата, которые включают в себя набор модуляции и кодирования (MCS), размер ТБ, длину ВИП, мощность передачи и параметры HARQ, корректируют для стандартизации QoS для заданных разделов подканала. Другими словами, различные параметры можно назначать для каждого раздела физических ресурсов для стандартизации QoS для соответствующих потоков данных, которые могут быть любым подмножеством потоков данных 2091-209N. Некоторые атрибуты ТФ можно корректировать относительно друг друга, если они воздействуют на те же самые атрибуты QoS, например в случае когда и MCS, и мощность передачи воздействуют на ожидаемую частоту блочной ошибки.
Когда кодирование, модуляция и длина ВИП связаны с разделами физических ресурсов, назначают транспортные блоки ТБ (или, эквивалентно, наборы ТБ). В частности, количество битов данных, которые можно мультиплексировать в каждый ТБ для каждого раздела подканала, предпочтительно определяют, основываясь на других параметрах ТФ. Может существовать несколько ТБ с уникально определенными размерами, которые связаны с различными разделами физических ресурсов и процессами HARQ. В случае разрешения динамического разделения ресурсов HARQ сумма возможностей передачи набора подканала может не превышать все доступные ресурсы HARQ. Когда динамическое разделение ресурсов HARQ не разрешено, выбранный ТФ может не превышать доступные ресурсы для каждого соответствующего процесса HARQ.
ТБ 2501-250N обеспечивают к физическому уровню наряду со соответствующими атрибутами ТФ 2301-230N для передачи по физическим каналам.
Назначение HARQ
В соответствии с предпочтительным вариантом осуществления ресурсы HARQ динамически распределяют по разделам физических ресурсов и связанным с ними ТБ (или, эквивалентно, наборам ТБ) таким образом, что множество процессов HARQ можно назначать перед каждым ВИП. Это является предпочтительным относительно статического конфигурирования ресурсов процесса HARQ, предложенного предшествующим уровнем техники, потому что, когда применяют статическое ресурсы процесса HARQ, разделы физических ресурсов ограничены так, чтобы соответствовать ресурсам HARQ, связанным с разделом физических ресурсов.
Динамическое распределение ресурсов HARQ предоставляет возможность намного большей гибкости во время разделения физических ресурсов, так как все ресурсы HARQ можно делить динамически на основе «когда необходимо», среди данных, мультиплексируемых на каждый раздел физических ресурсов. Поэтому раздел физических ресурсов не ограничен статическими ресурсами связанного процесса HARQ. Дополнительно, когда данные одного радиоканала более высокого уровня распределяют по нескольким разделам физических ресурсов, предлагая различное качество канала, существует намного большая гибкость в выборе размера каждого ТБ и MCS, связанных с разделом физических ресурсов, для настройки необходимого QoS.
Каждый ТБ, связанный с одним или большим количеством наборов подканалов, назначают доступному процессу HARQ. Если динамическое разделение ресурсов HARQ разрешено, то размер ТБ и MCS, назначенные ТБ, предпочтительно используются для определения умеренных требований к памяти, которые затем используются для идентификации необходимых ресурсов HARQ для передатчика и приемника. Например, индикатор комбинации транспортных форматов (ИКТФ) или индикатор транспортного формата и ресурсов (TFRI) и знание выбранных MCS в приемнике обычно достаточно приемнику для динамического резервирования ресурсов памяти HARQ на основе ВИП. При синхронной работе известны повторные передачи. При асинхронной работе для указания повторных передач используют идентификаторы процесса HARQ. Предпочтительно, когда происходят повторные передачи, ресурсы HARQ динамически не корректируют для повторных передач, потому что требования ресурсов не изменяются по сравнению с начальной передачей.
Процесс HARQ 2401-240N назначают каждому ТБ и связанному с ним разделу физических ресурсов. Информацию 2301-230N, которая включает в себя MCS, подкадры, ВИП, поднесущие или коды формирования каналов, антенну (в MIMO), мощность антенны и максимальное количество передач, но не ограничена ими, затем передают к процессу HARQ для передачи. Процессы HARQ 2401-240N затем указывают свою доступность при приеме успешного подтверждения доставки или после превышения максимального количества повторных передач.
Мультиплексирование данных
Мультиплексор 220 данных мультиплексирует данные 204 более высокого уровня согласно информации 214 назначения потоков и атрибутам TP 2151-215N, которые обеспечивают функции выбора КТФ 2101-210N. Блоки данных для каждого потока данных мультиплексируют в ранее определенные соответствующие размеры ТБ. Знание раздела физических ресурсов, к которому будут направлены потоки данных 2091-209N, не требуется для мультиплексирования; необходимы только размеры ТБ и отображение логических каналов 2041-204M на потоки данных 2091-209N. Предпочтительно, мультиплексирование логических каналов 2041-204M в ТБ, назначенные потокам данных 2091-209N, выполняют в порядке приоритета логических каналов 2041-204M.
Если доступные данные меньше, чем размер ТБ, или размеры блока мультиплексирования точно не соответствуют, то ТБ может быть дополнен соответствующим образом. Однако процессы 2101 и 210N выбора КТФ предпочтительно избавляют от необходимости дополнения в большинстве случаев. Если доступные данные для передачи превышают размер ТБ и более одного ТБ определено для набора соответствующих потоков данных, то блоки из соответствующих потоков данных распределяют по данным ТБ. В пределах каждого ТБ информация заголовка MAC определяет, как потоки данных мультиплексируют в пределах ТБ. Эта информация однозначно определяет, как данные от различных потоков мультиплексируют в пределах общего ТБ и как данные из потоков распределяют по ТБ.
Варианты осуществления
Вариант осуществления 1. Способ обработки передаваемых данных для беспроводного устройства передачи/приема (WTRU), выполненного с помощью иерархии уровней обработки, включающих в себя физический (PHY) уровень, уровень управления доступом к среде (MAC) и более высокие уровни.
Вариант осуществления 2. Способ варианта осуществления 1, дополнительно содержащий прием с помощью уровня MAC данных для передачи и соответствующих характеристик данных передачи от более высоких уровней.
Вариант осуществления 3. Способ варианта осуществления 2, дополнительно содержащий прием с помощью уровня MAC информации о физических ресурсах от PHY уровня.
Вариант осуществления 4. Способ варианта осуществления 3, дополнительно содержащий определение назначения данных передачи в параллельные потоки данных, основываясь на принятых характеристиках данных от более высоких уровней и информации о физических ресурсах от PHY уровня.
Вариант осуществления 5. Способ варианта осуществления 4, дополнительно содержащий формирование параметров транспортного формата для каждого потока данных, основываясь на принятых характеристиках данных от более высоких уровней и информации о физических ресурсах от PHY уровня.
Вариант осуществления 6. Способ варианта осуществления 5, дополнительно содержащий мультиплексирование данных передачи на параллельные потоки данных в транспортных блоках в соответствии с назначением потока данных и соответствующими параметрами транспортного формата для выборочного обеспечения данных передачи к PHY уровню через указанные транспортные блоки в указанных параллельных потоках данных для передачи по соответствующим разделам физических ресурсов.
Вариант осуществления 7. Способ варианта осуществления 6, в котором данные передачи передают во временных интервалах передачи (ВИП) в пределах предопределенного формата временного кадра.
Вариант осуществления 8. Способ варианта осуществления 7, в котором способ выполняют для данных передачи перед каждым временным интервалом передачи (ВИП).
Вариант осуществления 9. Способ варианта осуществления 8, в котором мультиплексирование данных передачи в параллельные потоки данных предназначено для передачи мультиплексированных данных соответствующих потоков данных, начиная на границе общего временного интервала передачи (ВИП).
Вариант осуществления 10. Способ, как в любом из вариантов осуществления 5-9, в котором характеристики данных передачи включают в себя требования QoS, причем определение назначения в параллельные потоки данных и формирование параметров транспортного формата для каждого потока данных основаны на требованиях QoS.
Вариант осуществления 11. Способ варианта осуществления 10, в котором формирование параметров транспортного формата нормализует ожидаемые QoS, выполняемые двумя или большим количеством потоков данных, содержащими данные передачи с общими требованиями QoS.
Вариант осуществления 12. Способ варианта осуществления 10, в котором формирование параметров транспортного формата различает ожидаемые QoS, выполняемые двумя или большим количеством потоков данных, содержащими данные передачи с различными требованиями QoS.
Вариант осуществления 13. Способ, как в любом из вариантов осуществления 4-12, в котором данные передачи включают в себя множество логических каналов, причем определение назначения в параллельные потоки данных выборочно распределяет данные каждого логического канала в один из параллельных потоков данных.
Вариант осуществления 14. Способ, как в любом из вариантов осуществления 4-12, в котором данные передачи включают в себя один логический канал, причем определение назначения в параллельные потоки данных выборочно распределяет данные одного логического канала среди параллельных потоков данных.
Вариант осуществления 15. Способ, как в любом из вариантов осуществления 4-14, в котором характеристики данных передачи включают в себя требования QoS для каждого из множества логических каналов и информация о физических ресурсах включает в себя индикаторы качества канала (CQI) от физического уровня, причем определение назначения в параллельные потоки данных и формирование параметров транспортного формата для каждого потока данных основаны на требованиях QoS и CQI.
Вариант осуществления 16. Способ, как в любом из вариантов осуществления 4-15, в котором определение назначения в параллельные потоки данных проводится для передачи данных передачи во множестве наборов подканалов во временной и частотной областях системы долгосрочного развития (LTE).
Вариант осуществления 17. Способ, как в любом из вариантов осуществления 4-15, причем определение назначения в параллельные потоки данных проводится для передачи данных передачи во множестве наборов подканалов в кодовой области системы развития высокоскоростного пакетного доступа (HSPA+).
Вариант осуществления 18. Способ, как в любом из вариантов осуществления 4-17, причем определение назначения в параллельные потоки данных проводится для передачи данных передачи во множестве наборов подканалов для различных потоков передачи с множеством входов и множеством выходов (MIMO).
Вариант осуществления 19. Способ, как в любом из вариантов осуществления 4-18, причем определение назначения в параллельные потоки данных проводится для передачи данных передачи во множестве наборов подканалов с соответствующими характеристиками качества канала.
Вариант осуществления 20. Способ варианта осуществления 19, в котором прием информации о физических ресурсах от PHY уровня включает в себя характеристики качества канала в соответствии с одним или большим количеством индикаторов качества канала (CQI).
Вариант осуществления 21. Способ, как в любом из вариантов осуществления 6-20, дополнительно содержащий формирование атрибутов физической передачи для каждого потока данных, основываясь на принятых характеристиках данных от более высоких уровней и/или информации о физических ресурсах от PHY уровня.
Вариант осуществления 22. Способ варианта осуществления 21, дополнительно содержащий передачу сформированных атрибутов физической передачи к PHY уровню для использования при управлении передачей данных передачи в указанных параллельных потоках данных по соответствующему разделу физических ресурсов.
Вариант осуществления 23. Способ, как в любом из вариантов осуществления 21-22, в котором формирование параметров транспортного формата и формирование атрибутов физической передачи включает в себя формирование скорости модуляции и кодирования, размера транспортных блоков, длины временного интервала передачи (ВИП), мощности передачи и параметров гибридного автоматического запроса повторной передачи (HARQ).
Вариант осуществления 24. Способ, как в любом из вариантов осуществления 21-23, в котором формирование атрибутов физической передачи содержит формирование назначения процесса гибридного автоматического запроса повторной передачи (HARQ) для каждого из потоков данных согласно сформированным параметрам транспортного формата, связанным с каждым потоком данных и соответствующим транспортным блокам в общем временном интервале передачи (ВИП).
Вариант осуществления 25. Способ, как в любом из вариантов осуществления 21-24, в котором формирование атрибутов физической передачи включает в себя по меньшей мере один из следующих атрибутов: скорость модуляции и кодирования, количество подкадров во временном интервале передачи (ВИП), продолжительность ВИП, мощность передачи и параметры гибридного автоматического запроса повторной передачи (HARQ).
Вариант осуществления 26. Способ, как в любом из вариантов осуществления 21-25, в котором формирование атрибутов физической передачи включает в себя формирование параметров гибридного автоматического запроса повторной передачи (HARQ), основываясь на информации о всех ресурсах HARQ, принятых от более высоких уровней и/или PHY уровня.
Вариант осуществления 27. Способ, как в любом из вариантов осуществления 21-26, в котором характеристики данных передачи включают в себя требования QoS для каждого из множества логических каналов и информация о физических ресурсах включает в себя индикаторы качества канала (CQI) от физического уровня, причем определение назначения в параллельные потоки данных основано на требованиях QoS и CQI.
Вариант осуществления 28. Способ варианта осуществления 27, в котором формирование параметров транспортного формата для каждого потока данных основано на требованиях QoS и CQI.
Вариант осуществления 29. Способ варианта осуществления 28, в котором формирование атрибутов физической передачи основано на требованиях QoS и CQI.
Вариант осуществления 30. Способ, как в любом из вариантов осуществления 21-29, дополнительно содержащий разделение доступных ресурсов и передачу данных передачи с помощью физического (PHY) уровня, основываясь на сформированных атрибутах физической передачи.
Вариант осуществления 31. Способ варианта осуществления 30, в котором физический (PHY) уровень разделяет доступные ресурсы на множество наборов подканалов во временной и частотной областях системы долгосрочного развития (LTE) для передачи данных передачи.
Вариант осуществления 32. Способ варианта осуществления 30, в котором физический (PHY) уровень разделяет доступные ресурсы на множество наборов подканалов в кодовой области системы развития высокоскоростного пакетного доступа (HSPA+) для передачи данных передачи.
Вариант осуществления 33. Способ, как в любом из вариантов осуществления 30-32, в котором физический (PHY) уровень разделяет доступные ресурсы на множество наборов подканалов для различных потоков передачи с множеством входов и множеством выходов (MIMO) для передачи данных передачи.
Вариант осуществления 34. Беспроводное устройство передачи/приема (WTRU), выполненное с использованием иерархии уровней обработки, включающих в себя физический (PHY) уровень, уровень управления доступом к среде (MAC) и более высокие уровни.
Вариант осуществления 35. WTRU варианта осуществления 34, дополнительно содержащее компонент уровня MAC, выполненный с обеспечением возможности приема данных передачи и соответствующих характеристик данных передачи от более высоких уровней.
Вариант осуществления 36. WTRU варианта осуществления 35, в котором компонент уровня MAC выполнен с обеспечением возможности приема информации о физических ресурсах от PHY уровня.
Вариант осуществления 37. WTRU варианта осуществления 36, в котором компонент уровня MAC включает в себя устройство выбора транспортного формата, выполненный с обеспечением возможности определения назначения данных передачи в параллельные потоки данных, основываясь на принятых характеристиках данных от более высоких уровней и информации о физических ресурсах от PHY уровня.
Вариант осуществления 38. WTRU варианта осуществления 37, в котором устройство выбора транспортного формата выполнено с обеспечением возможности формирования параметров транспортного формата для каждого потока данных, основываясь на принятых характеристиках данных от более высоких уровней и информации о физических ресурсах от PHY уровня.
Вариант осуществления 39. WTRU варианта осуществления 38, в котором компонент уровня MAC включает в себя компонент мультиплексирования, выполненный с обеспечением возможности мультиплексирования данных передачи на параллельные потоки данных в транспортных блоках в соответствии с назначением потока данных и соответствующими параметрами транспортного формата, сформированных устройством выбора транспортного формата, и для вывода выборочно мультиплексированных данных передачи к PHY уровню для передачи по соответствующему разделу физических ресурсов.
Вариант осуществления 40. WTRU, как в любом из вариантов осуществления 34-39, выполненное как пользовательское оборудование (ПО).
Вариант осуществления 41. WTRU, как в любом из вариантов осуществления 34-39, выполненное как базовая станция.
Вариант осуществления 42. WTRU, как в любом из вариантов осуществления 39-41, в котором данные передачи передают во временных интервалах передачи (ВИП) в пределах предопределенного формата временного кадра, причем компонент уровня MAC выполнен с обеспечением возможности обработки данных передачи перед каждым временным интервалом передачи (ВИП) для передачи в нем.
Вариант осуществления 43. WTRU варианта осуществления 42, в котором данные передачи передают во временных интервалах передачи (ВИП) в пределах предопределенного формата временного кадра, причем компонент уровня MAC выполнен с обеспечением возможности мультиплексирования данных передачи на параллельные потоки данных для передачи мультиплексированных данных соответствующих потоков данных, начиная с границы общего временного интервала передачи (ВИП).
Вариант осуществления 44. WTRU, как в любом из вариантов осуществления 39-43, в котором характеристики данных передачи включают в себя требования QoS, причем устройство выбора транспортного формата выполнено с обеспечением возможности определения назначения данных передачи в параллельные потоки данных и формирования параметров транспортного формата для каждого потока данных, основываясь на требованиях QoS.
Вариант осуществления 45. WTRU варианта осуществления 44, в котором устройство выбора транспортного формата выполнено с обеспечением возможности формирования параметров транспортного формата, которые стандартизируют ожидаемые QoS, обеспечиваемые двумя или большим количеством потоков данных, содержащих данные передачи с общими требованиями QoS.
Вариант осуществления 46. WTRU варианта осуществления 45, в котором устройство выбора транспортного формата выполнено с обеспечением возможности формирования параметров транспортного формата, которые различают ожидаемые QoS, обеспечиваемые двумя или большим количеством потоков данных, содержащими данные передачи с различными требованиями QoS.
Вариант осуществления 47. WTRU, как в любом из вариантов осуществления 39-46, в котором данные передачи включают в себя множество логических каналов, причем устройство выбора транспортного формата выполнено с обеспечением возможности определения назначения данных передачи в параллельные потоки данных, что выборочно распределяет данные каждого логического канала к одному из параллельных потоков данных.
Вариант осуществления 48. WTRU, как в любом из вариантов осуществления 39-46, в котором данные передачи включают в себя один логический канал, причем устройство выбора транспортного формата выполнено с обеспечением возможности определения выборочного назначения данных передачи в параллельные потоки данных, что распределяет данные одного логического канала среди параллельных потоков данных.
Вариант осуществления 49. WTRU, как в любом из вариантов осуществления 39-48, в котором характеристики данных передачи включают в себя требования QoS для каждого из множества логических каналов и информация о физических ресурсах включает в себя индикаторы качества канала (CQI) от физического уровня, причем устройство выбора транспортного формата выполнено с обеспечением возможности определения назначения данных передачи в параллельные потоки данных и формирования параметров транспортного формата для каждого потока данных, основываясь на требованиях QoS и CQI.
Вариант осуществления 50. WTRU, как в любом из вариантов осуществления 39-49, в котором устройство выбора транспортного формата выполнено с обеспечением возможности определения назначения данных передачи в параллельные потоки данных для передачи во множестве наборов подканалов во временной и частотной области системы долгосрочного развития (LTE).
Вариант осуществления 51. WTRU, как в любом из вариантов осуществления 39-49, в котором устройство выбора транспортного формата выполнено с обеспечением возможности определения назначения данных передачи в параллельные потоки данных для передачи во множестве наборов подканалов в кодовой области системы развития высокоскоростного пакетного доступа (HSPA+).
Вариант осуществления 52. WTRU, как в любом из вариантов осуществления 39-51, в котором устройство выбора транспортного формата выполнено с обеспечением возможности определения назначения данных передачи в параллельные потоки данных для передачи во множестве наборов подканалов для различных потоков передачи с множеством входов и множеством выходов (MIMO).
Вариант осуществления 53. WTRU, как в любом из вариантов осуществления 39-52, в котором устройство выбора транспортного формата выполнено с обеспечением возможности определения назначения данных передачи в параллельные потоки данных для передачи во множестве наборов подканалов со связанными характеристиками качества канала.
Вариант осуществления 54. WTRU варианта осуществления 53, в котором информация о физических ресурсах от PHY уровня включает в себя характеристики качества канала в соответствии с одним или большим количеством индикаторов качества канала (CQI).
Вариант осуществления 55. WTRU, как в любом из вариантов осуществления 39-54, в котором устройство выбора транспортного формата выполнено с обеспечением возможности формирования атрибутов физической передачи для каждого потока данных, основываясь на принятых характеристиках данных от более высоких уровней и/или информации о физических ресурсах от PHY уровня, и вывода сформированных атрибутов физической передачи к PHY уровню для использования при управлении передачей данных передачи в указанных параллельных потоках данных по соответствующему разделу физических ресурсов.
Вариант осуществления 56. WTRU варианта осуществления 55, в котором устройство выбора транспортного формата выполнено с обеспечением возможности формирования параметров транспортного формата и атрибутов физической передачи, которые включают в себя скорость модуляции и кодирования, размеры транспортирного блока, длину временного интервала передачи (ВИП), мощность передачи и параметры гибридного автоматического запроса повторной передачи (HARQ).
Вариант осуществления 57. WTRU, как в любом из вариантов осуществления 55-56, в котором устройство выбора транспортного формата выполнено с обеспечением возможности формирования атрибутов физической передачи, которые включают в себя назначение процесса гибридного автоматического запроса повторной передачи (HARQ) для каждого из потоков данных согласно сформированным параметрам транспортного формата, связанным с каждым потоком данных.
Вариант осуществления 58. WTRU по любому из вариантов осуществления 55-57, в котором устройство выбора транспортного формата выполнено с обеспечением возможности формирования атрибутов физической передачи, которые включают в себя по меньшей мере один из следующих атрибутов: скорость модуляции и кодирования, количество подкадров во временном интервале передачи (ВИП), продолжительность ВИП, мощность передачи и параметры гибридного автоматического запроса повторной передачи (HARQ).
Вариант осуществления 59. WTRU, как в любом из вариантов осуществления 55-58, в котором устройство выбора транспортного формата выполнено с обеспечением возможности формирования атрибутов физической передачи, которые включают в себя параметры гибридного автоматического запроса повторной передачи (HARQ), основываясь на информации обо всех ресурсах HARQ, принятой от более высоких уровней и/или PHY уровня.
Вариант осуществления 60. WTRU, как в любом из вариантов осуществления 55-59, в котором характеристики данных передачи включают в себя требования QoS для каждого из множества логических каналов и информация о физических ресурсах включает в себя индикаторы качества канала (CQI) от физического уровня.
Вариант осуществления 61. WTRU варианта осуществления 60, в котором устройство выбора транспортного формата выполнено с обеспечением возможности определения назначения данных передачи в параллельные потоки данных, основываясь на требованиях QoS и CQI.
Вариант осуществления 62. WTRU варианта осуществления 61, в котором устройство выбора транспортного формата выполнено с обеспечением возможности формирования параметров транспортного формата для каждого потока данных, основываясь на требованиях QoS и CQI.
Вариант осуществления 63. WTRU варианта осуществления 62, в котором устройство выбора транспортного формата выполнено с обеспечением возможности формирования атрибутов физической передачи, основываясь на требованиях QoS и CQI.
Вариант осуществления 64. WTRU, как в любом из вариантов осуществления 55-63, дополнительно содержащее компонент физического (PHY) уровня, выполненный с обеспечением возможности разделения доступных ресурсов и передачи мультиплексированных данных передачи, основываясь на атрибутах физической передачи, которые выводят с помощью устройства выбора транспортного формата.
Вариант осуществления 65. WTRU варианта осуществления 64, в котором компонент физического (PHY) уровня выполнен с обеспечением возможности разделения доступных ресурсов на множество наборов подканалов во временной и частотной области системы долгосрочного развития (LTE) для передачи данных передачи.
Вариант осуществления 66. WTRU варианта осуществления 64, в котором компонент физического уровня (PBY) выполнен с обеспечением возможности разделения доступных ресурсов на множество наборов подканалов в кодовой области системы развития высокоскоростного пакетного доступа (HSPA+) для передачи данных передачи.
Вариант осуществления 67. WTRU, как в любом из вариантов осуществления 64-66, в котором компонент физического (PHY) уровня выполнен с обеспечением возможности разделения доступных ресурсов на множество наборов подканалов для различных потоков передачи с множеством входов и множеством выходов (MIMO) для передачи данных передачи.
Особенности настоящего изобретения можно внедрять в интегральную схему (ИС) или конфигурировать в схеме, содержащей множество взаимосвязанных компонентов.
Хотя особенности и элементы настоящего изобретения описаны в предпочтительных вариантах осуществления в определенных комбинациях, каждая особенность или элемент могут использоваться поодиночке без других особенностей и элементов предпочтительных вариантов осуществления или в различных комбинациях с или без других особенностей и элементов настоящего изобретения. Способы или последовательности операций, обеспеченные в настоящем изобретении, можно воплощать в компьютерной программе, программном обеспечении или встроенном программном обеспечении, материально воплощенном в считываемом компьютером носителе данных для выполнения с помощью универсального компьютера или процессора. Примеры считываемых компьютером носителей данных включают в себя постоянное запоминающее устройство (ПЗУ), оперативную память (ОП), регистр, кэш-память, устройства полупроводниковой памяти, магнитные носители, такие как внутренние жесткие и сменные диски, магнитооптические носители и оптические носители, такие как компакт-диски (CD-ROM) и цифровые универсальные диски (DVD).
Подходящие процессоры включают в себя, для примера, универсальный процессор, специальный процессор, обычный процессор, процессор цифровой обработки сигналов (ПЦОС), множество микропроцессоров, один или большее количество микропроцессоров вместе с ядром ПЦОС, контроллер, микроконтроллер, специализированные интегральные схемы (СпИС), программируемые пользователем вентильные матрицы (ППВМ), любую интегральную схему и/или конечный автомат.
Процессор вместе с программным обеспечением может использоваться для воплощения радиочастотного приемопередатчика для использования в беспроводном устройстве передачи/приема (WTRU), пользовательском оборудовании, терминале, базовой станции, контроллере радиосети или в любом главном компьютере. WTRU может использоваться вместе с модулями, воплощенными в аппаратных средствах и/или в программном обеспечении, таком как фотоаппарат, модуль видеокамеры, видеофон, микрофон с громкоговорителем, устройство вибрации, динамик, микрофон, телевизионный приемопередатчик, гарнитура «свободные руки», клавиатура, модуль технологии Bluetooth, радиоустройство с частотной модуляцией (FM), жидкокристаллический дисплей (LCD), устройство отображения на органических светоизлучающих диодах (OLED), цифровой аудиоплеер, универсальный проигрыватель, модуль видеоигры, браузер Интернет и/или любой модуль беспроводной локальной сети (WLAN).
Формула изобретения
1. Способ обработки данных связи для беспроводного устройства передачи/приема (WTRU), выполненного с использованием иерархии уровней обработки, включающих в себя физический уровень (PHY), уровень управления доступом к среде (MAC) и более высокие уровни, содержащий этапы, на которых: принимают с помощью уровня MAC: данные для передачи и соответствующие характеристики данных передачи от более высоких уровней и информацию о физических ресурсах от PHY уровня; определяют назначение данных передачи и динамически сформированных разделов физических ресурсов в параллельные потоки данных, основываясь на принятых характеристиках данных от более высоких уровней и информации о физических ресурсах от PHY уровня; формируют параметры транспортного формата для каждого потока данных, основываясь на принятых характеристиках данных от более высоких уровней и информации о физических ресурсах от PHY уровня; и мультиплексируют данные передачи в параллельные потоки данных в транспортных блоках в соответствии с назначением потока данных и соответствующими параметрами транспортного формата для выборочного обеспечения данных передачи к PHY уровню через указанные транспортные блоки в указанных параллельных потоках данных для передачи по соответствующим назначенным разделам физических ресурсов.
2. Способ по п.1, в котором данные передачи передают во временных интервалах передачи (ВИЛ) в пределах предопределенного формата временного кадра, причем способ выполняют для данных передачи перед каждым временным интервалом передачи (ВИЛ).
3. Способ по любому из предыдущих пунктов, в котором данные передачи передают во временных интервалах передачи (ВИП) в пределах предопределенного формата временного кадра, причем мультиплексируют данные передачи в параллельные потоки данных для передачи мультиплексированных данных соответствующих потоков данных, начиная на границе общего временного интервала передачи (ВИП).
4. Способ по п.1, в котором характеристики данных передачи включают в себя требования QoS (качество и класс предоставляемых услуг передачи данных), причем определение назначения в параллельные потоки данных и формирование параметров транспортного формата для каждого потока данных основаны на требованиях QoS.
5. Способ по п.4, в котором формирование параметров транспортного формата нормализует ожидаемые QoS, выполняемые двумя или большим количеством потоков данных, содержащих данные передачи с общими требованиями QoS.
6. Способ по п.4, в котором формирование параметров транспортного формата различает ожидаемые QoS, выполняемые двумя или большим количеством потоков данных, содержащих данные передачи с различными требованиями QoS.
7. Способ по п.1, в котором данные передачи включают в себя множество логических каналов, причем определение назначения в параллельные потоки данных выборочно распределяет данные каждого логического канала в один из параллельных потоков данных.
8. Способ по п.1, в котором данные передачи включают в себя один логический канал, причем определение назначения в параллельные потоки данных выборочно распределяет данные одного логического канала среди параллельных потоков данных.
9. Способ по п,1, в котором характеристики данных передачи включают в себя требования QoS для каждого из множества логических каналов, и информация о физических ресурсах включает в себя индикаторы качества канала (CQI) от физического уровня, причем определение назначения в параллельные потоки данных и формирование параметров транспортного формата для каждого потока данных основаны на требованиях QoS и CQI.
10. Способ по п.1, в котором определение назначения в параллельные потоки данных проводится для передачи данных передачи во множестве наборов подканалов во временной и частотной областях системы долгосрочного развития (LTE).
11. Способ по п.1, в котором определение назначения в параллельные потоки данных проводится для передачи данных передачи во множестве наборов подканалов в кодовой области системы развития высокоскоростного пакетного доступа (HSPA+).
12. Способ по п.1, в котором определение назначения в параллельные потоки данных проводится для передачи данных передачи во множестве наборов подканалов для различных потоков передачи с множеством входов и множеством выходов (MIMO).
13. Способ по п.1, в котором определение назначения в параллельные потоки данных проводится для передачи данных передачи во множестве наборов подканалов со связанными характеристиками качества канала, и прием информации о физических ресурсах от PHY уровня включает в себя характеристики качества канала, обеспечиваемые одним или большим количеством индикаторов качества канала (CQI).
14. Способ по п.1, дополнительно содержащий этапы, на которых: формируют атрибуты физической передачи для каждого потока данных, основываясь на принятых характеристиках данных от более высоких уровней и/или информации о физических ресурсах от PHY уровня; и передают информацию о сформированных атрибутах физической передачи с PHY уровнем для использования в управлении передачей данных передачи в упомянутых параллельных потоках данных по соответствующим разделам физических ресурсов.
15. Способ по п.14, в котором формирование параметров транспортного формата и формирование атрибутов физической передачи включает в себя формирование скорости модуляции и кодирования, размеров транспортного блока, длины временного интервала передачи (ВИП), мощности передачи и параметров гибридного автоматического запроса повторной передачи (HARQ).
16. Способ по п.14, в котором формирование атрибутов физической передачи содержит формирование назначения процесса гибридного автоматического запроса повторной передачи (HARQ) для каждого из потоков данных согласно сформированным параметрам транспортного формата, связанным с каждым потоком данных и соответствующими транспортными блоками в общем временном интервале передачи (ВИП).
17. Способ по п.14, в котором формирование атрибутов физической передачи включает в себя по меньшей мере один из следующих атрибутов: скорость модуляции и кодирования, количество подкадров во временном интервале передачи (ВИП), продолжительность ВИП, мощность передачи и параметры гибридного автоматического запроса повторной передачи (HARQ).
18. Способ по п.14, в котором формирование атрибутов физической передачи включает в себя формирование параметров гибридного автоматического запроса повторной передачи (HARQ), основываясь на информации о всех ресурсах HARQ, принятой от более высоких уровней и/или PHY уровня.
19. Способ по п.14, в котором характеристики данных передачи включают в себя требования QoS для каждого из множества логических каналов, и информация о физических ресурсах включает в себя индикаторы качества канала (CQI) от физического уровня, причем определение назначения в параллельные потоки данных, формирование параметров транспортного формата для каждого потока данных и формирование атрибутов физической передачи основаны на требованиях QoS и CQI.
20. Способ по п.14, дополнительно содержащий разделение доступных ресурсов и передачу данных передачи физическим (PHY) уровнем, основываясь на формировании атрибутов физической передачи.
21. Способ по п.20, в котором физический (PHY) уровень разделяет доступные ресурсы на множество наборов подканалов во временной и частотной областях системы долгосрочного развития (LTE) для передачи данных передачи.
22. Способ по п.20, в котором физический (PHY) уровень разделяет доступные ресурсы на множество наборов подканалов в кодовой области системы развития высокоскоростного пакетного доступа (HSPA+) для передачи данных передачи.
23. Способ по п.20, в котором физический (PHY) уровень разделяет доступные ресурсы на множество наборов подканалов для различных потоков передачи с множеством входов и множеством выходов (MIMO) для передачи данных передачи.
24. Беспроводное устройство передачи/приема (WTRU), выполненное с использованием иерархии уровней обработки, включающих в себя физический (PHY) уровень, уровень управления доступом к среде (MAC) и более высокие уровни, содержащее: компонент уровня MAC, выполненный с обеспечением возможности приема данных передачи и соответствующих характеристик данных передачи от более высоких уровней; и информации о физических ресурсах от PHY уровня; при этом упомянутый компонент уровня MAC включает в себя устройство выбора транспортного формата, выполненное с обеспечением возможности определения назначения данных передачи и динамически сформированных разделов физических ресурсов в параллельные потоки данных, основываясь на принятых характеристиках данных от более высоких уровней и информации о физических ресурсах от PHY уровня; упомянутое устройство выбора транспортного формата выполнено для формирования параметров транспортного формата для каждого потока данных, основываясь на принятых характеристиках данных от более высоких уровней и информации о физических ресурсах от PHY уровня; и упомянутый компонент уровня MAC включает в себя компонент мультиплексирования, выполненный с обеспечением возможности мультиплексирования данных передачи в параллельные потоки данных в транспортных блоках в соответствии с назначением потока данных и соответствующих параметрах транспортного формата, сформированных устройством выбора транспортного формата, и вывода выборочно мультиплексированных данных передачи к PHY уровню для передачи по соответствующим назначенным разделам физических ресурсов.
25. Устройство WTRU по п.24, выполненное как пользовательское оборудование (ПО).
26. Устройство WTRU по п.24, выполненное как базовая станция.
27. Устройство WTRU по любому из пп.24-26, в котором данные передачи передают во временных интервалах передачи (ВИП) в пределах предопределенного формата временного кадра, причем компонент уровня MAC выполнен с обеспечением возможности обработки данных передачи перед каждым временным интервалом передачи (ВИП) для передачи в нем.
28. Устройство WTRU по любому из пп.24-26, в котором данные передачи передают во временных интервалах передачи (ВИП) в пределах предопределенного формата временного кадра, причем компонент уровня MAC выполнен с обеспечением возможности мультиплексирования данных передачи в параллельные потоки данных для передачи мультиплексированных данных соответствующих потоков данных, начиная с границы общего временного интервала передачи (ВИП).
29. Устройство WTRU по любому из пп.24-26, в котором характеристики данных передачи включают в себя требования QoS, причем устройство выбора транспортного формата выполнено с обеспечением возможности определения назначений данных передачи в параллельные потоки данных и формирования параметров транспортного формата для каждого потока данных, основываясь на требованиях QoS.
30. Устройство WTRU по п.29, в котором устройство выбора транспортного формата выполнено с обеспечением возможности формирования параметров транспортного формата, которые нормализуют ожидаемые QoS, выполняемые двумя или большим количеством потоков данных, содержащими данные передачи с общими требованиями QoS.
31. Устройство WTRU по п.29, в котором устройство выбора транспортного формата выполнено с обеспечением возможности формирования параметров транспортного формата, которые различают ожидаемые QoS, выполняемые двумя или большим количеством потоков данных, содержащими данные передачи с различными требованиями QoS.
32. Устройство WTRU по любому из пп.24-26, в котором данные передачи включают в себя множество логических каналов, причем устройство выбора транспортного формата выполнено с обеспечением возможности определения назначений данных передачи в параллельные потоки данных, что выборочно распределяет данные каждого логического канала в один из параллельных потоков данных.
33. Устройство WTRU по любому из пп.24-26, в котором данные передачи включают в себя один логический канал, причем устройство выбора транспортного формата выполнено с обеспечением возможности выборочного определения назначений данных передачи в параллельные потоки данных, что распределяет данные одного логического канала среди параллельных потоков данных.
34. Устройство WTRU по любому из пп.24-26, в котором характеристики данных передачи включают в себя требования QoS для каждого из множества логических каналов, и информация о физических ресурсах включает в себя индикаторы качества канала (CQI) от физического уровня, причем устройство выбора транспортного формата выполнено с обеспечением возможности определения назначений данных передачи в параллельные потоки данных и формирования параметров транспортного формата для каждого потока данных, основываясь на требованиях QoS и CQI.
35. Устройство WTRU по любому из пп.24-26, в котором устройство выбора транспортного формата выполнено с обеспечением возможности определения назначений данных передачи в параллельные потоки данных для передачи во множестве наборов подканалов во временной и частотной областях системы долгосрочного развития (LTE).
36. Устройство WTRU по любому из пп.24-26, в котором устройство выбора транспортного формата выполнено с обеспечением возможности определения назначений данных передачи в параллельные потоки данных для передачи во множестве наборов подканалов в кодовой области системы развития высокоскоростного пакетного доступа (HSPA+).
37. Устройство WTRU по любому из пп.24-26, в котором устройство выбора транспортного формата выполнено с обеспечением возможности определения назначений данных передачи в параллельные потоки данных для передачи во множестве наборов подканалов для различных потоков передачи с множеством входов и множеством выходов (MIMO).
38. Устройство WTRU по любому из пп.24-26, в котором устройство выбора транспортного формата выполнено с обеспечением возможности определения назначений данных передачи в параллельные потоки данных для передачи во множестве наборов подканалов со связанными характеристиками качества канала, и информация о физических ресурсах от PHY уровня включает в себя характеристики качества канала, обеспечиваемые одним или большим количеством индикаторов качества канала (CQI).
39. Устройство WTRU по любому из пп.24-26, в котором устройство выбора транспортного формата выполнено с обеспечением возможности формирования атрибутов физической передачи для каждого потока данных, основываясь на принятых характеристиках данных от более высоких уровней и/или информации о физических ресурсах от PHY уровня, и вывода сформированных атрибутов физической передачи к PHY уровню для использования при управлении передачей данных передачи в указанных параллельных потоках данных по соответствующим разделам физических ресурсов.
40. Устройство WTRU по п.39, в котором устройство выбора транспортного формата выполнено с обеспечением возможности формирования параметров транспортного формата и атрибутов физической передачи, которые включают в себя скорость модуляции и кодирования, размеры транспортного блока, длину временного интервала передачи (ВИП), мощность передачи и параметры гибридного автоматического запроса повторной передачи (HARQ).
41. Устройство WTRU по п.39, в котором устройство выбора транспортного формата выполнено с обеспечением возможности формирования атрибутов физической передачи, которые включают в себя назначение процесса гибридного автоматического запроса повторной передачи (HARQ) для каждого из потоков данных согласно сформированным параметрам транспортного формата, связанным с каждым потоком данных.
42. Устройство WTRU по п.39, в котором устройство выбора транспортного формата выполнено с обеспечением возможности формирования атрибутов физической передачи, которые включают в себя по меньшей мере один из следующих атрибутов: скорость модуляция и кодирования, количество подкадров во временном интервале передачи (ВИП), продолжительность ВИП, мощность передачи и параметры гибридного автоматического запроса повторной передачи (HARQ).
43. Устройство WTRU по п.39, в котором устройство выбора транспортного формата выполнено с обеспечением возможности формирования атрибутов физической передачи, которые включают в себя параметры гибридного автоматического запроса повторной передачи (HARQ), основываясь на информации о всех ресурсах HARQ, принятой от более высоких уровней и/или PHY уровня.
44. Устройство WTRU по п.39, в котором характеристики данных передачи включают в себя требования QoS для каждого из множества логических каналов, и информация о физических ресурсах включает в себя индикаторы качества канала (CQI) от физического уровня, причем устройство выбора транспортного формата выполнено с обеспечением возможности определения назначений данных передачи в параллельные потоки данных, формирования параметров транспортного формата для каждого потока данных и формирования атрибутов физической передачи, основываясь на требованиях QoS и CQI.
45. Устройство WTRU по п.39, дополнительно содержащее компонент физического (PHY) уровня, выполненный для разделения доступных ресурсов и передачи мультиплексированных данных передачи, основываясь на атрибутах физической передачи, которые выводят с помощью устройства выбора транспортного формата.
46. Устройство WTRU по п.45, в котором компонент физического (PHY) уровня выполнен с обеспечением возможности разделения доступных ресурсов на множество наборов подканалов во временной и частотной области системы долгосрочного развития (LTE) для передачи данных передачи.
47. Устройство WTRU по п.45, в котором компонент физического (PHY) уровня выполнен с обеспечением возможности разделения доступных ресурсов на множество наборов подканалов в кодовой области системы развития высокоскоростного пакетного доступа (HSP+) для передачи данных передачи.
48. Устройство WTRU по п.45, в котором компонент физического (PHY) уровня выполнен с обеспечением возможности разделения доступных ресурсов на множество наборов подканалов для различных потоков передачи с множеством входов и множеством выходов (MIMO) для передачи данных передачи.
РИСУНКИ
|
|