|
|
(21), (22) Заявка: 2007129943/09, 07.08.2007
(24) Дата начала отсчета срока действия патента:
07.08.2007
(43) Дата публикации заявки: 20.02.2009
(46) Опубликовано: 10.06.2010
(56) Список документов, цитированных в отчете о поиске:
КЛИНГМАН Э. Проектирование специализированных микропроцессорных систем. – М.: Мир, 1985, с.34, рис.1.22. RU 2022455 C1, 30.10.1994. DE 4132596 A1, 16.04.1992. US 2006/0221654 A1, 05.10.2006. ГОЛЬДЕНБЕРГ Л.М. и др. Цифровые устройства на интегральных схемах в технике связи. – М.: Связь, 1979, с.61, рис.2.28.
Адрес для переписки:
141070, Московская обл., г. Королев, ул. Ленина, 4а, ОАО “РКК “Энергия” им. С.П. Королева”, отдел интеллектуальной собственности
|
(72) Автор(ы):
Леденев Геннадий Яковлевич (RU), Сухов Борис Михайлович (RU), Ефимов Сергей Николаевич (RU)
(73) Патентообладатель(и):
Открытое акционерное общество “Ракетно-космическая корпорация “Энергия” имени С.П. Королева” (RU)
|
(54) СПОСОБ ФОРМИРОВАНИЯ МЕТОК ВРЕМЕНИ И УСТРОЙСТВО ДЛЯ ЕГО РЕАЛИЗАЦИИ
(57) Реферат:
Изобретение относится к вычислительной и импульсной технике и может быть использовано в системах, использующих программно-временные устройства. Техническим результатом изобретения является упрощение способа и устройства реализации за счет снижения объема преобразуемой информации. Технический результат достигается благодаря тому, что способ формирования меток времени основан на формировании «n» последовательностей импульсов, период следования которых i (i=1, 2, n), для каждой следующей последовательности уменьшается в к (к – целое число) раз, формировании каждой последующей временной метки Mj (j=1, 2, m, m – число временных меток) по истечении интервала времени Tj=pj1 1+pj2 2+ +pji i+ +pjn n, где pji – целое число, образовании цифрового сигнала в виде суммы импульсов тех последовательностей, которые определяют интервал времени между соседними временными метками, и формировании каждой последующей метки времени Mj в моменты времени, когда цифровой сигнал равен сумме значений цифрового сигнала, соответствующего предыдущей метке времени, и чисел pji, определяющих текущий интервал времени. Устройство формирования меток времени содержит формирователь временных интервалов (1), первый (3) и второй (6) счетчики, цифровой компаратор (4), программируемое запоминающее устройство (5), первый (7) и второй (8) дешифраторы и мультиплексор (2). 2 н.п. ф-лы, 1 ил.
Изобретение относится к вычислительной и импульсной технике и может быть использовано в системах, использующих программно – временные устройства.
Известен способ формирования меток времени, реализованный в [1], основанный на формировании последовательности импульсов, суммировании импульсов и преобразовании полученной суммы в заданные временные метки.
Недостаток этого способа состоит в том, что при его реализации устройство отличается громоздкостью и нетехнологичностью, так, например, при изменении последовательности меток времени необходимо практически полностью перепроектировать устройство.
Известно устройство формирования меток времени [1], содержащее формирователь импульсов, счетчик импульсов и дешифратор.
Недостаток известного устройства состоит в громоздкости и нетехнологичности. Так, например, при изменении последовательности меток времени необходимо практически полностью перепроектировать устройство.
Наиболее близким техническим решением к предлагаемому способу формирования меток времени является способ, реализованный в [2], включающий формирование n (n=1, 2, 3, ) последовательностей импульсов, суммирование импульсов каждой последовательности и формирование временных меток путем преобразования комбинации полученной суммы в заданные временные метки.
Недостаток этого способа состоит в том, что при его реализации преобразованию подлежит образованная сумма импульсов, числовое значение которой может быть достаточно велико, что требует большого количества элементов, участвующих в преобразовании, что усложняет устройство.
Известно устройство формирования меток времени [2], содержащее формирователь временных интервалов, первый и второй счетчики, цифровой компаратор, программируемое запоминающее устройство и дешифратор.
Недостаток известного устройства состоит в том, что в преобразовании формируемого числа во временные метки участвует большое количество разрядов программируемого запоминающего устройства, первого счетчика и цифрового компаратора, что значительно усложняет устройство.
Задача изобретения – упрощение реализации за счет снижения объема преобразуемой информации.
Эта задача достигается тем, что способ формирования меток времени, включающий формирование n (n=1, 2, 3, ) последовательностей импульсов с периодом i (i=1, 2, n), причем отношение i/ (i+1)=к, где к – целое число, формирование каждой последующей временной метки Mj (j=1, 2, m, m – число временных меток) по истечении интервала времени Tj=pj1 1+pj2 2+ +pji i+ +pjn n, где pji – целое число, отличается тем, что последовательно суммируют число pji импульсов тех последовательностей, которые определяют интервал времени Tj, причем вначале суммируют pj1 импульсов с максимальным периодом следования 1, затем pj2 импульсов с меньшим периодом следования 2 и так до суммирования pjn импульсов с наименьшим периодом следования n, из каждой полученной суммы образуют цифровой сигнал, при этом каждую последующую метку времени Mj формируют в моменты времени, когда цифровой сигнал равен сумме значений цифрового сигнала, соответствующего предыдущей метке времени, и чисел pji, определяющих текущий интервал времени.
Устройство формирования меток времени, содержащее формирователь временных интервалов, первый и второй счетчики, цифровой компаратор, программируемое запоминающее устройство и первый дешифратор, выход которого соединен с выходной шиной устройства, а выходная шина второго счетчика соединена с шиной управления первого дешифратора и с шиной адреса программируемого запоминающего устройства, выходная шина которого соединена с шиной А компаратора, шина В которого соединена с выходной шиной первого счетчика, а выход А=В компаратора подключен к счетному входу второго счетчика, дополнительно содержит второй дешифратор и мультиплексор, сигнальные входы которого соединены с соответствующими выходами формирователя временных интервалов, выход мультиплексора подключен к счетному входу первого счетчика, шина управления мультиплексора соединена с выходной шиной второго дешифратора, шина управления которого соединена с выходной шиной второго счетчика.
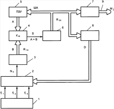
На чертеже приведена блок-схема устройства формирования меток времени, реализующего предлагаемый способ. На этой схеме 1 – формирователь временных интервалов, 2 – мультиплексор, 3 – первый счетчик, 4 – цифровой компаратор, 5 – программируемое запоминающее устройство (ПЗУ), 6 – второй счетчик, 7 – первый дешифратор, 8 – второй дешифратор, 9 – выходная шина устройства.
В устройстве формирования меток времени выходы формирователя временных интервалов 1 соединены с соответствующими входами мультиплексора 2, выход которого соединен со счетным входом первого счетчика 3, выходная шина которого подключена к шине В цифрового компаратора 4, шина А которого соединена с выходной шиной программируемого запоминающего устройства 5, шина адреса которого соединена с выходной шиной второго счетчика 6 и шинами управления первого 7 и второго 8 дешифраторов. Выходная шина первого дешифратора 7 соединена с выходной шиной устройства 9, выходная шина второго дешифратора 8 соединена с шиной управления мультиплексора 2.
Устройство формирования меток времени работает следующим образом. Пусть формирователь временных интервалов 1 формирует последовательности импульсов i (i=1, 2, 3) с интервалами 1, 2 и 3 (n=3). Будем предполагать, что 1=1 ч, 2=1 мин, 3=1 с ( i/ (i+1)=к=60). Пусть требуется формировать m=5 меток времени Mj, при этом временные интервалы Tj (j=1, 2, 5) между соседними метками соответственно равны:





где коэффициенты рji – целые числа. Пусть для простоты р11=p21=p31=p41=p51=2, р12=p22=p32=p42=p52=8, p13=p23=р33=p43=p53=12.
Сформируем исходное состояние первого 3 и второго 6 счетчиков соответственно в виде R10 и R20, где R10 и R20 – число, записываемое в счетчики в начальный момент времени. Пусть R10=R20=0. В дальнейшем число в первом счетчике 3 будем обозначать R1x (цифровой сигнал, обозначим С), а число во втором счетчике 6 будем обозначать R2x. Первый счетчик 3 осуществляет преобразование сосчитанного числа импульсов в цифровой сигнал С. Цифровой сигнал С будем формировать путем последовательного суммирования pji импульсов тех последовательностей, которые определяют время Tj, причем в интервале времени Tj последовательно будем суммировать вначале pj1 импульсов с максимальным периодом следования 1, затем pj2 импульсов с меньшим периодом следования 2 и в конце pjn импульсов с наименьшим периодом следования n. При формировании последующей метки времени к образованному цифровому сигналу С, соответствующему предыдущей метке, будем аналогично прибавлять числа импульсов pji, которые определяют текущий интервал времени. Иначе говоря, каждую последующую метку времени Mj будем формировать в моменты времени, когда цифровой сигнал равен сумме значений цифрового сигнала, соответствующего предыдущей метке времени, и чисел pji, определяющих текущий интервал времени, т.е.

Пусть при R2x=0 программируемое запоминающее устройство (ПЗУ) 5 подключает к своему выходу ячейку с адресом R2x=0, содержимое которой А=р11=2, а второй дешифратор 8 формирует на своем выходе D такой код, который устанавливает мультиплексор 2 в состояние, при котором на его выход Nk подключается последовательность импульсов 1. В этом случае при R1x=p11=2 на шине В цифрового компаратора 4 формируется сигнал В=2, а на выходе А=В цифрового компаратора 4 вырабатывается сигнал S=1 и во втором счетчике 6 устанавливается число R2x=1. Пусть при R2x=1 ПЗУ подключает к выходу ячейку с адресом 1, содержимое которой А=р11+р12=2+8=10, а второй дешифратор 8 формирует на своем выходе D такой код, который устанавливает мультиплексор 2 в состояние, при котором на его выход Nk подключается последовательность импульсов 2. В этом случае при R1x=р11+p12=10 на шине В цифрового компаратора 4 формируется сигнал В=10, а на выходе А=В цифрового компаратора 4 вырабатывается сигнал S=1 и во втором счетчике 6 устанавливается число R2x=2.
Пусть при R2x=2 ПЗУ подключает к выходу ячейку с адресом 2, содержимое которой А=р11+p12+P13=2+8+12=22, а второй дешифратор 8 формирует на своем выходе D такой код, который устанавливает мультиплексор 2 в состояние, при котором на его выход Nk подключается последовательность импульсов 3. В этом случае при R1x=С=р11+p12+p13=22 на шине В цифрового компаратора 4 формируется сигнал В=22, а на выходе А=В цифрового компаратора 4 вырабатывается сигнал S=1 и во втором счетчике 6 устанавливается число R2x=3. Так как цифровой сигнал С=C1=р11+p12+p13, то в этом случае согласно (6) на выходе первого дешифратора 7 формируется метка времени M1. Далее ПЗУ подключает к выходу ячейку с адресом 3, содержимое которой А=р11+p12+p13+р21=22+2=24, а второй дешифратор 8 формирует на своем выходе D такой код, который устанавливает мультиплексор 2 в состояние, при котором на его выход Nk подключается последовательность импульсов 1. Далее процесс формирования меток времени М2, М3, M4 и M5 аналогичен описанному выше процессу. При С=С2=C1+р21+р22+p23, согласно (6), формируется метка времени М2. При С=С3=С2+p31+p32+p33, согласно (6), формируется метка времени М3 и так далее.
Закон переключения мультиплексора 2 при известных заранее коэффициентах pji весьма прост. Если, например, n=3, то шина управления D мультиплексором 2 должна содержать 2 разряда, при этом код 01 может соответствовать подключению на выход мультиплексора 2 импульсов 1, код 02 может соответствовать подключению на выход мультиплексора 2 импульсов 2, код 03 может соответствовать подключению на выход мультиплексора 2 импульсов 3. Если pji 0, то все числа R2x=3d (d=1, 2, ..) соответствуют коду 01, все числа R2x=3d+1 соответствуют коду 02, все числа R2x=3d+2 соответствуют коду 03.
Таким образом, в процессе формирования меток времени Mj образуют цифровой сигнал С в виде суммы импульсов pji тех последовательностей импульсов, которые определяют время Tj, и в соответствии с соотношением (6) формируют временные метки Mj.
Эффект от использования предлагаемого изобретения состоит в упрощении реализации за счет снижения объема преобразуемой информации. Покажем это. В известном решении [2] формирование временной метки происходит при совпадении текущего времени, фиксируемого в первом счетчике, со временем, устанавливаемым программируемым запоминающим устройством. Для рассмотренного случая максимальное время Тм, которое подлежит сравнению с заданным, будет равно Тм=T1+Т2+Т3+Т4+Т5=38460 с. Для представления таких чисел требуется 16 двоичных разрядов, вследствие чего и ПЗУ, и цифровой компаратор, и первый счетчик должны быть 16-разрядными. В результате устройство получается сложным и громоздким.
В устройстве, реализующем предлагаемый способ формирования меток времени, преобразованию подлежит цифровой сигнал С, максимальное значение которого равно

Для рассматриваемого случая это число С=110. Для представления этого числа требуется 7 двоичных разрядов, вследствие чего и ПЗУ, и цифровой компаратор, и первый счетчик могут быть 7-разрядными, что значительно упрощает устройство.
Предлагаемая совокупность признаков в рассмотренных автором решениях не встречалась для решения поставленной задачи и не следует явным образом из уровня техники, что позволяет сделать вывод о соответствии технического решения критериям “новизна” и “изобретательский уровень”. В качестве элементов для реализации устройства могут быть использованы генераторы и счетчики импульсов, мультиплексоры, цифровые компараторы, дешифраторы, программируемые запоминающие устройства любых серий.
Литература
1. Л.М.Гольденберг, Ю.Т.Бутыльский, М.Н.Поляк. Цифровые устройства на интегральных схемах в технике связи. Москва, «Связь», 1979 г., стр.61, рис.2.28.
2. Э.Клингман. Проектирование специализированных микропроцессорных систем. Москва, Мир, 1985 г., стр.34, рис.1.22.
Формула изобретения
1. Способ формирования меток времени, включающий формирование n (n=1, 2, 3, ) последовательностей импульсов с периодом i (i=1, 2, n), причем отношение i/ (i+1)=к, где к – целое число, формирование каждой последующей временной метки Mj (j=1, 2, m, m – число временных меток) по истечению интервала времени Tj=pj1 1+pj2 2+ +pji i+ +pjn n, где pji – целое число, отличающийся тем, что последовательно суммируют число pji импульсов тех последовательностей, которые определяют интервал времени Тj, причем вначале суммируют pj1 импульсов с максимальным периодом следования 1, затем pj2 импульсов с меньшим периодом следования 2 и так до суммирования pjn импульсов с наименьшим периодом следования n, из каждой полученной суммы образуют цифровой сигнал, при этом каждую последующую метку времени Mj формируют в моменты времени, когда цифровой сигнал равен сумме значений цифрового сигнала, соответствующего предыдущей метке времени, и чисел pji, определяющих текущий интервал времени.
2. Устройство формирования меток времени, содержащее формирователь временных интервалов, первый и второй счетчики, цифровой компаратор, программируемое запоминающее устройство и первый дешифратор, выход которого соединен с выходной шиной устройства, а выходная шина второго счетчика соединена с шиной управления первого дешифратора и с шиной адреса программируемого запоминающего устройства, выходная шина которого соединена с шиной А цифрового компаратора, шина В которого соединена с выходной шиной первого счетчика, а выход А=В цифрового компаратора подключен к счетному входу второго счетчика, отличающееся тем, что в него дополнительно введены второй дешифратор и мультиплексор, сигнальные входы которого соединены с соответствующими выходами формирователя временных интервалов, выход мультиплексора подключен к счетному входу первого счетчика, шина управления мультиплексора соединена с выходной шиной второго дешифратора, шина управления которого соединена с выходной шиной второго счетчика.
РИСУНКИ
|
|