|
|
(21), (22) Заявка: 2008135624/09, 02.09.2008
(24) Дата начала отсчета срока действия патента:
02.09.2008
(43) Дата публикации заявки: 10.03.2010
(46) Опубликовано: 10.06.2010
(56) Список документов, цитированных в отчете о поиске:
US 4600893 A, 15.07.1986. SU 1748227 A1, 15.07.1992. US 4532479 A, 30.07.1985. US 5455535 A, 03.10.1995.
Адрес для переписки:
346500, Ростовская обл., г. Шахты, ул. Шевченко, 147, ЮРГУЭС, патентная служба
|
(72) Автор(ы):
Прокопенко Николай Николаевич (RU), Будяков Алексей Сергеевич (RU), Серебряков Александр Игоревич (RU)
(73) Патентообладатель(и):
Государственное образовательное учреждение высшего профессионального образования “Южно-Российский государственный университет экономики и сервиса” (ГОУ ВПО “ЮРГУЭС”) (RU)
|
(54) БЫСТРОДЕЙСТВУЮЩИЙ ОПЕРАЦИОННЫЙ УСИЛИТЕЛЬ НА ОСНОВЕ “ПЕРЕГНУТОГО” КАСКОДА
(57) Реферат:
Изобретение относится к области радиотехники и связи и может быть использовано в качестве устройства преобразования аналоговых сигналов, в структуре аналоговых интерфейсов различного функционального назначения (например, решающих усилителях, драйверах линий связи). Технический результат: повышение максимальной скорости нарастания выходного напряжения. Операционный усилитель на основе «перегнутого» каскода содержит входной каскад (1) с расширенным диапазоном активной работы, промежуточный каскад на первом (2) и втором (3) выходных транзисторах (Т), базы которых объединены, а эмиттеры соединены с шиной источника питания (ИП) (4) через первый (5) и второй (6) низкоомные резисторы и подключены к выходам (7) и (8) входного каскада (1), выходной буферный каскад (9), вход которого соединен с корректирующим конденсатором (10), выходом (11) токового зеркала (ТЗ) (12) и коллектором Т (3), причем вход (13) ТЗ (12) подключен к коллектору Т (2). В схему введены первый (14) и второй (15) дополнительные Т, базы которых соединены с эмиттером Т (2), третий (16) и четвертый (17) дополнительные Т, базы которых соединены с эмиттером Т (3), причем коллекторы Т (15) и Т (16) соединены с базами Т (2) и Т (3) и подключены к дополнительному двухполюснику I18, коллектор Т (14) соединен с коллектором Т (3), коллектор Т (17) соединен с выходом (11) ТЗ (12), а эмиттеры всех дополнительных Т (14, 15, 16, 17) связаны с шиной ИП (4). 7 ил.
Изобретение относится к области радиотехники и связи и может быть использовано в качестве устройства преобразования аналоговых сигналов, в структуре аналоговых интерфейсов различного функционального назначения (например, решающих усилителях, драйверах линий связи).
Известны схемы так называемых перегнутых каскодных операционных усилителей (ОУ) на n-p-n- и p-n-p-транзисторах [1-40], которые стали основой более чем 20 серийных операционных усилителей, выпускаемых как зарубежными (НА2520, НА5190, AD797, AD8631, AD8632, ОР90 и др.), так и российскими (154УДЗ и др.) микроэлектронными фирмами. В связи с высокой популярностью такой архитектуры ОУ на их модификации выдано более 50 патентов для ведущих производителей микроэлектронных изделий. Предлагаемое изобретение относится к этому подклассу устройств.
Среди ОУ данного подкласса можно выделить два типа устройств, имеющие в качестве нагрузки токовые зеркала (патент США 4.600.893 (fig. 7) или содержащие симметричную нагрузку в виде резисторов или источников опорного тока (патент США 4.600.893).
Ближайшим прототипом (фиг.1) заявляемого устройства является дифференциальный усилитель, описанный в патенте США 4.600.893, fig.7, содержащий входной каскад 1 с расширенным диапазоном активной работы, промежуточный каскад на первом 2 и втором 3 выходных транзисторах, базы которых объединены, а эмиттеры соединены с шиной источника питания 4 через первый 5 и второй 6 низкоомные резисторы и подключены к выходам 7 и 8 входного каскада с расширенным диапазоном активной работы 1, выходной буферный каскад 9, вход которого соединен с корректирующим конденсатором 1, выходом 11 токового зеркала 11 и коллектором второго 3 выходного транзистора промежуточного каскада, причем вход 13 токового зеркала 12 подключен к коллектору первого 2 выходного транзистора промежуточного каскада.
Существенный недостаток известного ОУ состоит в том, что из-за нелинейных режимов работ применяемого «перегнутого» каскода он имеет небольшие значения максимальной скорости нарастания выходного напряжения ( вых). Так, при частоте единичного усиления fср=30 МГц и «идеальном» входном каскаде (1), обладающим линейным диапазоном активной работы во всем диапазоне изменения входного напряжения, максимальная скорость нарастания вых замкнутого ОУ лежит в диапазоне 50÷100 В /мкс. Это недостаточно для многих применений.
Основная цель предлагаемого изобретения состоит в повышении в 5÷10 раз максимальной скорости нарастания выходного напряжения.
Поставленная цель достигается тем, что в быстродействующем операционном усилителе, фиг.1, содержащем входной каскад 1 с расширенным диапазоном активной работы, промежуточный каскад на первом 2 и втором 3 выходных транзисторах, базы которых объединены, а эмиттеры соединены с шиной источника питания 4 через первый 5 и второй 6 низкоомные резисторы и подключены к выходам 7 и 8 входного каскада с расширенным диапазоном активной работы 1, выходной буферный каскад 9, вход которого соединен с корректирующим конденсатором 10, выходом 11 токового зеркала 12 и коллектором второго 3 выходного транзистора промежуточного каскада, причем вход 13 токового зеркала 12 подключен к коллектору первого 2 выходного транзистора промежуточного каскада, предусмотрены новые элементы и связи – в схему введены первый 14 и второй 15 дополнительные транзисторы, базы которых соединены с эмиттером первого 2 выходного транзистора промежуточного каскада, третий 16 и четвертый 17 дополнительные транзисторы, базы которых соединены с эмиттером второго 3 выходного транзистора промежуточного каскада, причем коллекторы второго 15 и третьего 16 дополнительных транзисторов соединены с базами первого 2 и второго 3 выходных транзисторов промежуточного каскада и подключены к дополнительному двухполюснику 18, коллектор первого 14 дополнительного транзистора соединен с коллектором второго 3 выходного транзистора промежуточного каскада, коллектор четвертого 17 дополнительного транзистора соединен с выходом 11 токового зеркала 12, а эмиттеры всех дополнительных транзисторов 14, 15,16, 17 связаны с шиной источника питания 4.
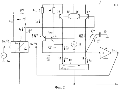
Схема заявляемого устройства в соответствии с формулой изобретения показана на фиг.2.
На чертеже фиг.3 показана схема заявляемого устройства (фиг.2) в среде компьютерного моделирования Pspice на моделях интегральных транзисторов ФГУП НИИ «Пульсар», а на фиг.4 – схема ОУ-прототипа (фиг.1).
На фиг.5 приведена схема входного каскада 1, которая использовалась при моделировании в ОУ, фиг.3 и фиг.4.
Фазочастотные и амплитудно-частотные характеристики ОУ, фиг.4 (без НКЦ), и заявляемого ОУ, фиг.3 (с НКЦ), приведены на фиг.6. Эти графики показывают, что частота единичного усиления заявляемого ОУ увеличилась почти в два раза до 55,6 МГц.
Переходные процессы в сравниваемых ОУ, фиг.3 и фиг.4, при одинаковых статических режимах транзисторов и различных сопротивлениях токоограничивающих резисторов R в эмиттерных цепях транзисторов 14-17 (фиг.3, R=R1=R2=R3=R4) приведены на фиг.7. Эти графики показывают, что в предлагаемой схеме ОУ максимальная скорость нарастания выходного напряжения возрастает в 8 раз при одновременном повышении частоты единичного усиления ОУ в два раза (фиг.6).
Быстродействующий операционный усилитель на основе «перегнутого» каскода содержит входной каскад 1 с расширенным диапазоном активной работы, промежуточный каскад на первом 2 и втором 3 выходных транзисторах, базы которых объединены, а эмиттеры соединены с шиной источника питания 4 через первый 5 и второй 6 низкоомные резисторы и подключены к выходам 7 и 8 входного каскада с расширенным диапазоном активной работы 1, выходной буферный каскад 9, вход которого соединен с корректирующим конденсатором 10, выходом 11 токового зеркала 12 и коллектором второго 3 выходного транзистора промежуточного каскада, причем вход 13 токового зеркала 12 подключен к коллектору первого 2 выходного транзистора промежуточного каскада. В схему введены первый 14 и второй 15 дополнительные транзисторы, базы которых соединены с эмиттером первого 2 выходного транзистора промежуточного каскада, третий 16 и четвертый 17 дополнительные транзисторы, базы которых соединены с эмиттером второго 3 выходного транзистора промежуточного каскада, причем коллекторы второго 15 и третьего 16 дополнительных транзисторов соединены с базами первого 2 и второго 3 выходных транзисторов промежуточного каскада и подключены к дополнительному двухполюснику 18, коллектор первого 14 дополнительного транзистора соединен с коллектором второго 3 выходного транзистора промежуточного каскада, коллектор четвертого 17 дополнительного транзистора соединен с выходом 11 токового зеркала 12, а эмиттеры всех дополнительных транзисторов 14, 15, 16, 17 связаны с шиной источника питания 4.
Рассмотрим работу схемы ОУ, фиг.2.
В статистическом режиме токи I5=I6 через резисторы 5 и 6 связаны с выходными токами входного каскада (1) и эмиттерными токами Iэ2=Iэ3 выходных транзисторов 2 и 3 следующими уравнениями Кирхгофа:

где I7=I8 – выходные статистические токи входного каскада (1);
Uэб 0,7В – напряжение эмиттер – база транзисторов 14, 15, 16, 17.
Эмиттерные токи транзисторов 14÷17 определяются током двухполюсника 18:

Входной I13 и выходной I11 токи токового зеркала (12) удовлетворяют условию:

где Кi12.12 1 – коэффициент передачи по току токового зеркала 12.
При введении 100% отрицательной обратной связи с выхода буферного каскада (9) на инвертирующий вход Вх.1(-) на выходе ОУ устанавливается статистическое напряжение неинвертирующего входа Вх.2(+). В частном случае это напряжение равно нулю.
Если на неинвертирующий вход Вх.2(+) подается большой импульсный сигнал евх с амплитудой, близкой к напряжению питания, то это приводит к увеличению на i8 (+) выходного тока I8 и уменьшению на i7 (+)тока I7 входного каскада (1)

где Sэф – эффективная крутизна проходной характеристики входного каскада (1) на большом сигнале.
Для получения предельных величин максимальной скорости нарастания выходного напряжения вых эффективная крутизна для большого сигнала Sэф должна соответствовать максимальному значению S входного каскада (ВК) (1). С этой целью в быстродействующих ОУ применяются различные способы нелинейной коррекции ВК [41].
Однако данный способ повышения быстродействия, дающий хорошие результаты в ОУ с другой архитектурой [41, 42], становится непригодным в ОУ с «перегнутыми» каскодами в связи с их структурными особенностями.
Действительно, классический «перегнутый» каскод, фиг.1, не обеспечивает во время переходного процесса большие токи перезаряда корректирующего конденсатора  пропорциональные выходным токам входного каскада: I7±i7, I8±i8. Практические значения  в схеме ОУ-прототипе (фиг.1) не больше, чем статистические токи через резисторы 5 и 6:


Это является основной причиной низкого быстродействия ОУ в режиме большого сигнала.
В заявляемой схеме ОУ имеется два канала передачи сигналов от узлов 7, 8 к корректирующему конденсатору 10. Первый – высокочастотный канал с ограничением выходного тока через транзистор 2. Второй канал более инерционный – от узла 8 через транзистор 17. Причем второй канал обеспечивает пропорциональность между выходным током входного каскада и зарядным током во время отсечки первого канала.
Большой разрядный ток во время отрицательного фронта евх обеспечивает токовое зеркало 12, на вход 13 которого поступает коллекторный ток транзистора 14 , пропорциональный выходному току входного каскада.
Транзисторы 15 и 16 выполняют две функции. С одной стороны, они устанавливают статистический режим по цепи базы транзисторов 2 и 3 схемы ОУ. С другой, они «выключают» транзисторы 2 и 3 во время переходного процесса, так как они не оказывают существенного влияния на процессы перезаряда емкости 10.
Представленные на фиг.6 и фиг.7 результаты компьютерного моделирования известного (фиг.1) и заявляемого (фиг.2) ОУ показывают, что максимальная скорость нарастания выходного напряжения ОУ вых увеличивается в 8 раз при одновременном увеличении частоты единичного усиления в два раза.
Источники информации
1. Патент США 6.304.143
2. Патент США 5.418.491
3. Патент США 4.463.319
4. Патент США 6.717.474
5. Патент США 6.734.720
6. Патент США 4.723.111
7. Патент США 4.293.824
8. Патент США 5.323.121
9. Патент США 5.091.701
10. Патент США 4.406.990
11. Патент США 5.422.600
12. Патент США 6.788.143
13. Патент США 4.274.061
14. Патент США 5.327.100
15. Патент США 5.786.729
16. Патент США 3.644.838
17. Патент США 4.600.893
18. Патент США 4.390.850
19. Патент США 6.628.168
20. Матавкин В.В. Быстродействующие операционные усилители. – М.: Радио и связь, 1989. – с.74, рис.4.15, стр.98, рис.6.7.
21. Патент США 6.218.900, фиг.1
22. Патентная заявка US 2002/0196079
23. Патент США Re 30.587
24. Патент ЕР 1.227.580
25. Патент США 6.714.076
26. Патентная заявка US 2004/0090268 А1
27. Патент США 4.959.622, фиг.1
28. Патент США 6.018.268
29. Патент США 5.952.882
30. Патент США 6.580.325
31. Патент США 6.965.266
32. Патент США 6.867.643
33. Патент США 6.236.270
34. Патент США 6.229.394
35. Патент США 5.734.296
36. Патент США 5.477.190
37. Патент США 6.084.475
38. Патент США 3.733.559
39. Патентная заявка US 2005/0001682 А1
40. Патент США 6.300.831
41. Архитектура и схемотехника быстродействующих операционных усилителей [Текст] / Н.Н. Прокопенко, А.С.Будяков. – Шахты: ЮРГУЭС, 2006. – 231 с.
42. Операционные усилители с непосредственной связью каскадов [Текст] / В.И.Анисимов, М.В.Капитонов, Н.Н.Прокопенко, Ю.М.Соколов. – Л., 1979. – 148 с.
Формула изобретения
Быстродействующий операционный усилитель на основе «перегнутого» каскода, содержащий входной каскад (1) с расширенным диапазоном активной работы, промежуточный каскад на первом (2) и втором (3) выходных транзисторах, базы которых объединены, а эмиттеры соединены с шиной источника питания (4) через первый (5) и второй (6) низкоомные резисторы и подключены к выходам (7) и (8) входного каскада с расширенным диапазоном активной работы (1), выходной буферный каскад (9), вход которого соединен с корректирующим конденсатором (10), выходом (11) токового зеркала (12) и коллектором второго (3) выходного транзистора промежуточного каскада, причем вход (13) токового зеркала (12) подключен к коллектору первого (2) выходного транзистора промежуточного каскада, отличающийся тем, что в схему введены первый (14) и второй (15) дополнительные транзисторы, базы которых соединены с эмиттером первого (2) выходного транзистора промежуточного каскада, третий (16) и четвертый (17) дополнительные транзисторы, базы которых соединены с эмиттером второго (3) выходного транзистора промежуточного каскада, причем коллекторы второго (15) и третьего (16) дополнительных транзисторов соединены с базами первого (2) и второго (3) выходных транзисторов промежуточного каскада и подключены к дополнительному двухполюснику (I18), коллектор первого (14) дополнительного транзистора соединен с коллектором второго (3) выходного транзистора промежуточного каскада, коллектор четвертого (17) дополнительного транзистора соединен с выходом (11) токового зеркала (12), а эмиттеры всех дополнительных транзисторов (14, 15, 16, 17) связаны с шиной источника питания (4).
РИСУНКИ
|
|