|
|
(21), (22) Заявка: 2009103579/04, 03.02.2009
(24) Дата начала отсчета срока действия патента:
03.02.2009
(46) Опубликовано: 10.06.2010
(56) Список документов, цитированных в отчете о поиске:
RU 2280673 C1, 27.07.2006. SU 1588743 A1, 30.08.1990. UZ 3019 С, 28.04.2006. US 5964985 А, 12.10.1999.
Адрес для переписки:
634055, г.Томск, пр. Академический, 2/3, Институт сильноточной электроники СО РАН
|
(72) Автор(ы):
Анохин Виктор Серафимович (RU), Кисель Александр Федорович (RU), Кривоносенко Анатолий Викторович (RU), Кривоносенко Дмитрий Анатольевич (RU), Кустов Борис Александрович (RU), Лыков Дмитрий Сергеевич (RU), Яковенко Евгений Петрович (RU)
(73) Патентообладатель(и):
Институт сильноточной электроники СО РАН (RU)
|
(54) СПОСОБ ОЖИЖЕНИЯ КАМЕННОГО УГЛЯ
(57) Реферат:
Изобретение относится к области переработки угля путем его ожижения в органических растворителях. Способ ожижения каменного угля, основанный на измельчении, активации и сжижении угля в среде органических растворителей, которое осуществляют одновременно в реакторе импульсным электрическим разрядом в присутствии воды не менее 5 мас.% от угля, причем в предпочтительном варианте осуществления соотношение уголь : органический растворитель не превышает 1:2, затем полученную смесь разделяют на сжиженный уголь, который направляют на перегонную колонну (подобную нефтяной), а нерастворенный уголь возвращают на обработку электрическим импульсным разрядом. Технический результат: повышение степени конверсии каменного угля, снижение энергозатрат на переработку угля. 2 з.п. ф-лы, 2 ил.
Изобретение относится к области переработки каменного угля в жидкое нефтеподобное состояние, из которого экстракцией и последующей перегонкой, подобной перегонки нефти, получают жидкие моторные топлива, битумные материалы и другие жидкие углеводороды.
Считают, что первый способ ожижения угля методом прямого гидрирования был запатентован в Германии в 1913 г. Ф.Бергиусом. Этот способ в технической литературе назван процессом Бергиуса. Данный способ состоит в следующем: измельченный уголь с водородом в присутствии органического растворителя нагревают до температуры 400-500°С при давлении >30 МПа (300 атм) с поддержанием этих условий в течение часа, таким образом получают жидкий нефтеподобный продукт. Из этого продукта экстракцией, например, бензолом выделяют жидкие нефтепродукты конкретного использования. Дальнейшее совершенствование процесса Ф.Бергиуса шло по поиску подходящих растворителей и катализаторов, позволяющих понизить параметры процесса и повысить его эффективность (см., например, обобщенные результаты, приведенные в работе Кричко А.А., Лебедев В.В., Фаберов И.Л. Нетопливное использование углей. М.: Недра. 1978. С.114-118, 154-165). Однако параметры процесса остаются достаточно жесткими.
Основными недостатками указанных способов являются низкая степень конверсии угля, малый выход низкокипящих фракций, высокая капиталоемкость процесса (технологическое оборудование с рабочим давлением 30 МПа), значительная энергоемкость процесса (нагрев до 300°C и поддержание этой температуры в течение часа), присутствие водорода, периодичность процесса.
Наиболее близким по технической сущности к заявляемому изобретению по совокупности признаков и выбранным за прототип является способ сжижения (переработки) угля RU 2280673, МПК6 C10G 1/06 от 2004.12.24, опубл. 2006.07.27, включающий измельчение угля до крупности 0,2-0,1 мм, смешивание с водой в соотношении уголь/вода 30-60 мас.%, механоактивацию в гидродинамическом кавитационном аппарате, последующее отделение воды путем центрифугирования и осушения и дальнейшее термическое сжижение в органическом растворителе (тяжелом нефтяном остатке, ТНО) при температуре 380°С с поддержанием этой температуры в течение часа, экстракция толуолом в аппарате Сокслета. Этот способ позволяет повысить конверсию только бурого угля на 7-9% при общей конверсии 40%, не требует высоких давлений и водорода, что снижает капитальные затраты на оборудование, однако введение в технологический процесс установок, центрифугирования и гидродинамического кавитационного аппарата увеличивают капитальные затраты и энергозатраты. Основным процессом, приводящим к положительному эффекту активации угля, являются процессы сопровождающие явление кавитации. При кавитации рождаются газовые пузырьки, при функционировании которых возникают плазменные явления, импульсные давления и пр. Эти явления активируют угольное вещество (массу). Однако можно подвергнуть сомнению эффективность преобразования потребленной энергии в энергию процессов, сопровождающих кавитацию, поскольку для получения кавитации необходимо массам придать большие скорости и ускорения.
Недостатками указанного способа является низкая степень конверсии угля, малый выход легкокипящих фракций, нагревание до температуры 300-400°С и ее поддержание в течение определенного времени. Способ, выбранный нами за прототип по сравнению с аналогами, позволяет понизить параметры процесса (давление атмосферное), а энергозатраты на нагрев, собственно на термическую гидрогенизацию, остались примерно такими же, как и в аналогах.
Техническим результатом заявленного способа ожижения угля (посредством его гидрирования), является: 1) повышение степени конверсии угля, 2) получение легких фракций жидких углеводородов, 3) снижение капитальных затрат на технологическое оборудование, энергозатрат на гидрирование, а также реализация непрерывности процесса.
Указанный технический результат достигается тем, что в известном способе ожижения каменного угля, основанном на измельчении и активации угольной массы с водой явлениями, сопровождающими кавитацию, и дальнейшем ожижении (гидрирование) в среде органических растворителей согласно изобретению измельчение, активация и сжижение угля в органическом растворителе осуществляются одновременно в реакторе импульсными электрическими разрядами с присутствием воды не менее 5 мас.% от угля.
При этом соотношение уголь : органический растворитель не превышает 1:2 (мас.)
Полученную смесь разделяют на сжиженный уголь, который направляют в перегонную колонну (подобную нефтяной), и нерастворенный уголь, который возвращают на обработку электрическими импульсными разрядами.
Поясним это следующим. Комплекс имеющихся данных, приведенных в работе Н.Д.Русьянова / Углехимия. – М.: Наука, 2003. – 316 с.: ил., с.283, позволяет рассматривать органическую массу углей как полисопряженную систему преимущественно неароматического характера, которая включает высокомолекулярные и низкомолекулярные органические вещества, связанные различным по характеру и прочности межмолекулярным взаимодействием (ММВ), стабилизирующим, лабильную структуру, обладающую парамагнетизмом. К этому следует добавить (с.281), что электроны, радикалы, взаимодействуя с угольным веществом, способствуют разрушению ММВ и гидрированию. Эти данные свидетельствуют о том, что уголь проявляет свойства акцептора электронов, передача которых углю повышает его активность по отношению к донорам водорода. Из этого в отмеченной работе сделан вывод, что для получения низкомолекулярных, обогащенных водородом продуктов не требуется высоких температур и давления водорода, поскольку уголь имеет лабильную полисопряженную структуру, включающую карбонильные группы. Такого типа структуры являются катализаторами гидрирования в мягких условиях.
В заявленном способе реализованы условия, приводящие к сжижению угля в непрерывном процессе и при существенном снижении капитальных затрат на оборудование, также на гидрирование, поскольку исключается операция нагрева, а электроны и водород, необходимые для гидрирования угля в мягких условиях, возникают в импульсном электрическом разряде при измельчении угля в органическом растворителе в присутствии воды, которая в способе является донором электронов и водорода.
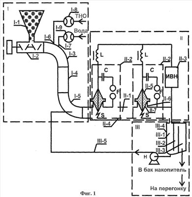
Реализация способа осуществлялась на установке, схема которой приведена на фиг.1, а ее внешний вид на фотографии, на которой приведены номера, соответствующие элементам схемы фиг.1.
Установка содержит загрузочный блок I, электроимпульсный измельчительный блок II, приемно-разделительный блок III.
Загрузочный блок I включает бункер I-1 с углем (уголь газовый, Ерунаковского разреза, концерна Южкузбассуголь), из которого дозировано шнековым устройством I-2 уголь подается сквозь отвод I-3 в вертикальный отрезок I-4 трубы (предназначенной для компенсации избыточного давления, возникающего при работе установки), соединенной отводом I-5, во вход блока II электроимпульсного измельчения. В отвод I-3 через штуцера I-6, I-7 и расходомеры I-8, I-9 дозировано подается органический растворитель, к примеру тяжелые нефтяные остатки (мазут) и вода.
Электроимпульсный измельчительный блок II включает реактор электроимульсного измельчения II-1, электроразрядные ячейки II-2, источник питания высокого напряжения II-3. Реактор электроимпульсного измельчения II-1 реализован в горизонтально расположенной металлической трубе II-4, являющейся корпусом реактора, в которую через проходные изоляторы II-5, закрепленные в металлических стаканах II-6, приваренных к трубе, введены потенциальные электроды II-7. Торцы электродов II-7 и противолежащая поверхность трубы II-4 образуют разрядные промежутки S. Электроразрядная ячейка II-2 предназначена для возбуждения импульсного электрического разряда в разрядном промежутке S реактора измельчения, включает последовательно соединенную электрическую цепь из двухэлектродного воздушного разрядника F, конденсатора С (ИК-100кВ-0,1 мкФ), потенциального электрода II-7 и разрядного промежутка S. Питание каждой электроразрядной ячейки осуществляется от источника высокого напряжения II-3, потенциальный вывод которого соединен через токоограничительные элементы L (дроссель) с клеммой соединения одного электрода разрядника F с выводом конденсатора С каждой электроразрядной ячейки, а заземленный вывод источника подключен к клемме соединения второго электрода разрядника F с трубой II-4 (см. работу В.И.Курец и др.). Выход реактора блока II соединен с приеморазделительным блоком III, предназначенного для отделения нерастворенных частиц угля от жидкого продукта, который содержит бункер III-4, разделенный перегородками на три отсека (III-1, III-2, III-3), насос Н, вход которого патрубком соединен в основании с отсеком III-1, в который поступает жидкий продукт, а выход насоса Н соединен трубопроводом III-5 со штуцером, установленным в отводе I-5 блока I, таким образом организована циркуляционная система. Из отсека III-3 блока III жидкий продукт поступает в бак-накопитель и затем на дальнейшую перегонку.
Работа установки осуществлялось следующим образом. Включаются все исполнительные механизмы и устройства всех блоков, уголь, ТНО, вода подаются в реактор, от ИВН производится заряд конденсаторов С, по достижении напряжения на С, превышающего напряжение срабатывния разрядников F, разрядники пробиваются и на разрядные промежутки S подаются импульсы высокого напряжения, под воздействием которых происходит пробой промежутков, возникают ударные волны и другие явления, сопровождающие электрический разряд. Под действием этих явлений уголь измельчается и растворяется и полученный продукт подается в приемно-разделительный блок, из которого жидкая составляющая поступает в бак-накопитель и затем на перегонку, а твердая составляющая снова поступает на обработку электрическими разрядами. Таким образом, в приведенной установке реализуется непрерывный процесс. В экспериментах соотношение уголь : ТНО было 1:2 (мас.) и обусловлено это условиями гидротранспортирования смеси, исключающими засорение трубы в данной конструкции реактора. При предварительных испытаниях изменялось количество воды, которое устанавливалось в количестве 5%, 10%, 15% (мас.) от угля. При отсутствии введенной отдельно воды уголь не сжижался. В указанном диапазоне условий конверсии подвергалось 80-90% угля. Полученный продукт перегонялся на аппарате типа Сокслета. Общий выход жидких фракций, выкипающих до 350°С, составлял 87% во всех случаях, при этом при 5% воды фракций, выкипающих до 230°С, было 20% с присутствием в них 2% воды. При 10% воды фракций, выкипающих до 230°С, было 30% с присутствием в них воды 6%. При 15% воды, фракций выкипающих до 230°С, было 40% с присутствием в них воды 11%. Дальнейшее увеличение воды считаем нецелесообразным, поскольку затем воду необходимо удалять из легкокипящих фракций при предполагаемом их использовании как моторного топлива.
В результате предварительных испытаний установлено, что способ реализуем в непрерывном процессе и достигнуто в сравнении с прототипом следующее: 1) повышена степень конверсии угля до 90%, 2) получены легкие фракции жидких углеводородов, 3) снижены капитальные затраты на технологическое оборудование и энергозатраты на гидрирование.
Подтвержден научный вывод Н.Д.Русьяновой, сформулированный в вышеупомянутой ее работе.
Формула изобретения
1. Способ ожижения каменного угля, основанный на измельчении и активации угольной массы с водой явлениями, сопровождающими кавитацию, и дальнейшее ожижение в среде органических растворителей, отличающийся тем, что измельчение, активацию и сжижение угля в среде органических растворителей осуществляют одновременно в реакторе импульсным электрическим разрядом в присутствии воды не менее 5 мас.% от угля.
2. Способ по п.1, отличающийся тем, что соотношение уголь : органический растворитель не превышает 1:2.
3. Способ по п.1, отличающийся тем, что полученную смесь разделяют на ожиженный уголь и нерастворенный уголь, который возвращают на обработку импульсным электрическим разрядом.
РИСУНКИ
|
|