|
(21), (22) Заявка: 2009118851/11, 20.05.2009
(24) Дата начала отсчета срока действия патента:
20.05.2009
(46) Опубликовано: 10.06.2010
(56) Список документов, цитированных в отчете о поиске:
Турбовальный двигатель ТВ3-117, Руководство по технической эксплуатации. – 1986, кн. 3, стр.13, 15, 16. RU 94040349 A1, 20.09.1996. RU 2267020 C2, 27.12.2005. DE 3235334 A1, 29.03.1984.
Адрес для переписки:
103113, Москва, Сокольнический вал, 2А, ОАО “МВЗ им. М.Л. МИЛЯ”, патентный отдел, В.П. Колодезному
|
(72) Автор(ы):
Леонов Герман Николаевич (RU), Лазарев Геннадий Григорьевич (RU), Головин Михаил Георгиевич (RU), Ломовцев Серго Николаевич (RU)
(73) Патентообладатель(и):
ОТКРЫТОЕ АКЦИОНЕРНОЕ ОБЩЕСТВО “МОСКОВСКИЙ ВЕРТОЛЁТНЫЙ ЗАВОД ИМ. М.Л. МИЛЯ” (RU)
|
(54) СПОСОБ УПРАВЛЕНИЯ СИЛОВОЙ УСТАНОВКОЙ ВЕРТОЛЕТА
(57) Реферат:
Изобретение относится к способу управления силовыми установками. Способ управления силовой установкой вертолета с двумя газотурбинными двигателями при отказе одного из двигателей обеспечивает автоматический выход работающего двигателя на чрезвычайный режим работы при отказе другого двигателя путем перенастройки максимально допустимой частоты вращения турбокомпрессора работающего двигателя с соответствующей перенастройкой ограничения по температуре газа и при одновременном форсировании работающего двигателя путем впрыска воды на вход компрессора. При отказе одного из двигателей и регистрации одновременно трех сигналов: об отказе одного из двигателей, о скорости полета вертолета, об отсутствии обжатия стоек, подают сигнал на перенастройку максимально допустимой частоты вращения турбокомпрессора работающего двигателя на 4-5% выше относительно взлетного режима и одновременно подают сигнал на включение форсирования работающего двигателя путем впрыска воды на вход в компрессор до 3% от весового расхода воздуха через двигатель, обеспечивая выход работающего двигателя на чрезвычайный режим работы по мощности на 50-75% выше взлетной мощности. Достигается надежность и безопасность при управлении вертолета в случае отказа двигателя. 1 ил.
Изобретение относится к авиационной технике, а именно к управлению силовой установкой вертолета с двумя газотурбинными двигателями со свободной турбиной, и предназначено для обеспечения автоматического выхода одного из двигателей на чрезвычайный режим работы (ЧР) при отказе другого двигателя.
При полетах вертолета над городом или при проведении спасательных работ в горах или над морем должна быть обеспечена безопасность эксплуатации вертолета при отказе одного из двигателей на режимах висения и малых скоростей полета вертолета (V приведенная равна или ниже 60 км/ч).
Известный способ управления двухдвигательной силовой установкой вертолета (Турбовальный двигатель ТВ3-117, Руководство по технической эксплуатации, 1986, кн.3, Отличительные особенности двигателя ТВ3-117ВМ, с.13, 15, 16 – ближайший аналог) предусматривает, в случае отказа одного из двигателей в полете, перевод работающего двигателя на чрезвычайный режим путем перенастройки максимально допустимой частоты вращения ротора турбокомпрессора на более высокие значения с помощью системы автоматического управления (САУ) двигателя под контролем регулятора частоты вращения свободной турбины.
По мощности получаемый режим выше на 10%-20% взлетного режима, при увеличении максимально допустимой частоты вращения ротора турбокомпрессора – на 1-2% относительно взлетного режима. За счет непрерывной работы на таком чрезвычайном режиме обеспечивается горизонтальный режим полета вертолета до его посадки.
Однако такая перенастройка частоты вращения ротора турбокомпрессора не может обеспечить более значительного увеличения мощности работающего двигателя, в частности достаточного для ухода с режима висения в горизонтальный полет, который необходим для обеспечения безопасности при полете над городом и при проведении спасательных работ.
Кроме того, автоматический перевод работающего двигателя на чрезвычайный режим при отказе другого двигателя происходит только при включении летчиком выключателя «ЧР». Отказ двигателя определяется летчиком, например, по включению специального табло. Таким образом, перевод двигателя на ЧР (принятие решения о включении выключателя «ЧР») зависит от действий экипажа, что не исключает несанкционированный выход на ЧР и в целом снижает надежность управления вертолетом.
Задача изобретения – обеспечение надежности и безопасности при управлении вертолетом в случае отказа одного из двух двигателей силовой установки за счет автоматического перехода на чрезвычайный режим работающего двигателя и за счет существенного увеличения мощности чрезвычайного режима двигателя.
Поставленная задача решается благодаря тому, что при осуществлении способа управления силовой установкой вертолета с двумя газотурбинными двигателями, включающего сигнализацию об отказе одного из двигателей и перевод другого двигателя на чрезвычайный режим работы путем перенастройки максимально допустимой частоты вращения турбокомпрессора работающего двигателя, в соответствии с заявляемым изобретением регистрируют в полете одновременно: сигнал об отказе одного или другого из двигателей, сигнал о скорости полета вертолета в диапазоне от нуля до заданной для данного типа вертолета скорости и сигнал об отсутствии обжатия стоек шасси, при отказе одного из двигателей и регистрации одновременно этих трех сигналов подают сигнал на перенастройку максимально допустимой частоты вращения турбокомпрессора работающего двигателя на 4-5% выше относительно взлетного режима и одновременно подают сигнал на включение форсирования работающего двигателя путем впрыска воды на вход в компрессор до 3% от весового расхода воздуха через двигатель, обеспечивая выход работающего двигателя на чрезвычайный режим работы по мощности на 50-75% выше взлетной мощности.
Верхнее значение диапазона скорости полета, используемого при формировании сигнала на выход двигателя на чрезвычайный режим работы, выбирается и устанавливается с учетом заданных (в соответствии с Сертификатом летной годности) для данного типа вертолета точки принятия решения на взлет (ТПРВ) и точки принятия решения на посадку (ТПРП).
Таким образом, чрезвычайный режим в заявляемом способе включается в автоматическом режиме, без участия летчика, по сигналу, формируемому при одновременном выполнении трех упомянутых условий. В результате происходит одновременно автоматическая перенастройка на заданные более высокие значения максимально допустимой частоты вращения турбокомпрессора и впрыск воды на вход в компрессор через форсунки системы подачи жидкости. Система автоматического управления при этом осуществляет соответствующую для данного двигателя автоматическую перенастройку ограничения по температуре газа для чрезвычайного режима.
При этом одновременное подключение форсирования работающего двигателя по мощности путем впрыска воды (или водно-спиртовой смеси в условиях обледенения) на вход в компрессор двигателя позволяет осуществить перенастройку максимально допустимой частоты вращения на указанные существенно более высокие значения и получить существенно более высокую мощность чрезвычайного режима одного работающего двигателя, достаточную для режима висения вертолета, для ухода с висения и/или для режима малых скоростей для перехода в горизонтальный полет.
По результатам исследований при запасе частоты вращения по турбокомпрессору до 4-5% от взлетного значения прирост мощности работающего двигателя при таком чрезвычайном режиме с одновременным форсажем двигателя по мощности впрыском воды на вход в компрессор двигателя достигает до 50-75% от его взлетной мощности.
Это происходит за счет следующих нижеизложенных факторов.
1. Подача воды на вход в компрессор изменяет процесс сжатия воздуха в компрессоре из адиабатического сжатия (условно принятого) на процесс сжатия воздуха с отводом тепла, которое поглощается на подогрев воды и ее испарения в газовоздушном тракте (ГВТ) компрессора.
2. Процесс сжатия воздуха в компрессоре с отводом тепла увеличивает КПД компрессора на рабочих режимах работы двигателя и степень повышения давления воздуха за компрессором (Пк).
3. Повышение степени сжатия (Пк) воздуха и КПД компрессора по частоте вращения турбокомпрессора (при впрыске воды на вход двигателя около 3% от весового расхода воздуха через двигатель на взлетном и выше взлетного режимах) составляет 3,0-3,5% по Пк и до 1,7% по КПД компрессора, что увеличивает запас газодинамической устойчивости компрессора двигателя до 15% на взлетном режиме.
4. Подача воды на вход в компрессор до 3% от весового расхода воздуха через двигатель снижает температуру газов перед турбиной компрессора до 60°С, что позволяет использовать применение ЧР при температуре наружного воздуха на 7-8°С выше, чем без впрыска воды.
В результате мощность работающего двигателя при таком способе «двойного форсирования» составляет до 175% от взлетной мощности. Таким образом, благодаря предложенной совокупности действий и режимов при управлении силовой установкой вертолета обеспечивается требуемая безопасность при полете вертолета над городами или при спасательных операциях в горах или на море. Исключение участия летчика при предложенном автоматическом включении ЧР обеспечивает быстродействие способа и повышает надежность управления вертолетом. Способ может быть осуществлен при минимальном вмешательстве в структурную схему САУ.
Кроме того, полетная масса вертолета при наличии такого форсирования сохраняет рентабельность применения вертолета в спасательных операциях и для перевозки пассажиров над городом.
Способ управления силовой установкой вертолета с двумя газотурбинными двигателями ТВ3-117 при отказе одного из двигателей, на примере силовой установки вертолета типа МИ-8, осуществляется следующим образом.
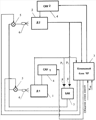
На чертеже изображена структурная схема реализации способа управления силовой установкой вертолета, содержащей два газотурбинных двигателя 1 и 2, снабженных системой впрыска воды на вход компрессора. Для реализации способа командный блок 3 должен получить одновременно на входе три сигнала для формирования на выходе сигнала о включении чрезвычайного режима. Сигнал об отказе, например, двигателя 2 подается на соответствующий вход командного блока 3 при падении давления воздуха P2 за компрессором двигателя 2 до 30%. На другой вход блока 3 подается сигнал при скорости горизонтального полета вертолета в диапазоне от нуля до заданной для данного типа вертолета величины, установленной с учетом точки принятия решения на взлет и посадку, заданных в соответствии с сертификатом летной годности. В частности, для вертолета типа Ми-8 регистрируется приведенная скорость горизонтального полета Vпр в диапазоне от нуля до 60 км/час. На третий вход подается сигнал о незагруженности шасси (об отсутствии обжатия стоек шасси).
При одновременном поступлении на входы командного блока 3 упомянутых сигналов на выходе блока 3 формируется сигнал о переводе работающего двигателя 1 на чрезвычайный режим работы. Командный блок 3 выдает команду в систему автоматического управления (САУ) 4 работающего двигателя 1 на перенастройку максимально допустимой частоты вращения турбокомпрессора до заданной расчетной величины (до 4-5% выше максимально допустимого значения частоты, соответствующего взлетному режиму двигателя) и предельной температуры газов перед турбиной турбокомпрессора до соответствующих чрезвычайному режиму с возможностью выхода на их максимально допустимые значения.
Одновременно командный блок 3 выдает команду на открытие крана 5 системы впрыска воды на вход в компрессор работающего двигателя 1, обеспечивая подачу воды на форсунку 6 из бака 7. Вода из бака 7 поступает за счет наддува бака давлением воздуха за компрессором работающего двигателя 1 через соответствующий обратный клапан 8.
Такое «двойное форсирование», т.е. сочетание «штатного» форсирования с выходом на чрезвычайный режим с одновременным форсированием по мощности путем впрыска воды на вход в компрессор двигателя, при запасе частоты вращения по турбокомпрессору до 4-5% относительно значения для взлетного режима позволяет получить чрезвычайный режим с удвоенным приростом мощности работающего двигателя на 50-75% выше его взлетной мощности с сохранением эффекта форсирования двигателя при температуре наружного воздуха на 7-8°С выше обычных способов форсирования.
Эксплуатация вертолета над городом не может быть допущена без обеспечения необходимой безопасности полета для третьих лиц, включая выход вертолета с висения при отказе одного двигателя на горизонтальный полет. Предлагаемый режим работы двигателя при отказе другого двигателя для вертолетов, летающих на малых высотах или в городах (включая режим висения), реализуется в автоматическом режиме за минимально возможное время, без вмешательства со стороны пилотов. Способ не допускает промедления или ошибки в технологии вывода работающего двигателя на режим форсирования на режимах висения и малых скоростей полета вертолета.
Формула изобретения
Способ управления силовой установкой вертолета с двумя газотурбинными двигателями, включающий сигнализацию об отказе одного из двигателей и перевод другого двигателя на чрезвычайный режим работы путем перенастройки максимально допустимой частоты вращения турбокомпрессора работающего двигателя, отличающийся тем, что регистрируют в полете одновременно сигнал об отказе одного из двигателей, сигнал о скорости полета вертолета в диапазоне от нуля до заданной для данного типа вертолета скорости и сигнал об отсутствии обжатия стоек шасси и при отказе одного из двигателей и регистрации одновременно этих трех сигналов подают сигнал на перенастройку максимально допустимой частоты вращения турбокомпрессора работающего двигателя на 4-5% выше относительно взлетного режима и одновременно подают сигнал на включение форсирования работающего двигателя путем впрыска воды на вход в компрессор до 3% от весового расхода воздуха через двигатель, обеспечивая выход работающего двигателя на чрезвычайный режим работы по мощности на 50-75% выше взлетной мощности.
РИСУНКИ
|