|
|
(21), (22) Заявка: 2009108800/11, 10.03.2009
(24) Дата начала отсчета срока действия патента:
10.03.2009
(46) Опубликовано: 10.06.2010
(56) Список документов, цитированных в отчете о поиске:
SU 1088959 A1, 30.04.1984. US 4368696 A, 18.01.1983. SU 1359167 A1, 15.12.1987. US 3939806 A, 24.02.1976. RU 2243390 C1, 27.12.2004.
Адрес для переписки:
346500, Ростовская обл., г. Шахты, ул. Шевченко, 147, ЮРГУЭС, Патентная служба
|
(72) Автор(ы):
Богданов Валентин Иванович (RU), Богданов Владимир Валентинович (RU), Степаненко Евгений Борисович (RU)
(73) Патентообладатель(и):
Государственное образовательное учреждение высшего профессионального образования “Южно-Российский государственный университет экономики и сервиса” (ГОУ ВПО “ЮРГУЭС”) (RU)
|
(54) ЭНЕРГЕТИЧЕСКАЯ УСТАНОВКА ТРАНСПОРТНОГО СРЕДСТВА
(57) Реферат:
Изобретение относится к энергетическим установкам, предназначенным для получения горючей газовой смеси из жидкости с последующим сжиганием в двигателе внутреннего сжигания. Энергетическая установка транспортного средства содержит двигатель внутреннего сгорания (1) с карбюратором (2), к которому через управляемый клапан (3), связанный с педалью (4) привода дросселя карбюратора (2), подсоединен электролизер (5). Электролизер (5) содержит катодные (6) и анодные (7) электроды. Электроды (6) и (7) подключены к термоэлектрическим преобразователям (9), которые служат источником питания электролизера (5). Электролизер также содержит боковые карманы (8), в которые вытесняется электролит горючей газовой смесью при отсутствии ее отбора. Кроме электролизера карбюратор (2) также соединяется топливопроводном с топливным баком (10). Технический результат: расширение возможностей энергетической установки, уменьшение расхода топлива за счет использования возобновляемого источника энергоресурса автомобиля – тепловой энергии, возникающей при работе двигателя внутреннего сгорания. 2 ил.
Изобретение относится к энергетическим установкам, предназначенным для получения горючей газовой смеси из жидкости с последующим сжиганием в двигателе внутреннего сжигания.
Известна энергетическая установка транспортного средства, содержащая двигатель внутреннего сгорания, к карбюратору которого через управляемый клапан подсоединено электрическое устройство для выделения из жидкости горючей газовой смеси, подключенное к источнику питания посредством переключателя режимов (Патент США 4276131, кл. 204-129, 1981). Для приведения в действие этого источника питания на транспортном средстве затрачивается определенная часть полезной энергии, предназначенной для движения транспортного средства, что экономически не выгодно.
Известна так же энергетическая установка транспортного средства, содержащая двигатель внутреннего сгорания, к карбюратору которого через управляемый клапан подсоединено электрическое устройства для выделения из жидкости горючей газовой смеси – электролизер, подключенный к источнику питания посредством переключателя режимов. Источником питания электролизера является устройство в виде преобразователей энергии механических колебаний и вибраций в электрическую энергию (А.с. 1359167, МПК B60K 15/10, 1987. Энергетическая установка транспортного средства). Эта энергетическая установка может работать только при движении транспортного средства по неровной поверхности дорожного покрытия. В этом ее существенный недостаток.
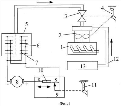
Энергетическая установка транспортного средства, принятая за прототип (А.с. 1088959, МПК B60K 15/10, 30.04.1984, бюл. 16. Энергетическая установка транспортного средства), содержащая двигатель внутреннего сгорания, к карбюратору которого через управляемый клапан подсоединено электрическое устройство для выделения из жидкости горючей газовой смеси, подключенное к источнику питания посредством переключателя режимов. Упомянутое устройство представляет собой электролизер, а источник питания – тормоз замедлитель. Энергетическая установка транспортного средства прототипа (показана на фиг.1) состоит из двигателя внутреннего сгорания 1 с карбюратором 2, к которому через управляемый клапан 3, связанный с педалью 4 привода дросселя карбюратора 2, подсоединен электролизер 5, содержащий катодные 6 и анодные 7 электроды, выполненные, например, из волокнистого углеграфита. Электроды 6 и 7 электролизера 5 подключены к обмоткам электромагнитного тормоза-замедлителя 8 через переключатель 9 режимов, который состоит, например, из выключателя с реостатом 10, кинематически связанного с педалью 11 тормоза. Кроме электролизера карбюратор 2 также соединяется топливопроводом 12 с основным топливным баком 13. Устройство прототипа работает следующим образом. Электролизер перед движением автомобиля заправляется электролитом, которым служит водный раствор солей металлов – отходы химических производств. При неравномерном движении автомобиля с частыми торможениями и ускорениями водитель воздействует на тормозную педаль 11, возвращая педаль 4 в исходное состояние. Тогда управляемый клапан 3 закрывается, а переключатель 9 режимов подключает электромагнитный тормоз 8 к электролизеру 5 за счет срабатывания выключателя на реостате 10 под действием педали 11. При дальнейшем нажатии на педаль 11 происходит перемещение движка потенциометра 10, что приводит к увеличению тока в обмотках электромагнитного тормоза 8 и в электролизере 5. Электромагнитный тормоз-замедлитель создает тормозной момент автомобилю, а в электролизере возникает бурное выделение кислородно-водородной горючей газовой смеси, которая запасается в корпусе электролизера 5, так как управляемый клапан 3 закрыт. Кроме этого, в зависимости от состава электролита, на электродах 6 и 7 электролизера выделяются ценные металлы. После торможения автомобиля водитель нажимает на педаль 4, переключатель 9 режимов принимает исходное положение, и отключается электромагнитный тормоз. Одновременно открывается управляемый клапан 3 и в режиме ускорения автомобиля горючая смесь основного топлива снабжается кислородно-водородными добавками. Расход основного топлива автомобиля сокращается, снижается токсичность выхлопных газов. Энергетическая установка прототипа работает только при движении транспортного средства с частыми торможениями и ускорениями в условиях городских дорог. В этом ее существенный недостаток.
Цель предлагаемого изобретения – расширение возможностей энергетической установки, уменьшение расхода топлива за счет использования возобновляемого источника энергоресурса автомобиля – тепловой энергии, возникающей при работе двигателя внутреннего сгорания.
Поставленная цель достигается тем, что энергетическая установка транспортного средства снабжена источником энергии – преобразователем тепловой энергии двигателя внутреннего сгорания в электрическую. Работа преобразователя основана на использовании термоэлектродвижущей силы явления Зеебека. Электрическая энергия преобразователя используется для питания электролизера с целью получения кислородно-водородной горючей смеси.
На фиг.2 представлена принципиальная схема энергетической установки транспортного средства.
Энергетическая установка транспортного средства, фиг.2, состоит из двигателя внутреннего сгорания 1 с карбюратором 2, к которому через управляемый клапан 3, связанный с педалью 4 привода дросселя карбюратора 2, подсоединен электролизер 5, содержащий катодные 6 и анодные 7 электроды, выполненные, например, из волокнистого углеграфита. Электроды 6 и 7 электролизера 5 подключены к преобразователю тепловой энергии в электрическую энергию 9. Кроме электролизера карбюратор 2 также соединяется топливопроводом с топливным баком 10.
Предлагаемое устройство работает следующим образом. Электролизер 5 заправляется электролитом, которым служит водный раствор солей металлов – отходы химических производств. После запуска теплового двигателя 1 от его выхлопных газов выпускной коллектор и часть выхлопной трубы в отличие от блока цилиндров и радиатора понижения температуры значительно нагреваются. На этих деталях теплового двигателя крепятся термоэлектрические преобразователи 9. Они являются источником тока для непрерывной работы электролизера 5. Работа электролизера прекращается, если нет отбора кислородно-водородной смеси. Давление этой смеси возрастает, выталкивает электролит электролизера 5 в боковые карманы 8, электроды оголяются. Тепловой двигатель на холостом ходу работает, потребляя топливо из топливного бака 10. При нажатии на педаль 4 при движении автомобиля или его стоянке к основному топливу через управляемый клапан 3 в карбюратор подается дополнительно кислородно-водородная добавка. Процесс горения основного топлива активизируется, сокращается его расход и снижается токсичность выхлопных газов. Кроме этого, в зависимости от состава электролита, на электродах 6 и 7 электролизера выделяются различные металлы. Предлагаемым устройством тепловая энергия теплового двигателя рекуперируется в энергию горючих газов, выделяемых в электролизере. Все это в большей мере повышает экономический эффект использования предлагаемого устройства, снижает загрязнение окружающей среды выхлопными газами.
Формула изобретения
Энергетическая установка транспортного средства, содержащая двигатель внутреннего сгорания, карбюратор которого через управляемый клапан газопроводом сообщен с электролизером для выделения горючей газовой смеси, источник питания электролизера, отличающаяся тем, что источником питания электролизера служат термоэлектрические преобразователи, размещенные на интенсивно нагреваемых деталях двигателя внутреннего сгорания, а электролизер имеет карманы, в которые вытесняется электролит горючей газовой смесью при отсутствии ее отбора.
РИСУНКИ
|
|