|
(21), (22) Заявка: 2009102221/09, 23.01.2009
(24) Дата начала отсчета срока действия патента:
23.01.2009
(46) Опубликовано: 27.05.2010
(56) Список документов, цитированных в отчете о поиске:
JP 51-112253 А, 04.10.1976. RU 2070768 С1, 20.12.1996. US 4194166, 18.03.1980. US 6111463 А, 29.08.2000.
Адрес для переписки:
346500, Ростовская обл., г. Шахты, ул. Шевченко, 147, ЮРГУЭС, патентная служба
|
(72) Автор(ы):
Прокопенко Николай Николаевич (RU), Будяков Петр Сергеевич (RU), Ковбасюк Николай Васильевич (RU)
(73) Патентообладатель(и):
Государственное образовательное учреждение высшего профессионального образования “Южно-Российский государственный университет экономики и сервиса” (ГОУ ВПО “ЮРГУЭС”) (RU)
|
(54) ОПЕРАЦИОННЫЙ УСИЛИТЕЛЬ С МАЛЫМ НАПРЯЖЕНИЕМ СМЕЩЕНИЯ НУЛЯ
(57) Реферат:
Изобретение относится к области радиотехники и связи и может быть использовано в качестве устройства усиления аналоговых сигналов в структуре аналоговых микросхем различного функционального назначения (например, операционных усилителях (ОУ) с малыми значениями э.д.с. смещения нуля). Технический результат: снижение напряжения смещения нуля при одновременном повышении коэффициента усиления. Операционный усилитель с малым напряжением смещения нуля содержит входной дифференциальный каскад (1) с первым (2) и вторым (3) коллекторными выходами, первый (4) источник опорного тока, соединенный с базой первого (5) выходного транзистора и связанный со вторым (3) коллекторным выходом, второй (6) выходной транзистор, база которого подключена к эмиттеру первого (5) выходного транзистора, а эмиттер связан с выходом (7) операционного усилителя, цепь установления статического режима (8), связанную с выходом (7) операционного усилителя. Первый (2) токовый выход входного дифференциального каскада (1) соединен с эмиттером первого (5) выходного транзистора. 3 з.п. ф-лы, 9 ил.
Изобретение относится к области радиотехники и связи и может быть использовано в качестве устройства усиления аналоговых сигналов в структуре аналоговых микросхем различного функционального назначения (например, операционных усилителях (ОУ) с малыми значениями э.д.с. смещения нуля).
В современной радиоэлектронной аппаратуре находят применение операционные усилители с существенными различными параметрами. Особое место занимают ОУ с простейшей архитектурой, содержащие небольшое число элементов. На их основе выполняются, например, различные классы селективных цепей, где число маломощных усилителей может измеряться десятками единиц. Предполагаемое изобретение относится к данному типу ОУ [1-5].
Наиболее близкой по технической сущности к заявляемому ОУ является классическая схема фиг.1, представленная в монографии Алексеенко А.Г. (Алексеенко А.Г. Основы микросхемотехники. Элементы морфологии микроэлектронной аппаратуры [Текст] /А.Г. Алексеенко. – Изд. 2-е. – М.: Сов. Радио, 1977. – С.285, рис.9.41), которая стала основой построения большого числа различных аналоговых устройств, например [2-5], в том числе выпускаемых ведущими микроэлектронными фирмами США [5].
Существенный недостаток известного ОУ фиг.1 состоит в том, что он имеет повышенное значение напряжения смещения нуля (Uсм) и невысокий коэффициент усиления по напряжению (Ку) без обратной связи. Это не позволяет реализовать на его основе различные решающие устройства с большим петлевым усилением и малой статической погрешностью.
Основная цель предлагаемого изобретения состоит в уменьшении Uсм при одновременном повышении Ку.
Поставленная цель достигается тем, что в операционном усилителе фиг.1, содержащем входной дифференциальный каскад 1 с первым 2 и вторым 3 коллекторными выходами, первый 4 источник опорного тока, соединенный с базой первого 5 выходного транзистора и связанный со вторым 3 коллекторным выходом, второй 6 выходной транзистор, база которого подключена к эмиттеру первого 5 выходного транзистора, а эмиттер связан с выходом 7 операционного усилителя, цепь установления статического режима 8, связанную с выходом 7 операционного усилителя, предусмотрены новые элементы и связи – первый 2 токовый выход входного дифференциального каскада 1 соединен с эмиттером первого 5 выходного транзистора.
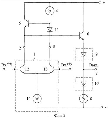
Схема усилителя-прототипа показана на фиг.1. На фиг.2 представлена схема заявляемого устройства в соответствии с п.1, п.2, п.3 формулы изобретения. На фиг.3 представлена схема ОУ, также соответствующая п.1-п.3 формулы изобретения.
На фиг.4 приведены токи в схеме ОУ фиг.2.
На фиг.5 показан частный случай выполнения ОУ фиг.2.
На фиг.6 показана схема ОУ-прототипа фиг.1 в среде компьютерного моделирования PSpice на моделях интегральных транзисторов ФГУП НПП «Пульсар».
На фиг.7 показана зависимость Ку от частоты ОУ фиг.5.
На фиг.8 приведена схема заявляемого ОУ фиг.2 в среде компьютерного моделирования PSpice на моделях интегральных транзисторов ФГУП НПП «Пульсар», а на фиг.9 – амплитудно-частотная характеристика ОУ фиг.8.
Операционный усилитель фиг.2 содержит входной дифференциальный каскад 1 с первым 2 и вторым 3 коллекторными выходами, первый 4 источник опорного тока, соединенный с базой первого 5 выходного транзистора и связанный со вторым 3 коллекторным выходом, второй 6 выходной транзистор, база которого подключена к эмиттеру первого 5 выходного транзистора, а эмиттер связан с выходом 7 операционного усилителя, цепь установления статического режима 8, связанную с выходом 7 операционного усилителя. Первый 2 токовый выход входного дифференциального каскада 1 соединен с эмиттером первого 5 выходного транзистора.
В частном случае (фиг.2, фиг.3, фиг.4) входной параллельно-балансный каскад 1 реализован на основе входных транзисторов 12, 13 и токостабилизирующих двухполюсниках 14 (15).
На фиг.2 – фиг.3, соответствующих п.2 формулы изобретения, эмиттер второго 6 выходного транзистора связан с выходом 7 операционного усилителя через первую 9 цепь согласования потенциалов.
В частном случае в качестве элементов 14 и 8 в схеме фиг.3 используются резисторы.
На фиг.3, соответствующей также п.3 формулы изобретения, цепь установления статического режима 8 связана с выходом 9 операционного усилителя через вторую 10 цепь согласования потенциалов.
На фиг.2, фиг.3, фиг.4, соответствующих п.4 формулы изобретения, первый 4 источник опорного тока связан со вторым 3 коллекторным выходом через дополнительный р-n переход 11.
В операционном усилителе фиг.2 входной дифференциальный каскад реализован на основе транзисторов 16, 17, 18, 19, р-n переходах 20, 21 и двухполюснике 22.
Рассмотрим работу схемы фиг.4 на постоянном токе.
В связи с конечной величиной коэффициента передачи тока базы применяемых транзисторов ( =50÷100) при одинаковых величинах токов источников 4, 14, 15 и 8 (I4=I14=I15=I8=I0) для узлов «А» и «В» схемы можно составить следующие уравнения Кирхгофа:


Учитывая, что Iбi=Iэi/ i из уравнения (1) следует, что в узле «А» обеспечивается полная взаимная компенсация всех токов, что является необходимым условием уменьшения Uсм в данной схеме ОУ.
Аналогично для узла «В» находим, что Iэ5=I0, что создает достаточно точное условие компенсации тока Iб5 током Iб13.
Таким образом, в предлагаемой схеме обеспечивается минимизация составляющей Uсм, обусловленной токами базы применяемых транзисторов. Это позволяет рекомендовать ее для использования в радиационно стойких ОУ, так как под воздействием радиации транзисторов меняется в несколько раз.
Кроме этого в заявляемом ОУ обеспечивается уменьшение составляющей Uсм, обусловленной внутренней обратной связью в транзисторах (µ= Uэб/AUкб 10-3). Следует отметить, что при идентичных значениях µ всех транзисторов отличие статического режима входных транзисторов 12-13 по напряжению коллектор-база в ДУ-прототипе фиг.1 является основной причиной смещения его нуля. В заявляемом устройстве за счет введения элементов 11 и 10 обеспечиваются одинаковые условия для работы транзисторов 12 и 13, а также двухполюсников 14, 15 и 8. В целом это повышает стабильность нуля ОУ фиг.4.
Данные выводы подтверждаются результатами моделирования схем фиг.6 и фиг.8 – систематическая составляющая напряжения смещения нуля уменьшается с 1,45 мВ (фиг.6) до 22 мкВ (фиг.8), т.е. более чем в 50 раз.
Замечательной особенностью предлагаемого усилителя является повышение (более чем на порядок) коэффициента усиления по напряжению Ку. Для ОУ прототипа фиг.1

где r3 – выходное сопротивление дифференциального каскада относительно выхода 3;
r4 – выходное сопротивление двухполюсника 4;
Rвх.5= 5 6Rн;
Rвх.5 – эквивалентное сопротивление нагрузки RН, приведенное к узлу «А»;
– крутизна входного дифференциального каскада 1, зависящая от сопротивлений эмиттерных переходов транзисторов 12 и 13 (rэ12, rэ13);

5, 6 – коэффициент усиления тока базы транзисторов 5 и 6.
В связи с тем, что >50 при RH 1 кОм, эквивалентное сопротивление Rэкв в узле 3 определяется транзисторами 12 и 13:

где µ – коэффициент внутренней обратной связи транзистора.
Поэтому численные значения предельного коэффициента усиления ОУ фиг.1 по напряжению

В предлагаемом устройстве (фиг.2 – фиг.4) максимально возможный коэффициент усиления Ку·mах |(µ12-µ13)|-1. Поэтому за счет минимизации влияния статического режима на разность коэффициентов внутренней обратной связи µ12-µ13 транзисторов 12 и 13 коэффициент усиления по напряжению Ку схемы фиг.2 (фиг.3, фиг.4) возрастает более чем на порядок.
Действительно, компьютерное моделирование (фиг.7 и фиг.9) показывает, что заявляемый ОУ имеет более чем на 20 дБ большее усиление (Ку>104 или 82 дБ).
Таким образом, предлагаемое техническое решение характеризуется более высокими качественными показателями, что позволяет рекомендовать его для массового применения в архитектуре аналоговых интерфейсов (особенно в тех случаях, когда требуются десятки-сотни операционный усилителей с малой потребляемой мощностью).
Источники информации
1. Алексенко А.Г. Основы микросхемотехники. Элементы морфологии микроэлектронной аппаратуры [Текст] /А.Г. Алексеенко. – Изд. 2-е. – М.: Сов. Радио, 1977, с.285, рис.9.41.
2. Патент США 5.262.688.
3. Патент Японии 51-112253.
4. Патент США 6.531.920 В1, fig.4.
5. Операционные усилители и компараторы [Текст]. – М.: Издательский дом «Додэка-ХХI», 2001, с.149, операционные усилители LF155, рис.1.
Формула изобретения
1. Операционный усилитель с малым напряжением смещения нуля, содержащий входной дифференциальный каскад (1) с первым (2) и вторым (3) коллекторными выходами, первый (4) источник опорного тока, соединенный с базой первого (5) выходного транзистора и связанный со вторым (3) коллекторным выходом, второй (6) выходной транзистор, база которого подключена к эмиттеру первого (5) выходного транзистора, а эмиттер связан с выходом (7) операционного усилителя, цепь установления статического режима (8), связанную с выходом (7) операционного усилителя, отличающийся тем, что первый (2) токовый выход входного дифференциального каскада (1) соединен с эмиттером первого (5) выходного транзистора.
2. Устройство по п.1, отличающееся тем, что эмиттер второго (6) выходного транзистора связан с выходом (7) операционного усилителя через первую (9) цепь согласования потенциалов.
3. Устройство по п.1, отличающееся тем, что цепь установления статического режима (8) связана с выходом (9) операционного усилителя через вторую (10) цепь согласования потенциалов.
4. Устройство по п.1, отличающееся тем, что первый (4) источник опорного тока связан со вторым (3) коллекторным выходом через дополнительный p-n переход (11).
РИСУНКИ
|