|
(21), (22) Заявка: 2009110791/09, 24.03.2009
(24) Дата начала отсчета срока действия патента:
24.03.2009
(46) Опубликовано: 27.05.2010
(56) Список документов, цитированных в отчете о поиске:
RU 2168263 C1, 27.05.2001. US 5578967 A, 26.11.1996. US 5557238 A, 17.09.1996. US 4827223 A, 02.05.1989.
Адрес для переписки:
346500, Ростовская обл., г. Шахты, ул. Шевченко, 147, ЮРГУЭС, патентная служба
|
(72) Автор(ы):
Прокопенко Николай Николаевич (RU), Конев Даниил Николаевич (RU), Попов Сергей Валерьевич (RU)
(73) Патентообладатель(и):
Государственное образовательное учреждение высшего профессионального образования “Южно-Российский государственный университет экономики и сервиса” (ГОУ ВПО “ЮРГУЭС”) (RU)
|
(54) БЫСТРОДЕЙСТВУЮЩИЙ БУФЕРНЫЙ УСИЛИТЕЛЬ
(57) Реферат:
Изобретение относится к области радиотехники и связи и может быть использовано в качестве выходного устройства для усиления быстроизменяющихся аналоговых сигналов по мощности (буферного усилителя – БУ), в структуре входных каскадов аналоговых микросхем различного функционального назначения, например, операционных усилителях, драйверов линий связи. Технический результат: повышение быстродействия. БУ содержит первый n-p-n (1) и второй p-n-p (2) входные транзисторы (Т) с объединенными базами, связанными со входом (3) БУ, причем эмиттер Т (1) соединен с коллектором первого (4) вспомогательного n-p-n Т и базой первого (5) выходного p-n-p Т, эмиттер Т (2) соединен с коллектором второго (6) вспомогательного p-n-p Т и базой второго (7) выходного n-p-n Т, а эмиттеры Т (5) и Т (7) связаны с нагрузкой (8); эмиттер Т (4) связан с шиной первого (9) источника питания (ИП) через первый дополнительный двухполюсник (10), а база соединена с первым (11) источником напряжения смещения (ИНС), эмиттер Т (6) связан с шиной второго (12) ИП через второй (13) дополнительный двухполюсник, а база Т (6) соединена с ИНС (14). В схему введены первый (15) эмиттерный повторитель (ЭП) напряжения на n-p-n Т, причем вход (3) БУ связан со входом ЭП (15), а выход ЭП (15) – через первый (16) дополнительный конденсатор (К) связан с эмиттером Т (6); второй (17) ЭП на p-n-p Т, причем вход (3) БУ связан со входом второго (17) ЭП, а выход ЭП (17) – через второй (18) дополнительный К связан с эмиттером Т (4). 2 з.п. ф-лы, 9 ил.
Изобретение относится к области радиотехники и связи и может быть использовано в качестве выходного устройства для усиления быстроизменяющихся аналоговых сигналов по мощности (буферного усилителя), в структуре входных каскадов аналоговых микросхем различного функционального назначения, например, операционных усилителях, драйверов линий связи.
Известны схемы двухтактных выходных каскадов на n-р-n и р-n-р транзисторах (буферных усилителей (БУ)), которые стали одним из базовых элементов многих аналоговых микросхем, широко используются в структуре различных УНЧ и операционных усилителях как в выходных, так и во входных цепях. Благодаря хорошим статическим и другим характеристикам такие БУ получили специальное название «бриллиантовые» транзисторы. Они выпускаются как в виде самостоятельных микросхем (BUF1, BUF600, LMH6321 и др.), так и в составе различных мостовых, входных и двухтактных выходных каскадов аналоговых устройств [1-24].
Ближайшим прототипом (фиг.1) заявляемого устройства является буферный усилитель, описанный в патенте США 5.557.238, содержащий первый n-р-n 1 и второй р-n-р 2 входные транзисторы, с объединенными базами, связанными со входом 3 устройства, причем эмиттер первого 1 входного n-р-n транзистора соединен с коллектором первого 4 вспомогательного n-р-n транзистора и базой первого 5 выходного р-n-р транзистора, эмиттер второго 2 входного р-n-р транзистора соединен с коллектором второго 6 вспомогательного р-n-р транзистора и базой второго выходного n-р-n транзистора 7, а эмиттеры первого 5 и второго 7 выходных транзисторов связаны с нагрузкой 8, эмиттер первого 4 вспомогательного n-р-n транзистора связан с шиной первого 9 источника питания через первый дополнительный резистор 10, а база соединена с первым 11 источником напряжения смещения, эмиттер второго 6 вспомогательного р-n-р транзистора связан с шиной второго 12 источника питания через второй 13 дополнительный двухполюсник, а база соединена со вторым 14 источником напряжения смещения.
Существенный недостаток известного устройства состоит в том, что оно имеет большое время установления переходного процесса (tф) при работе с быстроизменяющимися импульсными сигналами большой амплитуды, а также невысокие значения максимальной скорости нарастания выходного напряжения ( вых).
Основная цель предполагаемого изобретения состоит в повышении быстродействия буферного усилителя – уменьшении в 20÷30 раз времени установления переходного процесса (tф) для заданной зоны динамической ошибки 0=10%, и увеличения максимальной скорости нарастания выходного напряжения вых=20÷30 раз.
Поставленная цель достигается тем, что в буферном усилителе фиг.1, содержащем первый n-р-n 1 и второй р-n-р 2 входные транзисторы, с объединенными базами, связанными со входом 3 устройства, причем эмиттер первого 1 входного n-р-n транзистора соединен с коллектором первого 4 вспомогательного n-р-n транзистора и базой первого 5 выходного р-n-р транзистора, эмиттер второго 2 входного р-n-р транзистора соединен с коллектором второго 6 вспомогательного р-n-р транзистора и базой второго выходного n-р-n транзистора 7, а эмиттеры первого 5 и второго 7 выходных транзисторов связаны с нагрузкой 8, эмиттер первого 4 вспомогательного n-р-n транзистора связан с шиной первого 9 источника питания через первый дополнительный резистор 10, а база соединена с первым 11 источником напряжения смещения, эмиттер второго 6 вспомогательного р-n-р транзистора связан с шиной второго 12 источника питания через второй 13 дополнительный двухполюсник, а база соединена со вторым 14 источником напряжения смещения, предусмотрены новые элементы и связи – в схему введены первый 15 эмиттерный повторитель напряжения на n-р-n транзисторе, причем вход устройства 3 связан со входом первого 15 эмиттерного повторителя напряжения на n-р-n транзисторе, а выход данного повторителя напряжения 15 через первый 16 дополнительный конденсатор связан с эмиттером второго 6 вспомогательного транзистора, второй 17 эмиттерный повторитель напряжения на р-n-р транзисторе, причем вход 3 устройства связан со входом второго 17 повторителя напряжения на р-n-р транзисторе, а выход данного повторителя напряжения 17 через второй 18 дополнительный конденсатор связан с эмиттером первого 4 вспомогательного транзистора.
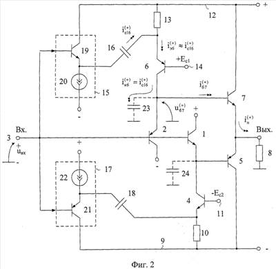
Схема заявляемого устройства в соответствии с п.1 формулы изобретения приведена на фиг.2.
На фиг.3 показан заявляемый БУ в соответствии с п.2 формулы изобретения.
На фиг.4 показан частный случай БУ фиг.3.
На фиг.5 приведена схема фиг.2 в среде компьютерного моделирования PSpice на моделях интегральных транзисторов ФГУП НПП «Пульсар».
На фиг.6 показан нарастающий переходный процесс на выходе заявляемого устройства при емкостях дополнительных конденсаторов 16 и 18 C16=C18=2 пФ, полученный в результате компьютерного моделирования схемы фиг.5. Максимальная скорость нарастания выходного напряжения на фиг.6 – 19,6·103 В/мкс.
На фиг.7 показан спадающий фронт переходного процесса в заявляемом устройстве. Максимальная скорость нарастания выходного напряжения на фиг.7 – 20,1·103 В/мкс.
На фиг.8 показан нарастающий переходный процесс на выходе БУ-прототипа, полученный в результате компьютерного моделирования схемы фиг.5 при C1=C2=0. Максимальная скорость нарастания выходного напряжения 322 В/мкс.
На фиг.9 показан спадающий фронт переходного процесса на выходе БУ-прототипа, полученный в результате компьютерного моделирования схемы фиг.5 при С1=С2=0. Максимальная скорость нарастания выходного напряжения 645 В/мкс.
Представленные результаты компьютерного моделирования фиг.4-7, которые показывают, что заявляемое устройство имеет (в сравнении с прототипом) в 20-30 раз большую среднюю скорость нарастания выходного напряжения и в значительно меньшее время установления переходного процесса.
Буферный усилитель фиг.2 содержит первый n-р-n 1 и второй р-n-р 2 входные транзисторы, с объединенными базами, связанными со входом 3 устройства, причем эмиттер первого 1 входного n-р-n транзистора соединен с коллектором первого 4 вспомогательного n-р-n транзистора и базой первого 5 выходного р-n-р транзистора, эмиттер второго 2 входного р-n-р транзистора соединен с коллектором второго 6 вспомогательного р-n-р транзистора и базой второго выходного n-р-n транзистора 7, а эмиттеры первого 5 и второго 7 выходных транзисторов связаны с нагрузкой 8, эмиттер первого 4 вспомогательного n-р-n транзистора связан с шиной первого 9 источника питания через первый дополнительный резистор 10, а база соединена с первым 11 источником напряжения смещения, эмиттер второго 6 вспомогательного р-n-р транзистора связан с шиной второго 12 источника питания через второй 13 дополнительный двухполюсник, а база соединена со вторым 14 источником напряжения смещения. В схему введены первый 15 эмиттерный повторитель напряжения на n-р-n транзисторе, причем вход устройства 3 связан со входом первого 15 эмиттерного повторителя напряжения на n-р-n транзисторе, а выход данного повторителя напряжения 15 через первый 16 дополнительный конденсатор связан с эмиттером второго 6 вспомогательного транзистора, второй 17 эмиттерный повторитель напряжения на р-n-р транзисторе, причем вход 3 устройства связан со входом второго 17 повторителя напряжения на р-n-р транзисторе, а выход данного повторителя напряжения 17 через второй 18 дополнительный конденсатор связан с эмиттером первого 4 вспомогательного транзистора. Емкости в базовой цепи транзисторов 7 и 5 моделируются на схеме фиг.2 конденсаторами 23 и 24.
В схеме фиг.3, в соответствии с п.2 формулы изобретения, вход 3 устройства связан со входами первого 15 и второго 17 эмиттерных повторителей напряжения через первый 25 и второй 26 дополнительные эмиттерные повторители на основе соответствующих n-р-n 25 и р-n-р 26 транзисторов.
В схеме фиг.4, в соответствии с п.2 формулы изобретения, в качестве первого 25 и второго 26 дополнительных эмиттерных повторителей используются эмиттерные повторители на базе первого n-р-n 1 и второго р-n-р 2 входных транзисторов.
Рассмотрим работу заявляемого устройства фиг.2.
В статическом режиме эмиттерные токи транзисторов 1 и 2 равны коллекторным токам транзисторов 4 и 6. Их численные значения определяются двухполюсниками 13 и 10, а также источниками Ec1 и Ес2.
Если на вход БУ подается импульс положительного входного напряжения, близкий к напряжению питания, то это вызывает практически мгновенное запирание транзистора 2. При этом входной импульс поступает также на вход эмиттерного повторителя 15 и через емкость 16 передается в эмиттер транзистора 6, создавая “скачок” тока коллектора транзистора 6. Это вызывает быстрый перезаряд суммарной эквивалентной емкости (C23) в эмиттерной цепи транзистора 2. Данная емкость складывается из емкостей коллектор-база транзисторов 6 и 7, а также их емкости на подложку. Типовые значения С23=С24=1÷3 пФ (для микронных технологий).
Большое значение для эффективной работы БУ с небольшими импульсными сигналами имеет выбор статического режима транзисторов 19, 6 и 2, так как он оказывает существенное влияние на малосигнальный коэффициент передачи (Ку) входного напряжения uвх на выход БУ:
,
где – дифференциальное сопротивление эмиттерного перехода i-го транзистора при статическом токе эмиттера Iэi.
Для «выравнивания» коэффициентов передачи в области низких и высоких частот необходимо обеспечить Ку 1, то есть выбрать:
,
или установить в эмиттерной цепи транзисторов 2, 4, 7, 5 дополнительные p-n переходы (на фиг.2 они не показаны).
Как показывает компьютерное моделирование схем фиг.5, форсирование тока перезаряда паразитной емкости С23 повышает быстродействие БУ в 20÷30 раз. При этом данный эффект обеспечивается без ухудшения стабильности его статического режима БУ.
Применение схемы БУ фиг.4 обеспечивает повышение быстродействия без увеличения входной емкости БУ.
Источники информации
1. Патент США 5.557.238, fig.6.
2. Патент США 5.479.133 fig.1.
3. Патент ЕР 0716502.
4. Патент ЕР 0786858.
5. Патент Японии JP 11251846.
6. Патент США 4.639.685.
7. Патент США 5.323.122.
8. Патент США 5.963.065.
9. Патент США 6.420.933.
10. Патент США 5.515.007.
11. Патент США 4.502.020, fig.3.
12. Патентная заявка US 2006/0186958, fig.3.
13. Патентная заявка US 2005/0264358.
14. Патентная заявка US 2004/0263252, fig.3.
15. Патентная заявка US 2004/019101.
16. Патентная заявка US 2003/0102921, fig.l.
17. Патентная заявка US 2002/0121934.
18. Патентная заявка US 2007/0159255.
19. Патентная заявка 5.179.355.
20. Патентная заявка 5.049.653.
21. Патентная заявка 4.837.523.
22. Патент РФ 1.160.530.
23. Патентная заявка 5.374.897.
24. Новый 30-вольтный буферный усилитель фирмы National gemiconductor LMN 6321. Новости электроники, 8, 2006. стр.8 (vвых=1800 в/мкс).
Формула изобретения
1. Быстродействующий буферный усилитель (6), содержащий первый n-p-n (1) и второй p-n-p (2) входные транзисторы с объединенными базами, связанными со входом (3) устройства, причем эмиттер первого (1) входного n-p-n транзистора соединен с коллектором первого (4) вспомогательного n-p-n транзистора и базой первого (5) выходного p-n-p транзистора, эмиттер второго (2) входного p-n-p транзистора соединен с коллектором второго (6) вспомогательного p-n-p транзистора и базой второго выходного n-p-n транзистора (7), а эмиттеры первого (5) и второго (7) выходных транзисторов связаны с нагрузкой (8), эмиттер первого (4) вспомогательного n-p-n транзистора связан с шиной первого (9) источника питания через первый дополнительный двухполюсник (10), а база соединена с первым (11) источником напряжения смещения, эмиттер второго (6) вспомогательного p-n-p транзистора связан с шиной второго (12) источника питания через второй (13) дополнительный двухполюсник, а база соединена со вторым (14) источником напряжения смещения, отличающийся тем, что в схему введены первый (15) эмиттерный повторитель напряжения на n-p-n транзисторе, причем вход устройства (3) связан со входом первого (15) эмиттерного повторителя напряжения на n-p-n транзисторе, а выход данного повторителя напряжения (15) через первый (16) дополнительный конденсатор связан с эмиттером второго (6) вспомогательного транзистора, второй (17) эмиттерный повторитель напряжения на p-n-p транзисторе, причем вход (3) устройства связан со входом второго (17) повторителя напряжения на p-n-p транзисторе, а выход данного повторителя напряжения (17) через второй (18) дополнительный конденсатор связан с эмиттером первого (4) вспомогательного транзистора.
2. Устройство по п.1, отличающееся тем, что вход (3) устройства связан со входами первого (15) и второго (17) эмиттерных повторителей напряжения через первый (25) и второй (26) дополнительные эмиттерные повторители на основе n-p-n (25) и p-n-p (26) транзисторов.
3. Устройство по п.2, отличающееся тем, что в качестве первого (25) и второго (26) дополнительных эмиттерных повторителей используются эмиттерные повторители на базе первого n-p-n (1) и второго p-n-p (2) входных транзисторов.
РИСУНКИ
|