|
|
(21), (22) Заявка: 2008152686/09, 29.12.2008
(24) Дата начала отсчета срока действия патента:
29.12.2008
(46) Опубликовано: 27.05.2010
(56) Список документов, цитированных в отчете о поиске:
RU 2294044 C1, 20.02.2007. RU 2289876 C1, 20.12.2006. SU 970593 A1, 30.10.1982. US 5498994 A, 12.03.1996. US 4228492 A, 14.10.1980.
Адрес для переписки:
344038, г.Ростов-на-Дону, пл. им. Полка Народного ополчения, 2, РГУПС, НИС
|
(72) Автор(ы):
Устименко Игорь Владимирович (RU)
(73) Патентообладатель(и):
Устименко Игорь Владимирович (RU)
|
(54) СПОСОБ ПОВЫШЕНИЯ КАЧЕСТВА ЭЛЕКТРОЭНЕРГИИ В МНОГОФАЗНОЙ СИСТЕМЕ ЭНЕРГОСНАБЖЕНИЯ ПРИ СИММЕТРИРОВАНИИ ПО ЗАДАННОЙ ФАЗЕ
(57) Реферат:
Использование в области электротехники. Технический результат заключается в повышении надежности и эффективности. Согласно способу в основной n-фазной системе процесс компенсации высших гармонических составляющих ставят в зависимость от характеристик последних в каждой из фаз и, одновременно, стабилизируют коэффициент мощности, за счет регулируемой компенсации реактивной мощности – на уровне необходимого значения, при этом процессы компенсации и стабилизации в основной n-фазной системе, осуществляемые, с целью повышения экономичности при осуществлении заявленного способа совместно с симметрированием токов нагрузок относительно заданной фазы, реализуют посредством дополнительного n-фазного источника мощности. 1 ил.
Способ относится к электротехнике и может быть использован для повышения качества электроэнергии в многофазных сетях энергоснабжения, путем устранения в последних высших гармонических составляющих и повышения экономичности регулируемой компенсации реактивной мощности, предусматривающей стабилизацию коэффициента мощности на уровне любого, заранее заданного значения, осуществляемых совместно с симметрированием токов нагрузок.
Известен способ (1) повышения качества электрической сети, заключающийся в том, что из напряжения электрической сети выделяют первую гармонику, определяемую напряжением асимметрии, и высшие гармонические составляющие выпрямляют выделенные гармоники напряжения, преобразуют выпрямленное напряжение в переменное напряжение с частотой, равной частоте первой гармоники сети, и возвращают переменное напряжение в электрическую сеть. Указанный известный способ, принятый в качестве аналога, обладает следующими существенными недостатками.
1. В известном способе для уменьшения гармоник напряжения и снижения напряжения асимметрии используется комбинация напряжений первой и высших гармоник, хотя достоверно известно, что именно токи нелинейных нагрузок в основном определяют гармонический состав и процентное содержание гармоник в питающем напряжении, и, кроме того, «процентное содержание гармоник тока», определяемое нелинейной нагрузкой, «не повторяет процентного содержания гармоник напряжения» (3). Из этого ясно, что о выделении высших гармоник, в известном смысле, речь идти не может. Таким образом, существенного уменьшения амплитуд гармоник в фазах системы при использовании способа-аналога не произойдет.
2. При реализации известного способа-прототипа осуществляется фильтрация напряжений гармоник только определенных частот.
Известен способ (2) повышения качества электрической энергии, в котором при использовании энергии электрической сети осуществляют выделение первой и высшей гармоник и в котором с целью обеспечения компенсации высших гармонических составляющих электроэнергии генерируют в сеть высшие гармонические составляющие тока, действующие в противофазе с высшими гармониками основной сети.
Известный способ-прототип обладает следующими недостатками. Если учесть тот факт, что согласно п.2 ст.1375 «Кодекса» формула изобретения полностью основывается на его описании, – необходимо отметить следующее. Основываясь на описании к упомянутому изобретению, можно сделать следующие выводы.
1. Для выделения из кривой тока в трехфазной сети высших гармоник используется только одна «любая фаза», и далее по тексту описания «ввиду симметрии высших гармоник во всех фазах». Таким образом, в случае несимметричной трехфазной нагрузки, или в случае загрузки трехфазной цепи несимметричными однофазными нагрузками, способ-прототип использоваться не может. Это связано с тем, что при несимметричной нагрузке, несинусоидальные токи всех трех фаз отличны друг от друга как по амплитуде, так и по фазе. Таким образом, чтобы компенсировать высшие гармонические составляющие в сетях с такими свойствами, их необходимо компенсировать в каждой из несимметрично нагруженных фаз, что в свою очередь возможно только в случае использования для формирования токов компенсации датчиков тока во всех трех фазах. Если этого не сделать, то генерация «компенсирующих» токов высших гармоник в фазы, в которых отсутствуют датчики тока (трансформаторы тока), – будет осуществляться вслепую, со всеми вытекающими последствиями, т.е. «управление начальной фазой и уровнем высших гармоник », уже не «будет осуществляться по принципу обратной связи», как пишут авторы. Таким образом, главным недостатком способа-прототипа является его неуниверсальность в отношении многофазных систем, нагруженных несимметричными нагрузками.
2. Кроме того, при осуществлении генерации высших гармоник вслепую, посредством «управляемого тиристорного преобразователя», увеличивается несимметрия системы и ухудшается ее коэффициент мощности, за счет перекомпенсации.
Необходимо также отметить, что ни способ-прототип, ни способ-аналог не обладают свойством, улучшающим качество электрической энергии за счет компенсации реактивной мощности у потребителя.
Задача, решаемая изобретением, – повышение качества электрической энергии в многофазной системе энергоснабжения, путем повышения в ней эффективности компенсации высших гармонических составляющих и регулируемой компенсации реактивной мощности, предусматривающей стабилизацию коэффициента мощности на уровне любого, заранее заданного значения, осуществляемых, с целью повышения экономичности при осуществлении заявленного способа, совместно с симметрированием токов нагрузок относительно одной из предварительно заданных фаз.
Это достигается тем, что в предложенном способе, в основной n-фазной системе процесс компенсации высших гармонических составляющих ставят в зависимость от характеристик последних в каждой из фаз и одновременно стабилизируют коэффициент мощности на уровне необходимого значения, за счет повышения экономичности регулируемой компенсации реактивной мощности, при этом процессы компенсации и стабилизации в основной n-фазной системе, осуществляемые совместно с ее симметрированием по одной из предварительно заданных фаз, выбранной в качестве опорной, реализуют посредством дополнительного n-фазного источника мощности.
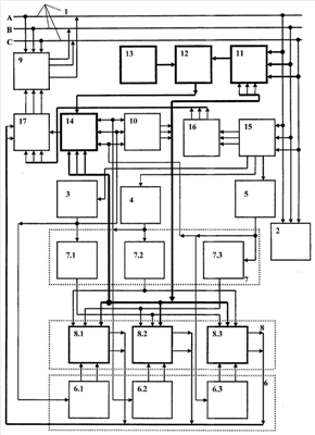
На чертеже представлена схема, поясняющая сущность заявляемого способа. На схеме введены следующие обозначения.
1 – основная n-фазная система питания
2 – несимметричная нагрузка
3, 4, 5 – датчики формы тока фаз
6 – первый фазосдвигающий блок
7 – второй фазосдвигающий блок
8 – блок формирования разностных сигналов
9 – дополнительный источник мощности
10 – логический блок анализа опорной фазы
11 – датчик опорной фазы
12 – третий фазосдвигающий блок
13 – блок формирования заданного фазового угла
14 – второй блок формирования разностного сигнала
15 – блок разделения сигналов
16 – четвертый фазосдвигающий блок
17 – сумматор
Пример осуществления способа рассмотрен относительно трехфазной системы.
Предварительно, в зависимости от соотношения комплексных сопротивлений нагрузок, в качестве опорной выбирается одна из фаз – либо фаза, с током нагрузки, близким к среднему, либо наименее нагруженная фаза, и, в дальнейшем, симметрирование осуществляется относительно последней. В данном примере, условно, в качестве опорной фазы выбрана минимально нагруженная фаза «А» (также условно).
Сигналы, пропорциональные несинусоидальным токам фаз, поступают в блок разделения сигналов 10, в котором из них выделяются две группы сигналов. В первую группу, для рассматриваемой трехфазной системы входят три сигнала, пропорциональные токам основных гармоник (50 Гц) питающих фаз. Вторая группа содержит три сигнала, каждый из которых содержит спектр высших гармоник соответствующей фазы, подлежащих компенсации. В блоке 10 могут быть использованы селективные и полосовые фильтры. С первой группы выходов блока 10, первая группа сигналов поступает на датчики формы тока 3, 4 и 5. Одновременно, вторая группа сигналов поступает на вход четвертого фазосдвигающего блока 16, в котором каждый из трех сигналов инвертируется по фазе (сдвигается на 180 эл. град). С выхода блока 16 сигналы, пропорциональные токам соответствующих фаз трехфазной системы, содержащие спектры высших гармоник, подлежащих компенсации, и сдвинутые по отношению к ним на 180 эл. градусов, поступают на первую группу входов сумматора 17 на отдельный вход которого, с выхода второго блока формирования разностного сигнала 14, поступает сформированный разностный сигнал управления током соответствующей опорной фазы, посредством которого задают коэффициент мощности трехфазной системы на уровне заранее заданного. На выходе блока 17 формируются сигналы, два из которых пропорциональны сигналам компенсации и содержащие ряд высших гармоник, подлежащих компенсации в фазах «В» и «С» трехфазной системы, а третий равен сумме сигналов, сформированной из сигнала, содержащего ряд высших гармоник, подлежащих компенсации в опорной фазе (в данном примере фаза «А») и разностного сигнала, посредством которого в опорной фазе задают коэффициент мощности трехфазной системы на уровне заранее заданного. При этом упомянутый разностный сигнал получают следующим образом. С помощью датчика опорной фазы 11, из напряжения опорной фазы, формируют эталонный сигнал тока, который имеет нулевой сдвиг по отношению к напряжению опорной фазы и отождествляет чисто активную форму нагрузки опорной фазы. Это возможно благодаря тому, что поступающие с выхода блока 10 сигналы запрета (разрешения) блокируют в блоке 11 сигналы всех фаз, кроме опорной, на выходе последнего присутствует только один сигнал, сформированный эталонный сигнал опорной фазы. Посредством третьего фазосдвигающего блока 13 и блока формирования заданного фазового угла 13 задают фазовый угол эталонного сигнала и таким образом формируют необходимый коэффициент мощности основной n-фазной системы. Далее, окончательно, посредством второго блока разностного сигнала 14 формируют разностный сигнал, являющийся результатом сравнения сигнала, пропорционального току опорной фазы «А» и скорректированного эталонного сигнала (в общем случае, эталонный сигнал может и не корректироваться, тогда будет достигнуто значение коэффициента мощности, равное единице, что будет соответствовать чисто активной нагрузке опорной фазы). Таким образом, посредством приведенной последовательности действий, составляющих одну из частей предложенного способа, реализуют формирование сигналов для дальнейшего осуществления компенсации высших гармоник во всех фазах основной трехфазной сети и формирования заданного коэффициента мощности в опорной фазе, определяющего коэффициент мощности всей системы в целом. Далее, в соответствие с заявленным способом, приведена последовательность действий, необходимых для осуществления симметрирования трехфазной системы, относительно опорной, минимально нагруженной фазы «А», в которой задан коэффициент мощности основной трехфазной системы, т.е. суммарный ток в опорной фазе имеет заданный фазовый сдвиг относительно своего напряжения.
Как уже было показано, на выходе блока 10 формируются управляющие сигналы запрета (разрешения) работы блоков и модулей, обуславливающих функциональный выбор предварительно заданной опорной фазы. Кроме этого эти же управляющие сигналы обуславливают выбор фазы, в которой посредством дополнительного источника 9 осуществляется управляемая компенсация реактивной мощности, и таким образом задается коэффициент мощности всей системы. Для случая рассматриваемого примера в качестве опорной фазы выбирается минимально нагруженная фаза «А». Далее необходимо отметить, что посредством этих же управляющих сигналов запрета (разрешения), сформированных блоком 10, обеспечивается логическая привязка осуществляемой функции симметрирования в трехфазной системе к предварительно заданной опорной фазе. При этом с выхода блока 10 управляющие сигналы запрета (разрешения) поступают, в том числе на группу управляющих входов отдельных модулей логического блока формирования разностных сигналов 8. Блоки 6, 7, участвующие в формировании сигнала на выходе блока 8, состоят из модулей, относящихся к какой-то определенной фазе. Так, например модули 6.1 и 7.1 относятся к фазе «А», модули 6.2 и 7.2 – к фазе «В», модули 6.3 и 7.3 – к фазе «С». В блоке 7, сигналы, пропорциональные токам фаз «А», «В» и «С», сдвигаются на угол, равный 180 эл. градусам (инвертируются), по отношению к сигналам на выходах блоков 3, 4 и 5. Блок 6, в общем случае, состоит из n×2 – фазосдвигающих цепочек – на каждую фазу по 2 (в каждый модуль входят по 2 фазосдвигающие цепочки). В работе постоянно задействованы только две из них, т.е. только один определенный модуль. Пара таких цепочек, или модуль, в который они входят, активируются в зависимости от того, какая из фаз выбирается в качестве опорной. Каждой парой фазосдвигающих цепочек сигнал, пропорциональный сигналу тока опорной фазы, в общем случае сдвигается соответственно на угол , где m – порядковый номер фазы, следующей за опорной при прямой последовательности чередования фаз, n – количество фаз в системе. В данном случае одной из цепочек отдельного модуля упомянутый сигнал сдвигается соответственно на 120 – другой – на 240 эл. градусов, в зависимости от порядкового номера фазы, следующей за опорной, при прямом чередовании фазы, для симметрирования которой он будет использован. С выхода блока 6 сигналы, пропорциональные току опорной, наименее нагруженной фазы и сдвинутые на 120 и 240 эл. градусов соответственно, поступают на первую группу информационных входов блока формирования разностных сигналов 8, на вторую группу информационных входов которого поступают сигналы, пропорциональные форме токов нагрузок симметрируемых фаз, сформированные в датчиках формы тока фаз 3, 4 и 5 и проинвертируемые на 180 эл. градусов вторым фазосдвигающим блоком 7. Блок 8 также, в общем случае, состоит из n×2 суммирующих цепочек. При этом постоянно в работе задействованы только две из них, относящиеся к соответствующим фазам. Так, для данного случая, сдвинутый на 120 эл. градусов сигнал фазы «А» может взаимодействовать (суммироваться) только с сигналом фазы «В», проинвертированным на 180 эл. градусов, сдвинутый на 240 эл. градусов сигнал фазы «А» может суммироваться только с сигналом фазы «С», проинвертированным на 180 эл. градусов и т.д., согласно логике работы схемы и принципу заявляемого способа. При этом выбор пар цепочек блока 8, или, что то же самое – модуля, в который они входят, осуществляется управляющими сигналами, поступающими от блока 10, в зависимости от выбранной опорной фазы.
Логика взаимодействия упомянутых выше блоков состоит в следующем. При задании в качестве опорной фазы «А», на выходе блока 10 формируется комбинация сигналов, обозначающих запрет модулей 8.2 и 8.3. Таким образом, в работе остается единственный модуль 8.1, на выходе которого присутствуют два сигнала, один из которых является суммой сдвинутого на 120 эл. градусов сигнала опорной фазы «А» и проинвертированного на 180 эл. градусов сигнала фазы «В», а второй – суммой сдвинутого на 240 эл. градусов сигнала опорной фазы «А» и проинвертированного на 180 эл. градусов сигнала фазы «С». Таким образом, на выходе блока 8, формируются сигналы, пропорциональные векторной разности сигнала опорной, минимально нагруженной фазы «А» и сигналов нагрузки симметрируемых фаз «В» и «С». Данные две пары векторных разностей токов и являются сформированными сигналами, используемыми для симметрирования фаз, геометрическая сумма которых и токов нагрузки каждой из соответствующих фаз и дает токи, пропорциональные току опорной фазы, а фазовый угол, образованный упомянутой геометрической суммой токов и суммарным током опорной фазы, а также между суммарными токами соседних симметрируемых фаз, – составляет 120 эл. градусов. Таким образом, мы получаем полностью симметричную систему сформированных сигналов токов, пропорциональных токам симметрируемой трехфазной системы, относительно минимально нагруженной фазы «А», с заданным коэффициентом мощности. С выхода блока 8, сформированные сигналы поступают на первую группу входов сумматора 17, на отдельный вход которого, как уже было сказано, поступает сигнал с выхода блока 14. В общем случае, в блоке 17 происходит пофазное суммирование соответствующих пар сигналов, поступающих на его различные группы входов и относящихся к соответствующим фазам сигналов. При этом отсутствие одного из сигналов группы в соответствующей паре равносильно его равенству нулю. Таким образом, на выходе блока 17 формируются три сигнала управления дополнительным источником мощности 9. Первый из них состоит из пары сигналов – сигнала, соответствующего минимально нагруженной фазе «А», выбранной в качестве опорной, и сигнала, содержащего ряд высших гармонических составляющих, подлежащих компенсации и сдвинутых на 180 эл. град, по отношению к аналогичным гармоникам в фазе «А» основной n-фазной сети, и разностного сигнала, сформированного в блоке 12, посредством которого формируют и стабилизируют необходимый коэффициент мощности основной n-фазной системы. Два других сигнала, поступающие на остальные входы блока 17, – это сигналы, каждый из которых пропорционален сигналам компенсации, содержащим ряд высших гармоник, подлежащих компенсации в соответствующих фазах «В» и «С» и сдвинутых на 180 эл. град, по отношению к аналогичным гармоникам в основной n-фазной сети. С выхода блока 17 сформированные таким образом сигналы управления поступают на цепи управления токами соответствующих фаз дополнительного источника мощности 9, посредством которого подаются в симметрируемые фазы. В качестве дополнительного источника мощности может быть использована, например, система с двойным преобразованием энергии, включающая ШИМ-выпрямитель, ШИМ-инвертор и содержащая промежуточное звено постоянного тока. В случае если в результате анализа соотношения комплексов нагрузок установлено, что симметрирование будет происходить относительно фазы, ток которой близок к среднему, по отношению к токам других фаз, то она определяется в качестве опорной, логика реализации способа симметрирования при этом остается такой же, как и в случае с минимально нагруженной фазой. Если количество фаз в симметрируемой системе больше чем три, способ осуществляется аналогично, в основном, посредством количественного наращивания блоков, пропорционального количеству фаз.
Таким образом, в результате последовательности действий, произведенных в соответствии с заявленным способом в основной n-фазной сети, добиваются повышения качества электрической энергии, путем повышения в ней эффективности компенсации высших гармонических составляющих и регулируемой компенсации реактивной мощности, предусматривающей стабилизацию коэффициента мощности на уровне любого, заранее заданного значения, осуществляемых, с целью повышения экономичности при осуществлении заявленного способа, совместно с симметрированием токов нагрузок относительно заданной фазы. При этом все указанные действия осуществляют посредством дополнительного n-фазного источника мощности.
Источники информации
1. Патент РФ 2237334, опубликовано: 2004.05.20.
2. Патент РФ 2294044, опубликовано: 2007.02.20.
3. К.Г.Марквардт. Энергоснабжение электрических железных дорог. М.: Транспорт, 1965, стр.1965.
Формула изобретения
Способ повышения качества электроэнергии у потребителей с различными характеристиками, при котором в основной n-фазной сети осуществляют регулируемую компенсацию высших гармонических составляющих, отличающийся тем, что в основной n-фазной сети процесс компенсации высших гармонических составляющих ставят в зависимость от их характеристик в каждой из фаз и осуществляют одновременно с процессом регулируемой компенсации реактивной мощности, предусматривающей стабилизацию коэффициента мощности на уровне любого, заранее заданного значения, при этом оба процесса осуществляют совместно с симметрированием токов в фазах основной n-фазной сети относительно либо фазы с током нагрузки, близким к среднему, либо наименее нагруженной фазы, которую задают предварительно и определяют в качестве опорной фазы, причем все указанные действия осуществляют посредством дополнительного n-фазного источника мощности, при этом в каждой из n фаз основной n-фазной сети выделяют сигнал, спектр которого составляют первая и высшие гармоники тока нагрузки, разделяют полученный сигнал на две части, первая из которых содержит ток, пропорциональный току основной гармоники, вторая содержит все высшие гармоники основной частоты, подлежащие компенсации, посредством полученных сигналов формируют для каждой из фаз сигналы, содержащие токи высших гармоник, подлежащих компенсации, модули которых равны модулям соответствующих токов высших гармоник в основной n-фазной сети, подлежащих компенсации, и сдвинуты по отношению к последним на 180 эл. градусов, причем упомянутые сигналы компенсации формируют в зависимости от величин и фазовых углов высших гармоник в каждой из n фаз основной сети, одновременно из n фаз основной n-фазной сети выбирают любую и определяют ее в качестве опорной фазы, выделяют в ней сигнал, пропорциональный току ее нагрузки, сравнивают последний с эталонным сигналом, который, в свою очередь, формируют из сигнала, пропорционального питающему напряжению опорной фазы, получают при этом разностный сигнал, который используют для регулируемой компенсации реактивной мощности и осуществления стабилизация коэффициента мощности в основной n-фазной сети, причем указанный сигнал корректируют по фазе таким образом, чтобы задать необходимый коэффициент мощности, и посредством дополнительного n-фазного источника мощности генерируют в каждую из n фаз и в опорную фазу основной n-фазной сети соответственно сформированные сигналы, содержащие токи высших гармоник, подлежащих компенсации, и разностный сигнал, причем с помощью упомянутого n-фазного источника мощности одновременно генерируют в каждую из (n-1) фаз токи, пропорциональные току основной гармоники, предварительно формируя их таким образом, чтобы в каждой из симметрируемых (n-1) фаз основной n-фазной сети геометрическая сумма токов – генерируемого в симметрируемую фазу и тока основной гармоники ее нагрузки – была бы равна по модулю току опорной фазы, а угол, образованный током последней и суммарным током симметрируемой фазы, следующей за опорной при прямом чередовании фаз, а также между суммарными токами соседних (n-1) симметрируемых фаз был бы равен эл. градусов.
РИСУНКИ
|
|