|
|
(21), (22) Заявка: 2008141574/09, 10.10.2008
(24) Дата начала отсчета срока действия патента:
10.10.2008
(46) Опубликовано: 27.05.2010
(56) Список документов, цитированных в отчете о поиске:
RU 2316867 C1, 10.02.2008. RU 2207746 C2, 27.06.2003. RU 2235397 C2, 27.08.2004. SU 728645 A1, 07.08.1991. JP 4088835 A, 23.03.1992.
Адрес для переписки:
194223, Санкт-Петербург, ул. Курчатова, 1, лит.А, ОАО “НИИПТ”, научно-технический отдел
|
(72) Автор(ы):
Гуревич Мария Копельевна (RU), Козлова Мария Анатольевна (RU), Лобанов Андрей Владимирович (RU), Репин Алексей Викторович (RU), Шершнев Юрий Александрович (RU)
(73) Патентообладатель(и):
Открытое акционерное общество “Научно-исследовательский институт по передаче электроэнергии постоянным током высокого напряжения” (ОАО “НИИПТ”) (RU), Открытое акционерное общество “Научно-технический центр электроэнергетики” (ОАО “НТЦ электроэнергетики”) (RU)
|
(54) ПРЕОБРАЗОВАТЕЛЬНОЕ УСТРОЙСТВО КОНТЕЙНЕРНОГО ТИПА ДЛЯ КОМБИНИРОВАННОЙ УСТАНОВКИ ПЛАВКИ ГОЛОЛЕДА И КОМПЕНСАЦИИ РЕАКТИВНОЙ МОЩНОСТИ
(57) Реферат:
Изобретение относится к электротехнике. Технический результат заключается в создании преобразовательного устройства контейнерного типа, на базе которого может строиться комбинированная установка для плавки гололеда на проводах и тросах воздушных линий электропередач и компенсации реактивной мощности и в которой перевод из режима плавки в режим компенсации осуществлялся бы с минимальным числом коммутаций силового оборудования, а само оборудование допускало установку на открытой подстанции. Решение этой задачи дает экономию средств за счет сокращения затрат на капитальное строительство, обеспечивает повышение уровня готовности оборудования и расширение его функций. Заявленное устройство содержит расположенные внутри транспортного контейнера тиристорные модули, собранные в схему фазы преобразовательного моста, блоки управления тиристорными модулями, разъединитель с электромеханическим приводом, подсоединенный параллельно полюсам фазы преобразовательного моста, и систему принудительного воздушного охлаждения, а также первичную систему управления, расположенную вне контейнера, причем анодный, катодный и фазный терминалы фазы преобразовательного моста выведены наружу контейнера, а первичная система управления формирует как сигналы на блоки управления тиристорными модулями, так и сигналы управления электромеханическим приводом на замыкание или размыкание разъединителя. 2 ил.
Область техники
Изобретение относится к области электротехники и может быть использовано на энергетических подстанциях, где необходимо обеспечить плавку гололеда на проводах или изолированных от опор грозозащитных тросах воздушных линий (ВЛ) электропередач, а также обеспечивать уровень необходимого напряжения в узлах нагрузки и управление перетоками реактивной мощности.
Уровень техники
Известна комбинированная установка для плавки гололеда и компенсации реактивной мощности [1], содержащая две трехфазные группы тиристорных модулей, две группы трехфазных реакторов, систему управления и семь высоковольтных разъединителей. В таком варианте предполагается, что все разъединители – внешней установки, а их дистанционное управление осуществляется с центрального диспетчерского пульта подстанции. Группы тиристорных модулей не имеют жестких общих точек, конструктивное исполнение таких групп связано с дополнительными трудностями, а коммутация из режима плавки в режим компенсации реактивной мощности или обратно требует большого числа переключений разъединителей по сложному алгоритму.
Известна также преобразовательная установка контейнерного типа для плавки гололеда на проводах и тросах воздушных линий электропередач [2], содержащая тиристорные модули, собранные по схеме трехфазного преобразовательного моста, блоки управления тиристорными модулями и систему принудительного воздушного охлаждения, установленные внутри транспортного контейнера, а также первичную систему управления, расположенную вне контейнера. Эта установка, принятая нами за прототип, устанавливается на открытой подстанции и не требует специального здания и внешней системы охлаждения. При необходимости коммутации из режима плавки в режим компенсации имеет те же недостатки, что и [1].
Сущность изобретения
Задача изобретения – создание преобразовательного устройства контейнерного типа, на базе которого может строиться комбинированная установка для плавки гололеда на проводах и тросах воздушных линий электропередач и компенсации реактивной мощности и в которой перевод из режима плавки в режим компенсации осуществлялся бы с минимальным числом коммутаций силового оборудования, а само оборудование допускало установку на открытой подстанции. Решение этой задачи дает экономию средств за счет сокращения затрат на капитальное строительство, обеспечивает повышение уровня готовности оборудования и расширение его функций.
Сущность изобретения заключается в том, что преобразовательное устройство контейнерного типа для комбинированной установки плавки гололеда и компенсации реактивной мощности содержит расположенные внутри транспортного контейнера тиристорные модули, собранные в схему фазы преобразовательного моста, блоки управления тиристорными модулями и систему принудительного воздушного охлаждения, причем параллельно полюсам фазы преобразовательного моста подсоединен разъединитель с электромеханическим приводом, также расположенный внутри контейнера, а наружу контейнера выведены анодный, катодный и фазный терминалы фазы преобразовательного моста и первичная система управления, которая формирует как сигналы на блоки управления тиристорными модулями, так и сигналы управления электромеханическим приводом на замыкание или размыкание разъединителя.
Эта совокупность признаков позволяет решить задачу изобретения.
Осуществление изобретения
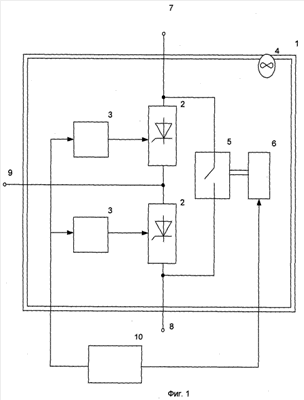
Осуществление изобретения поясняет схема преобразовательного устройства контейнерного типа для комбинированной установки плавки гололеда на проводах и тросах воздушных линий (ВЛ) электропередач и компенсации реактивной мощности, изображенная на фиг.1.
Устройство содержит расположенные внутри транспортного контейнера 1 тиристорные модули 2, собранные в схему фазы преобразовательного моста, блоки управления тиристорными модулями 3 и систему принудительного воздушного охлаждения 4, причем параллельно полюсам фазы преобразовательного моста подсоединен разъединитель 5 с электромеханическим приводом 6, также расположенный внутри контейнера 1; наружу контейнера выведены анодный 7, катодный 8 и фазный 9 терминалы фазы преобразовательного моста, а первичная система управления 10, расположенная вне контейнера 1, формирует как сигналы на блоки управления 3 тиристорными модулями 2, так и сигналы управления электромеханическим приводом 6 на замыкание или размыкание разъединителя 5.
На фиг.2 в качестве примера показана схема включения трех преобразовательных устройств контейнерного типа 1.1 1.3, позволяющая организовать как трехфазный выпрямительный мост для плавки постоянным током гололеда на ВЛ и тросах, так и компенсацию реактивной мощности с помощью подключения конденсаторных батарей 13.1 13.3. В режиме плавки гололеда оба разъединителя 11 и 12 замкнуты, а в режиме компенсации разомкнуты. При этом разъединители 5 (фиг.1) в контейнерах 1.1 1.3 в режиме плавки разомкнуты, а в режиме компенсации замкнуты. Как видно, перевод установки из режима плавки гололеда в режим компенсации реактивной мощности при соединении реактивных элементов в «звезду» достигается коммутацией всего двух разъединителей. При использовании схемы соединения в «треугольника» понадобится еще один разъединитель. В любом случае это существенно меньше, чем в [1, 2].
Таким образом поставленная цель – создание преобразовательного устройства контейнерного типа для комбинированной установки плавки гололеда на проводах и тросах ВЛ и компенсации реактивной мощности, в которой перевод из режима плавки в режим компенсации осуществлялся бы с минимальным числом коммутаций силового оборудования, а само оборудование допускало установку на открытой подстанции, – достигнута.
Источники информации
1. Патент РФ 2316867, кл. Н02G 7/16, Н02J 3/18 Р.А.Дайновский, Н.Г.Лозинова, М.И.Мазуров «Комбинированная установка для плавки гололеда и компенсации реактивной мощности». Опубл. БИ 4 от 10.02.2008.
2. Патент РФ 2207746, кл. Н05К 7/10, G12b 15/02. Л.Л.Балыбердин, М.К.Гуревич, М.А.Козлова, Ю.А.Шершнев. «Преобразовательная установка контейнерного типа». Опубл. БИ 18 от 27.06.2003.
Формула изобретения
Преобразовательное устройство контейнерного типа для комбинированной установки плавки гололеда и компенсации реактивной мощности, содержащее расположенные внутри транспортного контейнера тиристорные модули, собранные в схему трехфазного преобразовательного моста, блоки управления тиристорными модулями и систему принудительного воздушного охлаждения, а также первичную систему управления, расположенную вне контейнера, отличающееся тем, что тиристорные модули собраны в схему фазы преобразовательного моста, параллельно полюсам фазы преобразовательного моста подсоединен разъединитель с электромеханическим приводом, также расположенный внутри контейнера, а наружу контейнера выведены анодный, катодный и фазный терминалы фазы преобразовательного моста, причем первичная система управления формирует как сигналы на блоки управления тиристорными модулями, так и сигналы управления электромеханическим приводом на замыкание или размыкание разъединителя.
РИСУНКИ
|
|