|
|
(21), (22) Заявка: 2008111044/11, 25.03.2008
(24) Дата начала отсчета срока действия патента:
25.03.2008
(43) Дата публикации заявки: 27.09.2009
(46) Опубликовано: 27.05.2010
(56) Список документов, цитированных в отчете о поиске:
SU 1720927 A1, 23.03.1992. SU 1713209 A1, 20.01.1996. US 6066011 A, 23.05.2000.
Адрес для переписки:
140124, Московская обл., Раменский р-н, с. Игумново, ул. Станционная, 20, А.Ф. Маковецкому
|
(72) Автор(ы):
Маковецкий Анатолий Федорович (RU)
(73) Патентообладатель(и):
Маковецкий Анатолий Федорович (RU)
|
(54) РАБОЧАЯ КАМЕРА ДВИГАТЕЛЯ ВНУТРЕННЕГО СГОРАНИЯ С ЖИДКОСТНЫМ ПОРШНЕМ
(57) Реферат:
Изобретение относится к двигателестроению и касается создания рабочей камеры двигателя внутреннего сгорания с жидкостным поршнем. Рабочая камера двигателя внутреннего сгорания с жидкостным поршнем представляет собой замкнутый сосуд. Он закреплен на валу ротора двигателя и снабжен каналом, имеющим клапан для подачи рабочей жидкости в рабочую камеру и гидрозатвор, защищающий канал от попадания газовой смеси. Сосуд рабочей камеры снабжен также каналом, имеющим клапан для подачи в рабочую камеру свежей горючей смеси или ее компонентов, а также каналом, имеющим клапан для удаления части объема рабочей жидкости из рабочей камеры, гидрозатвор для предотвращения потерь свежей горючей смеси и сопло для создания реактивной струи рабочей жидкости. Кроме того, сосуд рабочей камеры снабжен каналом, имеющим клапан для полного удаления газообразных остатков продуктов сгорания из рабочей камеры и сопло для создания реактивной струи остатков продуктов сгорания, а также каналом, предназначенным для удержания в рабочей камере горючей смеси в сжатом состоянии, а после воспламенения горючей смеси для отвода рабочего тела к соплу, формирующему реактивную струю рабочего тела. Изобретение позволяет изменять в широком диапазоне степень сжатия горючей смеси, что увеличивает возможность выбора энергоносителей и предоставляет разнообразные варианты применения двигателей с жидкостным поршнем. 4 з.п. ф-лы, 1 ил.
Изобретение относится к двигателестроению и касается создания рабочей камеры двигателя внутреннего сгорания с жидкостным поршнем. В качестве рабочей жидкости для гидрореактивных двигателей водного транспорта используется забортная вода, ограниченный объем которой поступает в рабочую камеру двигателя, а затем под воздействием импульса давления газовой либо парогазовой среды вытекает в окружающее пространство, создавая реактивную тягу.
Известен ПРЯМОТОЧНЫЙ ГИДРОРЕАКТИВНЫЙ СУДОВОЙ ДВИГАТЕЛЬ (авторское свидетельство СССР 1068337, кл. В63Н 11/02, 30.01.81), содержащий коммутационную камеру с подпружиненной заслонкой, что позволяет направлять набегающий поток забортной воды попеременно в каждую из двух рабочих камер, создавая в них условия для сжатия и воспламенения горючей смеси с последующим истечением реактивной струи из диффузора двигателя. К недостаткам этого двигателя следует отнести сравнительно невысокую степень сжатия горючей смеси.
Известен также (авторское свидетельство СССР 1720927 А1, кл. В63Н 11/02, 11/14, 14.03.90) ПРЯМОТОЧНЫЙ ГИДРОРЕАКТИВНЫЙ СУДОВОЙ ДВИГАТЕЛЬ В.В.ФИЛИМОНОВА, содержащий устройство для заполнения рабочих цилиндров забортной водой в виде центробежного насоса с электроприводом, устройство для заполнения камер сгорания сжатым воздухом в виде поршневого компрессора, топливный насос высокого давления, а также устройство подачи искры, кинематически связанные с валом электропривода, что вызывает необходимость включения в рабочий процесс дополнительных агрегатов, питающихся от посторонних источников энергии и не использующих кинетическую энергию реактивной струи.
Цель изобретения – устранить указанные недостатки прототипов и расширить область применения гидрореактивных двигателей. Для достижения поставленной цели предлагается такая организация рабочего процесса, которая позволяет изменять в широком диапазоне степень сжатия горючей смеси, что увеличивает возможности выбора энергоносителей, и предоставляет разнообразные варианты применения двигателей с жидкостным поршнем в случае создания замкнутого кругооборота рабочей жидкости.
В соответствии с предлагаемым техническим решением рабочей камерой гидрореактивного двигателя является замкнутый сосуд произвольной формы, снабженный для перемещения рабочего тела и энергоносителя клапанами и каналами, непрерывно вращающийся вокруг оси, не проходящей через его внутренний объем.
Описание и схематическое изображение предлагаемого устройства следуют ниже (см. чертеж).
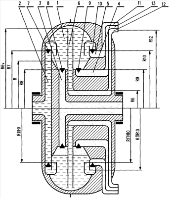
Рабочая камера 1 представлена в виде закрепленного на валу ротора двигателя замкнутого тороидального сосуда, ось симметрии которого совпадает с осью вала. Камера снабжена следующими каналами.
1. Канал 2 подачи рабочей жидкости. Канал снабжен клапаном 7 и гидрозатвором, предотвращающим проникновение газообразных веществ в канал 2. Седло клапана 7 расположено на расстоянии R7 от оси вращения ротора. Рабочая жидкость поступает в канал 2 через левое торцевое отверстие вала ротора.
2. Канал 3 подачи свежей горючей смеси либо свежего воздуха, в зависимости от выбранного способа сжигания энергоносителя. Канал снабжен клапаном 8. Седло клапана 8 расположено на расстоянии R8 от оси вращения ротора. Свежая смесь подается через правое торцевое отверстие вала ротора.
3. Канал 4 для удаления из рабочей камеры газообразных остатков продуктов сгорания. Канал снабжен клапаном 9 и соплом 13, создающим реактивную струю газообразных остатков продуктов сгорания. Седло клапана 9 расположено на расстоянии R9 от оси вращения ротора.
4. Канал 5 для освобождения части объема рабочей камеры от жидкости при поступлении свежей горючей смеси. Канал снабжен клапаном 10, гидрозатвором, предотвращающим потери свежей горючей смеси, и соплом 11, создающим реактивную струю рабочей жидкости. Седло клапана 10 расположено на расстоянии R10 от оси вращения ротора.
5. Канал 6 для удержания в сжатом состоянии свежей горючей смеси, поступившей в камеру, и отвода рабочего тела после возникновения в камере избыточного давления газа или парогазовой смеси в результате воспламенения энергоносителя. Канал не имеет клапана, снабжен соплом 12, создающим реактивную струю рабочего тела. Важными геометрическими параметрами канала 6 являются: расстояние R6v от входного сечения канала до оси вращения ротора, определяющее максимальную величину вытесняемого объема жидкости после воспламенения горючей смеси, и расстояние R6 от оси вращения до уровня свободной поверхности жидкости в канале 6, определяющее радиальную протяженность столба жидкости, удерживающего свежую горючую смесь в сжатом состоянии.
Пусть ротор вращается с постоянной угловой скоростью, рабочая камера, каналы 2 и 6 заполнены жидкостью, все клапаны закрыты. При этом не рассматриваются способы поддержания постоянства угловой скорости ротора, а также способы управления открытием и закрытием клапанов.
Рабочий цикл начинается с заполнения части объема рабочей камеры свежей горючей смесью, для чего открываются клапаны 10 и 8. Поскольку радиус R10 расположения седла клапана 10 больше радиуса R8, на котором расположено седло клапана 8, а также больше радиуса R6, на котором расположена свободная поверхность жидкости в канале 6, то в соответствии с законом распределения давлений в жидкости, находящейся во вращающемся сосуде, при открытии клапанов 10 и 8 начнется истечение жидкости из канала 6 и рабочей камеры 1 по каналу 5 через сопло 11, что приведет к заполнению освобождающегося объема камеры свежей горючей смесью. Поскольку свежая смесь подается в камеру по вращающемуся радиальному каналу, она имеет повышенное давление, что способствует хорошему заполнению смесью освободившегося объема, т.е. здесь реализуется эффект «наддува».
Клапаны 10 и 8 закрываются. Объем камеры заполнен газом и жидкостью, свободная поверхность жидкости в камере представляет собой цилиндр радиуса R. Максимальная величина радиуса R не может быть более величины РПН 10, а максимальное давление свежей горючей смеси в конце процесса всасывания, которое может удержать гидрозатвор, определяется давлением столба жидкости, имеющего радиальную протяженность от R10 до RПB10.
Для сжатия горючей смеси открывается клапан 7. Жидкость по каналу 2 поступает в камеру и сжимает газ. Процесс сжатия продолжается до того момента, когда жидкость, заполняя канал 6, достигнет радиуса R6 и начнется ее перетекание к соплу 12. Во избежание потерь жидкости клапан 7 необходимо своевременно закрыть. В сжатом состоянии горючая смесь удерживается давлением столба жидкости в канале 6. Степень сжатия зависит, помимо всего прочего, от частоты вращения ротора, плотности жидкости, величины радиуса R6.
Далее следует воспламенение сжатой горючей смеси, в результате чего возникает импульс высокого давления и температуры. Это приводит к испарению части рабочей жидкости, в камере возникает парогазовая смесь, которая под давлением вытесняет из камеры по каналу 6 рабочую жидкость к соплу 12, формирующему реактивную струю, которая заставляет вращаться ротор и соединенные с ним устройства. Следовательно, ротор является Сегнеровым колесом с импульсным истечением рабочего тела. Реактивная струя, вытекающая из сопла 12 канала 6, покидает ротор, обладая некоторым запасом кинетической энергии, который может быть утилизирован с помощью рабочих органов турбомашины, не имеющей с ротором жесткой механической связи и, следовательно, вращающейся независимо от него. Возможен также вариант утилизации кинетической энергии реактивной струи при помощи электрического генератора, имеющего жесткую механическую связь с ротором двигателя.
Истечение по каналу 6 рабочей жидкости и парогазовой смеси приводит к падению давления в камере 1. Порция энергоносителя использована и возникает необходимость освободить камеру от газообразных остатков продуктов сгорания. Для этого следует открыть клапаны 9 и 7. Столб жидкости в гидрозатворе радиальной протяженностью от RПH7 до R7 защищает канал 2 от проникновения в него газообразных продуктов. Рабочая жидкость, поступающая по каналу 2, вытесняет из камеры газообразные остатки продуктов сгорания, которые по каналу 4 поступают на сопло 13. Полное очищение камеры от газа и заполнение ее рабочей жидкостью происходит в том случае, когда R9 является наименьшим радиусом внутреннего объема рабочей камеры. Закрытием клапанов 9 и 7 завершается рабочий цикл, рабочая камера возвращается в исходное состояние.
Продолжительность рабочего цикла задается программой управления клапанами. В том случае, когда эта программа представляет собой кулачковый вал, соосный валу ротора, возможны следующие варианты.
1. Кулачковый вал неподвижен. Рабочий цикл совершается за один оборот ротора.
2. Кулачковый вал вращается. Продолжительность рабочего цикла зависит от частоты вращения ротора, а также от частоты и направления вращения кулачкового вала.
Формула изобретения
1. Рабочая камера двигателя внутреннего сгорания с жидкостным поршнем, представляющая собой замкнутый сосуд, закрепленный на валу ротора двигателя, снабженный каналом, имеющим клапан для подачи рабочей жидкости в рабочую камеру и гидрозатвор, защищающий канал от попадания газовой смеси, каналом, имеющим клапан для подачи в рабочую камеру свежей горючей смеси или ее компонентов, каналом, имеющим клапан для удаления части объема рабочей жидкости из рабочей камеры, гидрозатвор для предотвращения потерь свежей горючей смеси и сопло для создания реактивной струи рабочей жидкости, каналом, имеющим клапан для полного удаления газообразных остатков продуктов сгорания из рабочей камеры и сопло для создания реактивной струи остатков продуктов сгорания, каналом, предназначенным для удержания в рабочей камере горючей смеси в сжатом состоянии, а после воспламенения горючей смеси для отвода рабочего тела к соплу, формирующему реактивную струю рабочего тела.
2. Рабочая камера по п.1, отличающаяся тем, что она выполнена с возможностью управления клапанами посредством соосного валу ротора неподвижного кулачкового вала.
3. Рабочая камера по п.1, отличающаяся тем, что она выполнена с возможностью управления клапанами посредством соосного валу ротора кулачкового вала, имеющего возможность вращения вокруг своей оси.
4. Рабочая камера по п.1, отличающаяся тем, что она выполнена с возможностью утилизации запаса энергии, которым располагает реактивная струя рабочего тела, при помощи рабочих органов турбомашины, не имеющей жесткой механической связи с ротором двигателя.
5. Рабочая камера по п.1, отличающаяся тем, что она выполнена с возможностью утилизации запаса энергии, которым располагает реактивная струя рабочего тела, при помощи электрогенератора, имеющего жесткую механическую связь с ротором двигателя.
РИСУНКИ
|
|