Патент на изобретение №2389752

Published by on




РОССИЙСКАЯ ФЕДЕРАЦИЯ



ФЕДЕРАЛЬНАЯ СЛУЖБА
ПО ИНТЕЛЛЕКТУАЛЬНОЙ СОБСТВЕННОСТИ,
ПАТЕНТАМ И ТОВАРНЫМ ЗНАКАМ
(19) RU (11) 2389752 (13) C2
(51) МПК

C10G29/04 (2006.01)
C10G53/08 (2006.01)

(12) ОПИСАНИЕ ИЗОБРЕТЕНИЯ К ПАТЕНТУ

Статус: по данным на 09.08.2010 – действует

(21), (22) Заявка: 2007126478/15, 10.02.2006

(24) Дата начала отсчета срока действия патента:

10.02.2006

(30) Конвенционный приоритет:

24.02.2005 JP 2005-048581

(43) Дата публикации заявки: 20.01.2009

(46) Опубликовано: 20.05.2010

(56) Список документов, цитированных в отчете о
поиске:
US 4962276 А, 09.10.1990. US 5384040 А, 24.01.1995. JP 06-049458 А, 22.02.1994. JP 03-026790 А, 05.02.1991. RU 2147924 С1, 27.04.2000. SU 738507, 30.05.1980. US 5510565 А, 23.04.1996.

(85) Дата перевода заявки PCT на национальную фазу:

11.07.2007

(86) Заявка PCT:

JP 2006/302367 20060210

(87) Публикация PCT:

WO 2006/090597 20060831

Адрес для переписки:

129090, Москва, ул. Б.Спасская, 25, стр.3, ООО “Юридическая фирма Городисский и Партнеры”, пат.пов. Е.Е.Назиной

(72) Автор(ы):

СИБУЯ Хиромицу (JP),
САТО Казуо (JP),
ЯМАГУТИ Йосиюки (JP),
КАКУ Сенитиро (JP)

(73) Патентообладатель(и):

ДЖЕЙ ДЖИ СИ КОРПОРЕЙШН (JP),
СЕКИЮСИГЕН КАЙХАЦУ КАБУСИКИ КАЙСЯ (JP)

(54) УСТАНОВКА ДЛЯ УДАЛЕНИЯ РТУТИ ИЗ ЖИДКОГО УГЛЕВОДОРОДА

(57) Реферат:

Изобретение относится к установке для удаления ртутного компонента из добытого пластового жидкого углеводорода, такого как сырая нефть или конденсат природного газа. Установка для удаления ртути из жидкого углеводорода включает в себя каталитическую колонну, которая заполнена твердым катализатором, первый десорбер и устройство для предварительного разделения, предусмотренное до каталитической колонны, заполненной твердым катализатором. В каталитической колонне, заполненной твердым катализатором, ртутный компонент в неочищенном жидком углеводороде превращается в элементарную ртуть с целью получения первого жидкого углеводорода, содержащего элементарную ртуть. В первом десорбере первый жидкий углеводород приводится в противоточный контакт с первым десорбирующим газом, в результате чего элементарная ртуть перемещается из первого жидкого углеводорода в первый десорбирующий газ с целью получения второго жидкого углеводорода, в котором количество элементарной ртути уменьшено, и первого газообразного углеводорода, содержащего элементарную ртуть. В устройстве для предварительного разделения неочищенный жидкий углеводород разделяется на пятый газообразный углеводород, в котором ртутный компонент находится в высокой концентрации, и пятый жидкий углеводород, в котором ртутный компонент находится в низкой концентрации. Технический результат заключается в эффективном удалении ртути из жидкого углеводорода при помощи недорогих устройств. 12 з.п. ф-лы, 9 ил.

Настоящее изобретение относится к установке для удаления ртути из жидкого углеводорода, в которой ртутный компонент удаляется из добытого пластового жидкого углеводорода, такого как сырая нефть или конденсат природного газа.

Испрашивается приоритет заявки 2005-048581 на патент Японии, поданной 24 февраля 2005 г., содержание которой включено в настоящую заявку посредством ссылки.

Сырая нефть или конденсат природного газа содержит ртутный компонент в широких пределах, от 2 до 5000 частей на миллиард по массе, в формах элементарной ртути, ионной ртути или органической ртути.

В жидком углеводороде, таком как сырая нефть, ртуть присутствует в формах «элементарной ртути», «ионной ртути» или «органической ртути»; в настоящей заявке ртуть в этих трех формах обычно называется «ртутным компонентом», а «ионная ртуть» и «органическая ртуть» называются «ртутным соединением».

Ртутный компонент, содержащийся в сырой нефти, оказывает различные неблагоприятные воздействия, вызывая эрозию алюминиевых устройств, отравляя катализаторы или ухудшая окружающую среду, так что порой необходимо по возможности удалять этот ртутный компонент.

В качестве способа удаления ртутного компонента, содержащегося в сырой нефти, существует способ, раскрытый в патентном документе 1 (патент Японии 2630732).

В этом способе из патентного документа 1 неочищенный жидкий углеводород приводят в контакт с катализатором, тем самым превращая ртутный компонент, содержащийся в нем, в элементарную ртуть, и после этого осуществляют дистилляцию жидкого углеводорода с тем, чтобы разделить на две или большее количество фракций. Фракцию, в которой содержание элементарной ртути является низким, используют как продукт, тогда как фракцию, в которой содержание элементарной ртути является высоким, обрабатывают путем адсорбции, тем самым удаляя элементарную ртуть.

Однако для способа из патентного документа 1 характерна проблема, заключающаяся в повышенных затратах из-за высокой стоимости таких устройств, как дистилляционная колонна, в которой осуществляется дистилляция жидкого углеводорода. Кроме того, существует проблема, заключающаяся в том, что осуществление процесса адсорбции порою становится затруднительным вследствие высокой опасности загрязнения фракции компонентами, которые существенно подавляют адсорбцию в случае, когда фракции, полученные путем дистилляции, обрабатывают путем адсорбции.

Патентный документ 1: патент Японии 2630732.

Поэтому одна из задач настоящего изобретения заключается в создании установки для удаления ртути из жидкого углеводорода, в которой могут быть использованы недорогие устройства, посредством которых осуществляется удаление ртутного компонента, содержащегося в жидком углеводороде, таком как сырая нефть или конденсат природного газа.

Для решения этих задач согласно первому аспекту настоящего изобретения предложена установка для удаления ртути из жидкого углеводорода, включающая в себя преобразовательное устройство, в котором ртутный компонент в неочищенном жидком углеводороде превращается в элементарную ртуть с целью получения первого жидкого углеводорода, содержащего элементарную ртуть; и первый десорбер, в котором первый жидкий углеводород приводится в противоточный контакт с первым десорбирующим газом, в результате чего элементарная ртуть перемещается из первого жидкого углеводорода в первый десорбирующий газ с целью получения второго жидкого углеводорода, в котором количество элементарной ртути уменьшено, и первого газообразного углеводорода, содержащего элементарную ртуть.

Согласно второму аспекту настоящего изобретения предложена установка для удаления ртути из жидкого углеводорода в соответствии с первым аспектом настоящего изобретения, дополнительно включающая в себя первое адсорбционное устройство, в котором адсорбцией удаляется элементарная ртуть из первого газообразного углеводорода с целью получения второго газообразного углеводорода.

Согласно третьему аспекту настоящего изобретения предложена установка для удаления ртути из жидкого углеводорода в соответствии со вторым аспектом настоящего изобретения, в которой второй газообразный углеводород используется в качестве первого десорбирующего газа.

Согласно четвертому аспекту настоящего изобретения предложена установка для удаления ртути из жидкого углеводорода в соответствии с первым аспектом настоящего изобретения, дополнительно включающая в себя первое устройство для разделения жидкости и газа, в котором первый газообразный углеводород охлаждается с тем, чтобы быть разделенным на третий газообразный углеводород и третий жидкий углеводород; и второе адсорбционное устройство, в котором адсорбцией удаляется элементарная ртуть из третьего газообразного углеводорода с целью получения четвертого газообразного углеводорода.

Согласно пятому аспекту настоящего изобретения предложена установка для удаления ртути из жидкого углеводорода в соответствии с четвертым аспектом настоящего изобретения, в которой четвертый газообразный углеводород используется в качестве первого десорбирующего газа.

Согласно шестому аспекту настоящего изобретения предложена установка для удаления ртути из жидкого углеводорода в соответствии с четвертым аспектом настоящего изобретения, дополнительно включающая в себя третье адсорбционное устройство, в котором адсорбцией удаляется элементарная ртуть из третьего жидкого углеводорода с целью получения четвертого жидкого углеводорода.

Согласно седьмому аспекту настоящего изобретения предложена установка для удаления ртути из жидкого углеводорода в соответствии с четвертым аспектом настоящего изобретения, в которой третий жидкий углеводород вводится в первый десорбер вместе с первым жидким углеводородом.

Согласно восьмому аспекту настоящего изобретения предложена установка для удаления ртути из жидкого углеводорода в соответствии с первым аспектом настоящего изобретения, дополнительно включающая в себя устройство для предварительного разделения, предусмотренное до преобразовательного устройства, в котором неочищенный жидкий углеводород разделяется на пятый газообразный углеводород, в котором ртутный компонент находится в высокой концентрации, и пятый жидкий углеводород, в котором ртутный компонент находится в низкой концентрации, при этом пятый жидкий углеводород вводится в преобразовательное устройство.

Согласно девятому аспекту настоящего изобретения предложена установка для удаления ртути из жидкого углеводорода в соответствии с восьмым аспектом настоящего изобретения, в которой устройство для предварительного разделения представляет собой второй десорбер, в котором неочищенный жидкий углеводород приводится в противоточный контакт со вторым десорбирующим газом с тем, чтобы быть разделенным на пятый газообразный углеводород и пятый жидкий углеводород.

Согласно десятому аспекту настоящего изобретения предложена установка для удаления ртути из жидкого углеводорода в соответствии с восьмым аспектом настоящего изобретения, дополнительно содержащая четвертое адсорбционное устройство, в котором адсорбцией удаляется ртутный компонент из пятого газообразного углеводорода с целью получения шестого газообразного углеводорода.

Согласно одиннадцатому аспекту настоящего изобретения предложена установка для удаления ртути из жидкого углеводорода в соответствии с десятым аспектом настоящего изобретения, в которой шестой газообразный углеводород используется в качестве первого десорбирующего газа.

Согласно двенадцатому аспекту настоящего изобретения предложена установка для удаления ртути из жидкого углеводорода в соответствии с восьмым аспектом настоящего изобретения, дополнительно включающая в себя второе устройство для разделения газа и жидкости, в котором пятый газообразный углеводород охлаждается с целью разделения на седьмой газообразный углеводород и шестой жидкий углеводород; и пятое адсорбционное устройство, в котором адсорбцией удаляется ртутный компонент из седьмого газообразного углеводорода с целью получения восьмого газообразного углеводорода.

Согласно тринадцатому аспекту настоящего изобретения предложена установка для удаления ртути из жидкого углеводорода в соответствии с двенадцатым аспектом настоящего изобретения, в которой восьмой газообразный углеводород используется в качестве первого десорбирующего газа.

Согласно четырнадцатому аспекту настоящего изобретения предложена установка для удаления ртути из жидкого углеводорода в соответствии с двенадцатым аспектом настоящего изобретения, дополнительно включающая в себя шестое адсорбционное устройство, в котором адсорбцией удаляется ртутный компонент из шестого жидкого углеводорода с целью получения седьмого жидкого углеводорода.

Согласно пятнадцатому аспекту настоящего изобретения предложена установка для удаления ртути из жидкого углеводорода в соответствии с девятым аспектом настоящего изобретения, в которой первый газообразный углеводород используется в качестве второго десорбирующего газа.

Согласно первому аспекту настоящего изобретения ртутное соединение в ртутном компоненте, содержащемся в неочищенном жидком углеводороде, превращается в элементарную ртуть, и при этом значительная часть ртутного компонента превращается в элементарную ртуть, так что может быть получен первый жидкий углеводород. Этот первый углеводород приводится в противоточный контакт с первым десорбирующим газом, в результате чего элементарная ртуть из первого жидкого углеводорода со ртутью перемещается в первый десорбирующий газ, и содержание элементарной ртути во втором жидком углеводороде оказывается резко сниженным. Кроме того, элементарная ртуть перемещается путем осуществления отпаривания (газовой экстракции), так что операция является нетрудной, а затраты на устройство могут быть снижены в случае применения десорбера.

Согласно второму и третьему аспектам настоящего изобретения элементарная ртуть из первого газообразного углерода удаляется с помощью первого адсорбционного устройства, так что второй газообразный углеводород, в котором количество элементарной ртути является небольшим, может быть получен и использован в качестве первого десорбирующего газа. Поэтому внешняя подача свежего десорбирующего газа становится ненужной, и устройство для внешней подачи также становится ненужным.

Согласно четвертому и пятому аспектам настоящего изобретения третий жидкий углеводород, который получается с помощью первого устройства для разделения газа и жидкости, имеет низкое содержание элементарной ртути. Кроме того, четвертый газообразный углеводород, который получается с помощью второго адсорбционного устройства, почти не содержит элементарной ртути и используется в качестве первого десорбирующего газа. Поэтому внешняя подача свежего десорбирующего газа становится ненужной.

Согласно шестому аспекту настоящего изобретения четвертый жидкий углеводород, в котором количество элементарной ртути дополнительно уменьшено с помощью третьего адсорбционного устройства, может быть дополнительно получен и использован как продукт.

Согласно седьмому аспекту настоящего изобретения количество элементарной ртути в третьем жидком углеводороде не является высоким, так что третий жидкий углеводород может быть эффективно использован путем прямого возврата его на сторону подачи первого десорбера вместе с первым жидким углеводородом. В дополнение к этому третье адсорбционное устройство становится ненужным.

Согласно восьмому и девятому аспектам настоящего изобретения в установке для удаления ртути из жидкого углеводорода предусмотрено устройство для предварительного разделения, в результате чего может быть осуществлена обработка неочищенного жидкого углеводорода, содержащего значительное количество ртутного компонента, в частности элементарной ртути. Когда в качестве устройства для предварительного разделения используется второй десорбер, затраты на устройство могут быть снижены.

Согласно десятому и одиннадцатому аспектам настоящего изобретения элементарная ртуть в пятом газообразном углеводороде удаляется с помощью четвертого адсорбционного устройства, так что шестой газообразный углеводород, в котором количество элементарной ртути уменьшено, может быть получен и эффективно использован в качестве первого десорбирующего газа.

Согласно двенадцатому и тринадцатому аспектам настоящего изобретения количество элементарной ртути в шестом жидком углеводороде, получаемом с помощью второго устройства для разделения газа и жидкости, уменьшено, так что шестой жидкий углеводород может быть использован в качестве продукта. Кроме того, скорость подачи углеводорода в пятое адсорбционное устройство снижается, так что загрузка уменьшается. В дополнение к этому количество элементарной ртути в восьмом газообразном углеводороде небольшое, так что восьмой газообразный углеводород может быть использован в качестве первого десорбирующего газа, и внешняя подача свежего десорбирующего газа становится ненужной.

Согласно четырнадцатому аспекту настоящего изобретения седьмой жидкий углеводород, в котором количество элементарной ртути дополнительно уменьшено с помощью шестого адсорбционного устройства, может быть получен и использован в качестве продукта.

Согласно пятнадцатому аспекту настоящего изобретения первый газообразный углеводород может быть эффективно использован путем возвращения его в оборот в качестве второго десорбирующего газа, и повторная обработка первого газообразного углеводорода становится ненужной.

Краткое описание чертежей

На чертежах:

фиг.1 – структурная схема, отражающая первый пример установки для удаления ртути согласно настоящему изобретению;

фиг.2 – структурная схема, отражающая второй пример установки для удаления ртути согласно настоящему изобретению;

фиг.3 – структурная схема, отражающая третий пример установки для удаления ртути согласно настоящему изобретению;

фиг.4 – структурная схема, отражающая четвертый пример установки для удаления ртути согласно настоящему изобретению;

фиг.5 – структурная схема, отражающая пятый пример установки для удаления ртути согласно настоящему изобретению;

фиг.6 – структурная схема, отражающая шестой пример установки для удаления ртути согласно настоящему изобретению;

фиг.7 – структурная схема, отражающая седьмой пример установки для удаления ртути согласно настоящему изобретению;

фиг.8 – структурная схема, отражающая восьмой пример установки для удаления ртути согласно настоящему изобретению; и

фиг.9 – структурная схема, отражающая девятый пример установки для удаления ртути согласно настоящему изобретению.

Лучшая форма осуществления изобретения

Ниже настоящее изобретение будет описано подробно.

(Первый пример установки для удаления ртути согласно настоящему изобретению)

На фиг.1 представлен первый пример установки для удаления ртути согласно настоящему изобретению, и она соответствует первому аспекту настоящего изобретения.

Неочищенный жидкий углеводород, такой как сырая нефть или конденсат природного газа, вводится в преобразовательное устройство 2 по трубе 1.

Это преобразовательное устройство 2 может быть любым устройством при условии, что оно обладает способностью превращать ртутное соединение в элементарную ртуть, наряду с тем, что, в частности, в качестве него может быть использована каталитическая колонна, которая заполнена твердым катализатором, в котором металл, такой как железо, никель, кобальт, молибден, вольфрам или палладий, переносится носителем, таким как алюминий, оксид алюминия, диоксид кремния, цеолит или активированный уголь.

Твердый катализатор может быть в форме псевдоожиженного слоя или неподвижного слоя. Кроме того, в качестве твердого катализатора особенно предпочтительным является катализатор из активированного угля, разработанный JGC Corporation (название изделия: MR-14). Этот катализатор обладает преимуществом, заключающемся в том, что ртутное соединение может быть превращено в элементарную ртуть без использования водорода.

Условия реакции в преобразовательном устройстве 2 являются следующими: температура от 140 до 250°С, избыточное давление от 0,2 до 2,0 МПа и время пребывания от 5 до 80 мин.

Благодаря реакции в преобразовательном устройстве 2 значительная часть ртутного соединения в неочищенном жидком углеводороде со ртутью превращается в элементарную ртуть, и значительная часть ртутного соединения в первом жидком углеводороде, удаляемом из преобразовательного устройства 2, становится элементарной ртутью.

Первый жидкий углеводород, извлекаемый из преобразовательного устройства 3, вводится в по трубе 3 в первый десорбер 4. В этом первом десорбере 4 первый жидкий углеводород приводится в противоточный контакт с первым десорбирующим газом, вводимым по трубе 31, в результате чего элементарная ртуть перемещается из первого жидкого углеводорода в первый десорбирующий газ.

В качестве конкретного первого десорбера 4 используются следующие устройства: насадочная колонна, тарельчатая колонна или барботажная колонна, при этом каждая заполняется заполнителем, таким как кольца Рашига, кольца Палля, седла Intaflox (зарегистрированный товарный знак), седла Берля и насадки Goodloe (зарегистрированный товарный знак). Кроме того, используется устройство, посредством которого распределяется первый жидкий углеводород из места нагнетания жидкости вблизи верха колонны и вводится первый десорбирующий газ из места нагнетания газа вблизи низа колонны, а затем приводятся в контакт газ и жидкость на поверхности наполнителя, посредством чего осуществляется перемещение элементарной ртути из первого жидкого углеводорода в первый десорбирующий газ, и после этого извлекается первый газообразный углеводород, содержащий элементарную ртуть, из верхней части колонны и извлекается второй жидкий углеводород, почти не содержащий элементарной ртути, из нижней части колонны.

В качестве первого десорбирующего газа используется такой газ, как азот, метан или бытовой газ. Эти газы могут включать в себя небольшое количество ртути. В данном случае бытовой газ относится к газу из группы газов, перечисленных в административном распоряжении, касающемся официального тестирования газообразных продуктов в соответствии с положениями правил газоснабжения в Японии, который, в частности, представляет собой смешанный газ, содержащий природный газ, сжиженный нефтяной газ или газ, полученный из угля или нефти.

В качестве первого десорбера 4 может быть использована любая из насадочной колонны, колонны тарельчатого типа и барботажной колонны, и в то же время насадочная колонна является предпочтительной. Кроме того, в нижней части первого десорбера 4 может быть установлено нагревательное устройство для регулирования температуры в нем. Ниже первый десорбер 4 описывается в примере использования насадочной колонны.

В насадочной колонне температура составляет от 40 до 160°С, предпочтительно, чтобы она была от 80 до 120°С, а избыточное давление составляет от 0,005 до 1,000 МПа, предпочтительно, чтобы оно было от 0,01 до 0,05 МПа. Скорость подачи первого жидкого углеводорода в насадочную колонну составляет от 2000 до 150000 кг/м2·ч, предпочтительно, чтобы она была от 5000 до 100000 кг/м2·ч, а скорость подачи первого десорбирующего газа в насадочную колонну составляет от 500 до 10000 кг/м2·ч, предпочтительно, чтобы она была от 800 до 5000 кг/м2·ч. Кроме того, отношение потоков газа и жидкости, то есть отношение потоков десорбирующего газа и жидкого углеводорода, составляет от 0,05 до 2,00 кг-Г/кг-Ж, предпочтительно, чтобы оно было от 0,07 до 0,50 кг-Г/кг-Ж. В данном случае «ч», «Г» и «Ж» означают часы, газ и жидкость соответственно.

Второй жидкий углеводород, извлекаемый из первого десорбера 4, извлекается через трубу 5 как продукт, почти не содержащий ртутного компонента, в то время как первый газообразный углеводород, извлекаемый из первого десорбера 4, извлекается через трубу 6 и отдельно подвергается повторной обработке.

(Второй пример установки для удаления ртути согласно настоящему изобретению)

На фиг.2 представлен второй пример установки для удаления ртути согласно настоящему изобретению, и она соответствует второму и третьему аспектам настоящего изобретения.

В дополнение к установке, представленной на фиг.1, установка из этого примера дополнительно включает в себя первое адсорбционное устройство 7 после первого десорбера 4. Первый газообразный углеводород вводится по трубе 6 в первое адсорбционное устройство 7, в котором элементарная ртуть, содержащаяся в первом газообразном углеводороде, удаляется путем адсорбции, а затем второй газообразный углерод, в котором количество элементарной ртути небольшое, извлекается в трубу 8. Кроме того, второй газообразный углеводород подается в первый десорбер 4 в качестве первого десорбирующего газа.

В качестве адсорбционного устройства 7 используется так называемая адсорбционная колонна, а в качестве адсорбента, которым заполняется адсорбционная колонна, может быть использован любой адсорбент без ограничения вида, если только он может адсорбировать ртуть в газообразной форме. В частности, может быть использован адсорбент, в котором сульфид меди переносится таким носителем, как оксид алюминия, диоксид кремния или цеолит, при этом адсорбент, в котором сульфиды молибдена переносятся носителем, образованным из оксида алюминия с высокой удельной площадью поверхности (например, адсорбент, разработанный JGC Corporation (название изделия: MR-14)), является особенно предпочтительным, поскольку он имеет хорошие характеристики скорости адсорбции и адсорбционной способности. Условия абсорбции изменяются в соответствии с типом адсорбента, при этом скорость поступательного движения обрабатываемой газообразной текучей среды в зависимости от адсорбента составляет от 0,1 до 2,0 м/с, предпочтительно, чтобы она была от 0,2 до 0,6 м/с; температура составляет от 0 до 120°С, предпочтительно, чтобы она была от 0 до 80°С; и избыточное давление от 0,005 до 0,200 МПа, предпочтительно, чтобы оно было от 0,01 до 0,10 МПа.

Благодаря первому адсорбирующему устройству 7 значительная часть элементарной ртути, содержащейся в первом газообразном углеводороде, удаляется, так что может быть получен второй газообразный углеводород, почти не содержащий элементарной ртути. Поэтому становится возможным введение этого второго газообразного углеводорода в первый десорбер 4 по трубе 8 и повторное использование в качестве первого десорбирующего газа.

Поэтому, когда первый газообразный углеводород повторно используется в качестве первого десорбирующего газа, время от времени необходимо выпускать (продувать) часть первого десорбирующего газа за пределы системы через трубу 8 и нагнетать (осуществлять подпитку) свежий десорбирующий газ снаружи системы по трубе 8 для уравновешивания скорости подачи первого десорбирующего газа и скорости подачи первого жидкого углеводорода и для предотвращения увеличения массы первого десорбирующего газа вследствие повторного использования.

Количества продувочного газа и подпиточного газа определяют в соответствии со скоростью подачи неочищенного жидкого углеводорода, характеристиками его, количеством ртутного компонента в нем и рабочими условиями первого десорбера 4, при этом эти количества составляют приблизительно от 0,1 до 20,0 мас.% второго газообразного углеводорода, предпочтительно, чтобы они были от 0,5 до 5,0 мас.%.

В устройстве с повторным использованием, в котором в качестве первого десорбирующего газа возвращается в оборот газообразный углерод, образующийся в системе, например в нижеупомянутой установке из третьего и четвертого примеров, количества продувочного газа и подпиточного газа могут быть такими же, какие описаны выше.

В данном случае нет необходимости повторно использовать весь второй газообразный углерод из первого адсорбционного устройства 7 в качестве первого десорбирующего газа, и часть или весь второй газообразный углерод может быть выпущен за пределы системы. В дальнейшем, когда согласно настоящему изобретению возвращаемый в оборот газообразный углерод используется в качестве десорбирующего газа, часть или весь возвращаемый в оборот газообразный углерод может быть использован так, как описано выше.

(Третий пример установки для удаления ртути согласно настоящему изобретению)

На фиг.3 представлен третий пример установки для удаления ртути согласно настоящему изобретению, и она соответствует четвертому, пятому и седьмому аспектам настоящего изобретения.

В дополнение к установке, представленной на фиг.1, установка из этого примера также включает в себя первое устройство 9 для разделения газа и жидкости после первого десорбера 4 и второе адсорбционное устройство 10 после первого устройства 9 для разделения газа и жидкости.

Первый газообразный углеводород, извлекаемый из первого десорбера 4, подается по трубе 6 в первое устройство 9 для разделения газа и жидкости. Первое устройство 9 для разделения газа и жидкости может быть холодильником или конденсатором, в котором первый газообразный углеводород охлаждается до температуры от 20 до 70°С, предпочтительно – до температуры от 30 до 60°С, и конденсируется углеводород, точка кипения которого является относительно высокой, из первого газообразного углеводорода, так что он превращается в жидкость, после чего он извлекается через трубу 11 в качестве третьего жидкого углеводорода. В то же самое время в первом устройстве 9 для разделения газа и жидкости углеводород из первого газообразного углеводорода, точка кипения которого является относительно низкой, сохраняется в газовой форме, и соответственно он извлекается через трубу 12 в качестве третьего газообразного углеводорода.

Использование этого этапа, на котором газообразный углеводород, извлекаемый из первого десорбера 4, охлаждается с целью разделения на газ и жидкость, возможно, является предпочтительным для надежного удаления ртути путем адсорбции даже в случае, когда содержание ртути в неочищенном углеводороде является высоким, или даже в случае, когда в неочищенном углеводороде имеется набор примесей.

При таком разделении газа и жидкости значительное количество элементарной ртути, содержавшейся в первом газообразном углеводороде, будет содержаться в третьем газообразном углеводороде, так что количество элементарной ртути в третьем жидком углеводороде будет небольшим.

Третий газообразный углеводород вводится по трубе 12 во второе адсорбционное устройство 10, в котором элементарная ртуть удаляется адсорбцией, а четвертый газообразный углеводород, концентрация элементарной ртути в котором низкая, извлекается через трубу 13. Это второе адсорбционное устройство 10 представляет собой такое устройство, как упомянутое выше первое адсорбционное устройство 7, и в нем используются такие же условия адсорбции. В данном случае второе адсорбционное устройство 10 может быть заменено скруббером, в котором из третьего газообразного углеводорода с использованием водного раствора сульфида натрия адсорбцией удаляется элементарная ртуть.

Кроме того, четвертый газообразный углеводород, извлекаемый из второго адсорбционного устройства 10, почти не содержит элементарной ртути и по трубе 13 вводится в первый десорбер 4 в качестве первого десорбирующего газа.

В дополнение к этому третий жидкий углеводород вводится в трубу 3 через трубу 11 и смешивается с первым жидким углеводородом. Затем по трубе 3 смешанный поток вводится в первый десорбер 4.

В этом третьем примере четвертый газообразный углеводород, извлекаемый из второго адсорбционного устройства 10, может быть прямо выпущен за пределы системы, и третий жидкий углеводород, извлекаемый из устройства 9 для разделения газа и жидкости, может быть прямо выпущен за пределы системы.

(Четвертый пример установки для удаления ртути согласно настоящему изобретению)

На фиг.4 представлен четвертый пример установки для удаления ртути согласно настоящему изобретению, и она соответствует шестому аспекту настоящего изобретения.

В дополнение к установке, представленной на фиг.3, установка из этого примера также включает в себя третье адсорбционное устройство 14. В этой установке третий жидкий углеводород, извлекаемый из первого устройства 9 для разделения газа и жидкости, по трубе 11 вводится в третье адсорбционное устройство 14, в котором адсорбцией удаляется элементарная ртуть и получается четвертый жидкий углеводород.

В качестве третьего адсорбционного устройства 14 для жидкого углеводорода может быть использовано любое устройство, если только оно обладает способностью удалять адсорбцией ртутный компонент из жидкого углеводорода. В частности, может быть использовано такое устройство, какое использовалось в качестве упомянутых выше первого и второго адсорбционных устройств 7 и 10 для газообразного углеводорода. В этом случае условиями адсорбции являются следующие: небольшая скорость поступательного движения по сравнению со случаем газообразного углеводорода, которая, в частности, составляет от 0,1 до 5,0 см/с, предпочтительно, чтобы она была от 0,2 до 3,0 см/с. Другими условиями адсорбции являются следующие: температура от 0 до 120°С, предпочтительно, чтобы она была от 0 до 80°, и избыточное давление от 0,01 до 2,00 МПа, предпочтительно, чтобы оно было от 0,05 до 1,00 МПа.

Четвертый жидкий углеводород, извлекаемый из третьего адсорбционного устройства 14 через трубу 15, почти не содержит элементарной ртути, так что он является восстановленным продуктом.

(Пятый пример установки для удаления ртути согласно настоящему изобретению)

На фиг.5 представлен пятый пример установки для удаления ртути согласно настоящему изобретению, и она соответствует восьмому и девятому аспектам настоящего изобретения.

В дополнение к установке, представленной на фиг.1, установка из этого примера также включает в себя второй десорбер 16 до преобразовательного устройства 2 в качестве устройства для предварительного разделения.

В этой установке неочищенный жидкий углеводород вводится во второй десорбер 16 по трубе 17, и в это же самое время второй десорбирующий газ вводится по трубе 18 во второй десорбер 16. В качестве второго десорбера 16, как и первого десорбера 4, может быть использована такая же насадочная колонна, какая описана выше.

Рабочие условия второго десорбера 16 могут быть такими же, как рабочие условия, описанные для вышеупомянутого первого десорбера 4.

Во втором десорбере 16 неочищенный жидкий углеводород и второй десорбирующий газ приводятся в противоточный контакт, так что элементарная ртуть из ртутного соединения, имеющегося в неочищенном жидком углеводороде, перемещается во второй десорбирующий газ, а второй десорбирующий газ, содержащий элементарную ртуть, извлекается через трубу 19 в качестве пятого газообразного углеводорода и выпускается за пределы системы.

Кроме того, неочищенный жидкий углеводород, в котором количество элементарной ртути уменьшено, а ртутное соединение составляет значительную часть ртутного компонента, извлекается через трубу 20 в качестве пятого жидкого углеводорода. Этот пятый жидкий углеводород вводится в преобразовательное устройство 2, и в нем ртутное соединение превращается в элементарную ртуть.

В этом примере второй десорбер 16 используется в качестве устройства для предварительного разделения, при этом дистилляционное устройство, такое как дистилляционная колонна, может быть использовано в качестве еще одного устройства для предварительного разделения, в результате чего элементарная ртуть заранее отделяется от неочищенного жидкого углеводорода и перемещается в пятый газообразный углеводород.

(Шестой пример установки для удаления ртути согласно настоящему изобретению)

На фиг.6 представлен шестой пример установки для удаления ртути согласно настоящему изобретению, и она соответствует десятому и одиннадцатому аспектам настоящего изобретения.

В дополнение к установке, представленной на фиг.5, установка из этого примера также включает в себя четвертое адсорбционное устройство 21 после второго десорбера 16. В этой установке пятый газообразный углерод, извлекаемый из второго десорбера 16, в котором количество элементарной ртути является большим, вводится по трубе 19 в четвертое адсорбционное устройство 21, в котором элементарная ртуть удаляется из него адсорбцией, а шестой газообразный углеводород, в котором количество элементарной ртути является небольшим, извлекается через трубу 22. В дополнение к этому этот шестой газообразный углеводород повторно используется в качестве первого десорбирующего газа для первого десорбера 4.

В качестве четвертого адсорбционного устройства 21 может быть использована такая же адсорбционная колонна, какая использована в упомянутых выше первом, втором и третьем адсорбционных устройствах 7, 10 и 14, и могут быть использованы такие же условия адсорбции, как для первого адсорбционного устройства 7.

Шестой газообразный углеводород, извлекаемый из четвертого адсорбционного устройства 21, почти не содержит элементарной ртути, так что он эффективно используется в качестве первого десорбирующего газа.

В данном случае можно не использовать шестой газообразный углеводород в качестве шестого углеводорода, а прямо выпускать его за пределы системы.

(Седьмой пример установки для удаления ртути согласно настоящему изобретению)

На фиг.7 представлен седьмой пример установки для удаления ртути согласно настоящему изобретению, и она соответствует двенадцатому и тринадцатому аспектам настоящего изобретения.

В дополнение к установке, представленной на фиг.6, установка из этого примера также включает в себя второе устройство 23 для разделения газа и жидкости после второго десорбера 16 и пятое адсорбционное устройство 24 после этого второго устройства 23 для разделения газа и жидкости.

В частности, второе устройство 23 для разделения газа и жидкости может быть холодильником. В это второе устройство 23 для разделения газа и жидкости пятый газообразный углеводород вводится и затем охлаждается до температуры от 40 до 60°С, а углеводород из пятого газообразного углеводорода, точка кипения которого является относительно высокой, конденсируется, так что сжижается, а после этого извлекается через трубу 25 в качестве седьмого жидкого углеводорода. Кроме того, углеводород в пятом газообразном углеводороде, точка кипения которого является низкой, извлекается через трубу 25 из второго устройства 23 для разделения газа и жидкости в качестве седьмого газообразного углеводорода. Вследствие такого разделения газа и жидкости часть элементарной ртути, содержащейся в пятом газообразном углеводороде, перемещается в шестой жидкий углеводород, тогда как остаток перемещается в седьмой газообразный углеводород.

Этот седьмой газообразный углеводород вводится по трубе 26 в пятое адсорбционное устройство 24. Пятое адсорбционное устройство 24 может быть упомянутой выше адсорбционной колонной, которая заполнена таким же адсорбентом, какой описан выше, и в нем элементарная ртуть удаляется адсорбцией из седьмого газообразного углеводорода, и получается восьмой газообразный углеводород, в котором количество элементарной ртути уменьшено. Условия адсорбции в пятом адсорбционном устройстве 24 могут быть такими же, как условия в первом адсорбционном устройстве 7.

Восьмой газообразный углеводород, получаемый в пятом адсорбционном устройстве 24, может быть прямо выпущен за пределы системы или, как показано на чертеже, восьмой газообразный углеводород может быть введен по трубе 27 в первый десорбер 4 и использован в качестве первого десорбирующего газа.

(Восьмой пример установки для удаления ртути согласно настоящему изобретению)

На фиг.8 представлен восьмой пример установки для удаления ртути согласно настоящему изобретению, и она соответствует четырнадцатому и пятнадцатому аспектам настоящего изобретения.

В дополнение к установке, представленной на фиг.7, установка из этого примера также включает в себя шестое адсорбционное устройство 28. В этой установке шестой жидкий углеводород вводится из второго устройства 23 для разделения газа и жидкости по трубе 25 в шестое адсорбционное устройство 28, в котором количество элементарной ртути в нем снижается, а седьмой жидкий углеводород извлекается через трубу 29 в качестве продукта. В качестве шестого адсорбционного устройства 28 может быть использована такая же адсорбционная колонна, какая использована в качестве упомянутого выше адсорбционного устройства, и могут быть использованы такие же условия адсорбции, как для третьего адсорбционного устройства 14.

Кроме того, в этом примере первый газообразный углеводород, извлекаемый из первого десорбера 4, вводится во второй десорбер 16 по трубе 30 в качестве второго десорбирующего газа. Однако нет необходимости направлять первый газообразный углеводород в качестве второго десорбирующего газа, а он может быть прямо использован в качестве топливного газа или выпущен за пределы системы после удаления из него, если это необходимо, элементарной ртути из него с помощью процесса адсорбции.

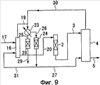
(Девятый пример установки для удаления ртути согласно настоящему изобретению)

На фиг.9 представлен девятый пример установки для удаления ртути согласно настоящему изобретению. В отличие от установки, представленной на фиг.8, в установке из этого примера восьмой газообразный углеводород, который почти не содержит ртутного компонента и извлекается из пятого адсорбционного устройства 24, разделяется на два, один из которых вводится по трубе 27 в первый десорбер 4 и используется в качестве первого десорбирующего газа, а другой из которых вводится по трубе 31 во второй десорбер 16 и используется в качестве второго десорбирующего газа.

Кроме того, первый газообразный углеводород, извлекаемый из первого десорбера 4, вводится по трубе 30 во второе устройство 23 для разделения газа и жидкости и разделяется на газ и жидкость вместе с пятым газообразным углеродом, вводимым по трубе 19 из десорбера 16.

В этой установке осуществляется отпаривание (газовая экстракция) неочищенного жидкого углеводорода восьмым газообразным углеводородом, почти не содержащим ртутного компонента, так что концентрация элементарной ртути существенно снижается в пятом жидком углеводороде, извлекаемом из второго десорбера 16. Поэтому уменьшается опасность превращения элементарной ртути в ионную ртуть в преобразовательном устройстве 2.

ПРИМЕРЫ

Ниже описываются конкретные примеры

(Пример 1)

Путем использования установки, представленной на фиг.3, ртутный компонент удалялся из конденсата природного газа (конденсата из месторождения Эраван, Таиланд), который соответствует неочищенному жидкому углеводороду.

В конденсате природного газа содержание элементарной ртути и ионной ртути составляло соответственно 520 частей на миллиард по массе и 140 частей на миллиард по массе.

В качестве преобразовательного устройства 2 использовалась реакционная колонна, образованная из трубы, изготовленной из нержавеющей стали (японский промышленный стандарт: SUS304), при этом была использована труба диаметром 1 дюйм, а катализатором был MR-14, производимый JGC Corporation. Условия реакции были следующими: температура 200°С, избыточное давление 0,6 МПа и время пребывания неочищенного жидкого углеводорода 25 мин.

В качестве первого десорбера 4 использовалась насадочная колонна. Эта насадочная колонна представляла собой колонну диаметром 1 дюйм и длиной 250 мм, которая была заполнена насадками Goodloe (зарегистрированный товарный знак) в качестве заполнителя до достижения высоты заполнения 200 мм. Насадка Goodloe (зарегистрированный товарный знак) относится к наполнителю типа сетки-коагулятора.

Условия отпаривания были следующими: температура 100°С, избыточное давление 0,05 МПа, скорость подачи первого жидкого углеводорода 5900 кг/м2·ч, скорость подачи первого десорбирующего газа 1800 кг/м2·ч и отношение потоков газа и жидкости 0,31 кг-Г/кг-Ж.

В качестве первого десорбирующего газа использовался четвертый газообразный углеводород из второго адсорбционного устройства 10.

В качестве устройства 9 для разделения газа и жидкости использовался серийно выпускаемый конденсатор, а температура охлаждения первого газообразного углеводорода была 40°С.

Кроме того, в качестве второго адсорбционного устройства 10 использовалась адсорбционная колонна. Эта адсорбционная колонна представляла собой колонну, изготовленную из нержавеющей стали (японский промышленный стандарт: SUS304), которая была заполнена MR-3, производимым JGC Corporation, в качестве адсорбента до достижения высоты заполнения 250 мм.

Условия адсорбции во втором адсорбционном устройстве 10 были следующими: температура 40°С, избыточное давление 0,02 МПа и скорость поступательного движения газа 0,2 м/с.

При использовании рабочих условий, описанных выше, упомянутый выше конденсат природного газа подавался в преобразовательное устройство 2; поэтому концентрация ртутного компонента во втором жидком углеводороде, извлекаемом из первого десорбера 4, составляла 2,1 часть на миллиард по массе. Этот второй жидкий углеводород мог быть использован как продукт.

(Сравнительный пример)

В отличие от примера 1 конденсат природного газа, которым был представлен неочищенный жидкий углеводород, подавался не в преобразовательное устройство 2, а прямо в первый десорбер 4; поэтому концентрация ртутного компонента во втором жидком углеводороде, извлекаемом из первого десорбера 4, становилась равной 147 частям на миллиард по массе.

(Пример 2)

Из неочищенного жидкого углеводорода ртуть удалялась путем использования установки, представленной на фиг.4.

В качестве неочищенного жидкого углеводорода использовался конденсат природного газа, использованный в примере 1.

Кроме того, в качестве преобразовательного устройства 2, первого десорбера 4, первого устройства 9 для разделения газа и жидкости и второго адсорбционного устройства 10 использовались такие же устройства, какие были использованы в примере 1, и рабочие условия каждого устройства были такими же.

В качестве третьего адсорбционного устройства 14 была использована адсорбционная колонна. Такая адсорбционная колонна представляла собой колонну, образованную из трубы, изготовленной из нержавеющей стали (японский промышленный стандарт: SUS304), с внутренним диаметром 20 мм и длиной 400 мм, которая была заполнена MR-3, производимым JGC Corporation, в качестве адсорбента до достижения высоты заполнения 250 мм.

Условия адсорбции в третьем адсорбционном устройстве 14 были следующими: температура 40°С, избыточное давление 9,5 МПа и скорость поступательного движения жидкости 0,5 см/с.

В результате второй жидкий углеводород из первого десорбера 4 и четвертый жидкий углеводород из третьего адсорбционного устройства 14 могли быть извлечены как продукты, а концентрация ртутного компонента в смеси их составляла 1,6 частей на миллиард по массе.

(Пример 3)

Из неочищенного жидкого углеводорода ртуть удалялась путем использования установки, представленной на фиг.8.

В качестве неочищенного жидкого углеводорода использовался конденсат природного газа, в котором содержание элементарной ртути было 2140 частей на миллиард по массе, а содержание ионной ртути было 300 частей на миллиард по массе.

В качестве второго десорбера 16 и первого десорбера 4 использовались насадочные колонны.

Такая насадочная колонна представляла собой колонну диаметром 1 дюйм и длиной 250 мм, которая была заполнена насадками Goodloe (зарегистрированный товарный знак) в качестве заполнителя до достижения высоты заполнения 200 мм.

Условия отпаривания были следующими: температура 100°С, избыточное давление 0,05 МПа, скорость подачи первого жидкого углеводорода 2000 кг/м2·ч, скорость подачи первого десорбирующего газа 3660 кг/м2·ч, отношение потоков газа и жидкости в первом десорбере 4 составляло 1,83 кг-Г/кг-Ж, скорость подачи неочищенного жидкого углеводорода 2100 кг/м2·ч, скорость подачи второго десорбирующего газа 3900 кг/м2·ч и отношение потоков газа и жидкости во втором десорбере 16 было 1,86 кг-Г/кг-Ж.

В качестве преобразовательного устройства 2 использовалась реакционная колонна, образованная из трубы, изготовленной из нержавеющей стали (японский промышленный стандарт: SUS304), при этом диаметр трубы был 1 дюйм, а в качестве катализатора использовался MR-14, производимый JGC Corporation, в количестве 20 мл. Условия реакции были следующими: температура 200°С, избыточное давление 0,6 МПа и время пребывания пятого жидкого углеводорода 25 мин.

В качестве пятого адсорбционного устройства 24 использовалась адсорбционная колонна. Такая адсорбционная колонна представляла собой колонну, изготовленную из нержавеющей стали (японский промышленный стандарт: SUS304), с внутренним диаметром 20 мм и длиной 400 мм, которая была заполнена MR-3, производимым JGC Corporation, в качестве адсорбента до достижения высоты заполнения 250 мм. Условия адсорбции в пятом адсорбционном устройстве 24 были следующими: температура 20°С, избыточное давление 0,01 МПа и скорость поступательного движения газа 0,2 м/с.

В качестве шестого адсорбционного устройства 28 использовалась адсорбционная колонна. Такая адсорбционная колонна представляла собой колонну, изготовленную из нержавеющей стали (японский промышленный стандарт: SUS304), с внутренним диаметром 20 мм и длиной 400 мм, которая была заполнена MR-3, производимым JGC Corporation, в качестве адсорбента до достижения высоты заполнения 250 мм.

Условия адсорбции в шестом адсорбционном устройстве 28 были следующими: температура 30°С, избыточное давление 0,01 МПа и скорость поступательного движения жидкости 0,5 см/с.

В качестве второго устройства 23 для разделения газа и жидкости использовался конденсатор, а рабочие условия были следующими: температура охлаждения 30°С и температура протекающего газа 100°С.

В результате количество элементарной ртути и количество ионной ртути в пятом жидком углеводороде было соответственно 174 части на миллиард по массе и 314 частей на миллиард по массе. Кроме того, количество элементарной ртути и количество ионной ртути в первом жидком углеводороде было соответственно 404 части на миллиард по массе и 1,6 частей на миллиард по массе. В дополнение к этому количество элементарной ртути и количество ионной ртути в смеси второго жидкого углеводорода и седьмого жидкого углеводорода, которая становилась конечным продуктом, было соответственно 0,6 частей на миллиард по массе и 1,7 частей на миллиард по массе.

В установке для удаления ртути согласно настоящему изобретению устройство, в котором удаляется ртутный компонент, содержащийся в жидком углеводороде, таком как сырая нефть или конденсат природного газа, может быть недорогим, так что настоящее изобретение является промышленно применимым.

Формула изобретения

1. Установка для удаления ртути из жидкого углеводорода, содержащая:
каталитическую колонну, которая заполнена твердым катализатором, в которой ртутный компонент в неочищенном жидком углеводороде превращается в элементарную ртуть с целью получения первого жидкого углеводорода, содержащего элементарную ртуть;
первый десорбер, в котором первый жидкий углеводород приводится в противоточный контакт с первым десорбирующим газом, в результате чего элементарная ртуть перемещается из первого жидкого углеводорода в первый десорбирующий газ с целью получения второго жидкого углеводорода, в котором количество элементарной ртути снижено, и первого газообразного углеводорода, содержащего элементарную ртуть, и устройство для предварительного разделения, предусмотренное до каталитической колонны, которая заполнена твердым катализатором, в котором неочищенный жидкий углеводород разделяется на пятый газообразный углеводород, в котором ртутный компонент находится в высокой концентрации, и пятый жидкий углеводород, в котором ртутный компонент находится в низкой концентрации, при этом пятый жидкий углеводород вводится в каталитическую колонну.

2. Установка для удаления ртути из жидкого углеводорода по п.1, дополнительно содержащая первое адсорбционное устройство, в котором адсорбцией удаляется элементарная ртуть из первого газообразного углеводорода с целью получения второго газообразного углеводорода.

3. Установка для удаления ртути из жидкого углеводорода по п.2, в которой второй газообразный углеводород используется в качестве первого десорбирующего газа.

4. Установка для удаления ртути из жидкого углеводорода по п.1, дополнительно содержащая:
первое устройство для разделения жидкости и газа, в котором первый газообразный углеводород охлаждается с тем, чтобы быть разделенным на третий газообразный углеводород и третий жидкий углеводород; и
второе адсорбционное устройство, в котором адсорбцией удаляется элементарная ртуть из третьего газообразного углеводорода с целью получения четвертого газообразного углеводорода.

5. Установка для удаления ртути из жидкого углеводорода по п.4, в которой четвертый газообразный углеводород используется в качестве первого десорбирующего газа.

6. Установка для удаления ртути из жидкого углеводорода по п.4, дополнительно содержащая третье адсорбционное устройство, в котором адсорбцией удаляется элементарная ртуть из третьего жидкого углеводорода с целью получения четвертого жидкого углеводорода.

7. Установка для удаления ртути из жидкого углеводорода по п.4, в которой третий жидкий углеводород вводится в первый десорбер вместе с первым жидким углеводородом.

8. Установка для удаления ртути из жидкого углеводорода по п.1, в которой устройство для предварительного разделения представляет собой второй десорбер, в котором неочищенный жидкий углеводород приводится в противоточный контакт с первым газообразным углеводородом с тем, чтобы быть разделенным на пятый газообразный углеводород и пятый жидкий углеводород.

9. Установка для удаления ртути из жидкого углеводорода по п.1, дополнительно содержащая четвертое адсорбционное устройство, в котором адсорбцией удаляется ртутный компонент из пятого газообразного углеводорода с целью получения шестого газообразного углеводорода.

10. Установка для удаления ртути из жидкого углеводорода по п.9, в которой шестой газообразный углеводород используется в качестве первого десорбирующего газа.

11. Установка для удаления ртути из жидкого углеводорода по п.1, дополнительно содержащая:
второе устройство для разделения газа и жидкости, в котором пятый газообразный углеводород охлаждается с целью разделения на седьмой газообразный углеводород и шестой жидкий углеводород; и пятое адсорбционное устройство, в котором адсорбцией удаляется ртутный компонент из седьмого газообразного углеводорода с целью получения восьмого газообразного углеводорода.

12. Установка для удаления ртути из жидкого углеводорода по п.11, в которой восьмой газообразный углеводород используется в качестве первого десорбирующего газа.

13. Установка для удаления ртути из жидкого углеводорода по п.11, дополнительно содержащая шестое адсорбционное устройство, в котором адсорбцией удаляется ртутный компонент из шестого жидкого углеводорода с целью получения седьмого жидкого углеводорода.

РИСУНКИ

Categories: BD_2389000-2389999