|
|
(21), (22) Заявка: 2008125131/09, 20.06.2008
(24) Дата начала отсчета срока действия патента:
20.06.2008
(30) Конвенционный приоритет:
19.09.2007 JP 2007-242059
(43) Дата публикации заявки: 27.12.2009
(46) Опубликовано: 10.05.2010
(56) Список документов, цитированных в отчете о поиске:
GB 2059657 А, 23.04.1981. SU 1617431 A, 30.12.1980. US 5867111 А, 02.02.1999. JP 09-251820 A, 22.09.1997.
Адрес для переписки:
129090, Москва, ул. Б.Спасская, 25, стр.3, ООО “Юридическая фирма Городисский и Партнеры”, пат.пов. Ю.Д.Кузнецову, рег. 595
|
(72) Автор(ы):
ЯМАУТИ Казуто (JP), МУРАЯМА Ясунори (JP), ТАНАКА Садахико (JP), ТАКИЗАВА Кейтаро (JP), ЯМАНОУЭ Коуити (JP)
(73) Патентообладатель(и):
МИЦУБИСИ ДЗИДОСЯ КОГИО КАБУСИКИ КАЙСЯ (JP), ВИСТЕОН ДЖАПАН, ЛТД. (JP)
|
(54) СЕНСОРНЫЙ ПЕРЕКЛЮЧАТЕЛЬ ЭЛЕКТРОЛЮМИНЕСЦЕНТНОГО ИЗЛУЧЕНИЯ
(57) Реферат:
Изобретение относится к области электротехники. Сенсорный переключатель ЭЛ излучения включает в себя первые электроды, один второй электрод, расположенный напротив первых электродов, и ЭЛ слои, каждый из которых размещен между соответствующим одним из первых электродов и вторым электродом. Возбудитель излучения света подает напряжение возбуждения между первыми и вторым электродами, заставляющее ЭЛ слои излучать свет. Генератор сигнала хронирования генерирует сигнал хронирования для управления возбудителем излучения света, в результате чего подача напряжения возбуждения прекращается с заранее определенными интервалами. Для каждого первого электрода предусмотрены блоки определения прикосновения. Каждый блок определения прикосновения включает в себя схему обратной связи для подачи тока на соответствующий первый электрод, в результате чего потенциалы первого и второго электродов выравниваются, и обнаруживает контакт тела человека с соответствующим первым электродом на основании работы схемы обратной связи, в то время как подача напряжения возбуждения прекращается. Технический результат – повышение точности обнаружения прикосновения к одному из электродов. 1 з.п. ф-лы, 5 ил.
ОБЛАСТЬ ПРИМЕНЕНИЯ ИЗОБРЕТЕНИЯ
Данное изобретение относится к сенсорным переключателям ЭЛ (электролюминесцентного) излучения, использующим ЭЛ совместно с сенсорным переключателем, и, в частности, к сенсорному переключателю ЭЛ излучения, снабженному совокупностью электродов обнаружения прикосновения.
ОПИСАНИЕ УРОВНЯ ТЕХНИКИ
Из уровня техники известны сенсорные переключатели, снабженные проводящими электродами для обнаружения контакта или близости части тела человека с электродами. В таких сенсорных переключателях электрод действует как емкостной сенсор и операция включения/выключения сенсорного переключателя обнаруживается на основании изменения импеданса (электростатической емкости) электрода, обусловленного контактом тела человека с электродом.
Также известны сенсорные переключатели ЭЛ излучения, в которых сенсорный переключатель объединен с органическим или неорганическим ЭЛ устройством для излучения света находящимся в нем фосфором, благодаря чему свет может излучаться электродом при обнаружении контакта тела человека с электродом. Сенсорный переключатель такого типа раскрыт, например, в патентной заявке Японии H05-135654, не прошедшей экспертизу (ниже именуемой Патентным документом 1).
На фиг.3 показан схематический вид в разрезе иллюстративного примера тела сенсорного переключателя, раскрытого в Патентном документе 1. Согласно фиг.3 тело сенсорного переключателя имеет прозрачную электрически изолирующую подложку 2, прозрачный электрод 5, сформированный на поверхности (верхней поверхности) подложки 2, и прозрачную изолирующую пленку 6, покрывающую верхнюю поверхность электрода 5 и образующую сенсорную поверхность.
Кроме того, ЭЛ слой 1 сформирован на обратной поверхности (нижней поверхности) прозрачной изолирующей подложки 2. ЭЛ слой 1 сформирован путем последовательного наслоения со стороны подложки вниз прозрачного электрода 1a, фосфорного слоя 1b, изолирующего слоя 1c и заднего электрода 1d. При подаче напряжения переменного тока между двумя электродами 1a и 1d ЭЛ слой 1 излучает свет.
Излученный свет распространяется через прозрачный электрод 1a, прозрачную изолирующую подложку 2, прозрачный электрод 5 обнаружения прикосновения и прозрачную изолирующую пленку 6 за пределы сенсорного переключателя, что позволяет оператору легко определить положение прозрачной изолирующей пленки 6 с помощью излучаемого света и коснуться переключателя пальцем. Когда оператор касается пальцем прозрачной изолирующей пленки 6, схема определения прикосновения, не показанная, подключенная к прозрачному электроду 5 обнаружения прикосновения, обнаруживает изменение импеданса или емкости и принимает решение, что оператор касается прозрачной изолирующей пленки 6. На основании решения может выполняться управление включением/выключением устройства, подключенного к схеме определения прикосновения.
Однако этот сенсорный переключатель, по существу, требует наличия пары электродов 1a и 1d для запуска излучения света ЭЛ слоем 1, а также наличия прозрачного электрода 5 обнаружения прикосновения. Это затрудняет уменьшение толщины сенсорного переключателя, а также ввиду большого количества электродных слоев приводит к увеличению стоимости.
В порядке решения этой проблемы в японском патенте 3284259 (ниже именуемом Патентным документом 2) раскрыт сенсорный переключатель ЭЛ излучения, в котором прозрачный электрод обнаружения прикосновения и электрод возбуждения ЭЛ объединены в один общий электрод, что позволяет уменьшить толщину сенсорного переключателя.
На фиг.4 схематически представлена конфигурация сенсорного переключателя ЭЛ излучения, раскрытого в Патентном документе 2. Согласно фиг.4 тело переключателя 10 сенсорного переключателя включает в себя ЭЛ слой 1, который представляет собой слоистую структуру, имеющую фосфорный слой 1b и изолирующий слой 1c, проложенную между прозрачным электродом (поверхностным электродом) 1a и задним электродом 1d. ЭЛ слой 1 сформирован на изолирующей подложке 3 и покрыт прозрачной изолирующей пленкой 6. Прозрачный электрод 1a действует как прозрачный электрод обнаружения прикосновения и электрод возбуждения ЭЛ.
Кроме того, к телу переключателя 10 подключены схема 100 определения прикосновения и схема 200 возбуждения ЭЛ параллельно друг другу. Схема 100 определения прикосновения обнаруживает изменение потенциала прозрачного электрода 1a, чтобы таким образом обнаруживать контакт части тела оператора с прозрачной изолирующей пленкой 6. Схема 200 возбуждения ЭЛ выдает напряжение переменного тока на основании потенциала прозрачного электрода 1a, заставляющее ЭЛ слой 1 излучать свет.
Тело переключателя 10 дополнительно снабжено схемой 300 управления возбуждением помимо схемы 100 определения прикосновения и схемы 200 возбуждения ЭЛ. Схема 100 определения прикосновения действует в соответствии с сигналом управления от схемы 300 управления возбуждением. Кроме того, схема 100 определения прикосновения способна обнаруживать контакт пальца оператора с прозрачной изолирующей пленкой 6 на основании изменения разности между потенциалом VA прозрачного электрода 1a и потенциалом заземления VG. Когда схема 100 определения прикосновения обнаруживает прикосновение оператора к прозрачной изолирующей пленке 6, схема 300 управления возбуждением запускает схему 200 возбуждения ЭЛ для создания переменного электрического поля между электродами 1a и 1d, тем самым управляя излучением света ЭЛ слоем 1.
Сенсорные переключатели, подобные вышеописанным, удобно накладывать на панель управления устройства (например, аудиосистемы или кондиционера), установленного в салоне автомобиля. Однако конфигурация, раскрытая в Патентном документе 1, не позволяет уменьшить толщину сенсорного переключателя, и, соответственно, раскрытый сенсорный переключатель не подходит для использования в панели управления, например, аудиосистемы или кондиционера автомобиля. Согласно Патентному документу 2 проблем не возникает, если используемый прозрачный электрод обнаружения прикосновения (прозрачный электрод 1a) является первым по порядку, но раскрытая конфигурация не позволяет обеспечить эффективное решение в случаях наличия совокупности прозрачных электродов обнаружения прикосновения в одной и той же панели, например панели управления автомобильного устройства.
В частности, в ЭЛ панели, имеющей много независимых областей излучения света (ЭЛ слой 1), задний электрод 1d обычно имеет область, покрывающую все светоизлучающие области, которую, таким образом, можно использовать как общий электрод. Однако, когда ЭЛ панель имеет конфигурацию наподобие раскрытой в Патентном документе 2, в результате чего схема возбуждения ЭЛ подключена к прозрачному электроду 1a и заднему электроду 1d, что позволяет ей действовать на основании потенциала прозрачного электрода 1a, служащего также прозрачным электродом обнаружения прикосновения, т.е. потенциал заднего электрода 1d колеблется относительно потенциала заземления, существует большая электростатическая емкость между прозрачным электродом 1a, который образует независимую область излучения света, и задним электродом 1d. Следовательно, когда оператор касается одного из множественных прозрачных электродов обнаружения прикосновения, прикосновение регистрируется относительно всех переключателей одновременно (см. фиг.5).
СУЩНОСТЬ ИЗОБРЕТЕНИЯ
Согласно аспекту настоящего изобретения предусмотрен сенсорный переключатель ЭЛ излучения, содержащий совокупность первых электродов, пропускающих свет; второй электрод, расположенный напротив совокупности первых электродов, причем второй электрод действует как единый электрод, связанный с совокупностью первых электродов; совокупность ЭЛ слоев, каждый из которых помещен между соответствующим одним из первых электродов и вторым электродом, причем каждый из ЭЛ слоев является слоистой структурой, включающей в себя фосфорный слой и электрически изолирующий слой; средство возбуждения излучения света для подачи напряжения возбуждения между каждым из первых электродов и вторым электродом, заставляющего ЭЛ слои излучать свет; средство генерации сигнала хронирования для генерации сигнала хронирования для управления средством возбуждения излучения света, в соответствии с которым подача напряжения возбуждения прекращается с предварительно определенными интервалами, и средство определения прикосновения, обеспеченное для каждого из первых электродов, причем каждое из средств определения прикосновения включает в себя схему обратной связи, которая подает электрический ток на соответствующий один из первых электродов, в результате чего потенциалы соответствующего первого электрода и второго электрода выравниваются, и каждое из средств определения прикосновения обнаруживает контакт тела человека с соответствующим первым электродом на основании действия схемы обратной связи, в то время как подача напряжения возбуждения средством возбуждения излучения света прекращается в соответствии с сигналом хронирования.
КРАТКОЕ ОПИСАНИЕ ЧЕРТЕЖЕЙ
Настоящее изобретение можно лучше понять, обратившись к приведенному здесь подробному описанию совместно с чертежами, служащими исключительно для иллюстрации и, таким образом, не ограничивающими настоящее изобретение, в которых:
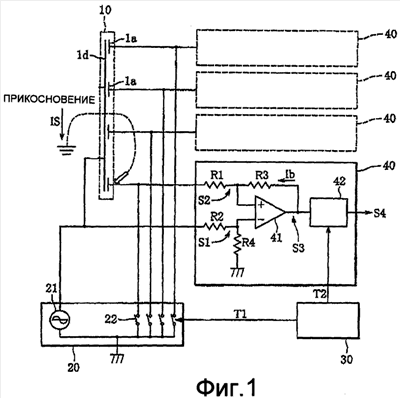
фиг.1 – конфигурация сенсорного переключателя ЭЛ излучения согласно настоящему изобретению;
фиг.2 – временная диаграмма, демонстрирующая переход сигналов хронирования и выходного сигнала схемы дифференциального усилителя, используемых сенсорным переключателем ЭЛ излучения согласно настоящему изобретению;
фиг.3 – вид в разрезе тела переключателя традиционного сенсорного переключателя ЭЛ излучения;
фиг.4 – конфигурация другого традиционного сенсорного переключателя ЭЛ излучения, и
фиг.5 иллюстрирует проблему, связанную с традиционным переключателем.
ПОДРОБНОЕ ОПИСАНИЕ ИЗОБРЕТЕНИЯ
Предпочтительный вариант осуществления настоящего изобретения описан ниже со ссылкой на прилагаемые чертежи.
На фиг.1 показана системная конфигурация сенсорного переключателя ЭЛ излучения согласно настоящему изобретению.
Согласно фиг.1 сенсорный переключатель ЭЛ излучения согласно варианту осуществления содержит тело переключателя 10, возбудитель ЭЛ (средство возбуждения излучения света) 20, генератор сигнала хронирования (средство генерации сигнала хронирования) 30 и детекторы (средство определения прикосновения) 40.
Наподобие тела переключателя 10 традиционного сенсорного переключателя, показанного на фиг.4, тело переключателя 10 содержит ЭЛ слой 1, который представляет собой слоистую структуру, образованную фосфорным слоем 1b и изолирующим слоем 1c, размещенными между прозрачным поверхностным электродом (первым электродом) 1a и задним электродом (вторым электродом) 1d, и прозрачной изолирующей пленкой 6, сформированной поверх ЭЛ слоя 1. Поверхностный электрод 1a служит как прозрачный электрод обнаружения прикосновения, так и электрод возбуждения ЭЛ. В частности, тело переключателя 10 согласно варианту осуществления имеет вид панели, снабженной множественными прозрачными электродами обнаружения прикосновения. Иными словами, множественные поверхностные электроды 1a связаны с единым задним электродом 1d. Таким образом, ЭЛ слой 1 сформирован относительно каждого из поверхностных электродов 1a.
Возбудитель 20 ЭЛ включает в себя источник 21 питания переменного тока, выдающий, например, синусоидальное напряжение 200 В частотой 5 кГц, и переключающие элементы 22. Возбудитель ЭЛ 20 способен подавать напряжение возбуждения между задним электродом 1d и каждым поверхностным электродом 1a, заставляющее соответствующий ЭЛ слой 1 излучать свет.
Каждый переключающий элемент 22 вставлен в цепь, соединяющую источник 21 питания переменного тока и соответствующий поверхностный электрод 1a, для размыкания и замыкания цепи. В соответствии с внешним требованием (например, при использовании в качестве не показанного выключателя ночного освещения на автомобиле) возбудитель 20 ЭЛ включает или отключает переключающий элемент 22, подключенный к поверхностному электроду 1a, связанному с соответствующим ЭЛ слоем. Операция включения/выключения каждого переключающего элемента 22 также управляется сигналом хронирования T1, периодически поступающим от генератора 30 сигнала хронирования. Таким образом, несмотря на то что включение переключающих элементов 22 производится в соответствии с внешними требованиями, элементы 22 периодически отключаются в соответствии с сигналом хронирования T1.
Для каждого из поверхностных электродов 1a предусмотрен детектор 40, способный обнаруживать контакт части тела человека с соответствующим поверхностным электродом 1a. В частности, детектор 40 определяет на основании входного сигнала (входного напряжения) S2 от поверхностного электрода 1a и входного сигнала (входного напряжения) S1 от заднего электрода 1d, контактирует ли соответствующий поверхностный электрод 1a с телом человека. Каждый детектор 40 содержит схему дифференциального усилителя (схему обратной связи), включающую в себя резисторы R1-R4 и операционный усилитель 41, и схему определения 42. Значения сопротивления резисторов R1-R4 заданы так, чтобы удовлетворять соотношениям, указанным следующими выражениями (1) и (2):
R1=R2 (1),
R3=R4 (2).
Когда переключающий элемент 22 включен и, таким образом, соответствующий ЭЛ слой излучает свет, сторона ввода S2 заземлена и напряжение источника питания переменного тока 21 поступает только на сторону ввода S1 вследствие включенного состояния переключающего элемента 22.
На фиг.2 показана временная диаграмма, демонстрирующая переход сигналов хронирования T1 и T2 и выходного сигнала S3 схемы дифференциального усилителя (выходного сигнала операционного усилителя 41). При подаче напряжения от источника питания переменного тока 21 выходной сигнал (выходное напряжение) S3 операционного усилителя 41 имеет большую амплитуду, соответствующую напряжению источника питания переменного тока 21, как показано на фиг.2, причем значение амплитуды задается следующим выражением (3):
S3=(S2-S1)R3/R1 (3).
Генератор 30 сигнала хронирования выдает в качестве сигнала хронирования T1 сигнал L (сигнал отключения), который возникает с интервалами ta и длится в течение периода tb. Каждый переключающий элемент 22 способен отключаться (размыкаться) при подаче сигнала L (сигнала отключения) от генератора 30 сигнала хронирования. Предпочтительно, интервал ta и период выключения tb сигнала хронирования T1 заданы равными около 50 мс и 2 мс соответственно, но задание интервала ta и периода выключения tb не ограничивается этими значениями, и эти величины можно задавать, при необходимости, таким образом, чтобы выполнялось соотношение tb
При выводе L сигнала (в течение периода выключения) задний электрод 1d и поверхностный электрод 1a тела переключателя 10 подключены к большой электростатической емкости, и, соответственно, напряжение на заднем электроде 1d и напряжение на поверхностном электроде 1a оказываются равными напряжению источника питания переменного тока 21. Поэтому напряжение выходного сигнала S3 схемы дифференциального усилителя равно 0 В, когда переключающий элемент 22 выключен.
Согласно фиг.2 период, в течение которого выходной сигнал S3 остается равным 0 В, равен периоду tb, в течение которого сигнал хронирования T1 остается низким (сигнал L), но показан увеличенным для простоты восприятия, что указано пунктирными линиями на фигуре. Сигнал хронирования T2 показан в той же временной шкале, что и выходной сигнал S3.
Когда оператор прикасается к поверхностному электроду 1a, ток заземления IS течет через оператора. Соответственно, потенциал поверхностного электрода 1a получает тенденцию к снижению, что увеличивает разность потенциалов между входными сигналами S1 и S2. Однако операционный усилитель 41 выдает через резистор R3 ток обратной связи Ib, компенсирующий разность потенциалов (воображаемое короткое замыкание операционного усилителя), в результате чего разность потенциалов между сигналами S1 и S2, иными словами, между задним и поверхностным электродами 1d и 1a, приходит в равновесие. По этой причине в это время напряжение выходного сигнала S3, который представляет собой напряжение, генерируемое операционным усилителем 41 для вывода тока обратной связи через резистор R3, пропорционально току заземления IS, текущему через оператора.
Поскольку детектор 40 действует вышеописанным образом, выходной сигнал S3 имеет разные амплитуды в течение периода выключения переключающего элемента 22 в зависимости от того, прикасается ли оператор к поверхностному электроду 1a, что указано сплошной и пунктирной линиями на фиг.2. На основании изменения амплитуды схема определения 42 обнаруживает прикосновение оператора.
Схема определения 42 включает в себя схему детектора, которая не показана, для преобразования амплитуды выходного сигнала S3 в напряжение постоянного тока и сравнивает напряжение постоянного тока с предварительно определенным порогом в моменты роста сигнала хронирования T2, поступающего от генератора 30 сигнала хронирования. Затем схема определения 42 выдает результат сравнения на вывод S4, и этот выходной сигнал используется для управления работой соответствующего автомобильного устройства, подключенного к детектору 40.
Согласно вышеописанному варианту осуществления при выводе сигнала L потенциалы сигналов S1 и S2 поддерживаются равными с помощью тока обратной связи Ib. Кроме того, поскольку резисторы подчиняются соотношениям R1=R2 и
R3=R4, потенциалы заднего и поверхностного электродов 1d и 1a также в итоге выравниваются. Следовательно, электрический ток не течет между задним и поверхностным электродами 1d и 1a вне зависимости от значения электростатической емкости или импеданса, присутствующей(го) между электродами 1d и 1a, и, таким образом, значение электростатической емкости или импеданса никак не влияет на величину выходного сигнала S3, которая изменяется, когда оператор касается поверхностного электрода 1a. Таким образом, значение электростатической емкости или импеданса не влияет на чувствительность детектора для обнаружения прикосновения оператора, и, кроме того, можно исключить взаимное влияние соседних поверхностных электродов 1a тела переключателя 10, вносящих вклад в электростатическую емкость или импеданс.
Как описано выше, сенсорный переключатель ЭЛ излучения согласно варианту осуществления включает в себя множественные поверхностные электроды 1a, каждый из которых действует как электрод обнаружения прикосновения и электрод возбуждения ЭЛ одновременно, и единый (общий) задний электрод 1d. Эта конфигурация позволяет исключить взаимное влияние поверхностных электродов, обусловленное электростатической емкостью или импедансом, присутствующей(им) между каждым поверхностным электродом 1a и задним электродом 1d, а также позволяет точно обнаруживать прикосновение оператора к отдельному поверхностному электроду 1a.
Хотя изобретение было описано таким образом, очевидно, что оно допускает многочисленные изменения. Такие изменения не следует рассматривать как отход от сущности и объема изобретения, и специалисту в данной области техники очевидно, что все подобные изменения подлежат включению в объем прилагаемой формулы изобретения.
Формула изобретения
1. Сенсорный переключатель электролюминесцентного (ЭЛ) излучения, содержащий совокупность первых электродов, пропускающих свет, второй электрод, расположенный напротив совокупности первых электродов, причем второй электрод действует как единый электрод, связанный с совокупностью первых электродов, совокупность ЭЛ слоев, каждый из которых помещен между соответствующим одним из первых электродов и вторым электродом, причем каждый из ЭЛ слоев является слоистой структурой, включающей в себя фосфорный слой и электрически изолирующий слой, средство возбуждения излучения света для подачи напряжения возбуждения между каждым из первых электродов и вторым электродом, заставляющего ЭЛ слои излучать свет, средство генерации сигнала хронирования для генерации сигнала хронирования для управления средством возбуждения излучения света, в соответствии с которым подача напряжения возбуждения прекращается с предварительно определенными интервалами, и средства определения прикосновения, обеспеченные для каждого из первых электродов, причем каждое из средств определения прикосновения включает в себя схему обратной связи, которая подает электрический ток на соответствующий один из первых электродов, в результате чего потенциалы соответствующего первого электрода и второго электрода выравниваются, и каждое из средств определения прикосновения обнаруживает контакт тела человека с соответствующим первым электродом на основании действия схемы обратной связи, в то время как подача напряжения возбуждения средством возбуждения излучения света прекращается в соответствии с сигналом хронирования.
2. Сенсорный переключатель ЭЛ излучения по п.1, в котором схема обратной связи представляет собой схему дифференциального усилителя, включающую в себя операционный усилитель и резисторы, и каждое из средств определения прикосновения обнаруживает контакт тела человека с соответствующим первым электродом на основании выходного напряжения операционного усилителя.
РИСУНКИ
|
|