|
|
(21), (22) Заявка: 2008118488/11, 14.10.2005
(24) Дата начала отсчета срока действия патента:
14.10.2005
(43) Дата публикации заявки: 20.11.2009
(46) Опубликовано: 10.05.2010
(56) Список документов, цитированных в отчете о поиске:
US 2002148144 A1, 17.10.2002. SU 1654036 A1, 07.06.1991. RU 2221161 C2, 10.01.2004. SU 1684114 A2, 15.10.1991.
(85) Дата перевода заявки PCT на национальную фазу:
14.05.2008
(86) Заявка PCT:
SE 2005/001539 20051014
(87) Публикация PCT:
WO 2007/043924 20070419
Адрес для переписки:
101000, Москва, М.Златоустинский пер., 10, кв.15, “ЕВРОМАРКПАТ”, пат.пов. И.А.Веселицкой, рег. 11
|
(72) Автор(ы):
ЭРИКСОН Ханс (SE), УННЕБОК Йоаким (SE), КАРЛССОН Свен-Оке (SE), ФИЛЛА Рено (SE)
(73) Патентообладатель(и):
ВОЛЬВО КОНСТРАКШН ЭКВИПМЕНТ АБ (SE)
|
(54) РАБОЧАЯ МАШИНА И СПОСОБ ЕЕ ЭКСПЛУАТАЦИИ
(57) Реферат:
Изобретение относится к рабочей машине и способу эксплуатации рабочей машины. Рабочая машина (1) включает двигатель (120) внутреннего сгорания и трансмиссию (110), расположенную между двигателем внутреннего сгорания и ведущими колесами. Рабочая машина (1) дополнительно включает, по меньшей мере, один гидравлический насос (100а, 100b, 100с) в гидравлической системе (20) для перемещения рабочего оборудования (2), установленного на рабочей машине, и(или) рулевого управления рабочей машиной. Трансмиссия (110) включает, по меньшей мере, одну электрическую машину (17а, 17b) для приведения в действие или торможения ведущих колес (130) и(или) выработки электроэнергии для, по меньшей мере, одного гидравлического насоса (100а, 100b, 100с). Электрическая машина (17b) расположена между узлом (150) привода и ведущими колесами (130) и между узлом (150) привода и коробки передач (140). Достигается повышение кпд и топливная экономичность. 2 н. и 21 з.п. ф-лы, 5 ил.
Область техники, к которой относится изобретение
Изобретение относится к рабочей машине и способу эксплуатации рабочей машины согласно преамбуле соответствующих независимых пунктов формулы изобретения.
Изобретение применимо в рабочих машинах, относящихся к промышленному строительному оборудованию, в частности колесным погрузчикам. Хотя изобретение описано применительно к колесному погрузчику, оно не ограничено этим конкретным транспортным средством и также может применяться в других тяжелых рабочих машинах, таких как автопоезда, грузовые автомобили и экскаваторы.
Предпосылки создания изобретения
Колесный погрузчик обычно имеет двигатель внутреннего сгорания, трансмиссию и коробку передач для подачи крутящего момента на его ведущие колеса. Коробка передач обеспечивает различные передаточные отношения для изменения скорости транспортного средства и для переключения между направлением движения вперед и назад. Трансмиссия включает гидродинамический трансформатор, расположенный между двигателем внутреннего сгорания и коробкой передач. Гидротрансформатор используют для увеличения крутящего момента во время особо трудоемких технологических операций, таких как наполнение ковша или ускорение колесного погрузчика. Гидротрансформатор способен очень быстро адаптировать выходной крутящий момент к существующим условиям работы. Тем не менее, гидротрансформатор часто имеет очень низкий кпд, который также зависит от существующих условий движения. Кпд может быть повышен, если придать гидротрансформатору блокировочную функцию, которая может использоваться для работы в режиме прямого действия. Тем не менее, поскольку в состоянии блокировки передаточное отношение является фиксированным (1:1), проблема низкого кпд сохраняется при осуществлении технологических операций, в которых такая блокировочная функция не может быть использована.
Помимо подачи крутящего момента на ведущие колеса двигатель внутреннего сгорания должен снабжать энергией гидравлический насос гидравлической системы колесного погрузчика. Такая гидравлическая система используется для осуществления операций подъема и(или) рулевого управления колесным погрузчиком. Для подъема и опускания стрелы, на которой установлен ковш или рабочее оборудование или приспособление другого типа, например вилочные захваты, предусмотрены гидравлические рабочие цилиндры. За счет использования другого гидравлического рабочего цилиндра ковш также можно наклонять или поворачивать. Для поворота колесного погрузчика путем относительного перемещения передней и задней частей корпуса колесного погрузчика предусмотрены дополнительные гидравлические цилиндры, известные как рулевые цилиндры.
С одной стороны, число оборотов двигателя внутреннего сгорания должно быть адаптировано к гидравлическому насосу, а с другой стороны, двигатель внутреннего сгорания должен быть адаптирован к потребности в очень большом крутящем моменте, например, во время наполнения ковша, когда скорость колесного погрузчика близка к нулю. Число оборотов двигателя внутреннего сгорания, заданное гидравлической системой, означает, что колесный погрузчик необходимо застопорить, чтобы адаптировать скорость колесного погрузчика к существующим условиям. Чтобы обеспечить потребности в числе оборотов и крутящем моменте в различных ситуациях, двигатель внутреннего сгорания должен быть рассчитан на излишнюю высокую эффективную мощность, которая не потребляется или потребляется только изредка. Использование двигателя внутреннего сгорания, который имеет слишком большие размеры и к тому же должен приводиться в действие в условиях, когда гидротрансформатор имеет низкий кпд и(или) когда колесный погрузчик должен быть застопорен из-за гидравлической системы, приводит к высокому расходу топлива.
Краткое изложение сущности изобретения
Задачей изобретения является создание рабочей машины упомянутого во вступительной части типа, способной работать с более высоким кпд и меньшим расходом топлива.
Задача решена с помощью рабочей машины, совокупность признаков которой приведена в соответствующем независимом пункте формулы изобретения.
За счет применения трансмиссии, включающей электрическую машину для приведения в действие или торможения ведущих колес и(или) для выработки электроэнергии для гидравлических насосов, может более эффективно использоваться в качестве источника энергии двигатель внутреннего сгорания, что позволяет иметь источник энергии меньших размеров и снижать расход топлива. Например, вместо двигателя внутреннего сгорания гидравлическую систему может по меньшей мере частично приводить в действие электрическая машина. Таким образом, не требуется устанавливать число оборотов двигателя внутреннего сгорания с учетом гидравлических насосов. Электрическая машина может использоваться в качестве тормоза во время торможения колесного погрузчика и в то же время может действовать как генератор для рекуперации энергии. Энергия может непосредственно подаваться в гидравлические схемы или храниться в средстве для аккумулирования электроэнергии, таком как аккумуляторная батарея или конденсатор большой емкости для использования в дальнейшем. Если необходимо большое тяговое усилие, на ведущие колеса может быть подан дополнительный крутящий момент с помощью электрической машины, действующей как электродвигатель, за счет чего уменьшается нужда в гидротрансформаторе.
Кроме того, электрическая машина может использоваться для приведения в действие ведущих колес в обратном направлении. Это значит, что в коробке передач может быть исключена передача заднего хода. Дополнительным преимуществом является то, что электрическая машина может использоваться для взаимной адаптации числа оборотов двигателя внутреннего сгорания и числа оборотов трансмиссии для обеспечения включения и выключения режима прямого действия узла привода, входящего в трансмиссию.
Изобретение также относится к способу эксплуатации рабочей машины, совокупность признаков которого приведена в соответствующем независимом пункте. С помощью такого способа можно оптимизировать размеры и работу двигателя внутреннего сгорания с целью обеспечения минимального расхода топлива.
Дополнительные преимущества и признаки изобретения раскрыты далее в описании и зависимых пунктах формулы изобретения.
Определения.
Термин электрическая машина означает комбинированный электродвигатель и генератор. Электрическая машина может иметь электрический привод для подачи выходного крутящего момента на вал или механический привод для подачи крутящего момента на вал для выработки электроэнергии.
Термин узел привода включает гидравлические муфты как гидродинамические муфты, такие как гидротрансформаторы, так и гидростатические муфты, а также механические муфты. Таким образом, узел привода включает как гидротрансформаторы, способные увеличивать крутящий момент, так и обычные муфты, используемые только для расцепления и прямого действия при передаточном отношении 1:1.
Краткое описание чертежей.
Далее со ссылкой на приложенные чертежи более подробно описаны варианты осуществления изобретения, рассмотренные в качестве примеров.
На чертежах показано:
на фиг.1 – вид сбоку, иллюстрирующий колесный погрузчик, имеющий ковш для погрузочных работ, и гидравлическую систему для управления ковшом и рулевого управления колесным погрузчиком;
на фиг.2 – схематическая иллюстрация гидравлической системы колесного погрузчика;
на фиг.3 – схематическая иллюстрация трансмиссии известного из уровня техники колесного погрузчика;
на фиг.4 – схематическая иллюстрация трансмиссии рабочей машины согласно изобретению;
на фиг.5 – схематическая иллюстрация варианта осуществления трансмиссии рабочей машины согласно изобретению.
Подробное описание предпочтительных вариантов осуществления изобретения
На фиг.1 проиллюстрирован колесный погрузчик 1, имеющий рабочее оборудование 2 в форме ковша 3. Ковш 3 установлен на стреле 4 для подъема и опускания ковша 3, при этом ковш 3 также может быть наклонен или повернут относительно стрелы 4. Колесный погрузчик 1 имеет гидравлическую систему, включающую по меньшей мере один гидравлический насос (на показан) и рабочие цилиндры 5а, 5b, 6 для управления стрелой 4 и ковшом 3. Кроме того, гидравлическая система включает рабочие цилиндры 7а, 7b для поворота колесного погрузчик путем относительного перемещения переднего корпуса 8 и заднего корпуса 9. Такая гидравлическая система схематически проиллюстрирована на фиг.2. В варианте осуществления, проиллюстрированном на фиг.2, предусмотрены два рабочих цилиндра, известных как подъемные цилиндры 5а, 5b, для подъема и опускания стрелы 4 и предусмотрен дополнительный подъемный цилиндр, известный как цилиндр 6 наклона, для наклона ковша 3 внутрь или наружу относительно стрелы 4. Помимо этого, предусмотрены два рабочих цилиндра, известных как рулевые цилиндры 7а, 7b, для рулевого управления колесным погрузчиком 1. Для подачи масла для гидравлических систем в гидравлические цилиндры предусмотрены три гидравлических насоса 100а, 100b, 100с. Оператор рабочей машины может управлять рабочими цилиндрами с помощью приборов, соединенных с пультом управления (не показан).
На фиг.3 схематически проиллюстрирована трансмиссия 11 известного из уровня техники колесного погрузчика 1. На одном конце трансмиссии 11 расположен двигатель 12 внутреннего сгорания. Другой конец трансмиссии 11 связан с ведущими колесами 13 колесного погрузчика 1. Двигатель 12 внутреннего сгорания подает крутящий момент на ведущие колеса 13 колесного погрузчика 1 посредством трансмиссии 11. Как показано на фиг.3, трансмиссия 11 может включать коробку передач 14 для изменения скорости транспортного средства 1 и для переключения между направлением движения вперед и назад колесного погрузчика 1. Между двигателем 12 внутреннего сгорания и коробкой передач 14 расположен гидродинамический трансформатор 15. Трансмиссия 11 колесного погрузчика 1 имеет средство приведения в действие гидравлического насоса 10 гидравлической системы для осуществления подъема и рулевого управления колесным погрузчиком 1. Согласно известному уровню техники гидравлический насос 10 приводится в действие двигателем 12 внутреннего сгорания предпочтительно посредством зубчатых колес 16, расположенных между гидротрансформатором 15 и коробкой передач 14.
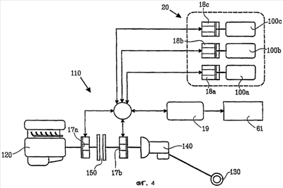
На фиг.4 схематически проиллюстрирована трансмиссия 110 рабочей машины 1 согласно изобретению. На одном конце трансмиссии 110 расположен двигатель 120 внутреннего сгорания. Другой конец трансмиссии 110 связан с ведущими колесами 130 рабочей машины 1. Двигатель 120 внутреннего сгорания подает крутящий момент на ведущие колеса 130 рабочей машины 1 посредством трансмиссии 110. Как показано на фиг.4, трансмиссия 110 может включать коробку передач 140 для изменения скорости транспортного средства 1 и для переключения между направлением движения вперед и назад рабочей машины 1. В варианте осуществления, проиллюстрированном на фиг.4, трансмиссия 110 также включает узел 150 привода для сцепления и расцепления двигателя 120 внутреннего сгорания с ведущими колесами 130. Узлом 150 привода предпочтительно является гидравлическая муфта типа гидродинамического трансформатора. Гидротрансформатор способен увеличивать крутящий момент, что значит, что выходной крутящий момент гидротрансформатора может, например, в 1-3 раза превышать крутящий момент двигателя 120 внутреннего сгорания. Кроме того, гидротрансформатор предпочтительно имеет функцию свободного хода и функцию блокировки для работы в режиме прямого действия без увеличения крутящего момента. Таким образом, передаточное отношение гидротрансформатора в состоянии блокировки является фиксированным и предпочтительно равно преимущественно 1:1. Вместе с тем, в одном из альтернативных вариантов осуществления узлом 150 привода может являться обычная муфта для расцепления или работы в режиме прямого действия без увеличения крутящего момента. Такой муфтой может являться гидравлическая муфта, а также механическая муфта.
Согласно изобретению трансмиссия 110 рабочей машины 1 включает по меньшей мере одну электрическую машину 17а, 17b для приведения в действие или торможения ведущих колес 130 и(или) снабжения электроэнергией упомянутого по меньшей мере одного гидравлического насоса 100a, 100b, 100c.
Хотя в варианте осуществления, проиллюстрированном на фиг.4, для обеспечения функций, описанных со ссылкой на фиг.2, используют три гидравлических насоса, в другом варианте осуществления для обеспечения этих или других функций в гидравлической системе 20 может использоваться один, два, четыре или более гидравлических насосов. В одном из предпочтительных вариантов осуществления изобретения рабочая машина имеет по меньшей мере две функции управления рабочим оборудованием и(или) рулевого управления, при этом для каждой функции управления рабочим оборудованием и(или) рулевого управления предусмотрен по меньшей мере один упомянутый гидравлический насос. В примерах вариантов осуществления, схематически проиллюстрированных на фиг.2 и 4, рабочая машина включает три гидравлических насоса 100a, 100b, 100c; первый гидравлический насос 100a служит для обеспечения функции подъема и спуска рабочего оборудования, второй гидравлический насос 100b служит для обеспечения функции наклона рабочего оборудования и третий гидравлический насос 100с служит для обеспечения функции рулевого управления рабочей машиной. За счет отдельных гидравлических насосов для данных функций работа рабочей машины может быть дополнительно оптимизирована и тем самым снижен общий расход энергии.
Электрические машины 17a, 17b электрически соединены с гидравлическими насосами 100a, 100b, 100c, которые имеют соответствующие двигатели 18a, 18b, 18c с электрическим приводом. Электрические машины 17a, 17b могут быть непосредственно соединены с гидравлическими насосами, а также соединены со средством 19 аккумулирования электрической энергии, таким как аккумуляторная батарея или конденсатор большой емкости, который, в свою очередь, соединен гидравлическими насосами. Рабочая машина 1 предпочтительно включает такое средство 19 аккумулирования электрической энергии для аккумулирования энергии и подачи энергии в гидравлические насосы или электрические машины 17a, 17b. Кроме того, для управления передачей энергии в различных частях системы, проиллюстрированной на фиг.4, могут использоваться обычные устройства управления (не показаны). Как описано со ссылкой на фиг.1 и 2, рабочая машина 1 может иметь рабочее оборудование 2 в виде ковша 3, управляемого с помощью гидравлической системы 20. Вместе с тем, следует подчеркнуть, что естественно также может использоваться другое рабочее оборудование других видов. Если изобретение применяется в рабочей машине, такой как автопоезд или грузовой автомобиль, рабочим оборудованием может являться, например, опрокидывающийся кузов. Обычно для управления опрокидывающимся кузовом во время опрокидывания используют гидравлический насос и рабочие цилиндры.
Трансмиссия 110 предпочтительно включает две электрические машины 17a, 17b, одна из которых, а именно машина 17a, расположена до узла 150 привода, а вторая, а именно машина 17b, расположена после узла 150 привода. За счет использования двух электрических машин может быть увеличено число возможных режимов работы. В варианте осуществления, проиллюстрированном на фиг.4, трансмиссия включает одну первую электрическую машину 17а, расположенную между двигателем 120 внутреннего сгорания и узлом 150 привода, и одну вторую электрическую машину 17b, расположенную между узлом 150 привода и коробкой передач 140. Электрические машины 17a, 17b электрически соединены друг с другом для передачи крутящего момента от двигателя 120 внутреннего сгорания на ведущие колеса 130 посредством первой и второй электрических машин 17a, 17b. Кроме того, электрические машины электрически соединены со средством 19 аккумулирования электрической энергии и с соответствующим электродвигателем 18a, 18b, 18c гидравлических насосов. Первая электрическая машина 17а может приводиться в действие двигателем 120 внутреннего сгорания для подачи энергии непосредственно в гидравлические насосы или в средство 19 аккумулирования электрической энергии или во вторую электрическую машину 17b. Вторая электрическая машина 17b может использоваться для торможения ведущих колес 130 рабочей машины 1 во время торможения рабочей машины и для подачи энергии непосредственно в гидравлические насосы и в средство 19 аккумулирования электрической энергии. Первая электрическая машина 17а или вторая электрическая машина 17b также может питаться от средства 19 аккумулирования электрической энергии для приведения в действие ведущих колес 130 рабочей машины 1, или вторая электрическая машина 17b может с этой же целью питаться от первой электрической машины 17а.
Хотя предпочтительной является трансмиссия 110, включающая две электрические машины, можно использовать только одну электрическую машину, предпочтительно расположенную между узлом привода и ведущими колесами и до коробки передач, т.е. между узлом привода и коробкой передач таким же образом, как расположена вторая электрическая машина 17b, показанная на фиг.4. Также может использоваться по одной упомянутой электрической машине на каждое ведущее колесо. В таком случае обычно используют четыре электрические машины, чтобы приводить в действие четыре ведущих колеса. При этом каждая электрическая машина предпочтительно соединена с соответствующим ведущим колесом посредством соответствующей коробки передач.
Кроме того, возможно объединить известную из уровня техники конструкцию, в которой гидравлический насос приводится в действие двигателем внутреннего сгорания, например, как это описано со ссылкой на фиг.3, с электрической машиной для приведения в действие гидравлического насоса. При этом гидравлический насос может приводиться в действие двигателем внутреннего сгорания и(или) электрической машиной в различные периоды времени, чтобы оптимизировать работу.
Кроме того, энергия, аккумулированная средством 19 аккумулирования электрической энергии, в некоторых случаях может использоваться для обеспечения других функций 61 колесного погрузчика, таких как работа компрессоров, вентиляторов, исполнительных механизмов и т.д.
Согласно предложенному в изобретении способу эксплуатации рабочей машины по меньшей мере одна электрическая машина 17а, 17b, входящая в трансмиссию 110, используется для приведения в действие или торможения ведущих колес 130 и(или) выработки электроэнергии для упомянутого по меньшей мере одного гидравлического насоса 100а, 100b, 100с. Помимо преимуществ, получаемых за счет использования энергии одной или нескольких электрических машин 17а, 17b для обеспечения работы гидравлических насосов, электрическая машина 17а, 17b может использоваться для подачи крутящего момента на ведущие колеса 130. За счет адаптации использования двигателя 120 внутреннего сгорания и(или) электрической машины 17а, 17b к существующим условиям может быть повышен общий кпд трансмиссии 110.
Как показано на фиг.4, ведущие колеса 130 может приводить в действие:
двигатель 120 внутреннего сгорания вместе с блокируемым гидротрансформатором 150,
или двигатель 120 внутреннего сгорания и(или) первая электрическая машина 17а и(или) вторая электрическая машина 17b вместе с блокируемым гидротрансформатором 150,
или первая электрическая машина 17а и вторая электрическая машина 17b без блокируемого гидротрансформатора 150,
или вторая электрическая машина 17b без блокируемого гидротрансформатора 150.
Первая электрическая машина 17а может приводиться в действие двигателем 120 внутреннего сгорания для выработки электроэнергии или средством 19 аккумулирования электрической энергии для обеспечения крутящего момента, а вторая электрическая машина 17b может приводиться в действие первой электрической машиной 17а или средством 19 аккумулирования электрической энергии для обеспечения крутящего момента. Гидротрансформатор 150 может быть заменен обычной гидравлической или механической муфтой, обеспечивающей такие же альтернативы, как и при блокировании гидродинамического трансформатора.
Дополнительной задачей изобретения является создание рабочей машины, включающей двигатель-электрогенератор для снабжения электроэнергией рабочей машины, которая дополнительно включает по меньшей мере один гидравлический насос в гидравлической системе для перемещения рабочего оборудования, установленного на рабочей машине, и(или) рулевого управления рабочей машиной, при этом рабочая машина способна работать с более высоким кпд и меньшим расходом топлива.
Данная задача может быть решена с помощью предлагаемой в изобретении рабочей машины.
За счет использования по меньшей мере одной электрической машины для приведения в действие ведущих колес рабочей машины и двигателя, вырабатывающего энергию в виде электроэнергии, где двигатель-электрогенератор подает электроэнергию в упомянутую по меньшей мере одну электрическую машину и упомянутый по меньшей мере один гидравлический насос, энергия двигателя-электрогенератора, например двигателя внутреннего сгорания, снабженного генератором, может использоваться с более высоким кпд и может быть снижен общий расход энергии. Гидравлическая система может быть приведена в действие без необходимости адаптации числа оборотов двигателя-электрогенератора. Кроме того, электрическая машина может использоваться в качестве тормоза во время торможения рабочей машины, такой как колесный погрузчик, и в то же время может действовать как генератор для рекуперации энергии. Энергия двигателя-электрогенератора может непосредственно подаваться в электрическую машину и гидравлическую систему или аккумулироваться в средстве аккумулирования электрической энергии, таком как аккумуляторная батарея или конденсатор большой емкости для использования в дальнейшем.
Кроме того, электрическая машина может использоваться для приведения в действие ведущих колес в обратном направлении. Это значит, что в коробке передач может быть исключена передача заднего хода.
На фиг.5 проиллюстрирована рабочая машина, включающая двигатель-электрогенератор 200 для снабжения электроэнергией рабочей машины. Рабочая машина включает по меньшей мере один гидравлический насос 100а, 100b, 100с в гидравлической системе для перемещения рабочего оборудования, установленного на рабочей машине, и(или) рулевого управления рабочей машиной. Рабочая машина дополнительно включает по меньшей мере одну электрическую машину 17 для приведения в действие ведущих колес 130 рабочей машины. Двигатель-электрогенератор 200 рассчитан на снабжение электроэнергией по меньшей мере одной электрической машины 17 и по меньшей мере одного гидравлического насоса 100a, 100b, 100c.
Хотя рабочая машина, проиллюстрированная на фиг.5, имеет одну электрическую машину 17, можно использовать две или более электрические машины. Например, рабочая машина может включать по одной упомянутой электрической машине на каждое ведущее колесо. В таком случае обычно используют четыре электрические машины, чтобы приводить в действие четыре ведущих колеса. При этом каждая электрическая машина предпочтительно соединена с соответствующим ведущим колесом посредством соответствующей коробки передач.
Рабочая машина предпочтительно включает средство 19 аккумулирования электрической энергии для аккумулирования энергии двигателя-электрогенератора 200 и(или) по меньшей мере одной электрической машины 17. Это средство 19 аккумулирования электрической энергии затем используют для снабжения электроэнергией по меньшей мере одной электрической машины 17 и(или) по меньшей мере одного гидравлического насоса 100а, 100b, 100с.
Помимо приведения в действие ведущих колес 130 по меньшей мере одна из электрических машин 17 может использоваться для торможения ведущих колес рабочей машины во время торможения рабочей машины. В то же время, электрическая машина 17 способна действовать как генератор для рекуперации энергии, которая может аккумулироваться в средстве 19 аккумулирования электрической энергии и(или) использоваться для гидравлической системы 20.
В одном из предпочтительных вариантов осуществления изобретения рабочая машина имеет по меньшей мере две функции управления рабочим оборудованием и(или) рулевого управления, при этом для каждой функции управления рабочим оборудованием и(или) рулевого управления предусмотрен по меньшей мере один упомянутый гидравлический насос. В вариантах осуществления, схематически проиллюстрированных на фиг.2 и 5, рабочая машина включает три гидравлических насоса 100а, 100b, 100с; первый гидравлический насос 100а служит для обеспечения функции подъема и спуска рабочего оборудования, второй гидравлический насос 100b служит для обеспечения функции наклона рабочего оборудования и третий гидравлический насос 100с служит для обеспечения функции рулевого управления рабочей машиной. За счет отдельных гидравлических насосов для данных функций работа рабочей машины может быть дополнительно оптимизирована и тем самым снижен общий расход энергии.
В объеме заявленного изобретения двигатель-электрогенератор 200 может быть сконструирован множеством различных способов при условии, что он способен вырабатывать электроэнергию. Одним из вариантов является использование топливного элемента для выработки электроэнергии. В другом примере двигателем-электрогенератором является двигатель внутреннего сгорания, оснащенный электрогенератором. Еще одним решением является использование газовой турбины, оснащенной электрогенератором. Двигателем-электрогенератором также может являться свободно-поршневой двигатель, оснащенный электрогенератором.
Следует отметить, что используемый в заявке термин ведущие колеса включает колеса транспортного средства, находящиеся в непосредственном сцеплении с землей, а также колеса транспортного средства для приведения в действие находящегося в сцеплении с землей элемента, такого как траки, гусеничные колеса и т.п.
Подразумевается, что настоящее изобретение не ограничено описанными выше и проиллюстрированными на чертежах вариантами осуществления и, как будет понятно специалистам, в него могут быть внесены изменения и усовершенствования, входящие в объем притязаний приложенной формулы изобретения.
Формула изобретения
1. Рабочая машина (1), содержащая двигатель (120) внутреннего сгорания для подачи крутящего момента на ведущие колеса (130) рабочей машины, трансмиссию (110), расположенную между двигателем внутреннего сгорания и ведущими колесами для передачи крутящего момента от двигателя внутреннего сгорания на ведущие колеса, а также по меньшей мере один гидравлический насос (100а, 100b, 100с) в гидравлической системе (20) для перемещения рабочего оборудования (2), установленного на рабочей машине, и(или) рулевого управления рабочей машиной, причем трансмиссия (110) содержит по меньшей мере одну электрическую машину (17а, 17b) для приведения в действие или торможения ведущих колес (130) и(или) выработки электроэнергии для упомянутого по меньшей мере одного гидравлического насоса (100а, 100b, 100с) и узел (150) привода, для сцепления и расцепления двигателя (120) внутреннего сгорания с ведущими колесами (130), отличающаяся тем, что одна упомянутая электрическая машина (17b) расположена между узлом (150) привода и ведущими колесами (130) и между узлом (150) привода и коробкой передач (140).
2. Рабочая машина по п.1, отличающаяся тем, что одна электрическая машина (17а) расположена между двигателем (120) внутреннего сгорания и узлом (150) привода.
3. Рабочая машина по любому из пп.1 и 2, отличающаяся тем, что она включает одну электрическую машину на каждое ведущее колесо.
4. Рабочая машина по п.1, отличающаяся тем, что узлом привода является гидродинамический трансформатор (150).
5. Рабочая машина по п.4, отличающаяся тем, что гидродинамический трансформатор (150) имеет блокировочную функцию, при которой гидротрансформатор имеет фиксированное передаточное отношение.
6. Рабочая машина по п.1, отличающаяся тем, что узлом (150) привода является механическая муфта.
7. Рабочая машина по пп.5 и 6, отличающаяся тем, что электрические машины (17а, 17b) электрически соединены друг с другом для передачи посредством них крутящего момента от двигателя (120) внутреннего сгорания на ведущие колеса (130).
8. Рабочая машина по п.1, отличающаяся тем, что она содержит средство (19) аккумулирования электрической энергии для снабжения энергией упомянутого по меньшей мере одного гидравлического насоса (100а, 100b, 100с).
9. Рабочая машина по п.1, отличающаяся тем, что она содержит средство (19) аккумулирования электрической энергии для снабжения энергией одной или нескольких из упомянутый электрических машин (17а, 17b).
10. Рабочая машина по п.8 или 9, отличающаяся тем, что одна или несколько из упомянутых электрических машин (17а, 17b) служат для зарядки средства (19) аккумулирования электрической энергии, когда электрическая машина действует как генератор.
11. Рабочая машина по п.1, отличающаяся тем, что одна или несколько из упомянутых электрических машин (17а, 17b) служат для торможения ведущих колес (130) рабочей машины (1) во время торможения рабочей машины.
12. Рабочая машина по п.1, отличающаяся тем, что одна или несколько из упомянутых электрических машин (17а, 17b) служат для приведения в действие ведущих колес (130) рабочей машины (1) во время работы рабочего оборудования (2) или ускорения рабочей машины (1).
13. Рабочая машина по п.1, отличающаяся тем, что одна или несколько из упомянутых электрических машин (17а, 17b) служат для обеспечения включения и выключения режима прямого действия узла (150) привода путем взаимной адаптации числа оборотов двигателя (120) внутреннего сгорания и числа оборотов трансмиссии (110).
14. Рабочая машина по п.1, в которой рабочей машиной является колесный погрузчик (1).
15. Рабочая машина по п.1, отличающаяся тем, что она имеет по меньшей мере две функции управления рабочим оборудованием и(или) рулевого управления, для каждой из которых предусмотрен по меньшей мере один упомянутый гидравлический насос (100а, 100b, 100с).
16. Рабочая машина по п.15, отличающаяся тем, что она содержит три гидравлических насоса, при этом первый гидравлический насос (100а) служит для обеспечения функции подъема и спуска рабочего оборудования, второй гидравлический насос (100b) служит для обеспечения функции наклона рабочего оборудования и третий гидравлический насос (100с) служит для обеспечения функции рулевого управления рабочей машиной.
17. Способ эксплуатации рабочей машины (1), снабженной двигателем (120) внутреннего сгорания для подачи крутящего момента на ее ведущие колеса (130), трансмиссией (110), расположенной между двигателем внутреннего сгорания и ведущими колесами для передачи крутящего момента от двигателя внутреннего сгорания на ведущие колеса, и по меньшей мере одним гидравлическим насосом (100а, 100b, 100с) в гидравлической системе (20) для перемещения рабочего оборудования (2), установленного на рабочей машине, и(или) рулевого управления рабочей машиной, причем при осуществлении способа используют по меньшей мере одну электрическую машину (17а, 17b), входящую в трансмиссию (110), для приведения в действие или торможения ведущих колес (130) и(или) выработки электроэнергии для упомянутого по меньшей мере одного гидравлического насоса (100а, 100b, 100с), и используют узел (150) привода, также входящий в трансмиссию (110), для сцепления и расцепления двигателя (120) внутреннего сгорания с ведущими колесами (130), отличающийся тем, что приводят в действие ведущие колеса с помощью одной электрической машины (17b), расположенной между узлом (150) привода и ведущими колесами (130) и между узлом (150) привода и коробкой передач (140), а также снабжают посредством этой электрической машины (17b) электроэнергией другую электрическую машину (17а), входящую в трансмиссию (110), или средство (19) аккумулирования электрической энергии.
18. Способ по п.17, отличающийся тем, что приводят в действие ведущие колеса (130) посредством узла (150) привода, используя одну электрическую машину (17а), расположенную между двигателем (120) внутреннего сгорания и узлом (150) привода.
19. Способ по любому из пп.17 и 18, отличающийся тем, что ведущие колеса (130) рабочей машины (1) приводят в действие с помощью одной или нескольких из упомянутых электрических машин (17а, 17b) во время работы рабочего оборудования (2) или ускорения рабочей машины (1).
20. Способ по п.17, отличающийся тем, что используют одну или несколько из упомянутых электрических машин (17а, 17b) для торможения ведущих колес (130) рабочей машины (1) во время торможения рабочей машины и для рекуперации энергии во время торможения.
21. Способ по п.17, отличающийся тем, что ведущие колеса (130) приводят в действие при использовании гидродинамического трансформатора (150) в качестве узла привода.
22. Способ по п.21, отличающийся тем, что ведущие колеса (130) приводят в действие во время блокировки гидродинамического трансформатора (150).
23. Способ по п.17, отличающийся тем, что используют одну из упомянутых электрических машин (17а, 17b) для приведения в действие ведущих колес (130) в обратном направлении относительно направления вращения двигателя (120) внутреннего сгорания.
РИСУНКИ
|
|