|
(21), (22) Заявка: 2008134978/09, 26.08.2008
(24) Дата начала отсчета срока действия патента:
26.08.2008
(46) Опубликовано: 27.04.2010
(56) Список документов, цитированных в отчете о поиске:
US 3786362 A, 15.01.1974. SU 1415423 A1, 07.08.1988. SU 1283946 A1, 23.07.1988. DE 2633952 A1, 24.02.1977.
Адрес для переписки:
346500, Ростовская обл., г. Шахты, ул. Шевченко, 147, ЮРГУЭС, патентная служба
|
(72) Автор(ы):
Прокопенко Николай Николаевич (RU), Конев Даниил Николаевич (RU), Серебряков Александр Игоревич (RU)
(73) Патентообладатель(и):
Государственное образовательное учреждение высшего профессионального образования “Южно-Российский государственный университет экономики и сервиса” (RU)
|
(54) КОМПЛЕМЕНТАРНЫЙ КАСКОДНЫЙ ДИФФЕРЕНЦИАЛЬНЫЙ УСИЛИТЕЛЬ С УПРАВЛЯЕМЫМ УСИЛЕНИЕМ
(57) Реферат:
Изобретение относится к области радиотехники и связи и может быть использовано в устройствах автоматической регулировки усиления, фазовых детекторах и модуляторах, в системах фазовой автоподстройки и умножения частоты или в качестве усилителя, коэффициент передачи по напряжению которого зависит от уровня сигнала управления. Управляемый усилитель является базовым узлом современных систем приема и обработки сигналов ВЧ- и СВЧ-диапазонов, аналоговой вычислительной и измерительной техники. Технический результат – увеличение подавления сигнала управления на выходе усилителя. Комплементарный каскодный дифференциальный усилитель с управляемым усилением содержит первый (1) и второй (2) входные транзисторы (Т), коллекторы которых подключены ко входу (3) токового зеркала (4), первый (5) и второй (6) выходные Т, базы которых объединены и подключены к выходу (7) токового зеркала (4) и токостабилизирующему двухполюснику (8), эмиттеры соединены с соответствующими эмиттерами первого (1) и второго (2) входных Т, а коллекторы связаны с цепью нагрузки (9). В схему введен первый (10) управляющий Т, эмиттер которого связан с первым источником опорного тока (11) и через первый (12) и второй (13) дополнительные резисторы соединен соответственно с эмиттерами первого (1) и второго (2) входных Т. 1 з.п. ф-лы, 15 ил.
Предлагаемое изобретение относится к области радиотехники и связи и может быть использовано в устройствах автоматической регулировки усиления, фазовых детекторах и модуляторах, в системах фазовой автоподстройки и умножения частоты или в качестве усилителя, коэффициент передачи по напряжению которого зависит от уровня сигнала управления. Управляемый усилитель является базовым узлом современных систем приема и обработки сигналов ВЧ- и СВЧ-диапазонов, аналоговой вычислительной и измерительной техники.
В настоящее время в аналоговой микросхемотехнике в составе систем электронной регулировки усиления, смешения или перемножения сигналов широкое применение находят схемы управляемых усилителей на основе дифференциальных каскадов с изменяющимся статическим режимом. Такая структура стала основой построения практически всех известных в настоящее время прецизионных управляемых усилителей и аналоговых перемножителей сигналов. В этой связи задача улучшения параметров этого функционального узла РЭА нового поколения относится к числу достаточно актуальных задач современной микроэлектроники.
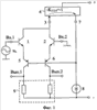
Существует несколько базовых архитектур дифференциальных каскадов (ДК). Одна из них (фиг.1), которая относится к классической архитектуре, была впервые использована в операционном усилителе µА741. В связи с высокой популярностью такого ДК на его модификации выдано более 30 патентов разных стран, например [1-30].
Ближайшим прототипом (фиг.1) заявляемого устройства является комплементарный каскодный дифференциальный усилитель (ККДУ), впервые описанный в патенте США 3.786.362 фирмы Bell Telephone Laboratories, содержащий первый 1 и второй 2 входные транзисторы, коллекторы которых подключены ко входу 3 токового зеркала 4, первый 5 и второй 6 выходные транзисторы, базы которых объединены и подключены к выходу 7 токового зеркала 4 и токостабилизирующему двухполюснику 8, эмиттеры соединены с соответствующими эмиттерами первого 1 и второго 2 входных транзисторов, а коллекторы связаны с цепью нагрузки 9.
Существенный недостаток известного ККДУ состоит в том, что он не имеет специального входа «У» для электронного управления коэффициентом усиления по напряжению, «привязанному» к общей шине источников питания. Это существенно сужает область его использования, не позволяет реализовывать на его основе адаптивные функциональные узлы систем на кристалле, например СВЧ-операционные усилители, у которых петлевое усиление изменяется по заданному алгоритму в зависимости от свойств источников сигнала и цепей обратных связей (см., например, патент РФ 2307393 «Способ управления коэффициентом передачи решающего усилителя с глубокой отрицательной обратной связью»).
Основная цель предлагаемого изобретения состоит в создании условий для электронного управления коэффициентом усиления по напряжению ККДУ. При этом управляющее напряжение Uy должно подаваться относительно общей шины источников питания. Реализация этой цели позволяет выполнять на базе заявляемого устройства не только широкополосные ВЧ- и СВЧ-усилители с регулируемыми параметрами, но создавать на его основе более сложные функциональные узлы, например аналоговые перемножители сигналов.
Первая дополнительная цель – создание архитектуры ККДУ с малым напряжением питания и электронным управлением его коэффициента усиления по напряжению, а также обеспечение возможности практической реализации устройства по SiGe технологии SG25H2 (рабочее напряжение для n-p-n транзисторов Up=1,9 В; для p-n-p транзисторов Uп=2,8 B).
Вторая дополнительная цель – реализация на базе известного ККДУ функции аналогового смесителя и/или перемножителя двух напряжений.
Поставленная цель достигается тем, что в дифференциальном усилителе фиг.1, содержащем первый 1 и второй 2 входные транзисторы, коллекторы которых подключены ко входу 3 токового зеркала 4, первый 5 и второй 6 выходные транзисторы, базы которых объединены и подключены к выходу 7 токового зеркала 4 и токостабилизирующему двухполюснику 8, эмиттеры соединены с соответствующими эмиттерами первого 1 и второго 2 входных транзисторов, а коллекторы связаны с цепью нагрузки 9, предусмотрены новые элементы и связи, в схему введен первый 10 управляющий транзистор, эмиттер которого связан с первым источником опорного тока 11 и через первый 12 и второй 13 дополнительные резисторы соединен соответственно с эмиттерами первого 1 и второго 2 входных транзисторов.
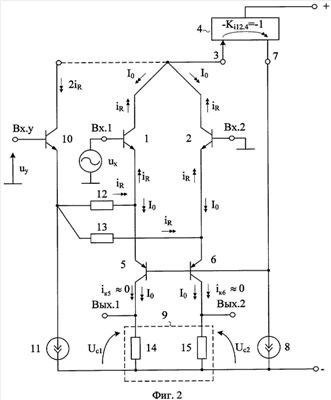
Схема усилителя-прототипа представлена на фиг.1. На фиг.2 показано заявляемое устройство в соответствии с п.1 и п.2 формулы изобретения.
На фиг.3 приведена схема аналогового перемножителя сигналов на базе заявляемого ККДУ фиг.2.
На фиг.4 показана схема заявляемого устройства в соответствии с п.1 формулы изобретения в среде компьютерного моделирования PSpice на моделях интегральных транзисторов ФГУП НПП «Пульсар».
На фиг.5 – 6 показаны результаты компьютерного моделирования схемы фиг.4:
– зависимость коэффициентов усиления Ku от напряжения управления Uу в диапазоне частот (фиг.5);
– зависимость коэффициентов усиления Ku от напряжения управления (фиг.6).
На фиг.7 показана схема заявляемого устройства в соответствии с п.2 формулы изобретения в среде компьютерного моделирования PSpice на моделях интегральных транзисторов ФГУП НПП «Пульсар».
На фиг.8 – 10 показаны результаты компьютерного моделирования схемы фиг.7:
– зависимость коэффициентов усиления Кu от напряжения управления Uy в диапазоне частот (фиг.8);
– зависимость коэффициентов усиления Кu от напряжения управления Uy при сопротивлениях резисторов R3=R4=100 Ом (фиг.9);
– зависимость коэффициентов усиления Ku от напряжения управления Uy при сопротивлениях резисторов R3=R4=500 Ом (фиг.10);
– зависимость выходного синфазного напряжения Uвых.c от сигнала управления Uy (фиг.11).
На фиг.12 показана схема перемножителя на базе заявляемого устройства фиг.2 в среде компьютерного моделирования PSpice на моделях интегральных транзисторов ФГУП НПП «Пульсар».
На фиг.13 – 14 показаны результаты компьютерного моделирования схемы фиг.12:
– зависимость модуля коэффициента усиления Ku от напряжения управления Uy (фиг.13);
– зависимость выходного напряжения Uвых перемножителя от Ux и Uy (фиг.14);
– зависимость погрешности перемножения от напряжения управления Uу (фиг.15).
Дифференциальный усилитель фиг.2 содержит первый 1 и второй 2 входные транзисторы, коллекторы которых подключены ко входу 3 токового зеркала 4, первый 5 и второй 6 выходные транзисторы, базы которых объединены и подключены к выходу 7 токового зеркала 4 и токостабилизирующему двухполюснику 8, эмиттеры соединены с соответствующими эмиттерами первого 1 и второго 2 входных транзисторов, а коллекторы связаны с цепью нагрузки 9. В схему введен первый 10 управляющий транзистор, эмиттер которого связан с первым источником опорного тока 11 и через первый 12 и второй 13 дополнительные резисторы соединен соответственно с эмиттерами первого 1 и второго 2 входных транзисторов.
В схеме фиг.2, в соответствии с п.2 формулы изобретения, коллектор первого 10 управляющего транзистора может быть подключен ко входу 3 токового зеркала 4.
В частном случае цепь нагрузки 9 (фиг.2) может быть выполнена на базе резисторов 14 и 15, а токовое зеркало 4 – по различным традиционным схемам.
Схема фиг.3 представляет собой соединение двух идентичных схем фиг.2. Поэтому нумерация элементов правой части схемы помечена знаком (*).
Рассмотрим работу заявляемого устройства в режиме управляемого усилителя напряжения ux (фиг.2) для случая п.1 формулы изобретения, когда коллектор транзистора 10 не связан со входом 3 токового зеркала (4).
В статическом режиме при нулевом напряжении управления (uу=0) токи через резисторы 12 и 13 близки к нулю.
Коэффициент усиления по напряжению Ku для дифференциального выхода определяется формулой

где Rн – эквивалентное сопротивление нагрузки, зависящее от резисторов 14 и 15;
S – крутизна преобразования напряжения их в коллекторные токи транзисторов 5 и 6.
Причем

где т 26 мВ – температурный потенциал;
I0 – статический ток эмиттерных переходов транзисторов 1, 2, 5, 6;
rэi= т/Iэi – сопротивление эмиттерного перехода i-го транзистора схемы при статистическом токе эмиттера Iэi=I0.
Таким образом,
при uу=0 для схемы фиг.2

Если управляющее напряжение Uy на управляющем входе «Вх.у» получает положительное приращение, то это приводит к изменению тока
iR через резисторы 12 и 13:

где R12=R13 – сопротивления резистора 12 и 13 (R12>>rэ5=rэ6).
Приращения iR полностью поступают в эмиттеры транзисторов 5 и 6, изменяя сопротивления их эмиттерных переходов



Данный эффект объясняется тем, что благодаря отрицательной обратной связи через токовое зеркало 4 синфазные коллекторные токи транзисторов 1 и 2 схемы фиг.2 (пунктир) не изменяются:

Следовательно, при изменении uу статистический режим транзисторов 1 и 2 не изменяется, что является особенностью и достоинством схемы по п.1 формулы изобретения. Таким образом, управление Кu по п.1 формулы изобретения обусловлено влиянием
uу на статистический режим только транзисторов 5 и 6:

Рассмотрим далее работу схемы фиг.2 для случая, когда коллектор транзистора 10 связан со входом 3 токового зеркала 4 (п.2 формулы изобретения).
В этом режиме токи iR, обусловленные изменением Uy, передаются в противофазе к узлу 3 по двум каналам – через транзисторы 1-2 и транзистор 10. Как следствие, это вызывает уменьшение только тока эмиттеров транзисторов 1 и 2 на величину iR, что приводит к уменьшению коэффициента усиления по напряжению из-за уменьшения первой составляющей крутизны S (2), обусловленной сопротивлениями rэ1=rэ2:

При другой фазе напряжения uy коэффициент Ku увеличивается пропорционально величине Uy.
На базе заявляемого ККДУ (с учетом свойств фиг.9, фиг.10) реализуются смесители и/или перемножители сигналов. При противофазном изменении напряжения управления uy=v2, на входах ККДУ фиг.12 противофазно изменяются (в соответствии с фиг.9, фиг.10) коэффициенты усиления ККДУ. Это является одним из условий перемножения двух напряжений ux, uу (фиг.14). Диапазон перемножения по каналу «X» может быть расширен традиционным способом – применением входных логарифмирующих диодов.
Замечательная особенность схем фиг.2, фиг.3 – подавление передачи сигнала управления uу на выход ККДУ, что весьма важно для построения смесителя и/или перемножителя сигналов.
Таким образом, заявляемый комплементарный дифференциальный усилитель имеет электронное управление коэффициентом усиления. Причем сигнал управления uу, как и входной сигнал ux подаются на соответствующие входы относительно общей шины (без разделительных конденсаторов).
БИБЛИОГРАФИЧЕСКИЙ СПИСОК
1. Патент США 3.786.362
2. Патент США 4.030.044
3. Патент США 4.059.808, фиг.5
4. Патент США 4.286.227
5. Авт. свид. СССР 375754, H03f 3/38
6. Авт. свид. СССР 843164, H03f 3/30
7. Патент США 3.660.773
8. Патент США 4.560.948
9. Патент РФ 2930041, H03f 1/32
10. Патент Японии 57-5364, H03f 3/343
11. Патент ЧССР 134845, кл. 21а2 18/08
12. Патент ЧССР 134849, кл. 21а2 18/08
13. Патент ЧССР 135326, кл. 21 а2 18/08
14. Патент США 4.389.579
15. Патент Англии 1543361, Н3Т
16. Патент США 5.521.552 (фиг.3а)
17. Патент США 4.059.808
18. Патент США 5.789.949
19. Патент США 4.453.134
20. Патент США 4.760.286
21. Авт. свид. СССР 1283946
22. Патент РФ 2019019
23. Патент США 4.389.579
24. Патент США 4.453.092
25. Патент США 3.566.289
26. Патент США 4.059.808 (фиг.2)
27. Патент США 3.649.926
28. Патент США 4.714.894 (фиг.1)
29. Матавкин В.В. Быстродействующие операционные усилители. – М.: Радио и связь, 1989.
30. М.Херпи. Аналоговые интегральные схемы. – М.: Радио и связь, 1983, стр.174, рис.5.52.
Формула изобретения
1. Комплементарный каскодный дифференциальный усилитель с управляемым усилением, содержащий первый (1) и второй (2) входные транзисторы, коллекторы которых подключены ко входу (3) токового зеркала (4), первый (5) и второй (6) выходные транзисторы, базы которых объединены и подключены к выходу (7) токового зеркала (4) и токостабилизирующему двухполюснику (8), эмиттеры соединены с соответствующими эмиттерами первого (1) и второго (2) входных транзисторов, а коллекторы связаны с цепью нагрузки (9), отличающийся тем, что в схему введен первый (10) управляющий транзистор, эмиттер которого связан с первым источником опорного тока (11) и через первый (12) и второй (13) дополнительные резисторы соединен соответственно с эмиттерами первого (1) и второго (2) входных транзисторов.
2. Устройство по п.1, отличающееся тем, что коллектор первого (10) управляющего транзистора подключен ко входу (3) токового зеркала (4).
РИСУНКИ
|