|
(21), (22) Заявка: 2008103020/09, 31.01.2008
(24) Дата начала отсчета срока действия патента:
31.01.2008
(43) Дата публикации заявки: 10.08.2009
(46) Опубликовано: 10.04.2010
(56) Список документов, цитированных в отчете о поиске:
RU 2196729 С2, 20.01.2003. RU 2044397 С1, 20.09.1995. SU 930602 А1, 23.05.1983. SU 1185543 А2, 15.10.1985. GB 2295680 А, 05.06.1996. US 6002256 А, 14.12.1999. DE 3295310 А1, 30.05.1985. JP 3295310 А, 26.12.1991. EP 0261663 А2, 30.03.1989.
Адрес для переписки:
125635, Москва, ул. Базовская, 10, кв.211, М.В.Зубкову
|
(72) Автор(ы):
Зубков Михаил Викторович (RU), Зубков Александр Михайлович (RU)
(73) Патентообладатель(и):
Зубков Михаил Викторович (RU), Зубков Александр Михайлович (RU)
|
(54) КОММУТАЦИОННЫЙ СПОСОБ ВОЗБУЖДЕНИЯ ПАРАМЕТРИЧЕСКОГО РЕЗОНАНСА ЭЛЕКТРИЧЕСКИХ КОЛЕБАНИЙ И УСТРОЙСТВО ДЛЯ ЕГО ОСУЩЕСТВЛЕНИЯ
(57) Реферат:
Изобретение относится к области электроэнергетики, конкретнее к автономным источникам электропитания, и может найти применение в промышленности, в бытовой технике и на транспорте. Техническим результатом является упрощение и снижение стоимости. В коммутационном способе возбуждения параметрического резонанса и устройстве для его осуществления за счет возбуждения коммутационным способом параметрического резонанса электрических колебаний генерируется реактивная электрическая мощность. Это явление реализуется в генераторах реактивной электрической мощности (ГРЭМ). К колебательному контуру в определенные моменты времени в заданном режиме с помощью тиристоров подключается параллельно дополнительная катушка индуктивности или конденсатор с определенным номинальным значением индуктивности или емкости по отношению к аналогичным элементам основного контура. Это позволяет изменять в процессе каждого колебания параметры контура (индуктивность, емкость, частоту колебаний, волновое сопротивление) в соответствии с алгоритмом изменения управляющего напряжения, подающегося на тиристоры от отдельного импульсного генератора (ИГ), и достигать тем самым параметрического резонанса без функциональной связи амплитуд тока и напряжения в контуре с величиной управляющего напряжения. Стационарная амплитуда параметрических колебаний обеспечивается за счет стабилитронов с шунтирующими резисторами, подключаемых параллельно контуру, которые, пропуская через себя часть участвующего в процессе колебания заряда и рассеивая излишнюю реактивную мощность, ограничивают тем самым амплитуды напряжения и тока в необходимых для работоспособности контура пределах. Функционирование ИГ осуществляется за счет части выходной мощности ГРЭМ, что обеспечивают полную автономность ГРЭМ, как источника электропитания. 2 н.п. ф-лы, 7 ил.
Изобретение относится к электроэнергетике, конкретнее к автономным источникам электропитания, и может найти широкое применение в промышленности, в бытовой технике и особенно на транспорте.
Все известные в настоящее время источники электропитания по своей физической сути являются преобразователями различных видов энергии (механической, химической, электромагнитной, ядерной, тепловой, световой) в электрическую энергию и реализуют только эти затратные способы получения электрической энергии.
Целью настоящего изобретения является создание на основе параметрического резонанса электрических колебаний автономного источника электропитания (генератора), не сложного по конструкции и не дорогого по стоимости изготовления в соответствии с достигнутым на сегодня техническим уровнем. Под автономностью в настоящем изобретении подразумевается полная функциональная независимость этого источника от воздействия каких-либо сторонних сил или привлечения других видов энергии. В настоящем описании под параметрическим резонансом (ПР) понимается явление непрерывного возрастания амплитуд электрических колебаний в колебательном контуре при периодических изменениях одного из его параметров (индуктивности или емкости). Эти колебания происходят без участия внешней электродвижущей силы (ЭДС).
Классическая энергетическая теория ПР заключается в том, что при изменении емкости или индуктивности контура в определенные моменты времени путем раздвижения пластин конденсатора или растягивания витков катушки индуктивности (ИК) при последующем возвращении этих параметров в исходное положение в контуре выделяется дополнительная энергия, вызывающая нарастание амплитуд напряжения и тока. Появление этой дополнительной энергии объяснялось предварительными затратами механической энергии на преодоление кулоновских или амперовских сил притяжения пластин или витков.
Наиболее близкими по техническому решению к описываемому изобретению являются индукционная и емкостная параметрические машины, созданные в 1931-1932 годах (академики Л.И.Мандельштам, Н.Д.Папалекси. «Оригинальные работы о параметрическом возбуждении электрических колебаний». Журнал технической физики. Том IV, выпуск 1).
Изменение параметров контура в этих машинах производилось за счет вращения дисков с прорезями, вставленных в зазор сердечника ИК или между пластинами конденсатора и насаженных на вал электродвигателя, подключенного к стороннему источнику электропитания. В прорезях дисков величина магнитной или диэлектрической проницаемости имела значение, соответствующее воздушному зазору в сердечнике или между пластинами конденсатора в отличие от значений этих величин в применяемых для изготовления дисков материалах. Поэтому при вращении дисков периодически изменялась диэлектрическая проницаемость диэлектрика конденсатора или магнитная проницаемость сердечника ИК, что приводило к изменению общей емкости или индуктивности контура в целом.
Проведенные с параметрическими машинами эксперименты показали, что при определенных скоростях вращения вала в контуре развивался устойчивый ПР, сопровождающийся непрерывным увеличением амплитуд тока и напряжения. Нарастание амплитуд происходило не только при уменьшении индуктивности или емкости контура, но также и при их увеличении, что противоречило классической энергетической теории ПР.
Несмотря на достигнутые положительные результаты в научных изысканиях, этот способ возбуждения ПР имел ряд существенных недостатков для практического применения. Характер изменения параметров носил синусоидальный характер и требовал определенных затрат механической энергии на преодоление кулоновских и амперовских сил, препятствующих вращению дисков. Эти затраты находились в прямой зависимости от амплитудных значений напряжения и тока, развиваемых в контуре. Глубина модуляции (относительное изменение) параметров была невысокой (12-40%), периодичность их изменения задавалась скоростью вращения вала электродвигателя, что сказывалось на возможностях возбуждения и устойчивости параметрических колебаний. Требовался также отдельный источник питания для электродвигателя, обороты которого приходилось тщательно стабилизировать в условиях изменяющейся нагрузки на его валу из-за возникающей обратной связи этой нагрузки с амплитудными значениями тока и напряжения в контуре.
Технический уровень, существующий в то время, не позволял преодолеть указанные недостатки, поэтому практического применения параметрические машины не нашли.
Кроме того, при создании параметрических машин авторы преследовали чисто научно-исследовательские цели без какого-либо дальнейшего практического применения созданных лабораторных установок в качестве источников электропитания.
Коммутационный способ возбуждения ПР электрических колебаний позволяет получить скачкообразный характер изменения индуктивности или емкости колебательного контура, высокую глубину модуляции параметров (от 300% и выше) и обеспечить условно-постоянные затраты энергии на изменение параметров, не зависящие от амплитудных значений тока и напряжения в контуре.
Сущность способа заключается в том, что в определенные моменты времени к колебательному контуру через тиристоры подключается дополнительная ИК или конденсатор, которые скачкообразно изменяют общую индуктивность или емкость основного контура.
Тиристор, работающий с подключением управляющего электрода (тринисторный режим), имеет два устойчивых состояния. При подаче положительного напряжения U s между управляющим электродом и катодом этот тиристор открывается и далее остается открытым независимо от наличия управляющего напряжения. Тиристор закрывается только после снятия управляющего напряжения U s при последующем изменении направления протекающего через него тока на противоположное или при его нулевом значении. В открытом состоянии тиристор сохраняет одностороннюю проводимость как диод. При повышении анодного напряжения до определенного критического значения Ua тиристор открывается независимо от наличия управляющего напряжения. Величина открывающего тиристор управляющего напряжения не зависит от величины протекающего через тиристор тока и определяется только его конструкцией и применяемыми при его изготовлении материалами.
Время перехода тиристора из одного состояния в другое составляет примерно 10-5 с. При частоте 50 Гц, применяемой в большинстве источников переменного тока (длительность периода колебания 10-2 с), такое переключение тиристора можно считать скачкообразным.
Дополнительный конденсатор или ИК подключаются к контуру параллельно. Соотношения между номинальными значениями индуктивностей или емкостей основных и дополнительных элементов составляет один к трем.
Меньшая емкость (С) является основной, большая емкость (3С) – дополнительной. При таком подключении эквивалентная емкость контура вместо имеющейся емкости 1С составит Ceq, которая равна:

И, наоборот, большая индуктивность (3L) является основной, меньшая индуктивность (L) – дополнительной. При таком подключении эквивалентная индуктивность контура вместо имеющейся индуктивности L составит Leq, которая равна:

После проведенной коммутации соответствующий параметр контура увеличивается или уменьшается в четыре раза, что изменяет частоту колебаний контура , которая определяется следующей формулой

Такая коммутация обеспечивает возможность колебания контура в двух частотных режимах: на основной резонансной частоте и параметрических частотах 2 или 0,5 . Эти частоты являются резонансными для обоих режимов контура, при которых обеспечивается равенство волнового, индуктивного и емкостного сопротивлений. Тем самым соблюдается первое условие возникновения ПР – кратность параметрической частоты по отношению к основной частоте контура.
Подключение дополнительного конденсатора или ИК производится в момент достижения в контуре максимального значения тока, а отключение – при нулевом значении тока. Напряжение в контуре в эти моменты имеет соответственно нулевое или максимальное значение. За счет изменения параметров часть периода колебания контура работает на основной частоте, а часть – на параметрической частоте. Результирующее колебание является сложением двух вышеуказанных колебаний.
Физический смысл коммутационного способа возбуждения ПР заключается в следующем. Магнитное и электрическое поле представляют собой неподвижные статичные среды, возмущения (деформации) в которых связаны между собой и описываются уравнениями Максвелла. В электротехнике степень возмущения магнитного поля оценивается потокосцеплением (суммарным потоком магнитной индукции) , а электрического поля – напряжением на обкладках конденсатора U. В контуре этим величинам соответственно противопоставляются ток (скорость движения заряда) I и заряд q (количество электричества).
Все эти величины – материальные и подчиняются законам сохранения материи и коммутации, связь их действующих значений для контура и поля описываются следующими уравнениями:


где – потокосцепление (суммарный поток магнитной индукции);
L – индуктивность контура;
I – ток в контуре;
U- напряжение на обкладках конденсатора;
q – заряд (количество электричества);
С – емкость конденсатора.
Левые части уравнений отражают возмущения в окружающих полях, правые части – соответствующие им возмущения в контуре. На создание возмущений требуются затраты энергии поля или контура, которые при их ликвидации возвращаются обратно источнику этих возмущений – полю или контуру. Энергии возмущений определяются следующими квадратными уравнениями:


где We – максимальная электрическая энергия;
Wm – максимальная магнитная энергия.
Двойственность этих уравнений заключается в том, что первая часть уравнений выражает энергию возмущений в полях, а вторая – соответствующую ей энергию в контуре. Фактически в уравнениях (5), (6) отражены не энергии, а изменения энергий полей и контура при возникновении или исчезновении магнитных или электрических возмущений. Эти изменения энергий полей и контура равны между собой, но противоположны по знаку. Если энергия контура при заряде конденсатора увеличивается, то энергия электрического поля при этом снижается на такую же величину. При нарастании тока энергия контура уменьшается, а энергия магнитного поля увеличивается на такую же величину. Алгебраическая сумма изменений соответствующих энергий в поле и в контуре равна нулю.
Кроме того, связь между уравнениями (4) и (5) определяется следующими зависимостями максимальных значений величин, находящихся в противофазе:


где Zc – волновое сопротивление.
В отличие от емкостного и индуктивного сопротивлений, зависящих от частоты, волновое сопротивление является универсальной характеристикой контура, связывающей основные изменяемые параметры:

Уравнения (4) и (5) также связаны между собой следующими соотношениями максимальных величин, находящихся в противофазе:


где – действующая в контуре частота;
K – безразмерный коэффициент пропорциональности.
Еще одной величиной, связывающей изменения возмущений электрического и магнитного поля, является ЭДС самоиндукции EL, которая отражает динамику (скорость) переходных процессов и выражается следующей зависимостью:

где d /dt – скорость изменения потокосцепления в поле;
dI/dt – скорость изменения тока в контуре.
Индуктивность, емкость, частота, волновое сопротивление по физическому смыслу являются коэффициентами пропорциональности (соответствия) между магнитными и электрическими возмущениями, а также между контурными и полевыми формами этих возмущений и связанными с ними изменениями энергий.
При свободных колебаниях уравнения (4)-(12) находятся в равновесии. Первую четверть периода колебаний электрическая энергия контура, сосредоточенная в конденсаторе, уменьшается, а магнитная энергия поля вокруг ИК увеличивается. Контур отдает реактивную мощность в магнитное поле. Вторую четверть периода контур получает эту мощность из магнитного поля вокруг ИК и превращает ее в электрическую энергию в конденсаторе. Все переходные процессы превращения возмущений и энергий происходят синхронно в поле и в контуре, их длительность задается периодом (частотой) колебаний.
Общую связь между возмущениями контура и поля можно выразить следующей формулой
.
На момент коммутации в полях и в контуре уже имеются ранее возникшие возмущения в виде напряжения, заряда, тока и магнитного потока, на создание которых была затрачена определенная энергия. После коммутации коэффициенты пропорциональности изменяются, уравнения (4)-(12) превращаются в неравенства. Синхронность процессов превращения энергий в поле и контуре нарушается, из-за несоответствия контурных и полевых возмущений возникают параметрические ЭДС, порождающие дополнительные процессы уравновешивания этих возмущений и перераспределения энергий между контуром и полями. Эти процессы происходят одновременно с основными переходными процессами, длительность которых задается параметрами L и С.
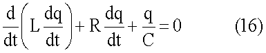
Процессы, происходящие при изменениях параметров, описываются линейными дифференциальными уравнениями второго порядка с периодическими коэффициентами:


Емкость С и индуктивность L из-под знака дифференциала не выносятся, так как являются переменными величинами, изменения которых могут быть описаны с помощью прямоугольных синусов или косинусов на основании теории Фурье. При периодическом скачкообразном изменении этих параметров левые части уравнений не становятся равными нулю, что фактически превращает эти уравнения в уравнения колебаний под действием периодической возбуждающей силы в виде параметрической ЭДС. Величина этой ЭДС является разницей, возникающей в уравнениях (15), (16) в положениях контура до и после проведенной коммутации.
Таким образом, сущность коммутационного способа получения ПР сводится к тому, что периодическими изменениями параметров контур и поле постоянно выводятся из положения энергетического и силового равновесия с последующим восстановлением этого равновесия, что сопровождается изменениями возмущений и перераспределением связанных с ними энергий между контуром и полем.
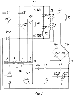
Коммутационный способ возбуждения ПР электрических колебаний реализуется в специальных устройствах – генераторах реактивной электрической мощности (ГРЭМ). Как и параметрические машины они могут быть двух видов – емкостные и индукционные. Принципиальная схема емкостного ГРЭМ представлена на фиг.1.
Устройство состоит из силового трансформатора Т2, имеющего сердечник из ферромагнитного сплава с линейной зависимостью магнитной индукции от напряженности магнитного поля в пределах рабочего тока в ГРЭМ. Первичная обмотка трансформатора 1 с индуктивностью L совместно с подключенным через тиристоры VS3, VS4 и ключ S1 основным конденсатором С2 образует колебательный контур, к которому через тиристоры VS1, VS2 подключается дополнительный конденсатор С1. Емкость дополнительного конденсатора составляет 3С, емкость основного конденсатора составляет 1C. Параллельно контуру подключены стабилитроны VD2, VD4 с защищающими диодами VD1,VD3 и шунтирующими резисторами R1, R2.
Управляющие электроды и катоды тиристоров соединены с обмотками 3, 4, 5, 6 генератора прямоугольных импульсов (ИГ), собранного на базе трансформатора Т1, транзистора VT1, конденсатора С3 и сопротивлений R3, R4. Во избежание паразитных электрических связей каждый тиристор подключен к отдельной обмотке, которые размещены на магнитопроводе таким образом, что тиристоры VS1, VS2 открываются положительным импульсом управляющего напряжения ИГ, а тиристоры VS3, VS4 открываются отрицательным импульсом. Магнитопровод трансформатора ИГ изготовляется из ферромагнитного материала с прямоугольной петлей гистерезиса. Подбором параметров и характеристик элементов ИГ (обмоток 3, 4, 5, 6, сопротивлений R3, R4, конденсатора СЗ, транзистора VT1) длительность положительного импульса устанавливается равной 0,25 T, отрицательного – 0,5 T (T – длительность периода основной частоты ).
ИГ через ключ S4, выпрямительный мостик из диодов VD5-VD8 и сглаживающий фильтр, состоящий из дросселя L1 и конденсатора С4, подключен к вторичной обмотке 3 трансформатора Т2. Для обеспечения запуска ИГ имеет автономный источник электропитания в виде аккумулятора G1 с устройством подзарядки на базе стабилитрона VD10 с защищающим диодом VD11. Аккумулятор через ключ S3 и диод VD9 соединен с конденсатором С1. Нагрузка в виде сопротивления с номиналом Rl через ключ S2 подключена к вторичной обмотке 2 трансформатора Т2.
ИГ работает следующим образом. При подключении напряжения питания через ключ S4 на базу транзистора VT1 через резистор R3 подается отпирающий потенциал. Транзистор открывается и через первичную обмотку 1 трансформатора Т1 протекает ток, который заряжает конденсатор С3 и вызывает нарастание магнитного потока в магнитопроводе трансформатора. Появляющееся при этом напряжение на обмотке 1 трансформируется в обмотку положительной обратной связи 2, полярность которой такова, что она способствует полному открытию транзистора. Когда ток коллектора достигнет своего максимального значения, нарастание магнитного потока в трансформаторе прекращается, полярность напряжений на обмотках трансформатора изменяется на обратную и происходит лавинообразный процесс запирания транзистора. Конденсатор С3, разряжаясь через обмотку 1, формирует отрицательный полупериод напряжения (Справочник «Источники питания РЭА», «Радио и связь», М., 1986).
Так как реальная форма прямоугольных импульсов ИГ несколько трапециевидна, а полупроводниковые свойства материалов тиристоров проявляются с определенной инерцией, между закрытием одной пары тиристоров и открытием другой пары проходит небольшой промежуток времени, что исключает возможность открытия одной пары тиристоров при незакрытой другой паре.
Для упрощения предварительного анализа процессов, протекающих при функционировании ГРЭМ, активные потери мощности на омических сопротивлениях в колебательном контуре не учитываются. В исходном состоянии все ключи ГРЭМ разомкнуты, конденсаторы разряжены.
Для приведения генератора в рабочее состояние замыкается, а затем размыкается ключ S3. Конденсатор С1 приобретает от аккумулятора G1 начальный пусковой заряд q1, выводящий контур из положения равновесия (второе условие возникновения ПР).
Замыкается ключ S4 и включается ИГ. Пусковой заряд распределяется между параллельно соединенными конденсаторами С1 и С2 пропорционально их емкостям и в контуре устанавливается начальное напряжение U01. Конденсатор С1 приобретает заряд, равный 0,75q1, a конденсатор С2 приобретает заряд 0,25q1. За счет уменьшения энергии электрического поля общая электрическая энергия конденсаторов и контура We1 составит (6)

Эта энергия распределяется между конденсаторами С1 и С2 пропорционально их емкостям (We1‘ – энергия конденсатора С1, We1” – энергия конденсатора С2)


Замыкается ключ S1 и начинается рабочий цикл ГРЭМ, который делится на четыре этапа. Для упрощения анализа происходящих процессов предполагается, что сразу после замыкания ключа S1 подается импульс управляющего напряжения, открывающий тиристоры VS3, VS4, а тиристоры VS1, VS2 при этом закрыты. Теоретически, любая среднестатистическая флуктуация электрического или магнитного поля может являться начальным условием возбуждения ПР, особенностью которого является то, что конечные амплитуды колебаний тока и напряжения не зависят от их начальных значений.
Тиристоры VS3, VS4 открываются, в контуре устанавливается начальное напряжение U01. Начальная электрическая энергия контура определяется выражением (19). Начинается первый этап, в котором эквивалентная емкость контура составляет С, волновое сопротивление, рассчитанное по формуле (10) равно Zc, действует основная частота (3).
Временная диаграмма работы устройства представлена на фиг.2, на которой время отложено в долях периода основной частоты Т. На этой диаграмме приняты следующие обозначения изменяющихся величин:
U s – управляющее напряжение на тиристорах;
Ceq – общая емкость контура;
I – общий ток в неразветвленной цепи контура;
UC1 – напряжение на конденсаторе С1;
UC2 – напряжение на конденсаторе С2;
Q – реактивная электрическая мощность контура.
Конденсатор С2 разряжается через ИК и тиристор VS4, в контуре появляется ток, электрическая энергия контура уменьшается, а магнитная энергия поля увеличивается. Конденсатор С1 в это время отключен от контура, так как тиристоры VS1, VS2 закрыты. В начальный момент времени ЭДС самоиндукции EL1, препятствующая нарастанию тока и рассчитанная по формуле (13), имеет максимальное значение, которое численно равно начальному напряжению первого этапа U01.
Через время, равное 0,25Т, вся электрическая энергия контура переходит в магнитную энергию, заряд 0,25q1 переходит из конденсатора С2 в контур в виде тока, напряжение на нем становится равным нулю. Ток первого этапа I1 достигает своего максимального значения, определяемого формулой (8)

Максимальная магнитная энергия в конце этапа Wm1 составит по формуле (7)

На эту величину увеличится также и энергия электрического поля.
Все процессы первого этапа происходят синхронно, его длительность составляет 0,25 Т.
Управляющее напряжение ИГ изменяет свою полярность и при его переходе через ноль тиристор VS3 закрывается (ток через него не течет), а тиристор VS4 остается открытым (ток через него максимален).
Открываются тиристоры VS1, VS2 и конденсатор С1, имеющий заряд 0,75q1 напряжение U01 и энергию l,5CU01 2 подключается к контуру. Начинается второй этап, в котором емкость контура увеличивается до значения 4С (1), частота уменьшается до 0,5 (3), волновое сопротивление контура снижается до 0,5Zc (10).
Конденсатор С1 разряжается через ИК и тиристор VS2. Тиристор VS4 включен встречно току этого разряда, а тиристор VS3 закрыт, поэтому одновременно с разрядом конденсатора С1 происходит перезаряд конденсатора С2 напряжением обратной полярности через ПК и открытый в этом направлении тока тиристор VS4.
В результате проведенной коммутации равновесие в уравнении (4) нарушается и возникает параметрическая ЭДС Е2, определяемая исходя из следующего уравнения:

где q2‘ – равновесная величина заряда второго этапа, образующегося на конденсаторе С2.
Под действием ЭДС Е2, происходит уравновешивание полевых и контурных возмущений и связанных с ними изменений энергий путем увеличения тока и заряда в контуре. Появление этой ЭДС обусловлено тем, что при подключении конденсатора С1 с напряжением U01 заряд контура с емкостью 4С должен соответствовать q1 (4CU01), в действительности он равен 0,75q1. При его разряде энергия электрического поля должна увеличиться на 2CU01 2 (17), фактически она увеличивается на 1,5CU01 2 (18). Электрическая энергия контура должна быть равна q1 2/8C, фактически она меньше и составляет (0,75q1)2/8C.
В начале этапа ЭДС Е2 равняется напряжению U01. Через время, равное 0,25T, напряжение на конденсаторе С2 уравновешивает ЭДС E2 (U01 равно нулю), а ток увеличивается до своего второго максимума, определяемого формулой (8)

Увеличение тока связано с «вливанием» в контур на втором этапе дополнительной электрической энергии от конденсатора C1 (We1‘) с ее последующим превращением в магнитную энергию, поэтому максимальная магнитная энергия контура и поля также увеличивается и составит согласно формуле (7)

Увеличению тока препятствует ЭДС самоиндукции EL2‘, численно равная напряжению U01. В итоге конденсатор С2 приобретает равновесный заряд который определяется исходя из формулы (22) при нулевом значении параметрической ЭДС:

При этом на конденсаторе С2 устанавливается равновесное напряжение обратной полярности , определяемое формулой (4)

Фактически напряжение начала второго этапа U01 трансформировалось через ИК с конденсатора С1 на конденсатор С2, электрическая энергия которого к моменту равновесия увеличилась с нуля до 0,5CU01 2 за счет уменьшения энергии электрического поля.
Изменение энергии электрического поля достигло своего равновесного значения (уменьшилось на величину 0,5CU01 2). Заряд контура увеличился на величину 0,25q1, то есть возмущения контура и поля уравновесились. Соответственно электрическая энергия контура увеличилась на (0,25q1)2/8С и также достигла своего равновесного значения.
Затем происходит обратное превращение магнитной энергии поля в электрическую энергию контура в течение времени, равного 0,25Т. Завершается второй этап синхронным снижением тока и потокосцепления от максимальных значений до нуля. При одном и том же времени увеличения и снижения тока, но удвоенным по сравнению с первым этапом максимальным значением тока (2I1) ЭДС самоиндукции
EL2 в конце второго этапа увеличится в два раза по сравнению с ЭДС самоиндукции начала первого этапа EL1 (фактически ЭДС EL1 и EL2‘ суммировались). Это обеспечит заряд параллельно соединенных конденсаторов C1, C2 общим напряжением обратной полярности начала третьего этапа U23, равным

За счет разделения зарядов в проводниках контура общий заряд конденсаторов q2 также увеличится вдвое и составит 2q1.
Общая длительность второго этапа составляет 0,5Т.
Управляющее напряжение вновь изменяет свою полярность. При его переходе через ноль и при отсутствии тока в контуре все тиристоры закрываются, конденсатор C1 отключается от контура.
Открываются тиристоры VS3,VS4 и начинается третий этап рабочего цикла ГРЭМ. Процессы, происходящие в контуре и поле на третьем и четвертом этапах, практически аналогичны процессам, протекающим на первом и втором этапах. Отличие заключается только в том, что начальное напряжение третьего этапа удваивается, а ток протекает в обратном направлении. В конце четвертого этапа электрическая энергия конденсаторов увеличивается в шестнадцать раз по сравнению с началом первого этапа, при этом амплитуды тока и напряжения за один рабочий цикл (одно полное колебание) увеличиваются в четыре раза.
Для выключения ГРЭМ размыкается ключ S4, импульсный генератор прекращает свою работу и колебания затухают. Все ключи возвращаются в исходное состояние.
Принципиальная схема индукционного ГРЭМ представлена на фиг.3, а временная диаграмма его работы – на фиг.4. Его отличием от емкостного ГРЭМ является то, что вместо конденсаторов C1, C2 включаются соответственно ИК L1, L2, а вместо первичной обмотки силового трансформатора подключается конденсатор C1 с емкостью С. Подключение нагрузки и ИГ осуществляется электрической связью. Помимо индуктивности в процессе колебаний изменяется и активное сопротивление контура.
Индуктивность ИК L1 составляет 1L, индуктивность ИК L2 равна 3L. Обе ИК имеют общий замкнутый магнитопровод с линейной зависимостью магнитной индукции от напряженности магнитного поля и включены в контур согласно. Этот магнитопровод на фиг.3 не показан. Соотношение активных сопротивлений ИК L1 и L2 существенного влияния на анализ рассматриваемых процессов не оказывает.
Одним из вариантов конструкции индукционного ГРЭМ является размещение ИК с меньшей индуктивностью внутри ИК с большей индуктивностью без какого-либо магнитопровода (так называемый «воздушный» трансформатор). В этом случае роль магнитопровода выполняет воздушная среда, что с точки зрения веса и габаритов ГРЭМ является несомненным достоинством, однако, с другой стороны, для получения приемлемых для работоспособности ГРЭМ частот необходимы конденсаторы с большой емкостью.
Вторичные обмотки ИГ 3, 4, 5, 6 соединены с тиристорами таким образом, что при отрицательном импульсе управляющего напряжения открываются тиристоры VS3, VS4, а при положительном импульсе открываются тиристоры VS1, VS2. Подбором параметров и характеристик элементов ИГ длительность отрицательного импульса устанавливается равной 0,25Т, а положительного – 0,125Т.
На временной диаграмме (фиг.4) приняты следующие значения изменяющихся величин:
U s – управляющее напряжение на тиристорах;
Leq– общая индуктивность контура;
I – общий ток в неразветвленной цепи контура;
U – напряжение на конденсаторе С1;
Q – реактивная электрическая мощность контура.
Приведение индукционного ГРЭМ в рабочее состояние и предварительный заряд конденсатора С1 осуществляется в том же порядке, как и в емкостном ГРЭМ. К началу рабочего цикла, который также осуществляется в четыре этапа, конденсатор С1 приобретает начальный пусковой заряд q1 и на нем устанавливается начальное напряжение U01. Тем самым контур выведен из положения равновесия.
Электрическая энергия контура We1 в начале первого этапа составляет в соответствии с формулой (6)

Замыкается ключ S4 и включается ИГ. Замыкается ключ S1 и предполагается, что одновременно подается отрицательный импульс управляющего напряжения на тиристоры VS3, VS4.
Тиристоры VS3, VS4 открываются, начинается первый этап, в котором индуктивность контура составляет 3L, волновое сопротивление, рассчитанное по формуле (10), равно Zc, действует частота (3).
Конденсатор С1 разряжается через ПК L2 и тиристор VS3, так как тиристор VS4 включен встречно направлению тока, а тиристоры VS1, VS2 закрыты. Ток в контуре и потокосцепление в поле увеличиваются и через время, равное 0,25 T, достигают своих максимальных значений I1 и 1, определяемых формулами (8), (5)


Напряжение на конденсаторе становится равным нулю, заряд q1 перешел в контур в виде тока, вся электрическая энергия контура перешла в магнитную энергию поля Wm1, определяемую формулой (7):

Увеличению тока и потокосцепления препятствует ЭДС самоиндукции начала первого этапа EL1, максимальное значение которой численно равно начальному напряжению U01.
Все процессы первого этапа происходят синхронно, его длительность составляет 0,25Т.
Управляющее напряжение изменяет свою полярность. Тиристор VS4 закрывается (ток через него не течет), а тиристор VS3 продолжает оставаться открытым (ток через него максимален).
Открываются тиристоры VS1, VS2 и ИК L1 подключается к контуру. Начинается второй этап работы генератора. Индуктивность контура уменьшается до величины 0.75Z (2), частота увеличивается до 2 (3), волновое сопротивление снижается до 0,5Zc (10).
Магнитное возмущение поля 1 становится больше соответствующего ему возмущения в контуре, уменьшившегося до значения 0,75LI1. Равновесие магнитных возмущений поля и контура нарушается и возникает параметрическая ЭДС Е2, равная

где t – длительность дополнительного переходного процесса (0,0625Т), ограниченная временем перехода тиристора из закрытого состояния в открытое состояние.
Эта ЭДС направлена таким образом, что инициирует возрастание тока в контуре при снижении потокосцепления в поле. По существу она складывается из двух ЭДС самоиндукции, возникающих в ИК LI, L2. Под их действием в ИК L2 снижение тока замедляется, а в ИК L1 ток увеличивается от нуля до максимального значения.
Потокосцепление снижается, а суммарный ток через конденсатор С1 увеличивается до тех пор, пока параметрическая ЭДС, определенная по формуле (32) не становится равной нулю. В соответствии с законом сохранения и превращения энергии изменения магнитных энергий поля и контура до и после коммутации, рассчитанные по формуле (7), составят следующее уравнение

Решениями этого уравнения являются следующие равновесные соотношения максимальных значений тока I2 и потокосцепления 2 на втором этапе по сравнению с первым согласно новому коэффициенту пропорциональности (0,75L):


Кривая тока приобретает второй максимум, равный 2I1. При этом в ИК L1 ток составляет 1,5 I1, в ИК L2-0,5 I1.
Таким образом, магнитная энергия поля уменьшается, а контура – увеличивается и при максимальном значении тока I2 они уравновешиваются и достигают значения, определенного уравнением (33).
Одновременно происходит процесс перезарядки конденсатора С1 напряжением обратной полярности со связыванием на нем участвующего в процессе колебания заряда.
Равновесное значение заряда второго этапа q2‘ определяется исходя из следующего уравнения, составленного из формул (11), (34)

На конденсаторе С1 в момент достижения током второго максимума концентрируется равновесный заряд , заряжая его до равновесного напряжения обратной полярности второго этапа , значения которых определяются решением уравнения (36) и формулой (4)


Увеличению тока препятствует возникающая в начале второго этапа ЭДС самоиндукции EL2‘ численно равная величине (U01).
Завершается второй этап синхронным снижением тока и потокосцепления от максимальных значений I2, 2 до нуля в течение времени, равного 0,0625T. При двойном увеличении амплитуды тока на втором этапе и четырехкратном уменьшении индуктивности и времени снижения тока по сравнению со временем его нарастания в начале первого этапа ЭДС самоиндукции конца второго этапа EL2 увеличится в два раза по сравнению с ЭДС самоиндукции начала первого этапа EL1 (фактически EL1 и суммировались). Это обеспечит перезарядку конденсатора С1 напряжением обратной полярности начала третьего этапа напряжением U23, равным

За счет разделения зарядов в проводниках контура итоговый заряд конденсатора q2 также увеличится вдвое и составит 2q1.
Весь второй этап длительностью 0,125T магнитная энергия поля уменьшается, а электрическая энергия контура увеличивается до значения We2 за счет соответствующего уменьшения энергии электрического поля, определяемого формулой (6)

Управляющее напряжение ИГ вновь меняет свою полярность. При нулевом значении тока в контуре и при нулевом управляющем напряжении все тиристоры закрываются, ИК L1 отключается от контура.
Третий и четвертый этап работы ГРЭМ практически аналогичны первому и второму этапам рабочего цикла ГРЭМ. Отличие заключается только в том, что начальное напряжение третьего этапа удваивается, а ток течет в обратном направлении.
В конце четвертого этапа электрическая энергия контура увеличивается в шестнадцать раз по сравнению с началом первого этапа, амплитуды тока и напряжения за один рабочий цикл (одно полное колебание) увеличиваются в четыре раза.
Для выключения ГРЭМ размыкается ключ S4 и ИГ прекращает свою работу. Колебания затухают, все ключи приводятся в исходное положение.
В момент прекращения работы ИГ на конденсаторах может остаться высокое остаточное напряжение, поэтому в цепь предварительного заряда конденсаторов (конденсатора) включен диод VD9, предохраняющий аккумулятор G1 от обратного тока при повторном запуске ГРЭМ.
С энергетической точки зрения явление нарастания амплитуд тока и напряжения при ПР объясняется следующим. Энергия, отдаваемая контуром в магнитное поле W1 и энергия, возвращаемая полем обратно в контур W2, выражаются следующими формулами:


где Q1 – средняя амплитуда мощности в период перехода энергии из контура в поле;
t1 – длительность процесса перехода энергии из контура в поле;
Q2 – средняя амплитуда мощности в период возврата энергии из поля в контур;
t2 – длительность процесса возврата энергии из поля в контур.
В соответствии с законом сохранения и превращения энергии:

При свободных незатухающих колебаниях t1 равно t2, поэтому Q1 равно Q2. Частота свободных колебаний и резонансная частота совпадают по величине.
При свободных затухающих колебаниях резонансная частота меньше частоты собственных колебаний, поэтому t2 больше t1 и соответственно Q2 меньше Q1. Амплитуда мощности уменьшается, так как часть мощности расходуется на активные потери и колебания затухают.
При ПР t2 меньше t1, поэтому Q2 больше Q1. Амплитуда мощности при определенных условиях непрерывно возрастает.
Так как численное значение амплитуды электрической мощности равно произведению амплитуд тока и напряжения, сначала увеличивается амплитуда тока, а затем и амплитуда напряжения, которым перезаряжаются конденсаторы (или конденсатор). При непрерывных повторениях процесса изменения параметров происходит непрерывное нарастание амплитуды реактивной электрической мощности контура, то есть ее генерация.
На диаграммах мощности (фиг.2, 4) площади фигур, ограниченных кривыми мощности в положительной и отрицательной областях графика, равны между собой в соответствии с законом сохранения и превращения энергии. Первый скачок амплитуды мощности в емкостном ГРЭМ происходят из-за того, что в начале второго этапа к контуру подключается конденсатор С2 и напряжение в контуре скачкообразно увеличивается с нуля до напряжения U01. Второй скачок мощности происходит в середине второго этапа в момент перехода полярности напряжения в контуре с прямой на обратную, так как к этому моменту времени конденсатор С2 уже имеет напряжение U01 обратной полярности.
К началу следующего колебания электрическая энергия конденсатора (конденсаторов) в контуре увеличивается за счет уменьшения энергии электрического поля. Таким образом, при ПР инициируется интенсивность энергетического обмена между контуром и полем с возрастанием величин магнитной и электрической энергий до более высоких уровней.
Нарастание амплитуд тока и напряжения при ПР происходит в геометрической прогрессии, графически отображается параболой и выражается следующей формулой (без учета омического сопротивления):

где An – амплитуда n-го колебания;
A0 – амплитуда начального колебания;
pmax – максимальное значение параметра;
pmin – минимальное значение параметра;
n – номер полного колебания, начиная с первого.
Выражение pmax/pmin является степенью изменения параметра и обозначается как m. Эта величина показывает, во сколько раз увеличиваются амплитуды тока, напряжения и мощности за одно полное результирующее колебание. Соответственно, за полупериод этого колебания, в котором происходит полный цикл взаимных превращений возмущений и связанных с ними изменений энергий, эти амплитуды увеличатся в m0,5.
Однако помимо магнитных и электрических превращений в реальном контуре существуют и тепловые превращения и потери.
На основании теории и экспериментов с параметрическими машинами академики Л.И.Мандельштам и Н.Д.Папалекси определили энергетическую границу возбуждения ПР, обусловленную наличием активного омического сопротивления и сопутствующими ему тепловыми потерями.
Третье условие возникновения ПР выражается следующим неравенством

где hmod – глубина модуляции (относительное изменение параметра);
– средний логарифмический декремент затухания при основной и параметрической частоте.
Глубина модуляции параметра (относительное изменение) определяется по следующей формуле

Левая часть неравенства (45) характеризует нарастание амплитуд колебания из-за изменения параметра (прирост электрической мощности), правая часть – их затухание, обусловленное наличием омического сопротивления (потребление электрической мощности).
В общем случае логарифмический декремент затухания определяется формулой

где R – омическое сопротивление контура.
При увеличении величины R неравенство (45) превращается в равенство, тем самым устанавливается пороговое значение активного сопротивления контура, при котором возможно нарастание амплитуд напряжения и тока. С учетом выражений (44), (45), (46) зависимость амплитуд результирующих колебаний от времени t может быть выражена следующей формулой

где Tr– период результирующего колебания.
Этот период определяется как среднее арифметическое значение от периодов основной и параметрической частоты. Ему соответствует также и результирующая частота.
На фиг.5 представлены кривые нарастания амплитуд напряжения в ГРЭМ при различных значениях омического сопротивления контура, соотношения величин которых определяются следующим неравенством

При увеличении омического сопротивления скорость нарастания амплитуды уменьшается и при величине активного сопротивления, равное R3, нарастания амплитуд не происходит, так как в формуле (48) выражение в скобках становится равным единице. Это значение активного сопротивления и является пороговым. При величине сопротивления, равной R4, выражение в скобках в формуле (48) становится меньше единицы, амплитуда уменьшается и колебания затухают. Таким образом, при увеличении активного сопротивления параболическая зависимость сглаживается, превращаясь сначала в линейную, а потом и вообще в экспонентную зависимость.
Это явление использовалось в параметрических машинах для получения стационарной амплитуды параметрических колебаний. В качестве дополнительной нагрузки в контур включалась последовательная цепь ламп накаливания с реостатом. Путем экспериментирования подбиралось такое добавочное сопротивление контура Ra, при котором весь прирост мощности потреблялся на этом сопротивлении и дальнейшее нарастание амплитуд не происходило.
В отличие от параметрических машин существует три способа стабилизации амплитуды в ГРЭМ. Конечной целью каждого способа является достижение баланса генерируемой реактивной мощности с потребляемой мощностью путем рассеивания (потребления) излишней мощности или ее ограничения в необходимых для работоспособности ГРЭМ пределах.
На фиг.6 изображены векторные диаграммы активной, реактивной и полной мощности ГРЭМ при свободных незатухающих колебаниях, при свободных затухающих колебаниях, при параметрических колебаниях без потребления активной мощности и при параметрических колебаниях в условиях баланса генерируемой и потребляемой мощности. На этой диаграмме обозначены следующие векторные величины:
Q1 – максимальная амплитуда реактивной мощности при переходе энергии из контура в поле в процессе разряда конденсатора (конденсаторов);
Q2 – максимальная амплитуда реактивной мощности при переходе энергии из поля в контур в процессе заряда конденсатора (конденсаторов) при параметрических колебаниях в контуре без активного сопротивления;
Q2‘- максимальная амплитуда реактивной мощности при переходе энергии из поля в контур в процессе заряда конденсатора (конденсаторов) в контуре с активным сопротивлением при параметрических колебаниях (реактивная составляющая полной мощности);
Q2” – максимальная амплитуда реактивной мощности при переходе энергии из поля в контур в процессе заряда конденсатора (конденсаторов) в контуре с активным сопротивлением при свободных колебаниях без изменения параметров (реактивная составляющая полной мощности);
S2 – максимальная амплитуда полной мощности при переходе энергии из поля в контур при стабилизации параметрических колебаний в контуре с активным сопротивлением;
S2‘ – максимальная амплитуда полной мощности при переходе энергии из поля в контур при свободных колебаниях в контуре с активным сопротивлением без изменения параметров;
Р – максимальная амплитуда суммарной активной мощности, потребляемой в контуре с активными потерями при стабилизации амплитуд параметрических колебаний;
Р’ – максимальная амплитуда активной мощности, потребляемой в контуре с активным сопротивлением при свободных колебаниях без изменения параметров;
– угол сдвига фаз между током и напряжением в контуре.
При свободных колебаниях в контуре без активного сопротивления Q1 равно . Амплитуда тока и напряжения остается неизменной, генерации реактивной мощности не происходит (m равно единице).
С введением в такой контур активного сопротивления векторный треугольник мощностей выглядит следующим образом

Баланс мощностей при переходе энергий из контура в поле и обратно соблюдается, Q1 равно . Но из-за угла сдвига фаз реактивная составляющая меньше Q1, поэтому первоначальный заряд и напряжение на конденсаторе не восстанавливается при последующем колебании и процесс колебаний затухает.
При ПР абсолютные величины амплитуд мощностей в переходный период определяются следующей формулой

Из-за образующейся избыточной мощности и происходит генерация реактивной мощности, которая при достижении определенных значений амплитуды тока и напряжения выводила из строя элементы контура (пробой конденсатора или изоляции обмоток ИК) в параметрических машинах при отсутствии добавочного сопротивления.
Первый способ стабилизации амплитуд в ГРЭМ заключается в том, что к контуру параллельно подключаются стабилитроны с шунтирующими резисторами, которые на фиг.1, 3 обозначены как VD2, VD4 и R1, R2 соответственно. Цепь стабилитронов защищается от обратных токов диодами VD1, VD3. При этом способе напряжение стабилизации Us у стабилитронов должно быть обязательно ниже критического анодного напряжения открытия тиристоров Ua.
Стабилизация амплитуд происходит следующим образом. При перезаряде конденсатора (конденсаторов) за счет ЭДС самоиндукции в конце второго этапа напряжение в контуре достигает значения напряжения стабилизации стабилитрона Us. Стабилитрон открывается и часть заряда, участвующего в процессе колебания, проходит через цепь стабилитрона, минуя конденсатор (конденсаторы). Вся избыточная электрическая мощность потребляется на шунтирующих резисторах R1 или R2. Начальное напряжение третьего и последующих этапов ограничивается величиной Us, a амплитуда тока ограничивается величиной тока стабилизации Is, равной:

где Zc– волновое сопротивление при основной частоте.
При таком шунтировании контура дальнейшие нарастания амплитуд напряжения и тока прекращаются, в контуре устанавливаются стационарные амплитуды колебаний, наступает энергетический баланс и неравенство (45) превращается в равенство. В момент стабилизации стационарные амплитуды могут подвергаться незначительным низкочастотным колебаниям, которые обусловлены инерционностью работы стабилитронов и шунтирующих резисторов, а также гистерезисом в напряжении стабилизации в стабилитроне.
Связь между величинами добавочных (Ra) и шунтирующих (Rsh) сопротивлений по равнозначности своего воздействия на затухание колебаний и стабилизацию амплитуды в контуре определяется формулой:

Баланс мощностей в условиях стабильной амплитуды в векторной форме выглядит следующим образом (весь прирост реактивной мощности расходуется на потребление)

В условиях стабильной амплитуды величина эффективной реактивной мощности Q1( ) определяется следующей формулой

С учетом формул (51), (55) векторное выражение (54) преобразуется в скалярное уравнение и формула для расчета максимальной эффективной потребляемой мощности ГРЭМ (Р) выглядит следующим образом исходя из геометрических соотношений треугольника мощностей

Выражение cosarcsin m-0,5 является cos – коэффициентом использования мощности. Из формулы (56) следует, что при увеличении значения m увеличивается как величина потребляемой мощности, так и коэффициент ее использования.
Рабочие параметры и характеристики сопротивлений R1 и R2 рассчитываются исходя из значения рассеиваемой на них излишней мощности. Номинальное значение этих сопротивлений Rsh рассчитывается по следующей формуле (для обеспечения запаса электрической прочности изоляции обмоток и диэлектрика конденсаторов полагается, что вся реактивная мощность потребляется только на шунтирующих резисторах)

Нагрузка может подключаться к ГРЭМ трансформаторной связью (фиг.1) или электрической связью (фиг.3). Независимо от способа подключения, нагрузка оказывает на затухание колебаний такое же влияние, как и шунтирование контура резисторами R1, R2.
Максимальная потребляемая мощность ГРЭМ определяется следующим выражением

где Pm – магнитные потери, связанные с вихревыми токами в сердечниках ПК и рабочих трансформаторах, а также потери на рассеяние магнитного потока;
Ре – диэлектрические потери, связанные с нагревом диэлектрика и током утечки через диэлектрик конденсатора;
Pc – коммутационные потери, связанные с обратными токами в диодах, тиристорах и других полупроводниках;
Pa – тепловые потери в собственных активных сопротивлениях контура;
Ps – мощность, потребляемая на шунтирующих резисторах и нагрузке;
Pq – мощность, потребляемая импульсным генератором.
Потери мощности Pm, Pe, Pc, Pa функционально связаны с амплитудными значениями тока и напряжения в контуре и могут быть рассчитаны по существующим методикам. Мощность, потребляемая импульсным генератором (Pq), является условно-постоянной величиной, которая не зависит от этих амплитудных значений и определяется только конструкцией ИГ и входящих в его состав элементов.
При подключении нагрузки величина мощности Ps при определенных и рассчитанных значениях остальных вышеуказанных потерь и затрат выражается следующей формулой

где Psh – излишняя рассеиваемая мощность на шунтирующих резисторах;
Pl – мощность, потребляемая в нагрузке.
Мощность Ps в определенных выше условиях является величиной постоянной, а входящие в ее состав величины Psh, Pl являются переменными. Так как шунтирующие резисторы и нагрузка подключены к контуру параллельно, при максимально возможной нагрузке Psh равно нулю, поэтому Ps равно Pl. При отключенной нагрузке
Pl равно нулю, поэтому Ps равно Psh.
Второй и последующий способы стабилизации заключаются в том, что цепи стабилитронов из схемы ГРЭМ исключаются, а ограничение амплитуды напряжения осуществляется критическим анодным напряжением открытия тиристоров Ua. При достижении в контуре напряжения, равного Ua, происходит самопроизвольное открытие тех тиристоров, для которых оно является анодным, независимо от наличия на них управляющего напряжения. В емкостном ГРЭМ на первом этапе происходит одновременный разряд конденсаторов С1, С2 через ПК, а в индукционном ГРЭМ конденсатор С1 разряжается одновременно через обе параллельно соединенные ПК L1, L2. В результате в ГРЭМ возникают свободные колебания с параметрической частотой, которые затухают до тех пор, пока напряжение в контуре не установится ниже значения Ua. Дальнейшие колебания продолжаются уже с результирующей частотой. При следующем увеличении напряжения в контуре выше уровня Ua процесс затухания свободных колебаний снова повторится. Таким образом, стабилизация амплитуды происходит за счет периодического уменьшения степени изменения параметра (m) до единицы и сопровождается систематическими сбоями частоты и колебаниями амплитуд в ГРЭМ. Для количественного определения потребляемой мощности в формулу (56) вместо Us подставляется значение Ua.
Третий способ стабилизации заключается в использовании в рабочих трансформаторах и ИК сердечников из материалов с нелинейными зависимостями магнитной индукции от напряженности магнитного поля (ферромагнитные материалы с прямоугольной петлей гистерезиса). В этом случае амплитуда второго максимума тока ограничивается током насыщения сердечника, который определяется с большой степенью достоверности только опытным путем. За счет уменьшения амплитуды скорость снижения тока в конце второго этапа достигает уровня, обеспечивающего такою величину ЭДС самоиндукции, при которой напряжение перезаряда конденсатора (конденсаторов) достигает стационарного значения и неравенство (45) превращается в равенство. Процесс этой стабилизации также сопровождается сбоями частоты, одновременно может возникнуть феррорезонансный эффект. Этот способ также основан на уменьшении степени изменения параметров (m).
При подключении нагрузки и ее изменениях ГРЭМ ведет себя как идеальный источник электропитания без падения напряжения на внутреннем сопротивлении. Вольтамперная характеристика ГРЭМ представлена на фиг.7. При нагрузке выше максимального значения ls колебания в контуре прекращаются, так как в этот момент в выражении (45) знак неравенства меняется на противоположный. Поэтому цепь нагрузки ГРЭМ не нуждается в защитных устройствах, ограничивающих предельную нагрузку (плавкие предохранители, автоматы защиты цепи и другие).
Частота 0,5 для емкостного ГРЭМ является единственной частотой возбуждения ПР, при которой может быть обеспечен необходимый для его функционирования прирост мощности. В индукционном ГРЭМ имеется возможность получать ПР высших порядков. Для этого используются соотношения основных и дополнительных индуктивностей, такие как 8 к 1, 15 к 1, 24 к 1 и так далее, то есть квадратный корень из суммы соотношений величин индуктивностей должен быть равен целому натуральному числу. Использование резонансов высших порядков позволяет получить большую мощность, потребляемую в нагрузке по сравнению с резонансом первого порядка при практически одинаковых габаритах и весе устройств. Однако использование таких резонансов ограничивается временем переключения тиристоров, которое должно быть меньше одной восьмой части периода параметрической частоты (32), иначе нарушается синхронизация и полнота прохождения основных и дополнительных переходных процессов в ГРЭМ.
Условие автономности ГРЭМ выражается следующим неравенством, при соблюдении которого поставленная в изобретении задача выполняется

Электропитание ИГ при этом осуществляется за счет потребления части выходной мощности, а аккумулятор G1 в этом случае обеспечивает только предварительный заряд конденсатора (конденсаторов) и функционирование ИГ в период запуска ГРЭМ.
Формула изобретения
1. Коммутационный способ возбуждения параметрического резонанса электрических колебаний, заключающийся в том, что к основному колебательному контуру с помощью тиристоров подключаются дополнительная катушка индуктивности с номиналом индуктивности втрое меньшим или конденсатор с номиналом емкости втрое большим по сравнению с аналогичными элементами контура, что изменяет параметры этого контура в процессе каждого колебания (индуктивность, емкость, частоту колебания, волновое сопротивление) в зависимости от наличия положительного управляющего напряжения на тиристорах, подаваемого на них в момент максимального тока и снимаемого при его нулевом значении.
2. Устройство для осуществления коммутационного способа возбуждения параметрического резонанса электрических колебаний (генераторы реактивной электрической мощности), включающее в себя основной колебательный контур и дополнительную катушку индуктивности с номиналом индуктивности втрое меньшим или конденсатор с номиналом втрое большим по сравнению с аналогичными элементами контура, подключаемые к контуру параллельно с помощью тиристоров, управляемых отдельным импульсным генератором, который подает или снимает управляющее напряжение с тиристоров, при этом длительность положительного импульса управляющего напряжения составляет для дополнительной индуктивности одну восьмую, для дополнительной емкости половину периода основной частоты колебаний контура, а длительность отрицательного импульса в обоих случаях составляет четверть этого периода для создания периодических изменений параметров контура в процессе каждого колебания и, способствуя тем самым возбуждению параметрического резонанса и генерации электрической мощности в устройстве.
РИСУНКИ
|