|
|
(21), (22) Заявка: 2008137840/11, 22.09.2008
(24) Дата начала отсчета срока действия патента:
22.09.2008
(46) Опубликовано: 27.03.2010
(56) Список документов, цитированных в отчете о поиске:
RU 44095 U1, 27.02.2005. JP 10218005 A, 18.08.1998. RU 560783 A1, 17.08.1977. CA 1279084 С, 15.01.1991.
Адрес для переписки:
61174, Украина, г. Харьков, пр-кт Победы, п/о 61174, до востребования, Ф.А. Чернякову
|
(72) Автор(ы):
Черняков Феликс Аронович (UA), Черняков Юрий Феликсович (UA)
(73) Патентообладатель(и):
Черняков Феликс Аронович (UA), Черняков Юрий Феликсович (UA)
|
(54) ГУСЕНИЧНЫЙ ТРАКТОР
(57) Реферат:
Изобретение относится к области транспортного машиностроения, в частности к гусеничным транспортным средствам. Гусеничный трактор содержит двигатель, трансмиссию с механическим и с гидравлическим приводами механизма ротации и торможения правой и левой гусениц через бортовые редукторы, а также рулевое колесо, которое посредством гидроусилителя связано кинематически со звеном-регулятором рабочего объема реверсивного аксиально-плунжерного насоса. Приводной вал насоса кинематически связан с трансмиссией. Насос сообщен маслопроводами с реверсивным мотором, вал которого соединен с механизмом ротации гусениц. Рулевое колесо посредством гидроусилителя рулевого управления и стабилизатора прямолинейности движения связано со звеном-регулятором реверсивного аксиально-плунжерного насоса так, что позиции рулевого колеса, соответствующей прямолинейному движению гусеничного трактора, соответствует нулевой рабочий объем насоса. Вал реверсивного мотора гидравлического привода кинематически связан с двумя соосными солнечными шестернями планетарных механизмов с возможностью вращения их в противоположные стороны одновременно. Каждая солнечная шестерня через сателлиты водила связана кинематически еще и с общим эпициклом, жестко соединенным с ведомой шестерней главной передачи механического привода. Вал каждого водила через бортовой редуктор конечной передачи соединен с ведущей звездочкой гусеницы. Механизм управления торможением гусеницы содержит датчик устройства включения-выключения дифференциальной связи между гусеницами. Достигается повышение управляемости гусеничного трактора. 3 з.п. ф-лы, 3 ил.
Изобретение относится к транспортным средствам, преимущественно к устройству гусеничного трактора, к устройству быстроходной гусеничной машины, в частности к бронетранспортеру.
Известны гусеничные тракторы, содержащие рулевое колесо в качестве органа управления вождением, например трактор типа Т-150 (ХТЗ-153, ХТЗ-180Б, ХТЗ-200Б) [1], а также гусеничный трактор ХТЗ-100 [2].
Недостаток их в том, что в тракторе типа Т-150 рулевым колесом управляют то частичным, то полным выключением кинематической связи с двигателем гусеницы то правого, то левого борта. Поэтому, например, на крутом спуске при вращении рулевого колеса в сторону правого (левого) поворота, правая (левая) гусеница, освобожденная от кинематической связи с двигателем, под напором продольной вдоль уклона составляющей веса трактора, получает большую скорость, чем левая (правая), и трактор поворачивают в левую (правую) сторону, то есть в противоположную сторону от заданной вращением рулевого колеса. Внимательный водитель своевременно притормаживает правую (левую) гусеницу, а уставший создает аварийную обстановку. Это крайний случай, но и во всех других нет однозначной зависимости между углом отклонения рулевого колеса и радиусом поворота гусеничного трактора типа Т-150, а также гусеничного трактора типа ХТЗ-100.
Известен гусеничный трактор, содержащий двигатель, трансмиссию с механическим и гидравлическим приводами механизма ротации правой и левой гусениц через бортовые редукторы, а также рулевое колесо, которое посредством гидроусилителя связано кинематически со звеном-регулятором рабочего объема реверсивного аксиально-плунжерного насоса, приводной вал которого связан кинематически с трансмиссией, и при этом насос сообщен маслопроводами с реверсивным мотором, вал которого соединен с механизмом ротации гусениц, например гусеничный трактор ХТЗ-100 [2], принятый за прототип.
Недостаток его в том, что прямолинейность движения такого гусеничного трактора неустойчива, так как при работе циклически накапливают рассогласование ротации правой и левой гусениц из-за того, что одну гусеницу приводят механическими звеньями трансмиссии, а другую приводят объемным гидроприводом, объемный к.п.д. которого нестабилен из-за значительной и варьирующей нагрузки от гусеницы. Кроме того, рабочий объем регулируемого насоса объемного гидропривода то удерживают, то изменяют рулевым колесом через гидроусилитель, имеющий зону нечувствительности, в пределах которой происходят колебания рабочего объема. Поэтому прямолинейность движения неустойчива, что для трактора недопустимо. По этим же причинам при одном и том же угле отклонения рулевого колеса от его позиции для прямолинейного движения получают неодинаковые радиусы поворота гусеничного трактора при прочих равных условиях, что усложняет вождение. При движении на рабочем гоне половину мощности на перемещение трактора направляют через гидравлический привод, имеющий меньший к.п.д., чем механический. Этим увеличивают расход топлива на выполнение работ, что тоже нежелательно.
Технический результат изобретения – управление поворотами гусеничного трактора вращением рулевого колеса, а также однозначное симметричное и плавное без ступеней соответствие между углами отклонений рулевого колеса от его позиции для прямолинейного движения и отношениями частот ротации правой и левой гусениц и, следовательно, радиусами поворота гусеничного трактора при прочих равных условиях.
1. Сущность изобретения – гусеничный трактор, содержащий двигатель, трансмиссию с механическим и с гидравлическим приводами механизма ротации правой и левой гусениц через бортовые редукторы, а также рулевое колесо, которое посредством гидроусилителя связано кинематически со звеном-регулятором рабочего объема реверсивного аксиально-плунжерного насоса, приводной вал которого связан кинематически с трансмиссией, и при этом насос сообщен маслопроводами с реверсивным мотором, вал которого соединен с механизмом ротации гусениц, и в соответствии с изобретением рулевое колесо посредством гидроусилителя рулевого управления и стабилизатора прямолинейности движения трактора связано со звеном-регулятором рабочего объема реверсивного аксиально-плунжерного насоса так, что позиции рулевого колеса для прямолинейного движения соответствует нулевой рабочий объем насоса, а вал реверсивного мотора гидравлического привода связан кинематически с двумя планетарных механизмов соосными солнечными шестернями с возможностью вращать их в противоположные стороны одновременно, при этом каждая солнечная шестерня через сателлиты водила, отдельного для каждой солнечной шестерни, связана кинематически еще и с общим эпициклом, жестко соединенным с ведомой шестерней главной передачи механического привода, причем вал каждого водила через бортовой редуктор конечной передачи соединен с ведущей звездочкой гусеницы, механизм управления торможением которой содержит датчик устройства включения-выключения дифференциальной связи между гусеницами.
2. Сущностью изобретения является и то, что гидроусилитель рулевого управления выполнен в виде насоса-дозатора, сообщенного маслопроводами по схеме дифференциальной связи с исполнительным гидроцилиндром, поршневая полость которого сообщена со штоковой через обратный клапан.
3. Сущностью изобретения является еще то, что гидроусилитель рулевого управления выполнен с однозначной связью между позициями рулевого колеса и позициями поршня исполнительного гидроцилиндра.
4. Сущностью изобретения является также то, что реверсивный мотор объемного гидропривода сообщен с регулируемым насосом через двусторонний гидравлический замок.
Благодаря таким существенным признакам рулевое колесо устанавливают в позицию для прямолинейного движения и получают устойчивую прямолинейность движения гусеничного трактора. Для изменения направления движения то вправо, то влево, поворачивают рулевое колесо в соответствующую сторону и по завершении поворота гусеничного трактора возвращают рулевое колесо в позицию для прямолинейного движения. При этом для каждого угла симметричного поворота рулевого колеса получают однозначную величину отношения частот ротации отстающей гусеницы к забегающей. Каждому отношению этих частот однозначно соответствует величина радиуса поворота гусеничного трактора с плавным, без ступеней изменением радиуса адекватно последовательным позициям рулевого колеса.
Следовательно, вождение гусеничного трактора, оснащенного предлагаемым устройством рулевого управления, по действиям водителя и получаемым результатам аналогично вождению колесного трактора с рулевым управлением, что облегчает вождение, повышает его точность и при необходимости позволяет выполнять маневрирование трактора вращением рулевого колеса одной рукой. При прямолинейном движении на рабочем гоне весь поток мощности на перемещение такого гусеничного трактора направляют только по механической части трансмиссии, так как рабочий объем насоса гидропривода механизма ротации гусениц в таком случае равен нулю. Поэтому к.п.д. в целом больше, чем у прототипа.
Кроме того, удовлетворительное вождение таких гусеничных машин, как предлагаемый трактор, выполняют и водители с опытом вождения только колесных машин без добавочного обучения.
Устроен гусеничный трактор (далее трактор), например, следующим образом.
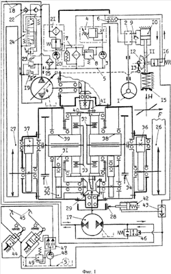
На фиг.1 изображена принципиальная схема механических и гидравлических устройств механизма ротации гусениц, их торможения и рулевого управления трактором с гидроусилителем в виде насоса-дозатора.
На фиг.2 изображена принципиальная схема механических и гидравлических устройств механизма ротации гусениц, их торможения и рулевого управления трактором с гидроусилителем, постоянно сохраняющим однозначное соответствие между позициями рулевого колеса и позициями поршня исполнительного гидроцилиндра.
На фиг.3 изображена принципиальная схема механических и гидравлических устройств механизма ротации гусениц, их торможения и рулевого управления трактором, у которого насос сообщен с мотором объемного гидропривода через двусторонний гидрозамок.
Условные обозначения на фиг.1, 2 и 3:
1 – рулевое колесо (далее руль),
2 – насос-дозатор гидроусилителя руля типа НДМ-250 [3], с.5 (далее насос-дозатор),
3 – шестереночный гидравлический насос (далее насос),
4 – клапан расхода, поддерживающий равномерность потока масла к потребителю при разных оборотах двигателя трактора направлением лишнего масла на слив (далее клапан),
5 – общая емкость для всех потребителей масла (далее бак),
6 – редукционный клапан, поддерживающий заданное давление в маслопроводе сливного канала гидроусилителя руля (далее клапан),
7 – фильтр масленого потока (далее фильтр),
8 – предохранительный клапан в устройстве гидроусилителя руля (далее клапан),
9 – обратный клапан (далее клапан),
10 – исполнительный гидроцилиндр гидроусилителя руля (далее цилиндр),
11 – зубчатая рейка (далее рейка),
12 – зубчатый сектор гидроусилителя руля (далее сектор),
13 – выходное звено гидроусилителя руля (далее рычаг),
14 – регулируемый реверсивный аксиально-плунжерный насос для противоположных вращений вала, например насос 207.32.11.02. [4], с. 47, рис.3.12 (далее насос),
15 – стабилизатор прямолинейности движения (далее стабилизатор),
16 – трехлинейный двухдиапазонный гидрораспределитель (далее распределитель),
17 – нерегулируемый реверсивный гидравлический мотор, например мотор 210.32 [4], с.34 44, рис. 3.5 и 3.9, табл. 3.3 и 3.4 (далее мотор),
18 – маслопроводы, сообщающие насос 14 с мотором 17 (далее маслопроводы),
19 – предохранительный клапан ограничения максимально допустимого давления в маслопроводах 18 (далее предохранительный клапан),
20 – насос подпитки объемного гидропривода (далее насос),
21 – масляный фильтр в контуре подпитки объемного гидропривода (далее фильтр),
22 – обратный клапан в контуре подпитки маслопроводов 18 (далее клапан),
23 – клапан регулирования давления подпитки объемного гидропривода (далее клапан),
24 – гидрораспределитель с гидравлическим управлением и пружиной, возвращающей золотник в среднюю позицию (далее распределитель),
25 – радиатор-охладитель масла гидросистемы трактора (далее радиатор),
26 – правая гусеница трактора (далее гусеница),
27 – левая гусеница трактора (далее гусеница),
28 – тормоз блокировки привода гусениц (далее тормоз),
29 – коническая шестерня в цепи кинематической связи вала мотора 17 с планетарными механизмами ротации и торможения гусениц (далее коническая шестерня),
30 – цилиндрическая шестерня в цепи кинематической связи вала мотора 17 с планетарными механизмами ротации и торможения гусениц (далее шестерня),
31 – цилиндрическая шестерня в цепи кинематической связи вала мотора 17 с планетарными механизмами ротации и торможения гусениц (далее шестерня),
32 – водило правого планетарного механизма ротации гусеницы 26 (далее водило),
33 – водило левого планетарного механизма ротации гусеницы 27 (далее водило),
34 – ленточный тормоз гусеницы 26 (далее тормоз),
35 – ленточный тормоз гусеницы 27 (далее тормоз),
36 – редуктор привода ведущей звездочки гусеницы 26 (далее редуктор),
37 – редуктор привода ведущей звездочки гусеницы 27 (далее редуктор),
38 – солнечная шестерня правого планетарного механизма (далее солнечная шестерня),
39 – солнечная шестерня левого планетарного механизма (далее солнечная шестерня),
40 – общая для обоих планетарных механизмов коронная шестерня-эпицикл (далее эпицикл),
41 – ведомая шестерня главной передачи (далее шестерня),
42 – гидроцилиндр включения-выключения тормоза 28 (далее цилиндр),
43 – логический гидравлический клапан ИЛИ (далее клапан),
44 – датчик-гидрораспределитель включения-выключения тормоза 28 и управления включением-выключением дифференциальной связи привода гусениц (далее датчик-распределитель),
45 – педаль с тягой управления тормозом гусеницы (далее правая педаль, левая педаль),
46 – гидрораспределитель открытия-закрытия маслопровода, сообщающего между собой присоединительные каналы мотора 17 (далее распределитель),
47 – делитель одного потока масла на два равных потока (далее делитель),
48 – гидравлический насос (далее насос),
49 – предохранительный клапан (далее клапан),
50 – гидрораспределитель гидроусилителя руля на фиг.2 и 3 с реактивными камерами на торцах золотника для имитации чувства дороги (далее распределитель),
51 – червяк гидроусилителя руля на фиг.2 и 3 (далее червяк),
52 – зубчатый сектор, находящийся в зацеплении с червяком 51 и соединенный жестко с сектором 12 и рычагом 13 на фиг.2 и 3 (далее сектор),
53 – двусторонний гидравлический замок на фиг.3 (далее замок),
Н – величина хода штока 11, например, в мм (аргумент на графике HF),
F – величина силы сжатия пружины стабилизатора 15, например, в кГ (F – функция от Н).
Вал руля 1 (фиг.1) соединен с насосом-дозатором 2, входной канал которого сообщен маслопроводами с насосом 3 через клапан 4. Сливной канал насоса-дозатора сообщен маслопроводами с баком 5 через клапан 6 и фильтр 7. Напорный маслопровод насоса 3 сообщен с баком через клапан 8 и фильтр 7. Управляющие каналы насоса-дозатора сообщены между собой клапаном 9 и с цилиндром 10 по схеме дифференциальной связи между его полостями [4], с.88, строки 15 19, 20 36. К штоку цилиндра пристыкована рейка 11, находящаяся в зацеплении с сектором 12, жестко соединенным с рычагом 13. Этот рычаг связан кинематически со звеном-регулятором рабочего объема насоса 14 так, что при средних положениях поршня в цилиндре 10 и зубчатого зацепления рейки с сектором рабочий объем насоса 14 равен нулю. Рейка состыкована с тягой стабилизатора 15. На тяге зафиксированы две шайбы с частично сжатой пружиной между ними. Шайбы имеют осевые отверстия для прохода тяги и касаются торцевых крышек неподвижной гильзы. Рейка посередине своей противоположной от зубьев стенки имеет лунку, в которую входит щуп-золотник распределителя 16 с отрицательным перекрытием проходного канала. Сливной канал этого распределителя сообщен маслопроводом с баком 5 через фильтр 7, а его входной канал сообщен маслопроводом со сливным каналом насоса-дозатора, а также и со своим сливным каналом через клапан 6.
Насос 14 сообщен с мотором 17 объемного гидропривода двумя маслопроводами 18, которые сообщены между собой двумя противоположно направленными предохранительными клапанами 19. Для компенсации утечек масла объемного гидропривода имеется насос 20, сообщенный всасывающим маслопроводом с баком 5, а напорным маслопроводом через фильтр 21 и то через левый клапан 22, то через правый клапан 22 сообщен с тем из двух маслопроводов 18, который в текущий момент сообщен со всасывающим каналом насоса 14. Напорный маслопровод насоса 20 сообщен также с управляющим каналом клапана 23 напрямую и с его входным каналом через входной и выходной каналы распределителя 24, у которого два других канала и два канала гидравлического управления золотником сообщены каждый по отдельности с одним из маслопроводов 18. Сливной канал клапана 23 через радиатор 25 сообщен с баком 5, с которым сообщены также дренажные каналы утечек масла в бак (изображены пунктиром).
Вал мотора 17 объемного гидропривода механизма ротации и торможения правой 26 и левой 27 гусениц соединен шлицами со ступицей шкива тормоза 28 блокировки гусениц. Вал мотора связан также кинематически посредством трех конических шестерен 29 и двух пар цилиндрических шестерен 30 и 31 с двумя соосными планетарными механизмами. Валы водил 32 и 33 этих планетарных механизмов соединены шлицами со ступицами шкивов бортовых тормозов 34 и 35, а через бортовые конечные редукторы 36 и 37 валы водил связаны с ведущими звездочками правой 26 и левой 27 гусениц. Сателлиты каждого водила находятся в зацеплении с одной из двух соосных солнечных шестерен 38 и 39 своего планетарного механизма и в зацеплении с общим эпициклом 40, соединенным жестко с ведомой шестерней 41 главной передачи механического привода ротации и торможения гусениц.
Для включения-выключения тормоза 28 блокировки гусениц предназначен цилиндр 42 с пружиной сжатия в поршневой полости. Штоковая полость этого цилиндра сообщена с управляющим каналом распределителя 16 маслопроводом через верхний входной канал клапана 43, а через его нижний входной канал штоковая полость цилиндра 42 сообщена маслопроводом с управляющим каналом датчика-распределителя 44, встроенного в тягу правой (левой) педали 45 управления тормозом правой (левой) гусеницы правой (левой) педалью 45. Управляющий канал датчика-распределителя 44 сообщен маслопроводом также с каналом гидравлического управления золотником распределителя 46 включения-выключения дифференциальной связи гусениц. Входные каналы датчиков-распределителей 44 сообщены маслопроводами с выходными каналами делителя 47, входной канал которого сообщен маслопроводом с напорным каналом насоса 48 и через клапан 49 с баком 5, сообщенным маслопроводом со всасывающим каналом насоса 48.
Вариант трактора по принципиальной схеме на фиг.2 вместо насоса-дозатора 2 и клапана 9, изображенных на фиг.1, содержит гидроусилитель руля с распределителем 50, имеющим отрицательное перекрытие золотника, уравновешенного пружинами в позиции «плавающая», при которой все его каналы сообщены между собой. При этом входной канал распределителя 50 сообщен маслопроводами с насосом 3, сливной канал сообщен маслопроводом с входным каналом распределителя 16 и через клапан 6, фильтр 7 с баком 5, а управляющие каналы распределителя 50 сообщены с обеими полостями цилиндра 10 отдельными маслопроводами для каждой полости. Золотник распределителя 50 соединен с валом руля 1 через червяк 51, который находится в зубчатом зацеплении с сектором 52, жестко соединенным с сектором 12 и с рычагом 13. Остальная часть принципиальной схемы трактора идентична принципиальной схеме на фиг.1.
Вариант трактора по принципиальной схеме на фиг.3 содержит замок 53, который сообщен маслопроводами с присоединительными каналами мотора 17 и не содержит (далее условные обозначения по схеме на фиг.2) клапан 6, распределитель 16, клапан 43 и цилиндр 42 тормоза 28. Остальная часть принципиальной схемы трактора индентична принципиальной схеме на фиг.2.
Работает трактор следующим образом.
Пусть требуется вспахать поле. Перед заездом в загонку устанавливают ориентир, например шест, на противоположной стороне поля напротив трактора. Тракторист включает движение трактора с плугом и устанавливает руль в позицию прямолинейного движения трактора, определяя это визуально по ориентиру. Этим насосом-дозатором 2 устанавливают поршень в цилиндре 10, рейку 11, сектор 12, рычаг 13 и звено регулирования рабочего объема насоса 14 в среднюю позицию, а насос 14 – в позицию нулевого рабочего объема. В этой позиции пружиной стабилизатора 15 удерживают названные части неподвижно в пределах зоны нечувствительности усилителя рулевого управления даже при поворотах руля в пределах этой зоны. Этим же фиксируют солнечные шестерни 38 и 39 в неподвижной позиции и, следовательно, блокируют гусеницы для синхронной ротации. Установкой насоса в позицию нулевого рабочего объема останавливают вращение вала мотора 17. Включенным тормозом 28 удерживают этот мотор даже от очень медленного вращения его вала из-за возможного перетекания масла между распределительными каналами мотора под действием неодинаковых сопротивлений ротации правой и левой гусениц. Этим достигают устойчивую прямолинейность движения трактора на рабочем гоне.
Для разворота трактора в конце рабочего гона вращают руль в сторону разворота вправо (влево). Этим насосом-дозатором 2 накачивают в цилиндр 10 и одновременно откачивают из него равные объемы масла благодаря клапану 9 дифференциальной связи насоса-дозатора с цилиндром. Скорость потоков масла от насоса-дозатора к цилиндру и обратно пропорциональна скорости вращения руля, а объемы перемещаемого масла пропорциональны углу поворота руля и симметричны от его позиции для прямолинейного движения. Из-за небольшого перетекания масла внутри насоса-дозатора 2 и цилиндра 10 постепенно в процессе работы позиции руля для прямолинейного движения соответствует несколько иное его положение, чем в начале работы. Это не принимают во внимание без последствий для качества вождения. Маслом, которое накачивают в поршневую (штоковую) полость цилиндра 10, выдвигают (вдвигают) его шток, смещают рейку 11, сжимают пружину стабилизатора 15, выводят из лунки щуп-золотник распределителя 16. Этим направляют масло в штоковую полость цилиндра 42, втягивают его шток, выключают тормоз 28 и увеличивают рабочий объем насоса 14 пропорционально вращению руля. Поэтому вал мотора 17 вращают вправо (влево) с частотой, пропорциональной углу отклонения руля от его позиции для прямолинейного движения, и с ускорением частоты пропорционально скорости вращения руля. Этим солнечные шестерни 38 и 39 вращают так, что скорость ротации правой гусеницы 26 уменьшают, а скорость ротации левой гусеницы 27 на столько же увеличивают. Поэтому трактор поворачивают вправо (влево) и плавно изменяют радиус поворота пропорционально углу поворота руля от его позиции для прямолинейного движения со скоростью последовательного изменения радиуса поворота трактора пропорционально скорости вращения руля. Чтобы выйти из поворота на прямолинейное движение, вращают руль в обратном направлении до его позиции для прямолинейного движения. Этим описанные выше перемены позиций частей совершают в обратном порядке.
Для крутого поворота трактора вплоть до поворота на месте вправо (влево), например, при агрегатировании с сельхозмашиной, при любой позиции руля нажимают частично или полностью правую (левую) педаль 45. Пусть до упора. Этим вначале поток масла от делителя 47 и насоса 48 датчиком-распределителем 44 направляют к каналу гидравлического управления золотником распределителя 46, которым открывают проход масла через маслопровод, сообщающий между собой присоединительные каналы мотора 17. Одновременно датчиком-распределителем 44 поток масла направляют через клапан 43 в штоковую полость цилиндра 42, втягивают его шток и выключают тормоз 28. Этим включают дифференциальную связь между правой 26 и левой 27 гусеницами, а поток масла от насоса 14 направляют через распределитель 46 в обход мотора 17. Далее тягой педали 45 включают тормоз 34 (35). Поэтому правую (левую) гусеницу полностью останавливают, а левую (правую) перематывают двигателем посредством шестерни 41 главной передачи механического привода механизма ротации и торможения гусениц и при этом шестернями 29, 30, 31, 38, 39 вращают вал мотора 17 почти без сопротивления. По завершении крутого поворота руль 1 устанавливают в позицию для прямолинейного движения (если он отклонен от этой позиции), педаль 45 отпускают. Этим под действием пружины в цилиндре 42 сливают масло из его штоковой полости, включают тормоз 28, сливают масло из канала гидравлического управления распределителем 46, закрывают маслопровод, сообщающий каналы мотора 17, переходят на прямолинейное движение.
Для движения задним ходом включают заднюю передачу в коробке переключения передач. Этим шестерню 41, насос 14, мотор 17 вращают в обратном направлении. Для прямолинейного движения руль удерживают в позиции для прямолинейного движения, а для поворота руль вращают в сторону поворота. Пусть руль поворачивают в крайнюю правую (левую) позицию по ходу движения и удерживают в этой позиции. Этим трактор передвигают задним ходом вдоль окружности по часовой стрелке, если смотреть сверху, то есть поворачивают вправо (влево) по ходу движения. Для движения по той же окружности, но против часовой стрелки, выключают заднюю передачу и включают переднюю передачу. Руль удерживают в той же позиции, но по ходу движения она стала левой (правой). Этим трактор передвигают по той же окружности, но передним ходом в направлении повернутого руля. При заднем ходе трактора для крутого поворота вправо (влево) по ходу его движения частично или до упора нажимают правую (левую) по ходу движения педаль.
Вождение трактора, устроенное по схеме на фиг.2, в основном аналогично вождению трактора, устроенному по схеме на фиг.1 и изложенному выше. Особенность же его в том, что для выхода из поворота на прямолинейное движение руль возвращают в позицию для прямолинейного движения пружиной стабилизатора 25 благодаря отрицательному перекрытию золотника распределителя 50, если при этом руль не вращают и не удерживают руками, что понятно из схемы на фиг.2. При этом каждой позиции руля соответствует всегда одинаковая позиция поршня цилиндра 10 и одинаковый радиус поворота трактора при прочих равных условиях.
Вождение трактора, устроенное по схеме на фиг.3, в основном аналогично вождению трактора, устроенному по схеме на фиг.2 и изложенному выше. Особенность же его в том, что гусеницы блокируют установкой руля в позицию для прямолинейного движения. Этим рабочий объем насоса 14 приводят к нулю, останавливают мотор 17, его присоединительные каналы закрывают замком 53. Остановленным мотором 17 останавливают и затормаживают солнечные шестерни 38 и 39.
Итак, действия тракториста по вождению гусеничного трактора передним и задним ходом и характер движения гусеничного трактора адекватны действиям тракториста по вождению колесного трактора и характеру движения колесного трактора. Этим упрощают и облегчают вождение гусеничного трактора.
Кроме того, устройство по схеме на фиг.3 возможно использовать также для более безопасного и легкого вождения быстроходной гусеничной машины, например бронетранспортера.
Список литературы
1. Трактор Т-150 (устройство и эксплуатация). Под ред. Б.П.Кашубы и И.А.Коваля. М.: Колос, 1978, 288 с.
2. Трактор ХТ3-100. ОАО «ХТЗ». Харьков. 2 с. – приложены к заявке.
3. Гидравлические агрегаты тракторов и сельскохозяйственных машин. Часть 1. Каталог. М.: ЦНИИТЭИ-автосельхозмаш. 1989. 137 с.
4. Васильченко В.А. Гидравлическое оборудование мобильных машин: Справочник. – М.: Машиностроение 1983, 301 с.
Формула изобретения
1. Гусеничный трактор, содержащий двигатель, трансмиссию с механическим и гидравлическим приводами механизма ротации и торможения правой и левой гусениц через бортовые редукторы, а также рулевое колесо, которое посредством гидроусилителя связано кинематически со звеном-регулятором рабочего объема реверсивного аксиально-плунжерного насоса, приводной вал которого связан кинематически с трансмиссией, и при этом насос сообщен маслопроводами с реверсивным мотором, вал которого соединен с механизмом ротации гусениц, отличающийся тем, что рулевое колесо посредством гидроусилителя рулевого управления и стабилизатора прямолинейности движения связано со звеном-регулятором реверсивного аксиально-плунжерного насоса так, что позиции рулевого колеса, соответствующей прямолинейному движению гусеничного трактора, соответствует нулевой рабочий объем насоса, причем вал реверсивного мотора гидравлического привода связан кинематически с двумя соосными солнечными шестернями планетарных механизмов с возможностью вращения их в противоположные стороны одновременно, при этом каждая солнечная шестерня через сателлиты водила, отдельного для каждой солнечной шестерни, связана кинематически еще и с общим эпициклом, жестко соединенным с ведомой шестерней главной передачи механического привода, причем вал каждого водила через бортовой редуктор конечной передачи соединен с ведущей звездочкой гусеницы, механизм управления торможением которой содержит датчик устройства включения-выключения дифференциальной связи между гусеницами.
2. Гусеничный трактор по п.1, отличающийся тем, что гидроусилитель рулевого управления выполнен в виде насоса-дозатора, сообщенного маслопроводами по схеме дифференциальной связи с исполнительным гидроцилиндром, поршневая полость которого сообщена со штоковой через обратный клапан.
3. Гусеничный трактор по п.1, отличающийся тем, что гидроусилитель рулевого управления выполнен с однозначной связью между позициями рулевого колеса и позициями поршня исполнительного гидроцилиндра.
4. Гусеничный трактор по п.1, отличающийся тем, что реверсивный мотор объемного гидропривода сообщен с регулируемым насосом через двусторонний гидравлический замок.
РИСУНКИ
|
|