|
|
(21), (22) Заявка: 2006103623/06, 07.07.2004
(24) Дата начала отсчета срока действия патента:
07.07.2004
(30) Конвенционный приоритет:
03.12.2003 JP 2003-405235
(43) Дата публикации заявки: 27.08.2006
(46) Опубликовано: 10.03.2010
(56) Список документов, цитированных в отчете о поиске:
JP 2001331098 А, 30.11.2001. JP 5500995 А, 25.02.1993. JP 10336954 А, 18.12.1998. RU 2037070 С1, 09.06.1995. SU 1381274 А1, 15.03.1988.
(85) Дата перевода заявки PCT на национальную фазу:
08.02.2006
(86) Заявка PCT:
JP 2004/009662 20040707
(87) Публикация PCT:
WO 2005/003554 20050113
Адрес для переписки:
129010, Москва, ул. Б.Спасская, 25, стр.3, ООО “Юридическая фирма Городисский и Партнеры”, пат.пов. С.А.Дорофееву
|
(72) Автор(ы):
УТИЯМА Хасаказу (JP)
(73) Патентообладатель(и):
КИНПАРА Сиро (JP)
|
(54) ВЕТРОВАЯ СИСТЕМА ГЕНЕРИРОВАНИЯ ЭЛЕКТРОЭНЕРГИИ, СИСТЕМА ПОСТОЯННЫХ МАГНИТОВ И ПРЕОБРАЗОВАТЕЛЬ ЭЛЕКТРОЭНЕРГИИ В МЕХАНИЧЕСКУЮ СИЛУ
(57) Реферат:
Изобретение относится к ветроэнергетике. Ветровая система генерирования электроэнергии содержит каркас, крыльчатку, с возможностью вращения удерживаемую каркасом, множество возбуждающих магнитов, выровненных с равными интервалами относительно центра вращения на каркасе или на крыльчатке, множество катушек, выровненных по окружности на другом элементе, и средство для регулирования зазора между магнитами и катушками. Относительное движение возбуждающих магнитов и катушек на близком расстоянии генерирует электроэнергию по принципу, обратному принципу действия линейного электродвигателя. Использование изобретения позволит повысить эффективность и обеспечить работу генератора при слабом ветре. 16 з.п. ф-лы, 97 ил.
Область техники, к которой относится изобретение
Настоящее изобретение относится к ветровой системе генерирования электроэнергии, вариантам системы позиционирования постоянных магнитов и к преобразователю электроэнергии в механическую силу и, более конкретно, к системе генерирования электроэнергии, основанной на принципе работы линейного электродвигателя, вариантам позиционирования постоянных магнитов и преобразователю электроэнергии в механическую силу для предпочтительного использования в ветровой системе генерирования электроэнергии.
Описанный здесь принцип “преобразователя электроэнергии в механическую силу” включает и устройство, выполняющее функцию генерирования электроэнергии посредством преобразования механической энергии в электроэнергию, и устройство, выполняющее функцию электродвигателя, преобразующего электроэнергию в механическую энергию, а также включает устройство, выполняющее обе функции.
Предшествующий уровень техники
В публикации патента Японии Н3-10037 (далее называемой патентной публикацией 1) описан ветровой генератор, в котором вал крыльчатки соединен с зубчатым венцом; солнечное зубчатое колесо, расположенное на том же валу, что и крыльчатка, вращается множеством сателлитов, входящих в зацепление с зубчатым венцом с внутренней стороны; вал солнечного зубчатого колеса соединен с силовым генератором. Эти зубчатый венец, сателлиты и солнечное зубчатое колесо составляют планетарную редукторную передачу, и скорость вращения крыльчатки, соединенной с зубчатым венцом, понижается планетарной редукторной передачей и передается силовому генератору. Таким образом, силовой генератор эффективно работает в условиях низкой скорости вращения крыльчатки при слабом ветре.
В публикации нерассмотренной заявки на патент Японии 2001-132617 (далее называется патентной публикацией 2) описан ветровой силовой генератор, содержащий вал крыльчатки и верхнюю и нижнюю крыльчатки, установленные концентрически снаружи от оси вращения, при этом передние кромки верхней и нижней крыльчаток обращены в противоположные направления относительно друг друга. Поскольку они могут сильно принимать воздействие ветров и верхней, и нижней крыльчаткой в обоих направлениях ветра, генерирование электроэнергии может осуществляться эффективно. Кроме того, описано, что крыльчатка подвешена с использованием отталкивающей силы магнитов для вращения с низким трением.
Патентная публикация 1: Публикация патента Японии Н3-10037.
Патентная публикация 2: Публикация нерассмотренной заявки на патент Японии 2001-132617.
Описание изобретения
Ветры, используемые для работы ветровых силовых генераторов и представляющие собой природное явление, колеблются в широком диапазоне от слабых ветров до сильных ветров. Таким образом, требуется, чтобы ветровые силовые генераторы быстро реагировали на эти колебания. В области обычных ветровых силовых генераторов для соответствия такому широкому диапазону колебаний ветров используют генераторы, имеющие способность соответствовать широкому диапазону чисел вращения. Однако в практическом использовании нет силового генератора, который может реагировать на колебания в широком диапазоне от слабых ветров до сильных ветров. Ветровой силовой генератор, соответствующий указанной выше патентной публикации 1, способен создавать эффективное усиление посредством подачи энергии вращения на зубчатый венец, который представляет собой выходную сторону планетарного редуктора, и выдачи мощности от стороны солнечного зубчатого колеса. Однако в условиях слабого ветра он останавливается из-за недостаточности крутящего момента. Таким образом, он не может генерировать электроэнергию, пока не будет дуть сильный ветер, преодолевающий сопротивление статического трения. Кроме того, поскольку он требует передачи крутящего момента от периферийных продольных лопастей центральному валу при помощи несущего вала и т.д., вес крыльчатки становится большим, что затрудняет вращение при слабом ветре.
Настоящее изобретение направлено на получение ветровой системы генерирования электроэнергии, обеспечивающей эффективное генерирование электроэнергии, в которой вращение крыльчатки не прекращается при таком слабом ветре, при котором обычные генераторы останавливаются. Кроме того, оно направлено на получение преобразователя электроэнергии в механическую силу, который пригоден для использования в таких системах генерирования электроэнергии.
Обычные ветровые силовые генераторы, включая ветровые силовые генераторы, описанные в патентных публикациях 1, 2, сильно зависят от условий природной среды, таких как сила ветра. Таким образом, места их расположения ограничены географическими условиями. Для снижения вероятности повреждения ветрами крыльчатки удерживаются тонкими каркасами и т.д. и открыты для внешней среды. Таким образом, в случае возникновения тайфуна и т.д. существует возможность повреждения крыльчаток. Настоящее изобретение направлено на получение силового генератора, имеющего крыльчатки, который допускает вращение крыльчаток независимо от ветра, обеспечивает защиту от тайфуна и т.д. и эффективное генерирование электроэнергии независимо от географических условий, связанных с природной средой, таких как направление ветра и сила ветра и т.д.
Ветровая система генерирования электроэнергии, соответствующая настоящему изобретению, содержит каркас, крыльчатку, с возможностью вращения удерживаемую каркасом, множество возбуждающих магнитов, выровненных с одинаковыми интервалами относительно центра вращения на каркасе или на крыльчатке, и катушки, выровненные по окружности на другом компоненте, при этом относительное движение возбуждающих магнитов и катушек на небольшом расстоянии друг от друга вызывает генерирование электроэнергии по принципу, обратному принципу действия линейного электродвигателя. Возбуждающими магнитами могут быть постоянные магниты или электромагниты.
В этой ветровой системе генерирования электроэнергии предпочтительно, чтобы возбуждающие магниты были выровнены по окружности вблизи периферии или средней части крыльчатки, чтобы кольцеобразный элемент был расположен вблизи возбуждающих магнитов на каркасе и чтобы на кольцеобразном элементе были расположены катушки. Предпочтительно, чтобы эти возбуждающие магниты были расположены с интервалом вдоль периферии.
Кроме того, предпочтительно, чтобы кольцеобразный элемент, на котором установлены катушки, обеспечивал расположение катушек парами, чтобы возбуждающие магниты находились между ними, и располагался вдоль окружности крыльчатки, чтобы катушки, установленные на одной стороне кольцеобразного элемента, и катушки, установленные на другой стороне кольцеобразного элемента, были подразделены на множество групп катушек, выровненных попеременно или циклически соответственно для генерирования переменного тока, и чтобы катушки, установленные на одной стороне и имеющие заданную фазу, и катушки, установленные на другой стороне и имеющие фазу, соответствующую заданной фазе, были смещены по окружности в шахматном порядке, и чтобы катушки, установленные на одной стороне, и катушки, установленные на другой стороне и имеющие фазу, соответствующую указанной фазе, были соединены последовательно.
Предпочтительно, чтобы катушки, установленные на одной стороне, и катушки, установленные на другой стороне, были подразделены соответственно на первую группу катушек, вторую группу катушек и третью группу катушек, которые циклически выровнены таким образом, чтобы генерировался трехфазный переменный ток и чтобы первая группа катушек, установленных на одной стороне, была смещена в шахматном порядке таким образом, чтобы она была обращена ко второй группе катушек, установленных на другой стороне, или к третьей группе катушек, установленных на другой стороне. Кроме того, предпочтительно, чтобы кольцеобразный элемент имел множество элементов кольца заданной длины, соединенных в одно конфигурированное тело, причем каждый элемент кольца содержит сердечник, состоящий из наложенных друг на друга металлических пластин, при этом катушки состоят из провода, намотанного на внешнюю поверхность пластин, и синтетической смолы, скрепляющей сердечник и обмотки в один элемент.
Предпочтительно ветровая система генерирования электроэнергии устроена таким образом, что между периферией или средней частью крыльчатки и каркасом расположено кольцевое несущее средство для удерживания, по меньшей мере, части веса крыльчатки с возможностью вращения крыльчатки.
Такое несущее средство может содержать группу качения или группу скольжения, расположенную или на каркасе, или на крыльчатке, и направляющую дорожку, которая входит в контакт с группой качения или с группой скольжения, расположенной на другом компоненте. Кроме того, указанное несущее средство может содержать первую магнитную группу, расположенную на каркасе, и вторую магнитную группу, расположенную на крыльчатке таким образом, что они отталкивают друг друга. Кроме того, предпочтительно, чтобы первая магнитная группа была выровнена по существу непрерывно по окружности каркаса, чтобы крыльчатка имела множество лопастей, ориентированных в радиальном направлении, и чтобы вторая магнитная группа была выровнена в радиальном направлении для удерживания крыльчаток.
В ветровой системе генерирования электроэнергии, соответствующей настоящему изобретению, предпочтительно применять средство для регулирования пространства (зазора).
Предпочтительно, чтобы система была устроена таким образом, чтобы во временных условиях слабого ветра в часть или во все катушки подавался ток для создания действия возбуждающих магнитов и катушек по принципу линейного электродвигателя и передачи крыльчатке вращающего момента.
Предпочтительно, чтобы несущее средство содержало кольцевую направляющую, имеющую центр, находящийся в центре вращения, или на каркасе, или на крыльчатке, и ползун, расположенный на другом компоненте и движущийся вдоль направляющей.
Согласно второму аспекту, ветровая система генерирования электроэнергии, соответствующая настоящему изобретению, содержит каркас, крыльчатку, удерживаемую с возможностью вращения каркасом, и генератор электроэнергии для генерирования электроэнергии благодаря вращению крыльчатки, при этом или каркас, или крыльчатка имеет кольцевую направляющую, центр которой находится в центре вращения крыльчатки, и другой из этих компонентов имеет ползун, движущийся вдоль направляющей.
В случае, когда направляющая и ползун удерживают крыльчатку с возможностью ее вращения, предпочтительно, чтобы направляющая и ползун представляли собой линейную шариковую опору скольжения. Предпочтительно, чтобы кольцевая направляющая имела ровные направляющие поверхности на ее обеих сторонах и чтобы ползун имел направляющие ролики, катящиеся по направляющим поверхностям и вращающиеся вокруг вертикальной оси. Более предпочтительно, чтобы центр вращения крыльчатки был ориентирован в горизонтальном направлении, хотя, несомненно, он может быть ориентирован в вертикальном направлении.
Согласно первому аспекту преобразователь электроэнергии в механическую силу, соответствующий настоящему изобретению, содержит движущуюся часть и части статора, расположенные с обеих сторон от движущейся части, при этом магнитные части, состоящие из пары с полюсом N и полюсом S на обеих сторонах движущихся частей, расположены так, что положения полюса N и полюса S чередуются вдоль окружности движущейся части. Предпочтительно в таком преобразователе электроэнергии в механическую силу соседние магнитные части соединены немагнитным материалом. Кроме того, описанная здесь “движущаяся часть” включает и вращающуюся часть, и движущуюся по прямой.
При позиционировании постоянных магнитов, при котором одна поверхность постоянных магнитов расположена параллельно одним полюсом, между постоянными магнитами помещают магнитные тела, длина которых меньше толщины постоянных магнитов.
Согласно второму аспекту преобразователь электроэнергии в механическую силу, соответствующий настоящему изобретению, имеет части статора по обе стороны от магнитного полюса движущейся части, и катушки статора, намотанные на обеих частях статора, перекрещиваются друг с другом между одинаковыми фазами. В этих случаях предпочтительно, чтобы фаза одной катушки статора была задана в порядке u-z-v-x-w-y и чтобы фаза другой катушки статора была задана в порядке x-w-y-u-z-v. То есть они выровнены так, что они обращены в противоположном положении и катушки статора обеих сторон перекрещиваются друг с другом между одинаковыми фазами.
Согласно третьему аспекту ветровая система генерирования электроэнергии, соответствующая настоящему изобретению, содержит множество лопастей, кольцевой несущий элемент для удерживания лопастей, выровненных по окружности, направляющий элемент для удерживания несущего элемента, обращенный к несущему элементу, возбуждающие магниты, расположенные или на несущем элементе, или на направляющем элементе, и катушки, расположенные на другом элементе, для генерирования электроэнергии при движении относительно возбуждающих магнитов, при этом она не имеет вала в центре относительно лопастей.
Согласно третьему аспекту преобразователь электроэнергии в механическую силу, соответствующий настоящему изобретению, содержит движущуюся часть, части статора, расположенные по обе стороны от движущейся части, отталкивающие магниты стороны движущейся части, расположенные так, что они движутся вместе с движущейся частью, и отталкивающие магниты стороны статора, отталкивающие магниты стороны движущейся части, при этом или отталкивающие магниты стороны движущейся части, или отталкивающие магниты стороны статора расположены таким образом, что они отталкивают движущуюся часть в нейтральное положение. В этом случае отталкивающие магниты стороны статора могут быть расположены парами, воздействующими на магниты движущейся части. Кроме того, отталкивающие магниты стороны движущейся части могут быть расположены парами, воздействующими на отталкивающие магниты стороны статора.
Кроме того, предпочтительно, чтобы средство регулирования зазора автоматически поддерживало зазор между возбуждающими магнитами и катушками в пределах заданного диапазона, когда размеры каркаса или крыльчатки изменяются в соответствии с изменением температуры окружающей среды.
В этом случае предпочтительно, чтобы средство регулирования зазора автоматически регулировало зазор между возбуждающим магнитом и катушками, увеличивая зазор при слабых ветрах и уменьшая зазор при сильных ветрах.
Кроме того, предпочтительно, чтобы, по меньшей мере, часть групп катушек была смонтирована последовательно/параллельно с возможностью переключения, генерируя низкие напряжения в параллельных линиях при слабых ветрах и высокие напряжения в последовательных линиях при сильных ветрах.
Генератор электроэнергии с использованием крыльчатки содержит вертикальный канал для воздушного потока, причем его верхняя часть и нижняя часть сообщаются с окружающим воздухом, крыльчатку, вращаемую восходящим воздушным потоком, существующим в канале для воздушного потока, и силовой генератор, приводимый в действие вращающейся частью крыльчатки. В этом генераторе электроэнергии предпочтительно, чтобы крыльчатка вращалась вокруг оси вращения, проходящей в вертикальном направлении, чтобы канал для воздушного потока был интегрирован в здание, чтобы канал для воздушного потока был составлен стенками, имеющими цилиндрическую форму и снабженными открываемыми и закрываемыми окнами, чтобы внутри канала для воздушного потока или снаружи от него была расположена теплопоглощающая часть, температура которой повышается за счет приема солнечного тепла, и чтобы канал для воздушного потока служил каналом отходящего тепла здания.
Кроме того, предпочтительно, чтобы множество труб, представляющих собой канал для воздушного потока, были выровнены по окружности и также применялся силовой генератор для боковых ветров, удерживаемый трубами. Кроме того, предпочтительно, чтобы множество труб, составляющих канал для воздушного потока, были выровнены по окружности, чтобы теплопоглощающая часть, температура которой повышается за счет приема солнечного тепла, располагалась под колонной из труб и чтобы теплопоглощающая часть и нижняя часть труб сообщались. Теплообменная система, соответствующая настоящему изобретению, содержит первый теплообменник, расположенный вблизи земли, второй теплообменник, расположенный в местоположении, где температура отличается от температуры земли, трубопровод для соединения первого теплообменника и второго теплообменника и создания замкнутой системы и средство для создания циркуляции теплоносителя, проходящего в трубах. В такой теплообменной системе предпочтительно, чтобы мощность для приведения в действие средства для создания циркуляции теплоносителя создавалась силой ветра.
Предпочтительно, чтобы крыльчатка содержала одну пару колец, лопасти, удерживаемые кольцами, спицеобразные несущие элементы, расположенные на кольцах, и ступицы, расположенные в центре относительно несущих элементов. Кроме того, движущаяся часть предпочтительно представлена тонкой вращающейся пластиной, снабженной возбуждающими магнитами. Вращающаяся пластина может быть кольцевой пластиной или цилиндрической пластиной. Кроме того, предпочтительно, чтобы на кромке вращающейся пластины была расположена усиливающая стенка, перпендикулярная вращающейся пластине.
В этой ветровой системе генерирования электроэнергии, соответствующей настоящему изобретению, когда крыльчатка вращает возбуждающие магниты и катушки, расположенные на каркасе и крыльчатке соответственно, генерируется электроэнергия по принципу, обратному принципу работы линейного электродвигателя. Большое количество таких возбуждающих магнитов и катушек могут быть выровнены вдоль периферии или в средней части ближе к центру крыльчатки для увеличения относительной скорости. Кроме того, поскольку электроэнергия генерируется на периферии крыльчатки, нет необходимости в передаче большой мощности в центральную часть, что позволяет снизить вес крыльчатки. Таким образом, крыльчатка легко вращается небольшим (слабым) ветром, и даже медленное вращение крыльчатки может генерировать достаточное количество электроэнергии катушками.
В ветровом силовом генераторе, в котором возбуждающие магниты выровнены по окружности вблизи периферии или средней части крыльчатки, вблизи катушек на каркасе применяют кольцеобразный элемент, и катушки устанавливают на кольцеобразном элементе, и поскольку катушки с необходимой электропроводкой расположены на каркасе, конструкция упрощается. Кроме того, поскольку нет необходимости в скользящих частях, например щетках, сопротивление вращению низкое и допускает легкое вращение при слабом ветре. Кроме того, поскольку кольцеобразные элементы, расположенные на каркасе, могут удерживать катушки, выбор общей конфигурации каркаса может быть относительно свободным.
В случае, когда кольцеобразный элемент, на котором установлены катушки, выполнен как спаренный для помещения возбуждающих магнитов между его частями и установлен вдоль окружности крыльчатки, катушки, установленные на одной стороне, и катушки, установленные на другой стороне, подразделены на множество групп катушек, позиционированных в чередующемся порядке или циклически, соответственно, для генерирования переменного тока, при этом катушки, установленные на одной стороне, имеющие заданную фазу, и катушки, установленные на другой стороне, имеющие фазу, соответствующую указанной заданной фазе, соединены последовательно, и магнитные поля, генерируемые между катушками, установленными на другой стороне, и возбуждающими магнитами, и поля, генерируемые между катушками, установленными на одной стороне, и возбуждающими магнитами, естественно уравновешиваются. Таким образом, зазор между возбуждающими магнитами и катушками, установленными на другой стороне, и возбуждающими магнитами и катушками, установленными на одной стороне, необязательно должны быть большими для исключения приложения односторонней большой силы к одной или другой стороне.
В случае, когда катушки, установленные на одной стороне, и катушки, установленные на другой стороне, подразделены на первую группу катушек, вторую группу катушек и третью группу катушек, которые выровнены по окружности соответственно таким образом, чтобы генерировался трехфазный переменный ток, катушки, установленные на одной стороне, обращены ко второй группе катушек и к третьей группе катушек, установленных на другой стороне, со смещением в шахматном порядке, при этом первая группа катушек, вторая группа катушек и третья группа катушек выдают трехфазный переменный ток, когда возбуждающие магниты движутся между катушками, установленными на другой стороне и на одной стороне, при вращении крыльчатки.
В случае, когда кольцеобразный элемент имеет множество элементов кольца заданной длины, соединенных в одно конфигурированное тело, и каждый элемент кольца содержит сердечник, состоящий из наложенных друг на друга металлических пластин, и катушки состоят из провода, намотанного на внешнюю поверхность пластин, имеющих заданную длину, и синтетической смолы, скрепляющей сердечник и катушки в одно тело, он может быть уменьшен, что обеспечивает простоту изготовления и установки.
В случае, когда между периферией или средней частью крыльчатки и каркасом расположено кольцевое несущее средство для удерживания, по меньшей мере, части веса крыльчатки с возможностью вращения крыльчатки, поскольку сопротивление между валом и опорой низкое, он может легко вращаться при слабом ветре без остановки.
В случае, когда указанное несущее средство содержит группу тел качения или группу тел скольжения, расположенную или на каркасе, или на крыльчатке, и направляющую дорожку, которая входит в контакт с группой тел качения или с группой тел скольжения, расположенной на другом компоненте, поскольку каждое тело качения и тело скольжения принимает долю веса крыльчатки, дополнительно уменьшая сопротивление трения, сопротивление вращению на несущем элементе уменьшается.
В случае, когда указанное несущее средство содержит первую магнитную группу, расположенную на каркасе, и вторую магнитную группу, расположенную на крыльчатке таким образом, что они отталкивают друг друга этими магнитами, может осуществляться неконтактная поддержка, уменьшающая сопротивление вращению на несущем элементе. Кроме того, в случае, когда первая магнитная группа выровнена по существу непрерывно по окружности каркаса, крыльчатка имеет множество лопастей, ориентированных в радиальном направлении, и вторая магнитная группа выровнена в радиальном направлении для удерживания крыльчаток, вторая магнитная группа принимает отталкивающую силу первой магнитной группы каркаса, обеспечивая эффективную устойчивость поддержки.
В ветровой системе генерирования электроэнергии, снабженной средством для регулирования зазора между возбуждающими магнитами и катушками, установленными между каркасом и крыльчаткой, пространство между возбуждающими магнитами и каждой катушкой может регулироваться, что обеспечивает генерирование электроэнергии и генерирование большой энергии при малой скорости вращения.
В ветровой системе генерирования электроэнергии, которая устроена таким образом, что во временных условиях слабого ветра в часть или во все катушки подается ток для создания действия возбуждающих магнитов и катушек по принципу линейного электродвигателя и создается вращающий момент, передаваемый крыльчатке, можно поддерживать вращение крыльчатки при слабом ветре и уменьшать сопротивление нагрузки при генерировании электроэнергии при начале вращения. Таким образом, когда существует большое сопротивление статического трения, вращение может начинаться плавно, допуская эффективное генерирование электроэнергии даже при слабом ветре.
В случае, когда несущее средство содержит кольцевую направляющую, имеющую центр, находящийся в центре вращения, или на каркасе, или на крыльчатке, и ползун, расположенный на другом компоненте и движущийся вдоль направляющей, оно может нести и направлять не только вес крыльчатки, но также удерживать радиальную силу. Таким образом, нет необходимости в повышении прочности и жесткости центрального вала крыльчатки, и можно исключить из конструкции вал и опору и уменьшить вес крыльчатки.
Согласно второму аспекту, поскольку в ветровой системе генерирования электроэнергии, соответствующей настоящему изобретению, удерживание крыльчатки на каркасе осуществляется кольцевой направляющей и ползуном, движущимся вдоль направляющей, нет необходимости в повышении прочности и жесткости центрального вала крыльчатки. Таким образом, можно исключить из конструкции вал и опору и уменьшить вес крыльчатки, что легко позволяет увеличить размеры крыльчатки.
В системе, где направляющая и ползун удерживают крыльчатку с возможностью ее вращения, и в случае, когда направляющая и ползун составляют линейную шариковую опору скольжения, сопротивление скольжения невелико и обеспечивает ровное вращение. Кроме того, в случае, когда кольцевая направляющая имеет ровные направляющие поверхности на ее обеих сторонах и ползун имеет направляющие ролики, катящиеся по направляющим поверхностям и вращающиеся вокруг вертикальной оси без утолщения, ползун направляется надежно, в результате чего зазоры между возбуждающими магнитами и группами катушек поддерживаются должным образом с обеспечением ровного вращения. В случае, когда указанную выше конструкцию используют в ветродвигателях, в которых центр вращения крыльчатки ориентирован в горизонтальном направлении, электроэнергия эффективно генерируется при постоянном направлении ветра.
В первом варианте выполнения преобразователя электроэнергии в механическую силу, соответствующего настоящему изобретению, поскольку магнитные полюса (магниты) обеих сторон движущейся части расположены парой, магниты обеих сторон работают в одной магнитной цепи. Таким образом, когда возникает эксцентриситет движущихся частей, силы магнитного притяжения магнитов обеих сторон уравновешиваются, делая вычисленную сумму сил всех движущихся частей равной нулю, что не допускает возникновения силы, продолжающей смещать движущиеся части. Кроме того, поскольку магниты расположены в одной магнитной цепи, ярмо ротора между магнитными полюсами, необходимое для обычных конструкций, не нужно, посредством чего вес движущихся частей и ширина движущихся частей (ширина в боковом направлении относительно направления движения) могут быть эффективно уменьшены. В случае, когда соседние магнитные части соединены немагнитными металлическими телами, магнитный поток не рассеивается в соседнее магнитное поле.
Система позиционирования постоянных магнитов согласно настоящему изобретению может уменьшать отталкивающую силу и силу притяжения соседних постоянных магнитов, таким образом, допуская легкую установку постоянных магнитов и уменьшая трудозатраты на месте использования. Уменьшение силы притяжения между постоянными магнитами облегчает разборку и проверку силового генератора. Кроме того, нет необходимости в специальных приспособлениях для фиксации постоянных магнитов как средствах противодействия отталкивающей силе постоянных магнитов.
Согласно второму аспекту преобразователь электроэнергии в механическую силу, соответствующий настоящему изобретению, благодаря перекрещиванию катушек статора на обеих сторонах от пары магнитных полюсов ротора циркулирующий ток, постоянно проходящий в катушках статора, предотвращается, уравнивается разность наведенного напряжения в результате разности в частях статора, и генерируемое напряжение обоих частей статора и ток нагрузки уравниваются. Уравнивание разности распределения магнитного потока в обеих частях статора в состоянии нагрузки может уменьшать магнитную силу притяжения. В частности, в случае, если позиционирование внешних катушек статора задано в порядке u-z-v-x-w-y и позиционирование внутренних катушек статора задано в порядке x-w-y-u-z-v, и они выровнены так, что они обращены в противоположном положении, и катушки статора перекрещиваются друг с другом между одинаковыми фазами, генерируемые напряжения становятся равными, подавляя генерирование циркулирующего тока между катушками обеих частей статора.
Согласно третьему аспекту ветровая система генерирования электроэнергии, соответствующая настоящему изобретению, не имеет вала в центральной части, что обеспечивает получение легкой конструкции, допускающей вращение при слабом ветре.
Согласно третьему аспекту в преобразователе электроэнергии в механическую силу, соответствующем настоящему изобретению, отталкивающие магниты стороны движущейся части и отталкивающие магниты стороны статора отталкиваются отталкивающими магнитами стороны статора или отталкивающими магнитами движущейся части с обеих сторон и, таким образом, отталкиваются в нейтральное положение. Другими словами, когда они изменяют свое положение, приближаясь к одной стороне, отталкивающая сила противоположных отталкивающих магнитов увеличивается и возвращает их назад. Таким образом, движущиеся части движутся устойчиво, и в случае, когда движущимися частями являются части ротора, они вращаются стабильно.
В этом преобразователе электроэнергии в механическую силу в случае, когда отталкивающие магниты стороны статора выровнены парой для взаимодействия с отталкивающими магнитами стороны движущейся части, указанная выше стабилизация достигается с обеих сторон статора с меньшим двусторонним отклонением, что допускает более стабильное движение. Кроме того, в случае, когда в противоположность этому отталкивающие магниты стороны движущейся части выровнены парой для взаимодействия с отталкивающими магнитами стороны статора, оба отталкивающих магнита стороны движущейся части отталкиваются в нейтральное положение отталкивающими магнитами стороны статора, что обеспечивает ровное движение.
В случае, когда средство регулирования зазора автоматически поддерживает зазор между возбуждающими магнитами и катушками в пределах заданного диапазона, когда размеры каркаса или крыльчатки изменяются в соответствии с изменением температуры окружающей среды, количество генерируемой энергии устойчиво.
В случае, когда средство регулирования зазора автоматически регулирует зазор между возбуждающим магнитом и катушками, увеличивая зазор при слабых ветрах и уменьшая зазор при сильных ветрах, можно уменьшать количество генерируемой энергии с уменьшением сопротивления вращению при слабых ветрах и увеличивать количество генерируемой энергии при сильных ветрах, что позволяет повысить эффективность генерирования электроэнергии.
В устройстве для генерирования электроэнергии, соответствующем настоящему изобретению, в условиях, когда верхняя часть и нижняя часть канала для потока воздуха сообщаются, образуется перепад давлений между верхней частью и нижней частью, создающий восходящий воздушный поток. Таким образом, даже в условиях безветренной погоды крыльчатка может вращаться восходящим потоком воздуха для генерирования электроэнергии.
В случае, когда крыльчатка вращается вокруг оси вращения, проходящей в вертикальном направлении, вся крыльчатка принимает восходящий воздушный поток, что позволяет полностью использовать силу вращения, создаваемую восходящим воздушным потоком. Крыльчатка может вращаться вокруг вертикального вращающегося вала, и в этом случае только верхняя вращающаяся часть может проходить в канал для потока воздуха. Кроме того, нижняя вращающаяся часть может быть водяным рабочим колесом, вращаемым воздействием воды.
В случае, когда канал для потока воздуха интегрирован в здание, для вращения крыльчатки может использоваться восходящий воздушный поток, проходящий вдоль здания. Кроме того, поскольку канал для потока воздуха может быть образован стенами здания, большой генератор электроэнергии может быть получен с низкими затратами, что повышает его экономическую эффективность.
В случае, когда канал для воздушного потока образован стенками цилиндрической формы, снабженными открываемыми и закрываемыми окнами, при сильном ветре его окна могут открываться для проникновения ветра сквозь боковые стенки для усиления восходящего воздушного потока, вращающего крыльчатку. При слабом ветре или при слишком сильном ветре, таком как тайфун, боковые стенки могут быть закрыты для генерирования энергии только восходящим воздушным потоком. Таким образом, эффективность генерирования электроэнергии дополнительно усиливается при одновременной защите крыльчатки от сильных ветров.
В случае, когда снаружи или внутри канала для потока воздуха находится теплопоглощающая часть, температура которой повышается за счет приема солнечного тепла, температура воздуха в части, принимающей солнечное тепло, повышается и плотность воздуха уменьшается при его расширении, в результате чего воздух повышенной температуры поднимается по каналу для воздушного потока. Соответственно, восходящий воздушный поток усиливается, повышая эффективность генерирования электроэнергии. В качестве теплопоглощающей части используют окрашенные поверхности от черного до темного цветов или ламинированные пленки, имеющие такие цвета. В случае, когда канал для потока воздуха образован прозрачными стенками, предпочтительно использовать такие пленки, которые проницаемы для инфракрасных лучей, поступающих снаружи, и непроницаемы для инфракрасных лучей, исходящих изнутри.
Кроме того, в случае, когда канал для потока воздуха дублирует канал для отходящего тепла здания, отходящее тепло кондиционеров воздуха и т.д. эффективно выпускается каналом для воздушного потока, усиливая восходящий воздушный поток и повышая эффективность генерирования электроэнергии. В случае, когда, по меньшей мере, часть групп катушек подключены последовательно/параллельно с возможностью переключения, при генерировании низкого напряжения при подключении параллельных линий при слабых ветрах и при генерировании высокого напряжения при подключении последовательных линий при сильных ветрах электроэнергия эффективно генерируется в диапазоне от слабых ветров до сильных ветров.
Теплообменная система, соответствующая настоящему изобретению, может извлекать тепло теплоносителя, который охлаждается или нагревается вторым теплообменником, с использованием первого теплообменника, находящегося вблизи земли, для экономии энергии, используемой для охлаждения или нагрева. Кроме того, с использованием описанной выше ветровой системы генерирования электроэнергии для циркуляции теплоносителя можно попытаться сэкономить больше энергии.
Краткое описание чертежей
Фиг.1 – вид сверху, схематично показывающий вариант выполнения ветровой системы генерирования электроэнергии, соответствующей настоящему изобретению;
фиг.2 – вид в перспективе, показывающий в целом ветровую систему генерирования электроэнергии, соответствующей настоящему изобретению;
фиг.3 – вертикальный вид сечения системы;
фиг.4 – вид в перспективе, показывающий каркас ветровой системы генерирования электроэнергии, показанной на фиг.2;
фиг.5 – вид сверху ветровой системы генерирования электроэнергии, показанной на фиг.2;
фиг.6 – вид в перспективе, показывающий крыльчатку ветровой системы генерирования электроэнергии, показанной на фиг.2;
фиг.7 – вертикальный вид сечения существенной части ветровой системы генерирования электроэнергии, показанной на фиг.2;
фиг.8 – вертикальный вид сечения существенной части другого варианта выполнения ветровой системы генерирования электроэнергии, соответствующей настоящему изобретению;
фиг.9а-9с – вертикальные виды сечений существенной части другого варианта выполнения ветровой системы генерирования электроэнергии, соответствующей настоящему изобретению;
фиг.10 – вертикальный вид сечения существенной части другого варианта выполнения ветровой системы генерирования электроэнергии, соответствующей настоящему изобретению;
фиг.11 – вертикальный вид сечения существенной части другого варианта выполнения ветровой системы генерирования электроэнергии, соответствующей настоящему изобретению;
фиг.12 – вид в перспективе существенной части другого варианта выполнения ветровой системы генерирования электроэнергии, соответствующей настоящему изобретению;
фиг.13 – вертикальный вид сечения существенной части системы;
фиг.14а и фиг.14b – виды в продольном сечении и в плане соответственно, показывающие ветровую систему генерирования электроэнергии, показанной на фиг.12;
фиг.15а и 15b – виды вертикального сечения существенной части, показывающие другой вариант выполнения ветровой системы генерирования электроэнергии, соответствующей настоящему изобретению;
фиг.16а и фиг.16b – вид спереди и вид сбоку, показывающие другой вариант ветровой системы генерирования электроэнергии, соответствующей настоящему изобретению;
фиг.17 – вид в перспективе, показывающий другой вариант выполнения системы, соответствующей настоящему изобретению;
фиг.18 – вид в перспективе, показывающий другой вариант выполнения системы, соответствующей настоящему изобретению;
фиг.19 – вертикальный вид сечения существенной части, показывающий другой вариант выполнения системы, соответствующей настоящему изобретению;
фиг.20а и фиг.20b – виды вертикального сечения соответственно существенной части, показывающие другой вариант выполнения системы, соответствующей настоящему изобретению;
фиг.21 – вид сечения существенной части, показывающий другой вариант выполнения системы, соответствующей настоящему изобретению;
фиг.22 – вид сечения по линии XXII-XXII на фиг.21;
фиг.23 – вид в перспективе, показывающий варианты выполнения ротора и статора системы, соответствующей настоящему изобретению;
фиг.24 – вид в перспективе, показывающий варианты выполнения ротора и статора системы, соответствующей настоящему изобретению;
фиг.25 – монтажная схема, показывающая электропроводку катушек возбуждения статора системы, соответствующей настоящему изобретению;
фиг.26а-с – виды в сечении, показывающие варианты конструкции с использованием магнитной левитации, относящейся к системе, соответствующей настоящему изобретению;
фиг.27а-b – виды в сечении, показывающие другие варианты конструкции с использованием магнитной левитации, относящейся к системе, соответствующей настоящему изобретению;
фиг.28 – вид сечения, показывающий первый вариант выполнения преобразователя электроэнергии в механическую силу, соответствующего настоящему изобретению;
фиг.29 – пояснительная схема, показывающая структуру магнитных полюсов и части ярма ротора силового генератора, относящегося к настоящему изобретению;
фиг.30 – структурная схема, показывающая другой вариант выполнения силового генератора, относящегося к настоящему изобретению и имеющего части статора на обеих сторонах;
фиг.31 – пояснительная схема, показывающая случай, в котором произошло отклонение вала в силовом генераторе, относящемся к настоящему изобретению, причем магнитные полюсы обеих сторон ротора составлены обычными структурами;
фиг.32 – пояснительная схема, показывающая модель магнитной цепи ротора с использованием постоянных магнитов, соответствующего настоящему изобретению;
фиг.33 – пояснительная схема, показывающая случай, в котором одна магнитная цепь сформирована между двумя частями статора посредством расположения магнитов обеих сторон ротора, соответствующего настоящему изобретению, едиными парами;
фиг.34 – модель магнитной цепи в случае, когда магниты, соответствующие настоящему изобретению, установлены едиными парами;
фиг.35 – схема реальной конфигурации преобразователя электроэнергии в механическую силу, соответствующего настоящему изобретению;
фиг.36 – график, показывающий результат для магнитной силы притяжения, вычисленный с использованием метода конечных элементов;
фиг.37 – вид поперечного сечения варианта выполнения устройства с использованием магнитной левитации с позиционированием постоянных магнитов согласно настоящему изобретению;
фиг.38 – пояснительная схема, показывающая часть устройства с использованием магнитной левитации;
фиг.39 – пояснительная схема, показывающая распределение магнитного потока, когда сближаются два высокоэффективных магнита;
фиг.40 – пояснительная схема, показывающая отталкивающую силу высокоэффективных магнитов, соответствующих настоящему изобретению, расположенных в воздушной среде;
фиг.41 – пояснительная схема, показывающая распределение магнитного потока на кромке, когда магнитные тела установлены на сторонах магнита согласно настоящему изобретению;
фиг.42 – пояснительная схема, показывающая силу притяжения, когда магнитное тело проложено между двумя высокоэффективными магнитами, соответствующими настоящему изобретению, в воздушной среде;
фиг.43 – пояснительная схема, показывающая распределение магнитного потока на кромке, когда магнитные тела установлены на сторонах магнита согласно настоящему изобретению;
фиг.44 – пояснительная схема, показывающая силу притяжения, когда магнитное тело проложено между двумя высокоэффективными магнитами, соответствующими настоящему изобретению, в воздушной среде;
фиг.45 – вид структурного сечения, показывающего второй вариант выполнения преобразователя электроэнергии в механическую силу, соответствующего настоящему изобретению;
фиг.46 – пояснительная схема, показывающая расстояния между внешней частью статора и внутренней частью статора и магнитами ротора, соответствующими настоящему изобретению;
фиг.47 – графики, показывающие распределение магнитного потока внутренней части статора и внешней части статора, соответствующих настоящему изобретению;
фиг.48 – пояснительная схема, показывающая расстояния между внешней частью статора и внутренней частью статора и магнитами ротора;
фиг.49 – модель, показывающая выравнивание катушек статора согласно настоящему изобретению;
фиг.50 – модель, показывающая толщину магнитного потока и положения магнитов согласно настоящему изобретению;
фиг.51 – схема, показывающая оценку генерируемых напряжений относительно порядка фаз катушек статора, когда внешние катушки и внутренние катушки, соответствующие настоящему изобретению, перекрещиваются;
фиг.52 – схема, показывающая перекрещивание катушек статора согласно настоящему изобретению;
фиг.53 – монтажная схема реального способа монтажа катушек статора согласно настоящему изобретению;
фиг.54 – вид в перспективе, показывающий другой вариант выполнения крыльчатки, соответствующей настоящему изобретению;
фиг.55 – вид в перспективе, показывающий другой вариант выполнения крыльчатки, соответствующей настоящему изобретению;
фиг.56а, 56b, 56с – примерный вид в плане, вид в сечении и примерный вид в плане соответственно других вариантов генерирующей электроэнергию части, соответствующей настоящему изобретению;
фиг.57а – вид в перспективе существенной части другого варианта выполнения ротора, относящегося к настоящему изобретению, фиг.57b – вид сечения существенной части, фиг.57с – вид в плане поперечного сечения существенной части;
фиг.58а и фиг.58b – виды сечений, показывающие соответственно другие варианты выполнения ротора, соответствующего настоящему изобретению;
фиг.59а-с – примерные виды в плане, показывающие соответственно другие варианты выполнения ротора, соответствующего настоящему изобретению;
фиг.60 – вид сечения, показывающий другой вариант выполнения преобразователя электроэнергии в механическую силу, соответствующего настоящему изобретению;
фиг.61 – вид в перспективе с сечением существенной части, показывающий вариант выполнения ветрового силового генератора с использованием преобразователя электроэнергии в механическую силу;
фиг.62 – вид в перспективе с сечением существенной части, показывающий вариант выполнения ветрового силового генератора с использованием преобразователя электроэнергии в механическую силу;
фиг.63 – вид сечения, показывающий другой вариант выполнения преобразователя электроэнергии в механическую силу;
фиг.64 – вид в плане существенной части, показывающий цепное колесо, показанное на фиг.63;
фиг.65 – блок-схема, показывающая другой вариант выполнения ветрового силового генератора, относящегося к настоящему изобретению;
фиг.66 – блок-схема, показывающая другой вариант выполнения ветрового силового генератора, относящегося к настоящему изобретению;
фиг.67 – примерный вид сечения, показывающий базовый вариант выполнения силового генератора, соответствующего настоящему изобретению;
фиг.68 – вид сечения по линии II-II на фиг.67;
фиг.69 – вид сечения по линии III-III на фиг.67;
фиг.70 – вид сечения, показывающий вариант выполнения несущей конструкции силового генератора, относящегося к настоящему изобретению;
фиг.71 – примерный вид в перспективе и в сечении, показывающий случай, когда силовой генератор, соответствующий настоящему изобретению, интегрирован в здание;
фиг.72 – примерный вид в перспективе и в сечении, показывающий случай, когда силовой генератор, соответствующий настоящему изобретению, интегрирован в здание;
фиг.73 – вид в перспективе, показывающий другой вариант выполнения крыльчатки, соответствующей настоящему изобретению;
фиг.74 – вид в перспективе, показывающий другой вариант выполнения силового генератора, соответствующего настоящему изобретению;
фиг.75 – вид в перспективе с частичным вырезом, показывающий другой вариант выполнения силового генератора, соответствующего настоящему изобретению;
фиг.76 – блок-схема, показывающая вариант выполнения теплообменной системы, соответствующей настоящему изобретению;
фиг.77 – вид в перспективе существенной части, показывающий другой вариант выполнения ветровой системы генерирования электроэнергии, соответствующей настоящему изобретению;
фиг.78 – примерный вид в перспективе существенной части, показывающий другой вариант выполнения ветровой системы генерирования электроэнергии, соответствующей настоящему изобретению;
фиг.79 – примерный вид в перспективе, показывающий другой вариант выполнения крыльчатки, используемой в системе генерирования электроэнергии, соответствующей настоящему изобретению.
Предпочтительные варианты осуществления изобретения
Сначала со ссылками на фиг.2 будет описана ветровая система генерирования электроэнергии в целом. Ветровая система 10 генерирования электроэнергии, показанная на фиг.2, содержит каркас 11 и крыльчатку 12, расположенную на верхней и нижней двух ступенях каркаса, причем крыльчатка 12 установлена с возможностью вращения вокруг вертикального вала в каркасе 11. Между нижней кромкой крыльчатки 12 и кольцом 18 каркаса 11 расположена часть 14 для генерирования электроэнергии (другими словами, линейный генератор), генерирующая электроэнергию действием, обратным действию линейных электродвигателей.
Как показано на фиг.3 и 4, каркас 11 имеет три стойки 15, проходящие вверх и вниз, и связки 16, соединяющие стойки с равными интервалами по окружности. Связки 16 расположены в трех местоположениях: на верхнем краю стоек 15, на некотором расстоянии выше нижнего края стоек и в среднем местоположении. В пространствах S1, S2 между связками 16 расположены крыльчатки 12. Связки 16 содержат три спицы 17, проходящие в радиальных направлениях, и кольцо 18, соединяющее соседние внешние края этих спиц 17. Кроме того, в центре спиц 17 каждой связки 16 расположена одна пара верхней и нижней опор 19, 20 для удерживания крыльчатки с возможностью ее вращения.
Как показано на фиг.5 и фиг.6, крыльчатка 12 содержит вал 22, проходящий вверх и вниз, одну пару верхней и нижней ступиц 23, 24, прикрепленных к валу, пять поперечных лопастей 25, проходящих в радиальном направлении от каждой ступицы, и продольные лопасти 26, прикрепленные к передним кромкам верхних и нижних поперечных лопастей 25. Более конкретно, в этом варианте осуществления изобретения применены пять продольных лопастей 26 и десять парных поперечных лопастей 25. Кроме того, верхние и нижние кромки продольных лопастей 26 соединены между собой усиливающими кольцами 21, 21, повышающими общую прочность крыльчатки 12. Хотя усиливающие кольца 21, 21 могут быть исключены из конструкции. Поперечные лопасти 25 имеют такую форму крыла, что подъемная сила действует вверх, когда вал 22 вращается против часовой стрелки при взгляде сверху. Передняя кромка может быть наклонена вверх по направлению вращения, и могут быть скомбинированы определенная форма крыла и определенный наклон. Кроме того, наклон может быть регулируемым. Количество продольных лопастей 26 может составлять от трех до более десяти. Кроме того, верхний и нижний валы 22 могут быть соединены для получения одного вала, проходящего непрерывно вверх и вниз, как показано воображаемой линией.
Продольные лопасти 26 имеют форму крыла, которое создает вращающий момент, направленный против часовой стрелки при взгляде сверху, когда пятью продольными лопастями 26 создается результирующая сила при боковых ветрах. Продольные лопасти 26 могут отклоняться относительно вертикального вала, и их крыловидные формы могут комбинироваться с этим отклонением. Кроме того, отклонение может быть регулируемым.
Как показано на фиг.3, верхний и нижний концы валов 22 каждой крыльчатки 12 удерживаются верхней опорой 19 и нижней опорой 20 с возможностью вращения. В случае, когда ветровой силовой генератор конфигурирован, как показано на фиг.2, вес крыльчатки 12 удерживается нижней опорой 20. Однако он может удерживаться роликами или магнитной левитацией. Кроме того, он может удерживаться подъемной силой, создаваемой поперечными лопастями 25.
В варианте осуществления изобретения, показанном на фиг.7, на нижних кромках продольных лопастей 26 расположены вращающиеся ролики 27 и внутренняя сторона кольца 18 каркаса 11 служит кольцевой дорожкой 28 качения. Таким образом, весь вес или часть веса продольных лопастей 26 и поперечных лопастей 25 удерживается каркасом 11 при помощи роликов 27, уменьшающих нагрузку на опоры 19, 20. Кроме того, поскольку изгибание поперечных лопастей уменьшено, действие части 14, генерирующей электроэнергию, становится устойчивым. Это уменьшение изгибания обеспечивает устойчивое вращение даже в случае, когда вся крыльчатка 12 состоит из такого легкого материала, как вспененная смола и армированная волокном пластмасса.
Указанная выше генерирующая электроэнергию часть 14 содержит возбуждающие магниты, представленные постоянными магнитами 31, расположенными вблизи нижней кромки продольной лопасти 26 крыльчатки 12, катушки 32, регулятор 33, показанный на фиг.1, и аккумулирующую часть 34. Катушки 32 накрыты кольцевым покрытием 38, показанным на фиг.7. В качестве возбуждающих магнитов, отличных от постоянных магнитов, можно использовать электромагниты. Однако постоянные магниты предпочтительны, поскольку электропроводка не всегда допускает легкость технических работ по монтажу и обслуживанию. Но в случае с крупномасштабной ветровой системой генерирования электроэнергии электромагниты дают преимущество легкости обращения. В описанных ниже вариантах осуществления изобретения можно использовать как постоянные магниты, так и электромагниты.
Катушки 32 состоят из первой катушечной линии 35, второй катушечной линии 36 и третьей катушечной линии 37, которые выстроены последовательно по три в одном блоке, включающем каждую из линий, как показано на фиг.1. Концы каждой катушечной линии 35, 36, 37 соединены параллельно с первой линией 41 передачи, второй линией 42 передачи и третьей линией 43 передачи соответственно. Хотя они могут быть соединены последовательно. Кроме того, хотя предполагается, что линии 41, 42, 43 имеют по два провода, линия заземления может быть общей. Каждая из линий 41, 42, 43 передачи соединена с регулятором 33, и электроэнергия может передаваться наружу по внешней линии 45 передачи. Аккумулирующая часть 34, соединенная с регулятором 33 линией 46 передачи, представляет собой элемент, в котором хранится часть генерированной энергии, и он подает энергию, когда генерирующую электроэнергию часть 14 используют как электродвигатель. Предпочтительно количество катушек 32 должно составлять число, делящееся на число продольных лопастей 26. В этом варианте осуществления изобретения, поскольку они разделены на три группы, число является кратным согласно 3×5=15, то есть составляет 15, 30, 45. Хотя оно может составлять более 60.
Все катушки 32 расположены с приблизительно равными интервалами. Постоянный магнит 31, расположенный на внешней поверхности у нижнего края продольной лопасти 26, расположен таким образом, что он находится достаточно близко к катушке, при этом зазор S3 между постоянным магнитом и катушкой составляет около 1-5 мм. В каждую катушку из катушек 32 может быть вставлен стальной сердечник, или он может отсутствовать.
В ветровой системе 10 генерирования электроэнергии, конфигурированной как указано выше, крыльчатка 12 вращается против часовой стрелки (по стрелке Р1 на фиг.1) при взгляде сверху относительно дующего ветра. Магнитные силовые линии постоянных магнитов последовательно пересекают катушки 32, генерируя электродвижущие силы в катушках при действии, противоположном действию линейного электродвигателя, и, таким образом, электроэнергия может отбираться с обоих концов. В этом варианте осуществления изобретения, поскольку энергия генерируется последовательно тремя парами катушечных линий 35, 36, 37, электроэнергия генерируется в форме трехфазного переменного тока. Полученная электроэнергия передается в регулятор 33 по линиям 41, 42, 43 передачи. Регулятор 33 сглаживает пульсацию энергии или превращает ее в правильный синусоидальный трехфазный переменный ток и направляет наружу. Одновременно часть энергии сохраняется в аккумулирующей части 34.
Поскольку в ветровой системе 10 генерирования электроэнергии постоянные магниты 31 установлены вблизи периферии крыльчатки 12, она имеет большой момент инерции, требующий большого начального вращающего момента. Однако после начала вращения она не легко останавливается и не изменяет число вращения при изменении силы ветра, таким образом, обеспечивая устойчивое генерирование электроэнергии. Как продольные лопасти, которые создают силы вращения под действием ветра, так и часть 32, генерирующая электроэнергию, которая создает противодействующую нагрузку при генерировании электроэнергии, находятся вдоль касательной линии к внешней окружности продольной лопасти 26. Таким образом, нет необходимости передавать крутящий момент через поперечные лопасти, в результате чего прочность лопастей может быть невысокой. Соответственно, крыльчатка 12 может быть выполнена из формованной вспененной смолы и такого легкого материала, как армированная волокном пластмасса, благодаря чему сопротивление вращению низкое, что обеспечивает высокую эффективность генерирования электроэнергии.
Когда скорость вращения крыльчатки становится низкой вследствие ослабления силы ветра, предпочтительно, чтобы электропроводка линии 46 передачи, соединенной с аккумулирующей частью 34, переключалась регулятором 33 для подачи электроэнергии в группу 32 катушек из аккумулирующей части 34. Таким образом, в этом случае часть 14 генерирования электроэнергии работает как линейный электродвигатель для вращения крыльчатки в том же направлении, обеспечивая непрерывное вращение без остановки даже при малой скорости вращения. Между тем, поскольку генерирование электроэнергии прекращается, передача энергии прекращается или продолжается за счет передачи от аккумулирующей части 34. Когда вновь начинает дуть сильный ветер, линия 46 передачи регулятора 33 и аккумулирующая часть 34 возвращаются к первоначальной схеме подключения для генерирования электроэнергии. В этом случае, поскольку крыльчатка не останавливалась, нет необходимости во вращении крыльчатки с преодолением силы статического трения, которая создает нагрузку при начале вращения из состояния остановки. Таким образом, достигается эффективное генерирование электроэнергии без полной потери энергии. Указанное выше переключение между работой в режиме электродвигателя и режиме генерирования электроэнергии может осуществляться автоматически благодаря применению датчика скорости вращения и выявлению увеличения или уменьшения скорости вращения по сравнению с заданной скоростью вращения.
В случае, показанном на фиг.1, все катушки постоянно соединены с соответствующими из первой линии 41 передачи, второй линии 42 передачи и третьей линии передачи. Однако между катушками и каждой из линий передачи могут быть введены пункты прерывания контактов, и одновременно эти катушки могут быть разделены на четыре группы, и электроэнергия может отбираться от любой из групп избирательно посредством подключающего/отключающего действия прерывателей контактов. В этом случае, поскольку нагрузка при вращении крыльчатки 12 может изменяться, управление ей может осуществляться таким образом, что при слабом ветре электроэнергию генерируют меньшее количество катушек, и когда ветер восстанавливается, электроэнергию генерирует большее количество катушек. Таким образом, возможно эффективное генерирование электроэнергии в широком диапазоне сил ветра. Количество работающих катушек может быть увеличено или уменьшено на одну в группе или, в других случаях, на две или три. Лучшим способом балансирования сопротивления вращения крыльчатки 12 является отключение одновременно двух или трех катушек, которые расположены симметрично относительно вала 22. Кроме того, можно обеспечивать генерирование электроэнергии частью катушек, тогда как другие катушки работают в режиме электродвигателя.
В варианте осуществления изобретения, показанном на фиг.7, под нижней кромкой продольной лопасти 26 установлен ролик 27 и на стороне каркаса 11 расположена дорожка 28 качения, но в противоположность этому множество роликов 27 может быть расположено на кольце 18 каркаса 11 и кольцеобразная дорожка качения 28, входящая в контакт с этими роликами, может быть расположена на крыльчатке 12. Кроме того, могут применяться салазки или ползун типа салазок, скользящий вдоль дорожки.
В варианте осуществления изобретения, показанном на фиг.8, применены магнит 47 и катушка 48, расположенные на кольце 18 каркаса 11 и нижней кромке продольной лопасти 26 таким образом, что они обращены друг к другу в вертикальном направлении и отталкивают друг друга. Таким образом, часть веса или весь вес крыльчатки может приходиться на магнитную левитацию, которая обеспечивает бесконтактную поддержку веса с низким сопротивлением даже при вращении с высокой скоростью. Вместо катушки 48 можно использовать постоянный магнит. Магнитная левитация может быть применена в зазоре между верхним концом крыльчатки 12 и каркасом 11 с использованием ее силы притяжения. Кроме того, в дополнение к способу отталкивания в районе нижнего края каркаса можно применять магниты, отталкивающие друг друга, между верхним концом продольной лопасти 26 и кольцом 18 верхнего каркаса. В этом случае крыльчатка вращается на высоте, обеспечивающей балансировку веса и направленные вверх и вниз отталкивающие силы обеспечивают в высокой степени устойчивое вращение. В катушку 48 может быть вставлен (или нет) стальной сердечник. Указанное выше сложение сил магнитной левитации можно применять не только вблизи крыльчатки, но также в пространстве между средней частью поперечной лопасти 25 и средней частью спицы каркаса.
В указанных выше вариантах осуществления изобретения катушки 32 зафиксированы на каркасе 11, но их можно также располагать на крыльчатке 12, как показано на фиг.9а. Кроме того, как показано на фиг.9b, катушки 32 могут быть подразделены на пары, имеющие промежуток между ними в радиальном направлении, и постоянный магнит 31 и т.д. проходит в промежутке. В противоположность этому, как показано на фиг.9с, возбуждающие магниты, такие как постоянный магнит 31 и т.д., могут иметь выемку и катушки 32 проходят в выемке.
Кроме того, в указанном выше варианте осуществления изобретения генерирующая электроэнергию часть 14 расположена между внешней поверхностью продольной лопасти 26 и кольцом 18, но, как показано на фиг.10а, она может быть расположена между нижней кромкой продольной лопасти 26 и верхней поверхностью кольца 18, которые обращены друг к другу в вертикальном направлении. В этом случае в средней части поперечной лопасти 25 может быть расположен ролик и в средней части спицы 17 может быть расположена дорожка 28 качения. Вместо ролика 27 и дорожки 28 качения в обоих указанных выше местоположениях могут быть расположены магниты для образования магнитной левитации. Кроме того, как показано на фиг.10b, в средней части поперечной лопасти 25 может быть расположено опорное кольцо 52 и может быть применено другое опорное кольцо 53, обращенное к опорному кольцу 52, и между опорными кольцами 52, 53 может быть расположена генерирующая электроэнергию часть 54, содержащая возбуждающий магнит 31 и т.д. и катушки 32. Эта компоновка может применяться, когда в дополнение к генерирующей электроэнергию части 32, расположенной на периферии крыльчатки, как показано на фиг.7 и т.д., добавлена вторая генерирующая электроэнергию часть.
Как описано выше, зазор между катушкой 32 и постоянным магнитом 31 составляет около 1-5 мм и они движутся с высокой скоростью относительно друг друга. Таким образом, существует опасность взаимных помех вследствие потери зазора, вызванной расширением крыльчатки 12 от солнечного тепла. В противоположность этому существует также возможность ухудшения эффективности генерирования электроэнергии, вызванного увеличением зазора вследствие теплового сжатия. Когда для получения каркаса 11 и крыльчатки 12 используют одинаковый материал, коэффициенты теплового расширения одинаковы. Но в случае, когда для получения каркаса 11 используют высокопрочную сталь и для получения крыльчатки 12 используют легкую синтетическую смолу, увеличение и уменьшение зазора вследствие разности коэффициентов теплового расширения становится большим. На фиг.11 показан вариант выполнения устройства 56 для регулирования зазора, используемого в этих случаях.
В устройстве 56 для регулирования зазора, показанном на фиг.11, катушка 32 находится в корпусе 57 катушки и корпус катушки установлен с возможностью движения в радиальном направлении относительно кольца 18. Устройство 56 для регулирования зазора также содержит электрический или гидравлический приводной механизм 58 для перемещения корпуса 57 катушки в радиальном направлении относительно кольца, датчик 59 для выявления расширения поперечной лопасти 25 и устройство 60 управления для управления приводным механизмом 58 в соответствии с расширением поперечной лопасти 25. В качестве приводного механизма 58 используется комбинация из шариковинтового привода и гайки, вращаемая электродвигателем, или механизм с использованием линейного электродвигателя. Кроме того, он может быть механизмом, представляющим собой комбинацию из неподвижной гайки и шарика, вращаемой электродвигателем.
В качестве датчика 59 расширения используется, например, датчик деформации и т.д., расположенный соответственно на поперечной лопасти 25 и спице 17 каркаса 11. В этом случае вычисляется разность выявленных значений для определения требуемого значения для компенсации. Кроме того, можно использовать конфигурацию, в которой, например, на поперечных лопастях 25 расположено множество светодиодов и на спицах 17 каркаса с ними выровнено множество фотоэлектрических датчиков. В этом случае разность относительного изменения длины, другими словами, разность теплового расширения может быть определена непосредственно. Устройство 56 для регулирования зазора обычно работает в условиях остановки крыльчатки 12. Но оно может быть конфигурировано так, чтобы оно приводилось в действие автоматически в ходе работы.
В ветровой системе генерирования электроэнергии, снабженной таким устройством 56 регулирования зазора, зазор между катушками 32 и постоянным магнитом 31 и т.д. сильно не изменяется, когда крыльчатка расширяется или сжимается под воздействием солнечного тепла и климатических воздействий. Таким образом, зазор между ними может сохраняться небольшим для эффективного генерирования электроэнергии. Кроме того, можно устанавливать систему в таком месте, где климат в течение четырех сезонов или температура в течение дня сильно изменяются. Кроме того, поскольку материалы каркаса и крыльчатки могут быть разными, крыльчатку можно выполнять из легкой вспененной смолы или армированной волокном пластмассы.
Описанную выше ветровую систему 10 генерирования электроэнергии устанавливают так же, как и обычные ветроэнергетические установки с ветрогенераторами, в местах, где они могут подвергаться воздействию наиболее сильных ветров, например вдоль береговых линий или в холмистой местности, в горах и на плоскогорьях. Но она может также быть расположена в городах на крышах домов и т.д. Когда дует ветер, продольные лопасти 26 принимают воздействие ветра и крыльчатка 12 вращается против часовой стрелки, как показано на фиг.5. В случае, когда поперечная лопасть 25 имеет профиль крыла в ее поперечном сечении или она относится к типу с использованием магнитной левитации, как описано выше, генерируются направленные вверх подъемные силы или силы отталкивания, уменьшающие нагрузку на нижнюю опору 20, удерживающую крыльчатку 12. Таким образом, сопротивление вращению снижается с обеспечением эффективного вращения крыльчатки 12. Когда крыльчатка 12 вращается, возбужденные катушки генерируют электроэнергию, которая передается потребителям линиями 36, 37 передачи или накапливается аккумулирующей частью 34. В случае, когда районы, в которые передается электроэнергия, удалены, используют генераторы переменного тока и генерированные напряжения преобразуют перед передачей. Однако могут также использоваться генераторы постоянного тока, и генерированные напряжения преобразуют в напряжения переменного тока с использованием преобразователей и т.д. и их преобразуют перед передачей.
В указанном выше варианте осуществления изобретения верхний конец и нижний конец вала 22 удерживаются с возможностью вращения опорами 19, 20, но в противном случае вал может удерживаться опорами 19, 29 и ступицы 23, 24 с возможностью вращения удерживаются валом. Кроме того, в указанном варианте осуществления изобретения продольная лопасть 26 крыльчатки 12 и ступицы 23, 24 соединяются поперечной лопастью 25, но в качестве несущего элемента можно использовать простую штангу и т.д., и в этом случае подъемная сила не создается.
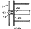
В ветровой системе 62 генерирования электроэнергии, показанной на фиг.12 и фиг.13, внутри кольца 18 каркаса 11 установлено трубчатое опорное кольцо 63 и на опорном кольце 63 установлены два ряда катушек 32, выровненных относительно друг друга и обращенных друг к другу, при этом между ними существуют пространства. В пространства проходит группа постоянных магнитов 64, установленных на крыльчатке 12 и используемых в качестве возбуждающих магнитов. В качестве возбуждающих магнитов можно также использовать электромагниты. В частности, в большой системе электромагниты предпочтительны. Катушки 32 установлены на опорном кольце 63 с использованием кронштейнов 65. Положение кронштейнов 65 относительно крыльчатки можно регулировать (на фиг.13 в боковом направлении) при помощи регулировочных винтов 66.
С другой стороны, наружу от нижнего конца продольной лопасти 26 отходит несущая лопасть 67 и к внешней периферии и внутренней периферии усиливающего кольца 68, установленного на несущей лопасти 67, прикреплены магниты 64, 64. Усиливающее кольцо 68 выполнено в кольцевой конфигурации (см. фиг.14b) посредством изгибания трубы прямоугольного сечения и прикреплено винтами 70а и т.д. к нижней поверхности кожуха 70, имеющего U-образное сечение. Кожух 70 накрывает снаружи кронштейны 65, на которых установлены катушки 32, и защищает катушки от дождевой воды. Кроме того, между верхней поверхностью внешнего кольца 18, опорным кольцом 63 и кожухом 70, а также между нижней кромкой кожуха 70 и кронштейном 65 расположены лабиринтные уплотнения 72, 72 для предотвращения проникновения дождевой воды.
На верхней поверхности усиливающего кольца 68 установлен удерживающий лопасть элемент 73, накрывающий верхнюю поверхность кожуха 70. Несущая лопасть 67 вставлена в удерживающий лопасть элемент 73 с возможностью скольжения вдоль его длинной стороны, благодаря чему усиливающее кольцо 68 и поперечная лопасть (обозначена ссылочной позицией 25 на фиг.12) могут свободно смещаться относительно друг друга при тепловом расширении и тепловом сжатии. Вместо поперечной лопасти можно использовать крепежную стяжку. Для изготовления несущего лопасть рычага 67 и несущего лопасть элемента 73 используют армированную волокном смолу (волокнит) и т.д. Скользящая несущая конструкция с несущим лопасть рычагом 67, несущим лопасть элементом 73 или регулировочным винтом 66 представляет собой простое устройство регулирования зазора.
На опорном кольце 63 расположена кольцевая направляющая 74, проходящая концентрически относительно крыльчатки приблизительно посередине между двумя рядами катушек 32 и прикрепленная к опорному кольцу 63 винтами и т.д. На направляющей 74 расположено с возможностью скольжения множество ползунов 75, и нижняя поверхность усиливающего кольца 68 прикреплена к ползунам 75. В этом варианте осуществления изобретения в качестве направляющей 74 и ползуна 75 используются так называемые линейные шариковые опоры скольжения. Но направляющая 74 изогнута в боковом направлении, и для образования кольцевой траектории собрано множество изогнутых направляющих элементов.
Линейная шариковая опора скольжения имеет такую же конструкцию, как опора с шариковыми шлицами и т.д. Более конкретно, на стороне ползуна расположено множество шариковых направляющих реек, и шарики, удерживаемые направляющими рейками, появляются на поверхности ползуна при их “продвижении вперед” и скрываются при их “продвижении обратно”. Группы шариков, появляющиеся на поверхности, удерживают ползуны 75 таким образом, чтобы они не соскальзывали с направляющих 74, посредством зацепления с канавкой 74а зацепления и т.д. и направляют ползун 75 вдоль направляющей 74 с обеспечением равномерного качения с низким трением. В качестве такой линейной опоры скольжения можно использовать направляющую LM guide, производимую THK corp. и т.д.
Количество ползунов 75 конкретно не ограничено, но предпочтительно, чтобы вблизи несущего лопасть элемента 73, удерживающего крыльчатку 12, они были плотно выровнены и в другой части неплотно. Однако они могут быть выровнены с равными шагами. Благодаря использованию такой направляющей конструкции 77 крыльчатка 12 с возможностью скольжения удерживается на каркасе вокруг собственного вала. Соответственно, как показано на фиг.14а и фиг.14b, нет необходимости в применении вала (см. ссылочную позицию 22 на фиг.3) или опор. Кроме того, крутящий момент, создаваемый ветром, воздействующим на продольную лопасть 26, создает относительное движение катушек 32 и постоянных магнитов 64 через несущий лопасть рычаг 67, несущий лопасть элемент 73 и усиливающее кольцо 68 без передачи через поперечную лопасть. Таким образом, крыльчатка 12 может вращаться с преодолением сопротивления, создаваемого генерированием электроэнергии, и сопротивления трения, создаваемого линейной направляющей, при этом электроэнергия генерируется по принципу, обратному принципу действия линейного электродвигателя.
В указанном выше варианте осуществления изобретения поперечные лопасти и валы не применяются, но, как показано воображаемыми линиями на фиг.14а и фиг.14b, поперечные лопасти 25 могут использоваться и крыльчатка 12 может удерживаться ступицей 24 и валом 22. В случае, когда такие поперечные лопасти 25 применяются, как показано воображаемыми линиями на фиг.14b, усиливающее кольцо 68 и удерживающее кольцо могут быть расположены в средней части поперечной лопасти 25 и, кроме того, крыльчатка 12 может поддерживаться с возможностью скольжения ползуном, установленным на этом усиливающем кольце 68, и направляющими, расположенными на удерживающем кольце. В этом случае также благодаря установке постоянных магнитов на усиливающем кольце 68 и установке катушек на удерживающем кольце электроэнергия может генерироваться по принципу, обратному принципу работы линейных электродвигателей.
Как показано на фиг.15а и фиг.15b, усиливающее кольцо 68 может быть установлено в среднем местоположении по вертикали относительно продольной лопасти 26 и удерживающее кольцо 63 может быть расположено в соответствующем местоположении на каркасе 11. В системе, показанной на фиг.15а, ползун установлен на усиливающем кольце 68 в боковом направлении и направляющая 74 для направления ползуна установлена внутри удерживающего кольца 63. Кроме того, внутри удерживающего кольца 63 установлены катушки, и на верхней и нижней сторонах усиливающего кольца 68 установлены постоянные магниты. С другой стороны, в системе, показанной на фиг.15b, усиливающее кольцо 68 установлено на удерживающем кольце 63 и ползуны, направляющие, катушки и постоянные магниты расположены так же, как показано на фиг.13. В такой системе, даже если крыльчатка длиннее ее ширины, она может устойчиво удерживаться.
В указанном выше варианте осуществления изобретения крыльчатка вращается вокруг центра вращения, проходящего вертикально, но, как показано на фиг.16а и фиг.16b, крыльчатка может удерживаться таким образом, что центр Ct вращения проходит горизонтально. Это выполнено по существу так же, как в ветровой системе генерирования электроэнергии, показанной на фиг.3 и т.д., за исключением только конфигурации каркаса 11, состоящего из колец 18, стоек 15 и спиц 17 и т.д. Поскольку такая ветровая энергетическая установка поперечного типа имеет ограничения в отношении направления ветра, вращающего крыльчатку, предпочтительно устанавливать ее в пунктах, где направление ветра постоянно. Кроме того, поскольку система этого типа может быть легко установлена во многих системах в осевом направлении, она пригодна для использования в крупномасштабной системе генерирования электроэнергии.
На фиг.17 показан случай, когда ветровой электрогенератор снабжен ветродвигателем поперечного типа, в котором между кольцом 18 каркаса 11 и усиливающим кольцом 63 крыльчатки 12 расположена скользящая направляющая, при этом центральный вал и поперечные лопасти исключены из конструкции. В такой системе предпочтительно использовать направляющую конструкцию 77, состоящую из направляющей и ползуна, аналогичную показанной на фиг.13.
В ветровой системе генерирования электроэнергии поперечного типа, показанной на фиг.18, используется крыльчатка 12, снабженная множеством радиальных лопастей 78. В этой системе также крыльчатка 12 может с возможностью вращения удерживаться каркасом 11, при этом между усиливающим кольцом 68 на крыльчатке и удерживающим кольцом 63 на каркасе 11 расположена описанная выше направляющая конструкция. Кроме того, как показано воображаемой линией, расположенный в центре крыльчатки 12, вал 22 может удерживать с возможностью вращения ступицу 23. Кроме того, вал, расположенный в центре крыльчатки 12, может с возможностью вращения удерживаться опорой, установленной на каркасе 11. В этих случаях благодаря комбинации катушек, расположенных между усиливающим кольцом 68 и удерживающим кольцом 63 и обращенных к ним возбуждающих магнитов, таких как постоянные магниты и т.д., электроэнергия может генерироваться по принципу, обратному принципу действия линейного электродвигателя.
На фиг.19 показан вариант выполнения направляющей конструкции 80 с использованием магнитной левитации. В этой направляющей конструкции 80 магнит 47, в частности постоянный магнит, направляется в горизонтальном направлении направляющим выступом 81, расположенным снаружи от электромагнита (катушки 48), и используется магнитная левитация в вертикальном направлении, создаваемая постоянными магнитами и электромагнитами. Другие компоненты имеют такую же конструкцию, как в описанных выше системах генерирования электроэнергии. Эта конфигурация обеспечивает малое сопротивление вращения и высокую эффективность генерирования электроэнергии. Кроме того, вращающиеся верхние магниты могут быть электромагнитами, и нижние магниты статора могут быть постоянными магнитами. Кроме того, и верхние, и нижние магниты могут быть постоянными магнитами или электромагнитами.
Направляющая конструкция 83, показанная на фиг.20а, содержит кольцевую направляющую 84 и ползун 86, снабженный роликами 85, которые расположены таким образом, что они охватывают обе боковые стороны и верхнюю сторону кольцевой направляющей и катятся вдоль направляющей. Количество ползунов 86 может быть приблизительно таким же, как количество ползунов в описанной выше линейной шариковой опоре. Благодаря расположению направляющей конструкции 83 между усиливающим кольцом 68, установленным на крыльчатке 12, и удерживающим кольцом 63, установленным на каркасе 11, крыльчатка 12 может с возможностью скольжения удерживаться на каркасе 11.
В направляющей конструкции, показанной на фиг.20b, направляющая 74 для линейной шариковой опоры скольжения установлена на стороне усиливающего кольца 68, а ползун 75, направляемый направляющей 74, установлен на стороне удерживающего кольца 63. Другие компоненты аналогичны показанным на фиг.13. Эта конструкция имеет преимущество высокой прочности и жесткости, хотя вес крыльчатки 12 увеличен в результате того, что направляющая 74 расположена на крыльчатке 12. Показанная выше комбинация кольцевой направляющей 74 для линейной шариковой опоры скольжения и ползуна 75, скользящего (фактически катящегося) по кольцевой направляющей, может применяться не только в системах генерирования электроэнергии, снабженных силовым генератором, генерирующим электроэнергию по принципу, обратному принципу работы линейного электродвигателя, но также в других системах генерирования электроэнергии, в которых используют другие силовые генераторы, с достижением таких же результатов. Например, на периферии или в средней части крыльчатки может быть расположен кольцевой зубчатый венец, и множество обычных генераторов, снабженных зубчатыми колесами, входящими в зацепление с зубчатым венцом, могут быть выровнены в кольцевой конфигурации на каркасе 11 (в частности, на кольце 18). В системе генерирования электроэнергии, имеющей вращающийся вал 22 в центре крыльчатки, входная ось обычного силового генератора может быть входным валом 22.
В ветровой системе 88 генерирования электроэнергии, показанной на фиг.21, применена конструкция J1 с использованием магнитной левитации, в которой обращены друг к другу постоянные магниты 89, установленные на кольце 63, и постоянные магниты 90, установленные под несущим лопасть рычагом 67. Таким образом, вес крыльчатки может удерживаться благодаря силе взаимного отталкивания постоянных магнитов 89, 90. Более конкретно, в этом варианте осуществления изобретения множество рядов несущих стержней 91 установлены вертикально радиально внутри (справа на фиг.21) относительно несущего лопасти кольца 63, и внутреннее кольцо 92 прикреплено к их верхнему концу, и на верхней поверхности внутреннего кольца 92 установлено множество выровненных по окружности постоянных магнитов. На нижней поверхности несущего лопасть рычага 67 установлены несколько постоянных магнитов 90. Кроме того, в данном варианте осуществления изобретения, как показано на фиг.22, внутренняя кольцевая пластина 92 составлена посредством расположения кольцами множества прямоугольных внутренних пластин 92а и с внутренней стороны одной внутренней пластины 92а расположено множество, например три, прямоугольных постоянных магнита 89, выровненных с заданным интервалом относительно пространств, в которые помещены стальные элементы 93, притягиваемые магнитами.
Эти постоянные магниты 89 и стальные элементы 93 закреплены в корпусе 94 каркаса. Ориентация магнитов 89 одинакова. Другими словами, верхняя сторона выровнена с одинаковым полюсом N или полюсом S. Цель, с которой применены стальные элементы 93, состоит в том, что, когда постоянные магниты 90 располагаются рядом друг с другом, действует большая отталкивающая сила (например, в случае, показанном на фиг.42, составляющая около 10 Н), требующая больших трудозатрат при монтаже. Когда применяют стальные элементы 93, каждый постоянный магнит 89 притягивается к стальному элементу 93 и группы магнитов слипаются воедино через стальные элементы 93, допуская легкую работу при монтаже. Кроме того, относительно постоянных магнитов 90, выровненных под несущим лопасть рычагом 67, стальные элементы устанавливают с зазорами, и между зазорами они устанавливаются на несущем лопасть рычаге 67 так, что они заключены в корпус 95 каркаса.
Описанное выше несущее кольцо 63, как показано на фиг.22, состоит из прямоугольных пластин 63а, имеющих заданную ширину и выровненных в форме кольца. Несущие стержни 91 удерживают внутреннюю кольцевую пластину 92, располагаясь двумя рядами: один ряд внутри и другой ряд снаружи. Кроме того, в этой ветровой системе 88 генерирования электроэнергии два ряда несущих стержней 91а установлены вертикально снаружи от несущего кольца 63 для закрепления внешней кольцевой пластины 96 их верхними концами. Кроме того, на внутреннем ряду внешних несущих стержней 91а и на внешнем ряду внутренних несущих стержней 91 в средней части каждого стержня по вертикали установлены катушки 32, 32, представляющие собой статор. Между рядами находится ротор, снабженный постоянными магнитами 64, прикрепленными к крыльчатке.
Указанные постоянные магниты 64 имеют прямоугольную форму, как показано на фиг.23, и выровнены и прикреплены с зазорами изнутри и снаружи к расположенному в середине усиливающему кольцу 68. Предпочтительно в указанных зазорах располагаются стальные элементы. Постоянные магниты 64 расположены поочередно так, что у магнита 64а внутренним полюсом является полюс N и у магнита 64b внутренним полюсом является полюс S. Это касается и внешних постоянных магнитов 64, и обычно внутренний полюс постоянного магнита и соответствующий внешний полюс магнита являются одинаковыми полюсами. В средней части усиливающего кольца 68 сформировано вертикальное сквозное отверстие 68а, и сквозь отверстие 68а проходит подвесной стержень 97, как показано на фиг.21.
Подвесной стержень 97 проходит сверху сквозь верхний концевой распорный элемент 98, верхнюю направляющую кольцевую пластину 99, верхний распорный элемент 100, усиливающее кольцо (сердечник) 68, нижний распорный элемент 101 и нижнюю кольцевую пластину 102 и скрепляет их воедино. Верхний концевой распорный элемент 98, верхний распорный элемент 100 и нижний распорный элемент 101 могут быть выполнены из немагнитного металла, такого как нержавеющая сталь и т.д. на внешней периферии внутренней кольцевой пластины 92, и на внутренней кромке внешней кольцевой пластины 96 установлены с возможностью скольжения обращенные друг к другу направляющие ролики 103, 103 с зазором относительно верхней поверхности верхней направляющей кольцевой пластины 99. Кроме того, на нижнем опорном кольце 63 установлены с возможностью скольжения обращенные друг к другу направляющие ролики 104, 104 с зазором относительно нижней поверхности нижней направляющей кольцевой пластины 102. Центр вращения направляющих роликов 103, 104 ориентирован горизонтально в радиальном направлении крыльчатки. Указанные направляющие ролики 103, 104 и верхняя и нижняя кольцевые пластины 99, 102 составляют предохранительный механизм для поддержания минимального зазора для предотвращения вхождения в контакт ротора и статора, когда ротор движется вверх и вниз вследствие нарушения магнитной левитации.
Катушки 32 выполнены посредством намотки электрического провода 32b вокруг сердечника, который сформирован путем наложения друг на друга множества пластин из кремнистой стали и т.д., как показано на фиг.24. Для прохождения несущего стержня 91, 91а сформировано вертикальное отверстие 108. Как показано на фиг.21, катушки зафиксированы в средней по вертикали части несущих стержней 91, 91а и удерживаются на них. Кроме того, в верхней части несущих стержней 91, 91а, удерживающих катушки 32, установлены с возможностью вращения направляющие ролики 105, 105, обращенные к внешней окружности или к внутренней окружности верхней направляющей кольцевой пластины 99 с зазором относительно нее. Кроме того, в нижней части несущих стержней 91, 91а, удерживающих катушки 32, установлены с возможностью вращения направляющие ролики 106, 106, обращенные к внешней окружности или к внутренней окружности нижней направляющей кольцевой пластины 102 с зазором относительно нее. Эти направляющие ролики 105, 106 и верхняя и нижняя кольцевые пластины 99, 102 составляют предохранительный механизм для поддержания пригодного зазора между статором и ротором, когда ротор движется наружу или внутрь в радиальном направлении. Как показано на фиг.23 и фиг.24, ротор и статор сформированы как прямолинейные элементы соответственно. В ветровой системе генерирования электроэнергии эти прямолинейные элементы позиционированы под определенным углом и в форме многоугольника для образования кольцевых ротора и статора. Таким образом, соединение множества компонентов для формирования кольцевого элемента обеспечивает легкость манипулирования при сборке. Кроме того, компоненты статора и ротора могут быть в некоторой степени изогнутыми для формирования кольцевой конфигурации, когда они соединены между собой. Предпочтительно ротор и статор выполняют из отвержденной армированной стекловолокном смолы с получением необходимых размеров, которые обеспечивают предотвращение взаимных помех или столкновение с другими окружающими компонентами при вращении.
Кроме того, в ветровой системе 88 генерирования электроэнергии, показанной на фиг.21, применена вспомогательная конструкция J2 с использованием магнитной левитации для удерживания веса крыльчатки, в частности, ротора, при помощи расположения группы 107, 108 магнитов, отталкивающих друг друга, в нижней части подвесного стержня 97 или под нижней поверхностью нижней направляющей кольцевой пластины 102. Более конкретно, указанная выше конструкция J1 с использованием магнитной левитации на верхней части может удерживать вес продольных лопастей, находясь непосредственно под указанными лопастями, благодаря постоянным магнитам односторонних роликов, расположенным на каждом несущем лопасть рычаге 67. Но она не может полностью удерживать вес ротора между продольными лопастями. Таким образом, вес ротора между продольными лопастями удерживается при помощи вспомогательной конструкции J2 на основе магнитной левитации.
Далее со ссылками на фиг.25 будут описаны позиционирование и монтаж катушек 32 статора. Катушки 32 внешней и внутренней частей статора включают три пары групп 111а, 112а, 113а, 111b, 112b, 113b катушек соответственно для получения трехфазного переменного тока. Внутренняя первая группа 111а катушек и внешняя первая группа 111b катушек позиционированы таким образом, что они располагаются в шахматном порядке со сдвигом на один блок в продольном направлении, и конец внутренней первой группы 111а катушек и конец внешней первой группы 111b катушек соединены соединительным проводом 111с. Это касается и второй группы катушек, и третьей группы катушек. Все катушки имеют одинаковое количество витков.
Когда постоянные магниты 64 ротора движутся в одном направлении между катушками 32 статора, конфигурированного, как описано выше, магнитное поле постоянных магнитов 64 вызывает изменение магнитного поля катушек статора приблизительно по синусоиде, в результате чего в каждой катушке 32 генерируется переменный ток. Соответственно, на выходе каждой катушки 32 можно получать переменный ток. В этом варианте осуществления изобретения переменный ток получают на выходе первой группы катушек, второй группы катушек и третьей группы катушек.
Когда ток проходит в каждой катушке, как указано выше, в катушках 32 статора генерируется магнитное поле, создающее силы притяжения и силы отталкивания между магнитным полем и постоянными магнитами 64 ротора. Однако, поскольку внутренние и внешние соответствующие катушки соединены между собой соединительным проводом 111с, 112с, 113с, направленная внутрь стягивающая сила и направленная наружу отталкивающая сила уравновешиваются. Более конкретно, когда сила тока во внутренней первой группе 111а катушек уменьшается, сила тока во внешней первой группе 111b катушек уменьшается в равной степени, и направленная внутрь стягивающая сила и направленная наружу отталкивающая сила уравновешиваются. Подобным образом силы, действующие между вторыми группами 112а и 112b катушек и между третьими группами 113а и 113b катушек, уравновешивают друг друга. Таким образом, ротор движется с сохранением приблизительно постоянного зазора относительно статора, обеспечивая ровное вращение при изменении числа вращения.
В конструкции J3 с использованием магнитной левитации, показанной на фиг.26а, постоянный магнит 90, установленный на вращающейся крыльчатке, например, на несущем лопасть рычаге, имеет приблизительно U-образное поперечное сечение, открытое вниз. Постоянный магнит 89, установленный на неподвижном каркасе, например, на несущем кольце, имеет форму продольной пластины. Такой постоянный магнит 90, имеющий U-образное сечение, может быть получен посредством комбинирования центрального пластинчатого магнита 90а, расположенного горизонтально, и внутреннего и внешнего пластинчатых магнитов 90b, 90с, расположенных вертикально таким образом, чтобы они были ориентированы полюсом N внутрь. В этом случае верхний конец противоположного продольного магнита 89 также расположен так, что он соответствует такому же полюсу N. В случае, когда U-образный магнит конфигурирован так, что полюс S обращен внутрь, верхний конец продольного магнита также ориентируют так, чтобы это был полюс S. В этом исходном состоянии переднюю кромку постоянного магнита 89 статора устанавливают приблизительно на уровне линии L, соединяющей друг с другом передние края постоянного магнита 90 ротора. Кроме того, это аналогично конструкции J1 с использованием магнитной левитации, показанной на фиг.21, в том отношении, что постоянные магниты 90 статора выровнены по окружности почти без зазоров и что постоянные магниты 89 ротора расположены только на части несущего лопасть рычага. Но они могут быть частично расположены на статоре, и на роторе они могут быть выровнены по окружности почти без зазоров.
В конструкции J3 с использованием магнитной левитации, конфигурированной, как указано выше, поскольку полюс N центрального магнита 90а на стороне ротора и полюс N верхней кромки постоянного магнита 89 на стороне статора отталкивают друг друга, может удерживаться вес крыльчатки. Кроме того, в случае, когда прилагается сила, направленная к центру, поскольку внутренний магнит 90b и продольный магнит отталкивают друг друга, генерируется сила, соответствующая указанной силе. В противоположность случаю, когда прилагается сила, направленная наружу, между внешним магнитом 90с и продольным магнитом 89 будет генерироваться сила, возвращающая назад. Таким образом, конструкция J3 с использованием магнитной левитации постоянно сохраняет ее исходное состояние. Ширина постоянного магнита 90 ротора может быть, как видно на фиг.22, такой же, как ширина несущего лопасть рычага, удерживающего магниты. Кроме того, поскольку могут использоваться пластинчатые магниты, конструкцию можно легко выполнять с использованием доступных на рынке магнитов.
Конструкция J4 с использованием магнитной левитации, показанная на фиг.26b, в противоположность варианту, показанному на фиг.26а, содержит продольный постоянный магнит 90 на стороне ротора и U-образный постоянный магнит 89 на стороне статора. Эта конструкция J4 с использованием магнитной левитации так же, как и конструкция J3 с использованием магнитной левитации, показанная на фиг.26а, выполняет обе функции: удерживание крыльчатки при помощи магнитной левитации и удерживание центра, давая по существу такой же результат.
Конструкция J5 с использованием магнитной левитации, показанная на фиг.26с, содержит внешний магнит 89с, имеющий открытое внутрь U-образное сечение, и внутренний магнит 89b, имеющий открытое наружу U-образное сечение. В качестве постоянного магнита 90 на стороне ротора использован пластинчатый магнит, расположенный горизонтально между постоянными магнитами стороны статора. Постоянный магнит 90 установлен, например, на несущем лопасть рычаге и т.д. с использованием несущего элемента 119, выполненного из немагнитного материала, например нержавеющей стали и т.д. В случае, когда внешний U-образный магнит 90с ориентируют полюсом N внутрь, внутренний U-образный магнит 90b ориентируют наоборот полюсом S внутрь, и постоянный магнит 90 ротора ориентируют полюсом N наружу и полюсом S внутрь, благодаря чему может быть получено сильное направленное вверх действие магнитной левитации и удерживание в центральном положении.
В конструкции J6 с использованием магнитной левитации, показанной на фиг.27а, в отличие от конструкции J5 с использованием магнитной левитации, показанной на фиг.26с, использованы магниты 90с, 90b, имеющие U-образное сечение и расположенные снаружи и внутри в качестве постоянного магнита 90 ротора. Кроме того, в качестве магнита 89 статора использован пластинчатый магнит, расположенный горизонтально. В этом варианте осуществления изобретения верхние части внешнего магнита 90с и внутреннего магнита 90b ротора соединяет элемент, состоящий из немагнитного материала, такого как нержавеющая сталь, что обеспечивает удобство в обращении.
В конструкции J7 с использованием магнитной левитации, показанной на фиг.27b, использована комбинация из магнита 121 с открытым вверх U-образным сечением и помещенного между его элементами электромагнита 122 в качестве магнита 120 статора. Эта конструкция может обеспечивать регулирование магнитной силы электромагнита 122 посредством регулирования силы тока в катушке, что позволяет регулировать силу магнитной левитации.
Далее со ссылками на фиг.28-36 будет описан первый вариант выполнения преобразователя электроэнергии в механическую силу, соответствующий настоящему изобретению. На фиг.28 показана условная схема (в сечении) силового генератора, имеющего магнитные полюсы на обеих сторонах, как показано на фиг.21, в предшествующем варианте выполнения ветровой системы генерирования электроэнергии. Преобразователь механической силы в электроэнергию содержит ротор 127, имеющий постоянные магниты 126 на обеих сторонах, опоры 128, представляющие собой вал ротора 127, основание 129 для удерживания опоры 128, приводную часть 130, представляющую собой крыльчатку 12 для вращения ротора 127, и статор 131, обращенный к постоянным магнитам 126 ротора 127. Вместо опоры 128 можно использовать указанные выше постоянные магниты, обеспечивающие магнитную левитацию. Преобразователь механической силы в электроэнергию ориентирован перпендикулярно листу. Когда он применен в ветровой системе генерирования электроэнергии, он выровнен в кольцевом направлении, но он может быть выровнен по прямой линии или с постепенным изгибанием. Дальнейшее описание касается случая с выравниванием в кольцевом направлении.
Элементы ротора 127 силового генератора, имеющего две части статора 131 с обеих сторон от ротора 127, представляют собой тороидальные элементы ротора, распределенные по окружности. В таких силовых генераторах разность между внешним диаметром и внутренним диаметром ротора 127 должна быть небольшой для уменьшения размера статора 131 и вес ротора должен быть небольшим для уменьшения нагрузки на опоры ротора 127.
На фиг.29 показана часть конструкции 132 ярма ротора силового генератора, имеющего статор 131 на одной стороне. Элементам, выполняющим функции, аналогичные функциям элементов, показанных на фиг.28, присвоены аналогичные ссылочные позиции. На поверхности ротора 127, обращенной к статору 131, расположены постоянные магниты 126, причем их полюс N и полюс S чередуются. Стрелки показывают магнитный поток. Ротор 127 силового генератора, имеющего статор на одной стороне, должен иметь магнитную цепь из стали для облегчения прохождения магнитного потока между магнитным полюсом N и магнитным полюсом S. Ширина магнитной цепи ротора 127 составляет половину ширины магнитного полюса (ширины постоянного магнита 126).
С другой стороны, в случае с силовым генератором, имеющим части статора 131 с обеих сторон от ротора 127, ротор 127, имеющий магнитные полюсы (постоянного магнита 126) на обеих сторонах, как показано на фиг.30, должен иметь ярмо 132 ротора, имеющее большую ширину в радиальном направлении. Соответственно, разность между внешним и внутренним диаметрами становится большой, что требует удвоенной величины ярма 132 ротора, в результате чего вес ротора 127 увеличивается.
Когда постоянные магниты 126 используют в этой конструкции, имеющей магнитные полюсы на обеих сторонах ротора 127, и в случае, когда возникает эксцентриситет вала (ротор 127 приближается к статору 131), поскольку зазор между статором 131 и ротором 127 становится узким и поскольку приближающийся постоянный магнит 126 имеет собственную часть ярма на роторе 127, потребляемые ампер-витки уменьшаются и величина генерируемого магнитного потока постоянных магнитов 126 увеличивается в зависимости только от собственного магнитного сопротивления, не имеющего отношения к постоянным магнитам 126 остальных частей ротора 127. Кроме того, поскольку остальные части имеют собственные части ярма, генерирование магнитного потока постоянных магнитов 126 уменьшается. Это показано на фиг.31. Таким образом, сила магнитного притяжения верхней части ротора 127, как показано на фиг.31, действующая в радиальном направлении, увеличивается, и ротор 127 движется к верхней части статора 131. Эта сила выражена формулой.
На фиг.32 показана цепь магнитного потока модели вращательной машины, в которой использован постоянный магнит 134, причем постоянный магнит 134 расположен так, что он обращен одной стороной к передней кромке магнитного тела 135, представляющего собой приблизительно U-образную пластину из кремнистой стали, и между этим постоянным магнитом 134 и другой передней кромкой магнитного тела 135 существует зазор. Плотность В магнитного потока в зазоре, генерируемого постоянным магнитом 134, в целом выражена следующим физическим соотношением, показанным на фиг.32.

(где Br – это остаточная плотность магнитного потока постоянного магнита 134, t – это толщина постоянного магнита 134, µ – это магнитная проницаемость постоянного магнита 134, А – это ширина зазора).
В конструкции ротора, имеющей части ярма на обеих сторонах, силы магнитного притяжения внешнего магнита Р1 и внутреннего магнита Р2 составляют, при условии, что толщина t магнита (постоянного магнита 134) составляет 10,5 мм, зазор А составляет 10 мм и значение k – это полюсная зона, следующие значения:


Таким образом, силы магнитного притяжения в одном зазоре одинаковы, и ротор 127 не будет двигаться.
Между тем, когда ротор 127 смещается на 5 мм от центра и приближается к стороне ротора 127, Р1 и Р2 ротора 127 (когда верхний зазор сужается, как показано на фиг.31) составляют значения, показанные ниже:


Таким образом, создается разность сил магнитного притяжения, действующая в направлении увеличения эксцентриситета ротора 127.
Кроме того, сила притяжения в случае наличия магнитных полюсов (постоянных магнитов 126) на обеих сторонах ротора 127 в два раза выше силы притяжения в силовом генераторе, имеющем магнитный полюс (постоянный магнит 126) только на одной стороне ротора 127, поскольку существуют также магнитные полюсы (постоянные магниты 126) на обеих сторонах ротора 127 в положении, соответствующем 180 градусам относительно центра вращения. Соответственно, изготовление силового генератора, имеющего магнитные полюсы постоянных магнитов 126 на обеих сторонах ротора 127, по такому же принципу, как и конструкции, имеющей магнитные полюсы на одной стороне, вызывает проблему большого веса ротора и большой силы притяжения в состоянии эксцентриситета вала. Проблема принципа этой конструкции состоит в большом весе ротора 127 и большой силе притяжения в состоянии эксцентриситета вала, то есть в конструкции ротора 127. Более конкретно, проблема заключается в конструкции ротора 127, то есть части 132 ярма ротора в конструкции ротора 127 увеличены вдвое. Таким образом, представляется возможным уменьшение ширины частей 132 ярма ротора и разделение частей 132 ярма ротора.
Уменьшение ширины частей 132 ярма ротора может уменьшить вес, но увеличивает магнитное сопротивление частей 132 ярма, снижая возможности постоянных магнитов 126, в результате чего проблема не может быть решена. При разделении частей 132 ярма ротора возможно смещение наполовину полюсного деления внешнего полюса и внутреннего полюса ротора 127 для уменьшения веса, но это деление не может решить проблему большой силы притяжения, поскольку внешний и внутренний полюсы движутся независимо.
Соответственно, когда объединение внешней и внутренней магнитных цепей ротора 127 осуществляют таким образом, что, даже в условиях эксцентриситета оба магнита ротора 127 не перемещаются в их независимых магнитных цепях, становится возможным выполнение единого ярма 132 ротора и уменьшение веса с уменьшением силы магнитного притяжения. Таким образом, проблема заключается в объединении магнитных цепей внешнего и внутреннего постоянных магнитов 126 ротора 127.
Следовательно, посредством объединения полюса N и полюса S постоянных магнитов, которые являются обоими магнитными полюсами ротора 127, в одну пару можно объединить магнитную цепь. Эта конструкция показана на фиг.33. Как показано на фиг.33, магнитные части 137, в которых магниты 136, 136 с полюсом N и с полюсом S объединены в одну пару, расположены по окружности таким образом, что они формируют ротор 127 посредством расположения магнитных частей 137 с полюсом S и с полюсом N, чередующимися на каждой противоположной стороне, и статор 131 находится по обе стороны от ротора 127. Эта конструкция позволяет проходить одному магнитному полю через обе магнитные части 137 ротора 127 и обе части статора 131, уравновешивая плотность магнитного потока на обеих сторонах и силу магнитного притяжения.
Моделирование этого состояния показано на фиг.34. Плотность магнитного потока на полюсах обеих сторон показана следующим образом: поскольку два магнита (магнитные части 137) находятся в одной магнитной цепи, толщина магнита и зазор увеличиваются следующим образом:

(где Br – это остаточная плотность магнита, t – это толщина магнита, µ – это магнитная проницаемость магнита, А и В – это величина зазора).
В этом случае, если толщина t магнита А и магнита В составляет 10,5 мм, µ составляет 1,05, зазор А и зазор В составляют 10 мм, силы Р1 и Р2 магнитного притяжения, воздействующие на магниты обеих сторон ротора 127, могут быть выражены следующим образом:


Кроме того, при эксцентриситете вращающегося вала ротора 127, составляющем 5 мм (когда магнит А и магнит В продвигаются на 5 мм в зазоре А), силы Р1, Р2 притяжения остаются одинаковыми, поскольку зазор (А-5)+(В+5) остается первоначальным зазором А+В.
Следовательно, поскольку сила магнитного притяжения магнитов обеих сторон уравновешивается на обеих сторонах ротора 127, сила, воздействующая на весь ротор 127, становится нулевой, при этом, как показано вычислением, не существует силы, которая могла бы перемещать ротор 127 дальше в радиальном направлении при наличии эксцентриситета.
Кроме того, как показано на фиг.33, благодаря соединению соседних магнитов с немагнитным металлом в окружности ротора 127, рассеяние магнитного потока в соседние магниты может сводиться к нулю.
Конструкция с объединением магнитных цепей посредством спаривания полюса N и полюса S магнитов 136, 136 обеих сторон ротора 127 позволяет соединять соседние магниты по окружности ротора 127 с использованием корпуса 138 из немагнитного металла. Это позволяет экономить на обычных стальных магнитных цепях и создавать эффект, когда сила магнитного притяжения совсем не создается при ее вычислении, когда возникает эксцентриситет вала ротора 127. Кроме того, это приводит к тому, что части ярма ротора между соседними магнитами на окружности, необходимые в указанной выше вращательной машине, становятся ненужными.
Практический вариант осуществления изобретения показан на фиг.35. Как показано на этой фигуре, по обе стороны от ротора 127 находятся части статора 131 и ротор 127 установлен на корпусе 138 из немагнитного металла, снабженном магнитами 136, 136 с расположенными по окружности полюсами N и полюсами S. Корпус 138 из немагнитного металла соединяет соседние по окружности магниты 136, 136 (магнитные части 137) ротора 127. Соединение магнитов 136, 136 обеих сторон с корпусом из магнитного металла вместо корпуса 138 из немагнитного металла уменьшает магнитное сопротивление между магнитами 136, 136 обеих сторон. Поскольку магнитный металл между магнитами 136, 136 обеих сторон ротора 127 находится в одной магнитной цепи с магнитами 136, 136 обеих сторон ротора 127 и поскольку его действие отличается от магнитной цепи, существующей вдоль окружности конструкции, показанной на фиг.31, он не относится к принципу настоящего изобретения.
Теоретически, как показано формулой (6) и формулой (7), силы притяжения, создаваемые магнитами 136, 136 ротора 127, одинаковы. Однако на практике, поскольку магнитный поток имеет свойство прохождения в пространстве с уменьшением плотности потока и поскольку статор 131 проходит по окружности, постоянная k магнитной зоны в указанной формуле (6) и формуле (7) различна для дальней стороны и ближней стороны ротора 127. Для ближней стороны значение k становится большим, и для дальней стороны значение k становится малым. Таким образом, значение силы притяжения, создаваемой на ближней стороне, больше значения силы притяжения, создаваемой на дальней стороне. Это вторичное явление не имеет отношения к принципу настоящего изобретения. Однако вычисленный результат для силы притяжения с учетом вторичного явления с использованием полевого анализа методом конечных элементов показан на фиг.36. Это вычисление выполнено при допущении, что размеры магнитов обеих сторон и зазоры, показанные на фиг.35, одинаковы и что размер стального ярма ротора по окружности, как показано на фиг.32, составляет половину ширины магнита. Как показывает результат, сила притяжения в конструкции, показанной на фиг.35, меньше такой силы в обычной конструкции.
Таким образом, в этом варианте осуществления изобретения, поскольку магниты обеих сторон ротора 127 спарены, магниты 136, 136 обеих сторон работают в одной магнитной цепи при уравновешивании силы притяжения магнитов 136, 136 и полном сведении к нулю силы ротора 127, в результате чего по данным вычислений не возникает сила, вызывающая дальнейшее перемещение ротора 127, при возникновении эксцентриситета ротора. Кроме того, поскольку магниты 136, 136 находятся в одной магнитной цепи, части ярма ротора, рассматриваемые как необходимые между соседними магнитами в обычных конструкциях, не нужны. Этот вариант осуществления изобретения дает эффект уменьшения веса ротора 127 и радиальной ширины ротора 127.
Далее со ссылками на фиг.37-44 описан вариант позиционирования постоянных магнитов, соответствующий изобретению. В данном случае описан вариант позиционирования постоянных магнитов для устройства с использованием магнитной левитации, соответствующего настоящему изобретению. Однако это позиционирование постоянных магнитов может применяться не только в этой, но также и во многих других конструкциях, в которых множество магнитов выровнены так, что они имеют одинаковые полюсы, ориентированные в одном направлении. На фиг.37 показана конструкция с использованием действия магнитной левитации, в которой с обеих сторон от ротора расположены части статора, причем ротор 151 вращается приводной частью 153, и подобно предшествующему варианту осуществления изобретения части статора 152 расположены по обе стороны от ротора 151, который находится во взвешенном состоянии под действием конструкции J10 с использованием магнитной левитации. Эта конструкция J10 с использованием действия магнитной левитации включает постоянный магнит 154 на стороне ротора 151 и постоянный магнит 155, прикрепленный к основанию 156, при этом обращенные друг к другу стороны постоянного магнита 154 и постоянного магнита 155 имеют полюсы N и S, отталкивающие друг друга.
Как показано на фиг.37, ротор 151 силового генератора и части статора 152, расположенные по обе стороны от него, расположены горизонтально и распределены по окружности. Поскольку ротор 151 силового генератора, имеющий такую конструкцию, может быть расположен горизонтально, как описано выше, он может удерживаться во взвешенном состоянии постоянными магнитами 154, 155. Для облегчения обращения с постоянными магнитами 154, 155 они могут быть выполнены таким образом, чтобы они были съемными, даже когда они пристают к примыкающим магнитным металлам. Кроме того, когда постоянные магниты 154, 155 устанавливают при помощи немагнитного тела, например, из алюминия и т.д., необходимо, чтобы алюминиевый материал и т.д. можно было удалять. Поскольку для установки постоянных магнитов 154, 155 необходим алюминий и т.д., для монтажа необходимо пространство, хотя пространство невозможно эффективно использовать.
Кроме того, в случае, когда ротор 151 движется в состоянии магнитной левитации, взвешенный силами отталкивания постоянных магнитов 154, 155, требуется большое количество магнитов (постоянных магнитов 154, 155), установленных на стороне статора и на стороне ротора без наличия свободного пространства между ними. Поскольку высокоэффективные магниты имеют предел максимального размера, требуется большое количество магнитов. Как показано на фиг.38, для получения эффекта магнитной левитации одинаковые полюсы магнитов (постоянных магнитов 154, 155) должны быть ориентированы в боковом направлении. Как показано на фиг.38, обращенная к зазору сторона постоянного магнита 154 на движущейся стороне имеет полюс N и сторона постоянного магнита 155 ротора, обращенная к зазору, имеет полюс S, создающий отталкивающую силу.
Однако, как показано на фиг.39, когда стороны магнитов, имеющие одинаковые полюсы, ориентированные в одном направлении, сближаются друг с другом, создается отталкивающая сила, затрудняющая параллельную установку, в результате чего требуется большое физическое усилие для их фиксации. На фиг.39 показано распределение магнитного потока обоих магнитов А, В, когда высокоэффективные магниты А и В установлены близко друг к другу. Когда магнит А и магнит В сближаются, возникает отталкивающая сила, поскольку магнитные потоки, генерируемые одинаковыми полюсами N (поток рассеяния на кромках, показанный на фигуре), сближаются (не сцепляются). Таким образом, трудно удерживать магниты А, В вблизи друг друга.
На фиг.40 показана отталкивающая сила (зафиксированного магнита А) высокоэффективных магнитов А, В, находящихся в воздушной среде. В случае, когда толщина магнитов А, В составляет 5 мм, длина составляет 20 мм и ширина составляет 19 мм, и магнит В стыкуют с кромкой магнита А, отталкивающая сила, воздействующая на магнит В, составляет около 30 Н, в результате чего трудно удерживать магнит человеческим усилием в течение продолжительного времени.
Это приводит к увеличению времени, требуемого для удаления немагнитного элемента для фиксации магнитов с предотвращением отскакивания установленных магнитов в ходе разборки и проверки устройства. Кроме того, когда сборку и разборку осуществляют на месте, а не на фабрике с использованием специального оборудования, это может требовать более продолжительного времени. Таким образом, установка высокоэффективных магнитов в устройство (ветровую систему генерирования электроэнергии и т.д.) требует времени.
Таким образом, ухудшение производительности при установке высокоэффективных магнитов вызывается рассеянием магнитного потока в результате того, что высокоэффективные магниты генерируют силы притяжения между ними и примыкающим магнитным материалом. Генерирование силы притяжения, вызванной магнитным потоком в запланированном направлении, или отталкивающей силы между магнитами для использования левитации также являются назначением высокоэффективных магнитов. С функциональной точки зрения необходимо принимать меры против этой силы притяжения, генерируемой магнитным потоком, и это не составляет проблемы. Однако магнитный поток, проходящий через стороны магнитов, которые не соответствуют заданному направлению, является магнитным потоком рассеяния, и производительность может быть улучшена при условии, что будет предотвращаться генерирование нежелательной силы притяжения между примыкающими магнитными материалами вследствие рассеяния магнитного потока или будет предотвращаться генерирование нежелательной силы отталкивания между магнитами в этом же направлении.
Известно, что если постоянные магниты установлены на магнитном корпусе, например, из стали, сила притяжения магнитного корпуса снаружи от магнитного корпуса уменьшается. В связи с этим известным фактом, например, если сторону магнита, имеющего объем, составляющий один кубический сантиметр, просто покрыть толстым слоем стали, имеющим толщину несколько сантиметров, непредусмотренная сила притяжения не будет генерироваться, но, с другой стороны, увеличивается вес в рабочей зоне, что ухудшает производительность. Кроме того, как показано на фиг.41, когда отдельный высокоэффективный магнит расположен впритык к магниту, заключенному в магнитный корпус, генерируется большая притягивающая сила, требующая большой силы для их разделения.
На фиг.41 показано распределение магнитного потока на кромке, когда на стороне магнита А находится магнитное тело 158, при этом магнитный поток на кромке магнита В вторгается в магнитное тело 158, генерируя силу притяжения. На фиг.42 показана сила притяжения, когда магнитное тело 158 проложено между высокоэффективным магнитом А и магнитом В, находящимися в воздушной среде. Как показано на фиг.42, когда размеры обоих магнитов составляют 5 мм в толщину, 20 мм в длину и 10 мм в ширину и магнитное тело имеет толщину 5 мм, длину 1 мм и ширину 10 мм, сила притяжения, которую магнит В принимает от магнитного тела 158, составляет около 30 Н, что требует большого усилия для отделения магнита В от магнитного тела 158, в результате чего отделение магнитов А, В друг от друга затруднительно.
Кроме того, в системе с использованием магнитной левитации отталкивающего типа, когда магнитное тело, установленное на магните, отступает от поверхности магнитов, магнитный поток магнита на другом конце концентрируется на этой поверхности, уменьшая отталкивающую силу, используемую для обеспечения левитации.
Соответственно, создается проблема получения магнитного тела, установленного на стороне магнита, уменьшающего силу притяжения и силу отталкивания, когда приближаются друг к другу стороны высокоэффективных магнитов, имеющие одинаковые полюсы, или получения тонкого магнитного тела, которое представляет собой магнитное тело, охватывающее сторону магнита и точно выровнено относительно магнитов.
Когда высокоэффективные магниты сближаются сторонами с одинаковыми полюсами, они отталкивают друг друга, и когда магнитное тело установлено на высокоэффективных магнитах, они притягивают друг друга и их трудно разделить. При условии, что ситуация отталкивания и притягивания создается при использовании магнитного тела, отталкивание и притягивание генерироваться не будут в случае плотного выравнивания высокоэффективных магнитов, имеющих поверхности с одинаковым полюсом. Таким образом, как показано на фиг.43, высоту магнитного тела 160 делают меньше толщины магнитов, в результате чего часть магнитного потока рассеивается вдоль внешней стороны магнитного тела 160 на стороне магнита.
Как показано на фиг.44, между высокоэффективными магнитами А и В расположено магнитное тело 160, часть которого удалена. Потоки рассеяния от высокоэффективных магнитов А и В, рассеивающиеся от части, где высота магнитного тела 160 урезана, отталкивают друг друга, генерируя отталкивающую силу, и в части, где присутствует магнитное тело 160, высокоэффективные магниты А и В притягивают друг друга сквозь магнитное тело. Таким образом, можно задавать высоту и толщину магнитного тела 160 таким образом, чтобы балансировать отталкивающую силу и силу притяжения в зависимости от свойств магнитов А и В с использованием анализа магнитного поля, в результате чего проблема может быть решена.
Таким образом, прием, заключающийся в установке магнитного тела 160, которое короче толщины высокоэффективных магнитов А, В, на стороны магнитов А и В, дает эффект уравновешивания отталкивающей силы и силы притяжения соседних магнитов А, В. Длина магнитного тела 160 меньше длины магнитов А и В, в результате чего магниты позиционируются плотно. Кроме того, поскольку магнитное тело 160 удерживается внутри относительно поверхности магнитов А, В, это дает эффект, заключающийся в том, что магнитный поток магнита 154 подвижной стороны и магнита 155 неподвижной стороны не концентрируются в этой части и не оказывают вредного влияния на магнитную левитацию.
На фиг.44 показан практический вариант осуществления изобретения, в котором магнитное тело 160, имеющее длину, которая меньше толщины магнитов А, В, установлено на сторонах магнитов А, В, причем длина магнитного тела 160 составляет около 1 мм и меньше длины магнитов А, В, составляющей 20 мм. Таким образом, эта конфигурация близка к той, в которой плотно позиционировано множество магнитов. Результаты вычислений на основе анализа магнитного поля при таком позиционировании показаны на фиг.44.
Когда магнитное тело 160 (толщиной 3,8 мм, длиной 1 мм и шириной 10 мм), длина которого на 1,2 мм меньше толщины магнитов А, В, составляющей 5 мм, установлено на поверхности магнита А, сила, воздействующая на магнит В, является отталкивающей силой, составляющей 1 Н. Эта сила меньше отталкивающей силы (фиг.40), составляющей около 30 Н по сравнению с силой, действующей, когда магнит А и магнит В одинаковых размеров, показанные на фиг.44, входят в контакт без расположения между ними магнитного тела 160. И она меньше отталкивающей силы (фиг.42), составляющей около 10 Н, когда установлено магнитное тело, имеющее толщину, аналогичную толщине магнита. Соответственно, вставка магнитного тела 160, которое короче толщины магнита, обеспечивает легкую установку магнитов с устранением необходимости использования конструкции для закрепления магнитов в качестве особой меры для преодоления отталкивающей силы.
Таким образом, поскольку в этом варианте осуществления изобретения магнитные тела, которые короче толщины высокоэффективных магнитов А, В (постоянных магнитов 154, 155), установлены на стороне указанных магнитов А, В для уменьшения отталкивающей силы и силы притяжения соседних магнитов А, В, установка магнитов А, В (постоянных магнитов 154, 155) становится легкой, благодаря чему можно сократить рабочее время, необходимое для сборки на месте. Кроме того, работа по разборке и проверке силового генератора облегчается, поскольку уменьшается сила притяжения между магнитами А, В. Кроме того, это дает различные эффекты, такие как устранение необходимости в конструкции для закрепления магнитов А, В с преодолением отталкивающей силы.
Магнитные тела 160, показанные на фиг.44, расположены между множеством магнитов 154 на подвижной стороне, показанной на фиг.38. Подобным образом, магнитные тела 160 расположены между множеством магнитов 155 на стороне статора.
Далее со ссылками на фиг.45-51 описан третий вариант выполнения преобразователя электроэнергии в механическую силу, соответствующий настоящему изобретению. На фиг.45 показана блок-схема силового генератора, показанного на фиг.21, имеющего ротор с полюсами на обеих сторонах в предшествующем варианте выполнения ветровой системы генерирования электроэнергии. Силовой генератор содержит ротор 164, имеющий постоянные магниты 163 на обеих сторонах, опорную часть 165, которая удерживает ротор 164 на ее валу, основание 166 для удерживания опорной части 165, первичный двигатель 167, представляющий собой крыльчатку 12 и т.д., который вращает ротор 164, и части статора 170, обращенные к постоянным магнитам 163 ротора. Вместо указанной опорной части 165 может использоваться описанная выше конструкция с использованием магнитной левитации.
В силовом генераторе, имеющем части статора 170 с обеих сторон от ротора 164, даже если катушки внешней и внутренней частей статора выровнены геометрически, распределения магнитного потока внешней части 170а статора и внутренней части 170b статора отличаются, как показано на фиг.46. Это создает возможность разности форм волны, пиковых значений и фазы U, фазы V, фазы W между внешней частью 170а статора и внутренней частью 170b статора.
На фиг.46 показаны расстояния между внешней частью 170а статора и внутренней частью 170b статора и магнитами 163 ротора 164, а также показана разность распределения магнитного потока магнитов 163 между внешней частью 170а статора и внутренней частью 170b статора в результате разности расстояния. Как показано на фиг.46, когда магнит выполнен в форме прямоугольного параллелепипеда, расстояния между магнитом и внешней частью 170а статора и внутренней частью 170b статора представлены следующим образом:
а: расстояние между одним концом магнита 163 и внешней частью 170а статора;
b: расстояние между центром магнита 163 и внешней частью 170а статора;
с: расстояние между другим концом магнита 163 и внешней частью 170а статора;
d: расстояние между одним концом магнита 163 и внутренней частью 170b статора;
е: расстояние между центром магнита 163 и внутренней частью 170b статора;
f: расстояние между другим концом магнита 163 и внутренней частью 170b статора.
В этих условиях расстояние между магнитом 163 и внешней частью 170а статора задано следующим образом:
b>a, b>c, a=c;
и внешний диаметр внутренней части 170b статора задан следующим образом:
d>e, f>e, d=f;
и когда задано b=e, указанное выше выражение задано как a
Это означает, что длина линии магнитной индукции отличается в части магнита 163 и что распределение магнитного потока разное для внешней части 170а статора и для внутренней части 170b статора. На фиг.47 показано оценочное распределение магнитного потока.
На фиг.47а показано распределение магнитного потока внешней части 170а статора, и на фиг.47b показано распределение магнитного потока внутренней части 17b статора. Как показано на фиг.46, в зазоре между внешней частью 170а статора и внутренней частью 170b статора, поскольку длина линии магнитной индукции отличается в части магнита 163, распределение магнитного потока для обеих частей 170а, 170b статора разное, как показано на фиг.47.
Как показано на фиг.47, распределение магнитного потока для внешней части 170а статора оценено как трапецеидальное и для внутренней части 170b статора оценено как имеющее треугольную форму. Соответственно, пиковые значения и формы волны, наведенные в катушках внешней части 170а статора и внутренней части 170b статора, ожидаются разными, и разность пиковых значений и форм волны внешней части 170а статора и внутренней части 170b статора может сделать фазы как фундаментальный компонент наведенного напряжения внешней части 170а статора и внутренней части 170b статора отличающимися.
В силовом генераторе, имеющем статор 170 с обеих сторон от ротора 164, когда магнитные потоки В, пересекающие внешние и внутренние катушки, одинаковы, генерируемое напряжение е1 внешней части 170а статора и генерируемое напряжение е2 внутренней части 170b статора представлены следующим:
е1=B·l·v1
e2=B·l·v2
где символ l – это длина катушки, и v1, v2 – это скорость магнитного потока, пересекающего внешнюю и внутреннюю катушки.
Здесь v1=v2·r1/r2, где r1 – это внутренний диаметр внешней части 170а статора, и r2 – это внешний диаметр внутренней части 170b статора.
Таким образом, в силовом генераторе, имеющем статор 170 с обеих сторон от ротора 164, скорость магнитного потока, пересекающего катушки, разная на внешней стороне и внутренней стороне, в результате чего генерируемые напряжения разные. Кроме того, в приведенном выше описании магнитные потоки во внешней и внутренней катушках статора принимаются за одинаковые, но, как описано выше, они не являются одинаковыми. Таким образом, когда их соединяют просто, может существовать возможность того, что циркулирующий ток, проходящий между внешними и внутренними катушками, будет вызывать ненужные потери и увеличение температуры.
Здесь у обычных силовых генераторов есть некоторые достоинства; поскольку статор расположен на стороне внешнего диаметра геометрическое и периодическое выравнивание полюсов статора и ротора по окружности не создает разности фаз, поскольку генерируемые напряжения с фазой U, фазой V и фазой W находятся на окружности одной стороны.
Кроме того, обычно в силовых генераторах с использованием постоянных магнитов, на стороне, где полюсы ротора сближаются вследствие эксцентриситета, поскольку размер зазора становится малым, расходуя ампер-витки магнитов, баланс магнитодвижущей силы нарушается. Таким образом, на сблизившейся стороне магнитный поток поверхности статора становится больше, чем тот, который генерируется большей магнитодвижущей силой в условиях до сближения, расширяя район с высокой плотностью магнитного потока. Кроме того, на отдалившейся стороне плотность магнитного потока снижается, и его район становится уже. Таким образом, возникает разность магнитной силы притяжения, на которую воздействует ротор, усиливающая эксцентриситет к сблизившейся стороне. В противоположность этому в силовом генераторе, имеющем полюсы на обеих сторонах ротора и имеющем части статора по обе стороны от ротора, для уменьшения этого эффекта принята мера, касающаяся структуры полюсов. Но, как показано на фиг.46 и фиг.47, все еще остается возможность дальнейшего движения в направлении положения эксцентриситета, поскольку он не является по сути неуравновешенным в распределении магнитного потока.
Проблемы силовых генераторов, имеющих части статора по обе стороны от ротора, можно подытожить так:
(1) Возникает разность величины и фазы генерирующегося напряжения внешней и внутренней частей статора 170. Таким образом, соединение проводки катушек статора вызывает циркулирующий ток между частями 170а, 170b статора, вызывающий постоянную потерю.
(2) При возникновении эксцентриситета статора 164 существует возможность развития эксцентриситета в направлении его возникновения, что вызывает увеличение разности генерируемого напряжения в обеих сторонах 170а, 170b статора.
Поскольку причину можно отнести к конфигурации магнита 163, можно задать надлежащую конфигурацию магнита посредством анализа распределения магнитного потока. Но из соображений времени, стоимости и затрат на изготовление пресс-формы для получения надлежащей формы магнита это не экономично. Кроме того, поскольку ожидается, что проблему генерирования напряжения при эксцентриситете ротора 164 нормальные формы магнитов решить не могут, проблема не может быть решена только со стороны магнитов.
Соответственно, для решения проблемы необходимо на стороне статора уменьшить разность генерируемого напряжения и магнитной силы притяжения, вызванную разностью распределения магнитного потока. Проблема состоит в нахождении решения на стороне статора.
Поскольку проблема вызвана разностью распределения магнитного потока частей статора на обеих сторонах, средством решения проблемы может быть намотка катушек статора для генерирования напряжения с учетом разности распределения. Поскольку этот силовой генератор имеет части статора на обеих сторонах, когда катушки статора с одинаковыми фазами перекрещиваются, генерируемые напряжения в нормальных условиях отсутствия эксцентриситета становятся одинаковыми. Даже в условиях эксцентриситета ротора 164, если генерируемое напряжение аналогично напряжению в нормальных условиях, степень стремления в состояние большего эксцентриситета уменьшается. Такое перекрещивание может осуществляться относительно катушек статора.
В случае с постоянными магнитами плотность магнитного потока магнита определяется потреблением ампер-витков магнитной цепи магнита и реакцией якоря статора. Потребление ампер-витков магнитной цепи определяется большей частью величиной зазора между частями 170а, 170b статора и магнитом 163, как показано на фиг.46. Плотность магнитного потока частей 170а, 170b статора в случае возникновения эксцентриситета ротора 164 можно наблюдать по размеру зазора между магнитом 163 и частями 170а, 170b статора, как показано на фиг.48.
Фиг.48 приведена для показа расстояния (зазора) между внешней частью 170а статора и внутренней частью 170b статора и магнитом 163 на стороне ротора 164. Как показано на фигуре, когда магнит 163 имеет форму прямоугольного параллелепипеда, расстояние между магнитом 163 и частями 170а и 170b статора определено, как указано ниже, где номера магнитов 163 даны как магнит 1, магнит 2, магнит 3, и индексы 1, 2, 3 значений а1, а2 и а3 соответствуют номерам 1-3 магнитов:
а: расстояние между одним концом магнита и внешней частью 170а статора;
b: расстояние между центром магнита и внешней частью 170а статора;
с: расстояние между другим концом магнита и внешней частью 170а статора;
d: расстояние между одним концом магнита и внутренней частью 170b статора;
е: расстояние между центром магнита и внутренней частью 170b статора;
f: расстояние между другим концом магнита 163 и внутренней частью 170b статора.
Порядок величин расстояний между магнитом 163 и частями 170а, 170b статора в состоянии эксцентриситета ротора 164 представлен следующим:
a1
и
a1=c1, d1=f1, f2=d3, e2=e3, d2=f3.
Таким образом, порядок плотности магнитного потока каждой части магнита 163 имеет обратное значение:
a1>b1>c2>a2>b2>e2>d2>f2>e1>d1.
На фиг.49 показано позиционирование катушек 172 статора, где катушки 172 статора в порядке следования фаз u-z-v-x-w-y. Когда катушки 172 статора внешней части 170а статора выровнены в этом порядке в случае, когда магниты (магниты 163 (магнит 1, магнит 2, магнит 3)) установлены на роторе 164, как показано на фиг.49, выравнивание катушек 172 статора внутренней части 170b статора выполняют в порядке следования фаз u-z-v-x-w-y и x-w-y-u-z-v. Когда эти катушки 172 статора позиционированы, как указано выше, положения магнитов 163 и частей a, b, c, d зазора таковы, как показано на фиг.49.
На фиг.50 показаны положения магнитов 163 и величина плотности магнитного потока, причем величина показана на фиг.50 относительно каждой части магнитов 163 так, что а1 задана как 10 и b1 задана как 9. Поскольку в этих условиях d2 и d3 находятся приблизительно в нормальном зазоре, плотность потока можно принять за 4 в нормальных условиях. Как показано на фиг.50, наведенные напряжения разные в каждой фазе. Принимая во внимание случай с эксцентриситетом ротора 164, было обнаружено, что простое перекрещивание катушек 172 двух частей статора невозможно.
Оценочные значения генерируемого напряжения (суммированной плотности потока) в случае, когда катушки 172а внешней части статора и катушки 172b внутренней части статора перекрещиваются на основе модели, показанной на фиг.49 и 50, показаны на фиг.51, когда перекрещивание катушек 172 статора выполнено между одинаковыми фазами. Из указанных выше фактов вытекает то, что в случае, когда катушки 172 статора перекрещиваются, генерируемое напряжение в условиях эксцентриситета связано с порядком расположения фаз катушек 172а внешней части статора и с порядком расположения фаз катушек 172b внутренней части статора. В этих условиях нормальное условие составляет 8, порядок фаз генерируемого напряжения в каждой фазе близок к 8, то есть в случае с порядком x-w-y-u-z-v большое напряжение не генерируется совсем и ток в катушках 172 слабый. При позиционировании катушек 172 статора в порядке u-z-v-x-w-y генерируется высокое напряжение и сильный ток в катушках 172 статора.
На фиг.52 показан случай, в котором катушки внешней части 172а статора позиционированы в порядке u-z-v-x-w-y, и катушки внутренней части 172b статора позиционированы в порядке x-w-y-z-v, и эти выровненные катушки обращены друг к другу и перекрещиваются между одинаковыми фазами. На фиг.53 показан практический вариант монтажа катушек 172 статора на внешней части 170а статора и внутренней части 170b статора, в котором порядок расположения фаз изменен на 180 градусов для внешней и внутренней частей статора.
Таким образом, разность наведенного напряжения вследствие разности плотности магнитного потока в обеих частях 170а, 170b статора уменьшена благодаря перекрещиванию катушек обеих частей статора относительно пар полюсов ротора 164 для предотвращения постоянного прохождения циркулирующего тока в катушках 172 обеих частей статора. Генерируемое обеими частями 170а, 170b статора напряжение также становится одинаковым, уравнивается ток нагрузки, и уравнивается распределение магнитного потока в обеих частях 170а, 170b статора в состоянии нагрузки, при этом сила притяжения может быть уменьшена. В частности, катушки 172а внешней части статора позиционированы в порядке u-z-v-x-w-y, и катушки 172b внутренней части статора позиционированы в порядке x-w-y-u-z-v, и эти порядки обращены друг к другу, и катушки 172 статора перекрещиваются между одинаковыми фазами, при этом генерируемые напряжения становятся равными для подавления генерирования циркулирующих токов между катушками 172 обеих частей статора.
В указанном выше варианте выполнения преобразователя электроэнергии в механическую силу, для того чтобы он мог применяться в любом ветровом силовом генераторе, дано описание пары вращателей, выровненных по окружности, и кольцевого статора, расположенного с обеих их сторон, но пара из правой и левой частей статора выровнена по прямой линии или меандровой линии, и заданная длина движущейся части может проходить между ними, в результате чего получен линейный генератор. Кроме того, в указанном выше варианте осуществления изобретения описан силовой генератор, используемый в качестве ветрового силового генератора, но он может использоваться в качестве силового генератора с использованием другой движущей энергии. В обратном случае он может использоваться в качестве двигателя при прохождении переменного тока в катушках статора. В случае использования в качестве двигателя он может использоваться в качестве вращательного электродвигателя переменного тока для источника мощности. Кроме того, в случае использования в качестве линейного электродвигателя он может использоваться в качестве источника мощности для различных носителей, транспортных средств, средств для катания в парках с аттракционами, таких как роликовые американские горки.
На фиг.54 показана крыльчатка 173, не имеющая валов или опор в ее центре, так же, как и крыльчатка 12, показанная на фиг.14а, 14b. Она также не имеет поперечных лопастей, ориентированных в радиальном направлении. В крыльчатке 12, показанной на фиг.14а, 14b, продольные лопасти 26 расположены на внутренней периферии несущих колец, но в крыльчатке 173, показанной на фиг.54, верхние концы и нижние концы множества продольных лопастей 26 соединены друг с другом несущими кольцами 52, 53 для формирования цельного клеточного каркаса. В крыльчатке 173 клеточного типа несущие кольца 52, 53 верхнего и нижнего концов могут свободно двигаться, будучи удерживаемыми кольцами 18 каркаса. На несущих кольцах 52, 53 и на удерживающих их кольцах 18 соответственно установлены силовые генераторы, показанные на фиг.12 и т.д. Силовой генератор может быть установлен только на верхней или нижней стороне. Другими словами, на несущих кольцах 52, 53 и на кольце 18 расположены возбуждающие магниты с одной стороны и катушки с другой стороны.
Крыльчатка 174, показанная на фиг.55, является крыльчаткой полностью клеточного типа, причем вблизи их верхнего конца и нижнего конца продольные лопасти 26 проходят сквозь несущие кольца 52, 53 почти так же, как в крыльчатке 173, показанной на фиг.54. Этот тип также не имеет поперечных лопастей и не имеет центрального вала. Кольца 18 каркаса расположены таким образом, что они обращены к верхним концам и к нижним концам продольных лопастей 26 соответственно.
В указанном выше варианте части статора расположены с обеих сторон от ротора (движущейся части) и прикреплены к каркасу или кольцам, прикрепленным к каркасу, но, что касается части 180, генерирующей электроэнергию, она может быть устроена так, что положение катушек (частей статора) 32 можно регулировать в радиальном направлении (направлении в ширину). Такую конструкцию можно получить при помощи несущих стержней 91, 91а, удерживающих группы катушек 32, как показано на фиг.21, которые могут перемещаться внутрь или наружу и которые можно фиксировать в перемещенном положении. В устройстве этого типа количество генерируемой энергии уменьшается, когда зазор между статором и ротором регулируют в сторону расширения посредством перемещения внешних катушек 32 наружу и внутренних катушек внутрь. Количество генерируемой энергии увеличивается, когда зазор регулируют в сторону уменьшения. В случае, когда статор выровнен в кольцевом направлении, он состоит из множества частей статора с зазорами между ними. В случае, когда их перемещают радиально внутрь, зазоры уменьшаются, но в нормальном диапазоне регулирования проблем не возникает. Кроме того, как показано на фиг.56, они выровнены в кольцевом направлении, но они могут быть выровнены линейно в линейных электродвигателях.
Что касается генерирующей электроэнергию части, показанной на фиг.56b, она может быть устроена таким образом, что положение катушек (частей статора) 32 можно регулировать вверх или вниз. В этом случае также, когда положения статора и ротора задают таким образом, что они удаляются друг от друга вверх и вниз, количество генерируемой энергии уменьшается, и когда они приближаются друг к другу вверх и вниз, количество генерируемой энергии увеличивается. Кроме того, регулирование положения в радиальном направлении (направлении в ширину), показанное на фиг.56а, и регулирование положения вверх и вниз, как показано на фиг.56b, могут комбинироваться. Такие механизмы регулирования положения можно регулировать при монтаже или при техническом обслуживании, но их можно также регулировать с использованием дистанционного средства управления и приводного средства, такого как электродвигатель и т.д. В этом случае можно использовать автоматическую систему регулирования, реагирующую, например, на требуемые количества энергии или на силу ветра.
Часть 181, генерирующая электроэнергию, показанная на фиг.56с, снабжена ротором, в котором постоянные магниты (возбуждающие магниты) 31, положение которых можно регулировать в радиальном направлении, установлены снаружи и внутри центральной несущей рамы 182. Такой механизм регулирования можно получить с использованием, например, клиновидных элементов 183, расположенных на несущей раме 182, и клиновидных элементов 184, расположенных на постоянных магнитах 31, которые могут регулироваться скользящим перемещением и фиксацией в скорректированном положении. Кроме того, можно использовать другой механизм регулирования, такой как винтовой. В такой конструкции, где ширину (толщину) постоянных магнитов 31 ротора можно регулировать, когда зазоры между катушками (частями статора) 32 и постоянными магнитами 31 ротора увеличиваются, количество генерируемой энергии уменьшается, и когда зазоры уменьшаются, количество генерируемой энергии увеличивается. Соответственно, количество генерируемой энергии можно регулировать в соответствии с потребностью в энергии или силой ветра.
Роторы, показанные на фиг.23 и т.д., устроены так, что постоянные магниты прикреплены к внешней стороне и к внутренней стороне сердечника, изготовленного из слоистой кремнистой стали, и опрессованы как единое целое с использованием армированной стекловолокном смолы. Но, как показано на фиг.57а, вместо внешних постоянных магнитов и внутренних магнитов функции обоих магнитов может выполнять один постоянный магнит 31. В этом роторе между пластинчатой верхней направляющей кольцевой пластиной 99 и нижней направляющей кольцевой пластиной 102 установлена удерживающая рама 186 для удерживания постоянного магнита 31. Роторы, показанные на фиг.23 и т.д., устроены таким образом, что постоянные магниты прикреплены к внутренней и внешней частям сердечника, сделанного из слоистой кремнистой стали, и опрессованы как единое целое с армированной стекловолокном смолой. Но, как показано на фиг.57a, вместо внешнего постоянного магнита и внутреннего магнита один постоянный магнит 31 может выполнять функции обоих магнитов. В этом роторе несущая рама 186 установлена между плоской верхней направляющей кольцевой пластиной 99 и нижней направляющей кольцевой пластиной 102 для удерживания постоянного магнита 31. Выше и ниже несущей рамы 186 соответственно при помощи сварки и т.д. установлены подвесные стержни 97a, и подвесные стержни 97a прикреплены к верхней направляющей кольцевой пластине 99 и нижней направляющей кольцевой пластине 102 гайками 97b. В роторе 185, как показано на фиг.57c, постоянные магниты развернутого угла 31 расположены в форме многоугольника и опрессованы в кольцеобразной конфигурации со слоем армированной стекловолокном и углеродным волокном синтетической смолы 31a. В части слоя армированной волокном синтетической смолы 31a между смежными постоянными магнитами 31 сформированы радиальные сквозные отверстия, и они прикреплены к несущей конструкции 186 с использованием болтов 187 и гаек 188, как показано на фиг.57b. Постоянные магниты 31 позиционированы так, что полюсы N и полюсы S попеременно направлены наружу, как показано на фиг.57c.
Поскольку в тонком типичном роторе 185, показанном на фиг.57a, используют один постоянный магнит, выполняющий функции обоих внешнего магнита и внутреннего магнита, значительно снижается вес и стоимость без потери способности генерирования мощности. Кроме того, предпочтительно формировать вогнутую часть в несущей конструкции 186 и вставлять в нее голову болта 187 и гайку 188, чтобы уменьшать выступание болта 187 и гайки 188. Указанные выше подвесные стержни 97a, 97a отделены сверху и снизу, но можно использовать один удерживающий подвесной стержень, проходящий сквозь армированную волокном синтетическую смолу 31а сверху и снизу.
На фиг.57a и т.д. несущая рама 186 удерживает окружность постоянного магнита 31, но, как показано на фиг.58a, только верхний конец и нижний конец постоянного магнита 31 могут удерживаться несущей рамой 186a, 186b. U-образная внешняя удерживающая рама 190 может удерживать эти несущие рамы. Кроме того, как показано на фиг.58b, постоянный магнит 31 может удерживаться посредством размещения верхнего конца и нижнего конца постоянного магнита 31 между прямоугольной верхней направляющей кольцевой пластиной 99 и нижней направляющей кольцевой пластиной 102 при помощи верхнего распорного элемента 100 и нижнего распорного элемента 101.
В роторе (или движущейся части), показанном на фиг.59a, дополнительные постоянные магниты 31 прикреплены попеременно к передней стороне и к задней стороне центральной части, подобной части ротора 185, показанного на фиг.57a. Использование этих дополнительных постоянных магнитов 31 увеличивает вес, но это может увеличить силу магнитного поля для увеличения количества генерируемой энергии.
На фиг.59b показан случай, в котором постоянные магниты 31 прикреплены к обеим поверхностям, образуя три линии с центральной частью, подобной показанной на фиг.58a. Поверхностные магнитные полюсы постоянных магнитов 31 позиционированы так, что полюс S и полюс N находятся на поверхности попеременно, и полярность реверсирована на передней стороне и задней стороне. Эта конструкция также может увеличить силу магнитного поля для увеличения количества генерируемой энергии.
В роторе (или движущейся части), показанном на фиг.59c, приблизительно подобном ротору, показанному на фиг.56c, постоянный магнит 31 установлен на передней поверхности или на задней поверхности несущей конструкции 182. Постоянные магниты 31 на каждой стороне выровнены так, что полюс N и полюс S находятся снаружи попеременно, и так, что они противоположны друг другу на передней поверхности и задней поверхности. Этот ротор (движущаяся часть) также уменьшает вес и увеличивает количество генерируемой энергии. Предпочтительно, чтобы любой из роторов, показанных в фиг.59a, фиг.59b и фиг.59c, был закреплен посредством заливки зазоров и поверхностей постоянных магнитов 31 армированной волокном синтетической смолой.
В указанном выше варианте выполнения ветрового силового генератора крыльчатка и ротор (или движущаяся часть) механически и плотно соединены, но они могут быть соединены гибким шнуром или “струной”. В этом случае тянущая движущая сила может быть передана ротору через шнур. Кроме того, он может гибко реагировать на расширение и сокращение поперечных лопастей и т.д., удерживающих крыльчатку. Кроме того, крыльчатка и ротор могут быть соединены связью, когда один конец связи соединен с возможностью вращения с рабочим колесом и другой конец с возможностью вращения соединен с ротором (или движущейся частью). В случае, когда крыльчатка и ротор эластично соединены струной или связью, центр крыльчатки стабилизируется посредством применения спицеобразных несущих элементов, таких как поперечные лопасти и т.д. на крыльчатке, или посредством применения другого направляющего механизма или несущего средства.
В преобразователе 190 электроэнергии в механическую силу, показанном на фиг.60, структурный элемент проходит над и под ротором 185, показанным на фиг.57, образуя цилиндрическую вращающуюся пластину 191, и вблизи верхнего и нижнего концов вращающейся пластины расположены роликовые направляющие 192. Кроме того, отталкивающие магниты 193, 194 движущейся стороны расположены на верхней части и нижней части вращающейся пластины 191 отдельно от постоянного магнита 31 для генерирования электроэнергии. Кроме того, верхние отталкивающие магниты 195, 195 стороны статора расположены внутри и снаружи относительно верхнего отталкивающего магнита 193, и нижние отталкивающие магниты 196, 196 стороны статора расположены внутри и снаружи относительно нижнего отталкивающего магнита 194 движущейся части. Каждый отталкивающий магнит обычно представляет собой постоянный магнит, но он может быть и электромагнитом. Отталкивающие магниты 195, 196 статора удерживаются таким образом, что зазор относительно вращающихся пластин 191 может регулироваться при помощи болтов 197 и гаек 198.
В преобразователе 190 электроэнергии в механическую силу, устроенном, как описано выше, центр вращения зафиксирован направляющими роликами 192, но требуется некоторый зазор между направляющими роликами 192 и вращающейся пластиной 191. При вращении в этих условиях вращающаяся пластина имеет тенденцию качания вправо и влево. В этом случае, поскольку отталкивающие магниты 193, 194 стороны движущейся части находятся между отталкивающими магнитами 195, 196 стороны статора, расположенными по обе стороны, когда они движутся в одну сторону, противодействующая отталкивающая сила увеличивается, отталкивая их обратно в первоначальное положение, где правая и левая силы уравновешены, благодаря чему поддерживается устойчивое вращение.
Преобразователь 190 электроэнергии в механическую силу, показанный на фиг.60, может использоваться в качестве ветрового силового генератора при установке крыльчатки на верхний конец цилиндрической вращающейся пластины 191 (см. фиг.12, фиг.21). И наоборот, он может использоваться как электродвигатель при подаче переменного тока в статор, формирующий вращающееся магнитное поле. Кроме того, он может использоваться на тележке с линейным электродвигателем и т.д. для совершения поступательного движения. В случае с вращательной машиной может использоваться центральный вал, но она может быть бесстержневой вращательной машиной без центрального вала.
В преобразователе 190 электроэнергии в механическую силу, показанном на фиг.60, части 200 статора, снабженного катушками, и отталкивающие магниты 195, 196 стороны статора расположены внутри и снаружи относительно цилиндрической вращающейся пластины 191. Но, что касается ветрового силового генератора, показанного на фиг.61, вращающаяся пластина 191 может быть дискоидальной (в форме диска) с вырезанной центральной частью, и части статора 200 и отталкивающие магниты 195, 196 стороны статора могут быть расположены вверху и снизу относительно вращающейся пластины. В случае, показанном на фиг.60, пространство в радиальном направлении может быть уменьшено, и в случае, показанном на фиг.61, пространство в вертикальном направлении может быть уменьшено. Такая конструкция с использованием вращающейся пластины дискового типа может использоваться в ветровых силовых генераторах или электродвигателях, вращательных машинах, показанных на фиг.12 или фиг.21 и т.д.
В описанном выше варианте осуществления изобретения статор 200 и вращающаяся пластина 191 выполнены в форме круглого кольца, имеющего непрерывный сердечник, соответственно, но в случае, когда статор 200 непрерывный, ротор (движущаяся часть) 191 может быть выполнен в виде отдельных частей, например, только в части, где расположены крыльчатки. В противоположность этому в случае, когда вращающаяся пластина 191 выполнена как непрерывный элемент, статор 200 может быть выполнен из частей.
В ветровой системе 205 генерирования электроэнергии (преобразователе электроэнергии в механическую силу), показанной на фиг.63, зазоры между частями 200 статора и вращающейся пластиной (движущейся частью) 191 можно регулировать. Верхняя и нижняя части 200 статора расположены так, что они не могут вращаться и могут двигаться со скольжением по вертикали. Винтовой вал 207 прикреплен к тыльной стороне статора, и винтовой вал 207 удерживается кронштейном 209 с использованием гайки 208. Когда гайку 208 вращают в одном направлении, винтовой вал 207 поднимается, увеличивая расстояние между статором 200 и вращающейся пластиной 109, и когда он вращается в противоположном направлении, расстояние уменьшается.
Кроме того, в этом варианте осуществления изобретения гайка 208 соединена с цепным колесом 210 и цепное колесо 210 вращается цепью 211, показанной на фиг.64. Цепное колесо 210 и цепь 211 входят в зацепление таким образом, что множество цепных колес 210 входят в зацепление с цепью с интервалами, при этом цепь проходит попеременно с противоположных сторон, соответственно, цепь 211 проходит, так сказать, зигзагом. Таким образом, они входят в зацепление, сильно увеличивая эффективность передачи усилия от цепи 211 цепному колесу 210.
Наряду с зигзагообразным расположением цепи 211 винтовые валы 207 расположены таким образом, что винты с правосторонней резьбой и винты с левосторонней резьбой чередуются в каждой соседней части статора 200. Кроме того, нет необходимости соединять все части 200 статора одной цепью 211, вместо этого одна цепь 211 может применяться с каждым пригодным количеством частей статора.
Хотя это не показано на фиг.63, нижняя часть 200 статора также снабжена цепными колесами и цепью, положение которых может регулироваться по вертикали. Цепные колеса 210 верхней стороны и цепные колеса нижней стороны совмещены таким образом, что когда верхние части 200 статора поднимаются, нижние части 200 статора опускаются, и когда верхние части 200 статора опускаются, нижние части 200 статора поднимаются. Каждая цепь 211 может приводиться в действие приводными цепными колесами, соединенными с регулирующими электродвигателями, не показанными на чертеже. Кроме того, как показано на фиг.63, возвратная часть цепи 211 проходит сбоку от цепных колес, но она может проходить по нижней стороне для получения возможности одновременного приведения в действие верхнего и нижнего цепных колес 210 одним кольцом цепи 211.
Описанный выше ветровой силовой генератор 205 устроен таким образом, что управление электродвигателем привода цепи 211 осуществляется автоматически на основе работы датчика или детектора для определения количества генерируемой энергии, например электрического измерительного инструмента, такого как вольтметр или амперметр. Более конкретно, когда сила ветра слаба или когда количество генерируемой энергии невелико, электродвигатель вращается, увеличивая расстояние между статором 200 и вращающейся пластиной 191. Когда расстояние между статором 200 и вращающейся пластиной 191 увеличивается, взаимодействие между статором 200 и вращающейся пластиной становится слабым, что уменьшает количество генерируемой энергии, в результате чего сопротивление нагрузки при генерировании электроэнергии уменьшается и облегчается вращение при слабых ветрах или при начале вращения.
С другой стороны, когда сила ветра увеличивается или количество генерируемой энергии становится большим, регулирующий электродвигатель вращается таким образом, чтобы уменьшать расстояние между статором 200 и вращающейся пластиной 191. Когда расстояние между статором 200 и вращающейся пластиной уменьшается, взаимодействие между статором 200 и вращающейся пластиной 191 усиливается, что повышает количество генерируемой энергии. Таким образом, сопротивление нагрузки при генерировании электроэнергии увеличивается, но при сильных ветрах вращение может поддерживаться. Ветровой силовой генератор 205, показанный на фиг.63, облегчает ровное вращение при начале вращения и продолжение эффективного генерирования электроэнергии как при слабых ветрах, так и при сильных ветрах.
Кроме того, аналогичные эффекты получают, когда гайка 208 закреплена на стороне статора, и винтовой вал 207 установлен на цепном колесе 210. Кроме того, вместо механизма с винтом и гайкой можно использовать другой механизм преобразования вращательного движения в поступательное движение, такой как зубчато-реечный механизм и т.д. Кроме того, механизм регулирования, подобный показанному на фиг.63, для автоматического регулирования зазора между ротором и статором может использоваться в ветровых силовых генераторах, отличных от показанного на фиг.63 генератора с горизонтальным диском, например в ветровом силовом генераторе с использованием цилиндрического ротора, показанного на фиг.56а, фиг.60 и т.д.
Ветровая система 212 генерирования электроэнергии, показанная на фиг.65, содержит последовательные цепи 214 для последовательного соединения катушек 213 статора 200, параллельные цепи 215 для параллельного их соединения и избирательное средство 216, такое как реле или автоматический выключатель для выбора цепей. На начальной стадии вращения или при слабых ветрах электроэнергия генерируется с использованием параллельных цепей 215, и при сильных ветрах происходит переключение на последовательные цепи 214. Соответственно, при слабых ветрах генерируется низкое напряжение, создающее малое нагрузочное сопротивление вращению ветродвигателя, и, наоборот, при сильных ветрах генерируется высокое напряжение с высокой эффективностью генерирования электроэнергии.
На фиг.65 не показано разделение катушек по фазам для облегчения уяснения конструкции, но на практике катушки подразделены по фазам, как показано на фиг.1 и фиг.49, в соответствии с генерируемым переменным током.
На фиг.66 показана конструкция, в которой некоторые катушки 215а из числа множества катушек отделены от других катушек 215b и определенные катушки 215а могут выключаться из цепи 217 генерирования электроэнергии для передачи генерируемой энергии в цепь 218 электродвигателя, используемого посредством подачи энергии в обратном порядке. Таким образом, на этапе начала вращения крыльчатки или при слабом ветре определенные катушки 215а могут работать в качестве двигателя для принудительного вращения крыльчатки. Затем, когда скорость вращения достигает необходимого уровня или при усилении ветра, определенные катушки 215а используются для генерирования электроэнергии. Таким образом, начальное вращение становится ровным, и достигается высокоэффективное генерирование электроэнергии при высокой скорости вращения.
Силовой генератор 220, показанный на фиг.67, содержит корпус 221 с цилиндрической стенкой, проходящей вверх и вниз, крыльчатку 223, расположенную в канале 222 для потока воздуха и вращаемую восходящим воздушным потоком, и силовой генератор 225 линейного типа, расположенный на опорной части 224 (см. фиг.70). Кроме того, в этом варианте осуществления изобретения на верхнем конце корпуса 221 с цилиндрической стенкой дополнительно расположены крыльчатка 226, вращаемая боковыми ветрами, и второй силовой генератор 227. Корпус 221 имеет цилиндрическую форму, и внутри корпуса в вертикальном направлении распределено множество несущих частей 224. Каждая несущая часть 224 с возможностью скольжения или вращения удерживает внешнюю окружность крыльчатки 223, вращаемой восходящим воздушным потоком. Вблизи верхнего конца стенки 221 расположена несущая часть 228, которая удерживает с возможностью скольжения или вращения внешнюю окружность крыльчатки 226, вращаемой боковыми ветрами. Предпочтительно силовой генератор 225 и второй силовой генератор 227 представляют собой генераторы линейного типа, но они могут быть силовыми генераторами нормального вращательного типа с входным валом, представляющим собой ось вращения.
Указанная выше крыльчатка 226, вращаемая боковыми ветрами, содержит круглые несущие кольца 231 на верхнем конце и нижнем конце и множество продольных лопастей 232, распределенных между несущими кольцами. Продольные лопасти 232 распределены по окружности несущих колец 231, и каждая продольная лопасть имеет профиль крыла, ориентированный в одном направлении относительно направления вращения, показанного на фиг.68. Таким образом, продольные лопасти 232 вращаются в одном направлении (например, в направлении, показанном стрелкой Р), когда на крыльчатку 232 воздействует боковой ветер. В случае, показанном на фиг.68, центральная часть крыльчатки 226 удалена, но могут применяться распорки или поперечные лопасти 233 для соединения между собой продольных лопастей 232, как показано воображаемыми линиями. Кроме того, в центральной части распорок или поперечных лопастей может быть расположен вращающийся несущий вал 234. В случае, когда применяются поперечные лопасти 233, предпочтительно, чтобы они имели профиль крыла, создающий при вращении подъемную силу.
Указанная выше крыльчатка 223, работающая при восходящем воздушном потоке, содержит круглое несущее кольцо 236 и поперечные лопасти 237, ориентированные радиально и распределенные по окружности, как показано на фиг.67. Каждая поперечная лопасть 237 установлена на несущем кольце 236 под косым углом . Кроме того, как показано на фиг.69, каждая поперечная лопасть 237 может расширяться наружу. В центре расположения поперечных лопастей 237 находится центральный стержень 238 для соединения центральных сторон поперечных лопастей 237, проходящих в радиальном направлении. Центральный стержень 238 может быть исключен из конструкции. Кроме того, центральные части верхней и нижней крыльчаток 223 могут быть соединены между собой соединительным стержнем 239. В этом случае группа из верхней и нижней крыльчаток 223 вращается совместно в одном направлении и с одним числом вращения. В одном комплекте силового генератора 220 может быть применено от 2 до 20 крыльчаток, распределенных по вертикали, и в некоторых случаях их может быть несколько десятков. В случае, когда используют центральный стержень 238 или соединительный стержень 239, с ним может быть соединен входной вал вращающегося силового генератора.
Кроме того, в силовом генераторе 220, показанном на фиг.67, в стенке 221 выполнены открываемые и закрываемые дверцы или окна 240. Окна 240 могут быть сдвижными окнами или шарнирными окнами. Предпочтительно окна 240 располагают в средней части верхней и нижней крыльчаток 223. Кроме того, они могут быть расположены в большом количестве в нижней части корпуса 221 и отсутствовать в верхней части. Окна 240 расположены по окружности в нескольких местах и могут открываться индивидуально. Открывание и закрывание окон 240 осуществляется при помощи электроприводов и т.д., и обычно их открывают и закрывают при помощи дистанционного управления из пункта управления. Они могут автоматически открываться при необходимой скорости ветра снаружи от стенки (например, от нескольких метров в секунду до 20 метров в секунду) при определении скорости ветра и могут автоматически закрываться при выходе за низший предел (например, несколько метров в секунду) или верхний предел (например, 20 метров в секунду).
Внешний диаметр стенки 221 силового генератора 220 определенно не ограничен, и он может составлять от нескольких метров до нескольких десятков метров, и, в зависимости от обстоятельств, он может достигать нескольких километров. Высота стенки 221 может составлять от нескольких десятков метров до нескольких километров.
В силовом генераторе, устроенном, как описано выше, верхний конец канала 222 для воздушного потока, проходящий в корпусе 221, открыт для атмосферного воздуха, и обычно вблизи нижнего конца он также открыт для атмосферного воздуха. Но верхний конец и нижний конец можно делать свободно сообщающимися с атмосферой или перекрываемыми. Верхний конец и нижний конец могут быть открытыми, а окна 240 в средней части могут быть закрытыми, и в этом случае восходящий воздушный поток создается в канале 222 для воздушного потока благодаря разности атмосферного давления в верхней части и у земной поверхности. В результате множество крыльчаток 223 вращаются и силовые генераторы 225, расположенные на удерживающих их несущих частях 224, генерируют электроэнергию. Генерируемая электроэнергия передается в районы потребления через регуляторы частоты с использованием обычных линий передачи. В случае, когда силовые генераторы 225 являются генераторами постоянного тока, ток преобразуется в необходимый переменный ток перед передачей. Поскольку восходящий поток создается всегда независимо от ветра, базовое количество генерируемой энергии сохраняется всегда.
Кроме того, в описанном выше силовом генераторе 220 крыльчатки 226 на верхнем конце корпуса 221, предназначенные для работы при боковых ветрах, вращаются при наличии ветра, и вторые силовые генераторы 227 генерируют электроэнергию, в результате чего количество генерируемой энергии возрастает. Кроме того, когда боковой ветер достаточно сильный и эффективность генерирования электроэнергии с использованием ветра выше, чем с использованием восходящего воздушного потока в результате разности атмосферного давления, открываются окна 240, обращенные к ветру, и боковой ветер поступает в канал 222 для воздушного потока. Таким образом, боковой ветер, входящий в канал 222 для воздушного потока, преобразуется в восходящий воздушный поток и повышает эффективность генерирования электроэнергии. Когда направление ветра изменяется, управление осуществляется таким образом, чтобы открывались окна 240, обращенные к ветру, а другие окна 240 закрывались для получения надлежащего количества генерируемой энергии. Как описано выше относительно силового генератора 220, само собой разумеется, что можно обеспечивать генерирование необходимого количества электроэнергии при наличии ветра, но можно также генерировать энергию при слабом ветре или в безветренную погоду.
В качестве несущей части 224 и силового генератора 225 пригодны эти компоненты линейного типа, показанные на фиг.70. В этом варианте в качестве несущей части 224 используется линейная шариковая опора скольжения. Эта линейная шариковая опора скольжения состоит из линейной направляющей 242 стороны статора и множества ползунов 243, с возможностью скольжения установленных на направляющей. Линейная направляющая проходит непрерывно по окружности на основании 244 и зафиксирована винтами 242а. Ползун 243 снабжен шариковой линией 243а, выровненной вдоль направления качения. Шариковая линия 243а катится в бесконечной направляющей канавке, при этом направляющая канавка на стороне качения входит в контакт с линейной направляющей 242 и направляющая канавка обратной стороны является непрерывной. Линейная направляющая 242 и ползун 243 закрыты крышкой 245, имеющей прорезь 245а в ее верхней поверхности.
К верхней поверхности ползуна 243 прикреплена вращающаяся пластина 248 при помощи несущей пластины 246, имеющей U-образное сечение, и распорного блока 247. Вращающаяся пластина 248 прикреплена к несущей пластине 246 болтами 248а и гайками 248b на нижней стороне несущей пластины 246. На верхней поверхности несущей пластины 246 установлено опорное кольцо (см. ссылочную позицию 236 на фиг.67), в результате чего крыльчатка может вращаться вокруг центрального вала на кольцевой направляющей, сформированной линейной направляющей 242.
Между несущей пластиной 246 и крышкой 245 расположен силовой генератор (линейный генератор) 225 линейного типа. Силовой генератор 225 содержит магниты 250, установленные на обеих сторонах распорного блока 247, и пары катушек 251, установленных на верхней поверхности крышки 245 таким образом, что они находятся снаружи и внутри относительно магнитов и магниты находятся между ними. В качестве магнитов 250 используются постоянные магниты, но ими могут быть и электромагниты. Каждая катушка 251 представляет собой катушку, в которой обмотка катушки намотана вокруг сердечника 252, состоящего из множества слоев пластин из кремнистой стали. Внешние и внутренние катушки 251 прикреплены к крышке 245 винтами 253, и на верхнем конце каждого винта с возможностью вращения установлен направляющий ролик 254. И на болте 248а между внешним направляющим роликом 254 и внутренним направляющим роликом 254 установлена направляющая пластина 255. Направляющая пластина 255 совместно с направляющими роликами 254 служит для задания зазора между магнитами 250 и катушками 251.
Внутренняя и внешняя стороны указанного силового генератора 225 закрыты кожухами 256, 257. В зазоре между кожухами 256, 257 и вращающейся пластиной 248 расположено лабиринтное уплотнение 258 для предотвращения проникновения пыли внутрь силового генератора 225.
В силовом генераторе 225 линейного типа, устроенном, как описано выше, когда вращающаяся пластина 248 вращается при вращении крыльчатки, магниты 250 проходят в зазоре между правой и левой катушками 251, посредством чего в катушках 251 генерируется электродвижущая сила, что позволяет отбирать электроэнергию с концов обмоток катушек 251. Отобранную электроэнергию передают, как описано выше. Такой силовой генератор 225 линейного типа не требует наличия центрального вала и может нести вес крыльчатки в широком диапазоне, таким образом, обеспечивая удерживание веса крыльчатки. Например, даже в случае, когда крыльчатка 223, показанная на фиг.67 и фиг.69, весит несколько тонн, сопротивление трения низкое и допускает ровное вращение. Относительно крыльчатки 226 для работы при боковых ветрах предпочтительно использовать подобный силовой генератор линейного типа. Но вращающийся вал может быть расположен в центре крыльчатки для работы с восходящим воздушным потоком и с боковыми ветрами, и, кроме того, может использоваться силовой генератор обычного вращательного типа.
Внешняя стенка 221 указанного силового генератора 220 может быть просто подобной трубе для создания восходящего воздушного потока, но он может быть интегрирован в здание, как показано на фиг.71 и фиг.72. В случае, показанном на фиг.71, корпус 260 здания имеет цилиндрическую форму и внешняя стенка 221 расположена с зазором 261 вокруг стенки. Крыльчатка 223 расположена кольцом вокруг корпуса здания таким образом, что она принимает восходящий воздушный поток, проходящий в зазоре 261. В случае, когда в корпусе здания размещена аппаратура связи и т.д. и в нем не требуются окна, или в случае, когда он построен под землей, стена 221 может быть непрозрачной. Однако в случае, когда здание обитаемо людьми, предпочтительно, чтобы внешняя стена 221 состояла из прозрачных панелей. В случае, когда внешняя стена 221 состоит из таких прозрачных панелей, предпочтительно, чтобы на внешнюю или внутреннюю поверхность внешней стены 221 были нанесены прозрачные пленки, которые пропускают инфракрасные лучи, поступающие снаружи, и не пропускают инфракрасные лучи, исходящие изнутри. Поскольку такие пленки создают так называемый парниковый эффект, могут использоваться пленки из синтетической смолы, например, которые наносят на стекла парников. Таким образом, тепло удерживается в зазоре между внешней стенкой 221 и корпусом 260 здания для усиления восходящего воздушного потока.
Корпус 262 здания, показанный на фиг.72, имеет внутреннее цилиндрическое пространство 263 и имеет крыльчатки 223, вращающиеся восходящим воздушным потоком внутри пространства 263. В здании 262 внутреннее пространство 263 составляет канал для воздушного потока, создающий восходящий воздушный поток для вращения крыльчатки 223. Все здание подразумевается здесь как стена, описанная в формуле изобретения. Поскольку здание 262 снаружи не облицовано панелями, оно имеет нормальный внешний вид и в нем могут открываться окна. Как в корпусе 260 здания, показанном на фиг.71, так и в здании 262, показанном на фиг.72, когда в канал для воздушного потока открыт выпускной канал для воздуха от кондиционеров воздуха для вентиляции здания, выпускаемым теплым воздухом генерируется восходящий воздушный поток, благодаря чему усиливается вращение крыльчаток 223 и достигается эффективное использование отходящего тепла с экономией энергии.
В указанном выше варианте осуществления изобретения крыльчатка для работы при восходящем воздушном потоке и крыльчатка для работы при боковом ветре являются отдельными компонентами, но, как показано на фиг.73, и при боковых ветрах, и при восходящем воздушном потоке может работать одна крыльчатка. Эта крыльчатка 265 выполнена посредством закручивания крыльчатки 226, предназначенной для работы при боковых ветрах, снабженной продольными лопастями, показанными на фиг.67 и фиг.68. Более конкретно, каждая крыльчатка 266 имеет конфигурацию шнека и вращается в направлении, показанном стрелкой Q, когда восходящий воздушный поток сталкивается с ней снизу. Кроме того, когда дует боковой ветер, ветер отклоняется вверх и крыльчатка вращается в направлении, противоположном показанному стрелкой Q. Таким образом, когда ее используют вместо крыльчатки 226, показанной на фиг.67, она вращается и боковым ветром, и восходящим воздушным потоком. Кроме того, когда ветер отклоняется вниз, крыльчатка 265 вращается в направлении, показанном стрелкой Q, с усилением вращения, вызываемого восходящим потоком и боковым ветром. Кроме того, крыльчатка 265 может также использоваться вместо крыльчатки 223 силового генератора 220, показанного на фиг.67, которая работает с использованием восходящего воздушного потока и может принимать боковой ветер при открывании окон 240. В этом случае также крыльчатка может вращаться и боковым ветром, и восходящим воздушным потоком, движущимся снизу, с достижением высокой эффективности.
Силовой генератор 267, показанный на фиг.74, содержит крыльчатку 269, расположенную в окне 268, сформированном во внешней стенке 221, и вращающуюся вокруг горизонтального центрального вала, и силовой генератор вращается за счет вращения крыльчатки. Центр вращения крыльчатки 269 проходит вдоль внешней стенки 221. Таким образом, часть лопастей крыльчатки 268 находится с внутренней стороны внешней стенки 221, и остальные лопасти находятся снаружи от внешней стенки 221. Соответственно, восходящий воздушный поток, проходящий по каналу 222 для воздушного потока, ограниченному внешней стенкой 221, движет вверх внутренние лопасти крыльчатки 269, и крыльчатка вращается в направлении, показанном стрелкой R. Когда на наружные лопасти воздействует дождь, наружные лопасти крыльчатки 269 увлекаются вниз, благодаря чему усиливается вращение крыльчатки 269 в направлении, показанном стрелкой R.
В указанном выше варианте осуществления изобретения применен цилиндрический канал для воздушного потока, но можно также использовать канал для воздушного потока в форме трубы с угловым сечением, такой как прямоугольная труба и шестиугольная труба. Кроме того, канал для воздушного потока показан как одинарный канал, но он может быть соосно перекрывающимся двойным или более, чем тройным, каналом. Крыльчатка, находящаяся во внешнем канале для воздушного потока, в этом случае представляет собой, например, кольцевую крыльчатку 223, показанную на фиг.71. Кроме того, в качестве канала для воздушного потока могут использоваться, например, внутренние пространства трубных колонн, включенных в здание.
Как показано на фиг.75, в силовом генераторе 10, показанном на фиг.2, опоры 15 представляют собой трубы и внутреннее пространство опор 15 составляет канал для воздушного потока. В этих случаях колонны 15 здания и система 10 генерирования электроэнергии сформированы с использованием множества стальных труб и здание и система 10 генерирования электроэнергии находятся в пространстве, окруженном этими колоннами и опорами, при этом внутри каждой стальной трубы расположены крыльчатки 223 и электроэнергия генерируется силовым генератором 245, соединенным с крыльчаткой. В этом случае колонны, выполненные из стальных труб, достигают высокой температуры и в стальных трубах создается восходящий воздушный поток, повышающий эффективность генерирования электроэнергии. Стальные трубы располагают так, что несколько труб или несколько десятков труб окружают здание.
Кроме того, под опорами 15 расположены поглощающие инфракрасное излучение листы и зона (теплопоглощающая часть) 270, закрытая панелями для усиления способности накопления тепла, и теплопоглощающая часть 270 и нижние части опор 15, выполненных из стальных труб, сообщаются друг с другом. Таким образом, теплый воздух, нагретый теплопоглощающей частью, поднимается по каналу для воздушного потока в опорах 15 для эффективного генерирования электроэнергии. В случае, когда используется узкий канал для воздушного потока, такой как стальная труба, может быть предпочтительнее использовать силовые генераторы вращательного типа, входным валом которых является центральный вал крыльчатки, а не силовой генератор линейного типа, показанный на фиг.70 и т.д.
В описанном выше варианте выполнения силового генератора, имеющего цилиндрический канал для воздушного потока, снабженный открываемыми и закрываемыми окнами, указано, что окна закрываются при сильных ветрах, таких как тайфун, но, наоборот, все окна могут быть открыты, и панели для закрывания окон могут быть укрыты за частями каркасов, имеющими высокую прочность. Кроме того, цилиндрическая внешняя стенка может состоять из части каркаса, имеющей высокую прочность, и части стеновых панелей, которые могут перемещаться между нормальным положением, когда они закрывают поверхность части каркаса, и укрытым положением, когда они скрыты за частью каркаса. В таком варианте осуществления изобретения в нормальных рабочих условиях панели составляют внешнюю стенку, которая образует канал для восходящего воздушного потока, и при сильных ветрах стеновые панели могут быть укрыты за частью каркаса для пропускания ветра. В случае, когда панели, закрывающие окна, и стеновые панели устроены, как указано выше, стена может состоять из панелей, имеющих невысокую прочность. Когда панели укрыты, поскольку крыльчатки и т.д. открыты для сильного ветра, предпочтительно блокировать вращение крыльчаток посредством применения запирающего механизма с использованием гидравлического цилиндра и т.д., благодаря чему внешняя стенка и крыльчатки защищаются от сильных ветров.
Указанная выше конструкция каркаса, например, аналогичная описанной в отношении силового генератора 10, показанного на фиг.10, содержит множество колонных опор 15, проходящих вертикально, и кольцеобразные элементы 16, соединяющие между собой колонные опоры с заданными интервалами. В этом случае ширина по вертикали кольцеобразного элемента 16 может быть в определенной степени значительной и стеновые панели могут быть укрыты с внутренней стороны кольцеобразного элемента 16. Предпочтительно, чтобы стеновые панели были складывающимися или укладывающимися пакетами, поскольку ширина кольцеобразного элемента 16 может быть уменьшена для расширения окна, когда оно открыто.
В варианте осуществления изобретения, показанном на фиг.70, линейная шариковая опора скольжения удерживает вес крыльчатки и сжимает ее в направлении центра вращения, но аналогично тому, как показано на фиг.63, вес крыльчатки может удерживаться отталкивающей силой или силой притяжения магнитов. Например, постоянные магниты могут быть расположены на несущем кольце крыльчатки и на кольцеобразном каркасе таким образом, чтобы они были обращены друг к другу, и весь или почти весь вес крыльчатки может удерживаться отталкивающей силой. Этот вариант предпочтителен, поскольку не потребляется избыточная электроэнергия по сравнению со случаем с использованием электромагнитов. Кроме того, можно также располагать электромагниты на стороне каркаса или на стороне крыльчатки для того, чтобы они отталкивали друг друга. В этом случае регулирование силы тока, проходящего в электромагнитах, позволяет легко регулировать отталкивающие силы и зазоры.
Кроме того, можно устанавливать на одной стороне постоянные магниты и на другой стороне электромагниты. В этом случае для облегчения монтажа электропроводки лучше устанавливать на стороне крыльчатки постоянные магниты. Кроме того, можно устанавливать постоянные магниты на каркасе или на крыльчатке и слабые электромагниты для регулирования зазора на другой стороне. В этом случае для облегчения монтажа электропроводки лучше устанавливать на стороне каркаса постоянные магниты. Таким образом, можно уменьшать количество используемой электроэнергии и можно легко регулировать зазор. Отталкивающая сила постоянных магнитов при долговременном использовании ослабевает, но можно поддерживать зазор в оптимальном состоянии посредством увеличения силы тока в электромагнитах. Наряду с магнитами, роликами или опорами для удерживания веса можно использовать скользящие башмаки и т.д. Эти ролики и т.д. можно использовать на стороне крыльчатки или на стороне каркаса.
Кроме того, постоянные магниты или электромагниты могут быть расположены на крыльчатке, и на каркасе могут быть расположены постоянные магниты или электромагниты, обращенные к ним и возбуждающие друг друга притяжением. В этом случае сила магнитного притяжения должна иметь величину, не вызывающую фактического притягивания, или они должны направляться роликами и т.д. В случае, когда используется сила магнитного притяжения, с одной стороны может быть сталь, притягиваемая магнитами, в частности мягкая сталь. В случае, когда крыльчатка взвешена с использованием силы магнитного поля, указанные выше магниты и т.д. могут быть расположены между несущим кольцом на верхнем конце крыльчатки и кольцеобразным каркасом, расположенным на верхней стороне.
В силовом генераторе 220, показанном на фиг.67, на верхнем конце стенки 221 расположена одна крыльчатка 226 для работы при боковых ветрах, но может использоваться множество крыльчаток и множество силовых генераторов в многоступенчатой конфигурации, которые вращаются вокруг центрального вала, проходящего вверх от центральной опорной колонны. В другом варианте множество крыльчаток и множество силовых генераторов могут применяться в многоступенчатой конфигурации при прохождении множества центральных опорных колонн вверх от верхнего конца стенки 221 и применении множества ступеней кольцевых опор 224. Кроме того, указанные крыльчатка 226 для работы при боковых ветрах и крыльчатка 223 для работы при восходящем воздушном потоке в корпусе 221 могут быть соединены соединительным стержнем 239, и при сильном боковом ветре силовой генератор, работающий при восходящем воздушном потоке, может приводиться в действие силой вращения крыльчатки 226, работающей при боковом ветре. В этом случае предпочтительно включить в конструкцию соединительного стержня 239 муфту сцепления и т.д. для соединения/разъединения в случае необходимости.
Теплообменная система 271, показанная на фиг.76, содержит первый теплообменник 272, установленный на земле, второй теплообменник 273, установленный в более высоком слое атмосферы, где температура ниже, чем на земле, трубопровод 274, соединяющий оба теплообменника замкнутым контуром, и насос 275 для создания циркуляции теплоносителя в замкнутом трубопроводе 274. Предпочтительно источником энергии для насоса 275 является электроэнергия, генерируемая описанной выше ветровой системой 10 генерирования электроэнергии. Можно также использовать ветровую систему генерирования электроэнергии, показанную на фиг.67. Кроме того, можно также соединять вращающийся вал ветровой системы 10 генерирования электроэнергии и ветровой системы 220 генерирования электроэнергии с вращающимся валом насоса 275.
Теплообменная система 271 охлаждает теплоноситель во втором теплообменнике 273 в более высоком слое атмосферы и может извлекать тепло охлаждаемого теплоносителя в наземном теплообменнике 272. Кроме того, как показано воображаемой линией, трубопровод может быть устроен таким образом, что он может соединяться с трубопроводом 277 закопанного третьего теплообменника 276 для извлечения тепла нагретого теплоносителя в зимнее время. Использование такой теплообменной системы 271 с наземным, находящимся в более высоком слое атмосферы, и подземным теплообменниками может уменьшать количество энергии, потребляемой кондиционерами воздуха.
Ветровой силовой генератор (преобразователь электроэнергии в механическую силу) 280, показанный на фиг.77, представляет собой частично измененный ветровой силовой генератор 205, показанный на фиг.63. В этом ветровом силовом генераторе 280 с внутренней стороны от плоской вращающейся пластины 191 расположена цилиндрическая усиливающая стенка 281, и под усиливающей стенкой 281 расположены колеса или ролики 282 и под роликами 282 расположена кольцеобразная направляющая 283, по которой катятся ролики. Усиливающая стенка 281 может быть расположена на внешней окружности вращающейся пластины 191. Применение такой усиливающей стенки 281 повышает жесткость вращающейся пластины 191. Кроме того, в этом варианте осуществления изобретения ролики 282 применены также на верхнем конце усиливающей стенки 281 и направляются направляющей (не показана на фигуре). Верхняя и нижняя направляющие 283 зафиксированы на каркасе. Остальные части конструкции аналогичны показанным на фиг.63. Более конкретно, постоянные магниты 31 для генерирования электроэнергии расположены на вращающейся пластине 191, и катушки (части статора) 200 расположены над и под ними с зазором таким образом, что магниты находятся в зазоре. Для регулирования зазора между катушками 200 и вращающейся пластиной 191 катушки удерживаются винтовыми валами 207 и винтовые валы 207 удерживаются гайками 208, которые закрепляются относительно кронштейна 209 с возможностью вращения и не могут двигаться вдоль оси. Гайка 208 может приводиться в действие, например, цепным колесом 210 и цепью (см. фиг.63, 64).
Кроме того, как показано воображаемыми линиями, на катушках 200 могут быть установлены направляющие ролики 285, обращенные к направляющей 191а, расположенной на вращающейся пластине 191, благодаря чему может поддерживаться минимальный зазор между катушкой 200 и вращающейся пластиной 191 для устранения взаимных помех между ними. Другими словами, направляющие ролики 285 и направляющая 191а служат стопорами при перемещении катушек 200. Кроме того, направляющие ролики 285 могут быть расположены на вращающейся пластине 191, и может применяться направляющая, обращенная к направляющим роликам 285.
Ветровая система 287 генерирования электроэнергии, показанная на фиг.78, устроена так, что катушки (части статора) 200 расположены только снаружи от тонкой цилиндрической вращающейся пластины (ротора) 191 и зазор между ними можно регулировать винтами 207. С вращающейся пластиной 191 и с центральной ступицей 23 соединены удерживающие элементы 288 в форме велосипедных спиц. Поскольку удерживающие элементы 288 выполнены в форме проволоки или тонких стержней, они не могут удерживать вес вращающейся пластины 191 и крыльчатки, соединенной с вращающейся пластиной. Таким образом, под вращающейся пластиной 191 установлены ролики 282, и под роликами расположена направляющая 283 для удерживания веса. Ролики могут быть расположены под нижним концом крыльчатки или под нижними концами продольных лопастей. В случае, когда используют такие спицеобразные удерживающие элементы 288, можно поддерживать устойчивое положение вращающейся пластины 191 относительно центра и получать легкую вращающуюся часть.
В крыльчатке 290, показанной на фиг.79, продольные лопасти 26 удерживаются верхним и нижним кольцами 291, и в каждом кольце установлены спицеобразные элементы 292, и центральные ступицы 23 полностью удерживают крыльчатку. Эти ступицы 23 могут удерживаться так же, как и в ветровой системе 10, показанной на фиг.2, опорами и валами. На внешней окружности или от верхней поверхности до нижней поверхности верхнего и нижнего колец 291 могут быть расположены любые из описанных выше преобразователей электроэнергии в механическую силу, показанных на фиг.78, фиг.77 и т.д. Более конкретно, ротор, снабженный магнитами, установлен на стороне кольца, и статор, снабженный катушками, расположен смежно с ротором. Кроме того, вместо спицеобразных удерживающих элементов 292 или совместно с удерживающими элементами 292 могут применяться поперечные лопасти (обозначенные ссылочной позицией 25 на фиг.2), подобные показанным на фиг.6. В случае, когда продольные лопасти удерживаются указанным выше кольцеобразным удерживающим элементом 291, крыльчатка может быть легкой.
Формула изобретения
1. Ветровая система генерирования электроэнергии, содержащая каркас; крыльчатку с возможностью вращения, удерживаемую каркасом; множество возбуждающих магнитов, выровненных с равными интервалами относительно центра вращения на каркасе или на крыльчатке; и множество катушек, выровненных по окружности на другом элементе, в которой относительное движение возбуждающих магнитов и катушек на близком расстоянии генерирует электроэнергию по принципу, обратному принципу действия линейного электродвигателя, при этом система содержит средство для регулирования зазора между магнитами и катушками.
2. Ветровая система по п.1, в которой возбуждающие магниты выровнены по окружности вблизи периферии или средней части крыльчатки, кольцеобразный элемент расположен вблизи возбуждающих магнитов на каркасе, и на кольцеобразном элементе расположены катушки.
3. Ветровая система по п.2, в которой кольцеобразный элемент, на котором установлены катушки, обеспечивает расположение катушек парами так, чтобы возбуждающие магниты находились между ними, и располагается вдоль окружности крыльчатки, при этом катушки, установленные на одной стороне кольцеобразного элемента, и катушки, установленные на другой стороне кольцеобразного элемента, подразделены на множество групп катушек, выровненных попеременно или циклически соответственно для генерирования переменного тока, при этом катушки, установленные на одной стороне и имеющие заданную фазу, и катушки, установленные на другой стороне и имеющие фазу, соответствующую заданной фазе, смещены по окружности в шахматном порядке, причем катушки, установленные на одной стороне, и катушки, установленные на другой стороне и имеющие фазу, соответствующую указанной фазе, соединены последовательно.
4. Ветровая система по п.3, в которой катушки, установленные на одной стороне, и катушки, установленные на другой стороне, подразделены соответственно на первую группу катушек, вторую группу катушек и третью группу катушек, которые циклически выровнены таким образом, чтобы генерировался трехфазный переменный ток, при этом первая группа катушек, установленных на одной стороне, смещена в шахматном порядке таким образом, что она обращена ко второй группе катушек, установленных на другой стороне, или к третьей группе катушек, установленных на другой стороне.
5. Ветровая система по п.2, в которой кольцеобразный элемент имеет множество элементов кольца заданной длины, соединенных в одно конфигурированное тело, причем каждый элемент кольца содержит сердечник, состоящий из множества наложенных друг на друга металлических пластин, при этом катушки состоят из провода, намотанного на внешнюю поверхность пластин, и синтетической смолы, скрепляющей сердечник и обмотки в единый элемент.
6. Ветровая система по п.1, в которой между периферией или средней частью крыльчатки и каркасом расположено кольцевое несущее средство для удерживания, по меньшей мере, части веса крыльчатки с возможностью вращения крыльчатки.
7. Ветровая система по п.3, в которой несущее средство содержит группу качения или группу скольжения, расположенную или на каркасе, или на крыльчатке, и направляющую дорожку, которая входит в контакт с группой качения или с группой скольжения, расположенной на другом компоненте.
8. Ветровая система по п.3, в которой указанное несущее средство содержит первую магнитную группу, расположенную на каркасе, и вторую магнитную группу, расположенную на крыльчатке таким образом, что она отталкивает первую магнитную группу.
9. Ветровая система по п.8, в которой первая магнитная группа выровнена, по существу, непрерывно по окружности каркаса, крыльчатка имеет множество лопастей, ориентированных в радиальном направлении, и вторая магнитная группа выровнена в радиальном направлении для удерживания крыльчаток.
10. Ветровая система по п.1, в которой система устроена так, что во временных условиях слабого ветра в часть или во все катушки подается ток для создания действия возбуждающих магнитов и катушек по принципу действия линейного электродвигателя и передачи крыльчатке вращающего момента.
11. Ветровая система по п.6, в которой несущее средство содержит кольцевую направляющую, имеющую центр, находящийся в центре вращения или на каркасе, или на крыльчатке, и ползун, расположенный на другом компоненте и движущийся вдоль направляющей.
12. Ветровая система по п.11, в которой направляющая и ползун представляют собой линейную шариковую опору скольжения.
13. Ветровая система по п.11, в которой кольцевая направляющая имеет ровные направляющие поверхности на ее обеих сторонах, и ползун имеет направляющие ролики, катящиеся по направляющим поверхностям и вращающиеся вокруг вертикальной оси.
14. Ветровая система по п.1 или 9, в которой центр вращения крыльчатки ориентирован в горизонтальном направлении.
15. Ветровая система по п.1, в которой средство для регулирования зазора автоматически поддерживает зазор между возбуждающими магнитами и катушками в пределах заданного диапазона, когда размеры каркаса или клетчатки изменяются в соответствии с изменением температуры окружающей среды.
16. Ветровая система по п.1, в которой средство регулирования зазора автоматически регулирует зазор между возбуждающим магнитом и катушками, увеличивая зазор при слабых ветрах и уменьшая зазор при сильных ветрах.
17. Ветровая система по п.1, в которой, по меньшей мере, часть групп катушек смонтирована последовательно/параллельно с возможностью переключения, генерируя низкие напряжения в параллельных линиях при слабых ветрах и генерируя высокие напряжения в последовательных линиях при сильных ветрах.
РИСУНКИ
|
|