|
|
(21), (22) Заявка: 2008136691/13, 12.09.2008
(24) Дата начала отсчета срока действия патента:
12.09.2008
(46) Опубликовано: 10.03.2010
(56) Список документов, цитированных в отчете о поиске:
SU 912750 А, 15.03.1982. ЯРОВЕНКО В.Л., УСТИННИКОВ Б.А., БОГДАНОВ Ю.П., ГРОМОВ С.И. Справочник по производству спирта. Сырье, технология и технохимконтроль. – М.: Легкая и пищевая промышленность, 1981, – с.138. RU 2237507 С2, 10.10.2004.
Адрес для переписки:
125362, Москва, ул. Большая Набережная, 9, кв.253, В.М. Перелыгину
|
(72) Автор(ы):
Перелыгин Виктор Михайлович (RU), Перелыгин Сергей Викторович (RU)
(73) Патентообладатель(и):
Перелыгин Виктор Михайлович (RU), Перелыгин Сергей Викторович (RU)
|
(54) СПОСОБ ПОЛУЧЕНИЯ РЕКТИФИКОВАННОГО СПИРТА
(57) Реферат:
Изобретение относится к спиртовой промышленности. Согласно способу ректификованный спирт получают из бражки в брагоректификационной установке (БРУ), при этом предусматривается троекратное использование энергии острого пара, обогревающего выварную и эпюрационную колонны с давлением выше атмосферного, для обогрева брагоэпюрационной, спиртовой, метанольной колонн и колонны концентрирования метанола, работающих при более низких давлениях. Способ предусматривает также дополнительную очистку ректификованного спирта от промежуточных и хвостовых примесей в отгонной части эпюрационной колонны, более эффективное вываривание головных и промежуточных примесей в выварной части эпюрационной колонны при повышенном расходе гидроселекционной воды, дополнительное концентрирование примесей в верхней зоне концентрационной части эпюрационной колонны, работающей с повышенным удельным расходом гидроселекционной воды, кроме того, в состав БРУ включена колонна концентрирования метанола. Изобретение позволяет снизить расход пара на обогрев БРУ, повысить выход конечного продукта и степень его очистки от метанола, ацетальдегида и других головных примесей. 2 табл. 1 ил.
Изобретение относится к спиртовой промышленности, в частности, к способам получения пищевого ректификованного спирта.
Известен способ получения ректификованного спирта, предусматривающий вываривание этилового спирта из бражки в брагоэпюрационной колонне с переходом этилового спирта и сопутствующих примесей в бражной дистиллят с паром из этой колонны и жидкими фракциями из конденсатора сепаратора диоксида углерода и спиртоловушки грязных погонов, подачу эпюрированного водноспиртового пара из брагоэпюрационной колонны в куб эпюрационной колонны для ее обогрева, выделение примесей из бражного дистиллята в этой колонне с подачей горячей воды в среднюю зону ее концентрационной части и отбором боковой фракции из зоны гидроселекции, которую совместно с фракциями сивушного масла и сивушного спирта из спиртовой колонны ректификуют в сивушной колонне (В.Л.Яровенко, Б.А.Устинников, Ю.П.Богданов, С.И.Громов. Справочник по производству спирта. Сырье, технология и технохимконтроль. Москва. Легкая и пищевая промышленность, 1981, – с.138).
Однако этот способ не обеспечивает возможности повышения качества ректификованного спирта, так как в процессе эпюрации имеет место неполное выделение метанола, компонентов сивушного масла и других промежуточных примесей. Указанные примеси переходят с эпюратом в спиртовую колонну и частично попадают в конечный продукт, снижая его качество. При этом все колонны брагоректификационной установки работают под атмосферным давлением, что ограничивает возможности снижения энергозатрат на производство ректификованного спирта.
Наиболее близким к предлагаемому является способ получения ректификованного спирта в брагоректификационной установке, брагоэпюрационная колонна и отгонная часть ректификационной колонны которой работают при повышенном давлении, а эпюрационная колонна и укрепляющая часть ректификационной колонны – под давлением ниже атмосферного. При этом эпюрационную колонну обогревают через кипятильник эпюрированным водноспиртовым паром из полой вставки брагоэпюрационной колонны, а для обогрева укрепляющей части ректификационной колонны используют тепловую энергию водноспиртовых паров с верхних тарелок брагоэпюрационной колонны и отгонной части ректификационной колонны. Процесс эпюрации проводят с подачей лютерной воды в среднюю зону концентрационной части эпюрационной колонны, боковым отбором фракции промежуточных примесей и подачей ее в среднюю зону отгонной части ректификационной колонны (Ю.П.Богданов, В.Г.Артюхов, Н.С.Артемов, В.Л.Яровенко, Н.С.Терновский, В.И. Ярмош, В.М.Перелыгин, В.П.Алексеев, В.Ф.Шамрин. Установка для производства ректификованного спирта. Авторское свидетельство СССР 912750 по заявке 2961283(28-13) от 21.07.80. Бюл. 10, 15.03.82).
Однако этот способ не обеспечивает глубокой очистки этилового спирта от органических кислот, непредельных соединений, метанола и других примесей, что снижает качество ректификованного спирта и не позволяет существенно увеличить его выход. Кроме того, возможности снижения энергозатрат на брагоректификацию ограничены только двукратным использованием пара на обогрев колонн брагоректификационной установки.
Задачей изобретения является получение ректификованного спирта повышенного качества с пониженными затратами на его производство.
Указанная задача достигается тем, что в способе получения ректификованного спирта путем эпюрации бражки в эпюрирующей зоне брагоэпюрационной колонны, вываривания спирта из бражки в выварной зоне этой колонны, разделения парового потока в полой вставке между эпюрирующей и выварной зонами на две части, одной из которых обогревают эпюрирующую зону, а вторую выводят из полой вставки и используют в процессе брагоректификации, очистки бражного дистиллята от сопутствующих примесей в эпюрационной колонне с применением гидроселекции, ректификации эпюрата с отбором фракций сивушного масла, сивушного спирта и непастеризованного спирта, вторичного использования тепла водноспиртовых паров работающих при повышенном давлении колонн для обогрева колонн, давление в которых ниже атмосферного, согласно предлагаемому способу процессы ректификации проводят при повышенном давлении в выварной, брагоэпюрационной, эпюрационной колоннах и пониженном давлении в спиртовой, метанольной колоннах и колонне концентрирования метанола, острым паром обогревают выварную и эпюрационную колонны, водноспиртовый пар с верхней тарелки выварной колонны подают в кипятильник брагоэпюрационной колонны, вторичным паром из которого обогревают брагоэпюрационную колонну, а образовавшийся конденсат направляют в кубовую часть спиртовой колонны, пар с верхней тарелки брагоэпюрационной колонны конденсируют в межтрубном пространстве первого кипятильника спиртовой колонны, несконденсированный пар из которого направляют в конденсатор брагоэпюрационной колонны, эпюрированный водноспиртовый пар из полой вставки брагоэпюрационной колонны конденсируют в межтрубном пространстве второго кипятильника спиртовой колонны, вторичным паром из первого и второго кипятильников обогревают спиртовую колонну, при этом конденсатом пара из межтрубного пространства первого кипятильника спиртовой колонны питают эпюрационную колонну, имеющую отгонную, выварную и концентрационную части, а конденсат пара из межтрубного пространства второго кипятильника спиртовой колонны направляют на верхнюю тарелку отгонной части эпюрационной колонны, в отгонной части этиловый спирт очищают от промежуточных примесей отбором фракции сивушного масла из паровой фазы тарелок ее средней зоны, а также от органических кислот и других хвостовых примесей отбором лютера из куба эпюрационной колонны, эпюрат укрепляют этиловым спиртом, выводят из жидкой фазы верхних тарелок нижней зоны выварной части эпюрационной колонны и направляют в куб спиртовой колонны, кубовую жидкость которой подогревают теплом лютера из куба выварной колонны и подают на ее верхнюю тарелку, на верхние тарелки эпюрационной колонны направляют фракцию сивушного спирта из спиртовой колонны, а на верхнюю тарелку этой колонны подают гидроселекционную воду, концентрационная часть эпюрационной колонны разделена перегородкой, имеющей стакан для слива жидкости, на верхнюю и нижнюю зоны, причем пар из парового пространства верхней тарелки нижней зоны выводят через боковой патрубок и вводят в межтрубное пространство кипятильника метанольной колонны, где тепло его частичной конденсации используют для обогрева метанольной колонны, образовавшийся конденсат подают на верхнюю тарелку нижней зоны концентрационной части эпюрационной колонны, а несконденсированный пар направляют в паровое пространство над перегородкой и обогревают им верхнюю зону концентрационной части эпюрационной колонны для уменьшения потока пара и повышения удельного расхода гидроселекционной воды в этой зоне, пар с верхней тарелки эпюрационной колонны направляют в кипятильник колонны концентрирования метанола, вторичным паром из которого обогревают колонну концентрирования метанола, образовавшийся конденсат возвращают на верхнюю тарелку эпюрационной колонны, а обогащенный примесями несконденсированный пар подают в конденсатор эпюрационной колонны, из которого отбирают фракцию головных и промежуточных примесей и выводят из системы брагоректификации, колонну концентрирования метанола питают фракциями из конденсаторов брагоэпюрационной, спиртовой, метанольной колонн, из конденсатора сепаратора диоксида углерода и спиртоловушек, из конденсатора колонны концентрирования метанола отбирают концентрат головных примесей и выводят из брагоректификационной установки, а кубовую жидкость этой колонны направляют в бражку.
В результате осуществления предлагаемого способа получают ректификованный спирт повышенного качества за счет его дополнительной очистки от органических кислот и других хвостовых примесей отводом лютера из куба эпюрационной колонны и отбором компонентов сивушного масла и других промежуточных примесей с фракцией сивушного масла из паровой фазы тарелок средней зоны отгонной части эпюрационной колонны, а проведение процесса концентрирования примесей при повышенном удельном расходе гидроселекционной воды в верхней зоне концентрационной части эпюрационной колонны не только дополнительно повышает качество ректификованного спирта, но и снижает отбор этилового спирта с фракцией из конденсатора эпюрационной колонны, что позволяет повысить выход конечного продукта и существенно сократить затраты на получение ректификованного спирта.
Осуществление процессов очистки этилового спирта от метанола, ацетальдегида и других головных примесей при пониженном давлении в метанольной колонне и колонне концентрирования метанола увеличивает коэффициенты испарения указанных примесей, существенно снижает их остаточное содержание в конечном продукте и повышает его качество.
В предлагаемом способе греющий пар используется троекратно для обогрева колонн брагоректификационной установки, что позволяет существенно сократить его расход и тем самым снизить затраты на получение ректификованного спирта повышенного качества.
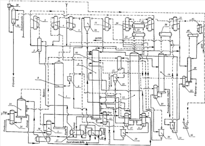
На чертеже представлена технологическая схема брагоректификации, поясняющая предлагаемый способ. По этому способу процессы брагоректификации проводят в брагоректификационной установке (БРУ), включающей брагоэпюрационную 1, выварную 25 и эпюрационную 9 колонны, работающие при повышенном давлении, и спиртовую 13, метанольную 19 колонны и колонну концентрирования метанола 39, давление в которых ниже атмосферного. Один из вариантов распределения давления и температуры между колоннами БРУ, обеспечивающий повторное использование энергии греющего пара, приведен в таблице 1.
Разрежение в колоннах 13, 19, 39 создают вакуум-насосом 36. Соединение колонн 13, 19, 39 с вакуум-насосом 36 осуществляют через их конденсаторы 16, 21, 41, спиртоловушку чистых погонов 32 и барометрический конденсатор 33 с сепаратором 34. В барометрический конденсатор 33 подают умягченную холодную воду для улавливания паров этилового спирта из отсасываемых газов. Образующуюся при этом водноспиртовую жидкость направляют в бражку.
Исходную бражку подогревают до 80-85°С теплом лютера в теплообменнике 27 и подают в сепаратор 2, где из нее выделяют диоксид углерода, содержащий пары летучих веществ бражки. Диоксид углерода очищают конденсацией паров в конденсаторе 3 и выводят из БРУ, а образовавшийся конденсат, содержащий значительные количества метанола, сложных эфиров, альдегидов и других примесей, направляют на тарелку питания колонны 39. Отсепарированную бражку подают на верхнюю тарелку брагоэпюрационной колонны 1, для обогрева которой в ее кипятильник 5 вводят водноспиртовый пар с верхней тарелки выварной колонны 25. Вторичным паром из кипятильника 5 обогревают колонну 1, а конденсат водноспиртового пара направляют в кубовую часть спиртовой колонны 13.
На тарелках выварной зоны колонны 1 из бражки вываривают этиловый спирт. В полой вставке 8 водноспиртовый пар разделяют на две части, одну из которых используют для обогрева эглорирующей зоны брагоэпюрационной колонны 1, в которой из бражки вываривают летучие примеси этилового спирта. Пары бражного дистиллята с верхней тарелки колонны 1 направляют в межтрубное пространство первого кипятильника 14 спиртовой колонны 13, вторичным паром из которого обогревают колонну 13, а образовавшийся конденсат подают в сепаратор 29. Несконденсированный пар, обогащенный метанолом, ацетальдегидом и другими головными примесями, направляют из сепаратора 29 в конденсатор 4, конденсат из которого подают на тарелку питания колонны концентрирования метанола 39, а очищенной от указанных выше примесей жидкостью из сепаратора 29 питают эпюрационную колонну 9, имеющую отгонную, выварную и концентрационную части.
Вторую часть водноспиртового пара из полой вставки 8 подают в межтрубное пространство второго кипятильника 15 спиртовой колонны 13. Вторичным паром из кипятильника 15 обогревают колонну 13, а конденсат пара направляют на верхнюю тарелку отгонной части колонны 9. На тарелках отгонной части эпюрационной колонны 9, обогреваемой острым паром через кипятильник 12, осуществляют очистку этилового спирта от органических кислот и других хвостовых примесей, которые выводят с лютером из куба колонны 9, а также от компонентов сивушного масла и других промежуточных примесей, которые отбирают с фракцией сивушного масла из паровой фазы тарелок ее средней зоны и направляют в конденсатор 17. На тарелках нижней зоны выварной части эпюрационной колонны 9 проводят укрепление этиловым спиртом эпюрата, который отбирают из жидкой фазы этих тарелок и подают в кубовую часть колонны 13.
Концентрационная часть эпюрационной колонны 9 разделена перегородкой 10, имеющей стакан для слива жидкости, на верхнюю и нижнюю зоны, причем пар из парового пространства верхней тарелки нижней зоны выводят через боковой патрубок и вводят в межтрубное пространство кипятильника 37 метанольной колонны 19. За счет тепла конденсации этого пара в кипятильнике 37 испаряют кубовую жидкость колонны 19, и образующимся вторичным водноспиртовым паром обогревают колонну 19. Водноспиртовый конденсат и несконденсированную часть пара из межтрубного пространства кипятильника 37 подают в сепаратор 30, пар из которого направляют в паровое пространство над перегородкой 10 и обогревают им верхнюю зону концентрационной части колонны 9, а жидкость возвращают на верхнюю тарелку нижней зоны концентрационной части этой колонны. На верхние тарелки колонны 9 направляют фракцию сивушного спирта из спиртовой колонны 13, а на верхнюю тарелку колонны 9 подают гидроселекционную воду из бака 24. Конденсацией части пара в кипятильнике 37 уменьшают поток пара в верхней зоне концентрационной части колонны 9, повышают тем самым удельный расход гидроселекционной воды в этой зоне, снижают концентрацию этилового спирта и увеличивают концентрацию примесей в паре, который направляют из шлемовой трубы колонны 9 в кипятильник 35 колонны концентрирования метанола 39. Вторичным паром из кипятильника 35 обогревают колонну 39, а образовавшуюся смесь конденсата и несконденсированного пара из межтрубного пространства этого кипятильника подают в сепаратор 31, жидкость из которого направляют на верхнюю тарелку эпюрационной колонны 9, а обогащенный головными и промежуточными примесями пар подают в конденсатор 11.
Из конденсатора 11 отбирают и выводят из системы брагоректификации фракцию головных и промежуточных примесей (ФГПП), которая содержит пониженное количество этилового спирта.
В спиртовой колонне 13 с барабанами дефлегматора 22, 23, конденсатором 16 и кипятильниками 14, 15 осуществляют концентрирование эпюрата и очистку спирта от промежуточных примесей отбором фракции сивушного спирта из жидкой фазы нижних тарелок этой колонны, которую подают на верхние тарелки колонны 9, а также от метанола, альдегидов, сложных эфиров и других головных примесей отбором фракции непастеризованного спирта из конденсатора 16, которую совместно с фракцией из спиртоловушки чистых погонов 32 направляют на питательную тарелку колонны концентрирования метанола 39. Из жидкой фазы верхних тарелок колонны 13 отбирают ректификованный спирт и питают им метанольную колонну 19. Кубовую жидкость колонны 13 подогревают в теплообменнике 38 теплом лютера из куба колонны 25 и направляют на ее верхнюю тарелку.
Выварная колонна 25 предназначена для вываривания этилового спирта из питающей ее жидкости. Эту колонну обогревают острым паром через кипятильник 26. Поскольку давление в колонне 25 значительно превышает атмосферное, тепловую энергию греющего пара используют последовательно для обогрева колонн 25, 1 и 13, что сокращает энергозатраты на получение ректификованного спирта. В колонне 25 производят очистку этилового спирта от промежуточных примесей отбором фракции сивушного масла из паровой фазы тарелок ее средней зоны. Фракцию сивушного масла из колонны 25 совместно с фракцией сивушного масла из отгонной части колонны 9 подают в конденсатор 17, жидкость из которого направляют в декантатор 18, где ее расслаивают. Верхний слой сивушного масла выводят из БРУ, а подсивушный слой подают на верхнюю тарелку отгонной части эпюрационной колонны 9.
Окончательную очистку спирта от метанола и головных примесей проводят в работающих под разрежением метанольной колонне 19 и колонне концентрирования метанола 39.
Метанольная колонна 19 снабжена дефлегматором 20, конденсатором 21 и кипятильником 37. Эту колонну питают ректификованным спиртом из колонны 13. Из конденсатора колонны 19 отбирают фракцию головных примесей и подают на тарелку питания колонны 39. Конечный продукт выводят из куба колонны 19 и направляют через спиртовый холодильник в спиртоприемное отделение.
Колонна концентрирования метанола 39 имеет дефлегматор 40 и конденсатор 41. На тарелку питания этой колонны подают фракции из конденсаторов 3, 4, 16, 21 и спиртоловушек 7, 32. Из конденсатора 41 колонны 39 отбирают концентрат головных примесей (КГП) и выводят из БРУ, а кубовую жидкость этой колонны направляют в бражку.
Осуществление работы колонн 13, 19, 39 при пониженном давлении увеличивает коэффициенты испарения метанола, ацетальдегида, других головных примесей, обеспечивает глубокую очистку этилового спирта от этих примесей и повышает качество конечного продукта.
По известному способу не предусмотрено эффективной очистки эпюрата от органических кислот и других хвостовых примесей в эпюрационной колонне, что отрицательно влияет на качество ректификованного спирта.
По предлагаемому способу осуществляют эффективную очистку спирта от органических кислот и других хвостовых примесей на нижних тарелках эпюрационной колонны и выводят их с лютером из куба этой колонны, что повышает качество эпюрата и конечного продукта по сравнению с известным способом.
По известному способу очистку этилового спирта от метанола осуществляют в зоне пастеризации спиртовой колонны и в работающей по методу гидроселекции эпюрационной колонне, что не обеспечивает глубокой очистки ректификованного спирта от этой примеси и снижает его качество.
По предлагаемому способу этиловый спирт эффективно очищают от метанола в работающих при пониженном давлении спиртовой, метанольной колоннах и колонне концентрирования метанола, что обеспечивает глубокую очистку этилового спирта от этой примеси и повышение качества ректификованного спирта по сравнению с известным способом.
По известному способу из конденсатора эпюрационной колонны отбирают и выводят из БРУ фракцию головных примесей с высокой концентрацией этилового спирта, что снижает выход конечного продукта и увеличивает затраты на получение ректификованного спирта повышенного качества.
По предлагаемому способу из конденсатора эпюрационной колонны, верхние тарелки которой работают с повышенным удельным расходом гидроселекционной воды, отбирают фракцию головных и промежуточных примесей с пониженной концентрацией этилового спирта, что повышает выход ректификованного спирта и сокращает затраты на его производство по сравнению с известным способом.
По известному способу применяют двукратное использование греющего пара на обогрев колонн брагоректификационной установки, работающих под различным давлением, что ограничивает возможности сокращения энергозатрат на получение ректификованного спирта.
По предлагаемому способу греющий пар используется троекратно при обогреве колонн брагоректификационной установки, что позволяет дополнительно понизить энергозатраты на производство ректификованного спирта по сравнению с известным способом.
Сравнительные показатели процесса получения ректификованного спирта согласно прототипу и предлагаемому способу отражены в примерах 1, 2 и представлены в таблице 2.
Пример 1. Ректификованный спирт получают согласно прототипу.
Пример 2. Ректификованный спирт получают согласно предлагаемому способу.
Как следует из приведенных примеров, предлагаемый способ позволяет выводить из системы брагоректификации больше примесей, получать ректификованный спирт лучшего качества и с меньшими затратами по сравнению с известным способом.
| Таблица 1 |
| Колонны БРУ |
Давление, кПа |
Температура, °С |
 |
низ |
верх |
низ |
верх |
| Брагоэпюрационная |
118-122 |
103-105 |
105,0-107,0 |
92,0-96,0 |
| Эпюрационная |
126-128 |
101-103 |
105,0-105,5 |
92,0-95,0 |
| Спиртовая |
69-71 |
49-51 |
70,0-70,3 |
62,7-63,3 |
| Метанольная |
63-65 |
49-51 |
67,0-67,6 |
62,7-63,3 |
| Выварная |
440-490 |
430-480 |
146,6-151,1 |
125,8-129,7 |
| Колонна концентрирования метанола |
60-63 |
49-51 |
65,0-65,5 |
62,7-63,3 |
| Таблица 2 |
 |
Показатели процесса брагоректификации в расчете на абсолютный спирт |
Пример 1 |
Пример 2 |
| 1 |
Содержание органических кислот в ректификованном спирте, мг/дм3 |
6-7 |
3-5 |
| 2 |
Содержание пропанола-2 в ректификованном спирте, мг/дм3 |
2-3 |
0,3-0,5 |
| 3 |
Концентрация метанола в ректификованном спирте, об.% |
0,001-0,003 |
0,0001-0,0003 |
| 4 |
Расход греющего пара на брагоректификацию, кг/дал. |
35-37 |
31-33 |
| 5 |
Выход ректификованного спирта, % |
95,0-96,0 |
97,5-98,5 |
Формула изобретения
Способ получения ректификованного спирта путем эпюрации бражки в эпюрирующей зоне брагоэпюрационной колонны, вываривания спирта из бражки в выварной зоне этой колонны, разделения парового потока в полой вставке между эпюрирующей и выварной зонами на две части, одной из которых обогревают эпюрирующую зону, а вторую выводят из полой вставки и используют в процессе брагоректификации, очистки бражного дистиллята от сопутствующих примесей в эпюрационной колонне с применением гидроселекции, ректификации эпюрата с отбором фракции сивушного масла, сивушного спирта и непастеризованного спирта, вторичного использования тепла водноспиртовых паров, работающих при повышенном давлении колонн для обогрева колонн, давление в которых ниже атмосферного, отличающийся тем, что процессы ректификации проводят при повышенном давлении в выварной, брагоэпюрационной, эпюрационной колоннах и пониженном давлении в спиртовой, метанольной колоннах и колонне концентрирования метанола, острым паром обогревают выварную и эпюрационную колонны, водноспиртовый пар с верхней тарелки выварной колонны подают в кипятильник брагоэпюрационной колонны, вторичным паром из которого обогревают брагоэпюрационную колонну, а образовавшийся конденсат направляют в кубовую часть спиртовой колонны, пар с верхней тарелки брагоэпюрационной колонны конденсируют в межтрубном пространстве первого кипятильника спиртовой колонны, несконденсированный пар из которого направляют в конденсатор брагоэпюрационной колонны, эпюрированный водноспиртовый пар из полой вставки брагоэпюрационной колонны конденсируют в межтрубном пространстве второго кипятильника спиртовой колонны, вторичным паром из первого и второго кипятильников обогревают спиртовую колонну, при этом конденсатом пара из межтрубного пространства первого кипятильника спиртовой колонны питают эпюрационную колонну, имеющую отгонную, выварную и концентрационную части, а конденсат пара из межтрубного пространства второго кипятильника спиртовой колонны направляют на верхнюю тарелку отгонной части эпюрационной колонны, в отгонной части этиловый спирт очищают от промежуточных примесей отбором фракции сивушного масла из паровой фазы тарелок ее средней зоны, а также от органических кислот и других хвостовых примесей отбором лютера из куба эпюрационной колонны, эпюрат укрепляют этиловым спиртом, выводят из жидкой фазы верхних тарелок нижней зоны выварной части эпюрационной колонны и направляют в куб спиртовой колонны, кубовую жидкость которой подогревают теплом лютера из куба выварной колоны и подают на ее верхнюю тарелку, на верхние тарелки эпюрационной колонны направляют фракцию сивушного спирта из спиртовой колонны, а на верхнюю тарелку этой колонны подают гидроселекционную воду, концентрационная часть эпюрационной колонны разделена перегородкой, имеющей стакан для слива жидкости, на верхнюю и нижнюю зоны, причем пар из парового пространства верхней тарелки нижней зоны выводят через боковой патрубок и вводят в межтрубное пространство кипятильника метанольной колонны, где тепло его частичной конденсации используют для обогрева метанольной колонны, образовавшийся конденсат подают на верхнюю тарелку нижней зоны концентрационной части эпюрационной колонны, а несконденсированный пар направляют в паровое пространство над перегородкой и обогревают им верхнюю зону концентрационной части эпюрационной колонны для уменьшения потока пара и повышения удельного расхода гидроселекционной воды в этой зоне, пар с верхней тарелки эпюрационной колонны направляют в кипятильник колонны концентрирования метанола, вторичным паром из которого обогревают колонну концентрирования метанола, образовавшийся коденсат возвращают на верхнюю тарелку эпюрационной колонны, а обогащенный примесями несконденсированный пар подают в конденсатор эпюрационной колонны, из которого отбирают фракцию головных и промежуточных примесей и выводят из системы брагоректификации, колонну концентрирования метанола питают фракциями из конденсаторов брагоэпюрационной, спиртовой, метанольной колонн, из конденсатора сепаратора диоксида углерода и спиртоловушек, из конденсатора колонны концентрирования метанола отбирают концентрат головных примесей и выводят из брагоректификационной установки, а кубовую жидкость этой колонны направляют в бражку.
РИСУНКИ
|
|