|
|
(21), (22) Заявка: 2008150469/09, 27.06.2006
(24) Дата начала отсчета срока действия патента:
27.06.2006
(46) Опубликовано: 10.02.2010
(56) Список документов, цитированных в отчете о поиске:
RU 2006033968 A, 02.02.2006. JP 2004187368 A, 02.07.2004. RU 2051466 C1, 27.12.1995.
(85) Дата перевода заявки PCT на национальную фазу:
19.12.2008
(86) Заявка PCT:
JP 2006/312809 20060627
(87) Публикация PCT:
WO 2008/001427 20080103
Адрес для переписки:
103735, Москва, ул.Ильинка, 5/2, ООО “Союзпатент”, пат.пов. Ю.Б.Перегудовой, рег. 1103
|
(72) Автор(ы):
КИТАНАКА Хидетоси (JP)
(73) Патентообладатель(и):
МИЦУБИСИ ЭЛЕКТРИК КОРПОРЭЙШН (JP)
|
(54) ПРЕОБРАЗОВАТЕЛЬ ЭЛЕКТРОЭНЕРГИИ
(57) Реферат:
Преобразователь электроэнергии, в котором обеспечивается технический результат: синфазные шумы подавляют без увеличения размеров компонентов, увеличения количества компонентов, повышения стоимости и т.п. В преобразователе электроэнергии предусмотрены конденсатор (12), соединенный с входными выводами схемы (13а) обратного преобразователя, средство (10а, 10b) подавления шумов, которое предусмотрено в области, по меньшей мере, одного из проводников на стороне входа, проводники соединены с входными выводами схемы (13а) обратного преобразователя, и проводников на стороне выхода, проводники соединены с выходными выводами схемы (13а) обратного преобразователя, детектор (11, 19а, 19b, 19с) количества электричества, который предусмотрен в проводниках на стороне входа или в проводниках на стороне выхода, в положении, противоположном схеме обратного преобразователя относительно средства (10а, 10b) подавления шумов, и модуль (20) управления, который управляет схемой (13b) обратного преобразователя на основе сигнала детектирования количества электричества от детектора количества электричества. 2 н. и 7 з.п. ф-лы, 6 ил.
Область техники, к которой относится изобретение
Настоящее изобретение относится к преобразователю электроэнергии, в котором предусмотрена схема обратного преобразователя, которая преобразует мощность постоянного тока, подаваемую на вход, в мощность переменного тока и передает мощность переменного тока в нагрузку, соединенную с ее выходом.
Уровень техники
К настоящему времени преобразователи электроэнергии, в которых предусмотрены схемы обратного преобразователя, выполненные на основе полупроводниковых переключающих устройств, используют в разных промышленных областях, таких как промышленность электрических транспортных средств и автомобильная промышленность. Например, существует преобразователь электроэнергии (см. патентный документ 1), который установлен в электрическом транспортном средстве, и в котором предусмотрена схема обратного преобразователя, вход которой соединен с подвесной контактной линией через токосниматель, и выход которого соединен с основным двигателем, который приводит в движение электрическое транспортное средство; причем сердечники, сформированные из подавляющего шумы магнитного материала, предусмотрены вокруг входных проводников и вокруг выходных проводников схемы обратного преобразователя.
Кроме того, существует преобразователь электроэнергии (например, см. патентный документ 2), установленный в электрическом транспортном средстве, и в котором детектор напряжения соединен со входом схемы обратного преобразователя, и детектор тока соединен с выходом схемы обратного преобразователя, а на основании сигнала детектирования напряжения и сигнала детектирования тока от детекторов осуществляют управление схемой обратного преобразователя.
Патентный документ 1 – выложенная заявка на японский патент 2004-187368.
Патентный документ 2 – японский патент 3747858.
Сущность изобретения
Задачи, решаемые изобретением
В последние годы рабочее напряжение микрокомпьютера, встроенного в модуль управления преобразователя электроэнергии, было понижено для уменьшения потребления энергии из-за высокой скорости обработки. В прошлом использовали приблизительно 5-вольтовые микрокомпьютеры; однако в последние годы нашли применение низковольтные микрокомпьютеры с питанием примерно от 1 до 3В. В соответствии с этим для предотвращения ошибок при работе модуля управления и реализации стабильной работы преобразователя электроэнергии требуется подавлять ток синфазных шумов в модуле управления.
Для того чтобы эффективно подавлять синфазный шумовой ток в модуле управления, предпринимаются меры для снижения тока синфазных шумов, такие как повышение импеданса, детектора напряжения и детектора тока, предусмотренных на стороне входа и на стороне выхода схемы обратного преобразователя, и увеличение импеданса изолированного усилителя, расположенного на стороне входа модуля управления, который управляет схемой обратного преобразователя; однако, когда предпринимают описанные выше меры, происходит увеличение размеров компонентов, увеличение количества компонентов, стоимости и т.п.
Цель настоящего изобретения состоит в том, чтобы разработать преобразователь электроэнергии, который позволяет обеспечить стабильную работу, даже в случае, когда в нем используют, например, микрокомпьютер, в котором подавляется синфазный шумовой ток в модуле управления, без необходимости увеличения размера компонентов, увеличения количества компонентов, увеличения стоимости и т.п., и который работает с относительно низким напряжением.
Средство решения проблемы
Преобразователь электроэнергии в соответствии с настоящим изобретением содержит схему обратного преобразователя, которая преобразует мощность постоянного тока, подаваемую на ее входные выводы, с использованием операций переключения переключающих устройств, в мощность переменного тока, и подает мощность переменного тока в нагрузку переменного тока, соединенную с ее выходными выводами; детектор количества электричества на стороне входа, который выполнен в проводниках на стороне входа схемы обратного преобразователя и детектирует количество электричества на стороне входа схемы обратного преобразователя; детекторы количества электричества на стороне выхода, которые выполнены в проводниках на стороне выхода схемы обратного преобразователя и детектируют количество электричества на стороне выхода схемы обратного преобразователя; модуль управления, который передает сигналы на затворы переключающих устройств для управления операциями переключения на основе количества электричества, детектируемого детектором количества электричества на стороне входа, и количества электричества, детектируемого детекторами количества электричества на стороне выхода; средство подавления шумов на стороне входа, сформированное из магнитного материала в форме кольца, через внутреннее пространство которого пропущены проводники на стороне входа, и которое осуществляет функцию импеданса, подавляющего синфазный шумовой ток, который протекает через проводники на стороне входа; и средство подавления шумов на стороне выхода, которое сформировано из магнитного материала в форме кольца, через внутреннее пространство которого пропущены проводники на стороне выхода, и которое осуществляет функцию импеданса для подавления синфазного шумового тока, который протекает через проводники на стороне выхода. Преобразователь электроэнергии характеризуется тем, что детектор количества электричества на стороне входа выполнен в проводниках на стороне входа в положении, противоположном схеме обратного преобразователя относительно средства подавления шумов на стороне входа, и детекторы количества электричества на стороне выхода выполнены в проводниках на стороне выхода в положении, противоположном схеме обратного преобразователя относительно средства подавления шумов на стороне выхода.
Преимущества изобретения
Преобразователь электроэнергии в соответствии с настоящим изобретением позволяет подавлять синфазный шумовой ток в модуле управления без необходимости увеличения размера компонентов, увеличения количества компонентов, повышения стоимости и т.п.; поэтому преобразователь электроэнергии в соответствии с настоящим изобретением позволяет обеспечить стабильную работу даже в случае, когда используют микрокомпьютер, работающий с относительно низким напряжением.
Краткое описание чертежей
На фиг.1 показана блок-схема, иллюстрирующая преобразователь электроэнергии в соответствии с вариантом 1 воплощения настоящего изобретения;
на фиг.2 показана блок-схема, иллюстрирующая преобразователь электроэнергии в соответствии с вариантом 2 воплощения настоящего изобретения;
на фиг.3 показана примерная схема, иллюстрирующая эквивалентную схему для синфазного шумового тока в преобразователе электроэнергии в соответствии с любым одним из вариантов 1 и 2 воплощения настоящего изобретения;
на фиг.4 показана блок-схема, иллюстрирующая преобразователь электроэнергии в соответствии с технологией 1 как основы настоящего изобретения;
на фиг.5 показана блок-схема, иллюстрирующая преобразователь электроэнергии в соответствии с технологией 2 как основы настоящего изобретения; и
на фиг.6 показана примерная схема, иллюстрирующая эквивалентную схему для синфазного шумового тока в преобразователе электроэнергии в соответствии с любой одной из технологий 1 и технологий 2 как основы настоящего изобретения.
Описание номеров ссылочных позиций
1 – подвесная контактная линия
2 – токосниматель
3 – дроссель
4 – колесо
5 – рельс
6 – преобразователь электроэнергии
7 – трехфазный двигатель переменного тока
10а – первый сердечник
10b – второй сердечник
11 – детектор напряжения
12 – конденсатор
13а, 13b – модуль обратного преобразователя
SU, SV, SW, SX, SY, SZ – устройство переключения
19а, 19b, 19с – детектор тока
20 – модуль управления
22а, 22b, 22с, 22d – изолированный усилитель
30 – разрядный резистор
31 – устройства разряда
Подробное описание изобретения
Перед пояснением вариантов воплощения настоящего изобретения поясняются технологии как основа настоящего изобретения.
Технология 1 как основа настоящего изобретения
На фиг.4 показана блок-схема, иллюстрирующая преобразователь электроэнергии в соответствии с технологией 1 как основы настоящего изобретения; на фиг.4 иллюстрируется пример преобразователя электроэнергии, установленного в электрическом транспортном средстве. На фиг.4 мощность постоянного тока подают из подвесной контактной линии 1 в преобразователь 6 электроэнергии, установленный в электрическом транспортном средстве, через токосниматель 2. Переключатель (не показан) и сглаживающая цепь, выполненная на основе дросселя 3 и конденсатора 12, соединены с токоснимателем 2. В модуле 13b обратного преобразователя как схемы обратного преобразователя предусмотрена трехфазная мостовая схема, выполненная с переключающими устройствами SU, SV, SW, SX, SY и SZ; выводы на стороне постоянного тока, сформированные из его проводников на стороне входа, соединены с конденсатором 12, и выводы на стороне переменного тока для фазы U, фазы В и фазы W, сформированные из его проводников на стороне выхода, соединены с соответствующими входными выводами трехфазного двигателя 7 переменного тока (ниже называется двигателем), который приводит в движение электрическое транспортное средство.
Детектор 11 напряжения как детектор количества электричества на стороне входа, который детектирует напряжение на конденсаторе 12, соединен между выводами на стороне постоянного тока модуля 13b обратного преобразователя; детекторы 19а, 19b и 19с тока как детекторы количества электричества на стороне выхода, которые детектируют выходные токи соответствующих фаз, соединены с выводами на стороне переменного тока модуля 13b обратного преобразователя; вывод отрицательного полюса среди выводов на стороне постоянного тока модуля 13b обратного преобразователя соединен с рельсом 5 через колесо 4 электрического транспортного средства. Модуль 13b обратного преобразователя преобразует мощность постоянного тока, передаваемую от конденсатора 12, в мощность переменного тока и выводит мощность переменного тока в двигатель 7. Кроме того, когда происходит торможение электрического транспортного средства в регенеративном режиме, модуль 13b обратного преобразователя преобразует мощность переменного тока, генерируемую двигателем 7, в мощность постоянного тока и выводит мощность постоянного тока к конденсатору 12.
Сигнал VD детектирования напряжения от детектора 11 напряжения, который детектирует напряжение на конденсаторе 12, и сигналы IU-IW детектирования тока, от детекторов 19а-19с тока, которые детектируют токи на стороне выхода модуля 13b обратного преобразователя, подают в модуль 20 управления через изолированные усилители 22а, 22b, 22с и 22d. Модуль 20 управления генерирует сигнал G затвора на основе описанных выше сигналов и не показанной на иллюстрации команды, которую вводят извне, и выводит сигнал G затвора к затворам переключающих устройств SU-SZ.
Переключающие устройства SU-SZ подают трехфазную мощность переменного тока, которой управляют на основе сигнала затвора с использованием широтно-импульсной модуляции (ниже называется PWM (ШИМ)), в двигатель 7 таким образом, чтобы двигатель 7 генерировал требуемый крутящий момент. В модуле 20 управления установлен микрокомпьютер (ниже называется micon), которым управляют с помощью программного средства.
Первый сердечник 10а, который сформирован из магнитного материала, такого как феррит или аморфный металл, в форме кольца, предусмотрен на стороне постоянного тока, то есть на стороне входа модуля 13b обратного преобразователя; пара электропроводных выводов на стороне постоянного тока модуля 13b обратного преобразователя пропущена через внутреннее пространство первого сердечника 10а. Второй сердечник 10b, который сформирован из магнитного материала, такого как феррит или аморфный металл, в форме кольца, предусмотрен на стороне выхода модуля 13b обратного преобразователя; электропроводные выводы для U фазы, фазы V и фазы W на выходной стороне модуля 13b обратного преобразователя пропущены через внутренне пространство второго сердечника 10b. Первый и второй сердечники формируют средство подавления шумов на стороне входа и средство подавления шумов на стороне выхода, соответственно.
На практике первый и второй сердечники 10а и 10b – каждый выполнен с множеством сердечников, расположенных последовательно, – имеют довольно большой размер. В связи с этим первый и второй сердечники расположены не в модуле 13b обратного преобразователя, а находятся внутри металлического кожуха, который занимает довольно большое пространство и в котором установлен преобразователь 6 электроэнергии, выполненный с модулем 13b обратного преобразователя, модулем 20 управления, конденсатором 12 и дросселем 3. Кроме того, детекторы 19а-19с тока и детектор 11 напряжения также включены в металлический кожух, в котором установлен преобразователь 6 электроэнергии.
Детектор 11 напряжения соединен между проводниками на стороне входа модуля 13b обратного преобразователя, со стороны выхода первого сердечника 10а, то есть на входе модуля 13b обратного преобразователя со стороны первого сердечника 10а. Детекторы 19а-19с тока расположены на проводниках выходной стороны модуля 13b обратного преобразователя, на стороне входа второго сердечника 10b, то есть на входе модуля 13b обратного преобразователя со стороны второго сердечника 10b.
Как описано выше, сигналы IU, IV и IW детектирования тока, полученные из детекторов 19а-19с тока, используют для управления двигателем 7; кроме того, в случае, когда возникает ненормальная ситуация, такая как короткое замыкание или короткое замыкание на землю в выводах на стороне переменного тока, то есть в проводниках на выходной стороне модуля 13b обратного преобразователя, сигналы IU, IV и IW детектирования тока используют для выполнения операции защиты путем надежного детектирования ненормального состояния и прекращения с помощью модуля 20 управления операций переключения переключающих устройств SU-SZ. В соответствии с этим детекторы 19а-19с тока расположены в непосредственной близости к переключающим устройствам SU-SZ внутри модуля 13b обратного преобразователя, таким образом, что ненормальный ток в выходной линии модуля 13b обратного преобразователя можно детектировать как можно в более широком диапазоне. Учитывая функцию детектирования напряжения на конденсаторе 12, детектор 11 напряжения расположен в непосредственной близости к конденсатору 12.
Преобразователь 6 электроэнергии, выполненный как описано выше, характеризуется тем, что он обладает возможностью управления при больших значениях, составляющих приблизительно 1 [МВА], и высоким напряжением в цепи от приблизительно 600 до 3000 [В]; таким образом, в случае, когда переключающие устройства SU-SZ внутри модуля 13b обратного преобразователя выполняют операции переключения, напряжение в цепи в непосредственной близости к переключающим устройствам изменяется от приблизительно 0 [В] до приблизительно 3000 [В] в течение нескольких микросекунд. Изменение напряжения приводит к возникновению утечки высокочастотного тока через паразитные емкости цепей. Ток утечки вытекает из преобразователя 6 электроэнергии и втекает в него. Ток утечки такого рода называется синфазным шумовым током.
Во многих случаях преобразователь 6 электроэнергии установлен под полом транспортного средства; когда синфазный шумовой ток вытекает из кожуха преобразователя 6 электроэнергии на корпус транспортного средства, формируется большая линия циркуляционной связи, в которой протекает синфазный шумовой ток; поэтому высокочастотный магнитный поток, вызванный синфазным шумовым током, может неблагоприятно влиять на сигнальные устройства (не представлены на чертеже), установленные в непосредственной близости к рельсу. Первый сердечник 10а и второй сердечник 10b преобразователя 6 электроэнергии предусмотрены для того, чтобы исключить описанный выше отрицательный эффект, и работа с подавлением шумов означает, что выполняют подавление вытекающего синфазного шумового тока.
Другими словами, как описано выше, через внутреннее пространство первого сердечника 10а пропущена пара проводников на стороне входа модуля 13b обратного преобразователя, и через внутреннее пространство второго сердечника 10b пропущены три проводника на стороне выхода модуля 13b обратного преобразователя. Поэтому первый сердечник 10а и второй сердечник 10b – каждый создает импеданс, противодействующий синфазным шумовым токам, – которые протекают через множество проводников, пропущенных через соответствующие сердечники, для подавления синфазных шумовых токов. В общем первый сердечник 10а и второй сердечник 10b – каждый выполнен в виде множества последовательно расположенных сердечников для выполнения требований уменьшения синфазного шумового тока.
Технология 2 как основа настоящего изобретения
На фиг.5 показана блок-схема, иллюстрирующая преобразователь электроэнергии в соответствии с технологией 2 как основы настоящего изобретения. На фиг.5 разрядный резистор 30 и разрядное устройство 31 включены последовательно и выполнены как схема разряда для подавления избыточного напряжения. Схема разряда для подавления избыточного напряжения параллельно подключена к конденсатору 12. Детектор 11 напряжения включен через разрядное устройство 31. Другие конфигурации выполнены так же, как и в технологии 1 как основе настоящего изобретения.
В случае, когда напряжение на конденсаторе 12 становится чрезмерно высоким, схема разряда для подавления чрезмерного напряжения, выполненная с разрядным резистором 30 и разрядным устройством 31, включает разрядное устройство 31 для разряда конденсатора 12 через разрядный резистор 30. В результате предотвращается выход из строя модуля 13b обратного преобразователя из-за чрезмерного напряжения.
Причина, по которой детектор 11 напряжения включен через разрядное устройство 31, состоит в том, что детектор 11 напряжения имеет не только функцию детектирования напряжения на конденсаторе 12, но также и функцию обеспечения работы разрядного устройства 31. В нормальном состоянии (когда разрядное устройство включается) описанная выше конфигурация позволяет детектору 11 напряжения детектировать напряжение конденсатора 12, и при возникновении чрезмерного напряжения (когда разрядное устройство включается) значение детектора 11 напряжения становится равным нулю, в результате модуль 20 управления получает информацию о том факте, что разрядное устройство 31 включилось; поэтому обычно становится возможным отслеживать правильную работу разрядного устройства 31. Кроме того, поскольку работа модуля 13b обратного преобразователя прерывается, когда возникает чрезмерное напряжение, не возникают какие-либо проблемы при выполнении операции управления, хотя значение детектирования детектора 11 напряжения становится равным нулю.
На фиг.6 показана пояснительная схема, иллюстрирующая эквивалентную схему для синфазного шумового тока для обеих технологий 1 и 2, представленных на фиг.4 и 5, как основы настоящего изобретения. Кроме того, для понимания этого явления на фиг.6 представлена эквивалентная схема в упрощенном виде, без утраты физической значимости. На фиг.6 VN обозначает напряжение синфазного шума, генерируемого при изменении напряжения во время операции переключения переключающих устройств SU-SZ; в качестве путей синфазного шумового тока, генерируемого напряжением VN, показаны четыре пути: А1, А2, В1 и В2.
(1) ПутьА1
Путь А1 сформирован в виде последовательной цепи, включающей в себя импеданс Z1A между переключающими устройствами SU-SZ и первым сердечником 10а, импеданс Z2A первого сердечника 10а и импеданс Z3A цепи, которая начинается от первого сердечника 10а и возвращается к источнику синхронного шума снаружи преобразователя 6 электроэнергии или через кожух преобразователя 6 электроэнергии.
(2) Путь А2
Путь А2 сформирован из последовательной цепи, включающей в себя импеданс Z4A между переключающими устройствами SU-SZ и детектором 11 напряжения, импеданс Z5A детектора 11 напряжения, импеданс Z6A цепи, которая начинается от детектора 11 напряжения и ведет к модулю 20 управления через изолированный усилитель 22а, и импеданс Z7A цепи, которая начинается от модуля 20 управления и возвращается к источнику синфазного шума через кожух преобразователя 6 электроэнергии. Кроме того, поскольку расстояние между переключающими устройствами SU-SZ и первым сердечником 10а длиннее, чем расстояние между переключающими устройствами SU-SZ и детектором 11 напряжения, Z1A больше, чем Z4A.
(3) Путь В1
Путь В1 сформирован из последовательной цепи, включающей в себя импеданс Z1B между переключающими устройствами SU-SZ и вторым сердечником 10b, импеданс Z2B второго сердечника 10b и импеданс Z3B цепи, начинающейся от второго сердечника 10b и возвращающейся к источнику синфазного шума снаружи преобразователя 6 электроэнергии или через кожух преобразователя 6 электроэнергии.
(4) Путь В2
Путь В2 сформирован из последовательной цепи, включающей в себя импеданс Z4B между переключающими устройствами SU-SZ и детекторами 19а-19с тока, импеданс Z5B детекторов 19а-19с тока, импеданс Z6B цепи, которая начинается от детекторов 19а-19с тока и ведет к модулю 20 управления через изолированные усилители 22b-22d, импеданс Z7B цепи, которая начинается от модуля 20 управления и возвращается к источнику синфазного шума через кожух преобразователя 6 электроэнергии. Кроме того, поскольку расстояние между переключающими устройствами SU-SZ и вторым сердечником 10b больше, чем расстояние между переключающими устройствами SU-SZ и детекторами 19а-19с тока, Z1B больше, чем Z4B.
Как можно видеть на фиг.6, токи синфазного шума, которые протекают в направлении наружу из преобразователя 6 электроэнергии через пути А1 и В1, подавляются импедансами Z2A и Z2B первого и второго сердечников 10а и 10b; поэтому токи синфазного шума подавляются, и предотвращается их широкое растекание в направлении корпуса транспортного средства или ему подобного за пределы преобразователя 6 электроэнергии, в результате чего подавляется протекание синфазных шумовых токов по большой линии циркулярной связи. В результате, поскольку высокочастотный магнитный поток, генерируемый синфазными шумовыми токами, может быть подавлен, отрицательное влияние его на сигнальные устройства (не показаны), установленные в непосредственной близости к рельсам, может быть уменьшено.
Как описано выше, синфазные шумовые токи, которые протекают в направлении наружу преобразователя 6 электроэнергии через пути А1 и В1, могут быть подавлены первым и вторым сердечниками 10а и 10b; однако синфазные шумовые токи, которые протекают в модуль 20 управления внутри преобразователя 6 электроэнергии через пути А2 и В2, не могут быть подавлены. Тем не менее для предотвращения ошибочной работы модуля 20 управления, для обеспечения стабильной работы преобразователя 6 электроэнергии, необходимо подавлять синфазные шумовые токи, которые протекают через пути А2 и В2.
В соответствии с этим, для того чтобы увеличить импедансы Z5A и Z5B детектора 11 напряжения и детекторов 19а-19с тока, противодействующие синфазным шумовым токам, средство подавления шума (не показано) предусмотрено в детекторе 11 напряжения или в детекторах 19а-19с тока, или на стороне входа модуля 20 управления предусмотрены изолированные усилители 22а-22d, и они выполняют функцию импедансов Z6A и Z6B таким образом, что синфазные шумовые токи, которые протекают по пути А2 и В2, подавляются.
Далее поясняются варианты воплощения настоящего изобретения.
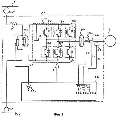
Вариант 1 воплощения
На фиг.1 показана блок-схема, иллюстрирующая преобразователь электроэнергии в соответствии с вариантом 1 воплощения настоящего изобретения; при этом составляющие его элементы, такие же или аналогичные применяемым в технологиях, используемых как основа настоящего изобретения, обозначены теми же номерами ссылочных позиций.
В описанной выше технологии 1, которая используется как основа для настоящего изобретения, детектор 11 напряжения подключен между проводниками входной стороны модуля 13b обратного преобразователя на выходной стороне первого сердечника 10а, то есть на стороне модуля 13b обратного преобразователя первого сердечника 10а; однако, как показано на фиг.1, в преобразователе электроэнергии в соответствии с вариантом 1 воплощения настоящего изобретения детектор 11 напряжения включен между проводниками входной стороны модуля 13а обратного преобразователя на стороне входа первого сердечника 10а, то есть в месте, противоположном модулю 13а обратного преобразователя относительно первого сердечника 10а. Первый сердечник 10а имеет импеданс, используемый только против синфазного шумового тока; поэтому, даже при том, что детектор 11 напряжения будет включен между проводниками на стороне входа модуля 13а обратного преобразователя на стороне входа первого сердечника 10а, то есть в месте, противоположном модулю 13а обратного преобразователя относительно первого сердечника 10а, можно детектировать напряжение на конденсаторе 12.
Кроме того, в технологии 1 как основе настоящего изобретения детекторы 19а-19с тока расположены внутри кожуха модуля 13b обратного преобразователя таким образом, чтобы они находились на проводниках выходной стороны модуля 13b обратного преобразователя, с входной стороны второго сердечника 10b, то есть на стороне второго сердечника 10b модуля 13b обратного преобразователя; однако в преобразователе электроэнергии в соответствии с вариантом 1 воплощения настоящего изобретения детекторы 19а-19с тока предусмотрены на проводниках выходной стороны модуля 13а обратного преобразователя с выходной стороны второго сердечника 10b, то есть в месте, противоположном модулю 13а обратного преобразователя относительно второго сердечника 10b. Детекторы 19а-19с тока расположены снаружи модуля 13а обратного преобразователя.
Переключающие устройства SU-SZ в варианте 1 воплощения сформированы в виде интеллектуального силового модуля (ниже называется IPM (ИСМ)) или в виде силового модуля, интегрированного с вентилем-формирователем, имеющим функцию защиты от избыточного тока.
ИСМ или силовой модуль, интегрированный с вентилем-формирователем, имеет функцию детектирования избыточного тока, возникающего в результате короткого замыкания или неисправности, состоящей в коротком замыкании на землю его выходного проводника и автоматически отключающий операцию переключения; поэтому не требуется детектировать избыточный ток через датчики 19а-19с тока и отключать работу переключения с помощью промежуточного модуля для модуля 20 управления, в результате чего можно быстро и надежно выполнять операцию защиты от избыточного тока.
Соответственно, хотя в варианте 1 воплощения настоящего изобретения датчики 19а-19с тока предусмотрены на стороне выхода (сторона двигателя) второго сердечника 10b, который расположен далеко от переключающих устройств SU-SZ, становится возможным защитить переключающие устройства SU-SZ, даже когда возникает неисправность, такая как короткое замыкание или короткое замыкание на землю проводов между переключающими устройствами SU-SZ и датчиками 19а-19с тока. Другими словами, в случае, когда возникает неисправность типа короткого замыкания или короткого замыкания на землю в положении (ближе к переключающим устройствам SU-SZ), которое расположено ближе к источнику питания, чем датчики 19а-19с тока, ток не будет протекать через датчики 19а-19с тока в технологии на основе настоящего изобретения; поэтому, поскольку датчики 19а-19с тока не могут детектировать неисправность типа короткое замыкание, короткое замыкание на землю или им подобную, переключающие устройства не могут быть отключены, в результате чего, вероятно, возникнет неисправность в преобразователе электроэнергии. Однако в конфигурации в соответствии с вариантом 1 воплощения настоящего изобретения переключающие устройства SU-SZ сами по себе имеют функцию защиты от избыточного тока; таким образом, становится возможным отключать переключающие устройства SU-SZ для предотвращения выхода из строя преобразователя электроэнергии, даже в случае, когда возникает неисправность типа короткого замыкания или короткого замыкания на землю проводника между переключающими устройствами SU-SZ и датчиками 19а-19с тока.
Вариант 2 воплощения
На фиг.2 показана блок-схема, иллюстрирующая преобразователь электроэнергии в соответствии с вариантом 2 воплощения настоящего изобретения. На фиг.2 разрядный резистор 30 и разрядное устройство 31 соединены последовательно и выполнены как схема разряда для подавления избыточного напряжения. Схема разряда для подавления избыточного напряжения подключена параллельно к конденсатору 12. Детектор 11 напряжения включен через разрядное устройство 31.
В описанной выше технологии 2 как основы настоящего изобретения детектор 11 напряжения расположен на выходной стороне первого сердечника 10а; однако, как показано на фиг.2, в преобразователе электроэнергии в соответствии с вариантом 2 воплощения настоящего изобретения детектор 11 напряжения расположен на входной стороне первого сердечника 10а. Первый сердечник 10а имеет импеданс, проявляющийся только против синфазного шумового тока; поэтому, даже притом, что детектор напряжения 11 расположен на входной стороне первого сердечника 10а, он может детектировать напряжение на конденсаторе 12.
В технологии 2, которая представляет собой основание настоящего изобретения, детекторы 19а-19с тока расположены на входной стороне второго сердечника 10b и внутри кожуха модуля 13b обратного преобразователя; однако в преобразователе электроэнергии в соответствии с вариантом 2 воплощения настоящего изобретения детекторы 19а-19с тока расположены на выходной стороне второго сердечника 10b и снаружи модуля 13а обратного преобразователя. Другие конфигурации выполнены так же, как и в варианте 1 воплощения.
На фиг.3 показана поясняющая схема, иллюстрирующая эквивалентную схему синфазного шумового тока преобразователя электроэнергии в соответствии с любым из вариантов 1 и 2 воплощения настоящего изобретения. Кроме того, для понимания явления на фиг.3 показана эквивалентная схема в упрощенном виде. На фиг.3 VN обозначает напряжение синфазного шума, генерируемое при изменении напряжения в результате операции переключения переключающих устройств SU-SZ; при этом в качестве путей тока синфазного шума, генерируемого напряжением VN, можно видеть четыре пути А1, А3, В1 и В3.
Поскольку пути А1 и В1 представляют собой те же пути, что показаны на фиг.6, которая пояснялась в технологии, используемой как основа настоящего изобретения, пояснения здесь не приведены. В вариантах 1 и 2 воплощения настоящего изобретения вместо путей А2 и В2 в технологии 1 и в технологии 2, составляющих основу настоящего изобретения, представлены пути A3 и В3, соответственно.
(1) Путь A3
Путь A3 сформирован в виде последовательной цепи, включающей в себя импеданс Z1A между переключающими устройствами SU-SZ и первым сердечником 10а, импеданс Z2A первого сердечника 10а, импеданс Z5A детектора 11 напряжения, импеданс Z6A цепи, которая начинается от детектора 11 напряжения и ведет к модулю 20 управления через изолированный усилитель 22а, и импеданс Z7A цепи, которая начинается от модуля 20 управления и возвращается к источнику синфазного шума через кожух преобразователя 6 электроэнергии.
(2) Путь В3
Путь В3 сформирован в виде последовательной цепи, включающей в себя импеданс Z1B между переключающими устройствами SU-SZ и вторым сердечником 10b, импеданс Z2B второго сердечника 10b, импеданс Z5B детекторов 19а-19с тока, импеданс Z6B цепи, которая начинается от детекторов 19а-19с тока и ведет к модулю 20 управления через изолированные усилители 22b-22d, и импеданс Z7B цепи, которая начинается от модуля 20 управления и возвращается к источнику синфазного шума через кожух преобразователя 6 электроэнергии.
При сравнении с путями А2 и В2 в технологиях (по фиг.6), на которых основано настоящее изобретение, можно видеть, что в путях A3 и В3 в соответствии с вариантом 2 воплощения настоящего изобретения импеданс Z4A цепи между переключающими устройствами SU-SZ и детектором 11 напряжения становится импедансом Z1A цепи между переключающими устройствами SU-SZ и первым сердечником 10а (Z1A>Z4A), импеданс Z4B цепи между переключающими устройствами SU-SZ и детекторами 19а-19с тока становится импедансом Z1B цепи между переключающими устройствами SU-SZ и вторым сердечником 10b (Z1B>Z4B), и импеданс Z2A первого сердечника 10а, и импеданс Z2B второго сердечника 10b увеличены. То есть можно видеть, что в варианте 2 воплощения настоящего изобретения первый и второй сердечники 10а и 10b, которые первоначально были предусмотрены для подавления синфазного шумового тока, который протекает в направлении наружу от преобразователя 6 электроэнергии, также могут подавлять синфазный шумовой ток, который протекает в модуль 20 управления.
Как описано выше, в преобразователе электроэнергии в соответствии с любым из вариантов 1 и 2 воплощения настоящего изобретения можно детектировать напряжение на конденсаторе 12; в случае, когда возникает ненормальное состояние, такое как неисправность типа короткого замыкания или короткого замыкания на землю проводников, используемых как выходные линии модуля 13а обратного преобразователя, возможно поддерживать функцию защиты от избыточного тока, состоящую в надежном детектировании ненормального состояния и прерывания операции переключения; и при этом можно подавлять синфазный шумовой ток без увеличения размеров компонентов, увеличения количества компонентов и повышения стоимости, связанной, например, с выполнением средства подавления шумов в детекторе 11 напряжения или в детекторе 19а-19с тока. Поэтому может быть получен преобразователь электроэнергии, который может обеспечить стабильную работу даже притом, что используется современный микрокомпьютер, работающий с малым напряжением.
Конфигурации, описанные в вариантах 1 и 2 воплощения, представляют собой примеры аспектов настоящего изобретения и могут быть скомбинированы с другими широко известными технологиями; само собой разумеется, что различные свойства настоящего изобретения могут быть осуществлены путем модификации, например, частичного исключения описанных выше вариантов воплощения, без выхода за пределы объема и сущности настоящего изобретения.
Например, в вариантах 1 и 2 воплощения настоящего изобретения был описан пример, в котором детектор напряжения расположен на стороне входа модуля обратного преобразователя, а детекторы тока расположены на стороне выхода модуля обратного преобразователя; однако, само собой разумеется, что детекторы тока могут быть расположены на стороне входа модуля обратного преобразователя, а детектор напряжения может быть расположен на стороне выхода модуля обратного преобразователя. Кроме того, детектор количества электричества может быть предусмотрен в месте, противоположном модулю обратного преобразователя относительно только одного из сердечников – первого сердечника 10а и второго сердечника 10b. Также, кроме того, можно использовать переключающее устройство, не имеющее функцию защиты от избыточного тока.
Настоящее изобретение можно применять в преобразователе электроэнергии, выполненном таким образом, что мощность переменного тока подают от токоснимателя, мощность переменного тока преобразуют в мощность постоянного тока с помощью преобразователя, и затем мощность постоянного тока подают в модуль обратного преобразователя. Кроме того, также возможно применять настоящее изобретение в качестве, так называемого, вспомогательного источника питания, в котором нагрузки, такие как кондиционер воздуха транспортного средства и устройство освещения, подключены к выходным выводам преобразователя электроэнергии через другие устройства, кроме двигателя, например, через трансформатор и сглаживающую цепь, и преобразователь электроэнергии работает с постоянным напряжением и с постоянной частотой таким образом, что электроэнергия с постоянным напряжением и постоянной частотой будет подаваться в нагрузку.
Промышленная применимость
Преобразователь электроэнергии в соответствии с настоящим изобретением можно применять не только в электрическом транспортном средстве, но также и в различных родственных областях, таких как электрические автомобили, подъемные устройства и электрические системы.
Формула изобретения
1. Преобразователь электроэнергии, содержащий схему (13а, 13b) обратного преобразователя, которая преобразует мощность постоянного тока, подаваемую на ее входные выводы, с использованием операций переключения переключающих устройств (SU, SV, SW, SX, SY, SZ), в мощность переменного тока и подает мощность переменного тока в нагрузку (7) переменного тока, соединенную с ее выходными выводами; детектор (11) количества электричества на стороне входа, который предусмотрен в проводниках на стороне входа схемы (13а) обратного преобразователя и детектирует количество электричества на стороне входа схемы (13а) обратного преобразователя; детекторы (19а, 19b, 19с) количества электричества на стороне выхода, которые предусмотрены в проводниках на стороне выхода схемы (13а) обратного преобразователя и детектируют количество электричества на стороне выхода схемы (13а) обратного преобразователя; модуль (20) управления, который передает сигналы на затворы переключающих устройств (SU, SV, SW, SX, SY, SZ) для управления операциями переключения на основе количества электричества, детектируемого детектором (11) количества электричества на стороне входа, и количества электричества, детектируемого детекторами (19а, 19b, 19с) количества электричества на стороне выхода; средство (10а) подавления шумов на стороне входа, сформированное из магнитного материала в форме кольца, через внутреннее пространство которого пропущены проводники на стороне входа, и средство (10а) выполняет функцию импеданса, подавляющего синфазный шумовой ток, который протекает через проводники на стороне входа; и средство (10b) подавления шумов на стороне выхода, которое сформировано из магнитного материала в форме кольца, через внутреннее пространство которого пропущены проводники на стороне выхода, и которое выполняет функцию импеданса, подавляющего синфазный шумовой ток, который протекает через проводники на стороне выхода, при этом детектор (11) количества электричества на стороне входа выполнен в проводниках на стороне входа в положении, противоположном схеме (13а) обратного преобразователя относительно средства (10а) подавления шумов на стороне входа, а детекторы (19а, 19b, 19с) количества электричества на стороне выхода выполнены в проводниках на стороне выхода в положении, противоположном схеме (13а) обратного преобразователя относительно средства (10b) подавления шумов на стороне выхода.
2. Преобразователь электроэнергии по п.1, характеризующийся тем, что детекторы (19а, 19b, 19с) количества электричества на стороне выхода, которые выполнены в проводниках на стороне выхода, расположены между средством (10b) подавления шумов на стороне выхода и нагрузкой (7) переменного тока.
3. Преобразователь электроэнергии по п.2, характеризующийся тем, что проводники на стороне выхода включают в себя проводники на стороне выхода для трех фаз и детекторы (19а, 19b, 19с) количества электричества на стороне выхода выполнены на соответствующих проводниках стороны выхода для трех фаз.
4. Преобразователь электроэнергии по п.1, характеризующийся тем, что проводники на стороне выхода включают в себя проводники на стороне выхода для трех фаз, а средство (10b) подавления шумов на стороне выхода расположено вокруг проводников на стороне выхода для трех фаз.
5. Преобразователь электроэнергии по п.1, характеризующийся тем, что проводники на стороне входа включают в себя пару из положительного и отрицательного проводников на стороне входа, а средство (10а) подавления шумов на стороне входа расположено вокруг пары из положительного и отрицательного проводников на стороне входа.
6. Преобразователь электроэнергии по любому из пп.1-5, характеризующийся тем, что содержит схему (30, 31) разряда для подавления избыточного напряжения, которая соединена с проводниками на стороне входа в положении напротив схемы (13а) обратного преобразователя относительно средства (10а) подавления шумов на стороне входа.
7. Преобразователь электроэнергии по любому из пп.1-5, характеризующийся тем, что переключающие устройства (SU, SV, SW, SX, SY, SZ) включают в себя множество полупроводниковых переключающих устройств.
8. Преобразователь электроэнергии по п.7, характеризующийся тем, что каждое из полупроводниковых переключающих устройств выполнено с возможностью осуществлять функцию защиты от избыточного тока.
9. Преобразователь электроэнергии, установленный в электрическом транспортном средстве, характеризующийся тем, что выполнен по любому из пп.1-8, при этом входной вывод схемы (13а) обратного преобразователя соединен с подвесной контактной линией (1) через токосниматель (2) и выходные выводы схемы (13а) обратного преобразователя соединены с двигателем (7), который осуществляет привод электрического транспортного средства.
РИСУНКИ
|
|