|
|
(21), (22) Заявка: 2008100998/28, 09.01.2008
(24) Дата начала отсчета срока действия патента:
09.01.2008
(43) Дата публикации заявки: 20.07.2009
(46) Опубликовано: 10.02.2010
(56) Список документов, цитированных в отчете о поиске:
RU 2258903 С2, 20.08.2005. RU 214354 C1, 10.03.2000. SU 847017 А, 15.07.1981. US 6134006 А, 17.10.2000. ЕР 0316093 А2, 17.05.1989. SU 1696857 A1, 07.12.1991. JP 4265814 A, 22.09.1992.
Адрес для переписки:
443086, г.Самара, Московское ш., 34, СГАУ, отдел интеллектуальной собственности
|
(72) Автор(ы):
Матюнин Сергей Александрович (RU), Степанов Максим Владимирович (RU)
(73) Патентообладатель(и):
Государственное образовательное учреждение высшего профессионального образования Самарский государственный аэрокосмический университет имени академика С.П. Королева (RU)
|
(54) СПОСОБ ИЗМЕРЕНИЯ УГЛОВОГО ПЕРЕМЕЩЕНИЯ ОБЪЕКТА И УСТРОЙСТВО ДЛЯ ЕГО ОСУЩЕСТВЛЕНИЯ
(57) Реферат:
Изобретение относится к измерительной технике, а именно к средствам измерения угловых перемещений, и может быть использовано для измерения угловых перемещений бесконтактным методом. Сущность способа измерения заключается в том, что преобразуют угловое перемещение подвижного объекта в изменение взаимного перекрытия спектров пропускания элементов оптической системы при их освещении источником света, а изменение степени перекрытия спектров пропускания преобразуется фотоприемником в соответствующее изменение электрического сигнала. При этом оптическая система состоит из последовательно расположенных неподвижного пропускающего и подвижного отражающего узкополосных фильтров, последний из которых жестко соединен с подвижным объектом. Оптический сигнал, прошедший пропускающий и отражающий фильтры регистрируется фотоприемником. Устройство для измерения углового перемещения объекта содержит источник света, неподвижный пропускающий и подвижный отражающий фильтры, и регистрирующий блок, состоящий из двух фотоприемников, связанных с усилителями сигналов фотоприемников. Также регистрирующий блок включает в себя дифференциальный и суммирующий усилители, входы которых подключены к выходам усилителей сигналов фотоприемников, причем на следящий вход суммирующего усилителя подается опорное напряжение, а выход суммирующего усилителя подключен к источнику света. Выход дифференциального усилителя является выходом устройства измерения. Технический результат – уменьшение чувствительности результата измерения углового перемещения подвижного объекта к загрязнению и деградации характеристик оптических элементов. 2 н.п. ф-лы, 3 ил.
Изобретение относится к измерительной технике, а именно к средствам измерения перемещений, и может быть использовано в различных областях, в том числе для измерения угловых перемещений бесконтактным методом.
Известен способ (заявка RU 2001102541/28) измерения перемещения, заключающийся в том, что источник излучения оптически связан с коллиматором и светоделителем, уголковый отражатель и плоскопараллельные зеркала расположены на оптической скамье под углом 90° друг к другу и закреплены на пьезокерамических цилиндрах, далее оптический сигнал обрабатывается фотоприемником и попадает в блок регистрации. Недостатком данного способа является то, что информация о перемещении содержится в амплитуде отраженного сигнала, поэтому изменение параметров оптической системы приводит к снижению точности измерения вследствие чувствительности результата измерения углового перемещения подвижного объекта к деградации характеристик оптических элементов, загрязнению, температурным и другим изменениям.
Наиболее близким по технической сущности к предлагаемому является способ (RU 2258903 С2, G01B 11/04) измерения перемещения, заключающийся в том, что с объектом связывают отражающий элемент с экспоненциальным изменением коэффициента отражения в направлении перемещения объекта, направляют на элемент пучок излучения, растянутого в линию, перпендикулярную направлению перемещения, измеряют амплитуду отраженного сигнала в различные моменты времени и по логарифму отношения измеренных амплитуд определяют величину перемещения объекта.
Недостатком данного способа является то, что информация содержится в амплитуде отраженного сигнала, поэтому изменение параметров оптической системы приводит к снижению точности измерения вследствие чувствительности результата измерения углового перемещения подвижного объекта к деградации характеристик оптических элементов, загрязнению, температурным и другим изменениям.
В основу изобретения поставлена задача уменьшения чувствительности результата измерения углового перемещения подвижного объекта к деградации характеристик оптических элементов, загрязнению, температурным и другим изменениям.
Известно устройство для измерения перемещения объекта, содержащее отражающий элемент, связанный с объектом, источник излучения и регистрирующий блок, среднее значение оптической плотности отражающего элемента в направлении движения объекта изменяется по формуле К=К0·е– ·x, а на пути освещающего пучка установлен формирователь пучка в виде прямой линии постоянной толщины, например, цилиндрическая линза.
Недостатком данного устройства является то, что информация содержится в амплитуде отраженного сигнала, поэтому изменение параметров оптической системы приводит к снижению точности измерения вследствие чувствительности результата измерения углового перемещения подвижного объекта к деградации характеристик оптических элементов, загрязнению, температурным и другим изменениям.
В основу изобретения поставлена задача уменьшения чувствительности результата измерения углового перемещения подвижного объекта к деградации характеристик оптических элементов, загрязнению, температурным и другим изменениям.
Данная задача решается за счет того, что в способе измерения углового перемещения объекта, заключающемся в том, что с объектом связывают отражающий элемент, закрепленный на оси вращения объекта, направляют на отражающий элемент поток излучения, принимают отраженное излучение, согласно изобретению отражающий элемент выполняют в виде отражающего фильтра, установленного под углом к оси вращения объекта, а после отражающего фильтра размещают неподвижный пропускающий фильтр, причем спектр пропускания неподвижного пропускающего и спектр отражения отражающего фильтров частично перекрываются, при этом изменение степени перекрытия спектров неподвижного пропускающего и отражающего фильтров определяется изменением угла поворота отражающего фильтра, закрепленного на объекте, относительно неподвижного пропускающего фильтра, что изменяет величину потока излучения, прошедшего через неподвижный и подвижный фильтры, который зависит от угла перемещения объекта, при этом по величине прошедшего потока излучения судят об угловом перемещении объекта.
Данный способ может быть реализован с помощью устройства измерения перемещения объекта, построенного по одноканальной схеме прямого преобразования и по дифференциальной схеме. Преимущество применения дифференциальных схем обусловлено тем, что они обладают более высокими метрологическими характеристиками по сравнению со схемами прямого преобразования из-за отсутствия смещения и дрейфа «нуля» и более линейной позиционной характеристикой.
Данный способ реализуется с помощью устройства для измерения углового перемещения объекта, содержащего отражающий элемент, связанный с подвижным объектом, источник света, регистрирующий блок, принимающий отраженное излучение, согласно изобретению регистрирующий блок выполнен в виде двух фотоприемников, дифференциального и суммирующего усилителей, причем входы дифференциального усилителя подключены к фотоприемникам, а на один из входов суммирующего усилителя подается суммарный сигнал фотоприемников с сумматора, при этом в устройство введен неподвижный узкополосный пропускающий фильтр, расположенный после отражающего элемента, а отражающий элемент выполнен в виде отражающего фильтра, установленного под углом к оси вращения подвижного объекта, причем на второй вход суммирующего усилителя подается опорное напряжение, а выход суммирующего усилителя подключен к источнику света, причем световой поток от источника излучения вводится в волоконно-оптическую линию связи для попадания в область установки отражающего фильтра и неподвижного узкополосного пропускающего фильтра, при этом выход дифференциального усилителя является выходом устройства измерения.
Данная задача решается за счет того, что в способе измерения углового перемещения объекта согласно изобретению с подвижным объектом связывают отражающий элемент, направляют на отражающий элемент пучок излучения, принимают отраженное излучение регистрирующим блоком, при этом отражающий элемент выполняют в виде отражающего фильтра, установленного под углом к оси вращения подвижного объекта, а после отражающего фильтра размещают неподвижный узкополосный пропускающий фильтр, при этом спектр пропускания неподвижного пропускающего и спектр отражения отражающего фильтров частично перекрывают друг друга, при этом изменение степени перекрытия спектров неподвижного пропускающего и отраженного фильтров определяется изменением угла поворота отражающего фильтра, закрепленного на объекте, относительно неподвижного пропускающего фильтра.
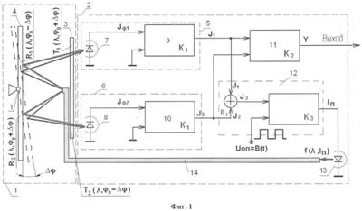
На фиг. 1 представлена структурная схема устройства для измерения углового перемещения объекта.
На фиг. 2 представлено расположение спектральных характеристик подвижного и неподвижного фильтров.
На фиг. 3 представлена зависимость выходного сигнала от углового перемещения объекта.
Устройство для измерения углового перемещения объекта содержит оптический 1 и регистрирующий 2 блоки.
Оптический блок 1 (фиг.1) состоит из последовательно расположенных неподвижного пропускающего фильтра (НПФ) 3 и подвижного отражающего фильтра (ПОФ) 4. Оптический блок 1 оптически связан с фотопреобразователями 5, 6 регистрирующего блока 2, состоящими из фотоприемников 7, 8 и усилителей 9, 10 соответственно. Кроме того, регистрирующий блок 2 состоит из дифференциального 11 и суммирующего 12 усилителей, причем входы дифференциального усилителя 11 подключены к выходам усилителей 9, 10 фотопреобразователей 5 и 6, а на суммирующие входы суммирующего усилителя 12 подаются сигналы усилителей сигналов 9, 10 фотопреобразователей 5, 6. На следящий вход суммирующего усилителя 12 подается опорный сигнал Uоп. Выход суммирующего усилителя 12 подключен к источнику излучения 13 (светоизлучающий диод). Выход дифференциального усилителя 11 является выходом устройства измерения. Источник излучения 13 оптически связан с оптическим блоком 1, например, через волоконно-оптическую линию связи 14.
При угловом перемещении ПОФ 4, связанного с объектом, относительно НПФ 3 изменяется степень перекрытия их спектральных характеристик и, соответственно, выходные сигналы фотопреобразователей 5, 6 (фиг.2). Расположив элементы оптического блока так, что в исходном положении их спектральные характеристики частично перекрываются, можно вывести «рабочую точку» на линейный участок позиционной характеристики (фиг.3). Диапазон линейности позиционной характеристики определяется полосами пропускания НПФ 3 и ПОФ 4 и углом поворота объекта.
Устройство работает следующим образом. Поток излучения от источника излучения (светоизлучающего диода) 13, например, через волоконно-оптическую линию связи 14 подается на ПОФ 4 симметрично относительно оси вращения ПОФ 4, жестко связанного с объектом. Поток излучения источника излучения 13, отражаясь от ПОФ 4, разбивается на две части, проходит через НПФ 3 и подается на фотоприемники 7, 8 фотопреобразователей 5, 6.
В дальнейшем совокупность фотоприемника, подключенного к усилителю сигнала, будем называть фотопреобразователем.
Сигналы с выхода усилителей сигналов 9, 10 фотоприемников 7, 8 подаются на входы дифференциального 11 и суммирующего 12 усилителей. Обозначим:
– спектральная характеристика источника излучения как функция длины волны и тока питания IП;
k – коэффициент пропорциональности;
– спектральная характеристика ПОФ 4, отражающего часть потока излучения на фотоприемник 7 фотопреобразователя 5;
– спектральная характеристика ПОУФ 4, отражающего часть потока излучения на фотоприемник 8 фотопреобразователя 6;
– спектральная характеристика НПф 3, пропускающего часть потока излучения на фотоприемник 7 фотопреобразователя 5;
– спектральная характеристика НПФ 3, пропускающего часть потока излучения на фотоприемник 8 фотопреобразователя 6;
1, 2, 3 – центральные частоты спектральных характеристик источника излучения 13 и ПОФ 4 и НПФ 3 соответственно;
A1 – отражение в максимуме спектральной характеристики ПОФ 4;
А2 – пропускание в максимуме спектральной характеристики НПФ 3;
0 – угол начальной установки ПОФ 4, соответствующий частичному перекрытию спектральных характеристик ПОФ и НПФ (фиг. 2);
Kf, KR, КT – коэффициенты, определяющие полуширину спектральных характеристик источника излучения, ПОФ и НПФ соответственно.
Дифференциальный усилитель 11 формирует выходной сигнал устройства для измерения углового перемещения объекта. Его выходной сигнал можно представить в виде:
Y=[J 1·K1-J 2·K1]·K2,
где


G ( ) – спектральная характеристика чувствительности фотоприемника;
1, 2 – коэффициенты, учитывающие пропускания оптических элементов и оптической среды;
K1 – коэффициент усиления усилителей сигналов 9, 10 фотопреобразователей 5,6;
К2 – коэффициент усиления дифференциального усилителя 11.
Суммирующий усилитель 12 образует следящую обратную связь для компенсации влияния характеристик оптических элементов, на которые действуют дестабилизирующие факторы.
С учетом следящей обратной связи ток питания источника излучения 13 может быть представлен следующим образом:

где
B(t) – опорный сигнал Uоп, подаваемый на следящий вход суммирующего усилителя 12;
К3 – коэффициент усиления суммирующего усилителя 12;
К4 – коэффициент передачи суммирующего элемента суммирующего усилителя 12.
После очевидных преобразований при К3 получим зависимость выходного сигнала устройства измерения углового перемещения объекта от угла его поворота:

где d=К0·( – 0·cos( 0))2;
d1=К0( – 0·cos( 0± ))2;
d2=K0( – 0·cos( 0  ))2;
a=Kf+KR+КT;
К0 – коэффициент, определяющий полуширину спектральных характеристик ПОФ и НПФ;
0 – центральная частота спектральных характеристик элементов оптического блока.
С учетом (1), получим выражение для чувствительности устройства измерения углового перемещения объекта к изменению пропускания оптических элементов по каждому из 2-х каналов:


А в прототипе соответствующее выражение для чувствительности устройства к изменению пропускания оптических элементов будет иметь вид:

Например, при ширине полосы пропускания ПОФ 4 и НПФ 3 40 нм, угле установки источника излучения 0=8° и изменении амплитуды оптического сигнала, происходящим, например, вследствие деградации оптических характеристик или загрязнения, в 5%, получим, что чувствительность предлагаемого устройства к изменению свойств оптической системы более чем на 40 дБ ниже, чем у прототипа.
Формула изобретения
1. Устройство для измерения углового перемещения объекта, содержащее отражающий элемент, связанный с подвижным объектом, источник света, регистрирующий блок, принимающий отраженное излучение, отличающееся тем, что регистрирующий блок выполнен в виде двух фотоприемников, дифференциального и суммирующего усилителей, причем входы дифференциального усилителя подключены к фотоприемникам, а на один из входов суммирующего усилителя подается суммарный сигнал фотоприемников с сумматора, при этом в устройство введен неподвижный узкополосный пропускающий фильтр, расположенный после отражающего элемента, а отражающий элемент выполнен в виде отражающего фильтра, установленного под углом к оси вращения подвижного объекта, причем на второй вход суммирующего усилителя подается опорное напряжение, а выход суммирующего усилителя подключен к источнику света, причем световой поток от источника излучения вводится в волоконно-оптическую линию связи для попадания в область установки отражающего фильтра и неподвижного узкополосного пропускающего фильтра, при этом выход дифференциального усилителя является выходом устройства измерения.
2. Способ измерения углового перемещения объекта при помощи устройства по п.1, заключающийся в том, что с подвижным объектом связывают отражающий элемент, направляют на отражающий элемент пучок излучения, принимают отраженное излучение регистрирующим блоком, при этом отражающий элемент выполняют в виде отражающего фильтра, установленного под углом к оси вращения подвижного объекта, а после отражающего фильтра размещают неподвижный узкополосный пропускающий фильтр, при этом спектр пропускания неподвижного пропускающего и спектр отражения отражающего фильтров частично перекрывают друг друга, при этом изменение степени перекрытия спектров неподвижного пропускающего и отраженного фильтров определяется изменением угла поворота отражающего фильтра, закрепленного на объекте, относительно неподвижного пропускающего фильтра.
РИСУНКИ
|
|