Патент на изобретение №2381053

Published by on




РОССИЙСКАЯ ФЕДЕРАЦИЯ



ФЕДЕРАЛЬНАЯ СЛУЖБА
ПО ИНТЕЛЛЕКТУАЛЬНОЙ СОБСТВЕННОСТИ,
ПАТЕНТАМ И ТОВАРНЫМ ЗНАКАМ
(19) RU (11) 2381053 (13) C2
(51) МПК

B01D53/02 (2006.01)

(12) ОПИСАНИЕ ИЗОБРЕТЕНИЯ К ПАТЕНТУ

Статус: по данным на 17.09.2010 – действует

(21), (22) Заявка: 2007106194/15, 19.02.2007

(24) Дата начала отсчета срока действия патента:

19.02.2007

(30) Конвенционный приоритет:

22.02.2006 JP 2006-045074

(43) Дата публикации заявки: 27.08.2008

(46) Опубликовано: 10.02.2010

(56) Список документов, цитированных в отчете о
поиске:
SU 1768249 A1, 15.10.1992. SU 1020688 A, 30.05.1983. SU 931215 A, 30.05.1982. JP 54061074 A, 17.05.1979. SU 16638 A, 30.10.1930. SU 587961 A, 30.01.1978. DE 4003668 A, 23.08.1990. US 4919692 A, 24.04.1990.

Адрес для переписки:

129090, Москва, ул. Б.Спасская, 25, стр.3, ООО “Юридическая фирма Городисский и Партнеры”, пат.пов. А.В.Мицу

(72) Автор(ы):

УДЗИ Сигеказу (JP)

(73) Патентообладатель(и):

ИСИКАВАДЗИМА-ХАРИМА ХЭВИ ИНДАСТРИЗ КО., ЛТД. (JP)

(54) СПОСОБ И СИСТЕМА ДЛЯ ОБРАБОТКИ ЛЕТУЧЕГО ОРГАНИЧЕСКОГО СОЕДИНЕНИЯ

(57) Реферат:

Изобретение относится к способу и системе для обработки газообразного летучего органического соединения. Отходящий газ, содержащий летучее органическое соединение, подают в адсорбер. Летучее органическое соединение, адсорбированное в адсорбент, затем десорбируют из адсорбента, используя водяной пар, и смешивают его с водяным паром. Смесь водяного пара с летучим органическим соединением в окружающей среде, находящейся под повышенным давлением, подают к аппарату для сжигания, чтобы тем самым сжигать ее с горючим газом. Изобретение позволяет сделать летучее органическое соединение безвредным и улучшить энергетический к.п.д. оборудования, когда необходима обработка летучего органического соединения. 2 н. и 18 з.п. ф-лы, 7 ил.

Предпосылки к созданию изобретения

Область применения изобретения

Настоящее изобретение относится к способу и системе для обработки газообразного летучего органического соединения. Настоящая заявка основана на заявке на патент Японии 2006-045074, которая подана 22 февраля 2006 г. и содержание которой включено сюда в качестве ссылки.

Предшествующий уровень техники

На заводах, на которых используют различные виды летучих органических соединений, как, например, толуол, ксилол и т.п., существуют серьезные проблемы, связанные с удалением летучих органических соединений после их использования. Если объем выброса или удаления является небольшим, то отходящий газ, содержащий использованные летучие органические соединения, может быть выпущен в атмосферу при концентрации, которая ниже экологически допустимой величины. Однако если объем выброса является большим (что имеет место в большинстве случаев), то приходится использовать специальное оборудование для его обработки.

При обычно используемом способе обработки отходящий газ, содержащий летучее органическое соединение, вначале подают в адсорбер, где летучее органическое соединение адсорбируется на адсорбенте. Адсорбированное летучее органическое соединение затем десорбируют водяным паром, в результате чего летучее органическое соединение смешивается с ним. После этого конденсируют водяной пар, который поглотил летучее органическое соединение, и сконденсировавшуюся воду подвергают перегонке для разделения летучего органического соединения и воды. Наконец, сжигают и разлагают летучее органическое соединение, отделенное от воды.

При обычном способе обработки кроме расходов, необходимых для изготовления и монтажа обрабатывающего оборудования, увеличиваются также расходы на его эксплуатацию. Следовательно, был предложен способ обработки и разложения летучего органического соединения без связанных с этим дополнительных расходов посредством использования существующей газовой турбины, имеющейся на заводе (см., например, нерассмотренные заявки на патенты Японии, первые публикации 2003-322324, 2004-036492 и 2004-184003).

Согласно изобретению, описанному в нерассмотренной заявке на патент Японии, первая публикация 2003-322324, опасное вещество, образованное из летучего органического соединения, отделяют и подают к воздухозаборному отверстию газовой турбины и затем сжимают вместе с воздухом в компрессоре. Сжатый воздух, содержащий опасное вещество, подают в камеру сгорания, куда противотоком подают горючий газ, и они сгорают для привода турбины в работу. Опасное вещество сгорает в камере сгорания и, таким образом, становится безвредным, а затем выпускается в атмосферу вместе с отработанным газом газовой турбины.

Согласно изобретениям, описанным в нерассмотренных заявках на патенты Японии, первые публикации 2004-036492 и 2004-184003, отходящую текучую среду, содержащую летучее органическое соединение, подают непосредственно в камеру сгорания, куда противотоком подают горючий газ, и они сгорают для привода тем самым турбины в работу. Отходящая текучая среда, содержащая опасное вещество, сгорает в камере сгорания и становится безвредной, а затем выпускается в атмосферу вместе с отработанным газом газовой турбины.

Однако в вышеописанном способе обработки отмечают следующие недостатки. Согласно изобретению, описанному в нерассмотренной заявке на патент Японии, первая публикация 2003-322324, опасное вещество, образованное из летучего органического соединения, подают к воздухозаборному отверстию газовой турбины, однако часть забираемого воздуха не вводят в камеру сгорания, а используют на последующей ступени или при охлаждении турбины. Следовательно, некоторая часть опасного вещества не проходит через камеру сгорания. Другими словами, оно выпускается из газовой турбины без сгорания, то есть оно является недостаточно обработанным. Кроме того, согласно изобретениям, описанным в нерассмотренных заявках на патенты Японии, первые публикации 2004-036492 и 2004-184003, отходящую текучую среду с высокой концентрацией опасного вещества направляют непосредственно в камеру сгорания, и, следовательно, существует проблема в том, что температура пламени может стать слишком высокой.

Сущность изобретения

Настоящее изобретение создано с учетом вышеуказанных обстоятельств, и его задача – это сделать летучее органическое соединение безвредным и, кроме того, всецело улучшить энергетический к.п.д. оборудования в тех случаях, когда необходима обработка летучего органического соединения.

Для того чтобы решить вышеуказанную задачу, согласно настоящему изобретению предлагается способ обработки летучего органического соединения, который согласно первому варианту его осуществления включает: адсорбцию на адсорбенте летучего органического соединения, содержащегося в обрабатываемом газе; десорбцию летучего органического соединения, адсорбированного в адсорбенте, используя водяной пар, и смешивание его с водяным паром в окружающей среде, находящейся под повышенным давлением; и сжигание смеси водяного пара с летучим органическим соединением.

Согласно второму варианту осуществления способа обработки летучего органического соединения в дополнение к первому варианту его осуществления водяной пар вырабатывают, используя тепло газообразных продуктов сгорания.

Согласно третьему варианту осуществления способа обработки летучего органического соединения в дополнение к первому или второму вариантам его осуществления поочередно и параллельно проводят адсорбцию летучего органического соединения на адсорбенте и его десорбцию.

Согласно четвертому варианту осуществления способа обработки летучего органического соединения в дополнение к одному из первого-третьего вариантов его осуществления некоторую часть водяного пара для десорбции летучего органического соединения из адсорбента подают обходным способом, не подавая его для десорбции летучего органического соединения.

Согласно пятому варианту осуществления способа обработки летучего органического соединения в дополнение к одному из первого-четвертого вариантов его осуществления проводят предварительную обработку обрабатываемого газа для концентрирования летучего органического соединения, а после этого адсорбируют летучее органическое соединение на адсорбенте.

Согласно шестому варианту осуществления способа обработки летучего органического соединения в дополнение к пятому варианту его осуществления предварительная обработка включает либо одну, либо две из (i) стадии концентрирования, при которой летучее органическое соединение, содержащееся в обрабатываемом газе, адсорбируют на адсорбенте, а после этого его десорбируют, используя горячий газ, для обеспечения тем самым концентрирования, и (ii) стадии сушки, при которой уменьшают влагосодержание обрабатываемого газа.

Согласно седьмому варианту осуществления способа обработки летучего органического соединения в дополнение к одному из первого-шестого вариантов его осуществления летучее органическое соединение адсорбируют в адсорбент, а после этого летучее органическое соединение в адсорбенте нагревают, используя горячий газ, до его десорбции с использованием водяного пара.

Согласно восьмому варианту осуществления способа обработки летучего органического соединения в дополнение к шестому или седьмому вариантам его осуществления в качестве горячего газа используют отходящий газ из газообразных продуктов сгорания после его использования для выработки водяного пара.

Согласно девятому варианту осуществления способа обработки летучего органического соединения в дополнение к шестому или седьмому вариантам его осуществления в качестве горячего газа используют воздух, который был нагрет за счет теплообмена с отходящим газом из газообразных продуктов сгорания после его использования для выработки водяного пара.

Согласно настоящему изобретению предлагается система для обработки летучего органического соединения, которая согласно первому варианту ее выполнения содержит: адсорбер, в котором адсорбируют на адсорбенте летучее органическое соединение, содержащееся в обрабатываемом газе, и десорбируют его из адсорбента, используя водяной пар, и смешивают его с водяным паром в окружающей среде, находящейся под повышенным давлением; и аппарат для сжигания, в котором сжигают смесь водяного пара с летучим органическим соединением.

Согласно второму варианту выполнения системы для обработки летучего органического соединения в дополнение к первому варианту ее выполнения аппарат для сжигания представляет собой парогенератор, который вырабатывает водяной пар, используя тепло газообразных продуктов сгорания.

Согласно третьему варианту выполнения системы для обработки летучего органического соединения в дополнение к первому или второму вариантам ее выполнения адсорбер содержит множество адсорбционных секций, а система для обработки, кроме того, содержит переключающее устройство, которое переключает адсорбционные секции так, чтобы поочередно и параллельно проводить адсорбцию летучего органического соединения на адсорбенте и его десорбцию.

Согласно четвертому варианту выполнения системы для обработки летучего органического соединения в дополнение к одному из первого-третьего вариантов ее выполнения она, кроме того, содержит регулирующий клапан для перепуска водяного пара, который регулирует поток водяного пара для его подачи непосредственно в аппарат для сжигания без его пропуска через адсорбер.

Согласно пятому варианту выполнения системы для обработки летучего органического соединения в дополнение к одному из первого-четвертого вариантов ее выполнения она, кроме того, содержит устройство для предварительной обработки, предназначенное для концентрирования летучего органического соединения, содержащегося в обрабатываемом газе, до его адсорбции на адсорбенте.

Согласно шестому варианту выполнения системы для обработки летучего органического соединения в дополнение к пятому варианту ее выполнения устройство для предварительной обработки содержит либо один, либо два из (i) концентратора, в котором летучее органическое соединение, содержащееся в обрабатываемом газе, адсорбируют на адсорбенте, а после этого его десорбируют из адсорбента, используя горячий газ, для обеспечения тем самым концентрирования, и (ii) осушителя, в котором уменьшают влагосодержание обрабатываемого газа.

Согласно седьмому варианту выполнения системы для обработки летучего органического соединения в дополнение к одному из первого-шестого вариантов ее выполнения в системе летучее органическое соединение в адсорбенте нагревают, используя горячий газ, до его десорбции с использованием водяного пара.

Согласно восьмому варианту выполнения системы для обработки летучего органического соединения в дополнение к шестому или седьмому варианту ее выполнения в системе в качестве горячего газа использован отходящий газ из газообразных продуктов сгорания после его использования для выработки водяного пара.

Согласно девятому варианту выполнения системы для обработки летучего органического соединения в дополнение к шестому или седьмому вариантам ее выполнения система, кроме того, содержит нагреватель, в котором нагревают воздух за счет теплообмена с отходящим газом из газообразных продуктов сгорания после его использования для выработки водяного пара, при этом в качестве горячего газа использован нагретый воздух, выпускаемый из нагревателя.

В настоящем изобретении благодаря подаче смеси водяного пара и летучего органического соединения в аппарат для сжигания сжигание в нем летучего органического соединения можно сделать безвредным. Кроме того, можно избежать возникновения ситуации, когда при подаче высококонцентрированного органического соединения в камеру сгорания температура пламени становится слишком высокой. Таким образом, можно улучшить общий энергетический к.п.д. Кроме того, благодаря подаче водяного пара в аппарат для сжигания можно уменьшить количество NOx в газообразных продуктах сгорания, отходящих из аппарата для сжигания, и в результате этого можно предотвратить ухудшение окружающей среды из-за NOx.

Кроме того, вырабатывая водяной пар с использованием тепла газообразных продуктов сгорания, отходящих из аппарата для сжигания, и подавая выработанный таким образом водяной пар в адсорбер, можно уменьшить количество энергии, необходимой для выработки водяного пара, по сравнению со случаем отдельного снабжения водяным паром из другой системы.

Вышеуказанные и другие задачи, отличительные признаки и преимущества настоящего изобретения станут очевидными после рассмотрения нижеследующего подробного описания конкретных вариантов его осуществления со ссылкой на сопровождающие чертежи, на которых одинаковыми позициями обозначены одинаковые составные части.

Краткое описание чертежей

Фиг.1 – технологическая схема системы для обработки летучего органического соединения согласно первому варианту осуществления настоящего изобретения,

фиг.2 – технологическая схема системы для обработки летучего органического соединения согласно второму варианту осуществления настоящего изобретения,

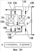
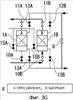
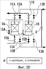
фиг.3A-3H – технологические схемы, показывающие стадии “а”-“h” работы адсорбера при втором варианте осуществления настоящего изобретения,

фиг.4 – хронограмма, показывающая переходы в работе адсорбера при втором варианте осуществления настоящего изобретения,

фиг.5 – технологическая схема системы для обработки летучего органического соединения согласно третьему варианту осуществления настоящего изобретения,

фиг.6 – технологическая схема системы для обработки летучего органического соединения согласно четвертому варианту осуществления настоящего изобретения,

фиг.7 – технологическая схема системы для обработки летучего органического соединения согласно пятому варианту осуществления настоящего изобретения.

Подробное описание изобретения

Теперь со ссылкой на чертежи будут описаны варианты осуществления настоящего изобретения.

Первый вариант осуществления изобретения

На фиг.1 показана технологическая схема системы обработки летучего органического соединения согласно первому варианту осуществления настоящего изобретения. На этой фигуре позицией 1 обозначен адсорбер, а позицией 2 – парогенератор. Парогенератор 2 соответствует аппарату для сжигания согласно настоящему изобретению.

В адсорбере 1 летучее органическое соединение, содержащееся в необработанном газе (или обрабатываемом газе), адсорбируют на адсорбенте, посредством чего летучее органическое соединение удаляют из обрабатываемого газа, и летучее органическое соединение, адсорбированное на адсорбенте, десорбируют посредством водяного пара в окружающей среде, находящейся под повышенным давлением, и смешивают с водяным паром. В качестве адсорбента можно использовать, например, активированный уголь. Кроме того, окружающая среда, находящаяся под повышенным давлением, может быть создана подачей водяного пара в адсорбер 1.

В выполненный таким образом адсорбер 1 обрабатываемый газ подают снаружи, и к тому же водяной пар подают из парогенератора 2. С другой стороны, обработанный газ без удаленного органического соединения отводят наружу, в то время как водяной пар, содержащий летучее органическое соединение, отводят и подают в парогенератор 2. Кроме того, как показано на этой фигуре, в выполненный таким образом адсорбер 1 вводят снаружи воздух (охлаждающий воздух) для охлаждения адсорбента.

Парогенератор 2 выполняет как функцию аппарата для сжигания, в котором сжигают смесь водяного пара и летучего органического соединения, поданную от адсорбера 1, а также отдельно подаваемое топливо, так и функцию устройства для выработки водяного пара, в котором вырабатывают водяной пар с использованием теплоты сгорания, полученной при выполнении первой функции. Парогенератором 2 является, например, котел-утилизатор. Водяной пар, который выработан в парогенераторе 2 и который находится под повышенным давлением, выдают наружу в качестве технологического пара и, кроме того, подают в адсорбер 1.

В дальнейшем будет дано описание способа обработки летучего органического соединения посредством выполненной таким образом системы для обработки летучего органического соединения. Когда обрабатываемый газ, содержащий летучее органическое соединение, подают в адсорбер 1, летучее органическое соединение адсорбируется на адсорбенте. После этого летучее органическое соединение, адсорбированное на адсорбенте, десорбируют из адсорбента водяным паром в окружающей среде, находящейся под повышенным давлением, и смешивают с ним. Следует отметить, что, хотя в данном случае окружающую среду, находящуюся под повышенным давлением, создают подачей водяного пара в адсорбер 1, этим не ограничиваются способы создания такой окружающей среды, находящейся под повышенным давлением.

Водяной пар в смеси с летучим органическим соединением (водяной пар, содержащий соединение) подают в парогенератор 2, поддерживая его при этом при повышенном давлении. После этого летучее органическое соединение в водяном паре сжигают в парогенераторе 2 вместе с горючим газом и, таким образом, делают его безвредным. В то же самое время в парогенераторе 2 под действием тепла газообразных продуктов сгорания происходит испарение воды с образованием водяного пара. Весь выработанный таким образом водяной пар или часть его подают в адсорбер 1, поддерживая его при повышенном давлении, и затем используют его для десорбции летучего органического соединения из адсорбента.

Согласно настоящему варианту осуществления изобретения смесь водяного пара и летучего органического соединения сжигают в парогенераторе 2, и, следовательно, при этом способе можно сделать летучее органическое соединение полностью безвредным по сравнению со способами, известными из предшествующего уровня техники. Кроме того, смесь водяного пара и летучего органического соединения подают в парогенератор 2 и сжигают, и, следовательно, можно уменьшить расход топлива (используемого в парогенераторе 2) на величину, соответствующую теплоте сгорания летучего органического соединения. В этом случае можно улучшить общий энергетический к.п.д. Кроме того, водяной пар подают в парогенератор 2, и, следовательно, можно уменьшить количество NOx в отходящем газе из парогенератора 2. В этом случае можно предотвратить ухудшение окружающей среды из-за NOx.

Кроме того, в парогенераторе 2 вырабатывают водяной пар, используя теплоту сгорания, и, следовательно, можно уменьшить расход энергии, необходимой для выработки водяного пара, по сравнению со случаем, в котором водяной пар подают отдельно из другой системы. В этом случае можно всецело улучшить энергетическую эффективность предприятия.

Между тем, в настоящем варианте осуществления изобретения, используя парогенератор 2 в качестве аппарата для сжигания, вместе проводят процесс сжигания (или процесс сгорания) и процесс выработки водяного пара. Однако возможен вариант, при котором процесс сгорания и процесс выработки водяного пара осуществляют раздельно в соответствующих устройствах. Для процесса сжигания подходит любое устройство при условии, что в нем можно достаточно сжигать смесь водяного пара и летучего органического соединения. Например, в дополнение к вышеупомянутому котлу-утилизатору могут быть использованы газовая турбина, газовый двигатель, мусоросжигатель бытовых отходов или котел.

Второй вариант осуществления изобретения

В дальнейшем будет дано описание второго варианта осуществления настоящего изобретения со ссылкой на систему, показанную на фиг.2.

Во-первых, снижение количества NOx в газообразных продуктах сгорания, отводимых из парогенератора, изменяется в соответствии с количеством водяного пара, подаваемого в парогенератор 2. Таким образом, чтобы вышеупомянутое снижение количества NOx было максимальным, предпочтительно регулировать количество водяного пара, подаваемого в парогенератор 2. Количество водяного пара, необходимое для подачи в парогенератор 2 (или количество водяного пара для сжигания) с вышеупомянутой точки зрения, и количество водяного пара, необходимое для подачи в адсорбер 1 для эффективного поглощения летучего органического соединения (или количество водяного пара для поглощения соединения), необязательно являются одинаковыми. А именно, количество водяного пара для сжигания должно определяться из потребности для эффективного уменьшения содержания NOx в газообразных продуктах сгорания, в то время как количество водяного пара для поглощения соединения должно определяться из потребности для эффективного поглощения летучего органического соединения.

В системе обработки летучего органического соединения согласно первому варианту осуществления настоящего изобретения водяной пар, содержащий летучее органическое соединение и отводимый из адсорбера 1, подают в парогенератор 2 с одним и тем же расходом. Следовательно, количество водяного пара, подаваемого в адсорбер 1, и количество водяного пара, подаваемого в парогенератор 2, являются почти одинаковыми. Другими словами, существует проблема в том, что оба вышеупомянутые количество водяного пара для сжигания и количество водяного пара для поглощения соединения не могут быть удовлетворяющими.

Кроме того, в адсорбере 1 повторяющим образом проводят процессы в следующем порядке: процесс адсорбции, при котором адсорбируют летучее органическое соединение на адсорбенте; процесс десорбции, при котором его десорбируют при окружающей среде, находящейся под повышенным давлением; и снова повторяют процесс адсорбции. Следовательно, существует проблема в том, что невозможно непрерывно обрабатывать отходящий газ, содержащий летучее органическое соединение.

Второй вариант осуществления изобретения решает проблемы, связанные с вышеописанным первым вариантом осуществления изобретения, и относится к системе обработки летучего органического соединения, которая более близка к реальной или фактической системе. На фиг.2 составные части, одинаковые с составными частями в первом варианте осуществления изобретения, обозначены одинаковыми позициями. В последующем объяснении во избежание повторения соответственно не включены описания таких составных частей, которые сходны с составными частями в первом варианте осуществления изобретения.

В системе на фиг.2 показаны адсорбционные секции 1А и 1В (далее соответственно называются “адсорберами”), регулирующий клапан 8 для перепуска водяного пара, регулирующий клапан 9 для ввода водяного пара, клапаны 10А и 10В для подачи необработанного газа (или клапаны для подачи обрабатываемого газа), клапаны 11А и 11В для выпуска обработанного газа, клапаны 12А и 12В для подачи водяного пара, клапаны 13А и 13В для выпуска водяного пара, вентилятор 14 для охлаждающего воздуха и клапаны 15А и 15В для подачи охлаждающего воздуха.

Адсорбер 1А (колонна А) и адсорбер 1В (колонна В) сходны с адсорбером 1 в первом варианте осуществления изобретения. Как показано на фиг.2, адсорберы 1А и 1В расположены параллельно относительно способов подачи необработанного газа и водяного пара и, как описано ниже, поочередно действуют для удаления летучего органического соединения из необработанного газа (обрабатываемого газа).

Регулирующий клапан 8 для перепуска водяного пара – это запорный клапан, который расположен между входной стороной клапанов 12А и 12В для подачи водяного пара и выходной стороной клапанов 13А и 13В для выпуска водяного пара и который дает возможность некоторой части водяного пара, подаваемого к адсорберам 1А и 1В, непосредственно перетекать к регулирующему клапану 9 для ввода водяного пара без прохождения через адсорберы 1А и 1В. Из этого следует, что регулирующий клапан 8 для перепуска водяного пара служит для подачи некоторой части водяного пара, выпускаемого из парогенератора 2, к регулирующему клапану 9 для ввода водяного пара в обход адсорберов 1А и 1В.

Регулирующий клапан 9 для ввода водяного пара расположен между регулирующим клапаном 8 для перепуска водяного пара и парогенератором 2 и регулирует количество водяного пара, вводимого в парогенератор 2. Клапан 10А для подачи необработанного газа – это запорный клапан, который расположен у отверстия адсорбера 1А (колонна А) для подачи в него необработанного газа и который регулирует подачу необработанного газа в адсорбер 1А и его перекрытие. Соответственно, клапан 10В для подачи необработанного газа – это запорный клапан, который расположен у отверстия адсорбера 1В (колонна В) для подачи в него необработанного газа и который регулирует подачу необработанного газа в адсорбер 1В и его перекрытие.

Клапан 11А для выпуска обработанного газа – это запорный клапан, который расположен у отверстия адсорбера 1А для выпуска из него обработанного газа и который регулирует выпуск обработанного газа из адсорбера 1А и его перекрытие. Клапан 11В для выпуска обработанного газа – это запорный клапан, который расположен у отверстия адсорбера 1В для выпуска из него обработанного газа и который регулирует выпуск обработанного газа из адсорбера 1В и его перекрытие. Клапан 12А для подачи водяного пара – это запорный клапан, который расположен у отверстия адсорбера 1А для подачи в него водяного пара и который регулирует подачу водяного пара в адсорбер 1А и ее перекрытие. Клапан 12В для подачи водяного пара – это запорный клапан, который расположен у отверстия адсорбера 1В для подачи в него водяного пара и который регулирует подачу водяного пара в адсорбер 1В и ее перекрытие.

Клапан 13А для выпуска водяного пара – это запорный клапан, который расположен у отверстия адсорбера 1А для выпуска из него водяного пара, содержащего летучее органическое соединение, и который регулирует выпуск водяного пара, содержащего летучее органическое соединение, из адсорбера 1А и его перекрытие. Клапан 13В для выпуска водяного пара – это запорный клапан, который расположен у отверстия адсорбера 1В для выпуска водяного пара, содержащего летучее органическое соединение, и который регулирует выпуск водяного пара, содержащего летучее органическое соединение, из адсорбера 1В и его перекрытие.

Вентилятор 14 для подачи охлаждающего воздуха является источником энергии для подачи охлаждающего воздуха к адсорберам 1А и 1В. Клапан 15А для подачи охлаждающего воздуха – это запорный клапан, который расположен между вентилятором 14 для охлаждающего воздуха и адсорбером 1А и который регулирует подачу охлаждающего воздуха к адсорберу 1А и ее перекрытие. Клапан 15В для подачи охлаждающего воздуха – это запорный клапан, который расположен между вентилятором 14 для охлаждающего воздуха и адсорбером 1В и который регулирует подачу охлаждающего воздуха к адсорберу и ее перекрытие.

В выполненной таким образом системе для обработки летучего органического соединения к регулирующему клапану 9 для ввода водяного пара поступают водяной пар, содержащий летучее органическое соединение и отводимый из адсорбера 1А и/или адсорбера 1В, а также водяной пар, который проходит через регулирующий клапан 8 для перепуска водяного пара. В результате этого можно отдельно друг от друга регулировать количество водяного пара для сжигания и количество водяного пара для поглощения соединения.

Например, при условии, что количество водяного пара для сжигания соответствует расходу R1, а количество водяного пара для поглощения соединения соответствует расходу R2 (где R1>R2) и что водяной пар в количестве, соответствующем разнице в этих расходах, проходит через регулирующий клапан 8 для перепуска водяного пара к регулирующему клапану 9 для ввода водяного пара, могут быть удовлетворены требования в отношении как количества водяного пара для сжигания, так и количества водяного пара для поглощения соединения. Можно предположить случай, когда R1

Кроме того, в данной системе для обработки летучего органического соединения в направлении потока водяного пара регулирующий клапан 9 для ввода водяного пара расположен после регулирующего клапана 8 для перепуска водяного пара (а именно, между парогенератором 2 и регулирующим клапаном 8 для перепуска водяного пара). Однако в направлении потока водяного пара регулирующий клапан 9 для ввода водяного пара может быть расположен перед регулирующим клапаном 8 для перепуска водяного пара (а именно, между теплообменником 3 и регулирующим клапаном 8 для перепуска водяного пара). При этом выполнении могут быть также обеспечены режимы работы и результаты, сходные с теми, которые упомянуты выше.

Далее со ссылкой на фиг.3А-3Н будет дано подробное описание режимов работы адсорберов 1А и 1В, которые расположены в виде параллельной пары адсорберов. На фиг.3А-3Н показаны этапы работы “а”-“h” адсорберов 1А и 1В, соответствующие положениям “открыто/закрыто” регулирующего клапана 8 для перепуска водяного пара, клапанов 10А и 10В для подачи необработанного газа, клапанов 11А и 11В для выпуска обработанного газа, клапанов 12А и 12В для подачи водяного пара, клапанов 13А и 13В для выпуска водяного пара и клапанов 15А и 15В для подачи охлаждающего воздуха. Кроме того, на фиг.4 показана хронограмма, которая в хронологическом порядке иллюстрирует переходы в этапах работы “а”-“h”, показанных на фиг.3А-3Н. В адсорберах 1А и 1В повторяющимся образом осуществляют этапы работы “а”-“h”, то есть осуществляют процессы в следующем порядке: адсорбция, создание повышенного давления, десорбция, сброс давления, охлаждение и снова адсорбция.

Среди регулирующего клапана 8 для перепуска водяного пара, клапанов 10А и 10В для подачи необработанного газа, клапанов 11А и 11В для выпуска обработанного газа, клапанов 12А и 12 В для подачи водяного пара, клапанов 13А и 13В для выпуска водяного пара и клапанов 15А и 15В для подачи охлаждающего воздуха, показанных на фиг.3А-3Н, каждый клапан в “открытом положении” изображен в виде белого условного обозначения клапана, а каждый клапан в “закрытом положении” изображен в виде черного условного обозначения клапана. На фиг.3А-3Н показаны “открытое” и “закрытое” положения регулирующего клапана 8 для перепуска водяного пара. Как описывалось выше, регулирующий клапан 8 для перепуска водяного пара предназначен для пропуска водяного пара в количестве, равном разнице между расходами водяного пара для сжигания и водяного пара для поглощения соединения, а не для непосредственного регулирования этапов работы адсорберов 1А и 1В.

На этапе работы “а” адсорбер 1А находится на “стадии адсорбции”, а адсорбер 1В – на “стадии создания повышенного давления”. Другими словами, когда у адсорбера 1А клапан 10А для подачи необработанного газа и клапан 11А для выпуска обработанного газа отрегулированы для нахождения в открытых положениях, а клапан 13А для выпуска водяного пара и клапан 15А для подачи охлаждающего воздуха отрегулированы для нахождения в закрытых положениях, осуществляется стадия адсорбции, при которой непрерывно подают необработанный газ и непрерывно отводят обработанный газ. Подобным же образом, когда у адсорбера 1В клапан 12В для подачи водяного пара отрегулирован для нахождения в открытом положении, а клапан 10В для подачи необработанного газа, клапан 11В для выпуска обработанного газа, клапан 13В для выпуска водяного пара и клапан 15В для подачи охлаждающего воздуха отрегулированы для нахождения в закрытых положениях, осуществляется стадия создания повышенного давления, при которой непрерывно подают только водяной пар.

Как показано на фиг.4, в адсорбере 1А стадия адсорбции поддерживается в течение сравнительно длительного периода времени, охватывающего этапы работы “а”-“d”. С другой стороны, адсорбер 1В переключают от предшествующей стадии адсорбции к стадии создания повышенного давления, показанной на этапе работы “а”, и затем к стадии десорбции, показанной на этапе работы “b”, когда давление достигает достаточного уровня. Другими словами, когда у адсорбера 1В клапан 13В для выпуска водяного пара, а также клапан 12В для подачи водяного пара отрегулированы для нахождения в открытых положениях, тогда осуществляется стадия десорбции, при которой непрерывно подают водяной пар и непрерывно выпускают пар, содержащий соединение.

Когда на этапе работы “b” органический растворитель, адсорбированный на адсорбенте в адсорбере 1В, в достаточной степени десорбируется в среде, находящейся под давлением, адсорбер 1В переключают на стадию сброса давления, показанную на этапе работы “с”. Другими словами, когда у адсорбера 1В клапан 11В для выпуска обработанного газа отрегулирован для нахождения в открытом положении, а клапан 10В для подачи необработанного газа, клапан 12В для подачи водяного пара, клапан 13В для выпуска водяного пара и клапан 15В для подачи охлаждающего воздуха отрегулированы для нахождения в закрытых положениях, осуществляется стадия сброса давления.

Когда давление в адсорбере снижается до нормального, адсорбер 1В переключают на стадию охлаждения, показанную на этапе работы “d”. Другими словами, когда у адсорбера 1В клапан 15В для подачи охлаждающего воздуха, а также клапан 11В для выпуска обработанного газа отрегулированы для нахождения в открытых положениях, подают охлаждающий воздух до тех пор, пока внутреннее пространство адсорбера 1В не охладится до нормальной температуры. Кроме того, когда у адсорбера 1В клапан 10В для подачи необработанного газа и клапан 11В для выпуска обработанного газа отрегулированы для нахождения в открытых положениях, а клапан 12В для подачи водяного пара, клапан 13В для выпуска водяного пара и клапан 15В для подачи охлаждающего воздуха отрегулированы для нахождения в закрытых положениях, то тогда осуществляется стадия адсорбции, которая показана на этапе работы “е” и при которой непрерывно подают необработанный газ и непрерывно выпускают обработанный газ.

С другой стороны, когда у адсорбера 1А клапан 12А для подачи водяного пара отрегулирован для нахождения в открытом положении, а клапан 10А для подачи необработанного газа, клапан 11А для выпуска обработанного газа, клапан 13А для выпуска водяного пара и клапан 15А для подачи охлаждающего воздуха отрегулированы для нахождения в закрытых положениях, то тогда осуществляется стадия создания повышенного давления, при которой непрерывно подают только водяной пар. Этапы работы “е”-“h” соответствуют условиям, сделанным при допущении, что адсорбер 1А и адсорбер 1В являются взаимозаменяемыми в отношении этапов работы “а”-“d”. Поэтому для сокращения опускается дальнейшее описание.

Как можно видеть на фиг.4, в адсорбере 1А и адсорбере 1В поочередно повторяются адсорбция летучего органического соединения из необработанного газа и десорбция летучего органического соединения из адсорбента. Кроме того, адсорбцию летучего органического соединения из необработанного газа, другими словами, удаление летучего органического соединения из необработанного газа осуществляют непрерывно, переключая режимы работы адсорбера 1А и адсорбера 1В в порядке расположения этапов работы “а”-“h”.

Между прочим, число адсорберов не ограничивается двумя (т.е. адсорбером 1А и адсорбером 1В). Дополнительно устанавливая большее число адсорберов и затем эксплуатируя их параллельным образом, можно непрерывно обрабатывать необработанный газ.

Третий вариант осуществления изобретения

Далее будет дано описание третьего варианта осуществления настоящего изобретения со ссылкой на фиг.5. При настоящем третьем варианте осуществления изобретения применяется предварительная обработка необработанного газа для того, чтобы улучшить эффективность обработки. На фиг.5 показана технологическая схема системы для обработки летучего органического соединения согласно третьему варианту осуществления настоящего изобретения. Следует отметить, что составные части, которые одинаковы с составными частями систем для обработки летучего органического соединения согласно первому и второму вариантам осуществления настоящего изобретения, обозначены одинаковыми позициями.

На фиг.5 показаны осушительная колонна 16, охладители 17 и 20, концентратор 18 и вентилятор 19. В осушительной колонне 16 необработанный газ осушивают посредством контакта газ-жидкость с холодной водой. Другими словами, осушительная колонна 16 выполнена таким образом, что снизу подают необработанный газ и сверху прямоточно отводят обработанный газ и что сверху вниз разбрызгивают холодную воду. Таким образом, необработанный газ охлаждают посредством контакта газ-жидкость с холодной водой так, что водяной пар, содержащийся в необработанном газе, конденсируется и адсорбируется холодной водой. В результате этого происходит осушение необработанного газа.

В охладителе 17 охлаждают воду, отводимую со дна осушительной колонны 16, и охлажденную воду подают в осушительную колонну 16 в качестве вышеупомянутой холодной воды. В данном варианте осуществления настоящего изобретения осушительная колонна 16 и охладитель 17 составляют осушитель газов.

В концентраторе 18 концентрируют летучее органическое соединение, содержащееся в необработанном газе (осушенном газе), который отводится из осушительной колонны 16; из концентратора 18 газ подается в охладитель 20. Конкретнее, в концентраторе 18 необработанный газ пропускают через порошкообразный активированный уголь для адсорбции и удаления летучего органического соединения и затем отводят в качестве обработанного газа, в то время как летучее органическое соединение, которое было адсорбировано в активированный уголь, десорбируют из активированного угля, используя отходящий газ. В результате этого отходящий газ, содержащий концентрированное летучее органическое соединение, выпускают как новый обрабатываемый газ (или новый необработанный газ). Отходящий газ, выпускаемый из парогенератора 2, является высокотемпературным газом с температурой около 100°С. Летучее органическое соединение десорбируют из активированного угля посредством этого высокотемпературного отходящего газа.

Вентилятор 19 служит для принудительного отвода вышеуказанного обработанного газа из концентратора 18. В охладителе 20 охлаждают новый необработанный газ (т.е. новый обрабатываемый газ), который затем подают к клапанам 10А и 10В для подачи необработанного газа. Как описывалось выше, новый необработанный газ представляет собой газ, который содержит летучее органическое соединение, сконцентрированное в отходящем газе, отводимом из парогенератора 2. Следовательно, он является высокотемпературным газом с температурой, близкой к 100°С. Охладитель 20 используют для охлаждения этого необработанного газа, имеющего высокую температуру, до температуры, подходящей для обработки в адсорбере 1А и адсорбере 1В.

В данной системе для обработки летучего органического соединения необработанный газ предварительно обрабатывают в осушителе, включающем в себя осушительную колонну 16 и охладитель 17, и концентраторе 18. Другими словами, необработанный газ подвергают осушению и концентрированию. После этого необработанный газ подвергают основной обработке (т.е. удалению летучего органического соединения) в адсорбере 1А и адсорбере 1В. Короче говоря, в данных адсорберах 1А и 1В обрабатывают новый необработанный газ, содержащий летучее органическое соединение, чья концентрация выше, чем концентрация при вышеописанных первом и втором вариантах осуществления настоящего изобретения. Таким образом, можно улучшить эффективность обработки.

Вышеназванная фиг.4, например, иллюстрирует, с одной стороны, последовательность, с которой осуществляется адсорбция в адсорбере 1А на всем протяжении этапов работы “а”-“d”, и, с другой стороны, последовательность, с которой осуществляется адсорбция в адсорбере 1 В на всем протяжении этапов работы “е”-“h”. В противоположность этому при данном третьем варианте осуществления настоящего изобретения благодаря проведению предварительной обработки можно сократить время, необходимое для адсорбции. Следовательно, можно соответственно улучшить эффективность обработки необработанного газа.

Кроме того, в качестве предварительной обработки может быть выбрано любое одно из осушения и концентрирования. Если осушением удаляют водяной пар из необработанного газа, то соответственно происходит значительное увеличение концентрации летучего органического соединения в необработанном газе. Таким образом, даже если предварительная обработка состоит только в осушении, то можно также улучшить эффективность обработки необработанного газа. Поскольку только концентрирование значительно увеличивает концентрацию летучего органического соединения, то в равной степени возможно улучшение эффективности обработки необработанного газа.

Четвертый вариант осуществления изобретения

Далее будет дано описание четвертого варианта осуществления настоящего изобретения со ссылкой на фиг.6. Как показано на фиг.6, данная система для обработки летучего органического соединения выполнена таким образом, что к системе для обработки летучего органического соединения согласно вышеописанному третьему варианту осуществления настоящего изобретения добавлены вентилятор 21, клапаны 22А и 22В для подачи горячего газа и клапаны 23А и 23В для выпуска горячего газа.

К клапанам 22А и 22В для подачи горячего газа вентилятор 21 подает отходящий газ (горячий газ), который выпущен из парогенератора 2. Клапан 22А для подачи горячего газа расположен между вентилятором 21 и отверстием адсорбера 1А для подачи в него отходящего газа и регулирует подачу отходящего газа в адсорбер 1А и ее перекрытие. С другой стороны, клапан 22 В для подачи горячего газа расположен между вентилятором 21 и отверстием адсорбера 1В для подачи в него отходящего газа и регулирует подачу отходящего газа в адсорбер 1В и ее перекрытие.

Клапан 23А для выпуска горячего газа расположен между отверстием адсорбера 1А для выпуска из него отходящего газа и отверстием охладителя 20 для подачи в него необработанного газа и регулирует подачу и перекрытие подачи отходящего газа, выпускаемого из адсорбера 1А (и/или адсорбера 1В), к отверстию охладителя 20 для подачи в него необработанного газа. Клапан 23В для выпуска горячего газа расположен между отверстием адсорбера 1В для выпуска из него отходящего газа и отверстием охладителя 20 для подачи в него необработанного газа и регулирует подачу и перекрытие подачи отходящего газа, выпускаемого из адсорбера 1В (и/или адсорбера 1А), к отверстию охладителя 20 для подачи в него необработанного газа.

Адсорберы 1А и 1В являются теми же самыми, что и показанные на фиг.3А-3Н, и описаны в вышеупомянутом втором варианте осуществления настоящего изобретения. При создании повышенного давления посредством подачи водяного пара в адсорберы 1А и 1В, которые находятся при нормальных температурных условиях, некоторая часть водяного пара, используемого для создания повышенного давления, конденсируется и затем становится сточной водой. В этой сточной воде, возможно, содержится или растворено летучее органическое соединение, которое было адсорбировано на адсорбенте, хотя его количество, вероятно, является очень небольшим.

Система обработки летучего органического соединения согласно данному варианту осуществления настоящего изобретения предоставляет техническое решение, посредством которого могут быть устранены или смягчены вышеуказанные недостатки. В этой системе процесс нагревания обеспечивается между процессом адсорбции и процессом создания повышенного давления, показанными на фиг.3А-3Н и фиг.4, и осуществляется благодаря использованию вышеуказанного вентилятора 21, клапанов 22А и 22В для подачи горячего газа, клапанов 23А и 23В для выпуска горячего газа и отходящего газа, выпускаемого из парогенератора 2.

Одинаковый или сходный процесс нагревания осуществляется в каждом одном из адсорберов 1А и 1В. Таким образом, для удобства объяснения будет дано описание адсорбера 1В в качестве представителя этих адсорберов. Когда завершен процесс адсорбции, при котором подают необработанный газ в адсорбер 1В и выпускают из него обработанный газ, открыты только клапан 22В для подачи горячего газа и клапан 23В для выпуска горячего газа. Вследствие этого отходящий газ, поступающий от вентилятора 21, подается в адсорбер 1В, посредством чего происходит нагрев его внутреннего пространства. Как описывалось выше, этот отходящий газ имеет температуру около 100°С, и, следовательно, возможен нагрев внутреннего пространства адсорбера 1В до достаточного уровня так, чтобы не происходила конденсация водяного пара.

В результате этого можно предотвращать возникновение ситуации, при которой происходит конденсация водяного пара на последующей стадии, а именно при процессе создания повышенного давления посредством использования водяного пара. Следовательно, могут быть устранены или смягчены вышеописанные недостатки, вызванные сточной водой в адсорберах 1А и 1В. Резюмируя, при данной системе для обработки летучего органического соединения можно в качестве источника энергии эффективно использовать летучее органическое соединение, содержащееся в сточной воде в адсорберах 1А и 1В, и, кроме того, можно реализовать дополнительную экономию в энергопотреблении, сжигая летучее органическое соединение как часть топлива, используемого в парогенераторе 2.

Если не существует никакой необходимости в обработке летучего органического соединения, содержащегося в сточной воде адсорберов 1А и 1В, то тогда сточная вода может быть подана к отверстию парогенератора 2 для выпуска из него отходящего газа и, в свою очередь, подвергнута испарению и выпуску в атмосферу. Так как количество сточной воды является не столь значительным, то можно в достаточной степени испарять сточную воду, подавая ее к отверстию парогенератора 2 для выпуска из него отходящего газа.

Пятый вариант осуществления изобретения

Наконец, будет дано описание пятого варианта осуществления настоящего изобретения со ссылкой на фиг.7. Данная система для обработки летучего органического соединения, в которой парогенератор 2 расположен и отделен на большом расстоянии от других аппаратов, является видоизмененным примером вышеописанных систем согласно третьему и четвертому вариантам осуществления настоящего изобретения.

В системе для обработки летучего органического соединения согласно третьему варианту осуществления настоящего изобретения отходящий газ, выпускаемый из парогенератора 2, используют в качестве источника тепла для того, чтобы концентрировать необработанный газ в концентраторе 18. С другой стороны, в системе для обработки летучего органического соединения согласно четвертому варианту осуществления настоящего изобретения отходящий газ, выпускаемый из парогенератора 2, используют в качестве источника тепла для того, чтобы контролировать образование сточной воды в адсорберах 1А и 1В.

В связи с этим в такой системе для обработки летучего органического соединения, в которой парогенератор 2 расположен и отделен на большом расстоянии от концентратора 18 и/или адсорберов 1А и 1В, необходимо на большое расстояние сооружать трубопровод сравнительно большого диаметра для того, чтобы подавать отходящий газ к концентратору 18 и/или адсорберам 1А и 1В, и, кроме того, необходимо использовать сравнительно большое количество энергии для вентилирования. Это в результате приводит к увеличению капитальных и эксплуатационных расходов.

В ответ на это в данной системе для обработки летучего органического соединения в отличие от системы согласно вышеописанному четвертому варианту осуществления настоящего изобретения к вентилятору 21 вместо отходящего газа подают воздух, а от вентилятора 24 к концентратору 18 вместо отходящего газа подают воздух. Кроме того, в данной системе, с одной стороны, воздух, выходящий из вентилятора 21, нагревают первым нагревательным устройством, состоящим из теплообменников 25 и 26 и насоса 27, а, с другой стороны, воздух, выходящий из вентилятора 24, нагревают вторым нагревательным устройством, состоящим из теплообменников 28 и 29 и насоса 30.

Теплообменник 25 расположен вблизи отверстия парогенератора 2 для выпуска из него отходящего газа и служит для осуществления теплообмена между отходящим газом, выпускаемым из парогенератора 2, и заранее определенной теплообменной средой. Теплообменник 26 расположен вблизи воздуховыпускного отверстия вентилятора 21 и служит для осуществления теплообмена между воздухом, выходящим из вентилятора 21, и вышеуказанной теплообменной средой. Насос 27 расположен в середине контура циркуляции теплообменной среды, находящегося между теплообменником 25 и теплообменником 26, и осуществляет циркуляцию теплообменной среды между теплообменником 25 и теплообменником 26.

Теплообменник 28 расположен вблизи отверстия парогенератора 2 для выпуска из него отходящего газа и служит для осуществления теплообмена между отходящим газом и заранее определенной теплообменной средой. Теплообменник 26 расположен вблизи воздуховыпускного отверстия вентилятора 24 и служит для осуществления теплообмена между воздухом, выходящим из вентилятора 24, и теплообменной средой. Насос 30 расположен в середине контура циркуляции теплообменной среды, находящегося между теплообменником 28 и теплообменником 29, и осуществляет циркуляцию теплообменной среды между теплообменником 28 и теплообменником 29.

В выполненной таким образом системе для обработки летучего органического соединения отходящий газ, выпускаемый из парогенератора 2, не подают непосредственно к концентратору 18 и/или адсорберам 1А и 1В, а вместо этого, используя первое и второе нагревательные устройства, переносят тепло отходящего газа к воздуху, выходящему из вентиляторов 21 и 24, чтобы тем самым нагревать воздух и получать нагретый воздух, а затем подавать этот нагретый воздух в качестве горячего газа к концентратору 18 и адсорберам 1А и 1В.

Используя жидкую теплообменную среду со сравнительной большой теплоемкостью в качестве примера вышеуказанной теплообменной среды, можно значительно уменьшить размеры контура для циркуляции теплообменной среды по сравнению с трубопроводами для подачи отходящего газа к концентратору 18 и адсорбентам 1А и 1В. Кроме того, в случае использования теплообменной среды с большой теплоемкостью можно уменьшить или поддерживать на сравнительно низком уровне объемную скорость циркулирующего потока теплообменной среды, в результате чего расход энергии в вентиляторах 27 и 30 может быть меньше, чем расход энергии на вентилирование при подаче отходящего газа к концентратору 18 и адсорберам 1А и 1В.

В этом случае, когда парогенератор 2 расположен вдали от концентратора 18 и/или адсорберов 1А и 1В, можно, используя данную систему обработки летучего органического соединения, избежать увеличения капитальных и эксплуатационных затрат.

Формула изобретения

1. Способ обработки летучего органического соединения, включающий: адсорбцию на адсорбенте летучего органического соединения, содержащегося в обрабатываемом газе;
десорбцию летучего органического соединения, адсорбированного в адсорбент, из адсорбента, используя водяной пар, и смешивают его с водяным паром в окружающей среде, находящейся под повышенным давлением; и
сжигание смеси водяного пара с летучим органическим соединением.

2. Способ по п.1, при котором водяной пар вырабатывают, используя тепло газообразных продуктов сгорания.

3. Способ по п.1, при котором поочередно и параллельно осуществляют адсорбцию летучего органического соединения в адсорбент и десорбцию летучего органического соединения из адсорбента.

4. Способ по п.1, при котором некоторую часть водяного пара для десорбции летучего органического соединения из адсорбента подают обходным путем, не подавая для десорбции летучего органического соединения.

5. Способ по п.1, при котором осуществляют предварительную обработку обрабатываемого газа для концентрирования летучего органического соединения, а после этого адсорбируют летучее органическое соединение в адсорбент.

6. Способ по п.1, который дополнительно включает подачу пара, смешанного с летучим органическим соединением, в аппарат для сжигания при сохранении повышенного давления.

7. Способ по п.6, при котором предварительная обработка содержит либо одну, либо две из (i) стадии концентрирования, при которой летучее органическое соединение, содержащееся в обрабатываемом газе, адсорбируют в адсорбент, а после этого летучее органическое соединение десорбируют из адсорбента, используя горячий газ, для обеспечения тем самым концентрирования, и (ii) стадии осушения, при которой уменьшают влагосодержание обрабатываемого газа.

8. Способ по п.1, при котором летучее органическое соединение адсорбируют в адсорбент, а после этого летучее органическое соединение в адсорбенте нагревают, используя горячий газ, до его десорбции с использованием водяного пара.

9. Способ по п.7, при котором в качестве горячего газа используют отходящий газ из газообразных продуктов сгорания после его использования для выработки водяного пара.

10. Способ по п.7, при котором в качестве горячего газа используют воздух, который был нагрет посредством теплообмена с отходящим газом из газообразных продуктов сгорания после его использования для выработки водяного пара.

11. Система для обработки летучего органического соединения, содержащая: адсорбер, в котором адсорбируют в адсорбент летучее органическое соединение, содержащееся в обрабатываемом газе, и десорбируют летучее органическое соединение, адсорбированное в адсорбент, из адсорбента, используя водяной пар, и смешивают его с водяным паром в окружающей среде, находящейся под повышенным давлением, и аппарат для сжигания, в котором сжигают смесь водяного пара с летучим органическим соединением.

12. Система для обработки по п.11, в которой аппарат для сжигания представляет собой парогенератор, в котором вырабатывают водяной пар, используя тепло газообразных продуктов сгорания.

13. Система для обработки по п.11, в которой адсорбер содержит множество адсорбционных секций, при этом система для обработки, кроме того, содержит переключающее устройство, которое переключает адсорбционные секции так, чтобы поочередно и параллельно проводить адсорбцию летучего органического соединения в адсорбент и десорбцию летучего органического соединения из адсорбента.

14. Система для обработки по п.11, кроме того, содержащая регулирующий клапан для перепуска водяного пара, который регулирует поток водяного пара для его подачи непосредственно в аппарат для сжигания без пропуска через адсорбер.

15. Система для обработки по п.11, кроме того, содержащая устройство для предварительной обработки, предназначенное для концентрирования летучего органического соединения, содержащегося в обрабатываемом газе, до адсорбции летучего органического соединения в адсорбент.

16. Система для обработки по п.15, в которой устройство для предварительной обработки содержит либо один, либо два из (i) концентратора, в котором летучее органическое соединение, содержащееся в обрабатываемом газе, адсорбируют в адсорбент, а после этого летучее органическое соединение десорбируют из адсорбента, используя горячий газ, для обеспечения тем самым концентрирования, и (ii) осушителя, в котором уменьшают влагосодержание обрабатываемого газа.

17. Система для обработки по п.11, в которой летучее органическое соединение в адсорбенте нагревают, используя горячий газ, до его десорбции с использованием водяного пара.

18. Система для обработки по п.16, в которой в качестве горячего газа использован отходящий газ из газообразных продуктов сгорания после его использования для выработки водяного пара.

19. Система для обработки по п.16, кроме того, содержащая нагреватель, в котором нагревают воздух посредством теплообмена с отходящим газом из газообразных продуктов сгорания после его использования для выработки водяного пара, при этом в качестве горячего газа использован нагретый воздух, выпускаемый из нагревателя.

20. Система для обработки по п.11, дополнительно содержащая элемент, который подает пар, смешанный с летучим органическим соединением, в аппарат для сжигания при сохранении повышенного давления.

РИСУНКИ


Categories: BD_2381000-2381999