|
|
(21), (22) Заявка: 2008133075/28, 11.08.2008
(24) Дата начала отсчета срока действия патента:
11.08.2008
(46) Опубликовано: 27.01.2010
(56) Список документов, цитированных в отчете о поиске:
RU 2290622 С1, 27.12.2006. SU 1711572 С, 20.09.1999. SU 1578577 А1, 15.07.1990. SU 887997 А1, 07.12.1981. SU 1744588 А1, 20.09.1999.
Адрес для переписки:
680035, г.Хабаровск, ул. Тихоокеанская, 136, Тихоокеанский государственный университет, отдел интеллектуальной собственности
|
(72) Автор(ы):
Тарасенко Андрей Трофимович (RU), Перевалов Павел Николаевич (RU), Богачев Анатолий Петрович (RU), Гончаров Сергей Владимирович (RU)
(73) Патентообладатель(и):
Государственное образовательное учреждение высшего профессионального образования “Тихоокеанский государственный университет” (RU)
|
(54) МАШИНА ДЛЯ ИСПЫТАНИЯ МАТЕРИАЛОВ НА ТРЕНИЕ И ИЗНОС
(57) Реферат:
Изобретение относится к испытательной технике, в частности к устройствам для испытания материалов на трение и износ. Техническим результатом является увеличение функциональных возможностей за счет обеспечения широкого диапазона нагрузок и повышения точности контроля нагрузки и компенсации естественного износа как системы нагружения, так и испытуемого образца. Машина для испытания материалов на трение и износ содержит основание с приводной станцией и установленные на основании приводной узел с испытательной камерой, измерительный узел, нагружающее устройство с приводом, измерительно-вычислительный комплекс, состоящий из компьютера, согласующего устройства, блока управления приводом. Причем нагружающее устройство состоит из гидравлического демультипликатора и двух электромеханических шариковых винтов-гаек, разгруженных посредством гидроаккумулятора. 3 з.п. ф-лы, 1 ил.
Изобретение относится к испытательной технике, в частности к устройствам для испытания материалов на трение и износ.
Известна машина для испытания материалов на трение и износ, содержащая станину, установленный на ней держатель контробразца, кинематически связанный с ним привод вращения, держатель образца, соединенный с механизмом нагружения, емкость с испытательной средой для погружения в нее образца с контробразцом (патент РФ 2071603, М.кл. G01N 3/56, 1997).
Недостатком машины является то, что она не обеспечивает программное нагружение испытуемого образца.
Ближайшим аналогом является машина для испытания материалов на трение и износ, содержащая основание с приводной станцией и установленные на основании приводной узел с испытательной камерой, измерительный узел, нагружающее устройство с приводом, измерительно-вычислительный комплекс, состоящий из компьютера, согласующего устройства, блока управления приводом (патент РФ 2290622, М.кл. G01N 3/56, 2006).
Недостатком конструкции машины-прототипа является то, что она не обеспечивает необходимого диапазона нагрузок и точности контроля в процессе работы.
Технической задачей предлагаемого изобретения является увеличение функциональных возможностей за счет обеспечения широкого диапазона нагрузок и повышения точности контроля нагрузки и компенсации естественного износа как системы нагружения, так и испытуемого образца.
Решение указанной задачи достигается тем, что нагружающее устройство состоит из гидравлического демультипликатора и двух электромеханических шариковых винтов-гаек, разгруженных посредством гидроаккумулятора. Кроме того, одна из шариковых винтов-гаек выполняет функцию точного регулирования нагрузки, а вторая – скоростного изменения нагрузки. Кроме того, в испытательной камере узел передачи нагрузки выполнен в виде подшипника качения с асимметричным расположением тел качения. Кроме того, измерительный узел состоит из измерительного шпинделя, рычажной системы передачи и измерительного блока, состоящего из прецизионной плунжерной пары и тензометрического датчика.
Использование нагружающего устройства, состоящего из гидравлического демультипликатора и двух электромеханических шариковых винтов-гаек, разгруженных посредством гидроаккумулятора, позволяет обеспечивать точное поддержание нагрузки и компенсирование естественного износа системы нагружения и испытуемого образца. Кроме того, снижаются нагрузки на механическую часть системы нагружения, минимизируются энергозатраты и увеличивается долговечность машины в целом.
Применение двух шариковых винтов-гаек, одна из которых выполняет функцию точного регулирования нагрузки, а другая – скоростного изменения нагрузки, обеспечивает сокращение времени подготовки к испытаниям, предотвращение аварийных ситуаций, возможных при испытаниях и точное поддержание графика нагрузок.
Выполнение узла передачи нагрузки в виде подшипника качения с асимметричным расположением тел качения позволяет при минимальных габаритных размерах испытательной камеры обеспечить максимальную нагрузку, передаваемую на испытательную пару. Кроме того, это увеличивает точность снятия фрикционных характеристик узла трения.
Использование измерительного шпинделя, рычажной системы передачи и измерительного блока, состоящего из прецизионной плунжерной пары и тензометрического датчика в измерительном узле, позволяет выполнять нагружение торцевых и радиальных пар трения с использование одного измерительного блока. Кроме того, прецизионная плунжерная пара в системе снятия фрикционных характеристик позволяет увеличить точность измерения и исключить автоколебательные процессы в механической измерительной цепи (измерительный подшипник, рычажная система передачи, измерительный шпиндель).
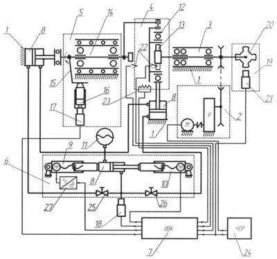
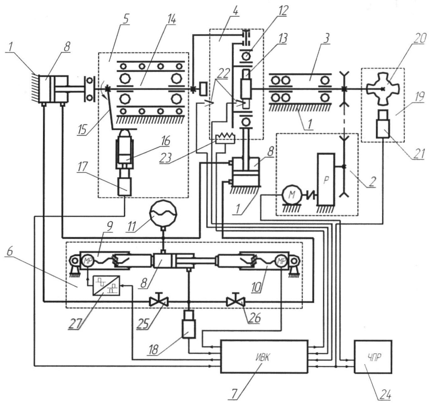
Сущность изобретения поясняется чертежом, на котором приведена блок-схема функционирования машины для испытания материалов на трение и износ.
Машина для испытания материалов на трение и износ содержит основание 1 с приводной станцией 2 и установленные на основании приводной узел 3 с испытательной камерой 4, измерительный узел 5, нагружающее устройство 6 с приводом, измерительно-вычислительный комплекс 7, состоящий из компьютера, согласующего устройства, блока управления приводом. Нагружающее устройство 6 состоит из гидравлического демультипликатора 8 и двух электромеханических шариковых винтов-гаек 9 и 10, разгруженных посредством гидроаккумулятора 11. При этом шариковая винт-гайка 9 выполняет функцию точного регулирования нагрузки, а шариковая винт-гайка 10 – скоростного изменения нагрузки.
Испытательная камера 4 имеет узел передачи нагрузки, выполненный в виде подшипника качения 12 с асимметричным расположением тел качения. При этом максимальное количество тел качения расположено со стороны передачи нагрузки на испытуемый подшипник 13.
Измерительный узел 5 состоит из измерительного шпинделя 14, рычажной системы передачи 15 и измерительного блока, состоящего из прецизионной плунжерной пары 16 и тензометрического датчика 17.
Машина оборудована датчиком нагрузки 18, выполненным в виде тензометрического датчика давления, и инкодерным датчиком 19 в виде импульсного диска 20 и индуктивного сенсора 21.
В испытательной камере 4 имеются тензометрические датчики 22 рабочей среды и испытуемого подшипника 13, термоэлемент 23.
Кроме того, в машине для испытания на трение и износ имеются блок 24 частотного регулирования двигателя приводной станции 2, игольчатые краны 25, 26 и блок 27 усиления сигнала широтно-импульсной модуляции управления шариковой винта-гайки 9.
Машина для испытания материалов на трение и износ работает следующим образом.
Перед началом испытания машина находится в исходном состоянии. Исполнительные гидроцилиндры демультипликатора 8 находятся во втянутом положении. На вал приводного узла 3 фиксируется контртело. Испытуемый подшипник 13 крепится во втулку, запрессованную в подшипник 12 с асимметричным расположением тел качения, и устанавливается на контртело.
При испытании радиальных узлов трения закрывается игольчатый кран 25 и открывается кран 26 рабочей магистрали гидравлического демультипликатора 8.
На пульте управления измерительно-вычислительного комплекса 7 включается запуск программы испытания установленного узла трения. При этом приводная станция 2, управляемая блоком 24 частотного регулирования, выводит контртело на заданную частоту вращения. Блок 7 подает управляющий сигнал на шариковую винт-гайку 10 и обеспечивает предварительный поджим собранного ранее узла. Возникшая сила трения воздействует на прецизионную плунжерную пару 16 через кинематическую цепь измерительного узла 5 (рычажная система передачи 15, измерительный шпиндель 14), которая преобразует силу трения в давление жидкости. Давление жидкости, воздействуя на мембрану тензометрического датчика 17, формирует сигнал, передаваемый в измерительно-вычислительный комплекс 7. Этот сигнал отключает шариковую винт-гайку 10 скоростного изменения нагрузки, и в работу включается шариковая винт-гайка 9. Она выводит испытуемый узел на заданную программой нагрузку и обеспечивает поддержание и программное изменение нагрузки в течение всего периода испытаний.
Управление винтом-гайкой 9 осуществляется микропроцессорным ПИД-регулятором, получающим информацию от датчика нагрузки 18 через блок усиления 27 методом широтно-импульсной модуляции.
Датчики 22 и термоэлемент 23 испытательной камеры 4, связанные с измерительно-вычислительным комплексом 7, контролируют и поддерживают среду испытуемого подшипника 13 в необходимом диапазоне.
Сигналы инкодерного датчика 19 передаются в блок 7 измерительно-вычислительного комплекса для контроля скорости и пути трения и в блок 24 частотного регулирования для обеспечения точного поддержания необходимой частоты вращения контртела и компенсации скольжений двигателя и ременной передачи приводного узла 2.
Поскольку трение – неустановившийся процесс, то автоколебательные процессы, возникающие в цепи передачи, гасятся прецизионной плунжерной парой 17 за счет вязкости заполняющей ее жидкости.
Усилие перемещения шариковых винтов-гаек 9, 10 увеличивается гидравлическим демультипликатором 8, состоящим из исполнительных и задающего гидроцилиндров, подключенных по перекрестной схеме рабочей магистрали.
Для обеспечения разгрузки шариковых винтов-гаек 9, 10 противоположные полости задающего и исполнительных гидроцилиндров соединены подпирающей магистралью, в которую включен гидроаккумулятор 11. Перекрестная схема подключения линии подпора обеспечивает минимальное изменение давления.
Давление гидроцилиндра 11 рассчитано таким образом, чтобы обеспечить половину номинальной нагрузки исполнительных гидроцилиндров без воздействия на гидравлический демультипликатор 8 шариковых винтов-гаек 9, 10. Следовательно, в диапазоне до 50% номинальной нагрузки исполнительных гидроцилиндров винты-гайки 9, 10 работают на противодействие давлению подпора (на сжатие), а после 50% номинальной нагрузки содействуют усилию от давления подпора (на растяжение).
При испытании торцевых узлов испытательная камера 4 частично демонтируется, устанавливаются держатели контртела и образца торцевой пары на вал приводного узла 3 и вал измерительного шпинделя 14.
Игольчатый кран 26 закрывается, и открывается кран 25. Алгоритм выполнения испытаний торцевых пар аналогичен приведенной выше методике при испытании радиальных пар.
Формула изобретения
1. Машина для испытания материалов на трение и износ, содержащая основание с приводной станцией и установленные на основании приводной узел с испытательной камерой, измерительный узел, нагружающее устройство с приводом, измерительно-вычислительный комплекс, состоящий из компьютера, согласующего устройства, блока управления приводом, отличающаяся тем, что нагружающее устройство состоит из гидравлического демультипликатора и двух электромеханических шариковых винт-гаек, разгруженных посредством гидроаккумулятора.
2. Машина для испытания материалов на трение и износ по п.1, отличающаяся тем, что одна из шариковых винт-гаек выполняет функцию точного регулирования нагрузки, а вторая – скоростного изменения нагрузки.
3. Машина для испытания материалов на трение и износ по п.2, отличающаяся тем, что в испытательной камере узел передачи нагрузки и снятия силы трения выполнен в виде подшипника качения с ассиметричным расположением тел качения.
4. Машина для испытания материалов на трение и износ по п.3, отличающаяся тем, что измерительный узел состоит из измерительного шпинделя, рычажной системы передачи и измерительного блока, состоящего из прецизионной плунжерной пары и тензометрического датчика.
РИСУНКИ
|
|