|
|
(21), (22) Заявка: 2008148189/09, 09.12.2008
(24) Дата начала отсчета срока действия патента:
09.12.2008
(46) Опубликовано: 20.01.2010
(56) Список документов, цитированных в отчете о поиске:
RU 2316083 С2, 27.01.2008. СА 2452905 А1, 23.06.2004. ЕР 0668622 А1, 23.08.1995. US 5968680 А, 19.10.1999.
Адрес для переписки:
111250, Москва, ул. Красноказарменная, 14, ГОУВПО “МЭИ(ТУ), НИЧ, патентный отдел, Т.А.Лобзовой
|
(72) Автор(ы):
Коровин Николай Васильевич (RU), Колодий Елена Андреевна (RU)
(73) Патентообладатель(и):
Государственное образовательное учреждение высшего профессионального образования “Московский энергетический институт” (технический университет)” (ГОУВПО “МЭИ(ТУ)”) (RU)
|
(54) СИСТЕМА ТВЕРДООКСИДНЫХ ТОПЛИВНЫХ ЭЛЕМЕНТОВ
(57) Реферат:
Изобретение относится к высокотемпературным топливным элементам, в частности к твердооксидным топливным элементам. Согласно изобретению система твердооксидных топливных элементов содержит последовательно соединенные батарею твердооксидных топливных элементов (1), камеру сгорания (2) и газотурбинную установку (3), причем каждый твердооксидный топливный элемент содержит электролит, анод и катод, а газотурбинная установка (3) содержит компрессор (4) и турбину (5), теплообменник (6), инвертор (7), систему подачи топлива (8), причем выход камеры сгорания (2) соединен со входом турбины (5), выход турбины (5) соединен с первым входом теплообменника (6), выход компрессора (4) соединен со вторым входом теплообменника (6), третий вход теплообменника (6) соединен с системой подачи топлива (8), один выход теплообменника (6) соединен с катодом батареи твердооксидных топливных элементов (1), другой выход теплообменника (6) соединен с анодом батареи твердооксидных топливных элементов (1), система твердооксидных топливных элементов дополнительно снабжена электролизером (9), который содержит контур отвода тепла (10), а также системой очистки газов (11), состоящей из двух блоков, причем электролизер (9) электрически соединен с батареей твердооксидных топливных элементов (1), первые входы блоков системы очистки газов (11) соединены с третьим выходом теплообменника (6), вторые входы блоков системы очистки газов (11) соединены с контуром отвода тепла электролизера (10). Техническим результатом является возможность регулирования нагрузки, снижение выбросов углекислого газа. 1 з.п. ф-лы, 2 ил.
Изобретение относится к высокотемпературным топливным элементам, в частности к твердооксидным топливным элементам.
Известно устройство (СА 2452905, опубл. 27.01.2008), содержащее, по меньшей мере, один топливный элемент с рециркуляцией анодного и катодного газов, конвертор для подготовки топлива. Воздух, выходящий из топливного элемента, подогревается выходящими из турбины газами, затем смешивается с газами, выходящими из анодной зоны топливного элемента. В концевой камере дожига смесь воспламеняется, после чего газы направляются в турбину. Недостатком данного устройства является невозможность регулирования нагрузки.
Известно устройство (RU 2316083, опубл. 23.06.2004), содержащее набор твердооксидных топливных элементов и газотурбинный двигатель. Набор твердооксидных топливных элементов содержит множество твердооксидных топливных элементов, каждый из которых содержит электролит, анод и катод. Газотурбинный двигатель содержит компрессор и турбину. Компрессор предназначен для подачи окислителя к катоду. Имеются средства для подачи топлива к аноду, а также средства для подачи части неиспользованного окислителя от твердооксидных топливных элементов к катодам. Средство для подачи, по меньшей мере, окислителя содержит камеру сгорания и эжектор. Камера сгорания предназначена для сжигания, по меньшей мере, части неиспользованного топлива из твердооксидных топливных элементов, а также для подачи продуктов камеры сгорания к окислителю, подаваемому компрессором к катодам, для подогрева окислителя, подаваемого компрессором. Преимуществом данной конструкции является то, что камера сгорания непосредственно подогревает неиспользованный окислитель, и в соответствии с этим нет необходимости в высокотемпературном теплообменнике. Это обеспечивает возможность упрощения системы твердооксидных топливных элементов, минимизирует число элементов, уменьшает себестоимость и увеличивает эксплуатационную надежность.
Недостатком данного устройства является невозможность регулирования нагрузки.
Техническая задача, решаемая предлагаемым устройством, состоит в обеспечении возможности регулирования нагрузки, а также в снижении выбросов углекислого газа.
Поставленная задача решается тем, что известное устройство, содержащее последовательно соединенные батарею твердооксидных топливных элементов, камеру сгорания и газотурбинную установку, причем каждый твердооксидный топливный элемент содержит электролит, анод и катод, а газотурбинная установка содержит компрессор и турбину, теплообменник, инвертор, систему подачи топлива, причем выход камеры сгорания соединен со входом турбины, выход турбины соединен с первым входом теплообменника, выход компрессора соединен со вторым входом теплообменника, третий вход теплообменника соединен с системой подачи топлива, один выход теплообменника соединен с катодом батареи твердооксидных топливных элементов, другой выход теплообменника соединен с анодом батареи твердооксидных топливных элементов, согласно изобретению дополнительно снабжено электролизером, который содержит контур отвода тепла, а также системой очистки газов, состоящей из двух блоков, причем электролизер электрически соединен с батареей твердооксидных топливных элементов, первые входы блоков системы очистки газов соединены с третьим выходом теплообменника, вторые входы блоков системы очистки газов соединены с контуром отвода тепла электролизера. Кроме того, система твердооксидных топливных элементов может содержать последовательно соединенные десульфуризатор и конвертор, причем вход десульфуризатора подключен к одному из выходов теплообменника, выход конвертора соединен со входом батареи твердооксидных топливных элементов, а выход батареи твердооксидных топливных элементов подключен ко второму входу конвертора.
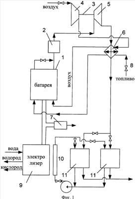
На фиг.1 представлена структурная схема системы твердооксидных топливных элементов, на фиг.2 – структурная схема системы твердооксидных топливных элементов, снабженная конвертором и десульфуризатором.
Система твердооксидных топливных элементов, содержащая последовательно соединенные батарею твердооксидных топливных элементов 1, камеру сгорания 2 и газотурбинную установку 3, причем каждый твердооксидный топливный элемент содержит электролит, анод и катод, а газотурбинная установка 3 содержит компрессор 4 и турбину 5, теплообменник 6, инвертор 7, систему подачи топлива 8, причем выход камеры сгорания 2 соединен со входом турбины 5, выход турбины 5 соединен с первым входом теплообменника 6, выход компрессора 4 соединен со вторым входом теплообменника 6, третий вход теплообменника 6 соединен с системой подачи топлива 8, один выход теплообменника 6 соединен с катодом батареи твердооксидных топливных элементов 1, другой выход теплообменника 6 соединен с анодом батареи твердооксидных топливных элементов 1, отличающаяся тем, что она дополнительно снабжена электролизером 9, который содержит контур отвода тепла 10, а также системой очистки газов 11, состоящей из двух блоков, причем электролизер 9 электрически соединен с батареей твердооксидных топливных элементов 1, первые входы блоков системы очистки газов 11 соединены с третьим выходом теплообменника 6, вторые входы блоков системы очистки газов 11 соединены с контуром отвода тепла электролизера 10.
Кроме того, система твердооксидных топливных элементов может содержать последовательно соединенные десульфуризатор 12 и конвертор 13, причем вход десульфуризатора 12 подключен к одному из выходов теплообменника 6, выход конвертора 13 соединен со входом батареи твердооксидных топливных элементов 1, а выход батареи твердооксидных топливных элементов 1 подключен ко второму входу конвертора 12.
Топливо поступает в систему посредством системы подачи топлива 8 и, предварительно подогреваясь в теплообменнике 6, далее направляется в батарею твердооксидных топливных элементов 1. Воздух из атмосферы подается в компрессор 4 газотурбинной установки 3, а после – в теплообменник 6, где подогревается уходящими из турбины 5 газами до рабочей температуры в батарее твердооксидных топливных элементов 1. После воздух поступает в батарею твердооксидных топливных элементов 1.
Уходящие катодные газы и анодные газов смешиваются, неотработанные горючие компоненты, оставшиеся в смеси, дожигаются в камере сгорания 2, а затем смесь подается в турбину 5.
Уходящие газы после турбины 5 утилизируются в теплообменнике 6, а затем направляются в систему очистки уходящих газов от углекислого газа 11. Система очистки уходящих газов от углекислого газа 11 содержит два отдельных блока, из которых одновременно один находится в работе, а другой подвергается регенерации с использованием тепла, выделяющегося при работе электролизера 9.
Электролизер 9 включен в систему для регулирования нагрузки. В часы спада нагрузки электроэнергия, вырабатываемая в батарее твердооксидных топливных элементов 1, поступает для проведения электролиза. Теплота, вырабатываемая в электролизере 9, используется для регенерации системы очистки уходящих газов 11 от углекислого газа. Дополнительно для регенерации системы очистки уходящих газов 11 может использоваться теплота уходящих газов из теплообменника 6.
Таким образом, за счет работы электролизера 9 в часы спада нагрузки решается проблема необходимости регулирования нагрузки, вырабатываемой системой твердооксидный топливных элементов, за счет использования мощности, вырабатываемой сверх потребляемой, в электролизере 9. Кроме того, кислород и водород, полученные в электролизере 9, могут дополнительно использоваться для сглаживания пиков нагрузки. Также решается задача очистки уходящих газов от углекислого газа, причем для регенерации системы очистки уходящего газа от углекислого газа 11 используется тепло, вырабатываемое при работе электролизера 9.
В случае, когда система твердооксидных топливных элементов дополнительно снабжена последовательно соединенными десульфуризатором 12 и конвертором 13, изменяется процесс подготовки топлива перед подачей его в батарею твердооксидных топливных элементов 1. В этом случае в систему твердооксидных топливных элементов подается углеводородное топливо, которое после подогрева в теплообменнике 6 поступает в десульфуризатор 12, где осуществляется его очистка от соединений серы. Для очистки углеводородного топлива от соединений серы может использоваться водород, вырабатываемый в электролизере 10 в часы спада нагрузки. После десульфуризатора 12 углеводородное топливо поступает в конвертор 13, где протекает пароводяная конверсия. В начальный момент времени работы системы твердооксидных топливных элементов водяной пар для конвертора 13 подается отдельно, а в процессе работы в конвертор 13 подается часть анодных газов, выходящих из батареи топливных элементов 1. После конвертора 13 получившаяся смесь газов направляется к анодам батареи твердооксидных топливных элементов 1.
Формула изобретения
1. Система твердооксидных топливных элементов, содержащая последовательно соединенные батарею твердооксидных топливных элементов, камеру сгорания и газотурбинную установку, причем каждый твердооксидный топливный элемент содержит электролит, анод и катод, а газотурбинная установка содержит компрессор и турбину, теплообменник, инвертор, систему подачи топлива, причем выход камеры сгорания соединен со входом турбины, выход турбины соединен с первым входом теплообменника, выход компрессора соединен со вторым входом теплообменника, третий вход теплообменника соединен с системой подачи топлива, один выход теплообменника соединен с катодом батареи твердооксидных топливных элементов, другой выход теплообменника соединен с анодом батареи твердооксидных топливных элементов, отличающаяся тем, что она дополнительно снабжена электролизером, который содержит контур отвода тепла, а также системой очистки газов, состоящей из двух блоков, причем электролизер электрически соединен с батареей твердооксидных топливных элементов, первые входы блоков системы очистки газов соединены с третьим выходом теплообменника, вторые входы блоков системы очистки газов соединены с контуром отвода тепла электролизера.
2. Система твердооксидных топливных элементов по п.1, отличающаяся тем, что она дополнительно снабжена последовательно соединенными десульфуризатором и конвертором, причем вход десульфуризатора подключен к одному из выходов теплообменника, выход конвертора соединен со входом батареи твердооксидных топливных элементов, а выход батареи твердооксидных топливных элементов подключен ко второму входу конвертора.
РИСУНКИ
|
|