|
|
(21), (22) Заявка: 2008140108/09, 10.10.2008
(24) Дата начала отсчета срока действия патента:
10.10.2008
(46) Опубликовано: 20.01.2010
(56) Список документов, цитированных в отчете о поиске:
RU 2187879A, 20.08.2002. RU 2328067 C1, 27.06.2008. WO 2008054653 A2, 08.05.2008.
Адрес для переписки:
390046, г.Рязань, ул. Есенина, 110, кв.106, А.В. Джаникяну
|
(72) Автор(ы):
Джаникян Аркадий Владимирович (RU), Никитин Сергей Викторович (RU)
(73) Патентообладатель(и):
Джаникян Аркадий Владимирович (RU), Никитин Сергей Викторович (RU)
|
(54) КОРРЕКТОР КОЭФФИЦИЕНТА МОЩНОСТИ
(57) Реферат:
Изобретение относится к области преобразовательной техники, в частности к устройствам коррекции коэффициента мощности для источников вторичного электропитания с бестрансформаторным входом, и может найти широкое применение в устройствах питания силовой электроники для обеспечения работы в широком диапазоне входных напряжений и получения высокого коэффициента мощности. Технический результат изобретения: повышение КПД и надежности корректоров коэффициента мощности, работающих в широком диапазоне входных напряжений и высокой выходной мощности в нагрузке. Корректор коэффициента мощности содержит соединенные предложенным образом сетевой выпрямитель (1), дроссель (2), датчик (3) тока, ключ (4), схему (5) управления ключом (4), первый трансформатор (6) с первичной и вторичной обмотками (7, 8), второй трансформатор (9) с первичной и вторичной обмотками (10, 11), ограничитель (12) напряжения, выходной резистивный делитель (13), первый, второй, третий, четвертый и пятый выпрямительные диоды (14, 15, 16, 17, 18), выходной емкостной фильтр (19), выходные шины (20, 21) для подключения нагрузки. Предлагаемое изобретение позволяет изготавливать корректоры коэффициента мощности мощностью более 5 кВт (например, для инверторных сварочных аппаратов), работающие в широком диапазоне входных напряжений, имеющие высокий коэффициент мощности и КПД. Высокая надежность и доступная стоимость корректора коэффициента мощности обеспечивает возможность широкого его применения. 3 з.п. ф-лы, 1 ил.
Изобретение относится к области преобразовательной техники, в частности к устройствам коррекции коэффициента мощности для источников вторичного электропитания с бестрансформаторным входом, и может найти широкое применение в устройствах питания силовой электроники для обеспечения работы в широком диапазоне входных напряжений и получения высокого коэффициента мощности.
Известно устройство коррекции коэффициента мощности, содержащее диодный мост, одна диагональ которого первым концом подключена к фазному проводу через дроссель фильтра третьей гармоники, вторым концом к нейтрали сети, а другая диагональ моста соединена с комплексной нагрузкой и подключена к первичным обкладкам конденсаторов фильтра, вторые обкладки которых объединены и подключены к нейтрали через оптосиммистор с вспомогательным источником его питания, светодиод которого подключен к выходу первого операционного усилителя, а его неинверсный вход соединен с выходом второго операционного усилителя, для управления которого использован резистивный делитель, инверсный вход второго операционного усилителя подключен к средней точке делителя, включенного параллельно нагрузке (см. патент РФ 2328067, МПК Н02М 1/12, Н02М 3/335 публ. 27.06.2008 г.).
Недостатки известного устройства: используется дорогостоящий мощный оптосиммистор, устройство имеет низкие массогабаритные показатели из-за больших размеров дросселя фильтра третьей гармоники.
Известен корректор коэффициента мощности, обеспечивающий синусоидальную форму тока потребления от источника входного напряжения и стабилизацию выходного напряжения, содержащий последовательно соединенные дроссель и выпрямитель, включенные между источником синусоидального напряжения и выходным емкостным фильтром с нагрузкой, схему ключа, подсоединенную параллельно входу выпрямителя, обеспечивающую накопление энергии в индуктивности дросселя и развязку с емкостным фильтром во время открытого состояния ключа схемы ключа, схему управления ключом, соединенную с входом и выходом источника стабилизированного напряжения с низкочастотной коррекцией коэффициента мощности и регулирующую момент включения и длительность открытого состояния ключа в первой половине каждого полупериода питающего напряжения, в который введены подсоединенные к схеме управления ключом источник стабильного постоянного опорного напряжения и датчик тока, включенный между выходом выпрямителя и нагрузкой, причем один из силовых выводов ключа объединен с выводом датчика тока, соединенным с выводом нагрузки (см. патент РФ 2187879, МПК Н02М 7/12, публ. 20.08.2002 г.).
Недостаток известного устройства состоит в том, что оно обеспечивает высокий коэффициент мощности только в небольшом диапазоне изменения мощности нагрузки и входного напряжения, имеет плохие массогабаритные показатели из-за больших размеров низкочастотного дросселя.
Известен корректор коэффициента мощности, содержащий ключ, схему управления ключом (в виде микросхемы IR1155), выходом подключенную к управляющему входу ключа, а первым входом – к средней точке выходного резистивного делителя, первый резистор которого соединен с катодом первого выпрямительного диода и первым выводом выходного емкостного фильтра, мостовой сетевой выпрямитель, имеющий первый и второй вывод для соединения с источником входного синусоидального напряжения и подключенный третьим выводом к первому выводу дросселя, а четвертым выводом – к первым выводам соответственно датчика тока, ключа, второго резистора резистивного делителя и вторым выводам схемы управления ключом и выходного емкостного фильтра, причем датчик тока вторым выводом подключен ко второму выводу выходного емкостного фильтра (см. патент WO 2008054653, МПК G05F 1/70, публ. 08.05.2008 г. – прототип).
Недостаток известного устройства состоит в трудности построения корректора коэффициента мощности с большой выходной мощностью и с широким диапазоном входных напряжений. В типовом использовании IR1155 требуется резистивный датчик тока Rs (см. фиг.1b и 5 патента WO 2008054653), на котором при максимальном входном токе корректора коэффициента мощности происходит падение напряжения 1 В из-за чего на резисторе выделяется значительная мощность. Например, при максимальном входном токе корректора коэффициента мощности 30 А на резисторе выделяется мощность 15 Вт. Значительная мощность, рассеиваемая на сопротивлении Rs, требует применения специальных мощных низкоомных резисторов, усложняет конструкцию и снижает КПД устройства. Все это препятствует построению корректоров коэффициента мощности большой мощности на основе микросхемы IR1155 (и для других подобных) с широким диапазоном входных напряжений, что ограничивает их использование, например, в сварочных инверторных источниках.
Общими недостатками известных устройств корректоров коэффициента мощности являются низкий КПД, сложность конструкции, высокая цена и относительно низкая надежность, особенно при низком входном напряжении и большой выходной мощности, что препятствует построению корректоров коэффициента мощности с большой выходной мощностью.
Технический результат изобретения: повышение КПД и надежности корректоров коэффициента мощности, работающих в широком диапазоне входных напряжений и высокой выходной мощности в нагрузке.
Технический результат достигается тем, что в корректор коэффициента мощности, содержащий ключ, схему управления ключом, выходом подключенную к входу управления ключа, а первым входом – к средней точке выходного резистивного делителя напряжения, первый вывод которого соединен с катодом первого выпрямительного диода и первым выводом выходного емкостного фильтра, мостовой сетевой выпрямитель, имеющий первый и второй выводы для соединения с источником входного синусоидального напряжения и подключенный третьим выводом к первому выводу дросселя, а четвертым выводом – к первым выводам соответственно датчика тока, ключа и к объединенным вторым выводам схемы управления ключом, резистивного делителя и выходного емкостного фильтра, первый и второй выводы которого являются выходными шинами, введены ограничитель напряжения, первый и второй трансформаторы, второй, третий, четвертый и пятый выпрямительные диоды, объединенные начала первичных обмоток первого и второго трансформаторов подключены к первому выводу ограничителя напряжения, второй вывод которого подключен к общей точке соединения катодов второго и третьего выпрямительных диодов, аноды которых подключены соответственно к концам первичных обмоток первого и второго трансформаторов и к катодам соответственно четвертого и пятого выпрямительных диодов, объединенные начала вторичных обмоток первого и второго трансформаторов подключены ко второму выводу дросселя, а концы указанных вторичных обмоток подключены соответственно к второму выводу ключа и аноду первого выпрямительного диода, датчик тока первым выводом соединен с началом первичной обмотки первого трансформатора, а вторым выводом подключен к общей точке соединения анодов четвертого и пятого выпрямительных диодов и к третьему входу схемы управления.
Предпочтительно ограничитель напряжения выполнить в виде стабилитрона, анод и катод которого являются соответственно первым и вторым его выводами.
Целесообразно в качестве схемы управления ключом применить интегральную микросхему, в том числе IR1155.
Предпочтительно иметь первый и второй трансформаторы с одинаковым коэффициентом трансформации.
При проведении патентных исследований не обнаружены решения, идентичные заявленному, а следовательно, предложенное решение соответствует критерию “новизна”. Сущность изобретения не следует явным образом из известных решений, следовательно, предложенное изобретение соответствует критерию “изобретательский уровень”.
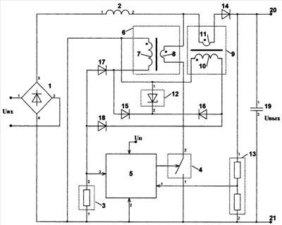
На чертеже представлен заявляемый корректор коэффициента мощности.
Корректор коэффициента мощности чертеж содержит сетевой выпрямитель 1, дроссель 2, датчик 3 тока, ключ 4, в частности, в виде IGBT транзистора, схему 5 управления ключом 4 с шиной для подачи питающего напряжения (Uп), первый трансформатор 6 с первичной и вторичной обмотками 7, 8, второй трансформатор 9 с первичной и вторичной обмотками 10, 11, ограничитель 12 напряжения, выходной резистивный делитель 13, первый, второй, третий, четвертый и пятый выпрямительные диоды 14, 15, 16, 17, 18, выходной емкостной фильтр 19, выходные шины 20, 21 для подключения нагрузки.
Схема 5 управления ключом подключена выходом к входу управления ключа 4, а первым входом – к средней точке выходного резистивного делителя 13 напряжения, первый вывод которого соединен с катодом первого выпрямительного диода 14 и первым выводом выходного емкостного фильтра 18. Сетевой выпрямитель 1 выполнен по мостовой схеме с первым и вторым выводами для соединения с источником входного синусоидального напряжения Uвх и подключен третьим выводом к первому выводу дросселя 2, а четвертым выводом – к первым выводам соответственно датчика 3 тока, ключа 4 и к вторым выводам схемы 5 управления ключом, выходного резистивного делителя 9 и выходного емкостного фильтра 19. Первый и второй выводы емкостного фильтра 19 являются выходными шинами 20, 21 для подключения нагрузки. Объединенные начала первичных обмоток 7, 10 соответственно первого и второго трансформаторов 6, 9 подключены к первому выводу ограничителя 12 напряжения, второй вывод которого подключен к общей точке соединения катодов второго и третьего выпрямительных диодов 11, 12, аноды которых подключены соответственно к концам первичных обмоток 7, 10 соответственно первого и второго трансформаторов 6, 9 и к катодам соответственно четвертого и пятого выпрямительных диодов 17, 18. Объединенные начала вторичных обмоток 8, 11 первого и второго трансформаторов 6, 9 подключены ко второму выводу дросселя 2, а концы указанных вторичных обмоток 8, 11 подключены соответственно к второму выводу ключа 4 и аноду первого выпрямительного диода 14. Датчик 3 тока первым выводом соединен с началом первичной обмотки 10 первого, трансформатора 9, а вторым выводом подключен к общей точке соединения анодов четвертого и пятого выпрямительных диодов 17, 18 и к третьему входу схемы 5 управления. Ограничитель 12 напряжения выполнен в виде стабилитрона, анод и катод которого являются соответственно первым и вторым его выводами.
Коэффициент трансформации К (К=N7/N8=N10/N11, где N7, N8, N10 и N11 – количество витков обмоток 7, 8, 10 и 11 соответственно) первого и второго трансформаторов 6, 9 одинаков. Как правило, трансформаторы 6 и 9 изготовляют идентичными.
Датчик 3 тока выполнен в виде резистора с сопротивлением, ориентировочно равным R=К·V3/Iвх.max, где V3 – максимальное напряжение на третьем входе схемы управления 5 (V3=1 В для микросхемы IR1155), Iвх.mах – максимальный ток потребления от входного синусоидального напряжения Uвх.
Схема 5 управления ключом представляет собой интегральную микросхему, например, IR1155 или другую подобную микросхему управления корректором коэффициента мощности, например UC3854, UCC2817, UCC2818, UCC2819 фирмы Texas Instruments, NCP1650, NCP1653 фирмы ON Semiconductor, FAN4810, ML4803, ML4821, SG6980 фирмы Fairchild Semiconductor, ICE2PCS02 фирмы Infineon, L4981 фирмы STMicroelectronics и др.
Заявляемый корректор коэффициента мощности работает следующим образом. Силовая часть корректора коэффициента мощности состоит из сетевого выпрямителя 1 и импульсного преобразователя повышающего типа, состоящего из дросселя 2, ключа 4, первого выпрямительного диода 14 и выходного емкостного фильтра 19. Схема управления 5 осуществляет управление ключом 4, изменяя время его открытого и закрытого состояния таким образом, чтобы обеспечить синусоидальное потребление тока Iвх от входного синусоидального напряжения Uвх. Для функционирования схемы 5 управления необходимо на третий ее вход подавать напряжение пропорциональное току Iвх. Входной ток потребления Iвх=Iкл во время открытого состояния ключа 4 и Iвх=Iд во время закрытого состояния ключа 4, где Iкл и Iд – ток ключа 4 и первого выпрямительного диода 14 соответственно. Во время открытого состояния ключа 4 ток Iкл, проходящий через вторичную обмотку 8 первого трансформатора 6, передается на первичную обмотку 7 и через открытый четвертый выпрямительный диод 17 поступает на датчик 3 тока, причем величина тока, протекающего через датчик 3 тока, равна Iкл/K. Во время закрытого состояния ключа 4 ток Iд, проходящий через вторичную обмотку 11 второго трансформатора 9, передается на первичную обмотку 10 и через открытый пятый выпрямительный диод 18 поступает на датчик 3 тока, причем величина тока, протекающего через датчик 3 тока, равна Iд/K. Таким образом, напряжение на датчик 3 тока пропорционально току Iвх и равно R·Iвx/K.
Цепь, состоящая из второго выпрямительного диода 15 и ограничителя 12 напряжения, обеспечивает размагничивание сердечника первого трансформатора 6 во время закрытого состояния ключа 4. Цепь, состоящая из третьего выпрямительного диода 16 и ограничителя 12 напряжения, обеспечивает размагничивание сердечника второго трансформатора 9 во время отрытого состояния ключа 4.
Выходной резистивный делитель 13 необходим для осуществления обратной связи по выходному напряжению Uвых. Часть выходного напряжения Uвых со средней точки резистивного делителя 13 поступает на первый вход схемы 5 управления, которая осуществляет стабилизацию выходного напряжения Uвых на выходных шинах 20 и 21.
Предлагаемое изобретение позволяет изготавливать корректоры коэффициента мощности мощностью более 5 кВт (например, для инверторных сварочных аппаратов), работающие в широком диапазоне входных напряжений, имеющие высокий коэффициент мощности и КПД. Высокая надежность и доступная стоимость корректора коэффициента мощности обеспечивает возможность широкого его применения.
Формула изобретения
1. Корректор коэффициента мощности, содержащий ключ, схему управления ключом, выходом подключенную к входу управления ключа, а первым входом – к средней точке выходного резистивного делителя напряжения, первый вывод которого соединен с катодом первого выпрямительного диода и первым выводом выходного емкостного фильтра, сетевой выпрямитель, имеющий первый и второй выводы для соединения с источником входного синусоидального напряжения и подключенный третьим выводом к первому выводу дросселя, а четвертым выводом – к первым выводам соответственно датчика тока, ключа и к объединенным вторым выводам схемы управления ключом, резистивного делителя и выходного емкостного фильтра, первый и второй выводы которого являются выходными шинами, отличающийся тем, что введены ограничитель напряжения, первый и второй трансформаторы, второй, третий, четвертый и пятый выпрямительные диоды, объединенные начала первичных обмоток первого и второго трансформаторов подключены к первому выводу ограничителя напряжения, второй вывод которого подключен к общей точке соединения катодов второго и третьего выпрямительных диодов, аноды которых подключены соответственно к концам первичных обмоток первого и второго трансформаторов и к катодам соответственно четвертого и пятого выпрямительных диодов, объединенные начала вторичных обмоток первого и второго трансформаторов подключены ко второму выводу дросселя, а концы указанных вторичных обмоток подключены соответственно к второму выводу ключа и аноду первого выпрямительного диода, датчик тока первым выводом соединен с началом первичной обмотки первого трансформатора, а вторым выводом подключен к общей точке соединения анодов четвертого и пятого выпрямительных диодов и к третьему входу схемы управления.
2. Корректор по п.1, отличающийся тем, что ограничитель напряжения выполнен в виде стабилитрона, анод и катод которого являются соответственно первым и вторым его выводами.
3. Корректор по п.1, отличающийся тем, что схема управления ключом представляет собой интегральную микросхему, в том числе IR1155.
4. Корректор по п.1, отличающийся тем, что первый и второй трансформаторы имеют одинаковый коэффициент трансформации.
РИСУНКИ
|
|