|
|
(21), (22) Заявка: 2008140012/28, 08.10.2008
(24) Дата начала отсчета срока действия патента:
08.10.2008
(46) Опубликовано: 20.01.2010
(56) Список документов, цитированных в отчете о поиске:
КАЛАШНИК В. Автоматическая водокачка. Радио. – 1991, 6, стр.32, 33. SU 909580 A1, 28.02.1982. RU 2299406 C1, 20.05.2007. RU 2262668 C2, 20.10.2005. US 3797311 A, 19.03.1974.
Адрес для переписки:
248600, г.Калуга, ул. Гоголя, 2, С.В. Карпенко
|
(72) Автор(ы):
Карпенко Сергей Владимирович (RU)
(73) Патентообладатель(и):
Карпенко Сергей Владимирович (RU)
|
(54) УСТРОЙСТВО КОНТРОЛЯ И РЕГУЛИРОВАНИЯ УРОВНЯ ЖИДКОСТИ
(57) Реферат:
Изобретение относится к области автоматизации производственных процессов в машиностроении и предназначено для автоматизации технологических процессов, связанных с контролем и регулированием жидких сред. Сущность: устройство конструктивно выполнено в виде одного функционального узла, включающего кондуктометрический датчик уровня жидкости, соединенный с регуляторами чувствительности, детекторы, соединенные со вторыми выводами регуляторов чувствительности, пороговые элементы, соединенные с детекторами, дифференциатор, блок установки в исходное состояние, JK-триггер, одновибратор, повторители и блоки индикации. При этом устройство содержит три вывода программирования его функциональных возможностей и четыре выхода. При замкнутых первом и втором выводах программирования и соединении третьего вывода программирования с третьим выходом устройства оно трансформируется в систему контроля и регулирования уровня жидкости со взволнованной ее поверхностью с использованием первого и второго выходов устройства, обеспечивающую режим контроля и поддержания уровня жидкости на фиксированной высоте. При разомкнутых первом и втором выводах программирования и соединенных между собой третьего вывода программирования и третьего выхода устройства оно трансформируется в систему контроля и регулирования жидкости со спокойной ее поверхностью в режиме контроля и поддержания уровня жидкости на его фиксированной высоте. При отключенных выводах программирования устройство трансформируется в сигнализатор контроля верхнего уровня жидкости с использованием третьего выхода устройства или сигнализатор контроля нижнего уровня жидкости с использованием четвертого выхода устройства. Устройство обеспечивает вертикальный и горизонтальный способы монтажа. Технический результат: расширение функциональных возможностей устройства и увеличение номенклатуры управляемых нагрузок и способов его монтажа, а также улучшение эксплуатационных характеристик. 5 ил.
Изобретение относится к области автоматизации производственных процессов в машиностроении и предназначено для автоматизации технологических процессов, связанных с контролем и регулированием жидких сред.
Известно устройство контроля, содержащее датчик уровня жидкости, генератор электрических колебаний, индикатор, детектор (см. авторское свидетельство SU 243872, МПК G01f кл. 42е, 34 “Компенсационный оптический уровнемер”, 14.05.1969).
Такое устройство обладает ограниченными функциональными возможностями из-за отсутствия возможности:
1) работы его в режиме наполнения и опорожнения резервуаров с жидкостью, а также поддерживать ее уровень на фиксированной высоте, так как такое устройство позволяет осуществлять только контроль уровня жидкости;
2) управления различными видами нагрузок, например, такими как обмотка электромагнитного реле или две обмотки управления электромагнитных пускателей насосных установок;
3) производить горизонтальный и вертикальный способы монтажа датчика уровня жидкости на объекте эксплуатации;
4) производить программирование его функциональных возможностей. Кроме того, такое устройство отличается сложностью конструкции датчика уровня жидкости.
Известно также устройство контроля, содержащее первый и второй датчики уровня жидкости, первый и второй пороговые элементы, регулятор чувствительности (см. Каталог продукции 2004 ПО “Овен “Контрольно-измерительные приборы и средства автоматизации промышленных предприятий”, прибор для управления погружным насосом ОВЕН САУ-М2, с.110; сайт ПО “Овен” www.owen.ru, “Каталог продукции 2007″, версия 7, прибор для управления погружным насосом ОВЕН САУ-М2”, с.137). Но такое устройство имеет ограниченные функциональные возможности, так как:
1) не позволяет работать в режиме контроля и поддержания уровня контролируемой жидкости на заданной фиксированной его высоте в связи с тем, что конструкция такого устройства обеспечивает его работу только в режиме заполнения и опорожнения резервуара с жидкостью;
2) не обеспечивает горизонтальный способ монтажа на объекте эксплуатации, потому что конструкция этого устройства обеспечивает только вертикальный способ его монтажа;
3) не позволяет осуществлять управление различными видами нагрузок, например, таких как обмотка электромагнитного реле или две обмотки управления электромагнитных пускателей насосных установок;
4) не обладает функциональными возможностями контроля и регулирования жидкостей со взволнованными их поверхностями;
5) требует сравнительно большого пространства монтажной зоны на объекте эксплуатации, так как конструктивно выполнено в виде двух функциональных узлов – датчика уровня жидкости и блока со схемой управления.
Наиболее близким по технической сущности к предлагаемому решению является устройство контроля, содержащее мультивибратор, датчик уровня жидкости с фиксатором (держателем), триггер, повторитель, инвертор, детектор, первый и второй пороговые элементы, первый и второй регуляторы чувствительности, первый и второй конденсаторы (см. журнал “Радио”, 6, 1991, с.32).
Однако такое устройство обладает ограниченными функциональными возможностями, так как:
1) его конструкция обеспечивает работу только в режиме наполнения и опорожнения резервуара с контролируемой жидкостью и не позволяет работу этого устройства в режиме контроля и поддержания уровня контролируемой жидкости на заданной фиксированной его высоте, например, в гальваническом производстве в технологических ваннах для траления печатных плат, в ваннах для нанесения покрытий на металлические детали или в медицинских ожоговых отделениях в ваннах с лечебными физиорастворами, где недопустимо падение уровней контролируемых жидкостей от требуемых отметок;
2) не обеспечивает горизонтальный способ монтажа на объекте эксплуатации, потому что конструкция устройства обеспечивает только вертикальный способ его монтажа на объекте эксплуатации;
3) не позволяет производить программирование его функциональных возможностей;
4) позволяет работу только на один вид нагрузки в виде электромагнитного реле и не позволяет, например, его работу одновременно на две обмотки управления электромагнитных пускателей насосных установок;
5) не обладает функциональными возможностями контроля жидкостей со взволнованными их поверхностями, например, на подвижных контролируемых объектах или на технологических производственных установках, в которых в соответствии с технологическим процессом производится перемешивание жидкости.
Кроме того, такое устройство обладает другими существенными недостатками, так как требует сравнительно большого пространства монтажной зоны на объекте эксплуатации, в связи с тем, что оно конструктивно выполнено в виде двух функциональных узлов – датчика уровняжидкости и блока со схемой управления. При этом его датчик уровня жидкости занимает сравнительно большую часть полезного рабочего пространства в резервуаре с контролируемой жидкостью и увеличивает трудоемкость технического обслуживания резервуара, причем занимаемое им пространство увеличивается по мере увеличения высоты резервуара, так как увеличивается длина сигнального электрода датчика.
Вместе с тем схема устройства требует большого количества настроек при его эксплуатации, так как:
– напряжение на входах пороговых элементов зависит от размеров резервуара с контролируемой жидкостью, что требует на каждом резервуаре с новыми габаритными размерами проводить настройку устройства в условиях эксплуатации;
– датчик контроля уровня жидкости в таком устройстве включен в мост переменного тока, который требует периодически балансировки элементами регулировки в условиях эксплуатации.
Наряду с этим конструкция и электрическая схема такого устройства обеспечивает контроль жидких сред только в резервуарах, стенки которого выполнены из токопроводящего материала. В случае выполнения его стенок из диэлектрического материала необходимо для обеспечения контроля жидкости на объекте эксплуатации производить доработки его конструкции и схемы для введения второго электрода датчика контроля уровня жидкости. Такие недостатки, в свою очередь, ухудшают эксплуатационные характеристики устройства.
Решаемая задача изобретения – расширение функциональных возможностей устройства путем обеспечения контроля жидких сред со взволнованной поверхностью и регулирования их уровня на фиксированной высоте с возможностью программирования функциональных возможностей устройства и увеличения номенклатуры управляемых нагрузок и способов его монтажа, а также улучшение эксплуатационных характеристик устройства.
Решаемая задача достигается тем, что в устройство контроля и регулирования уровня жидкости, содержащее первый мультивибратор, датчик уровня жидкости с держателем, триггер, первый детектор, первый и второй пороговые элементы, первый и второй повторители, первый и второй регуляторы чувствительности, первый и второй конденсаторы, в него введены второй детектор, дифференциатор, вход которого соединен с прямым выходом первого порогового элемента, а его выход является первым выводом программирования, блок установки в исходное состояние, выход которого соединен с S-входом триггера, инверсный и прямой выходы которого являются соответственно первым и вторым выходами устройства, третий конденсатор, первый вывод которого соединен с инверсным выходом второго порогового элемента, одновибратор, вход которого подключен ко второму выводу третьего конденсатора, а точка соединения его входа и второго вывода третьего конденсатора является вторым выводом программирования, первый и второй ключи напряжения, первые выводы которых соединены соответственно с К-входом и J-входом триггера, вторые выводы – с общей “землей” устройства, входы управления – с выходом одновибратора, первый и второй блоки индикации, входы которых подключены соответственно к инверсному и прямому выходам триггера, второй мультивибратор, при этом датчик уровня жидкости выполнен кондуктометрическим с тремя токопроводящими электродами, первый и второй электроды которого являются сигнальными электродами, третий электрод, подключенный к общей “земле” устройства – общим электродом, выполненным длиннее первого и второго электродов и имеющим со стороны первого конца изгиб, образующий его Г-образную форму, в сторону второго электрода, конструктивно выполненного длиннее первого электрода и установленного со смещением в сторону первого электрода относительно первого конца третьего электрода, причем один торец держателя, являющийся рабочим торцом устройства, конструктивно выполнен в виде круглого конуса, на конической поверхности которого первый, второй и третий электроды, первые концы которых размещены со стороны конической поверхности держателя, установлены в одной плоскости, проведенной через ось симметрии держателя, вдоль которой установлен третий электрод, по обе стороны которого параллельно этой оси установлены первый и второй электроды, а выходы первого и второго мультивибраторов соединены с первыми выводами соответствующих конденсаторов, вторые выводы которых подключены к первым выводам соответствующих регуляторов чувствительности, вторые выводы которых соединены со входами соответствующих детекторов, к входам которых подключены соответственно первый и второй электроды датчика уровня жидкости, причем прямой выход второго порогового элемента подключен к J-входу триггера, а выходы первого и второго детекторов соединены со входами соответствующих пороговых элементов, инверсные выходы которых подключены ко входам соответственно первого и второго повторителей, выходы которых являются соответственно третьим и четвертым выходами устройства, которое конструктивно выполнено в виде одного функционального узла, а точка соединения К-входа триггера и первого вывода первого ключа напряжения является третьим выводом программирования, при соединении которого с третьим выходом устройства и замыкании между собой первого и второго выводов программирования устройство трансформируется в систему контроля и регулирования уровня жидкости со взволнованной ее поверхностью с использованием первого и второго выходов устройства, при разомкнутом состоянии первого и второго выводов программирования и замкнутых между собой третьего вывода программирования и третьего выхода устройства – в систему контроля и регулирования уровня жидкости со спокойной ее поверхностью с использованием первого и второго выходов устройства, а при отключенных выводах программирования – в сигнализатор контроля верхнего уровня жидкости с использованием третьего выхода устройства или нижнего уровня жидкости с использованием четвертого выхода устройства.
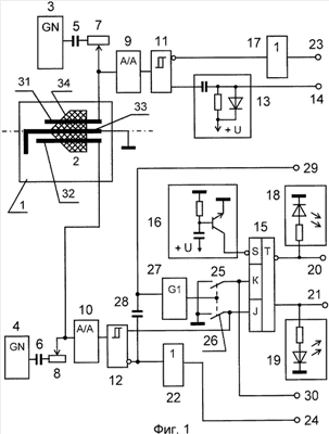
На фиг.1 представлена функциональная схема устройства; на фиг.2 – горизонтальный способ монтажа устройства; на фиг.3 – вертикальный способ монтажа устройства; на фиг.4 – диаграммы напряжений, поясняющие работу устройства в режиме поддержания уровня жидкости на его фиксированной высоте со взволнованной поверхностью жидкости; на фиг.5 – диаграммы напряжений, поясняющие работу устройства в режиме поддержания уровня жидкости на его фиксированной высоте со спокойной поверхностью жидкости.
Устройство содержит датчик 1 уровня жидкости с держателем 2, первый и второй мультивибраторы 3, 4, первый и второй конденсаторы 5, 6, первые выводы которых подключены к выходам соответственно первого и второго мультивибраторов 3, 4, первый и второй регуляторы 7, 8 чувствительности, первые выводы которых соединены со вторыми выводами соответственно первого и второго конденсаторов 5, 6, первый и второй детекторы 9, 10, входы которых подключены ко вторым выводам соответственно первого и второго регуляторов 7, 8 чувствительности, первый и второй пороговые элементы 11, 12, каждый из которых выполнен, например, по схеме триггера Шмитта, входы которых соединены с выходами соответственно первого и второго детекторов 9, 10, дифференциатор 13, вход которого подключен к прямому выходу порогового элемента 11, клемму 14, соединенную с выходом дифференциатора 13 и являющуюся первым выводом программирования, JK-триггер 15, блок 16 установки в исходное состояние схемы устройства, выход которого соединен с S-входом триггера 15, первый повторитель 17, вход которого подключен к инверсному выходу первого порогового элемента 11, первый и второй блоки 18, 19 индикации, входы которых соединены соответственно с инверсным и прямым выходами RS-триггера 15, первую и вторую выходные клеммы 20 и 21, подключенные соответственно к инверсному и прямому выходам триггера 15 и являющиеся соответственно первым и вторым выходами устройства, второй повторитель 22, вход которого подключен к инверсному выходу второго порогового элемента 12, третью и четвертую клеммы 23 и 24, соединенные с выходами соответственно первого и второго повторителей 17 и 22 и являющиеся соответственно третьим и четвертым выходом устройства, первый и второй ключи напряжения 25, 26, первые выводы которых соединены соответственно с К-входом и J-входом триггера 15, вторые выводы – с общей клеммой “земли” устройства, одновибратор 27, выход которого подключен к выводам управления ключей 25, 26, третий конденсатор 28, первый вывод которого подключен к инверсному выходу порогового элемента 12, клемму 29, подключенную к точке соединения входа одновибратора 27 и второго вывода третьего конденсатора 28 и являющуюся вторым выводом программирования, клемму 30, соединенную с точкой соединения К-входа триггера 15 и первого вывода первого ключа 25 и являющуюся третьим выводом программирования. При этом прямой выход порогового элемента 12 подключен к J-входу триггера 15. Выводы программирования предназначены для программирования функциональных возможностей устройства.
Датчик 1 уровня жидкости выполнен, например, кондуктометрическим в виде трех токопроводящих электродов, один из которых является первым сигнальным электродом 31, другой – вторым сигнальным электродом 32, конструктивно выполненным длиннее первого сигнального электрода 31, третий – общим электродом 33. Второй электрод 32 установлен со смещением относительно первого конца третьего электрода 33 в сторону первого электрода 31. Для фиксации электродов 31, 32, 33 датчика 1 в определенном положении по отношению друг к другу и крепления их в конструкции устройства, а также для обеспечения возможности выполнения его конструкции в виде одного функционального узла устройство снабжено диэлектрическим держателем 2, изолирующим друг от друга электроды 31, 32, 33 датчика 1. Один из торцов держателя 2 выполнен в виде круглого конуса. На конической поверхности 34 держателя 2 производится крепление электродов 31, 32, 33 датчика 1. Коническая поверхность 34 держателя 2 создает благоприятные условия для лучшего стекания контролируемой жидкости после осушения электродов 31, 32, 33 датчика 1 и тем самым устраняет накопление ее в местах расположения электродов на держателе 2 как при горизонтальном, так и при вертикальном способах монтажа устройства. При этом электроды 31, 32, 33 установлены в одной плоскости, проведенной через ось симметрии держателя 2. Коническая поверхность 34 держателя 2 с установленными на ней первыми концами электродов 31, 32 и 33 является рабочим торцом устройства. Причем общий электрод 33 установлен вдоль оси симметрии держателя 2, а первый и второй сигнальные электроды 31, 32 – по обе его стороны параллельно этой оси. Первый и второй сигнальные электроды 31 и 32 датчика 1 уровня жидкости подключены к входам соответственно первого и второго детекторов 9, 10. Третий электрод 33 датчика 1 соединен с общей “землей” схемы устройства. Третий электрод 33 со стороны своего первого конца имеет изгиб, придающий ему Г-образную форму, в сторону второго сигнального электрода 32 и выполнен длиннее первого и второго электродов 31, 32 для их идентификации и ориентации устройства при различных способах его монтажа на объекте эксплуатации. Выполнение конструктивно третьего электрода 33 длиннее первого и второго электродов 31, 32 с изгибом в сторону второго сигнального электрода 32, и выполнение второго электрода 32 длиннее первого электрода 31 обеспечивает возможность работы устройства при вертикальном и горизонтальном способах его монтажа на объектах эксплуатации. Кроме того, такое соотношение по длине электродов 31, 32, 33 обеспечивает во всех режимах работы и способах монтажа устройства смывание или осушение третьего электрода 33 датчика 1 всегда первым или одновременно с электродами 31, 32. Это, в свою очередь, всегда обеспечивает в процессе контроля уровня жидкости и его регулирования нахождение контролируемой жидкости под потенциалом общей “земли” устройства или вне контакта ее с электродами 31, 32, 33 датчика 1.
Сигналами для возбуждения электродов 31 и 32 датчика 1 являются переменные напряжения низкой частоты, подаваемые с выходов соответственно мультивибраторов 3 и 4. Это позволяет исключить поляризацию электродов датчика 1 и протекания процессов электролиза и, как следствие, потери их чувствительности вследствие осаждения солей, и значительно продлить срок их службы. Электроды 31, 32 и 33 датчика 1 выполнены из материала, устойчивого к воздействию контролируемых жидкостей, вызывающих коррозию и разрушение электродов, например, из нержавеющей стали или из низкоуглеродистых сталей с хромовым или никелевым покрытиями в зависимости от вида контролируемой жидкости.
Выполнение датчика 1 кондуктометрическим с установкой на держателе 2 общего электрода 33 вместе с сигнальными электродами 31, 32 обеспечивает контроль устройством жидкости 36 в резервуарах со стенками, выполненными как из токопроводящих, так и диэлектрических материалов, что приводит к улучшению его эксплуатационных характеристик.
Мультивибраторы 3, 4 выполнены, например, по схеме симметричного автогенератора прямоугольных импульсов на основе операционного усилителя (см. книгу Шило В.Л. Линейные схемы в радиоэлектронной аппаратуре. – М.: Сов. Радио, 1974, с.175, рис.4.42, а).
Регуляторы 7, 8 чувствительности выполнены, например, на основе резистора с переменным значением сопротивления в виде переменного резистора, включенного по схеме реостата и обеспечивающего плавную настройку чувствительности датчиков 1, 2, или подборного резистора с постоянным значением сопротивления, обеспечивающего ступенчатую настройку чувствительности датчиков 1, 2. Наличие в составе устройства регуляторов 7, 8 чувствительности позволяет адаптировать его к работе с широким диапазоном электропроводности контролируемых жидкостей: водопроводной, загрязненной воды, пищевых растворителей, молока и молочных напитков, слабокислотных и щелочных растворов и пр. путем начальной установки значения сопротивления регуляторов 7, 8.
Детекторы 9, 10 выполнены, например, по схеме диодного пассивного преобразователя амплитудных значений переменного напряжения в постоянное с последовательным включением выпрямительного диода с выходной нагрузкой в виде параллельной RC-цепи (см. книгу “Волгин Л.И. Измерительные преобразователи переменного напряжения в постоянное. – М.: Сов. радио, 1977”, с.174, рис.4.9, б).
Блок 16 установки в исходное состояние схемы устройства выполнен, например, на основе транзистора n-p-n типа и RC-цепи (см. фиг.1), состоящей из последовательно включенных конденсатора и резистора, точка соединения первых выводов которых подключена к базе транзистора блока 16, а второй вывод резистора и вывод эмиттера транзистора блока 16 соединены с общей “землей” схемы устройства. При этом второй вывод конденсатора подключен к источнику напряжения питания, а коллектор транзистора, являющийся выходом блока 16, соединен с S-входом триггера 15. Блок 16 предназначен для установки схемы устройства в исходное состояние в момент подачи на него напряжения питания.
Блоки индикации 18 и 19 выполнены, например, на основе (см. фиг.1) последовательно соединенных резистора, подключенного первым выводом к инверсному или прямому выходам триггера 15, и светодиода, катод которого подключен к общей “земле” схемы устройства. Блоки 18 и 19 индикации предназначены для визуального контроля подачи на внешние нагрузки (на фиг.1 не показаны) сигналов управления соответственно с инверсного и прямого выходов триггера 15 и контроля исправного состояния устройства.
Повторители 17 и 22 предназначены для согласования выходных сопротивлений соответственно пороговых элементов 11 и 12 и сопротивлений внешних нагрузок, подключаемых к их выходам через выходные клеммы 23 и 24 устройства.
Выходы триггера 15, повторителей 17, 22 выполнены с уровнями нагрузочной способности, обеспечивающими коммутацию управляющих обмоток электромагнитных пускателей и слаботочных электромагнитных реле. Кроме того, их нагрузкой могут быть входы логических элементов цифровых микросхем.
Ключи 25 и 26 предназначены для формирования импульсов отрицательной полярности длительностью, равной длительности выходного импульса одновибратора 27, соответственно на К-входе и J-входе триггера 15 путем замыкания этих выводов на общую “землю” устройства. Ключи 25 и 26 выполнены, например, на основе транзистора n-p-n типа. Первыми выводами ключей 25, 26 являются выводы коллекторов транзисторов, вторыми выводами – выводы их эмиттеров, входами управления ключей 25, 26 являются выводы баз транзисторов.
Одновибратор 27 выполнен, например, по схеме ждущего мультивибратора на основе триггера и времязадающей RC-цепи в виде последовательно соединенных резистора и конденсатора, резистор R которой подключен к источнику питания, а точка соединения их подключена к R-входу триггера, на вход являющийся входом одновибратора, подаются запускающие импульсы, на входы и В при этом подаются напряжения с уровнями логической “1”, а прямой выход триггера является выходом одновибратора 27 (см. книгу “Шило В.Л. Популярные цифровые микросхемы: Справочник. – М.: Радио и связь, 1987. – 352 с.: ил. – (Массовая радиобиблиотека. Вып.1111)”, с.188, рис.1.136а, б). Одновибратор 27 предназначен для формирования импульсов напряжений с уровнем логической “1” для коммутации ключей 25, 26, подаваемых на их входы управления, по отрицательным перепадам напряжений на прямом и инверсном выходах пороговых элементов 11 и 12 соответственно. Длительностью импульса, формируемого одновибратором 27, определяется длительность задержки переключений триггера 15 в моменты появления указанных выше перепадов напряжений, образующихся в моменты смывания сигнального электрода 31 датчика 1 контролируемой жидкостью и осушения сигнального электрода 32 датчика 1 в процессе контроля и регулирования уровня жидкости при взволнованной ее поверхности. Взволнованное состояние уровня контролируемой жидкости имеет место на мобильных и стационарных технологических производственных объектах эксплуатации устройства. При взволнованной контролируемой жидкости, например, могут образовываться ее одиночные или повторяющиеся всплески, брызги или волны с постоянной периодичностью появления, которые могут кратковременно омывать электроды 31, 33 и 32, 33 датчика 1, когда уровень контролируемой жидкости находится вблизи электродов на грани их смывания или осушения соответственно ниже или выше электродов 31, 33 и 32, 33 датчика 1. Такие случайные омывания или осушения электродов вызывают ложные кратковременные срабатывания датчика 1 и появление случайных переключений пороговых элементов 11 и 12, вызывающих ложные переключения триггера 15 и появление их на его выходах и выходных клеммах 20, 21 устройства. Для устранения появления ложных срабатываний на выходных клеммах 20 и 21 в устройство введена задержка переключения триггера в моменты появления ложных срабатываний пороговых элементов 11, 12. При этом длительность задержки определяется длительностью выходного импульса одновибратора 27. Длительность этой задержки выбирается такой, чтобы она была больше, чем длительность омывания или осушения электродов 31, 33 или 32, 33 датчика 1 всплесками или волной контролируемой жидкости. В случае наличия постоянных брызг длительность такой задержки выбирается с учетом скорости снижения или подъема контролируемого уровня жидкости. При этом длительность задержки определяется началом ложного омывания или осушения электродов и моментом гарантированного нахождения контролируемого уровня жидкости ниже или выше сигнального электрода 31 или 32 датчика 1 после начала ложного его срабатывания.
Дифференциатор 13 предназначен для формирования импульсов отрицательной полярности по отрицательным перепадам выходных напряжений первого и второго пороговых элементов 11, 12 для запуска одновибратора 27. Дифференциатор 13 выполнен, например, на основе дифференцирующей RC-цепи, состоящей из последовательно включенных конденсатора, первый вывод которого является входом дифференциатора 13, и резистора, параллельно которому включен диод, анод которого подключен к точке соединения первого вывода резистора и второго вывода конденсатора, являющейся выходом дифференциатора. При этом катод диода и второй вывод резистора RC-цепи подключены к источнику напряжения питания (см. фиг.1).
Конструктивно устройство выполнено в виде одного функционального узла (см. фиг.1, фиг.2, фиг.3), что позволяет производить его монтаж на резервуарах с контролируемой жидкостью, имеющих ограниченное пространство монтажной зоны. Это, в свою очередь, позволяет улучшить эксплуатационные характеристики устройства. При этом клемма 14, подключенная к выходу дифференциатора 13, клемма 29, подключенная к точке соединения входа одновибратора 27 и второго вывода третьего конденсатора 28, и клемма 30, подключенная к точке соединения К-входа триггера 15 и первого вывода ключа 25, являются соответственно первым, вторым и третьим выводами программирования, используемыми для программирования функциональных возможностей устройства. Когда клемма 14 и клемма 29 замкнуты между собой, а клемма 30 подключена к клемме 23, являющейся третьим выходом устройства, устройство трансформируется в систему контроля и регулирования уровня жидкости со взволнованной ее поверхностью с использованием его первого и второго выходов, которыми являются соответственно выходные клеммы 20 и 21. При этом конденсатор 28, подключенный к выходу дифференциатора 13, образует с резистором и диодом дифференциатора 13 дифференцирующую цепь, формирующую по отрицательному перепаду выходного напряжения U5 порогового элемента 12 на выходе дифференциатора 13 импульс напряжения U8 с уровнем логического “0” для запуска одновибратора 27. В случае размыкания клемм 14 и 29 и соединения клеммы 30 с клеммой 23 устройство трансформируется в систему контроля и регулирования уровня жидкости со спокойной ее поверхностью с использованием его первого и второго выходов, которыми являются соответственно выходные клеммы 20 и 21. Когда клемма 14 и клемма 29 разомкнуты, а клемма 30 отключена от клеммы 23, т.е. клеммы 14, 29, 30 находятся в отключенном состоянии, устройство трансформируется в сигнализатор контроля верхнего уровня жидкости с использованием третьего выхода устройства или в сигнализатор контроля нижнего уровня жидкости с использованием четвертого выхода устройства. Причем программирование функциональных возможностей устройства осуществляется простым способом без изменения его конструкции путем замыкания или размыкания клемм 14 и 29 и подключения клеммы 30 к клемме 23 или отключения ее от клеммы 23 при электромонтаже на объекте эксплуатации. На фиг.1 схема устройства изображена в таком состоянии, при котором его функциональные возможности соответствуют функциональным возможностям сигнализаторов контроля верхнего или нижнего уровня жидкости, когда выводы программирования 14, 29, 30 отключены.
Для лучшего представления конструкции устройства и особенностей его конструктивного исполнения и применения на объекте эксплуатации, обеспечивающих расширение функциональных возможностей устройства и улучшение его эксплуатационных характеристик, ниже приводятся некоторые пояснения.
Выше было отмечено, что конструктивно предлагаемое устройство выполнено в виде одного функционального узла, например, в цилиндрическом корпусе (см. фиг.2, фиг.3). На одном торце корпуса, являющемся рабочим торцом устройства, установлен конусный торец держателя 2 с установленными на нем первыми концами сигнальных и общего электродов 31, 32 и 33 датчика 1. На другом торце корпуса заделан первый конец соединительного кабеля определенной длины, на другом конце которого произведен монтаж кабельного соединителя, например, со штыревыми контактами. Монтаж соединителя устройства производится с помощью ответного соединителя (на фиг.1, фиг.2, фиг.3 не показан) с контактами типа “гнездо”, установленного на объекте эксплуатации. С помощью этого соединителя производится сочленение устройства. На его задней стороне производится монтаж электрических цепей напряжения питания, монтаж проводов для подключения к выходам устройства внешних нагрузок и электрических цепей для клемм 14, 29, 30 программирования.
В случае соединения клемм 14, 29 между собой и подключения клеммы 30 к клемме 23, например, методом пайки на ответной части соединителя устройства оно функционирует как система контроля и регулирования уровня жидкости в режиме контроля уровня жидкости и поддержания его на фиксированной высоте со взволнованной ее поверхностью. При этом используются клеммы 20 и 21, являющиеся первым и вторым выходами устройства, а клеммы 23 и 24 в качестве третьего и четвертого его выходов для управления внешними нагрузками не задействуются и используются как контрольные выводы для тестирования работы устройства или для размножения сигналов с выходов повторителей 17 и 22 для нужд других потребителей этих сигналов на объекте эксплуатации. Вместе с тем выходная клемма 23, являющаяся третьим выходом устройства, одновременно используется вместе с клеммой 30, являющейся третьим выводом программирования, для программирования функциональных возможностей устройства.
При разомкнутых клеммах 14, 29 и подключенной клемме 30 к клемме 23 устройство функционирует как система контроля и регулирования уровня жидкости в режиме контроля уровня жидкости и поддержания его на фиксированной высоте со спокойной ее поверхностью. При этом используется первый и второй выходы устройства, а выходные клеммы 23 и 24 в качестве третьего и четвертого выходов устройства для управления внешними нагрузками не задействуются и используются как контрольные выводы для тестирования работы устройства или для размножения сигналов с выходов повторителей 17 и 22 для нужд других потребителей этих сигналов на объекте эксплуатации.
Когда необходимо управлять промышленными насосными установками через электромагнитный пускатель с двумя обмотками управления на его выключение и включение, задействуются одновременно соответственно первый и второй выходы устройства. В случае управления насосной установкой с помощью одного электромагнитного реле с одной обмоткой управления, то используется для ее управления только второй выход устройства, который включает или выключает электромагнитное реле.
При разомкнутых клеммах 14 и 29 и отключенной клемме 30 от клеммы 23 устройство трансформируется в сигнализатор контроля верхнего уровня жидкости, когда используется третий выход устройства, или в сигнализатор контроля нижнего уровня, когда используется четвертый выход устройства, а первый и второй выходы устройства, которыми являются выходные клеммы 20 и 21, для управления внешними нагрузками не задействуются.
Рассмотрим работу устройства в четырех различных режимах: в режиме поддержания уровня жидкости на его фиксированной высоте со взволнованной поверхностью жидкости, в режиме поддержания уровня жидкости на его фиксированной высоте со спокойной поверхностью жидкости, в режиме сигнализатора контроля верхнего уровня жидкости и в режиме сигнализатора контроля нижнего уровня жидкости.
1. Работа устройства в режиме поддержания уровня жидкости на его фиксированной высоте со взволнованной поверхностью жидкости.
В этом режиме могут использоваться вертикальный или горизонтальный способы монтажа устройства в открытых и закрытых резервуарах, стенки которых могут быть выполнены из токопроводящего или диэлектрического материала. При этом устройство 37 устанавливается на объекте эксплуатации в вертикальном или в горизонтальном положениях (см. фиг.2, фиг.3). Устройство может применяться в этом режиме в условиях неограниченного или ограниченного пространства монтажной зоны, когда объектом эксплуатации устройства являются резервуары с большими и малыми габаритными размерами. Клеммы 14 и 29 при этом замкнуты между собой, а клемма 30 подключена к клемме 23. В этом случае используются первый и второй выходы устройства, а его третий и четвертый выходы для управления внешними нагрузками не задействуются.
При подаче в момент времени to на устройство напряжения питания в блоке 16 происходит заряд конденсатора через переход эмиттер-база транзистора n-p-n типа (см. фиг.1). При этом транзистор блока 16 открывается, и через его переход коллектор-эмиттер подается на S-вход триггера 15 импульс напряжения U1 с уровнем логического “0” (см. фиг.4). В результате на первом и втором выходах триггера 15 и соответственно на первой и второй выходных клеммах 20 и 21 устанавливаются напряжения U10 и U11 с уровнями логического “0” и логической “1” соответственно. При этом светодиод блока индикации 18 гаснет, а светодиод блока индикации 19 засвечивается. После окончания заряда конденсатора блока 16 его транзистор закрывается и в дальнейшем на работу схемы устройства не влияет, так как его база подключена через резистор к общей “земле” схемы устройства. После чего на выходе блока 16 и на S-входе триггера 15 устанавливается напряжение U1 с уровнем логической “1”. При этом через резистор дифференциатора 13 на его выходе и входе одновибратора 27 устанавливается напряжение U8 с уровнем логической “1”. Одновременно на выходе одновибратора 27 устанавливается напряжение U9 с уровнем логического “0”. Вместе с тем мультивибраторы 3, 4 переходят в режим генерации электрических колебаний, так как в исходном состоянии в резервуаре 35 контролируемая жидкость 36 отсутствует, и электроды 31, 32, 33 датчика 1 находятся в осушенном состоянии. Выходные импульсные напряжения мультивибраторов 3 и 4 подаются через конденсаторы 5 и 6, регуляторы 7 и 8 на входы детекторов 9 и 10 соответственно. Амплитудные значения импульсных напряжений с выходов мультивибраторов 3 и 4 преобразуются соответственно детекторами 9 и 10 в постоянные напряжения с уровнями логической “1” и с их выходов подаются на входы пороговых элементов 11 и 12 соответственно. Под действием этих напряжений последние переключаются в такие устойчивые состояния, при которых на их прямых и инверсных выходах устанавливаются напряжения U3, U6 и U2, U5 соответственно с уровнями логической “1” и логического “0”. В результате на выходах повторителей 17 и 22 устанавливаются соответственно напряжения U4 и U7 с уровнями логического “0”, а на входе дифференциатора 13 – напряжение U3 с уровнем логической “1”. Наряду с этим на J-входе и К-входе триггера 15 с прямого выхода порогового элемента 12 и выхода повторителя 17 устанавливаются напряжения U6 и U4 соответственно с уровнями логической “1” и логического “0”. Такое сочетание логических сигналов на J-входе и К-входе триггера 15 подтверждает его исходное состояние, при котором на его инверсном и прямом выходах установлены напряжения U10 и U11 с уровнями логического “0” и логической “1” соответственно. После чего светодиод блока 18 индикации продолжает находиться в погашенном состоянии, а светодиод блока 19 индикации в засвеченном состоянии. При этом с прямого выхода триггера 15 через выходную клемму 21 подается напряжение U11 с уровнем логической “1” на управляющую обмотку включения (на фиг.1 она не показана) электромагнитного пускателя насосной установки. После чего начинается заполнение резервуара 35 жидкостью 36, и контролируемый уровень жидкости в резервуаре 35 начинает подниматься вверх.
В момент времени t1 происходит омывание жидкостью 36 электродов 32, 33 датчика 1. В результате через эти электроды и контролируемую жидкость 35 вход детектора 10 замыкается на общую “землю” схемы устройства. После чего на выходе детектора 10 устанавливается напряжение с уровнем логического “0”, под действием которого пороговый элемент 12 переключается в такое устойчивое состояние, при котором на его прямом и инверсном выходах устанавливаются соответственно напряжения U6 и U5 с уровнями логического “0” и логической “1”. Но в момент положительного перепада напряжения U5, подаваемого на первый вывод конденсатора 28, на выходе дифференциатора 13 формирования импульса напряжения U8 с уровнем логического “0” не происходит, так как дифференциатор 13 формирует этот импульс только в момент появления на первом выводе конденсатора 28 отрицательного перепада напряжения U5 с выхода порогового элемента 12. Поэтому запуска одновибратора 27, формирования на его выходе импульса напряжения U9 с уровнем логической “1” и замыкания ключей 25, 26 не происходит. При этом на J-входе и К-входе триггера 15 с прямого выхода порогового элемента 12 и выхода повторителя 17 устанавливаются соответственно напряжения U6 и U4 с уровнями логического “0”, при которых триггер 15 продолжает сохранять предыдущее состояние. В результате в момент времени t1 продолжается процесс наполнения резервуара 35 жидкостью 36.
В момент времени t2 электрод 31 датчика 1 омывается жидкостью 36. В результате через электроды 31, 33 и контролируемую жидкость 36 вход детектора 9 замыкается на общую “землю” схемы устройства. После чего на выходе детектора 9 устанавливается напряжение с уровнем логического “0”, под действием которого пороговый элемент 11 переключается в такое устойчивое состояние, при котором на его инверсном выходе, устанавливается напряжение U2 с уровнем логической “1”, которое подается на вход повторителя 17. При этом в момент отрицательного перепада выходного напряжения U3 порогового элемента 11 (см. фиг.4) на выходе дифференциатора 13 происходит формирование импульса напряжения U8 с уровнем логического “0”. Под действием этого импульса одновибратор 27 запускается, и на его выходе формируется импульс напряжения U9 с уровнем логической “1”, который подается на управляющие входы ключей 25, 26. В результате последние замыкаются на время действия положительного импульса напряжения U9 с выхода одновибратора 27. При этом в течение замкнутого состояния ключа 25 напряжение U4 с уровнем логической “1” с выхода повторителя 17 на К-вход триггера 15 не проходит, и на J-входе, К-входе триггера 15 продолжают присутствовать соответственно напряжения U6 и U4 с уровнями логического “0”. В результате триггер 15 продолжает сохранять предыдущее состояние в течение замкнутого состояния ключей 25, 26. По спаду импульса напряжения U9 одновибратора 27 ключи 25, 26 размыкаются, и с выхода повторителя 17 на К-вход триггера 15 подается напряжение U4 с уровнем логической “1”. Так как на J-входе и К-входе триггера 15 установлены соответственно напряжения U6 и U4 с уровнями логического “0” и логической “1”, он переключается в такое состояние, при котором на его инверсном и прямом выходах устанавливаются соответственно напряжения U10 и U11 с уровнями логической “1” и логического “0”. После чего светодиод индикатора 19 гаснет, а светодиод индикатора 18 засвечивается. В этот момент с инверсного выхода триггера 15 через выходную клемму 20 подается напряжение U10 с уровнем логической “1” на управляющую обмотку (на фиг.1 она не показана) выключения электромагнитного пускателя насосной установки. В результате насосная установка отключается, и наполнение резервуара 35 жидкостью 36 в момент времени t2 прекращается. После чего схема устройства и положение уровня контролируемой жидкости 36 могут находиться в таком состоянии до тех пор, пока не начнется ее расход.
После момента времени t2, например, начинается расход контролируемой жидкости 36. Через некоторый промежуток времени в момент t3 происходит осушение электрода 31 датчика 1. При этом происходит отключение входа детектора 9 от общей “земли” устройства, и с выхода мультивибратора 3 подается на вход детектора 9 импульсное напряжение, под действием которого на выходе детектора 9 и входе порогового элемента 11 устанавливается напряжение с уровнем логической “1”. Пороговый элемент 11 переключается в другое состояние, при котором на его инверсном и прямом выходах устанавливаются соответственно напряжения U2 и U3 с уровнями логического “0” и логической “1”. Но под действием положительного перепада напряжения U3, подаваемого с прямого выхода порогового элемента 11 на вход дифференциатора 13, формирования на его выходе импульса напряжения U8 с уровнем логического “0” не происходит, так как дифференциатор 13 формирует этот импульс только по отрицательному перепаду входного напряжения U3. Поэтому запуска одновибратора 27 и переключения ключей 25, 26 не происходит. При этом на выходе повторителя 17 устанавливается напряжение U4 с уровнем логического “0”, которое подается на К-вход триггера 15. Так как на J-входе и К-входе триггера 15 установлены соответственно напряжения U6 и U4 с уровнями логического “0”, он сохраняет предыдущее состояние, при котором на его инверсном и прямом выходах установлены соответственно напряжения U10 и U11 с уровнями логической “1” и логического “0”. В результате насосная установка продолжает находиться в отключенном состоянии, поэтому в момент времени t3 расход жидкости 36 продолжается, и ее уровень продолжает опускаться в резервуаре 35 вниз к электроду 32 датчика 1.
Через некоторый промежуток времени в момент t4 происходит осушение электрода 32 датчика 1. В результате происходит отключение входа детектора 10 от общей “земли” схемы устройства, и на вход детектора 10 подается с выхода мультивибратора 4 импульсное напряжение, под действием которого на его выходе и на входе порогового элемента 12 устанавливается напряжение с уровнем логической “1”. Пороговый элемент 12 переключается в другое устойчивое состояние, при котором на его прямом и инверсном выходах устанавливаются напряжения U6 и U5 с уровнями логической “1” и логического “0”, которые подаются соответственно на J-вход триггера 15 и первый вывод конденсатора 28. По отрицательному перепаду выходного напряжения U5 порогового элемента 12 на выходе дифференциатора 13 формируется импульс напряжения U8 с уровнем логического “0”. Под действием этого импульса происходит запуск одновибратора 27 и формирование на его выходе импульса напряжения U9 с уровнем логической “1”, который подается на управляющие входы ключей 25, 26. В результате последние замыкаются на время действия положительного импульса напряжения U9 с выхода одновибратора 27. При этом в течение замкнутого состояния ключа 26 напряжение U6 с уровнем логической “1” на J-вход триггера 15 не проходит, и на J-входе, К-входе устанавливаются напряжения с уровнями логического “0”. В результате триггер 15 сохраняет предыдущее состояние в течение замкнутого состояния ключей 25, 26. По спаду импульса напряжения U9 одновибратора 27 ключи 25, 26 размыкаются, и с прямого выхода порогового элемента 12 на J-вход триггера 15 подается напряжение U6 с уровнем логической “1”. Так как на J-входе и К-входе триггера 15 установлены соответственно напряжения U6 и U4 с уровнями логической “1” и логического “0”, он переключается в такое состояние, при котором на его инверсном и прямом выходах устанавливаются соответственно напряжения U10 и U11 с уровнями логического “0” и логической “1”. После чего светодиод индикатора 18 гаснет, а светодиод индикатора 19 засвечивается. В этот момент с выхода триггера 15 через выходную клемму 21 подается напряжение U11 с уровнем логической “1” на управляющую обмотку (на фиг.1 она не показана) включения электромагнитного пускателя насосной установки. В результате насосная установка включается, и начинается пополнение резервуара 35 жидкостью 36. При этом уровень жидкости 36 начинает подниматься вверх резервуара 35 к электроду 31.
На этом первый цикл контроля и регулирования уровня жидкости заканчивается, и начинается второй цикл работы устройства по алгоритму, описанному выше в первом цикле работы устройства. Второй цикл работы устройства показан на фиг.4, начиная с момента окончания действия импульса напряжения U9, находящегося во временном промежутке t4-t5 и до момента окончания импульса напряжения U9, следующего после момента времени t8 (см. фиг.4).
Таким образом, общий алгоритм работы устройства в режиме поддержания уровня жидкости на его фиксированной высоте со взволнованной ее поверхностью можно представить в следующем виде.
В исходном состоянии, когда в резервуаре 35 жидкость 36 отсутствует, все электроды датчика 1 находятся в осушенном состоянии, в момент подачи напряжения питания устройством включается насосная установка, и начинается наполнение резервуара 35 жидкостью 36. Ее уровень начинает подниматься вверх к электродам 31, 32. 33. При смывании электродов 32 и 33 устройство продолжает наполняться жидкостью 36. В момент смывания электрода 31 происходит с задержкой, определяемой длительностью импульса выходного напряжения одновибратора 27, отключение насосной установки, и подача жидкости в резервуар 35 прекращается. С этого момента происходит “захват” датчиком 1 уровня жидкости 36, и начинается процесс контроля и регулирования уровня жидкости 36 на ее фиксированной высоте, равной высоте установки электрода 33, в пределах ширины зоны регулирования, определяемой расстоянием между наружными поверхностями электродов 31 и 32. Далее происходит расход жидкости, и уровень жидкости 36 начинает опускаться вниз к электроду 32. В момент осушения электрода 32 происходит с задержкой, определяемой длительностью импульса выходного напряжения одновибратора 27, включение насосной установки и пополнение резервуара 35 жидкостью 36. В результате уровень жидкости 36 начинает подниматься вверх к электроду 31. В момент смывания электрода 31 происходит с задержкой отключение насосной установки, и цикл контроля и регулирования жидкости межу электродами 31 и 32 повторяется. Причем циклы регулирования жидкости 36 будут продолжаться с повторением до тех пор, пока не произойдет отключение напряжения питания устройства. Процесс контроля и поддержания уровня жидкости 36 на фиксированной высоте осуществляется с точностью регулирования, равной
(± L:2L)×100%,
где L – ширина зоны регулирования (расстояние между наружными поверхностями электродов 31 и 32 при горизонтальном способе монтажа устройства или расстояние между концами сигнальных электродов 31 и 32 при вертикальном способе монтажа устройства);
L – номинальное значение высоты уровня контролируемой жидкости 36, установленного в середине ширины зоны регулирования.
Так, например, при номинальном заданном значении высоты уровня контролируемой жидкости L=1 м и при ширине зоны регулирования L=5 см точность регулирования (поддержания) уровня жидкости на этой высоте составляет 2,5%.
2. Работа устройства в режиме поддержания уровня жидкости на его фиксированной высоте со спокойной поверхностью жидкости.
В этом режиме могут использоваться вертикальный или горизонтальный способы монтажа устройства в открытых и закрытых резервуарах, стенки которых могут быть выполнены из токопроводящего или диэлектрического материала. При этом устройство устанавливается на объекте эксплуатации в вертикальном или в горизонтальном положениях (см. фиг.2, фиг.3). Устройство может применяться в этом режиме в условиях неограниченного или ограниченного пространства монтажной зоны, когда объектом эксплуатации устройства являются резервуары больших и малых габаритов.
В этом режиме клеммы 14 и 29 разомкнуты, а клемма 30 подключена к клемме 23. При этом выход дифференциатора 13 отключается от входа одновибратора 27 и от второго вывода конденсатора 28, и на работу устройства в этом режиме дифференциатор 13, конденсатор 28, одновибратор 27, ключи 25, 26 влияния не оказывают (см. фиг.1). Причем в этом случае используются первый и второй выходы устройства, а его третий и четвертый выходы для управления внешними нагрузками не задействуются.
При подаче в момент времени t0 на устройство напряжения питания в блоке 16 происходит заряд конденсатора через переход эмиттер-база транзистора n-p-n типа (см. фиг 1). При этом транзистор блока 16 открывается, и через его переход коллектор-эмиттер подается на S-вход триггера 15 импульс напряжения U1 с уровнем логического “0” (см. фиг.5). В результате на первом и втором выходах триггера 15 и на первой и второй выходных клеммах 20 и 21 устанавливаются напряжения U10 и U11 с уровнями логического “0” и логической “1” соответственно. При этом светодиод индикатора 18 гаснет, а светодиод индикатора 19 засвечивается. После окончания заряда конденсатора блока 16 его транзистор закрывается и в дальнейшем на работу схемы устройства влияния не оказывает, так как его база через резистор подключена к общей “земле” схемы устройства. После чего на выходе блока 16 и на S-входе триггера 15 устанавливается напряжение U1 с уровнем логической “1”. При этом на выходе дифференциатора 13 через его резистор устанавливается напряжение U8 с уровнем логической “1”. Одновременно на выходе одновибратора 27 устанавливается напряжение U9 с уровнем логического “0”. Вместе с тем мультивибраторы 3, 4 переходят в режим генерации электрических колебаний, так как в исходном состоянии в резервуаре 35 контролируемая жидкость 36 отсутствует, и электроды 31, 32, 33 датчика 1 находятся в осушенном состоянии. Выходные импульсные напряжения мультивибраторов 3 и 4 подаются через конденсаторы 5 и 6, регуляторы 7 и 8 на входы детекторов 9 и 10 соответственно. Амплитудные значения импульсных напряжений с выходов мультивибраторов 3 и 4 преобразуются соответственно детекторами 9 и 10 в постоянные напряжения с уровнями логической “1” и с их выходов подаются на входы соответственно пороговых элементов 11 и 12. Под действием этих напряжений последние переключаются в такие устойчивые состояния, при которых на их прямых и инверсных выходах устанавливаются напряжения U3, U6 и U2, U5 соответственно с уровнями логической “1” и логического “0”. В результате на выходах повторителей 17 и 22 устанавливаются соответственно напряжения U4 и U7 с уровнями логического “0”, а на входе дифференциатора 13 – напряжение U3 с уровнем логической “1”. Наряду с этим на J-входе и К-входе триггера 15 с прямого выхода порогового элемента 12 и выхода повторителя 17 устанавливаются напряжения U6 и U4 соответственно с уровнями логической “1” и логического “0”. Такое сочетание логических сигналов на J-входе и К-входе триггера 15 подтверждает его исходное состояние, при котором на его инверсном и прямом выходах установлены напряжения U10 и U11 с уровнями логического “0” и логической “1” соответственно. После чего светодиод блока 18 индикации продолжает находиться в погашенном состоянии, а светодиод блока 19 индикации – в засвеченном состоянии. При этом с прямого выхода триггера 15 через выходную клемму 21 подается напряжение U11 с уровнем логической “1” на управляющую обмотку включения (на фиг.1 она не показана) электромагнитного пускателя насосной установки. После чего начинается заполнение резервуара 35 жидкостью 36, и контролируемый уровень жидкости в резервуаре 35 начинает подниматься вверх.
Через некоторый промежуток времени в момент t1 происходит омывание жидкостью 36 электродов 32, 33 датчика 1. В результате через эти электроды и контролируемую жидкость 36 вход детектора 10 замыкается на общую “землю” схемы устройства. После чего на выходе детектора 10 устанавливается напряжение с уровнем логического “0”, под действием которого пороговый элемент 12 переключается в такое устойчивое состояние, при котором на его прямом выходе устанавливается напряжение U6 с уровнем логического “0”, которое подается на J-вход триггера 15, а на его инверсном выходе и на входе и выходе повторителя 22 – соответственно напряжения U5 и U7 с уровнями логической “1”. При этом на J-входе и К-входе триггера 15 с прямого выхода порогового элемента 12 и выхода повторителя 17 устанавливаются напряжения соответственно U6 и U4 с уровнями логического “0”, при которых триггер 15 продолжает сохранять предыдущее состояние. В результате в момент времени t1 продолжается процесс наполнения резервуара 35 жидкостью 36.
В момент времени t2 электрод 31 датчика 1 омывается жидкостью 36. В результате через электроды 31, 33 и контролируемую жидкость 36 вход детектора 9 замыкается на общую “землю” схемы устройства. После чего на выходе детектора 9 устанавливается напряжение с уровнем логического “0”, под действием которого пороговый элемент 11 переключается в такое устойчивое состояние, при котором на его инверсном выходе устанавливается напряжение U2 с уровнем логической “1”, которое подается на вход повторителя 17, а на прямом выходе – напряжение U3 с уровнем логического “0”, которое подается на вход дифференциатора 13. При этом по отрицательному перепаду напряжения U3 на выходе дифференциатора 13 происходит формирование импульса напряжения U8 с уровнем логического “0”, но на вход одновибратора 27 этот импульс не проходит, так как леммы 14 и 29 находятся в разомкнутом состоянии. Поэтому запуска одновибратора 27 не происходит, и на его выходе продолжает присутствовать напряжение U9 с уровнем логического “0”. Вместе с тем на выходе повторителя 17 и на К-входе триггера 15 устанавливается напряжение U4 с уровнем логической “1”. Так как на J-входе и К-входе триггера 15 установлены соответственно напряжения U6 и U4 с уровнями логического “0” и логической “1”, он переключается в такое состояние, при котором на его инверсном и прямом выходах устанавливаются соответственно напряжения U10 и U11 с уровнями логической “1” и логического “0”. После чего светодиод индикатора 19 гаснет, а светодиод индикатора 18 засвечивается. В этот момент с инверсного выхода триггера 15 через выходную клемму 20 подается напряжение U10 с уровнем логической “1” на управляющую обмотку (на фиг.1 она не показана) выключения электромагнитного пускателя насосной установки. В результате насосная установка отключается, и наполнение резервуара 35 жидкостью 36 в момент времени t2 прекращается. После чего схема устройства и положение уровня контролируемой жидкости 36 могут находиться в таком состоянии до тех пор, пока не начнется ее расход.
После момента времени t2, например, начинается расход контролируемой жидкости 36. Через некоторый промежуток времени в момент t3 происходит осушение сигнального электрода 31 датчика 1. При этом происходит отключение входа детектора 9 от общей “земли” устройства, и с выхода мультивибратора 3 подается на вход детектора 9 импульсное напряжение, под действием которого на выходе детектора 9 и входе порогового элемента 11 устанавливается напряжение с уровнем логической “1”. Пороговый элемент 11 переключается в другое состояние, при котором на его инверсном выходе и на входе повторителя 17 устанавливается напряжение U2 с уровнем логического “0”. В результате на выходе повторителя 17 и на К-входе триггера 15 устанавливается напряжение U4 с уровнем логического “0”. Так как на J-входе и К-входе триггера 15 установлены соответственно напряжения U6 и U4 с уровнями логического “0”, он продолжает сохранять предыдущее состояние, при котором на его инверсном и прямом выходах установлены соответственно напряжения U10 и U11 с уровнями логической “1” и логического “0”. В результате расход жидкости 36 продолжается, и ее уровень продолжает опускаться в резервуаре 35 вниз к электроду 32 датчика 1.
Через некоторый промежуток времени в момент t4 происходит осушение сигнального электрода 32 датчика 1. В результате происходит отключение входа детектора 10 от общей “земли” схемы устройства, и на вход детектора 10 подается с выхода мультивибратора 4 импульсное напряжение, под действием которого на его выходе и на входе порогового элемента 12 устанавливается напряжение с уровнем логической “1”. После чего пороговый элемент 12 переключается в другое устойчивое состояние, при котором на его прямом и инверсном выходах устанавливаются соответственно напряжения U6 и U5 с уровнями логической “1” и логического “0”, которые подаются соответственно на J-вход триггера 15 и на первый вывод конденсатора 28, вход повторителя 22, на выходе которого устанавливается напряжение U7 с уровнем логического “0”. По отрицательному перепаду выходного напряжения U5 порогового элемента 12 формирования импульса напряжения U8 дифференциатором 13 и, следовательно, запуска одновибратора 27 не происходит, так как клеммы 14 и 29 находятся в разомкнутом состоянии. Поэтому формирования на выходе одновибратора 27 импульса напряжения U9 с уровнем логической “1” не происходит, и на его выходе продолжает присутствовать напряжение U9 с уровнем логического “0”. Так как при этом на J-входе и К-входе триггера 15 установлены соответственно напряжения U6 и U4 с уровнями логической “1” и логического “0”, он переключается в такое состояние, при котором на его инверсном и прямом выходах устанавливаются соответственно напряжения U10 и U11 с уровнями логического “0” и логической “1”. После чего светодиод индикатора 18 гаснет, а светодиод индикатора 19 засвечивается. В этот момент с выхода триггера 15 через выходную клемму 21 подается напряжение U11 с уровнем логической “1” на управляющую обмотку (на фиг.1 она не показана) включения электромагнитного пускателя насосной установки. В результате насосная установка включается, и начинается пополнение резервуара 35 жидкостью 36. При этом уровень контролируемой жидкости 36 начинается подниматься вверх к электроду 31 датчика 1. На этом первый цикл контроля и регулирования уровня жидкости заканчивается, и начинается второй цикл работы устройства по алгоритму, описанному выше в первом цикле работы устройства. Второй цикл работы устройства показан на фиг.5, начиная с момента времени t4 и до момента времени t8.
Общий алгоритм работы устройства в режиме поддержания уровня жидкости на его фиксированной высоте со спокойной ее поверхностью аналогичен алгоритму его работы в режиме поддержания уровня жидкости на его фиксированной высоте со взволнованной ее поверхностью, описанному выше. Отличие алгоритма работы устройства в этом режиме заключается в отсутствии задержки включения и выключения насосной установки в моменты осушения электрода 32 и смывания электрода 31 соответственно, так как в этом режиме клеммы 14 и 23 устройства разомкнуты.
3. Работа устройства в режиме сигнализатора верхнего уровня.
В этом режиме клеммы 14, 29 находятся в разомкнутом состоянии, а клемма 30 отключена от клеммы 23, т.е. все выводы программирования находятся в отключенном состоянии. При этом выход дифференциатора 13 отключается от входа одновибратора и от второго вывода конденсатора 28, и на работу устройства в этом режиме дифференциатор 13, конденсатор 28, одновибратор 27, ключи 25, 26, триггер 15 влияния не оказывают. Причем в этом случае используются третий выход устройства, а его первый, второй и четвертый выходы для управления внешними нагрузками не задействуются. В этом случае устройство 37 функционирует как сигнализатор верхнего уровня жидкости 36. При этом устройство допускает вертикальный и горизонтальный способы монтажа на объекте эксплуатации (см. фиг.2, фиг.3). Работа устройства в этом режиме описывается диаграммами U2 и U4, приведенными на фиг.5. Устройство в этом режиме работы может составлять комплект с другим устройством, работающим в режимах контроля и регулирования уровня жидкости со взволнованной или со спокойной ее поверхностью, и применяться в качестве аварийного сигнализатора верхнего предельного рабочего уровня жидкости 36 в резервуаре 35 в случае аварийного переполнения резервуара 35 контролируемой жидкостью 36.
4. Работа устройства в режиме сигнализатора нижнего уровня.
В этом режиме клеммы 14, 29 находятся в разомкнутом состоянии, а клемма 30 отключена от клеммы 23, т.е. все выводы программирования находятся в отключенном состоянии. При этом выход дифференциатора 13 отключается от входа одновибратора 27 и от второго вывода конденсатора 28, и на работу устройства в этом режиме дифференциатор 13, конденсатор 28, одновибратор 27, ключи 25, 26, триггер 15 влияния не оказывают. Причем в этом случае используются четвертый выход устройства, а его первый, второй и третий выходы для управления внешними нагрузками не задействуются. В этом случае устройство функционирует как сигнализатор нижнего уровня жидкости 36. В этом случае устройство 37 допускает вертикальный и горизонтальный способы монтажа на объекте эксплуатации (см. фиг.2, фиг.3). Работа устройства в этом режиме описывается диаграммами U5 и U7, приведенными на фиг.5. Устройство в этом режиме работы может составлять комплект с другим устройством, работающим в режимах контроля и регулирования уровня жидкости со взволнованной или со спокойной ее поверхностью, и применяться в качестве аварийного сигнализатора нижнего предельного рабочего уровня жидкости 36 в резервуаре 35 в случае аварийного осушения резервуара 35 контролируемой жидкостью 36.
Кроме того, два устройства, работающие в качестве сигнализаторов верхнего и нижнего уровней, могут составлять также комплект с другим устройством, работающим в режимах контроля и регулирования уровня жидкости со взволнованной или со спокойной ее поверхностью, и применяться одновременно в качестве аварийных сигнализаторов верхнего и нижнего предельных рабочих уровней жидкости 36 в резервуаре 35 в случае аварийного переполнения жидкостью 36 или осушения резервуара 35 соответственно.
Таким образом, предлагаемое устройство по сравнению с аналогами имеет ряд преимуществ: выполнение системы контроля и регулирования уровня жидкости в виде одного компактного функционального узла, улучшенные эксплуатационные характеристики, горизонтальный способ монтажа, возможность контроля и поддержания уровня жидкости на заданной фиксированной его высоте, контроль уровня жидкости со покойной и взволнованной ее поверхностями, простой способ программирования его функциональных возможностей, расширенная номенклатура управляемых нагрузок, возможность применения на объектах эксплуатации с ограниченным пространством монтажной зоны.
Кроме того, выполнение схемы устройства с применением полупроводниковых и (или) гибридных технологий изготовления микросхем позволяет существенно уменьшить его габаритные размеры, материалоемкость и улучшить эксплуатационные характеристики. Такой набор функциональных возможностей обеспечивает в сравнении с аналогами гибкость применения предлагаемого устройства на объектах эксплуатации с минимальными стоимостными показателями.
Формула изобретения
Устройство контроля и регулирования уровня жидкости, содержащее первый мультивибратор, датчик уровня жидкости с держателем, триггер, первый детектор, первый и второй пороговые элементы, первый и второй повторители, первый и второй регуляторы чувствительности, первый и второй конденсаторы, отличающееся тем, что в него введены второй детектор, дифференциатор, вход которого соединен с прямым выходом первого порогового элемента, а его выход является первым выводом программирования, блок установки в исходное состояние, выход которого соединен с S-входом триггера, инверсный и прямой выходы которого являются соответственно первым и вторым выходами устройства, третий конденсатор, первый вывод которого соединен с инверсным выходом второго порогового элемента, одновибратор, вход которого подключен ко второму выводу третьего конденсатора, а точка соединения его входа и второго вывода третьего конденсатора является вторым выводом программирования, первый и второй ключи напряжения, первые выводы которых соединены соответственно с К-входом и J-входом триггера, вторые выводы – с общей “землей” устройства, входы управления – с выходом одновибратора, первый и второй блоки индикации, входы которых подключены соответственно к инверсному и прямому выходам триггера, второй мультивибратор, при этом датчик уровня жидкости выполнен кондуктометрическим с тремя токопроводящими электродами, первый и второй электроды которого являются сигнальными электродами, третий электрод, подключенный к общей “земле” устройства, – общим электродом, выполненным длиннее первого и второго электродов и имеющим со стороны первого конца изгиб, образующий его Г-образную форму в сторону второго электрода, конструктивно выполненного длиннее первого электрода и установленного со смещением в сторону первого электрода относительно первого конца третьего электрода, причем один торец держателя, являющийся рабочим торцом устройства, конструктивно выполнен в виде круглого конуса, на конической поверхности которого первый, второй и третий электроды, первые концы которых размещены со стороны конической поверхности держателя, установлены в одной плоскости, проведенной через ось симметрии держателя, вдоль которой установлен третий электрод, по обе стороны которого параллельно этой оси установлены первый и второй электроды, а выходы первого и второго мультивибраторов соединены с первыми выводами соответствующих конденсаторов, вторые выводы которых подключены к первым выводам соответствующих регуляторов чувствительности, вторые выводы которых соединены со входами соответствующих детекторов, к входам которых подключены соответственно первый и второй электроды датчика уровня жидкости, причем прямой выход второго порогового элемента подключен к J-входу триггера, а выходы первого и второго детекторов соединены со входами соответствующих пороговых элементов, инверсные выходы которых подключены ко входам соответственно первого и второго повторителей, выходы которых являются соответственно третьим и четвертым выходами устройства, которое конструктивно выполнено в виде одного функционального узла, а точка соединения К-входа триггера и первого вывода первого ключа напряжения является третьим выводом программирования, при соединении которого с третьим выходом устройства и замыкании между собой первого и второго выводов программирования устройство трансформируется в систему контроля и регулирования уровня жидкости со взволнованной ее поверхностью с использованием первого и второго выходов устройства, при разомкнутом состоянии первого и второго выводов программирования и замкнутых между собой третьего вывода программирования и третьего выхода устройства – в систему контроля и регулирования уровня жидкости со спокойной ее поверхностью с использованием первого и второго выходов устройства, а при отключенных выводах программирования – в сигнализатор контроля верхнего уровня жидкости с использованием третьего выхода устройства или нижнего уровня жидкости с использованием четвертого выхода устройства.
РИСУНКИ
|
|