|
|
(21), (22) Заявка: 2008121789/28, 30.05.2008
(24) Дата начала отсчета срока действия патента:
30.05.2008
(46) Опубликовано: 10.01.2010
(56) Список документов, цитированных в отчете о поиске:
SU 1444862 A1, 15.12.1988. RU 99106751 A, 20.01.2001. KR 20050013387 A, 04.02.2005. UA 70624 A, 15.10.2004.
Адрес для переписки:
390014, г.Рязань, “Рязанский военный автомобильный институт имени генерала армии В.П. Дубынина”, НИО, А.Д. Герасимову
|
(72) Автор(ы):
Кутовой Сергей Степанович (RU), Духно Алексей Васильевич (RU), Цыганов Сергей Викторович (RU)
(73) Патентообладатель(и):
Государственное образовательное учреждение высшего профессионального образования “Рязанский военный автомобильный институт имени генерала армии В.П. Дубынина” (RU)
|
(54) ТРЕНАЖЕР ДЛЯ ПРИВИТИЯ ПРАКТИЧЕСКИХ НАВЫКОВ ПО АНАЛИЗУ КИНЕМАТИКИ МЕХАНИЧЕСКИХ ПЕРЕДАЧ ТРАНСПОРТНЫХ СРЕДСТВ
(57) Реферат:
Изобретение относится к средствам обучения и направлено на обеспечение возможности дистанционного считывания результатов работы обучаемого на тренажере с рабочего места инструктора. Этот результат обеспечивается за счет того, что в конструкцию тренажера на ведущий вал и вал водила дополнительно установлено по одному электронному считывающему устройству, каждое из которых включает в себя датчик, фиксирующий количество оборотов ведущего вала и вала водила, состоящий из постоянного магнита, неподвижно установленного на ведущем валу и валу водила с напрессованной на нем металлической обоймой с прорезями, вращающегося внутри неподвижной металлической обоймы с установленной на ее внешней стороне катушкой индуктивности, и датчик, определяющий направление вращения ведущего вала и вала водила, состоящий из неподвижно закрепленного на ведущем валу и валу водила ротора с металлическими магнитопроводами, на которых установлены катушки индуктивности и коллектор, вращающиеся в статорах, на которых установлены полюсные постоянные магниты и щеточный узел. 3 ил.
Изобретение относится к техническим средствам обучения и может быть использовано при подготовке специалистов по ремонту и эксплуатации транспортных средств.
Известен тренажер для привития практических навыков по анализу кинематики механических передач транспортных средств [1], содержащий приводной механизм, коническую передачу, имеющую ведущий вал с установленным на нем ведущим колесом, и первый ведомый вал с установленным на нем первым ведомым колесом, червячную передачу и регистрирующий прибор, ведущее колесо конической передачи соединено с приводным механизмом и регистрирующим прибором, первое ведомое колесо, зацепленное с ведущим колесом, свободно установлено на первом ведомом валу конической передачи, снабженной дополнительным колесом, свободно установленным на первом ведомом валу и зацепленным с ведущим колесом, вторым ведомым колесом, установленным на втором ведомом валу и зацепленным с первым ведомым и дополнительным колесами, и двухсторонней муфтой переключения, установленной на первом ведомом валу с возможностью поочередного зацепления с первым ведомым и дополнительным колесами, тренажер снабжен передачей с гибким элементом, ведущее звено которой жестко установлено на первом ведомом валу конической передачи, коробкой переключения передач, входной вал которой жестко соединен с вторым ведомым валом конической передачи, редуктором, имеющим ведущий вал, жестко соединенный с ведомым звеном передачи с гибким элементом, ведомый вал, жестко соединенный с червяком червячной передачи, первое колесо, жестко установленное на ведущем валу, второе колесо, свободно установленное на ведущем валу, первую одностороннюю муфту переключения, установленную на ведущем валу с возможностью зацепления со вторым колесом, третье колесо, жестко установленное на ведомом валу, четвертое колесо, свободно установленное на ведомом валу, и вторую одностороннюю муфту переключения, установленную на ведомом валу с возможностью зацепления с четвертым колесом, трехзвенным планетарным механизмом, имеющим эпициклическое колесо, жестко соединенное с червячным колесом червячной передачи, водило и солнечное колесо, свободно установленное на валу водила, карданной передачей связанной с солнечным колесом и с выходным валом коробки переключения передач, и дополнительным регистрирующим прибором, установленным на валу водила трехзвенного планетарного механизма.
Недостатком данного изделия является низкое качество считывания результатов работы тренажера в связи с применением механических регистрирующих приборов.
Технический результат направлен на обеспечение возможности дистанционного считывания результатов работы обучаемого с рабочего места инструктора техническими средствами регистрации электрических импульсов.
Технический результат достигается тем, что тренажер для привития практических навыков по анализу кинематики механических передач транспортных средств содержит приводной механизм, коническую передачу, имеющую ведущий вал с установленным на нем ведущим колесом и первый ведомый вал с установленным на нем первым ведомым колесом, червячную передачу и регистрирующий прибор, ведущее колесо конической передачи соединено с приводным механизмом и регистрирующим прибором, первое ведомое колесо, зацепленное с ведущим колесом, свободно установлено на первом ведомом валу конической передачи, снабженной дополнительным колесом, свободно установленным на первом ведомом валу и зацепленным с ведущим колесом, вторым ведомым колесом, установленным на втором ведомом валу и зацепленным с первым ведомым и дополнительным колесами, и двухсторонней муфтой переключения, установленной на первом ведомом валу с возможностью поочередного зацепления с первым ведомым и дополнительным колесами, тренажер снабжен передачей с гибким элементом, ведущее звено которой жестко установлено на первом ведомом валу конической передачи, коробкой переключения передач, входной вал которой жестко соединен с вторым ведомым валом конической передачи, редуктором, имеющим ведущий вал, жестко соединенный с ведомым звеном передачи с гибким элементом, ведомый вал, жестко соединенный с червяком червячной передачи, первое колесо, жестко установленное на ведущем валу, второе колесо, свободно установленное на ведущем валу, первую одностороннюю муфту переключения, установленную на ведущем валу с возможностью зацепления со вторым колесом, третье колесо, жестко установленное на ведомом валу, четвертое колесо, свободно установленное на ведомом валу, и вторую одностороннюю муфту переключения, установленную на ведомом валу с возможностью зацепления с четвертым колесом, трехзвенным планетарным механизмом, имеющим эпициклическое колесо, жестко соединенное с червячным колесом червячной передачи, водило и солнечное колесо, свободно установленное на валу водила, карданной передачей, связанной с солнечным колесом и с выходным валом коробки переключения передач, и дополнительным регистрирующим прибором установленным на валу водила трехзвенного планетарного механизма, при этом согласно изобретению в конструкцию тренажера на ведущий вал и вал водила дополнительно установлено по одному электронному считывающему устройству, каждое из которых включает в себя датчик, фиксирующий количество оборотов ведущего вала и вала водила, состоящий из постоянного магнита, неподвижно установленного на ведущем валу и валу водила с напрессованной на нем металлической обоймой с прорезями, вращающегося внутри неподвижной металлической обоймы с установленной на ее внешней стороне катушкой индуктивности, и датчик, определяющий направление вращения ведущего вала и вала водила, состоящий из неподвижно закрепленного на ведущем валу и валу водила ротора с металлическими магнитопроводами, на которых установлены катушки индуктивности и коллектор, вращающиеся в статорах, на которых установлены полюсные постоянные магниты и щеточный узел.
Отличительным признаком от прототипа является то, что в конструкцию тренажера на ведущий вал и вал водила дополнительно установлено по одному электронному считывающему устройству, каждое из которых включает в себя датчик, фиксирующий количество оборотов ведущего вала и вала водила, состоящий из постоянного магнита неподвижно установленного на ведущем валу и валу водила с напрессованной на нем металлической обоймой с прорезями, вращающегося внутри неподвижной металлической обоймы с установленной на ее внешней стороне катушкой индуктивности, и датчик, определяющий направление вращения ведущего вала и вала водила, состоящий из неподвижно закрепленного на ведущем валу и валу водила ротора с металлическими магнитопроводами, на которых установлены катушки индуктивности и коллектор, вращающиеся в статорах, на которых установлены полюсные постоянные магниты и щеточный узел.
Заявленное устройство соответствует категории «новизна» и позволяет сделать вывод о соответствии критерию «существенное отличие».
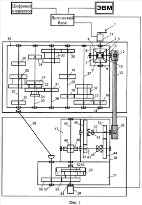
На фиг.1 показана схема тренажера, на фиг.2 – электронный датчик, считывающий количество оборотов, а на фиг.3 показан электронный датчик определения направления вращения.
Тренажер содержит приводной механизм 1, связанный с ведущим валом 2 конической передачи 3, имеющей ведущее колесо 4, жестко установленное на ведущем валу 2, первое ведомое колесо 5, свободно установленное на первом ведомом валу 6 и зацепленное с ведущим колесом 4, дополнительное колесо 7, свободно установленное на первом ведомом валу 6, второе ведомое колесо 8, жестко установленное на втором ведомом валу 9 и зацепленное с первым ведомым 5 и дополнительным 7 колесами, и двухстороннюю муфту 10 переключения, установленную на первом ведомом валу 6 с возможностью поочередного зацепления с первым ведомым 5 и дополнительным 7 колесами. На ведущем валу 2 установлены приводной механизм 1 и электронное считывающее устройство 11, состоящее из датчика считывания количества оборотов и датчика, определяющего направление вращения ведущего вала 2. На первом ведомом валу 6 конической передачи 3 жестко установлено ведущее звено (шкив) 12 передачи с гибким элементом 13. Второй ведомый вал 9 связан с входным валом 14 коробки 15 переключения передач, имеющей шестерни 16-26, жестко установленные соответственно на валах 14, 27-31, и подвижные в осевом направлении на шлицах шестерни 32-35. Ведомое звено 36 передачи с гибким элементом 13 жестко установлено на ведущем валу 37 редуктора 38, имеющего первое колесо 39, жестко установленное на ведущем валу 37, второе колесо 40, свободно установленное на ведущем валу 37, первую одностороннюю муфту 41 переключения, установленную на ведущем валу 37 с возможностью зацепления с вторым колесом 40, третье колесо 42, жестко установленное на ведомом валу 43, четвертое колесо 44, свободно установленное на ведомом валу 43, и вторую одностороннюю муфту 45 переключения, установленную на ведомом валу 43 с возможностью зацепления с четвертым колесом 44. Ведомый вал 43 связан с червяком 46 червячной передачи 47, червячное колесо 48 которой жестко установлено на валу 49. Вал 49 связан с эпициклическим колесом 50 трехзвенного планетарного механизма 51, солнечное колесо 52 которого свободно установлено на валу 53 водила 54 и посредством колеса 55, колеса 56, жестко установленного на валу 57, и карданной передачи 58 связано с выходным валом 31 коробки 15 переключения передач. На валу 53 водила 54 установлено электронное считывающее устройство 59, состоящее из датчика считывания количества оборотов и датчика определяющего направление вращения вала 53 водила 54. Переключением ступеней в коробке передач 15 и зубчатых муфт 10, 41 и 45 обеспечиваются различные передаточные отношения между ведущим валом 2 и валом 53 водила 54. Электронные считывающие устройства 11 и 59 (фиг.1), каждое из которых включает в себя датчик, фиксирующий количество оборотов ведущего вала и вала водила (фиг.2), состоящий из постоянного магнита 63, неподвижно установленного на ведущем валу и валу водила с напрессованной на нем металлической обоймой 62 с прорезями, вращающегося внутри неподвижной металлической обоймы 60 с установленной на ее внешней стороне катушкой индуктивности 61, и датчик, определяющий направление вращения ведущего вала и вала водила (фиг.3), состоящего из неподвижно закрепленного на ведущем валу и валу водила ротора 70 с металлическими магнитопроводами 69, на которых установлены катушки индуктивности 67 и коллектор 68, вращающиеся в статорах 64, на которых установлены полюсные постоянные магниты 65 и щеточный узел 66.
Устройство работает следующим образом: обучаемый получает задание: при повороте ведущего вала 2 конической передачи 3, например, на пять оборотов, устанавливаемом по показаниям цифрового индикатора, имеющего связь с электронным считывающим устройством 11, в электронных датчиках которого индуцируются кратковременные электрические токи, через логический блок, добиться, чтобы вал 53 водила 54 повернулся на три градуса влево по показаниям цифрового индикатора, связанного с электронным считывающим устройством 59, в электронных датчиках которого индуцируются кратковременные электрические токи, через логический блок. Вращая приводной механизм 1 и сделав пять оборотов, обучаемый определяет состояние кинематической схемы в данный момент, например показания цифрового индикатора показали отклонение на десять градусов вправо. Обучаемый делает вывод, что для получения заданного результата в кинематической схеме необходимо изменить направление вращения вала 53 водила 54 и уменьшить частоту его вращения. Перемещением подвижных колес в коробке переключения передач 15 и переключением муфт в конической передаче 3 и редукторе 38 обучаемый стремится получить желаемый результат. Благодаря большому числу возможных значений передаточных отношений между ведущим валом 2 и валом 53 водила 54 в сочетании с изменением направления вращения ведущего вала 2, а также с возможностью включения тренажера в тренажерный комплекс с выводом результатов на монитор ЭВМ расширяются его функциональные возможности.
Таким образом, замена механического регистрирующего прибора на электронное считывающее устройство обеспечивает возможность дистанционного считывания результатов работы обучаемого с рабочего места инструктора.
Источники информации
1 Патент 1444862, Российская Федерация, МПК G09B 9/00. Тренажер для привития практических навыков по анализу кинематики механических передач транспортных средств [Текст] / Кутовой С.С.; заявитель и патентообладатель Военное автомобильное инженерно-командное училище 4248239/40-11; заявл. 21.05.87; опубл. 15.12.88; БИ 46.
Формула изобретения
Тренажер для привития практических навыков по анализу кинематики механических передач транспортных средств, содержащий приводной механизм, коническую передачу, имеющую ведущий вал с установленным на нем ведущим колесом и первый ведомый вал с установленным на нем первым ведомым колесом, червячную передачу и механический регистрирующий прибор, ведущее колесо конической передачи соединено с приводным механизмом и механическим регистрирующим прибором, первое ведомое колесо, зацепленное с ведущим колесом, свободно установлено на первом ведомом валу конической передачи, снабженной дополнительным колесом, свободно установленным на первом ведомом валу и зацепленным с ведущим колесом, вторым ведомым колесом, установленным на втором ведомом валу и зацепленным с первым ведомым и дополнительным колесами, и двухсторонней муфтой переключения, установленной на первом ведомом валу с возможностью поочередного зацепления с первым ведомым и дополнительным колесами, а тренажер снабжен передачей с гибким элементом, ведущее звено которой жестко установлено на первом ведомом валу конической передачи, коробкой переключения передач, входной вал которой жестко соединен с вторым ведомым валом конической передачи, редуктором, имеющим ведущий вал, жестко соединенный с ведомым звеном передачи с гибким элементом, ведомый вал, жестко соединенный с червяком червячной передачи, первое колесо, жестко установленное на ведущем валу, второе колесо, свободно установленное на ведущем валу, первую одностороннюю муфту переключения, установленную на ведущем валу с возможностью зацепления с вторым колесом, третье колесо, жестко установленное на ведомом валу, четвертое колесо, свободно установленное на ведомом валу, и вторую одностороннюю муфту переключения, установленную на ведомом валу с возможностью зацепления с четвертым колесом, трехзвенным планетарным механизмом, имеющим эпициклическое колесо, жестко соединенное с червячным колесом червячной передачи, водило и солнечное колесо, свободно установленное на валу водила, карданной передачей, связанной с солнечным колесом и с выходным валом коробки переключения передач, и дополнительным регистрирующим прибором установленным на валу водила трехзвенного планетарного механизма, отличающийся тем, что в конструкцию тренажера на ведущий вал и вал водила дополнительно установлено по одному электронному считывающему устройству, каждое из которых включает в себя датчик, фиксирующий количество оборотов ведущего вала и вала водила, состоящий из постоянного магнита, неподвижно установленного на ведущем валу и валу водила с напрессованной на нем металлической обоймой с прорезями, вращающегося внутри неподвижной металлической обоймы с установленной на ее внешней стороне катушкой индуктивности, и датчик, определяющий направление вращения ведущего вала и вала водила, состоящий из неподвижно закрепленного на ведущем валу и валу водила ротора с металлическими магнитопроводами, на которых установлены катушки индуктивности и коллектор, вращающиеся в статорах, на которых установлены полюсные постоянные магниты и щеточный узел.
РИСУНКИ
|
|