|
|
(21), (22) Заявка: 2008134537/06, 26.08.2008
(24) Дата начала отсчета срока действия патента:
26.08.2008
(46) Опубликовано: 10.01.2010
(56) Список документов, цитированных в отчете о поиске:
RU 2305211 С2, 27.08.2007. RU 23052210 С2, 27.08.2007. RU 2218486 C1, 12.10.2003. DE 3640082 A1, 01.06.1988. GB 2105881 A, 30.03.1983.
Адрес для переписки:
107113, Москва, а/я 27, ул.Лобачика, 17, ЗАО “АЙ ПИ ПРО”, пат.пов. А.В.Леонову, рег. 653
|
(72) Автор(ы):
Наумов Сергей Викторович (RU), Кацан Сергей Иванович (RU), Сытина Людмила Вячеславовна (RU), Шпак Михаил Александрович (RU), Митряев Валерий Геннадьевич (RU), Швецов Алексей Михайлович (RU)
(73) Патентообладатель(и):
Общество с ограниченной ответственностью “Центр технического сотрудничества” при МГТУ им. Н.Э. Баумана” (RU)
|
(54) АВТОНОМНЫЙ ЭЛЕКТРОГИДРАВЛИЧЕСКИЙ РУЛЕВОЙ ПРИВОД
(57) Реферат:
Привод предназначен для систем рулевого управления колесных машин. Автономный электрогидравлический рулевой привод содержит электродвигатель постоянного тока 10, соединенный с блоком управления 4, нерегулируемый нереверсивный насос 11, четырехлинейный трехпозиционный электрогидравлический распределитель 18 с пружинным центрированием с двумя управляющими обмотками, исполнительный механизм 19, сообщенный нагнетательной 14 и сливной 13 линиями с гидравлическим баком 12, двумя компараторами 6 и 7, двухполупериодным выпрямителем 2 и сумматором 3, на вход которого подается сигнал смещения. При этом на входы компараторов 6 и 7 и двухполупериодного выпрямителя 2 подается управляющий сигнал, выходы компараторов соединены с управляющими обмотками четырехлинейного трехпозиционного электрогидравлического распределителя 18, выход двухполупериодного выпрямителя 2 через сумматор 3 соединен с блоком управления 4, а указанные нагнетательная 14 и сливная 13 линии выполнены с возможностью соединения между собой при отсутствии сигналов. Технический результат предлагаемого технического решения заключается в упрощении конструкции рулевого привода при одновременном повышении его надежности. 2 з.п. ф-лы, 1 ил.
Изобретение относится к области транспортного машиностроения, а именно к системам рулевого управления колесных машин.
Известен автономный электрогидравлический привод, содержащий нереверсивный нерегулируемый насос, электронные управляющие блоки и блоки усиления, электродвигатель постоянного тока, золотниковый клапан реверса, электрогидравлический усилитель, гидроцилиндр, вспомогательные и предохранительные гидравлические устройства (патент на изобретение РФ 2305210, МПК F15B 9/09, 2007 г.).
Наиболее близким к предложенному является электрогидравлический привод, содержащий нереверсивный нерегулируемый насос, электронные управляющие блоки и блоки усиления, электродвигатель постоянного тока, золотниковый клапан реверса, электрогидравлический усилитель, гидроцилиндр, вспомогательные и предохранительные гидравлические устройства, включающие в себя взводимый гидрокомпенсатор (патент на изобретение РФ 2305211, МПК F15B 9/09, 2007 г.).
Недостатком известных приводов является большое количество сложных электрогидравлических и гидравлических устройств, повышающих стоимость системы и снижающих ее надежность. Так, использование взводимого гидрокомпенсатора, поддерживающего избыточное давление в сливной магистрали, приводит к усложнению процедуры запуска привода и требует наличия системы аварийного отключения в случае выхода гидрокомпенсатора из строя. Кроме того, гидравлический распределитель (клапан реверса) данного привода в нейтральном положении разобщает напорную и сливную магистрали, поэтому значения пусковых токов электродвигателя и пусковой нагрузки насоса могут достигать критических величин. Используемый же в приводе комбинированный способ управления скоростью выходного звена требует специального алгоритма для перехода с режима дроссельного регулирования на объемное, и наоборот, кроме того, комбинированный способ управления значительно усложняет конструкцию клапана реверса.
Технический результат предлагаемого технического решения заключается в упрощении конструкции рулевого привода при одновременном повышении его надежности.
Указанный технический результат достигается за счет того, что автономный электрогидравлический рулевой привод, содержащий электродвигатель постоянного тока с блоком управления, нерегулируемый нереверсивный насос, клапан реверса, исполнительный механизм, сообщенный нагнетательной и сливной линиями с гидравлическим баком, снабжен клапаном реверса в виде четырехлинейного трехпозиционного электрогидравлического распределителя с пружинным центрированием, каждая из двух управляющих обмоток которого соединена с выходом одного из компараторов, на вход которых подается управляющий сигнал, поступающий также на вход двухполупериодного выпрямителя, выход которого через сумматор, на вход которого подается сигнал смещения, соединен со входом цепи управления частотой вращения вала электродвигателя блока управления электродвигателем, при этом в случае отсутствия сигналов управления в обмотках клапана реверса линии нагнетания и слива соединяются между собой.
Кроме того, сигнал управления на привод подается через реле, контакты которого замыкаются при подаче на его обмотки команды с выхода компаратора, вход которого соединен с выходом блока управления электродвигателем, сигнал на котором пропорционален частоте вращения вала электродвигателя.
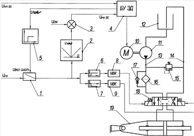
Сущность изобретения поясняется прилагаемым к описанию чертежом.
Автономный электрогидравлический рулевой привод содержит реле включения цепи управления 1, двухполупериодный выпрямитель 2, сумматор 3, блок управления 4 электродвигателем, компараторы 5, 6 и 7, мощные выходные каскады 8 и 9, электродвигатель постоянного тока 10, выходной вал которого соединен с ротором нерегулируемого нереверсивного насоса 11, гидробак 12, нагнетающую 13 и сливную 14 гидравлические магистрали, предохранительный клапан 15, фильтр 16 с его перепускным клапаном 17, клапан реверса, в качестве которого использован четырехлинейный трехпозиционный электрогидравлический распределитель 18, исполнительный механизм 19.
Привод работает следующим образом.
При включении электродвигателя реле 1 находится в разомкнутом состоянии, напряжение в обмотках электрогидравлического распределителя 18 отсутствует, напорная 13 и сливная 14 магистрали соединены между собой. При подаче питания на блок управления 4 электродвигателем 10 выходной вал электродвигателя 10 и ротор насоса 11 начинают вращаться и при достижении заданной величины оборотов двигателя на выходе компаратора 5 возникает сигнал, замыкающий реле 1. В результате управляющий сигнал Uyпp поступает на двухполупериодный выпрямитель 2 и на компараторы 6 и 7.
Модуль управляющего сигнала на выходе двухполупериодного выпрямителя 2 суммируется в сумматоре 3 с постоянным сигналом смещения Ucм, задающим минимальное число оборотов электродвигателя 10. Полученный сигнал U упрэд задает требуемую частоту вращения для блока управления 4 электродвигателем.
Компараторы 6 и 7 предназначены для выделения знака управляющего сигнала. В зависимости от знака управляющего сигнала на выходе одного из компараторов 6 или 7 формируется команда, которая через мощный выходной каскад 8 или 9 поступает на одну из обмоток электрогидравлического распределителя 18, золотник которого перемещается в одно из крайних положений, соединяя одну из полостей исполнительного механизма 19 с нагнетающей магистралью привода 13, а другую – со сливной 14.
Рабочая жидкость из бака 12, расположенного на уровне, обеспечивающем нормальный режим всасывания насоса 11, нагнетается насосом 11, ротор которого вращается с частотой, пропорциональной напряжению U упрэд, через фильтр 16 в полость исполнительного механизма. В результате выходное звено исполнительного механизма перемещается со скоростью, пропорциональной величине управляющего сигнала. Рабочая жидкость отводится от исполнительного механизма через магистраль 14 в бак 12.
Предохранительный клапан 13 предназначен для ограничения максимального давления, развиваемого насосом, и, как следствие, максимального момента на валу электродвигателя, предотвращая их перегрузки.
Перепускной клапан 15 обеспечивает продолжение функционирования привода в случае повышения сопротивления движению жидкости через фильтр 14.
Таким образом, обеспечивается скорость перемещения выходного звена исполнительного механизма пропорционально величине сигнала управления в направлении, соответствующем знаку этого сигнала.
Формула изобретения
1. Автономный электрогидравлический рулевой привод, содержащий электродвигатель постоянного тока, соединенный с блоком управления, нерегулируемый нереверсивный насос, клапан реверса, исполнительный механизм, сообщенный нагнетательной и сливной линиями с гидравлическим баком, отличающийся тем, что он снабжен клапаном реверса в виде четырехлинейного трехпозиционного электрогидравлического распределителя с пружинным центрированием, каждая из двух управляющих обмоток которого соединена с выходом одного из компараторов, на вход которых подается управляющий сигнал, поступающий также на вход двухполупериодного выпрямителя, выход которого через сумматор, на вход которого подается сигнал смещения, соединен со входом цепи управления частотой вращения вала электродвигателя блока управления электродвигателем, при этом в случае отсутствия сигналов управления в обмотках клапана реверса, линии нагнетания и слива соединяются между собой.
2. Рулевой привод по п.1, отличающийся тем, что сигнал управления на привод подается через реле, контакты которого замыкаются при подаче на его обмотки команды с выхода компаратора, вход которого соединен с выходом блока управления электродвигателем, сигнал на котором пропорционален частоте вращения вала электродвигателя.
3. Рулевой привод по п.1 или 2, отличающийся тем, что он снабжен мощными выходными каскадами, установленными между компараторами и четырехлинейным трехпозиционным электрогидравлическим распределителем.
РИСУНКИ
|
|