|
|
(21), (22) Заявка: 2008131756/15, 01.08.2008
(24) Дата начала отсчета срока действия патента:
01.08.2008
(46) Опубликовано: 10.01.2010
(56) Список документов, цитированных в отчете о поиске:
RU 2292299 С2, 27.01.2007. RU 2177977 С2, 10.01.2002. RU 2124547 C1, 10.01.1999. DE 3820913 A1, 28.12.1989. US 6814940 B1, 09.11.2004.
Адрес для переписки:
125412, Москва, ул. Ижорская, 13, стр.2, Учреждение Российской академии наук Объединенный институт высоких температур РАН, Э.А. Филипповой
|
(72) Автор(ы):
Антоненко Владимир Федорович (RU), Бессмертных Анатолий Васильевич (RU), Бессмертных Татьяна Анатольевна (RU), Зайченко Виктор Михайлович (RU), Косов Владимир Фролович (RU), Коростина Марина Александровна (RU), Майкова Мария Семеновна (RU), Синельщиков Владимир Александрович (RU), Сокол Гелий Федорович (RU)
(73) Патентообладатель(и):
Учреждение Российской академии наук Объединенный институт высоких температур РАН (ОИВТ РАН) (RU)
|
(54) СПОСОБ ПОЛУЧЕНИЯ УГЛЕВОДОРОДНОГО ТОПЛИВА И УГЛЕРОДНЫХ МАТЕРИАЛОВ ИЗ БИОМАССЫ
(57) Реферат:
Предлагаемое изобретение может быть использовано в энергетике для получения топлива и углеродных материалов. Исходную биомассу с влажностью 15-25% подают в первый аппарат 2, где нагревают до температуры 350-450°С. Затем угольный остаток из первого аппарата 2 подают во второй аппарат 3, где нагревают до температуры 850-1000°С и выводят из него в третий аппарат 4. Парогазы из первого аппарата 2 направляют в третий аппарат 4, где их фильтруют через угольный остаток, после чего подают в охладитель-конденсатор 7. Парогазы из второго аппарата 3 подают в охладитель 6, где их охлаждают до 350-400°С, после чего подают в охладитель-конденсатор 7. Изобретение позволяет снизить энергоемкость процесса и сократить использование углеводородного топлива, а также дает возможность подачи высококалорийного газового топлива отдаленным потребителям. 1 ил.
Изобретение относится к энергетике и производству углеродных материалов и может быть использовано для получения энергетического топлива и углеродных материалов из биомассы.
Известен способ переработки органических веществ, заключающийся в их измельчении, нагреве без доступа кислорода, причем нагрев осуществляют последовательно в двух раздельных камерах до 250÷375°С в камере удаления влаги и до 650÷750°С в камере переработки в присутствии холодно-плазменного высокочастотного разряда реактивного тока с напряжением 1-500 кВ и частотой 1-300 кГц (Патент РФ 2203922, классы 7 С10В 53/02, F23G 5/02, F23G 5/027). Недостатком этого способа является применение электрической энергии для нагрева угольного остатка биомассы, что удорожает процесс.
Наиболее близким к предлагаемому техническому решению является способ термической переработки биомассы, в котором пиролиз предварительно просушенной биомассы осуществляют при температуре 650÷950°С в среде восстановительного газа, подают насыщенный пар после окончания пиролиза и выделяют твердый остаток, причем восстановительный газ получают сжиганием углеводородного топлива с коэффициентом расхода воздуха 0,85-1,1 и смешением полученных продуктов горения с газами пиролиза биомассы при их температуре 230-350°С (Патент РФ 2177977, класс 7 С10В 53/02, прототип).
Недостатками этого способа являются повышенные затраты энергии для получения насыщенного пара и использование дополнительного углеводородного топлива для получения восстановительного газа, а также необходимость замкнутого на пиролизную установку теплового агрегата, например котла, в который подаются парогазы пиролиза, содержащие большое количество конденсирующихся паров веществ, выделяющихся при пиролизе.
Предлагаемое изобретение решает техническую задачу снижения энергоемкости процесса при полном сокращении использования углеводородного топлива и получения высококалорийного газообразного топлива, не содержащего конденсирующиеся вещества, которое может подаваться отдаленным внешним потребителям.
Поставленная техническая задача решается за счет того, что в способе получения углеводородного топлива и углеродных материалов из биомассы исходную биомассу с влажностью 15÷25% подают в первый аппарат, где нагревают до температуры 350÷450°С, затем угольный остаток из первого аппарата подают во второй, во втором аппарате материал нагревают до 850÷1000°С и выводят из него в третий аппарат, парогазы из первого аппарата направляют в третий аппарат, где их фильтруют через угольный остаток, затем подают в охладитель-конденсатор, а парогазы из второго аппарата подают в охладитель, где их охлаждают до 350÷400°С, из него в охладитель-конденсатор, где получают охлажденный высококалорийный газ, не содержащий конденсирующиеся вещества, и жидкое топливо, которое направляют на сжигание с коэффициентом расхода воздуха =0,8÷1, продукты сгорания смешивают с парогазами первого и второго аппаратов и подают полученную смесь для нагрева твердого материала в первом и втором аппаратах, а охлажденный газ направляют на охлаждение угольного остатка в четвертый аппарат, совмещенный с третьим, и подают внешним потребителям, причем управление соотношением жидкого и газообразного топлив, получаемых в конденсаторе-охладителе, осуществляют изменением температуры во втором аппарате.
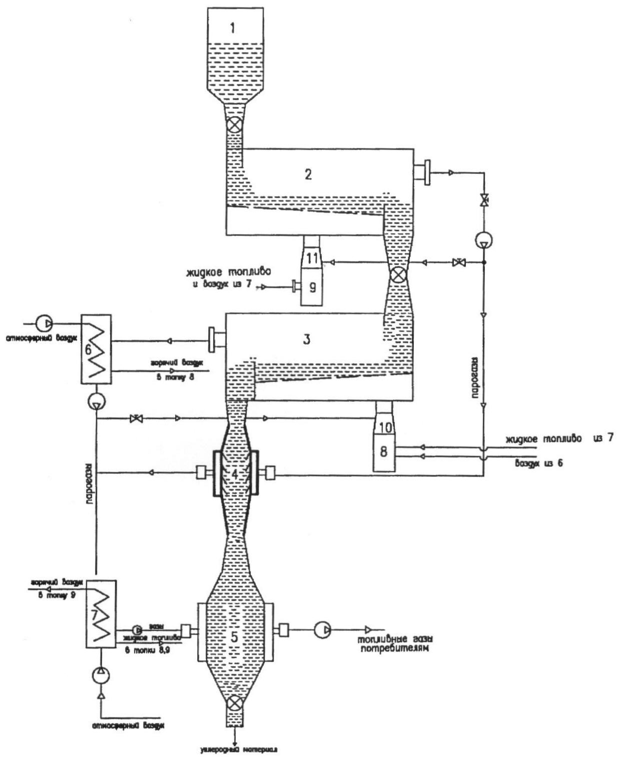
Сущность предлагаемого способа иллюстрируется чертежом.
Измельченную биомассу с влажностью 15÷25% подают из расходного бункера 1 в аппарат 2, в котором происходит нагрев до температуры 350÷450°С, сушка биомассы и выделение основного количества паров конденсирующихся смолистых веществ, из него в аппарат 3, где твердый остаток нагревают до 850÷1000°C с выделением в основном неконденсирующихся веществ, из последнего твердый материал с высокой температурой 850÷1000°С – в аппарат 4, угольный остаток из последнего – в аппарат охлаждения угольного остатка 5. Парогазы из аппарата 2 фильтруют через высокотемпературный слой угля в аппарате 4, где происходит разложение высокомолекулярных смолистых веществ с получением более простых неконденсирующихся газов. Кроме того, в аппарате 4 происходит активация угольного остатка за счет содержащихся в парогазах водяных паров и углекислого газа с получением дополнительного количества горючих газов по реакциям С+Н2О СО+Н2 и С+СО2 2СО. Газы из аппарата 4 и охлажденные в охладителе 6 до температуры 350÷400°С парогазы из аппарата 3 направляют в охладитель-конденсатор 7, в котором получают не содержащие конденсирующихся веществ высококалорийные газы и жидкое топливо, а охлажденные газы поступают в аппарат 5 охлаждения угольного материала. Полученное в охладителе-конденсаторе 7 жидкое топливо направляют на сжигание в топки 8 и 9, продукты сгорания смешивают с газами рецикла в смесителях 10 и 11 и полученные восстановительные газы направляют на нагрев материала в аппаратах 2 и 3. Управление соотношением неконденсирующихся газов и жидкого топлива в конденсаторе-охладителе 7 осуществляют изменением температуры нагрева материала в аппарате 3. Воздух, подогретый в охладителе 6 и охладителе-конденсаторе 7, направляют на горение в топки 8 и 9 в количествах, обеспечивающих горение с коэффициентом расхода воздуха =0,8÷1.
Углеродный материал выводят из аппарата 5 и отправляют на склад.
Достоинством предлагаемого способа является низкая энергоемкость, гибкость по конечным целевым продуктам, полное сокращение использования углеводородного топлива и возможность подачи высококалорийного газового топлива отдаленным потребителям.
Формула изобретения
Способ получения углеводородного топлива и углеродных материалов из биомассы, в котором исходную биомассу с влажностью 15-25% подают в первый аппарат, где нагревают до температуры 350-450°С, затем угольный остаток из первого аппарата подают во второй, отличающийся тем, что во втором аппарате материал нагревают до 850-1000°С и выводят из него в третий аппарат, парогазы из первого аппарата направляют в третий аппарат, где их фильтруют через угольный остаток, затем подают в охладитель-конденсатор, а парогазы из второго аппарата подают в охладитель, где их охлаждают до 350-400°С, из него в охладитель-конденсатор, где получают охлажденный высококалорийный газ, не содержащий конденсирующиеся вещества, и жидкое топливо, которое направляют на сжигание с коэффициентом расхода воздуха =0,8÷1, продукты сгорания смешивают с парогазами первого и второго аппаратов и подают полученную смесь для нагрева твердого материала в первом и втором аппаратах, а охлажденный газ направляют на охлаждение угольного остатка в четвертый аппарат, совмещенный с третьим, и подают внешним потребителям, причем управление соотношением жидкого и газообразного топлив, получаемых в конденсаторе-охладителе, осуществляют изменением температуры во втором аппарате.
РИСУНКИ
|
|