Патент на изобретение №2377754

Published by on




РОССИЙСКАЯ ФЕДЕРАЦИЯ



ФЕДЕРАЛЬНАЯ СЛУЖБА
ПО ИНТЕЛЛЕКТУАЛЬНОЙ СОБСТВЕННОСТИ,
ПАТЕНТАМ И ТОВАРНЫМ ЗНАКАМ
(19) RU (11) 2377754 (13) C2
(51) МПК

A01C7/00 (2006.01)

(12) ОПИСАНИЕ ИЗОБРЕТЕНИЯ К ПАТЕНТУ

Статус: по данным на 17.09.2010 – действует

(21), (22) Заявка: 2005113721/12, 04.05.2005

(24) Дата начала отсчета срока действия патента:

04.05.2005

(30) Конвенционный приоритет:

05.05.2004 US 10/839,745

(43) Дата публикации заявки: 10.11.2006

(46) Опубликовано: 10.01.2010

(56) Список документов, цитированных в отчете о
поиске:
US 6609468 B1, 26.08.2003. FR 2591416 A1, 19.06.1987. US 5161473 A, 10.11.1992. SU 447980 A, 30.10.1974. SU 1821073 A1, 15.06.1993.

Адрес для переписки:

103735, Москва, ул. Ильинка, 5/2, ООО “Союзпатент”, пат.пов. Ю.В.Облову, рег. 905

(72) Автор(ы):

МЕЙЕР Брэдли Джон (US)

(73) Патентообладатель(и):

ДИР ЭНД КОМПАНИ (US)

(54) СИСТЕМА ПОДАЧИ ПО ПОТРЕБНОСТИ СЕЛЬСКОХОЗЯЙСТВЕННОГО ПРОДУКТА, СИСТЕМА ПОДАЧИ ДЛЯ РАСПРЕДЕЛЕНИЯ СЕМЯН И СИСТЕМА ВОРОШЕНИЯ ДЛЯ УКАЗАННЫХ СИСТЕМ

(57) Реферат:

Система подачи по потребности сельскохозяйственного продукта и система подачи для распределения семян содержат основной бункер, установленный на раме с распылительным узлом, в который поступают находящиеся в основном бункере соответственно продукт или семена и блок внесения (посевной блок в системе распределения семян). Распылительный узел содержит, по меньшей мере, один вход для воздуха и, по меньшей мере, один выход для продукта или семян. С распылительным узлом пневматически соединен воздушный насос для создания сжатого воздуха, направляемого в указанный узел. При этом продукт или семена, расположенные в распылительном узле, захватываются воздушным потоком при прохождении воздушного потока через распылительный узел к выходу для продукта или семян. Блок внесения (множество посевных блоков в системе распределения семян) снабжен дозатором для распределения продукта или семян по пашне и вспомогательным бункером, установленным между указанным выходом и дозатором продукта или семян (в системе распределения семян каждый посевной блок содержит дозатор семян и вспомогательный бункер, а также вскрыватель борозды для образования посевной борозды). Вспомогательный бункер соединен с возможностью прохождения потока с выходом для продукта или семян основного бункера. В системе подачи продукта указанная возможность подачи продукта осуществляется через шланг. Внутри основного бункера расположен ворошитель для подачи продукта или семян в воздушный поток. Системы имеют также датчик, установленный с возможностью реагирования на величину скорости потока продукта или семян через указанный выход для продукта или семян и управляющую систему, которая соединена с возможностью прохождения сигналов с датчиком и ворошителем. Управляющая система выполнена с возможностью приведения в действие ворошителя, когда величина скорости потока продукта или семян ниже заданного значения. Система ворошения для указанных систем включает бак для удержания продукта с ворошителем внутри бака, указанные выше воздушный насос, распылительный узел, датчик и управляющую систему с вышеуказанными связями между ними. Изобретения имеют повышенную надежность и уменьшенную потребность в управлении оператором. 3 н. и 20 з.п. ф-лы, 13 ил.

Область техники, к которой относится изобретение

Данное изобретение относится к системе ворошения для системы распределения продукта сельскохозяйственной машины. В частности, изобретение относится к системе подачи по потребности продукта, имеющей насыпной бак для удерживания продукта, такого как семена, и один или более распылителей для увлечения продукта в поток воздуха для питания одного или более блоков внесения в пашню, в которой насыпной бак включает расположенный в нем ворошитель для облегчения увлечения продукта в воздушный поток.

Уровень техники

Пневматические системы подачи продукта по потребности используются в сельскохозяйственных посевных машинах для автоматического направления семян из основного бункера для семян во множество отдельных посевных блоков. Каждый из отдельных посевных блоков имеет вспомогательный бункер для размещения семян, дозатор семян для дозирования семян из вспомогательного бункера для семян и вскрыватель борозды для образования посевной борозды, в которую закладываются дозированные семена. Для создания сжатого воздуха используется вентилятор, который образует поток воздуха, с которым семена переносятся в посевные блоки. Эти системы автоматически пополняют по потребности вспомогательные бункеры для семян.

Одна такая система описана в патенте США 6609468, полное содержание которого включается в данное описание. Эта система подачи продукта по потребности содержит раму, имеющую основной бункер и множество блоков внесения. Воздушный насос направляет сжатый воздух в коллектор, откуда сжатый воздух распределяется во множество подающих воздух шлангов. Подающие воздух шланги соединены с входами для воздуха, расположенными на дне основного бункера. Напротив входов для воздуха находятся соответствующие выходы для продукта для приема воздушных потоков и продукта, увлекаемого потоком воздуха. Выходы для продукта соединены со шлангами подачи продукта, которые, в свою очередь, соединены со вспомогательными бункерами, расположенными на блоках внесения. Дно основного бункера выполнено вогнутым и имеет расходящиеся наружу боковые стенки. Вход для воздуха наклонен под углом вниз относительно дна, а выход для продукта расположен под углом вверх относительно дна.

Над соответствующими входами для воздуха и выходами для продукта расположены заостренные направляющие перегородки, так что под направляющими перегородками образуются скопления продукта. Между смежными направляющими перегородками образованы зазоры, так что продукт из основного бункера может протекать в скопления продукта.

Распылительный узел снабжен узлом ворошителя, имеющего поперечный стержень, который снабжен множеством проходящих в радиальном направлении пальцев. Поперечный стержень выполнен с возможностью поворота назад и вперед с помощью узла передачи и электродвигателя. Радиально проходящие пальцы чистят зазоры между отдельными направляющими перегородками.

Посевные системы должны работать с различными типами семян и выполнять различную обработку семян. Разработать единственную систему, которая хорошо работает при этих разных условиях без регулирования, является сложным делом.

В указанной выше системе подачи семян по потребности ворошитель выполнен с возможностью начала вращения, когда сеялка опущена к почве и развернута. Это является предпочтительным с целью обеспечения подачи зерна в посевные блоки даже во время стадии первоначального заполнения, когда сеялка не движется. Однако ворошитель, когда используется с легкотекущими семенами, иногда продолжает толкать семена в воздушный поток, что может приводить к закупориванию шлангов для продукта между основным бункером и посевными блоками.

Согласно настоящему изобретению создана система подачи продукта по потребности, которая имеет повышенную надежность и уменьшенную потребность в управлении оператором. Система подачи продукта по потребности обеспечивает эффективное распределение семян различных типов и состояний при минимальном управлении и регулировании со стороны оператора и при минимальном закупоривании системы.

Раскрытие изобретения

Изобретение обеспечивает избирательное управление работой ворошителя внутри основного бункера или насыпного бака для системы подачи продукта по потребности. Согласно предпочтительному варианту выполнения используется переключатель разницы давлений для управления работой ворошителя. Система ворошителя работает лишь при предварительно выбранных условиях.

Переключатель разницы давлений в системе подачи измеряет разницу давлений сжатого воздуха, подаваемого в бак, и воздуха в баке с целью определения электронным способом, когда система неадекватно поставляет продукт, на основе большой скорости потока воздуха в системе. Когда датчик сигнализирует, что система неадекватно поставляет продукт, то система автоматически запускает ворошитель. Эта ситуация может возникать во время первоначального заполнения, или во время посева клейких семян, или при заполнении с высокой скоростью. Однако, после заполнения дозаторов и уменьшения соответствующей скорости воздушного потока, разница давлений уменьшается, и датчик сигнализирует системе о необходимости выключения ворошителя, предотвращая слишком большую подачу и закупорку шлангов для продукта.

Согласно одному аспекту настоящего изобретения предложена система подачи по потребности сельскохозяйственного продукта, содержащая раму; основной бункер, установленный на раме, при этом основной бункер имеет распылительный узел, в который поступает находящийся в основном бункере продукт, при этом указанный распылительный узел содержит, по меньшей мере, один вход для воздуха и, по меньшей мере, один выход для продукта; блок внесения, снабженный дозатором продукта для распределения продукта по пашне и вспомогательным бункером, установленным между указанным выходом и дозатором продукта; шланг для продукта, соединенный с возможностью прохождения потока с указанным выходом для продукта и со вспомогательным бункером; воздушный насос, соединенный пневматически с распылительным узлом, при этом воздушный насос создает сжатый воздух, направляемый в распылительный узел; при этом продукт, расположенный в распылительном узле, захватывается воздушным потоком при прохождении воздушного потока через распылительный узел к выходу для продукта; ворошитель, расположенный внутри основного бункера и предназначенный для подачи продукта в воздушный поток; датчик, установленный с возможностью реагирования на величину скорости потока продукта через указанный выход для продукта; управляющую систему, которая соединена с возможностью прохождения сигналов с датчиком и ворошителем, при этом указанная управляющая система выполнена с возможностью приведения в действие ворошителя, когда величина скорости потока продукта ниже заданного значения.

Предпочтительным является то, что ворошитель выполнен с возможностью приведения в действие посредством привода с целью механического перемещения продукта внутри основного бункера, при этом указанный датчик включен с возможностью определения разницы давлений между основным бункером и верхней по потоку стороной распылительного узла по потоку ниже воздушного насоса, и управляющая система содержит электрический переключатель, реагирующий на разницу давлений, определяемую указанным датчиком, причем управляющая система предназначена для реагирования на состояние переключателя с целью запуска или остановки привода ворошителя.

Целесообразным является то, что ворошитель выполнен с возможностью приведения в действие посредством привода с целью механического перемещения продукта внутри основного бункера, указанный датчик содержит переключатель разницы давлений, соединенный с возможностью определения разницы давлений между основным бункером и верхней по потоку стороной распылительного узла по потоку ниже воздушного насоса, при этом управляющая система содержит реле, реагирующее на состояние переключателя, для запуска или остановки привода ворошителя.

Переключатель разницы давлений в совокупности с ворошителем для системы подачи продукта по потребности может делать систему более универсальной и более автоматической. Система также автоматически выключает ворошитель, когда не работает вентилятор, что упрощает очистку бака. При использовании системы подачи продукта по потребности для более широких сеялок или новых семян универсальная система без необходимости регулировок со стороны оператора является предпочтительной.

Упомянутая система подачи содержит множество блоков внесения, в которых, по меньшей мере, один вход для воздуха выполнен в виде множества впускных каналов для воздуха, и в которых, по меньшей мере, один выход для продукта выполнен в виде множества выпускных каналов для продукта, и множество направляющих перегородок, при этом перегородки проходят между и над входами для воздуха и соответствующими выходами для продукта, при этом между смежными перегородками выполнены зазоры, причем узел ворошителя снабжен множеством пальцев, которые выполнены с возможностью введения в зазоры, образованные между смежными направляющими перегородками.

Ворошитель содержит поперечный стержень, расположенный над направляющими перегородками, при этом поперечный стержень имеет множество пальцев, проходящих радиально наружу из проходящего поперечно стержня.

Пальцы в поперечном направлении расположены на одной линии на проходящем поперечно стержне.

Предпочтительным является то, что проходящий поперечно стержень выполнен с возможностью поворота назад и вперед для ворошения посредством пальцев продукта, расположенного в распылительном узле.

Распылительный узел содержит верхнюю по потоку боковую стенку, нижнюю по потоку боковую стенку и дно, при этом, по меньшей мере, один вход для воздуха выполнен в виде множества впускных каналов для воздуха, соединенных с верхней по потоку боковой стороной и с воздушным насосом, по меньшей мере, один выход для продукта выполнен в виде множества выпускных каналов для продукта, каждый из которых находится на одной линии с входом для воздуха и соединен с нижней по потоку боковой стенкой, и множество направляющих перегородок, каждая из которых расположена между входом и выходом на расстоянии от указанного дна, при этом ворошитель содержит расположенные на расстоянии друг от друга части, которые выполнены с возможностью перемещения между указанными перегородками.

В соответствии с другим аспектом настоящего изобретения предложена система подачи для распределения семян, содержащая прицепную раму, выполненную с возможностью транспортировки по пашне; основной бункер для семян, установленный на раме, при этом основной бункер для семян имеет, по меньшей мере, один распылительный узел, в который направляются находящиеся в основном бункере семена под действием силы тяжести, и, по меньшей мере, один выход для семян, принимающий воздух и семена из указанного, по меньшей мере, одного распылительного узла; множество посевных блоков, при этом каждый указанный блок снабжен дозатором семян для дозирования семян и вскрывателем борозды для образования посевной борозды, в которую вносятся дозированные семена, а также вспомогательным бункером для семян, расположенным между выходом для семян и соответствующим дозатором семян, при этом каждый вспомогательный бункер соединен с возможностью прохождения потока, по меньшей мере, с одним выходом для семян основного бункера для семян; воздушный насос, соединенный пневматически с распылительным узлом, так что семена, расположенные на дне основного бункера для семян, захватываются распылительным узлом и направляются к посевным блокам через указанный, по меньшей мере, один выход для семян; ворошитель, расположенный внутри основного бункера для семян и приводимый в действие для подачи продукта в распылительный узел; датчик, установленный с возможностью реагирования на величину скорости потока семян через указанный выход для семян; управляющую систему, соединенную с возможностью прохождения сигналов с датчиком и ворошителем, при этом указанная управляющая система выполнена с возможностью приведения в действие ворошителя, когда величина скорости потока семян ниже заданного значения.

Ворошитель выполнен с возможностью приведения в действие посредством привода с целью механического перемещения семян внутри основного бункера для семян, при этом указанный датчик включен с возможностью определения разницы давлений между основным бункером для семян и верхней по потоку стороной распылительного узла по потоку ниже воздушного насоса, и управляющая система содержит электрический переключатель, реагирующий на разницу давлений, определяемую указанным датчиком, причем управляющая система предназначена для реагирования на состояние переключателя с целью запуска или остановки указанного привода ворошителя.

Предпочтительным является то, что ворошитель выполнен с возможностью приведения в действие посредством привода с целью механического перемещения семян внутри основного бункера для семян, а указанный датчик содержит переключатель разницы давлений, соединенный с возможностью определения разницы давлений между основным бункером для семян и верхней по потоку стороной распылительного узла по потоку ниже воздушного насоса, и управляющая система содержит реле, реагирующее на состояние переключателя, для запуска или остановки привода ворошителя.

Система подачи предпочтительно содержит шланг для подачи воздуха и шланг для подачи семян, соединенный с выходом для семян, при этом семена из основного бункера направляются в распылительный узел, причем распылительный узел имеет верхнюю по потоку боковую стенку, нижнюю по потоку боковую стенку, дно и, по меньшей мере, один выход для семян; воздушный насос предназначен для создания потока воздуха, который направляется в подающий воздух шланг, при этом подающий воздух шланг имеет вход для воздуха, который соединен с верхней по потоку боковой стенкой распылительного узла противоположно выходу для семян, при этом воздушный поток проходит от входа для воздуха подающего воздух шланга через распылительный узел к выходу для семян с возможностью захватывания продукта, расположенного в распылительном узле, при прохождении воздушного потока через распылительный узел к, по меньшей мере, одному выходу для семян.

Распылительный узел снабжен множеством направляющих перегородок в соответствии с числом посевных блоков, при этом направляющие перегородки расположены между и над входами для воздуха подающих воздух шлангов и соответствующими выходами для семян, при этом воздушные потоки из подающих воздух шлангов проходят под перегородками и между смежными перегородками выполнены зазоры, при этом ворошитель содержит детали, которые выполнены с возможностью периодического перемещения внутри указанных зазоров.

Ворошитель содержит поперечный стержень, расположенный над перегородками, при этом указанные детали выполнены в виде множества пальцев, проходящих радиально наружу из поперечины.

Предпочтительным является то, что пальцы в поперечном направлении расположены на одной линии на проходящем поперечно стержне.

Целесообразным является то, что проходящий поперечно стержень выполнен с возможностью поворота назад и вперед для ворошения посредством пальцев продукта, расположенного в распылительном узле.

Поперечный стержень предпочтительно выполнен с возможностью поворота назад и вперед по дуге, причем середина дуги находится в распылительном узле в положении нижней мертвой точки.

Согласно третьему аспекту настоящего изобретения предложена система ворошения для системы подачи по потребности сельскохозяйственного продукта и для системы подачи для распределения семян, содержащая бак для удерживания продукта; воздушный насос; распылительный узел, имеющий вход для воздуха, соединенный с возможностью прохождения потока с указанным воздушным насосом, вход для продукта и выход для воздуха и продукта, при этом указанный вход для продукта выполнен с возможностью прохождения потока с указанным продуктом внутри указанного бака; ворошитель внутри указанного бака, выполненный с возможностью ворошения продукта внутри указанного бака для подачи продукта в указанный вход для продукта с целью увлечения его воздухом, проходящим между указанным входом для воздуха и указанным выходом для воздуха и продукта; датчик, выполненный с возможностью выдачи сигнала, соответствующего разнице между потребностью в продукте и скоростью потока продукта из указанного выхода для воздуха и продукта; и управляющую систему, соединенную с возможностью прохождения сигналов с указанным датчиком и выполненную с возможностью приведения в действие указанного ворошителя, когда потребность в продукте больше скорости потока продукта, и выключения указанного ворошителя, когда потребность в продукте меньше скорости потока продукта.

Ворошитель содержит элемент, который выполнен с возможностью перемещения в продукте внутри указанного бака для механического ворошения продукта.

Предпочтительным является то, что ворошитель содержит вал, выполненный с возможностью вращения вокруг своей оси, при этом указанный элемент выступает в радиальном направлении из указанного вала.

Целесообразным является то, что указанный датчик предназначен для определения падения давления воздуха, проходящего через часть пути прохождения потока воздуха между воздушным насосом и путем подачи продукта.

Целесообразным является также то, что указанный датчик предназначен для определения падения давления воздуха между воздушным насосом и баком.

Другие преимущества и признаки данного изобретения следуют из приведенного ниже подробного описания изобретения и его вариантов выполнения, из формулы изобретения и прилагаемых чертежей.

Краткое описание чертежей

На чертежах изображено:

фиг.1 – сельскохозяйственная сеялка с использованием системы подачи продукта по потребности, на виде сбоку;

фиг.2 – боковой разрез распылительного узла системы подачи продукта по потребности;

фиг.3 – боковой разрез распылительного узла системы подачи продукта по потребности, имеющей отклоняющую воздух вставку;

фиг.4 – боковой разрез распылительного узла системы подачи продукта по потребности, имеющей элемент, ограничивающий открывание продукта;

фиг.5 – отклоняющая воздух вставка на виде сверху в изометрической проекции;

фиг.6 – отклоняющая воздух вставка на виде снизу в изометрической проекции;

фиг.7 – элемент, ограничивающий открывание продукта, на виде снизу в изометрической проекции;

фиг.8 – передний разрез распылительного узла системы подачи продукта по потребности;

фиг.9 – частичный разрез распылительного узла системы подачи продукта по потребности на виде спереди в изометрической проекции;

фиг.10 – распылительный узел системы подачи продукта по потребности, снабженный узлом ворошителя, на виде спереди в изометрической проекции;

фиг.11 – разрез распылительного узла системы подачи продукта по потребности, снабженный узлом ворошителя;

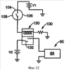
фиг.12 – схема управляющей системы согласно изобретению;

фиг.13 – схема предпочтительного варианта управляющей системы согласно изобретению.

Осуществление изобретения

Хотя изобретение зависит от варианта выполнения во многих разных формах, на чертежах показано и ниже приводится подробное описание специальных вариантов выполнения, при этом данное раскрытие следует понимать как иллюстрацию принципов изобретения, не ограничивающих изобретения показанными специальными вариантами выполнения.

Сельскохозяйственная посевная машина 10 содержит раму 12, на которой установлено множество отдельных посевных блоков 14. Посевные блоки 14 соединены с рамой 12 параллелограммным соединением 16, так что отдельные посевные блоки 14 могут ограниченно перемещаться вверх и вниз относительно рамы 12. Каждый из отдельных посевных блоков содержит вспомогательный бункер 18 для удерживания семян, дозатор 20 семян для дозирования семян, принимаемых из вспомогательного бункера 18, и вскрыватель 22 борозды для образования посевной борозды в пашне для размещения дозированных семян из дозатора 20 семян. Семена переносятся в посевную борозду из дозатора семян с помощью трубы 24 для семян. Закрывающий узел 26 используется для закрывания посевной борозды с находящимися в ней семенами. В предпочтительном варианте выполнения дозатор 20 семян является вакуумным дозатором семян, хотя можно использовать в изобретении также другие типы дозаторов семян с использованием механических узлов или положительного воздушного давления. Следует отметить, что данное изобретение можно также использовать для внесения в пашню несеменных продуктов. Для семенных и несеменных продуктов посевной блок можно рассматривать как блок внесения продукта, содержащий вспомогательный бункер для удерживания продукта, дозатор продукта для дозирования продукта, принимаемого из вспомогательного бункера, и подкормщика для внесения измеренного продукта в пашню. Например, сухое химическое удобрение или пестицид можно направлять во вспомогательный бункер и дозировать с помощью дозатора продукта и вносить в пашню с помощью подкормщика. На раму 12 опираются основной бункер 30 или бак и воздушный насос 32. Воздушный насос 32 приводится в движение гидравлическим двигателем; однако можно использовать также другие приводные системы, такие как электродвигатели, для привода воздушного насоса 32. Воздушный насос 32 направляет сжатый воздух в коллектор 34 через основной воздушный шланг 36. Коллектор 34 образован из полой закрытой трубчатой опоры основной рамы 12. Коллектор 34 снабжен множеством коллекторных выходов, соответствующих числу посевных блоков 14, установленных на раме 12. Отдельные линии 38 подачи воздуха проходят от коллекторных выходов и направляют сжатый воздух из коллектора 34 к верхней по потоку стороне распылительного узла 39. Распылительный узел 39 расположен у дна основного бункера 30. Продукт, находящийся в основном бункере 30, стекает под действием силы тяжести к распылительному узлу 39. Распылительный узел имеет вход для продукта. Верхняя по потоку сторона распылительного узла 39 снабжена множеством входов 41 для воздуха, соответствующих числу подающих воздух шлангов 38. Воздушные входы 41 расположены на расстоянии друг от друга в поперечном направлении вдоль верхней по потоку стороны распылительного узла 39. Нижняя по потоку сторона распылительного узла 39 снабжена несколькими выходами 43 для продукта, соответствующими числу подающих воздух шлангов 38. Выходы 43 для продукта также расположены на расстоянии друг от друга в поперечном направлении вдоль нижней по потоку стороны распылительного узла 39. Выходы 43 для продукта лежат напротив воздушных входов 41. Каждый воздушный вход 41 находится на одной линии с соответствующим выходом 43 для продукта. Подающие продукт шланги 42 проходят от выходов 43 для продукта к отдельным вспомогательным бункерам 18 для направления продукта, увлекаемого воздушным потоком, во вспомогательные бункеры 18.

Распылительный узел 39 снабжен вогнутым дном 44, имеющим расходящиеся вверх боковые стенки 46. Продукт в виде семян или несеменной продукт поступает в основной бункер 30 через люк 47. Части распылительного узла 39 можно открывать с образованием дверцы 48 для чистки, как описано в патенте США 6609468.

Вход 41 для воздуха расположен под углом вниз относительно вогнутого дна 44, и соответственно выход 43 для продукта расположен под углом вверх относительно вогнутого дна 44. Сплошная направляющая перегородка 58 проходит между входом 41 для воздуха и выходом 43 для продукта. Направляющая перегородка 58 заострена и расположена над воздушным потоком, проходящим из воздушного входа 41 в выход 43 для продукта. Наклоненный вниз воздушный вход 41 предотвращает попадание продукта в подающий воздух шланг 38, в то время как наклоненный вверх выход 43 для продукта предотвращает прохождение продукта в подающий продукт шланг 42 и закупоривание его.

Комбинации из смежных входа 41 для воздуха и выхода 43 для продукта расположены на расстоянии друг от друга в поперечном направлении, так что семена или несеменной продукт могут проходить с обеих сторон направляющих перегородок 58 и скапливаться под направляющими перегородками 58. Воздушный поток, проходящий из воздушного входа 41 к выходу 43 для продукта, захватывает продукт, находящийся в скоплении, и направляет его через подающий продукт шланг 42 во вспомогательный бункер 18. Перенос продукта из основного бункера 30 во вспомогательные бункеры 18 происходит автоматически по мере потребности продукта во вспомогательном бункере 18. При заполнении отдельного вспомогательного бункера 18 продуктом вход 60 для продукта вспомогательного бункера становится закрытым продуктом, что блокирует и замедляет воздушный поток, так что воздушный поток больше не захватывает продукт в основном бункере 30 и не транспортирует продукт к вспомогательному бункеру 18. И, наоборот, при расходовании продукта дозатором 20 вход 60 для продукта вспомогательного бункера открывается, и воздушный поток снова подхватывает продукт для доставки к вспомогательному бункеру. Таким образом, вспомогательный бункер 18 всегда и автоматически снабжается продуктом. Боковые стенки вспомогательных бункеров 18 снабжены сетчатыми вентиляционными решетками 61 для вентилирования воздушного давления во вспомогательных бункерах 18. Вентиляционные решетки 61 могут быть расположены также в крышках вспомогательных бункеров 18, если вентиляционные решетки находятся выше соответствующих впускных отверстий для продукта.

В некоторых ситуациях продукт, имеющий большие частицы, такие как зерна (кукурузы и соевых бобов), с трудом захватывается воздушным потоком. Для приспособления к крупным зернам вход 41 для воздуха может быть снабжен вставкой 62, имеющей отклоняющую воздушный поток часть 64, которая отклоняет часть воздушного потока вниз для ворошения зерен в скоплении зерен и захвата зерна в воздушный поток, проходящий в выход 43 для продукта. Вставка снабжена направляющей лапкой 66, которая входит в прорезь, образованную во входе 41 для воздуха с целью правильной ориентации вставки 62 и отклоняющей воздух части 64.

В других ситуациях семена или несеменной продукт могут быть слишком легкими и легко переносятся даже слабым воздушным потоком. Для устранения этой проблемы направляющие перегородки 58 могут быть снабжены элементом 68. Элемент 68 зажат на направляющих перегородках 58. Элемент имеет образующее препятствие дно 70, которое ограничивает количество продукта, открытого для воздушного потока. Элемент 68 может быть выполнен из пластмассы. Верхний зазор 74 открыт, так что зажим можно устанавливать на направляющей перегородке 58.

Согласно предпочтительному варианту выполнения вставку 62 для крупных семян можно удалить в пользу узла 80 ворошителя. Узел 80 ворошителя содержит поперечный стержень 82, проходящий по распылительному узлу 39. Поперечный стержень 82 снабжен множеством проходящих в радиальном направлении пальцев 84. Как показано на фиг.10, пальцы находятся в поперечном направлении на одной линии друг с другом.

Поперечный стержень 82 выполнен с возможностью поворота взад и вперед с помощью привода 85 ворошителя, содержащего передачу 86, приводимую в движение электродвигателем 88. В качестве альтернативного решения электродвигатель 88 может быть заменен электрической муфтой, которая избирательно передает энергию поворота в передачу из механического привода. Механический привод может быть, например, приводным звеном, которое принимает поворотную энергию от колеса рамы, которая несет бункер.

В положении нижней мертвой точки пальцев 84 они проходят между отдельными распылителями, образованными находящимися на одной линии входами 41 для воздуха и выходами 43 для продукта. Таким образом, пальцы 84 подметают зону между распылителями. Узел 86/88 из передачи и электродвигателя приводит в движение поперечный стержень на пятьдесят два с половиной градуса в каждом направлении от нижней мертвой точки, показанной на фиг.11. Таким образом, пальцы 84 проходят по дуге в сто три градуса.

Труднотекущие семена требуют большего воздушного потока для увлечения семян в выход распылителя, и как только колено дозатора у вспомогательного бункера открыто, поскольку адекватное количество семян не захвачено в баке, то имеется большой поток воздуха. Во время этой ситуации имеется большая разница давлений между воздухом в коллекторе 34 и в баке или бункере 30.

Большое падение давления (примерно 2 дюйма (50 мм) водного столба) происходит при прохождении потока воздуха из коллектора вниз через выход коллектора, подающий шланг и вход распылителя. Кроме того, имеется меньшее ограничение для подачи воздуха, поскольку воздуху легче проходить из выхода сопла и в почти пустой вспомогательный бункер. Во время посева и, в частности, при конечных остановках ворошитель продолжает толкать эти небольшие семена в воздушный поток под перегородкой, где они уносятся в выход распылителя. Со временем шланг может заполняться, поскольку больше захватывается продукта, чем дозируется из вспомогательного бункера. В этом случае имеется очень небольшой поток воздуха и поэтому очень небольшая разница давлений между местами расположения компонентов в системе.

Как показано на фиг.1, привод 85 ворошителя соединен с возможностью прохождения сигналов с управляющим устройством 100. Управляющее устройство 100 выполнено с возможностью включения или выключения привода 85 ворошителя, в частности, посредством включения и выключения электродвигателя 88 (смотри фиг.10) или, в качестве альтернативного решения, включения и выключения электрической муфты (не изображена), которая передает энергию вращения в систему ворошителя.

Переключатель 104 разницы давлений установлен на раме 12. Переключатель 104 пневматически соединен с помощью трубы 106 с баком 30 и с помощью трубы 108 – с коллектором 34. Переключатель 104 реагирует на разницу давлений между баком 30 и коллектором 34 для изменения состояния переключателя (с открытого на закрытый или наоборот) при заданной разнице давлений и для электрической сигнализации состояния переключения в управляющее устройство 100 через сигнальную линию 112, которая соединена с возможностью передачи сигналов с управляющим устройством 100.

При большой разнице давлений переключатель 104 имеет соответствующее состояние переключения, которое сигнализируется по линии 112 в управляющее устройство 100. Управляющее устройство 100 включает привод 85 ворошителя. При небольшой разнице давлений переключатель имеет соответствующее состояние переключения, которое сигнализируется по линии 112 в управляющее устройство 100 для выключения привода 85 ворошителя.

Хотя отбор давления для переключателя 104 разницы давлений осуществляется, как указывалось выше, в коллекторе 34 и баке 30, отбор давления может осуществляться также между другими точками, расположенными на расстоянии друг от друга, или определяться падением давления на пути прохождения воздуха между воздушным насосом 32 и вносящими блоками, так что определяется увеличение или уменьшение воздушного потока.

Управляющее устройство 100 может быть частью контроллера всей машины.

Как показано на фиг.12, управляющее устройство 100 может содержать релейный переключатель 130, который поляризован управляющим напряжением V1 от переключателя 104 разницы давлений. Напряжение V2 приводного двигателя подается на переключательный элемент 132 релейного переключателя 130 в качестве положительного проводника электродвигателя 88 ворошителя или, в качестве альтернативного решения, электрической муфты. Когда переключатель 104 разницы давлений изменяет состояние, то напряжение V1 вызывает переключение для подачи электропитания в электродвигатель 88 или, в качестве альтернативного решения, в электрическую муфту, при этом напряжение V2 выключает электродвигатель 88 ворошителя или, в качестве альтернативного решения, электрическую муфту.

На фиг.13 показан альтернативный вариант выполнения, в котором управляющее устройство 140 принимает сигналы давления от датчиков 142, 144 давления в баке 30 и в коллекторе 34 соответственно и затем, с возможным учетом других рабочих параметров, запускает или останавливает привод 85 ворошителя. В этом примере датчик разницы давлений включает часть управляющего устройства для сравнения сигналов от датчиков 142, 144 давления. Указанный датчик предназначен для определения падения давления воздуха, проходящего через часть пути прохождения потока воздуха между воздушным насосом и путем подачи продукта.

Управляющее устройство 140 может быть частью контроллера всей машины.

Из указанного выше следует, что возможны различные изменения и модификации без отхода от идеи и объема изобретения. Следует отметить, что показанные здесь конкретные устройства служат лишь в качестве иллюстрации и не должны ограничивать изобретения. Прилагаемая формула изобретения охватывает все такие модификации как входящие в объем формулы изобретения.

Формула изобретения

1. Система подачи по потребности сельскохозяйственного продукта, содержащая раму, основной бункер, установленный на раме, при этом основной бункер имеет распылительный узел, в который поступает находящийся в основном бункере продукт, при этом указанный распылительный узел содержит, по меньшей мере, один вход для воздуха и, по меньшей мере, один выход для продукта; блок внесения, снабженный дозатором продукта для распределения продукта по пашне и вспомогательным бункером, установленным между указанным выходом и дозатором продукта; шланг для продукта, соединенный с возможностью прохождения потока с указанным выходом для продукта и со вспомогательным бункером; воздушный насос, соединенный пневматически с распылительным узлом, при этом воздушный насос создает сжатый воздух, направляемый в распылительный узел; при этом продукт, расположенный в распылительном узле, захватывается воздушным потоком при прохождении воздушного потока через распылительный узел к выходу для продукта; ворошитель, расположенный внутри основного бункера и предназначенный для подачи продукта в воздушный поток; датчик, установленный с возможностью реагирования на величину скорости потока продукта через указанный выход для продукта; управляющую систему, которая соединена с возможностью прохождения сигналов с датчиком и ворошителем, при этом указанная управляющая система выполнена с возможностью приведения в действие ворошителя, когда величина скорости потока продукта ниже заданного значения.

2. Система подачи по п.1, в которой ворошитель выполнен с возможностью приведения в действие посредством привода с целью механического перемещения продукта внутри основного бункера, при этом указанный датчик включен с возможностью определения разницы давлений между основным бункером и верхней по потоку стороной распылительного узла по потоку ниже воздушного насоса, и управляющая система содержит электрический переключатель, реагирующий на разницу давлений, определяемую указанным датчиком, причем управляющая система предназначена для реагирования на состояние переключателя с целью запуска или остановки привода ворошителя.

3. Система подачи по п.1, в которой ворошитель выполнен с возможностью приведения в действие посредством привода с целью механического перемещения продукта внутри основного бункера, указанный датчик содержит переключатель разницы давлений, соединенный с возможностью определения разницы давлений между основным бункером и верхней по потоку стороной распылительного узла по потоку ниже воздушного насоса, при этом управляющая система содержит реле, реагирующее на состояние переключателя с целью запуска или остановки привода ворошителя.

4. Система подачи по п.1, которая содержит множество блоков внесения, в которых, по меньшей мере, один вход для воздуха выполнен в виде множества впускных каналов для воздуха, и в которых, по меньшей мере, один выход для продукта выполнен в виде множества выпускных каналов для продукта, и множество направляющих перегородок, при этом перегородки проходят между и над входами для воздуха и соответствующими выходами для продукта, при этом между смежными перегородками выполнены зазоры, причем узел ворошителя снабжен множеством пальцев, которые выполнены с возможностью введения в зазоры, образованные между смежными направляющими перегородками.

5. Система подачи по п.4, в которой ворошитель содержит поперечный стержень, расположенный над направляющими перегородками, при этом поперечный стержень имеет множество пальцев, проходящих радиально наружу из проходящего поперечно стержня.

6. Система подачи по п.5, в которой пальцы в поперечном направлении расположены на одной линии на проходящем поперечно стержне.

7. Система подачи по п.6, в которой проходящий поперечно стержень выполнен с возможностью поворота назад и вперед для ворошения посредством пальцев продукта, расположенного в распылительном узле.

8. Система подачи по п.1, в которой распылительный узел содержит верхнюю по потоку боковую стенку, нижнюю по потоку боковую стенку и дно, при этом, по меньшей мере, один вход для воздуха выполнен в виде множества впускных каналов для воздуха, соединенных с верхней по потоку боковой стороной и с воздушным насосом, по меньшей мере, один выход для продукта выполнен в виде множества выпускных каналов для продукта, каждый из которых находится на одной линии с входом для воздуха и соединен с нижней по потоку боковой стенкой, и множество направляющих перегородок, каждая из которых расположена между входом и выходом на расстоянии от указанного дна, при этом ворошитель содержит расположенные на расстоянии друг от друга части, которые выполнены с возможностью перемещения между указанными перегородками.

9. Система подачи для распределения семян, содержащая прицепную раму, выполненную с возможностью транспортировки по пашне; основной бункер для семян, установленный на раме, при этом основной бункер для семян имеет, по меньшей мере, один распылительный узел, в который направляются находящиеся в основном бункере семена под действием силы тяжести, и, по меньшей мере, один выход для семян, принимающий воздух и семена из указанного, по меньшей мере, одного распылительного узла; множество посевных блоков, при этом каждый указанный блок снабжен дозатором семян для дозирования семян и вскрывателем борозды для образования посевной борозды, в которую вносятся дозированные семена, а также вспомогательным бункером для семян, расположенным между выходом для семян и соответствующим дозатором семян, при этом каждый вспомогательный бункер соединен с возможностью прохождения потока, по меньшей мере, с одним выходом для семян основного бункера для семян; воздушный насос, соединенный пневматически с распылительным узлом, так что семена, расположенные на дне основного бункера для семян, захватываются распылительным узлом и направляются к посевным блокам через указанный, по меньшей мере, один выход для семян; ворошитель, расположенный внутри основного бункера для семян и приводимый в действие для подачи продукта в распылительный узел; датчик, установленный с возможностью реагирования на величину скорости потока семян через указанный выход для семян; управляющую систему, соединенную с возможностью прохождения сигналов с датчиком и ворошителем, при этом указанная управляющая система выполнена с возможностью приведения в действие ворошителя, когда величина скорости потока семян ниже заданного значения.

10. Система подачи по п.9, в которой ворошитель выполнен с возможностью приведения в действие посредством привода с целью механического перемещения семян внутри основного бункера для семян, при этом указанный датчик включен с возможностью определения разницы давлений между основным бункером для семян и верхней по потоку стороной распылительного узла по потоку ниже воздушного насоса, и управляющая система содержит электрический переключатель, реагирующий на разницу давлений, определяемую указанным датчиком, причем управляющая система предназначена для реагирования на состояние переключателя с целью запуска или остановки указанного привода ворошителя.

11. Система подачи по п.9, в которой ворошитель выполнен с возможностью приведения в действие посредством привода с целью механического перемещения семян внутри основного бункера для семян, а указанный датчик содержит переключатель разницы давлений, соединенный с возможностью определения разницы давлений между основным бункером для семян и верхней по потоку стороной распылительного узла по потоку ниже ниже воздушного насоса, и управляющая система содержит реле, реагирующее на состояние переключателя, для запуска или остановки привода ворошителя.

12. Система подачи по п.9, содержащая шланг для подачи воздуха и шланг для подачи семян, соединенный с выходом для семян, при этом семена из основного бункера направляются в распылительный узел, причем распылительный узел имеет верхнюю по потоку боковую стенку, нижнюю по потоку боковую стенку, дно и, по меньшей мере, один выход для семян; воздушный насос предназначен для создания потока воздуха, который направляется в подающий воздух шланг, при этом подающий воздух шланг имеет вход для воздуха, который соединен с верхней по потоку боковой стенкой распылительного узла противоположно выходу для семян, при этом воздушный поток проходит от входа для воздуха подающего воздух шланга через распылительный узел к выходу для семян, с возможностью захватывания продукта, расположенного в распылительном узле, при прохождении воздушного потока через распылительный узел к, по меньшей мере, одному выходу для семян.

13. Система подачи по п.12, в которой распылительный узел снабжен множеством направляющих перегородок в соответствии с числом посевных блоков, при этом направляющие перегородки расположены между и над входами для воздуха подающих воздух шлангов и соответствующими выходами для семян, при этом воздушные потоки из подающих воздух шлангов проходят под перегородками, и между смежными перегородками выполнены зазоры, при этом ворошитель содержит детали, которые выполнены с возможностью периодического перемещения внутри указанных зазоров.

14. Система подачи по п.13, в которой ворошитель содержит поперечный стержень, расположенный над перегородками, при этом указанные детали выполнены в виде множества пальцев, проходящих радиально наружу из поперечины.

15. Система подачи по п.14, в которой пальцы в поперечном направлении расположены на одной линии на проходящем поперечно стержне.

16. Система подачи по п.15, в которой проходящий поперечно стержень выполнен с возможностью поворота назад и вперед для ворошения посредством пальцев продукта, расположенного в распылительном узле.

17. Система подачи по п.16, в которой поперечный стержень выполнен с возможностью поворота назад и вперед по дуге.

18. Система подачи по п.17, в которой середина дуги находится в распылительном узле в положении нижней мертвой точки.

19. Система ворошения для системы подачи по потребности сельскохозяйственного продукта и для системы подачи для распределения семян, содержащая бак для удерживания продукта, воздушный насос, распылительный узел, имеющий вход для воздуха, соединенный с возможностью прохождения потока с указанным воздушным насосом, вход для продукта и выход для воздуха и продукта, при этом указанный вход для продукта соединен с возможностью прохождения потока с указанным продуктом внутри указанного бака; ворошитель внутри указанного бака, выполненный с возможностью ворошения продукта внутри указанного бака для подачи продукта в указанный вход для продукта с целью увлечения его воздухом, проходящим между указанным входом для воздуха и указанным выходом для воздуха и продукта; датчик, выполненный с возможностью выдачи сигнала, соответствующего разнице между потребностью в продукте и скоростью потока продукта из указанного выхода для воздуха и продукта; и управляющую систему, соединенную с возможностью прохождения сигналов с указанным датчиком и выполненную с возможностью приведения в действие указанного ворошителя, когда потребность в продукте больше скорости потока продукта, и выключения указанного ворошителя, когда потребность в продукте меньше скорости потока продукта.

20. Система по п.19, в которой ворошитель содержит элемент, который выполнен с возможностью перемещения в продукте внутри указанного бака для механического ворошения продукта.

21. Система по п.20, в которой ворошитель содержит вал, выполненный с возможностью вращения вокруг своей оси, при этом указанный элемент выступает в радиальном направлении из указанного вала.

22. Система по п.19, в которой указанный датчик предназначен для определения падения давления воздуха, проходящего через часть пути прохождения потока воздуха между воздушным насосом и путем подачи продукта.

23. Система по п.19, в которой указанный датчик предназначен для определения падения давления воздуха между воздушным насосом и баком.

РИСУНКИ

Categories: BD_2377000-2377999