|
|
(21), (22) Заявка: 2008136842/09, 16.09.2008
(24) Дата начала отсчета срока действия патента:
16.09.2008
(46) Опубликовано: 27.12.2009
(56) Список документов, цитированных в отчете о поиске:
RU 2100837 C1, 27.12.1997. RU 2237270 C1, 27.09.2004. US 2007296390 A1, 27.12.2007.
Адрес для переписки:
249038, Калужская обл., г. Обнинск, ул. Любого, 7, кв.16, Л.З. Фейгину
|
(72) Автор(ы):
Фейгин Лев Залманович (RU), Левинзон Сулейман Владимирович (RU), Косой Петр Львович (RU), Клавсуц Ирина Львовна (RU), Серегина Алла Анатольевна (RU), Фейгин Игорь Львович (RU)
(73) Патентообладатель(и):
Фейгин Лев Залманович (RU)
|
(54) СТАБИЛИЗАТОР ПЕРЕМЕННОГО НАПРЯЖЕНИЯ С ЭЛЕМЕНТАМИ ЗАЩИТЫ И РЕЗЕРВИРОВАНИЯ (ВАРИАНТЫ)
(57) Реферат:
Изобретение относится к области электротехники и может быть использовано для электропитания электротехнической аппаратуры, осветительных сетей, систем связи, автоматики и телемеханики, жилых и общественных зданий с целью оптимизации работы электрооборудования и энергосбережения. Техническим результатом является расширение функциональных возможностей и усовершенствование ряда узлов стабилизатора. Указанный результат достигается тем, что в устройство, содержащее регулировочный трансформатор, первичная обмотка которого через коммутирующий блок, содержащий коммутирующие элементы, подключена к выводам для подключения входного напряжения, вторичная обмотка включена в цепь нагрузки, устройство сравнения и управления, коммутирующий блок выполнен в виде вторых размыкающего и замыкающего контактов, соединенных последовательно, первичная обмотка трансформатора подключена с одной стороны параллельно вторичной первыми одноименными выводами непосредственно, с другой – через второй размыкающий контакт; к точке соединения второго вывода первичной обмотки и второго размыкающего контакта подключен второй замыкающий контакт, параллельно первичной обмотке упомянутого трансформатора включен конденсатор, а параллельно коммутирующим элементам включены RC-цепи, параллельно нагрузке включен выходной конденсатор, в него введен силовой двухполюсный автомат с независимым расцепителем, контакты которого включены последовательно в цепь нагрузки на входе и выходе регулировочного узла, между сетью и входом и между нагрузкой и выходом упомянутого узла, дополнительный узел защиты с дистанционным управлением, подключенный входом к точке соединения первого силового контакта со входом регулировочного узла, выходом – к нейтральному проводу сети, второй и третий контакты трехполюсного автомата защиты упомянутого дополнительного узла подключены между нейтральным проводом и точкой соединения упомянутого второго замыкающего контакта с конденсатором первой RC-цепи и между выходным выводом первичной обмотки трансформатора и точкой соединения вторых замыкающего и размыкающего контактов коммутирующего блока. Предложены варианты построения новых узлов и блоков устройства с ограничением с другой стороны, с двух сторон, для однокаскадных и n-каскадных схем. Предложены новые узлы управления, защиты и резервирования. Эти варианты устройств обладают рядом преимуществ по сравнению с известными стабилизаторами переменного напряжения. В частности, предусмотрена возможность дистанционного управления и резервирования, 6 н. и 35 з.п. ф-лы, 6 ил.
Изобретение относится к области электротехники и может быть использовано для электропитания электротехнической аппаратуры, осветительных сетей, систем связи, автоматики и телемеханики, жилых и общественных зданий с целью оптимизации работы электрооборудования и энергосбережения.
Известен стабилизатор переменного напряжения [Патент РФ 2100837, кл. g05f 1/30, h02m 5/12, 1996), содержащий трансформатор, первичная обмотка которого через коммутирующий блок подключена к выводам для подключения входного напряжения, а вторичная обмотка подключена между выводами для подключения нагрузки, четыре мостовые схемы, трансформатор управления, силовой ключ, ключ управления и разделительный конденсатор, коммутирующий блок содержит две пары коммутирующих элементов, каждая из размыкающего и замыкающего коммутирующего элемента, устройство сравнения и управления, содержащее схему сравнения и управления, стабилизатор схемы контроля уровня и схему контроля уровня, первичная обмотка трансформатора подключена к общим выводам пар коммутирующих элементов, схема контроля уровня содержит два делителя напряжения, два компаратора, прямой и инверсный входы которых подключены через ограничительный резистор к средним точкам упомянутых делителей напряжения, вторые входы компараторов соответственно подключены через другие ограничительные резисторы к общему проводу источника питания схемы контроля уровня, выходы компараторов через третью пару ограничительных резисторов подключены к входам ключей контроля уровня, в выходные цепи которых включены последовательно светодиоды и обмотки соответствующих коммутирующих элементов.
Основными недостатками такого стабилизатора являются наличие мощного коммутирующего ключа, дополнительного трансформатора управления, значительные коммутационные токи в процессе работы, что отрицательно сказывается как на надежности коммутирующих элементов, так и на электромагнитной совместимости всего устройства в целом, наличие линейно-ключевого режима. Кроме того, отсутствуют какие-либо защитные устройства.
Известен также стабилизатор переменного напряжениях [Патент РФ 2158954, кл. G05F 1/30, Н02М 5/12, 1999], содержащий трансформатор, первичная обмотка которого через коммутирующий блок, содержащий коммутирующие элементы, подключена к выводам для подключения входного напряжения, а вторичная обмотка включена в цепь нагрузки, устройство сравнения и управления, коммутирующий блок выполнен в виде размыкающего и замыкающего контактов, первичная обмотка трансформатора подключена параллельно вторичной непосредственно и через размыкающий контакт, параллельно ограничительному резистору, включенному между нулевым проводом и замыкающим контактом, включен замыкающий контакт третьего промежуточного реле, параллельно первичной обмотке упомянутого трансформатора включен конденсатор, устройство сравнения и управления выполнено в виде схемы контроля и управления, контролирующей увеличение или уменьшение напряжения на нагрузке от установленного уровня, вход которой подключен к выходу вспомогательного источника, подключенного к фазному и нулевому проводу, выход упомянутой схемы контроля и управления подключен через коммутирующий блок, содержащий коммутирующие элементы, к выводам для подключения входного напряжения, устройство сравнения и управления, коммутирующий блок выполнен в виде двух замыкающих и двух размыкающих контактов, первичная обмотка трансформатора подключена параллельно вторичной через размыкающие контакты, последовательно с которыми включены замыкающие контакты, выводы которых соединены между собой, параллельно первичной обмотке упомянутого трансформатора включен конденсатор, замыкающие контакты соединены между собой и вторыми выводами подключены к нулевому проводу, разноименные выводы обмоток соединены через размыкающие контакты, устройство сравнения и управления выполнено в виде 2n схем контроля и управления, контролирующих увеличение или уменьшение напряжения на нагрузке от установленного уровня, входы которых подключены к выходу вспомогательного источника питания, вход которого подключен к фазному и нулевому проводу, выходы упомянутых схем контроля и управления подключены к первому и второму коммутирующим реле, управляющими упомянутыми выше размыкающими и замыкающими элементами коммутирующего блока, к выходному напряжению подключены первое промежуточное реле, в цепи которого находится последовательно соединенный замыкающий контакт второго коммутирующего реле, второе промежуточное реле, в цепи которого находится последовательно соединенные замыкающий контакт первого коммутирующего реле, n каскадов соединены ступенчато, параллельно силовым коммутирующим контактам.
Недостатком этого устройства является отсутствие защитных узлов и несовершенная схема управления.
Известен многоступенчатый стабилизатор переменного напряжения [Патент РФ 2237270, кл. G05F 1/30, Н02М 5/12, 2003], содержащий трансформатор, первичная обмотка которого через коммутирующий блок, содержащий коммутирующие элементы, подключена к выводам для подключения входного напряжения, а вторичная обмотка включена в цепь нагрузки, устройство сравнения и управления, коммутирующий блок выполнен в виде размыкающего и замыкающего контактов, первичная обмотка трансформатора подключена параллельно вторичной непосредственно и через размыкающий контакт, параллельно первичной обмотке упомянутого трансформатора включен конденсатор, замыкающий контакт подключен одним выводом к точке соединения размыкающего контакта и первичной обмотки трансформатора, другим выводом – к нулевому проводу, устройство сравнения и управления выполнено в виде n схем контроля и управления, контролирующих увеличение или уменьшение напряжения на нагрузке от установленного уровня, входы которых подключены к выходу вспомогательного источника, подключенного к входному и нулевому проводам, выходы упомянутых схем контроля и управления подключены к коммутирующим реле, управляющим упомянутыми выше размыкающими и замыкающими контактами коммутирующего блока, к выходному напряжению подключено первое промежуточное реле, в цепи которого находится замыкающий контакт второго коммутирующего реле, второе промежуточное реле, в цепи которого находится замыкающий контакт первого коммутирующего реле, n каскадов соединены ступенчато, а параллельно коммутирующим элементам включены RC-цепи. В коммутирующем блоке замыкающие контакты соединены между собой и вторыми выводами подключены к нулевому проводу, разноименные выводы обмоток соединены через размыкающие контакты, устройство сравнения и управления выполнено в виде 2n схем контроля и управления, контролирующих увеличение или уменьшение напряжения на нагрузке от установленного уровня, входы которых подключены к выходу вспомогательного источника питания.
Основным недостатком такого устройства является отсутствие каких-либо сервисных функций и сложность системы управления.
Наиболее близким к предлагаемому устройству является устройство стабилизации и регулирования переменного напряжения [заявка США US 20070296390, кл. G05F 1/00, G05F 1/14, 2007], содержащее регулировочный трансформатор, первичная обмотка которого через коммутирующий блок, содержащий коммутирующие элементы, подключена к выводам для подключения входного напряжения, вторичная обмотка включена в цепь нагрузки, устройство сравнения и управления, коммутирующий блок выполнен в виде вторых размыкающего и замыкающего контактов, соединенных последовательно, первичная обмотка трансформатора подключена с одной стороны параллельно вторичной первыми одноименными выводами непосредственно, с другой через второй размыкающий контакт; к точке соединения второго вывода первичной обмотки и второго размыкающего контакта подключен второй замыкающий контакт, соединенный с нулевым проводом (проводом другой фазы), параллельно первичной обмотке упомянутого трансформатора включен конденсатор, а параллельно коммутирующим элементам включены RC-цепи, параллельно нагрузке включен выходной конденсатор.
Устройство содержит также регулировочный трансформатор, первичная обмотка которого через коммутирующий блок, содержащий коммутирующие элементы, подключена к выводам для подключения входного напряжения, устройство сравнения и управления, коммутирующий блок выполнен в виде двух замыкающих и двух размыкающих контактов, первичная обмотка трансформатора подключена параллельно вторичной через размыкающие контакты, последовательно с которыми включены замыкающие контакты, одноименные выводы которых соединены между собой и с нулевым проводом (проводом другой фазы), параллельно первичной обмотке упомянутого трансформатора включен конденсатор, а параллельно коммутирующим элементам включены RC-цепи, параллельно нагрузке включен выходной конденсатор, устройство выполнено в виде однокаскадной или n-каскадной схемы, имеет схему управления и узел защиты.
Недостатком такого устройства является отсутствие ряда сервисных функций, таких как возможность дистанционного управления, возможность включения нагрузки в обход стабилизатора при неисправностях в нем.
Кроме того, отсутствует защита от сверхтоков первичной обмотки регулировочного трансформатора и цепей контактов, переключающих первичную обмотку регулировочного трансформатора, например, при их приваривании. Входной автомат имеет номинальный ток в 15-20 раз больше номинального тока первичной обмотки регулировочного трансформатора и не обеспечивает защиту вышеуказанных цепей.
Задачей заявляемого решения является повышение надежности работы стабилизатора за счет обеспечения возможности включения нагрузки в обход стабилизатора при неисправностях в нем, введения средств защиты от сверхтоков первичной обмотки трансформатор, а также усовершенствование ряда узлов.
Поставленная задача решается тем, что в известном стабилизаторе переменного напряжения с элементами защиты, содержащем регулировочный узел, который включает трансформатор, коммутирующий блок в виде двух коммутирующих элементов, каждый из которых выполнен в виде пары соединенных последовательно размыкающих и замыкающих контактов, шунтирующий и выходной конденсаторы и четыре RC-цепи, а также узел сравнения и управления, при этом первичная обмотка трансформатора через коммутирующий блок подключена к фазному и нейтральному проводам сети, а вторичная обмотка включена в цепь нагрузки, кроме того, первичная обмотка подключена параллельно вторичной обмотке разноименными выводами через размыкающие контакты коммутирующих элементов, также параллельно первичной обмотке трансформатора подключен шунтирующий конденсатор, а параллельно каждому контакту коммутирующих элементов включена RC-цепь, при этом выходной конденсатор включен параллельно нагрузке, введен силовой двухполюсный автомат с независимым расцепителем, контакты которого включены последовательно в цепь нагрузки на входе и выходе регулировочного узла между фазным проводом сети и входом регулировочного узла и между нагрузкой и выходом регулировочного узла, кроме того, введен дополнительный узел защиты, подключенный входом к точке соединения первого силового двухполюсного автомата с входом регулировочного узла, а выходом к нейтральному проводу сети, при этом дополнительный узел защиты содержит первый, второй и третий контакты трехполюсного автомата защиты, которые подключены между нейтральным проводом и точкой соединения замыкающих контактов обоих коммутирующих элементов и между выходным выводом первичной обмотки трансформатора и точкой соединения пары замыкающего и размыкающего контактов второго коммутирующего элемента.
Поставленная задача может быть также решена, если в стабилизатор переменного напряжения с элементами защиты, содержащий регулировочный узел, который включает трансформатор, коммутирующий блок в виде соединенных последовательно размыкающего и замыкающего контактов, шунтирующий и выходной конденсаторы и две RC-цепи, а также блок управления и коммутации, при этом первичная обмотка трансформатора подключена к фазному и нейтральному проводам сети, а вторичная включена в цепь нагрузки таким образом, что первые одноименные выводы первичной и вторичной обмоток соединены соответственно с фазным и нейтральным проводами сети и цепью нагрузки непосредственно, а вторые выводы обмоток соединены между собой через размыкающий контакт коммутирующего блока, к точке соединения второго вывода первичной обмотки и размыкающего контакта подключен замыкающий контакт, параллельно первичной обмотке трансформатора включен шунтирующий конденсатор, а параллельно каждому контакту коммутирующего элемента включена соответствующая RC-цепь, параллельно нагрузке подключен выходной конденсатор, введен силовой двухполюсный автомат с независимым расцепителем, первый и второй контакты которого включены последовательно в цепь нагрузки на входе и выходе регулировочного узла, между фазным приводом сети и входом и между нагрузкой и выходом упомянутого узла, кроме того, введен дополнительный узел защиты регулировочного узла, подключенный входом к точке соединения первого контакта двухполюсного автомата с входом регулировочного узла, а выходом – к нейтральному проводу сети, второй и третий контакты трехполюсного автомата дополнительного узла защиты подключены между нейтральным проводом и выводом замыкающего контакта, не связанным с размыкающим контактом, и между выводом первичной обмотки трансформатора и точкой соединения замыкающего и размыкающего контактов коммутирующего элемента, при этом первые одноименные выводы обмоток трансформатора соединены с выходом регулировочного узла.
Такая же задача будет решена, если в стабилизатор переменного напряжения с элементами защиты, содержащий регулировочный узел, который включает трансформатор, коммутирующий блок в виде соединенных последовательно размыкающего и замыкающего контактов, шунтирующий и выходной конденсаторы и две RC-цепи, а также блок управления и коммутации, при этом первичная обмотка трансформатора подключена к фазному и нейтральному проводам сети, а вторичная включена в цепь нагрузки таким образом, что первые одноименные выводы первичной и вторичной обмоток соединены соответственно с фазным и нейтральным проводами сети и цепью нагрузки непосредственно, а вторые выводы обмоток соединены между собой через размыкающий контакт коммутирующего блока, к точке соединения второго вывода первичной обмотки и размыкающего контакта подключен замыкающий контакт, параллельно первичной обмотке трансформатора включен шунтирующий конденсатор, параллельно каждому контакту коммутирующего элемента включены соответствующие RC-цепи, а параллельно нагрузке включен выходной конденсатор, ввести силовой двухполюсный автомат с независимым расцепителем, первый и второй контакты которого включены последовательно в цепь нагрузки на входе и выходе регулировочного узла, между фазным приводом сети и входом и между нагрузкой и выходом упомянутого узла, кроме того введен дополнительный узел защиты регулировочного узла, подключенный входом к точке соединения первого силового контакта двухполюсного автомата с входом регулировочного узла, а выходом – к нейтральному проводу сети, второй и третий контакты трехполюсного автомата дополнительного узла защиты подключены между нейтральным проводом и выводом замыкающего контакта, не связанного с размыкающим контактом, и между выводом первичной обмотки трансформатора и точкой соединения замыкающего и размыкающего контактов коммутирующего блока, при этом первые одноименные выводы обмоток трансформатора соединены с входом регулировочного узла.
Можно решить поставленную задачу также, если в стабилизатор переменного напряжения с элементами защиты, выполненный в виде последовательно соединенных n-каскадов, каждый из которых содержит регулировочный узел, включающий трансформатор, коммутирующий блок в виде двух коммутирующих элементов, каждый из которых выполнен в виде пары соединенных последовательно размыкающих и замыкающих контактов, шунтирующий и выходной конденсаторы и четыре RC-цепи, а также узел управления и коммутации, при этом первичная обмотка трансформатора через коммутирующий блок подключена к входу и выходу регулировочного узла, а вторичная обмотка включена в цепь нагрузки, кроме того первичная обмотка подключена параллельно вторичной обмотке разноименными выводами через размыкающие контакты коммутирующих элементов, также параллельно первичной обмотке трансформатора включен шунтирующий конденсатор, замыкающие контакты каждого коммутирующего элемента соединены между собой, разноименные выводы обмоток соединены через размыкающие контакты каждого коммутирующего элемента, при этом узел управления и коммутации выполнен в виде 2n схем контроля коммутации, контролирующих увеличение и уменьшение напряжения на нагрузке от установленного уровня, а параллельно каждому контакту коммутирующих элементов включена RC-цепь, а на выходе последнего каскада включен параллельно нагрузке выходной конденсатор, ввести в каждый каскад силовой двухполюсный автомат с независимым расцепителем, первый и второй контакты которого включены последовательно в цепь нагрузки на входе и выходе регулировочного узла в первом каскаде между фазным проводом сети и входом упомянутого узла, а в остальных каскадах между выходом предыдущего каскада и входом регулировочного узла и между нагрузкой и выходом своего каскада, кроме того в каждый каскад введен дополнительный узел защиты, подключенный входом к точке соединения первого силового двухполюсного автомата с входом регулировочного узла, а выходом к нейтральному проводу сети, при этом дополнительный узел защиты содержит первый, второй и третий контакты трехполюсного автомата защиты, которые подключены между нейтральным проводом и общей точкой соединения замыкающих контактов обоих коммутирующих элементов и между выходным выводом первичной обмотки трансформатора и точкой соединения пары замыкающего и размыкающего контактов второго коммутирующего элемента.
Эта же задача будет решена, если в стабилизатор переменного напряжения с элементами защиты, выполненный в виде последовательно соединенных n-каскадов, каждый из которых содержит регулировочный узел, который включает трансформатор, коммутирующий блок в виде соединенных последовательно размыкающего и замыкающего контактов, шунтирующий и выходной конденсаторы и две RC-цепи а также узел управления и коммутации, при этом первичная обмотка трансформатора подключена к входу и выходу регулировочного узла, а вторичная включена в цепь нагрузки таким образом, что первые одноименные выводы первичной и вторичной обмоток соединены соответственно с фазным и нейтральным проводами сети и цепью нагрузки непосредственно, а вторые выводы обмоток соединены между собой через размыкающий контакт коммутирующего блока, к точке соединения второго вывода первичной обмотки и размыкающего контакта подключен замыкающий контакт, параллельно первичной обмотке трансформатора включен шунтирующий конденсатор, а параллельно каждому контакту коммутирующего элемента включена соответствующая RC-цепь, при этом узел управления и коммутации выполнен в виде 2n схем контроля коммутации, контролирующих увеличение и уменьшение напряжения на нагрузке от установленного уровня, а на выходе последнего регулировочного узла каскада включен параллельно нагрузке выходной конденсатор, ввести в каждый каскад силовой двухполюсный автомат с независимым расцепителем, первый и второй контакты которого включены последовательно в цепь нагрузки на входе и выходе регулировочного узла в первом каскаде между фазным проводом сети и входом упомянутого узла, а в остальных каскадах между выходом предыдущего каскада и входом регулировочного узла и между нагрузкой и выходом своего каскада, кроме того, в каждый каскад введен дополнительный узел защиты регулировочного узла, подключенный входом к точке соединения первого контакта двухполюсного автомата с входом регулировочного узла, а выходом – к нейтральному проводу сети, второй и третий контакты трехполюсного автомата дополнительного узла защиты подключены между нейтральным проводом и выводом замыкающего контакта, не связанным с размыкающим контактом, и между выводом первичной обмотки трансформатора и точкой соединения замыкающего и размыкающего контактов коммутирующего элемента, при этом первые одноименные выводы обмоток трансформатора соединены с выходом регулировочного узла.
Такая же задача будет решена, если в стабилизатор переменного напряжения с элементами защиты, выполненный в виде последовательно соединенных n-каскадов, каждый из которых содержит регулировочный узел, который включает трансформатор, коммутирующий блок в виде соединенных последовательно размыкающего и замыкающего контактов, шунтирующий и выходной конденсаторы и две RC-цепи, а также блок управления и коммутации, при этом первичная обмотка трансформатора подключена к фазному и нейтральному проводам сети, а вторичная включена в цепь нагрузки таким образом, что первые одноименные выводы первичной и вторичной обмоток соединены соответственно с фазным и нейтральным проводами сети и цепью нагрузки непосредственно, а вторые выводы обмоток соединены между собой через размыкающий контакт коммутирующего блока, к точке соединения второго вывода первичной обмотки и размыкающего контакта подключен замыкающий контакт, параллельно первичной обмотке трансформатора включен шунтирующий конденсатор, а параллельно каждому контакту коммутирующего элемента включена соответствующая RC-цепь, при этом узел управления и коммутации выполнен в виде 2n схем контроля коммутации, контролирующих увеличение и уменьшение напряжения на нагрузке от установленного уровня, а на выходе последнего регулировочного узла каскада включен параллельно нагрузке выходной конденсатор, ввести силовой двухполюсный автомат с независимым расцепителем, первый и второй контакты которого включены последовательно в цепь нагрузки на входе и выходе регулировочного узла, между фазным приводом сети и входом, и между нагрузкой и выходом упомянутого узла, кроме того, введен дополнительный узел защиты регулировочного узла, подключенный входом к точке соединения первого контакта двухполюсного автомата с входом регулировочного узла, а выходом – к нейтральному проводу сети, второй и третий контакты трехполюсного автомата дополнительного узла защиты подключены между нейтральным проводом и выводом замыкающего контакта, не связанным с размыкающим контактом, и между выводом первичной обмотки трансформатора и точкой соединения замыкающего и размыкающего контактов коммутирующего элемента, при этом первые одноименные выводы обмоток трансформатора соединены с входом регулировочного узла.
Для более плавного регулирования напряжения на нагрузке в стабилизатор по любому из вариантов введен переключатель трансформатора, в состав которого входят замыкающий, размыкающий и средний контакты, а также две дополнительные RC-цепи, резисторы которых подключены к точке соединения размыкающего и замыкающего контактов первого коммутирующего блока и среднему контакту переключателя первичной обмоткой, конденсаторы дополнительных RC-цепей подключены объединенными первыми выводами соответственно к средней точке первичной обмотки трансформатора и замыкающему контакту переключателя первичной обмотки к точке соединения шунтирующего конденсатора к выводу первичной обмотки регулировочного трансформатора и размыкающего контакта переключателя.
Для защиты первичной обмотки трансформатора и предупреждения разрушающих последствий неисправности в замыкающих и размыкающих контактах коммутирующих элементов в стабилизаторе по любому из некаскадных вариантов дополнительный узел защиты выполнен в виде диодного моста, первым входным выводом подключенного к первому выводу независимого расцепителя силового двухполюсного автомата, второй вывод которого является входом дополнительного узла защиты, причем к выходу диодного моста подключен тиристор узла защиты, в котором между анодом и управляющим электродом последовательно включены ограничительный резистор и резистор цепи управления, между точкой соединения упомянутых резисторов и катодом тиристора включен первый контакт трехполюсного автомата защиты, а между первым выводом независимого расцепителя силового двухполюсного автомата и нейтральным проводом включена кнопка дистанционного управления, кроме того, между фазным проводом сети и нагрузкой подключен силовой двухполюсный автомат резервирования.
В случае вариантов стабилизаторов, выполненных в виде n-каскадов, силовой двухполюсный автомат резервирования подключен в первый каскад между фазным проводом и выходом, а в остальных каскадах указанный автомат резервирования включен между выходом предыдущего каскада и выходом своего каскада.
В стабилизаторе целесообразно узел управления и коммутации выполнить в виде датчика напряжения, содержащего последовательно соединенные понижающий трансформатор, диодный мост датчика, резистивный разбалансированный мост, вход датчика напряжения подключен к контролируемой сети, диагональ резистивного разбалансированного моста, являющаяся выходом датчика напряжения, подключена к входу двухпозиционного измерителя-регулятора (программируемого микроконтроллера), состоящего из входного узла, выход которого подключен к входу цифрового фильтра, выход которого подключен к входам первого и второго логических устройств – двухпозиционных измерителей-регуляторов с программируемыми уставками, выходы которых подключены к первому и второму релейным устройствам, управляющих коммутирующими элементами для каналов с первого по n-ый от одного до нескольких (трех) фаз.
В случае вариантов стабилизаторов, выполненных в виде n-каскадов узел управления и коммутации выполнен в виде 2n схем контроля коммутации, контролирующих увеличение и уменьшение напряжения на нагрузке от установленного уровня.
Для снижения последствий аварий и обеспечения безопасности персонала в стабилизаторе по любому из вариантов к входу стабилизатора подключен узел контроля сопротивления изоляции для сетей с изолированной нейтралью и защиты от перегрузок и коротких замыканий для любого вида сетей.
Для защиты от влияния факторов внешней и внутренней среды в стабилизатор по любому из вариантов между сетью и стабилизатором включен узел комбинированной защиты от аварийных режимов (короткое замыкание в стабилизаторе и нагрузке, перегрузка по току, перекос фаз, изменение уровня входного напряжения выше допустимых пределов, увеличение внутриблочной температуры, акустическая или оптическая индикация).
Сравнение заявленного технического решения с известными решениями из уровня техники не выявило аналогичных решений, что позволяет установить его соответствие критерию новизна.
Все предложенные варианты стабилизатора являются промышленно применимыми и разработанные технические средствами соответствуют критерию изобретательский уровень, так как они явным образом не следуют из уровня техники.
При этом из последнего не выявлено каких-либо преобразований, характеризуемых отличительными существенными признаками, для достижения указанного технического результата.
Заявленное решение поясняется чертежами, где на фиг.1 изображена схема однофазного стабилизатора с ограничением по напряжению «сверху» и «снизу», на фиг.2 – схема однофазного стабилизатора с ограничением по напряжению «сверху», на фиг.3 – схема однофазного стабилизатора с ограничением по напряжению «снизу», на фиг.4 – схема стабилизатора с узлом переключения первичной обмотки трансформатора, на фиг.5 – схема управления и коммутации 4 для трех фаз, на фиг.6 – схема 3-фазного (многофазного) стабилизатора напряжения, выполненного в виде n-каскадов.
Понятия «сверху» означает, что напряжение сети повысилось и необходимо его уменьшить на нагрузке, понятие «снизу» – напряжение понизилось и необходимо его увеличение на нагрузке; «снизу» и «сверху» – работа происходит в заданном диапазоне выходных напряжений.
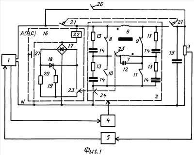
Стабилизатор переменного напряжения содержит регулировочный узел 2, состоящий из трансформатора с вторичной 6 и первичной 7 обмоткой, коммутирующий блок, содержащий два коммутирующих элемента, каждый из которых выполнен в виде пары соединенных последовательно размыкающих 8 и 9 и замыкающих 10 и 11 контактов.
Для однофазного стабилизатора с ограничением по напряжению «сверху» и «снизу» (фиг.1) первичная обмотка 7 трансформатора через коммутирующий блок подключена к входу и выходу регулировочного узла 2, а вторичная обмотка 6 включена в цепь нагрузки 3, кроме того, первичная обмотка 7 подключена параллельно вторичной обмотке 6 разноименными выводами через размыкающие контакты 8 и 9 коммутирующих элементов, также параллельно первичной обмотке трансформатора подключен шунтирующий конденсатор 12, а параллельно каждому контакту коммутирующих элементов включена одна из 4 RC-цепей, каждая из которых содержит резисторы 13 и конденсаторы 14. Параллельно нагрузке подключен выходной конденсатор 15.
В стабилизатор введен двухполюсный автомат 21 с независимым расцепителем 22, контакты которого включены последовательно в цепь нагрузки 3.
Силовой двухполюсный автомат 21 включен таким образом, что его первый контакт установлен между входом фазного провода сети и точкой соединения входа регулировочного узла 2 с одним из выводов независимого расцепителя 22, являющимся входом дополнительного узла защиты 16, выполненного в виде диодного моста 17, выход которого подключен к силовым электродам тиристора защиты 18, в цепь управляющего электрода которого включен резистор 19, подключенный одним выводом к управляющему электроду, другим – к ограничительному резистору 20, второй вывод расцепителя 21 подключен ко входу диодного моста 17, второй контакт силового двухполюсного автомата включен между выходом регулировочного узла 2 и точкой соединения нагрузки 3 и выходным конденсатором 15, при этом первый, второй и третий контакты 23, 24, 25 трехполюсного автомата защиты включены между точкой соединения резисторов 19, 20 и катодом тиристора защиты 18, между точкой соединения контактов 10, 11 и конденсатора 14 и нейтральным проводом N и между точкой соединения размыкающих контактов 8, 10 вторым выводом первичной обмотки 7, между сетью 1 и нагрузкой 3 включен силовой двухполюсный автомат резервирования 26, а между первым выводом независимого расцепителя силового двухполюсного автомата 22 и нейтральным проводом включена кнопка дистанционного управления 27.
Для однофазного стабилизатора с ограничением по напряжению «сверху» (фиг.2) первичная обмотка 7 трансформатора подключена к фазному и нейтральному проводам сети 1, а вторичная 6 включена в цепь нагрузки таким образом, что первые одноименные выводы первичной 7 и вторичной обмоток 6 соединены соответственно с фазным и нейтральным проводами сети 1 и цепью нагрузки 3 непосредственно, а вторые выводы обмоток соединены между собой через размыкающий контакт 9 коммутирующего блока, к точке соединения второго вывода первичной обмотки и размыкающего контакта 9 подключен замыкающий контакт 11, параллельно первичной обмотке трансформатора 7 включен шунтирующий конденсатор 12, а параллельно каждому контакту коммутирующего элемента включены соответствующие RC-цепи 13, 14, параллельно нагрузке подключен выходной конденсатор 15.
Силовой двухполюсный автомат 21 включен в этой схеме таким образом, что его первый контакт установлен между входом фазного провода сети и точкой соединения входа регулировочного узла 2 с одним из выводов независимого расцепителя 22, являющимся входом дополнительного узла защиты 16, выполненного в виде диодного моста 17, выход которого подключен к силовым электродам тиристора защиты 18, в цепь управляющего электрода которого включен резистор 19, подключенный одним выводом к управляющему электроду, другим к ограничительному резистору 20, второй вывод расцепителя 21 подключен ко входу диодного моста 17, второй контакт силового двухполюсного автомата включен между выходом регулировочного узла 2 и точкой соединения нагрузки 3 и выходным конденсатором 15, при этом второй 24 и третий 25 контакты трехполюсного автомата защиты подключены между нейтральным проводом и выводом замыкающего контакта 11, не связанным с размыкающим контактом, и между выводом первичной обмотки 7 трансформатора и точкой соединения замыкающего 11 и размыкающего 10 коммутирующего элемента, одноименные выводы обмоток 7 и 6 трансформатора соединены с выходом регулировочного узла.
Для однофазного стабилизатора с ограничением по напряжению «снизу» (фиг.3), первичная обмотка 7 трансформатора подключена к фазному и нейтральному проводам сети 1, а вторичная 6 включена в цепь нагрузки таким образом, что первые одноименные выводы первичной 7 и вторичной обмоток 6 соединены соответственно с фазным и нейтральным проводами сети 1 и цепью нагрузки 3 непосредственно, а вторые выводы обмоток соединены между собой через размыкающий контакт 8 коммутирующего блока, к точке соединения второго вывода первичной обмотки и размыкающего контакта 8 подключен замыкающий контакт 10, параллельно первичной обмотке трансформатора 7 включен шунтирующий конденсатор 12, а параллельно каждому контакту коммутирующего элемента включены соответствующие RC-цепи 13, 14, параллельно нагрузке подключен выходной конденсатор 15.
Силовой двухполюсный автомат 21 включен в этой схеме таким образом, что его первый контакт установлен между входом фазного провода сети и точкой соединения входа регулировочного узла 2 с одним из выводов независимого расцепителя 22, являющимся входом дополнительного узла защиты 16, выполненного в виде диодного моста 17, выход которого подключен к силовым электродам тиристора защиты 18, в цепь управляющего электрода которого включен резистор 19, подключенный одним выводом к управляющему электроду, другим к ограничительному резистору 20, второй вывод расцепителя 21 подключен ко входу диодного моста 17, второй контакт силового двухполюсного автомата включен между выходом регулировочного узла 2 и точкой соединения нагрузки 3 и выходным конденсатором 15, при этом второй 24 и третий 25 контакты трехполюсного автомата защиты подключены между нейтральным проводом и выводом замыкающего контакта 10, не связанным с размыкающим контактом, и между выводом первичной обмотки 7 трансформатора и точкой соединения замыкающего 10 и размыкающего 8 коммутирующего элемента, одноименные выводы обмоток 7 и 6 трансформатора соединены с входом регулировочного узла 2.
В цепи первичной обмотки 7 трансформатора установлен переключатель первичной обмотки 28 (фиг.4) с отпайками, где 29 – средний контакт переключателя, 30 – замыкающий контакт переключателя, 31 – размыкающий контакт переключателя. Средний контакт 29 подключен к точке соединения контактов 9 и 11, замыкающий контакт 30 – к отпайке первичной обмотки 7, размыкающий контакт 31 – к началу первичной обмотки, параллельно контактам 29, 30 и 29, 31 включены вторые RC-пепи, содержащие 32 – конденсатор второй RC-цепи и 33 – резистор второй RC-цепи. Таким образом, переключатель первичной обмотки 28, подключенный к средней точке первичной обмотки 7 трансформатора, обеспечивает три режима переключения 29, 30 и 31. Т.е. начало первичной обмотки 7 регулировочного трансформатора подключено к концу его вторичной обмотки 6 через узел переключения первичной обмотки 28 и размыкающий контакт 9. Конец первичной обмотки 7 регулировочного трансформатора подключен к началу его вторичной обмотки 6 через силовой размыкающий контакт 8 к сетевому напряжению. Вторичная обмотка 6 соединена параллельно первичной обмотке 7 через коммутирующие элементы 8 и 9.
Узел управления и коммутации (фиг.5) включает в себя датчик напряжения 35, содержащий трансформатор 36, диодный мост 37, резистивный неравновесный мост из резисторов 38-41 и двухпозиционный измеритель-регулятор 48 (программируемый микроконтроллер).
Вход датчика 35 включается в контролируемую сеть, выход его (диагональ резистивного моста 38-41) подключается к входу узла 48. Узел 48 имеет свой внутренний источник электропитания. Регулятор имеет входное устройство 42, два логических устройства 43 и 44, два релейных устройства 46 и 47, каждый из которых управляет соответствующей группой коммутирующих элементов 49-54, которые производят необходимые переключения первичных обмоток трансформаторов в зависимости от величины U сети.
В одну из фаз (например, в фазу А) включен автоматический выключатель 34.
Напряжение контролируется в одной фазе, переключения происходят в 3-х фазах. В случае необходимости может быть выполнена пофазная регулировка.
В вариантах каскадной схемы стабилизатора (фиг.6) устройство содержит n последовательно соединенных каскадов, каждый из которых включает трансформатор с вторичной 6 и первичной 7 обмотками, коммутирующий блок, содержащий два коммутирующих элемента, каждый из которых выполнен в виде пары соединенных последовательно размыкающих 8 и 9 и замыкающих 10 и 11 контактов.
Для стабилизатора с ограничением по напряжению «сверху» и «снизу» в каждом каскаде первичная обмотка 7 трансформатора (см. фиг.1) через коммутирующий блок подключена к входу и выходу регулировочного узла 2, а вторичная обмотка 6 включена в цепь нагрузки 3, кроме того, первичная обмотка 7 подключена параллельно вторичной обмотке 6 разноименными выводами через размыкающие контакты 8 и 9 коммутирующих элементов, также параллельно первичной обмотке трансформатора подключен шунтирующий конденсатор 12, а параллельно каждому контакту коммутирующих элементов включена одна из 4 RC-цепей, каждая из которых содержит резисторы 13 и конденсаторы 14. Параллельно нагрузке подключен выходной конденсатор 15.
Для стабилизатора с ограничением по напряжению «сверху» в каждом каскаде первичная обмотка 7 трансформатора (см. фиг.2) подключена к фазному и нейтральному проводам сети 1, а вторичная 6 включена в цепь нагрузки таким образом, что первые одноименные выводы первичной 7 и вторичной обмоток 6 соединены соответственно с фазным и нейтральным проводами сети 1 и цепью нагрузки 3 непосредственно, а вторые выводы обмоток соединены между собой через размыкающий контакт 9 коммутирующего блока, к точке соединения второго вывода первичной обмотки и размыкающего контакта 9 подключен замыкающий контакт 11, параллельно первичной обмотке трансформатора 7 включен шунтирующий конденсатор 12, а параллельно каждому контакту коммутирующего элемента включены соответствующие RC-цепи 13, 14, параллельно нагрузке подключен выходной конденсатор 15.
Для однофазного стабилизатора с ограничением по напряжению «снизу» в каждом каскаде первичная обмотка 7 трансформатора (см. фиг.3) подключена к фазному и нейтральному проводам сети 1, а вторичная 6 включена в цепь нагрузки таким образом, что первые одноименные выводы первичной 7 и вторичной обмоток 6 соединены соответственно с фазным и нейтральным проводами сети 1 и цепью нагрузки 3 непосредственно, а вторые выводы обмоток соединены между собой через размыкающий контакт 8 коммутирующего блока, к точке соединения второго вывода первичной обмотки и размыкающего контакта 8 подключен замыкающий контакт 10, параллельно первичной обмотке трансформатора 7 включен шунтирующий конденсатор 12, а параллельно каждому контакту коммутирующего элемента включены соответствующие RC-цепи 13, 14, параллельно нагрузке подключен выходной конденсатор 15.
В каждый каскад введен силовой двухполюсный автомат 21 с независимым расцепителем 22, первый и второй контакты которого включены последовательно в цепь нагрузки на входе и выходе регулировочного узла 2 в первом каскаде между фазным проводом сети и входом упомянутого узла, а в остальных каскадах между выходом предыдущего каскада и входом регулировочного узла и между нагрузкой и выходом своего каскада.
В случае варианта каскадной схемы стабилизатора (фиг.6) силовой двухполюсный автомат резервирования 26 подключен в первом каскаде между фазным проводом и выходом каскада, а в остальных каскадах указанный автомат резервирования включен между выходом предыдущего каскада и выходом своего каскада, а узел управления и коммутации 4 выполнен в виде 2n схем контроля коммутации, контролирующих увеличение и уменьшение напряжения на нагрузке от установленного уровня.
Работает устройство следующим образом.
Электрическая энергия из сети 1 передается через регулировочный узел 2, работающий в режиме автотрансформатора, в нагрузку 3 двумя путями: за счет электрической связи и электромагнитной связи. Причем, посредством электрической связи передается основная часть энергии (до 100%) и существенно меньшая (до 0%) посредством электромагнитной связи. Напряжение на нагрузке 3 регулируется узлом управления и коммутации 4, подключенным к входу стабилизатора. Узел 5, подключенный к входу и выходу стабилизатора, осуществляет комплексную защиту устройства.
Регулировочный узел, включенный по схеме автотрансформатора, когда вторичная обмотка включается последовательно с нагрузкой, а первичная обмотка включается по специальной схеме, обеспечивает следующие режимы работы.
1. Нормальный режим работы. В этом режиме напряжения в сети и на нагрузке равны, обеспечивается его оптимальная величина, то есть наиболее выгодный режим работы потребителя. Первичная и вторичная обмотки трансформатора соединены параллельно и включены последовательно с нагрузкой. В данном режиме первичная обмотка трансформатора практически закорочена, в таком режиме в ней протекает ток за счет ЭДС, индуктированной током вторичной обмотки. Падение напряжения во вторичной обмотке весьма мало (единицы – доли вольта), так как индуктивное сопротивление короткозамкнутого трансформатора незначительно. Режим работы трансформатора близок к режиму работы короткозамкнутого трансформатора тока. В этом режиме входное и выходное напряжения фактически равны. Энергия из сети в нагрузку передается на 100% за счет электрической связи.
2. Режим уменьшения сетевого напряжения (ограничение сверху).При увеличении входного напряжения выше допустимого уровня первичная обмотка трансформатора подключается к входному напряжению таким образом, что наводимая ЭДС во вторичной обмотке будет направлена встречно напряжению сети, а напряжение на нагрузке, то есть выходное напряжение, уменьшится, компенсируя повышение входного напряжения, то есть выходное напряжение на нагрузке будет равно разнице входного напряжения и напряжения, индуцированного первичной обмоткой во вторичной обмотке за счет их электромагнитной связи. Энергия из сети в нагрузку передается за счет электрической связи (основная часть) и за счет электромагнитной связи обмоток (дополнительная часть)
3. Режим увеличения сетевого напряжения (ограничение снизу). При уменьшении входного напряжения ниже допустимого уровня первичная обмотка трансформатора подключается к сети соответственно другой полярностью, увеличивая выходное напряжение, то есть выходное напряжение будет равно сумме входного напряжения и напряжения индуктированного первичной обмоткой во вторичной обмотке трансформатора. Энергия из сети в нагрузку передается за счет электрической связи (основная часть) и за счет электромагнитной связи обмоток (дополнительная часть).
Для режимов (2) и (3) часть энергии из сети в нагрузку передается за счет электрической связи, а часть за счет электромагнитной. Соотношение этих частей зависит от коэффициента трансформации регулировочного узла К. Чем он больше, тем большая доля энергии передается за счет электрической связи. Переключение режимов трансформатора производится в цепи первичной обмотки с большим числом витков, то есть при токах, меньших токов нагрузки в К раз, где К – коэффициент трансформации и без разрыва цепи нагрузки. Соответственно мощность трансформатора меньше мощности нагрузки в К раз. Она соответствует доли энергии, передаваемой из сети в нагрузку за счет электромагнитной связи обмоток (электромагнитным путем).
Исходное состояние стабилизатора – нормальный режим (напряжение сети находится в пределах заданных норм), то есть контакты коммутирующих элементов 8 и 9 замкнуты, а 10 и 11 разомкнуты. Первичная 7 и вторичная 6 обмотки трансформатора подключены между собой параллельно и последовательно с нагрузкой 3. Индуктивное сопротивление этой системы весьма мало (десятые-сотые доли Ома), напряжения на входе и выходе одинаковы. Энергия из сети в нагрузку передается на 100% за счет электрической связи.
В случае повышенного сетевого напряжения стабилизатор переходит в режим понижения сетевого напряжения (ограничение сверху). Узел управления и коммутации включает катушку управления контактами 8, 10 (фиг.2). В результате контакт 8 размыкается, а замыкающий контакт 10 замыкается. Причем, сначала размыкается контакт 8 и лишь затем замыкается 10 (так конструктивно устроен коммутирующий блок). При возврате в исходное состояние переключение контактов происходит в обратном порядке. Первичная обмотка 7 трансформатора обтекается током по цепи: фаза А, вторичная обмотка 6 трансформатора, контакт 8, первичная обмотка 7, контакт 10, нулевой провод сети. Первичной обмоткой 7 трансформатора наводится во вторичной обмотке ЭДС, направленная при указанной полярности обмоток встречно напряжению сети. Таким образом, напряжение на нагрузке равно разности напряжения сети и напряжения, индуктированного во вторичной обмотке первичной обмоткой. Причем, первичная обмотка подключается на стабилизированное напряжение (параллельно нагрузке), что предотвращает ее аварию при повышенном напряжении сети. Энергия из сети в нагрузку передается как за счет электрической связи (основная часть), так и за счет электромагнитной связи (дополнительная часть).
В случае пониженного сетевого напряжения стабилизатор переходит в режим повышения сетевого напряжения (ограничение сверху). Узел управления и коммутации включает катушку элемента 50. В результате размыкающий контакт 9 размыкается, а замыкающий 11 замыкается. Порядок переключения контактов аналогичен режиму 2. Первичная обмотка трансформатора обтекается током по цепи: фаза А цепи, контакт 9, первичная обмотка 7, контакт 11, нулевой провод сети. При указанной полярности обмоток первичная обмотка 7 трансформатора коммутирует во вторичной обмотке 6 ЭДС, направленную согласно с напряжением сети. Напряжение на нагрузке равно сумме напряжения сети и напряжения, индуктированного во вторичной обмотке 6 первичной обмоткой 7 трансформатора. Энергия из сети в нагрузку передается как за счет электрической связи (основная часть), так и за счет электромагнитной связи (дополнительная часть).
Дополнительный переключатель с отпайками, т.е. узел переключения первичной обмотки 28, позволяет менять коэффициент трансформатора К вручную или в автоматическом режиме от узла управления и коммутации 4, что расширяет диапазон регулирования и обеспечивает более плавное регулирование.
Конденсатор 15 на выходе служит для компенсации (полной или частичной) реактивного тока нагрузки, и уменьшения тем самым номинального тока (мощности), на которые изготовлен регулятор мощности трансформатора, и соответственно общей его стоимости. Используется в схеме для активно-индуктивных нагрузок.
При переходе от нормального режима к режиму ограничения сверху при размыкании контакта 8 цепь первичной обмотки 7 регулировочного трансформатора не разрывается, а подключается к прежней точке, фазе А сети, но через RC-цепи 13, 14. По законам коммутации в первый момент конденсаторы 13 и 12 представляют из себя короткозамкнутую цепь и ток в обмотке ограничивается резистором 14. При замыкании контакта 10 первичная обмотка подключается к нулевому проводу сети. Таким образом, процесс переключения проходит в облегченном режиме, без разрыва цепи первичной обмотки и искрения контактов, а также без наведения в первичной обмотке 7 опасных ЭДС самоиндукции. Таким образом, основное назначение RC-цепей:
– облегчение работы контактов 8-11 при переходных режимах переключения (искрогашение),
– облегчение работы трансформатора в переходных режимах переключения (исключения разрыва цепи первичной обмотки).
Возможен трехфазный вариант устройства с общим управлением или управлением по каждой фазе индивидуально(фиг.4).
При превышении тока в цепи первичной обмотки трансформатора 7 размыкается контакт 25 трехполюсного автомата дополнительной защиты, что приводит к размыканию связанного с ним контакта 23 регулировочного блока дополнительной защиты. При этом исчезает шунтирование управляющего электрода тиристора 18, который открывается, включая через мост 17 катушку независимого расцепителя 22 двухполюсного автомата 21. Регулировочный узел отключается от фазы сети 1.
Аналогичная картина будет, если сработает контакт 24 трехполюсного автомата защиты вследствие превышения тока через него в результате неисправности контактов 8-11.
При понижении напряжения сети ниже заданного в регулировочном узле 4 уровня включается через соответствующее реле катушка коммутирующего узла 49 (фиг.5), что ведет у последующему размыканию контакта 8 и замыканию контакта 10. Это приводит к подключению вторичной обмотки 6 согласно с напряжением сети, и напряжением на нагрузке 3 повышается напряжение, индуктированное во вторичной обмотке 6.
В нормальном режиме работы независимый расцепитель силового двухполюсного автомата 22 находится в отключенном состоянии, так как первый, второй и третий контакты трехполюсного автомата защиты 23, 24, 25 замкнуты и не влияют на работу устройства в целом: первый контакт 23 шунтирует цепь управления тиристора узла защиты 18, ток через элемент 22 ограничен величиной резистора 20, что недостаточно для срабатывания упомянутого элемента 22, силовой двухполюсный автомат 21 включен, второй и третий контакты 24, 25 трехполюсного автомата защиты осуществляют соединение первичной обмотки трансформатора с точкой соединения контактов 8 и 10 и контактов 10, 11 коммутирующих элементов с нейтральным проводом.
При аварии в регулировочном узле 2 (в цепи первичной обмотки 7 трансформатора, нарушении исправности контактов 8-11 и других неисправностях) срабатывает расцепитель 22 автомата 21, контакты 23, 24, 25 отключаются, отключается также 21 – силовой двухполюсный автомат, силовой двухполюсный автомат резервирования 26 включается вручную. Используя кнопку 27, кнопку дистанционного управления, можно, воздействуя на независимый расцепитель силового двухполюсного автомата 22, осуществлять дополнительно любую защитную или информационную функцию (повышение внутриблочной температуры, перенапряжение в сети, сигнализацию исправного состояния и др.), минуя узел 5 – узел комбинированной защиты. Кроме того, используя упомянутую кнопку, можно осуществлять дистанционное управление(отключение) стабилизатором.
Подключение двухполюсного автомата резервирования 26 между фазным проводом и нагрузкой позволяет полностью отключить изделие с двух сторон и тем самым обеспечить его полное обесточивание и тем самым обезопасить обслуживающий персонал.
Узел управления и коммутации (фиг.5) работает следующим образом.
Элементы схемы показаны в исходном состоянии (когда U сети в норме). Первичная 7 и вторичная 6 обмотки трансформатора подключены параллельно через размыкающие контакты 8-11 и двухпозиционный измеритель-регулятор 48 (программируемый микроконтроллер).
Контролируемое напряжение подается на понижающий трансформатор 36 датчика (например, 220/12 В), выпрямляется диодным мостом датчика 37. Полученное пониженное выпрямленное напряжение подается на разбалансированный резистивный мост из резисторов 38-41. Например, диапазон входного напряжения микроконтроллера 0-1 В, поэтому резисторы подобраны так, чтобы при изменении входного напряжения от ~10 В до ~250 В постоянное напряжение на выходе моста было в пределах одного вольта.
Если обозначить напряжение на входе диодного моста за Uвх, то ток по цепи 38, 39 будет
I1=Uвх/(R1+R2);
ток по цепи 40, 41 будет
I2=Uвх/(R3+R4),
тогда напряжение на резисторе
U38=Uвх*R1/(R1+R2),
а напряжение на резисторе
U40=Uвх*R3/(R3+R4),
где R1 – сопротивление резистора 38, R2 – сопротивление резистора 39, R3 – сопротивление на резисторе 40, R4 – сопротивление на резисторе 41.
Поскольку выходное напряжение датчика равно разности напряжений на R1 и R2, то в результате имеем:
Uвых=Uвх*(R1/(R1+R2)-R3/(R3+R4))=С*Uвx,
где С=R1/(R1+R2)-R3/(R3+R4).
Резисторы выбраны термостабильными, и в диапазоне (-20)°С-(+60)°С ошибка измерения укладывается в 1%. Кроме того, характеристика практически линейна.
Далее сигнал с датчика поступает на вход программируемого микроконтроллера 48, после преобразования узлом 42 – на логические устройства 43 и 44 соответственно первого и второго каналов. В зависимости от уровня сигнала либо оба они отключены, либо одно из них срабатывает.
Вход датчика 35 включается в контролируемую сеть, выход его (диагональ резистивного моста 38-41) подключается к входу узла 48. Узел 48 имеет свой внутренний источник электропитания. Регулятор имеет входное устройство 42, два логических устройства 43 и 44, два релейных устройства 46 и 47, каждый из которых управляет соответствующей группой коммутирующих элементов 49-54, которые производят необходимые переключения первичных обмоток регулировочных трансформаторов в зависимости от величины U сети.
Контролируемое напряжение подается на понижающий трансформатор 36 датчика (например 220/12 В) и выпрямляется диодным мостом датчика 37. Полученное пониженное выпрямленное напряжение подается на разбалансированный резистивный мост из резисторов 38-41. Например, диапазон входного напряжения микроконтроллера 0-1 В, поэтому резисторы подобраны так, чтобы при изменении входного напряжения от 10 В до 250 В постоянное напряжение на выходе моста было в пределах одного вольта.
Далее сигнал с датчика поступает на вход программируемого микроконтроллера 48, после преобразования узлом 42 – на логические устройства 43 и 44 соответственно первого и второго каналов. В зависимости от уровня сигнала либо оба они отключены, либо одно из них срабатывает.
Управление работой стабилизатора происходит следующим образом.
Элементы схемы показаны в исходном состоянии (когда U сети в норме). Первичная 7 и вторичная 6 обмотки регулировочного трансформатора подключены параллельно, через размыкающие контакты управляют соответствующими 2n выходными релейными устройствами 58. Релейные устройства управляют соответствующими катушками коммутирующих элементов 8, 10 и 9, 11 в цепи первичных обмоток 7 регулировочных трансформаторов, каждого звена, каждой фазы.
При повышении напряжения сети выше допустимого сигнал с датчика напряжения 35 поступает на вход входного устройства 42 микроконтроллера 55, после чего сигнал фильтруется от различных помех цифровым фильтром 56 и преобразуется им в цифровой код, который управляет 2n двухпозиционными измерителями-регуляторами 57. В зависимости от индивидуальных уставок каждого канала (измерителя-регулятора) происходит срабатывание выходных релейных устройств 58 соответствующих каналов, что вызывает необходимые переключения в цепях первичных обмоток 7 регулировочных трансформаторов и понижение напряжения на нагрузке.
Аналогично работает схема и при понижении напряжения в сети, повышая его на нагрузке. Если напряжение в сети в допустимых пределах, то система находится в состоянии, изображенном на фиг.5, т.е. напряжения в сети и на нагрузке равны. Особенность данной схемы в том, что управление осуществляется с помощью одного датчика за счет различных уставок измерителей-регуляторов.
Выключателями 34′ и 34”, установленными между выходом узла 58 и точкой соединения узлов 49-51 и между выходом другого аналогичного узла 58 и точкой соединения узлов 52-54, можно отключать работу любого канала управления.
Защита стабилизатора осуществляется защитными устройствами узла 5.
Узел комбинированной защиты может включать в себя контроль сопротивления изоляции для сетей с изолированной нейтралью, защиту от перегрузок и коротких замыканий для любого вида сетей, от разного рода аварийных режимов(короткое замыкание в стабилизаторе и нагрузке, перегрузка по току, перекос фаз, изменение уровня входного напряжения выше допустимых пределов, увеличение внутриблочной температуры, акустическая или оптическая индикация). Подключение таких узлов зависит от их функционального назначения и вида исполнения. Они могут быть подключены ко входу стабилизатора, к его выходу, непосредственно к нагрузке и другим точкам устройства.
Испытан макет мощностью до 50 кВ·А с расчетной суммарной нестабильностью напряжения ±2% и ±5%. КПД стабилизатора в зависимости от ступеней регулирования составил 99.56%. Дискретность регулировочных ступеней 6-12 В.
В качестве элементов использованы регулировочные трансформаторы для трехфазной нагрузки 50 кВ·А – по 1 кВ·А для каждой фазы, напряжение 220/12 В, номинальные токи первичных обмоток трансформаторов 4.54 А, вторичных – 83.3 А. Номинальный ток коммутирующих элементов 8-11 16 А, номинальное напряжение контактов 660 В. Автоматы 23-25 на 6 А, автоматы 21, 26 – 80 А. Используется микроконтроллер типа измеритель-регулятор фирмы ОВЕН 2ТРМ1.
Видно, что номинальный ток через QFy в 15-20 раз меньше тока силового автомата QFc.
Таким образом, предложены варианты стабилизатора переменного напряжения, ограничивающие его величину “сверху”, “снизу”; “снизу” и “сверху” для одного стабилизатора и стабилизатора в виде каскадной схемы с расширенными защитными и сервисными функциями, включая усовершенствование ряда узлов. Предложенные варианты устройств обладают рядом преимуществ по сравнению с известными стабилизаторами переменного напряжения. Приведенные сведения подтверждают возможность осуществления предлагаемого изобретения. При этом предлагаемые варианты стабилизаторов переменного напряжения работают на любой нагрузке без искажения формы кривой напряжения. Коммутация происходит без прерывания тока и при токах в К раз меньше тока нагрузки.
Как известно, нормативными документами на качество электроэнергии регламентируются следующие параметры: 1) отклонение напряжения от номинального, 2) несимметрия напряжения по фазам, 2) несинусодальность напряжения, 3) содержание высших гармоник.
Заявленный стабилизатор обеспечивает возможность регулировать все указанные регламентируемые параметры и, кроме того, компенсирует реактивную мощность нагрузки полностью или частично как от тока нагрузки основной частоты, так и высших гармоник, так как по сути представляет собой индуктивно-емкостный фильтр для токов высших гармоник.
Исходя из выше изложенного, заявленный стабилизатор является устройством, обеспечивающим качественное электропитание потребителей, а также увеличение энергосберегающих ресурсов.
Формула изобретения
1. Стабилизатор переменного напряжения с элементами защиты, содержащий регулировочный узел, который включает трансформатор, коммутирующий блок в виде двух коммутирующих элементов, каждый из которых выполнен в виде пары соединенных последовательно размыкающих и замыкающих контактов, шунтирующий и выходной конденсаторы и четыре RC-цепи, а также узел управления и коммутации, при этом первичная обмотка трансформатора через коммутирующий блок подключена к входу и выходу регулировочного узла, а вторичная обмотка трансформатора включена в цепь нагрузки, кроме того, первичная обмотка подключена параллельно вторичной обмотке разноименными выводами через размыкающие контакты коммутирующих элементов, также параллельно первичной обмотке трансформатора подключен шунтирующий конденсатор, а параллельно каждому контакту коммутирующих элементов включена RC-цепь, при этом выходной конденсатор включен параллельно нагрузке, отличающийся тем, что введен силовой двухполюсный автомат с независимым расцепителем, контакты которого включены последовательно в цепь нагрузки на входе и выходе регулировочного узла между фазным проводом сети и входом регулировочного узла и между нагрузкой и выходом регулировочного узла, кроме того, введен дополнительный узел защиты, подключенный входом к точке соединения первого силового двухполюсного автомата с входом регулировочного узла, а выходом – к нейтральному проводу сети, при этом дополнительный узел защиты содержит первый, второй и третий контакты трехполюсного автомата защиты, которые подключены между нейтральным проводом и точкой соединения замыкающих контактов обоих коммутирующих элементов и между выводом первичной обмотки трансформатора и точкой соединения пары замыкающего и размыкающего контактов второго коммутирующего элемента.
2. Стабилизатор по п.1, отличающийся тем, что в него введен переключатель первичной обмотки трансформатора, в состав которого входят замыкающий, размыкающий и средний контакты, а также две дополнительные RC-цепи, резисторы которых подключены к точке соединения размыкающего и замыкающего контактов первого коммутирующего блока и среднему контакту переключателя первичной обмотки, конденсаторы дополнительных RC-цепей подключены первыми выводами, соответственно, к средней точке первичной обмотки трансформатора и замыкающему контакту переключателя первичной обмотки и к точке соединения шунтирующего конденсатора с выводом первичной обмотки регулировочного трансформатора и размыкающего контакта переключателя.
3. Стабилизатор по п.1, отличающийся тем, что дополнительный узел защиты выполнен в виде диодного моста, первым входным выводом подключенного к первому выводу независимого расцепителя силового двухполюсного автомата, второй вывод которого является входом дополнительного узла защиты, причем к выходу диодного моста подключен тиристор узла защиты, в котором между анодом и управляющим электродом последовательно включены ограничительный резистор и резистор цепи управления, между точкой соединения упомянутых резисторов и катодом тиристора включен первый контакт трехполюсного автомата защиты, а между первым выводом независимого расцепителя силового двухполюсного автомата защиты и нейтральным проводом включена кнопка дистанционного управления.
4. Стабилизатор по п.1, отличающийся тем, что между фазным проводом сети и нагрузкой подключен силовой двухполюсный автомат резервирования.
5. Стабилизатор по п.1, отличающийся тем, что узел управления и коммутации выполнен в виде датчика напряжения, содержащего последовательно соединенные понижающий трансформатор, диодный мост датчика, резистивный разбалансированный мост, вход датчика напряжения подключен к контролируемой сети, диагональ резистивного разбалансированного моста, являющаяся выходом датчика напряжения, подключена к входу двухпозиционного измерителя-регулятора (программируемого микроконтроллера), состоящего из входного узла, выход которого подключен к входу цифрового фильтра, выход которого подключен к входам первого и второго логических устройств – двухпозиционных измерителей-регуляторов с программируемыми уставками, выходы которых подключены к первому и второму релейным устройствам, управляющих коммутирующими элементами для каналов с первого по n-й от одного до нескольких (трех) фаз.
6. Стабилизатор по п.1, отличающийся тем, что к входу стабилизатора подключен узел контроля сопротивления изоляции для сетей с изолированной нейтралью и защиты от перегрузок и коротких замыканий для любого вида сетей.
7. Стабилизатор по п.1, отличающийся тем, что между сетью и стабилизатором включен узел комбинированной защиты от аварийных режимов (коротких замыканий в стабилизаторе и нагрузке, перегрузке по току, перекоса фаз, изменения уровня входного напряжения выше допустимых пределов, увеличения внутриблочной температуры), акустической или оптической индикации.
8. Стабилизатор переменного напряжения с элементами защиты, содержащий регулировочный узел, который включает трансформатор, коммутирующий блок в виде соединенных последовательно размыкающего и замыкающего контактов, шунтирующий и выходной конденсаторы, и две RC-цепи, а также узел управления и коммутации, при этом первичная обмотка трансформатора подключена к фазному и нейтральному проводам сети, а вторичная включена в цепь нагрузки таким образом, что первые одноименные выводы первичной и вторичной обмоток соединены, соответственно, с фазным и нейтральным проводами сети и цепью нагрузки непосредственно, а вторые выводы обмоток соединены между собой через размыкающий контакт коммутирующего блока, к точке соединения второго вывода первичной обмотки и размыкающего контакта подключен замыкающий контакт, параллельно первичной обмотке трансформатора включен шунтирующий конденсатор, а параллельно каждому контакту коммутирующего элемента включена соответствующая RC-цепь, параллельно нагрузке подключен выходной конденсатор, отличающийся тем, что введен силовой двухполюсный автомат с независимым расцепителем, первый и второй контакты которого включены последовательно в цепь нагрузки на входе и выходе регулировочного узла, между фазным проводом сети и входом и между нагрузкой и выходом упомянутого узла, кроме того, введен дополнительный узел защиты регулировочного узла, подключенный входом к точке соединения первого контакта двухполюсного автомата с входом регулировочного узла, а выходом – к нейтральному проводу сети, второй и третий контакты трехполюсного автомата дополнительного узла защиты подключены между нейтральным проводом и выводом замыкающего контакта, не связанным с размыкающим контактом и между выводом первичной обмотки трансформатора и точкой соединения замыкающего и размыкающего контактов коммутирующего элемента, при этом первые одноименные выводы обмоток трансформатора соединены с выходом регулировочного узла.
9. Стабилизатор переменного напряжения по п.8, отличающийся тем, что в него введен переключатель первичной обмотки трансформатора, в состав которого входят замыкающий, размыкающий и средний контакты, а также две дополнительные RC-цепи, резисторы которых подключены к точке соединения размыкающего и замыкающего контактов первого коммутирующего блока и среднему контакту переключателя первичной обмотки, конденсаторы дополнительных RC-цепей подключены первыми выводами, соответственно, к средней точке первичной обмотки трансформатора и замыкающему контакту переключателя первичной обмотки и к точке соединения шунтирующего конденсатора с выводом первичной обмотки регулировочного трансформатора и размыкающего контакта переключателя.
10. Стабилизатор по п.8, отличающийся тем, что дополнительный узел защиты выполнен в виде диодного моста, первым входным выводом подключенного к первому выводу независимого расцепителя силового двухполюсного автомата, второй вывод которого является входом дополнительного узла защиты, причем к выходу диодного моста подключен тиристор узла защиты, в котором между анодом и управляющим электродом последовательно включены ограничительный резистор и резистор цепи управления, между точкой соединения упомянутых резисторов и катодом тиристора включен первый контакт трехполюсного автомата защиты, а между первым выводом независимого расцепителя силового двухполюсного автомата и нейтральным проводом включена кнопка дистанционного управления.
11. Стабилизатор по п.8, отличающийся тем, что между фазным проводом сети и нагрузкой подключен силовой двухполюсный автомат резервирования.
12. Стабилизатор по п.8, отличающийся тем, что узел управления и коммутации выполнен в виде датчика напряжения, содержащего последовательно соединенные понижающий трансформатор, диодный мост датчика, резистивный разбалансированный мост, вход датчика напряжения подключен к контролируемой сети, диагональ резистивного разбалансированного моста, являющаяся выходом датчика напряжения подключена к входу двухпозиционного измерителя-регулятора (программируемого микроконтроллера), состоящего из входного узла, выход которого подключен к входу цифрового фильтра, выход которого подключен к входам первого и второго логических устройств – двухпозиционных измерителей-регуляторов с программируемыми уставками, выходы которых подключены к первому и второму релейным устройствам, управляющих коммутирующими элементами для каналов с первого по n-й от одного до нескольких (трех) фаз.
13. Стабилизатор по п.8, отличающийся тем, что к входу стабилизатора подключен узел контроля сопротивления изоляции для сетей с изолированной нейтралью и защиты от перегрузок и коротких замыканий для любого вида сетей.
14. Стабилизатор по п.8, отличающийся тем, что между сетью и стабилизатором включен узел комбинированной защиты от аварийных режимов (короткого замыкания в стабилизаторе и нагрузке, перегрузки по току, перекоса фаз, изменения уровня входного напряжения выше допустимых пределов, увеличения внутри блочной температуры), акустической или оптической индикации.
15. Стабилизатор переменного напряжения с элементами защиты, содержащий регулировочный узел, который включает трансформатор, коммутирующий блок в виде соединенных последовательно размыкающего и замыкающего контактов, шунтирующий и выходной конденсаторы и две RC-цепи, а также узел управления и коммутации, при этом первичная обмотка трансформатора подключена к фазному и нейтральному проводам сети, а вторичная включена в цепь нагрузки таким образом, что первые одноименные выводы первичной и вторичной обмоток соединены, соответственно, с фазным и нейтральным проводами сети и цепью нагрузки непосредственно, а вторые выводы обмоток соединены между собой через размыкающий контакт коммутирующего блока, к точке соединения второго вывода первичной обмотки и размыкающего контакта подключен замыкающий контакт, параллельно первичной обмотке трансформатора включен шунтирующий конденсатор, параллельно каждому контакту коммутирующего элемента включены соответствующие RC-цепи, а параллельно нагрузке включен выходной конденсатор, отличающийся тем, что введен силовой двухполюсный автомат с независимым расцепителем, первый и второй контакты которого включены последовательно в цепь нагрузки на входе и выходе регулировочного узла, между фазным приводом сети и входом и между нагрузкой и выходом упомянутого узла, кроме того, введен дополнительный узел защиты регулировочного узла, подключенный входом к точке соединения первого силового контакта двухполюсного автомата с входом регулировочного узла, а выходом – к нейтральному проводу сети, второй и третий контакты трехполюсного автомата дополнительного узла защиты подключены между нейтральным проводом и выводом замыкающего контакта, не связанного с размыкающим контактом и между выводом первичной обмотки трансформатора и точкой соединения замыкающего и размыкающего контактов коммутирующего блока, при этом первые одноименные выводы обмоток трансформатора соединены с входом регулировочного узла.
16. Стабилизатор переменного напряжения по п.15, отличающийся тем, что в него введен переключатель первичной обмотки трансформатора, в состав которого входят замыкающий, размыкающий и средний контакты, а также две дополнительные RC-цепи, резисторы которых подключены к точке соединения размыкающего и замыкающего контактов первого коммутирующего блока и среднему контакту переключателя первичной обмотки, конденсаторы дополнительных RC-цепей подключены первыми выводами, соответственно, к средней точке первичной обмотки трансформатора и замыкающему контакту переключателя первичной обмотки и к точке соединения шунтирующего конденсатора с выводом первичной обмотки регулировочного трансформатора и размыкающим контактом переключателя.
17. Стабилизатор по п.15, отличающийся тем, что дополнительный узел защиты выполнен в виде диодного моста, первым входным выводом подключенным к первому выводу независимого расцепителя силового двухполюсного автомата, второй вывод которого является входом дополнительного узла защиты, причем к выходу диодного моста подключен тиристор узла защиты, в котором между анодом и управляющим электродом последовательно включены ограничительный резистор и резистор цепи управления, между точкой соединения упомянутых резисторов и катодом тиристора включен первый контакт трехполюсного автомата защиты, а между первым выводом независимого расцепителя силового двухполюсного автомата и нейтральным проводом включена кнопка дистанционного управления.
18. Стабилизатор по п.15, отличающийся тем, что между фазным проводом сети и нагрузкой подключен силовой двухполюсный автомат резервирования.
19. Стабилизатор по п.15, отличающийся тем, что узел управления и коммутации выполнен в виде датчика напряжения, содержащего последовательно соединенные понижающий трансформатор, диодный мост датчика, резистивный разбалансированный мост, вход датчика напряжения подключен к контролируемой сети, диагональ резистивного разбалансированного моста, являющаяся выходом датчика напряжения подключена к входу двухпозиционного измерителя-регулятора (программируемого микроконтроллера), состоящего из входного узла, выход которого подключен к входу цифрового фильтра, выход которого подключен ко входам первого и второго логических устройств – двухпозиционных измерителей-регуляторов с программируемыми уставками, выходы которых подключены к первому и второму релейным устройствам, управляющих коммутирующими элементами для каналов с первого по n-й от одного до нескольких (трех) фаз.
20. Стабилизатор по п.15, отличающийся тем, что к входу стабилизатора подключен узел контроля сопротивления изоляции для сетей с изолированной нейтралью и защиты от перегрузок и коротких замыканий для любого вида сетей.
21. Стабилизатор по п.15 отличающийся тем, что между сетью и стабилизатором включен узел комбинированной защиты от аварийных режимов (короткого замыкания в стабилизаторе и нагрузке, перегрузки по току, перекоса фаз, изменения уровня входного напряжения выше допустимых пределов, увеличения внутри блочной температуры), акустической или оптической индикации.
22. Стабилизатор переменного напряжения с элементами защиты, выполненный в виде последовательно соединенных n-каскадов, каждый из которых содержит регулировочный узел, включающий трансформатор, коммутирующий блок в виде двух коммутирующих элементов, каждый из которых выполнен в виде пары соединенных последовательно размыкающих и замыкающих контактов, шунтирующий и выходной конденсаторы и четыре RC-цепи, а также узел управления и коммутации, при этом первичная обмотка трансформатора через коммутирующий блок подключена к входу и выходу регулировочного узла, а вторичная обмотка включена в цепь нагрузки, кроме того, первичная обмотка подключена параллельно вторичной обмотке разноименными выводами через размыкающие контакты коммутирующих элементов, также параллельно первичной обмотке трансформатора включен шунтирующий конденсатор, замыкающие контакты каждого коммутирующего элемента соединены между собой, разноименные выводы обмоток соединены через размыкающие контакты каждого коммутирующего элемента, при этом узел управления и коммутации выполнен в виде 2n схем контроля коммутации, контролирующих увеличение и уменьшение напряжения на нагрузке от установленного уровня, а параллельно каждому контакту коммутирующих элементов включена RC-цепь, а на выходе последнего каскада включен параллельно нагрузке выходной конденсатор, отличающийся тем, что в каждый каскад введен силовой двухполюсный автомат с независимым расцепителем, первый и второй контакты которого включены последовательно в цепь нагрузки на входе и выходе регулировочного узла в первом каскаде между фазным проводом сети и входом упомянутого узла, а в остальных каскадах между выходом предыдущего каскада и входом регулировочного узла и между – нагрузкой и выходом своего каскада, кроме того, в каждый каскад введен дополнительный узел защиты, подключенный входом к точке соединения первого силового двухполюсного автомата с входом регулировочного узла, а выходом к нейтральному проводу сети, при этом дополнительный узел защиты содержит первый, второй и третий контакты трехполюсного автомата защиты, которые подключены между нейтральным проводом и общей точкой соединения замыкающих контактов обоих коммутирующих элементов и между выходным выводом первичной обмотки трансформатора и точкой соединения пары замыкающего и размыкающего контактов второго коммутирующего элемента.
23. Стабилизатор по п.22, отличающийся тем, что в каждый или в избранные каскады введен переключатель первичной обмотки трансформатора, в состав которого входят замыкающий, размыкающий и средний контакты, а также две дополнительные RC-цепи, резисторы которых подключены к точке соединения размыкающего и замыкающего контактов первого коммутирующего блока и среднему контакту переключателя первичной обмоткой, конденсаторы дополнительных RC-цепей подключены первыми выводами, соответственно, к средней точке первичной обмотки трансформатора и замыкающему контакту переключателя первичной обмотки и к точке соединения шунтирующего конденсатора с выводом первичной обмотки регулировочного трансформатора и размыкающим контактом переключателя.
24. Стабилизатор по п.22, отличающийся тем, что дополнительный узел защиты выполнен в виде диодного моста, первым входным выводом подключенным к первому выводу независимого расцепителя силового двухполюсного автомата, второй вывод которого является входом дополнительного узла защиты, причем к выходу диодного моста подключен тиристор узла защиты, в котором между анодом и управляющим электродом последовательно включены ограничительный резистор и резистор цепи управления, между точкой соединения упомянутых резисторов и катодом тиристора включен первый контакт трехполюсного автомата защиты, а между первым выводом независимого расцепителя силового двухполюсного автомата и нейтральным проводом включена кнопка дистанционного управления.
25. Стабилизатор по п.22, отличающийся тем, что в первый каскад между фазным проводом и выходом подключен силовой двухполюсный автомат резервирования, а в остальных каскадах указанный автомат резервирования включен между выходом предыдущего каскада и выходом своего каскада.
26. Стабилизатор по п.22, отличающийся тем, что узел управления и коммутации выполнен в виде 2n схем контроля коммутации, контролирующих увеличение и уменьшение напряжения на нагрузке от установленного уровня, а при этом каждая схема выполнена в виде датчика напряжения, содержащего последовательно соединенные понижающий трансформатор, диодный мост датчика, резистивный разбалансированный мост, вход датчика напряжения подключен к контролируемой сети, диагональ резистивного разбалансированного моста, являющаяся выходом датчика напряжения, подключена к входу двухпозиционного измерителя-регулятора (программируемого микроконтроллера), состоящего из входного узла, выход которого подключен к входу цифрового фильтра, выход которого подключен к входам первого и второго логических устройств – двухпозиционных измерителей-регуляторов с программируемыми уставками, выходы которых подключены к первому и второму релейным устройствам, управляющих коммутирующими элементами для каналов с первого по n-й от одного до нескольких (трех) фаз.
27. Стабилизатор по п.22, отличающийся тем, что к входу стабилизатора подключен узел контроля сопротивления изоляции для сетей с изолированной нейтралью и защиты от перегрузок и коротких замыканий для любого вида сетей.
28. Стабилизатор по п.22, отличающийся тем, что между сетью и стабилизатором включен узел комбинированной защиты от аварийных режимов (короткого замыкания в стабилизаторе и нагрузке, перегрузки по току, перекоса фаз, изменения уровня входного напряжения выше допустимых пределов, увеличения внутри блочной температуры), акустической или оптической индикации.
29. Стабилизатор переменного напряжения с элементами защиты, выполненный в виде последовательно соединенных n-каскадов, каждый из которых содержит регулировочный узел, который включает трансформатор, коммутирующий блок в виде соединенных последовательно размыкающего и замыкающего контактов, шунтирующий и выходной конденсаторы, и две RC-цепи, а также узел управления и коммутации, при этом первичная обмотка трансформатора подключена к входу и выходу регулировочного узла, а вторичная включена в цепь нагрузки таким образом, что первые одноименные выводы первичной и вторичной обмоток соединены соответственно с фазным и нейтральным проводами сети и цепью нагрузки непосредственно, а вторые выводы обмоток соединены между собой через размыкающий контакт коммутирующего блока, к точке соединения второго вывода первичной обмотки и размыкающего контакта подключен замыкающий контакт, параллельно первичной обмотке трансформатора включен шунтирующий конденсатор, а параллельно каждому контакту коммутирующего элемента включена соответствующая RC-цепь, при этом узел управления и коммутации выполнен в виде 2n схем контроля коммутации, контролирующих увеличение и уменьшение напряжения на нагрузке от установленного уровня, а на выходе последнего регулировочного узла каскада включен параллельно нагрузке выходной конденсатор, отличающийся тем, что в каждый каскад введен силовой двухполюсный автомат с независимым расцепителем, первый и второй контакты которого включены последовательно в цепь нагрузки на входе и выходе регулировочного узла в первом каскаде между фазным проводом сети и входом упомянутого узла, а в остальных каскадах – между выходом предыдущего каскада и входом регулировочного узла и между нагрузкой и выходом своего каскада, кроме того, в каждый каскад введен дополнительный узел защиты регулировочного узла, подключенный входом к точке соединения первого контакта двухполюсного автомата с входом регулировочного узла, а выходом – к нейтральному проводу сети, второй и третий контакты трехполюсного автомата дополнительного узла защиты подключены между нейтральным проводом и выводом замыкающего контакта, не связанным с размыкающим контактом, и между выводом первичной обмотки трансформатора и точкой соединения замыкающего и размыкающего контактов коммутирующего элемента, при этом первые одноименные выводы обмоток трансформатора соединены с выходом регулировочного узла.
30. Стабилизатор по п.29, отличающийся тем, что дополнительно в каждый каскад или в избранные каскады введен переключатель трансформатора, в состав которого входят замыкающий, размыкающий и средний контакты, а также две дополнительные RC-цепи, резисторы которых подключены к точке соединения размыкающего и замыкающего контактов первого коммутирующего блока и среднему контакту переключателя первичной обмоткой, конденсаторы дополнительных RC-цепей подключены объединенными первыми выводами, соответственно, к средней точке первичной обмотки трансформатора и замыкающему контакту переключателя первичной обмотки и к точке соединения шунтирующего конденсатора с выводом первичной обмотки регулировочного трансформатора и размыкающего контакта переключателя.
31. Стабилизатор по п.29, отличающийся тем, что дополнительный узел защиты выполнен в виде диодного моста, первым входным выводом подключенного к первому выводу независимого расцепителя силового двухполюсного автомата, второй вывод которого является входом дополнительного узла защиты, причем к выходу диодного моста подключен тиристор узла защиты, в котором между анодом и управляющим электродом последовательно включены ограничительный резистор и резистор цепи управления, между точкой соединения упомянутых резисторов и катодом тиристора включен первый контакт трехполюсного автомата защиты, а между первым выводом независимого расцепителя силового двухполюсного автомата и нейтральным проводом включена кнопка дистанционного управления.
32. Стабилизатор по п.29, отличающийся тем, что в первом каскаде между фазным проводом и выходом каскада подключен силовой двухполюсный автомат резервирования, а в остальных ступенях указанный автомат резервирования включен между выходом предыдущей ступени каскада и выходом своего каскада.
33. Стабилизатор по п.29, отличающийся тем, что узел управления и коммутации выполнен в виде 2n схем контроля коммутации, контролирующих увеличение и уменьшение напряжения на нагрузке от установленного уровня, а при этом каждая схема выполнена в виде датчика напряжения, содержащего последовательно соединенные понижающий трансформатор, диодный мост датчика, резистивный разбалансированный мост, вход датчика напряжения подключен к контролируемой сети, диагональ резистивного разбалансированного моста, являющаяся выходом датчика напряжения, подключена к входу двухпозиционного измерителя-регулятора (программируемого микроконтроллера), состоящего из входного узла, выход которого подключен к входу цифрового фильтра, выход которого подключен к входам первого и второго логических устройств – двухпозиционных измерителей-регуляторов с программируемыми вставками, выходы которых подключены к первому и второму релейным устройствам, управляющих коммутирующими элементами для каналов с первого по n-й от одного до нескольких (трех) фаз.
34. Стабилизатор по п.29, отличающийся тем, что к входу стабилизатора подключен узел контроля сопротивления изоляции для сетей с изолированной нейтралью и защиты от перегрузок и коротких замыканий для любого вида сетей.
35. Стабилизатор по п.29, отличающийся тем, что между сетью и стабилизатором включен узел комбинированной защиты от аварийных режимов (короткого замыкания в стабилизаторе и нагрузке, перегрузки по току, перекоса фаз, изменения уровня входного напряжения выше допустимых пределов, увеличение внутри блочной температуры), акустической или оптической индикации.
36. Стабилизатор переменного напряжения с элементами защиты, выполненный в виде последовательно соединенных n-каскадов, каждый из которых содержит регулировочный узел, который включает трансформатор, коммутирующий блок в виде соединенных последовательно размыкающего и замыкающего контактов, шунтирующий и выходной конденсаторы и две RC-цепи, а также узел управления и коммутации, при этом первичная обмотка трансформатора подключена к входу и выходу регулировочного узла, а вторичная включена в цепь нагрузки таким образом, что первые одноименные выводы первичной и вторичной обмоток соединены соответственно с фазным и нейтральным проводами сети и цепью нагрузки непосредственно, а вторые выводы обмоток соединены между собой через размыкающий контакт коммутирующего блока, к точке соединения второго вывода первичной обмотки и размыкающего контакта подключен замыкающий контакт, параллельно первичной обмотке трансформатора включен шунтирующий конденсатор, а параллельно каждому контакту коммутирующего элемента включена соответствующая RC-цепь, при этом узел управления и коммутации выполнен в виде 2n схем контроля коммутации, контролирующих увеличение и уменьшение напряжения на нагрузке от установленного уровня, а на выходе последнего регулировочного узла каскада включен параллельно нагрузке выходной конденсатор, отличающийся тем, что в каждый каскад введен силовой двухполюсный автомат с независимым расцепителем, первый и второй контакты которого включены последовательно в цепь нагрузки на входе и выходе регулировочного узла в первом каскаде между фазным проводом сети и входом упомянутого узла, а в остальных каскадах – между выходом предыдущего каскада и входом регулировочного узла и между нагрузкой и выходом своего каскада, кроме того, в каждый каскад введен дополнительный узел защиты регулировочного узла, подключенный входом к точке соединения первого контакта двухполюсного автомата с входом регулировочного узла, а выходом – к нейтральному проводу сети, второй и третий контакты трехполюсного автомата дополнительного узла защиты подключены между нейтральным проводом и выводом замыкающего контакта, не связанным с размыкающим контактом, и между выводом первичной обмотки трансформатора и точкой соединения замыкающего и размыкающего контактов коммутирующего элемента, при этом первые одноименные выводы обмоток трансформатора соединены с входом регулировочного узла.
37. Стабилизатор по п.36, отличающийся тем, что дополнительно в каждый каскад или в избранные каскады введен переключатель первичной обмотки трансформатора, в состав которого входят замыкающий, размыкающий и средний контакты, а также две дополнительные RC-цепи, резисторы которых подключены к точке соединения размыкающего и замыкающего контактов первого коммутирующего блока и среднему контакту переключателя первичной обмоткой, конденсаторы дополнительных RC-цепей подключены первыми выводами, соответственно, к средней точке первичной обмотки трансформатора и замыкающему контакту переключателя первичной обмотки и к точке соединения шунтирующего конденсатора с выводом первичной обмотки регулировочного трансформатора и размыкающим контактом переключателя.
38. Стабилизатор по п.36, отличающийся тем, что дополнительный узел защиты выполнен в виде диодного моста, первым входным выводом подключенного к первому выводу независимого расцепителя силового двухполюсного автомата, второй вывод которого является входом дополнительного узла защиты, причем к выходу диодного моста подключен тиристор узла защиты, в котором между анодом и управляющим электродом последовательно включены ограничительный резистор и резистор цепи управления, между точкой соединения упомянутых резисторов и катодом тиристора включен первый контакт трехполюсного автомата защиты, а между первым выводом независимого расцепителя силового двухполюсного автомата и нейтральным проводом включена кнопка дистанционного управления.
39. Стабилизатор по п.36, отличающийся тем, что узел управления и коммутации выполнен в виде 2n схем контроля и коммутации, контролирующих увеличение и уменьшение напряжения на нагрузке от установленного уровня, а при этом каждая схема выполнена в виде датчика напряжения, содержащего последовательно соединенные понижающий трансформатор, диодный мост датчика, резистивный разбалансированный мост, вход датчика напряжения подключен к контролируемой сети, диагональ резистивного разбалансированного моста, являющаяся выходом датчика напряжения, подключена к входу двухпозиционного измерителя-регулятора (программируемого микроконтроллера), состоящего из входного узла, выход которого подключен к входу цифрового фильтра, выход которого подключен к входам первого и второго логических устройств – двухпозиционных измерителей-регуляторов с программируемыми уставками, выходы которых подключены к первому и второму релейным устройствам, управляющих коммутирующими элементами для каналов с первого по n-й от одного до нескольких (трех) фаз.
40. Стабилизатор по п.36, отличающийся тем, что к входу стабилизатора подключен узел контроля сопротивления изоляции для сетей с изолированной нейтралью и защиты от перегрузок и коротких замыканий для любого вида сетей.
41. Стабилизатор по п.36, отличающийся тем, что между сетью и стабилизатором включен узел комбинированной защиты от аварийных режимов (короткого замыкания в стабилизаторе и нагрузке, перегрузке по току, перекоса фаз, изменения уровня входного напряжения выше допустимых пределов, увеличения внутри блочной температуры), акустической или оптической индикации.
РИСУНКИ
|
|