|
|
(21), (22) Заявка: 2008114097/28, 10.04.2008
(24) Дата начала отсчета срока действия патента:
10.04.2008
(46) Опубликовано: 27.12.2009
(56) Список документов, цитированных в отчете о поиске:
US 6097786 A, 01.08.2000. RU 2178557 C2, 20.01.2002. SU 444970 A1, 30.09.1974. SU 1797707 A1, 23.02.1993. US 5712891 A, 27.01.1998.
Адрес для переписки:
197046, Санкт-Петербург, Каменноостровский пр-т, 1/3, оф.30, ООО “Юридическая фирма Городисский и Партнеры”, филиал в г. Санкт-Петербург, пат.пов. Н.В.Потаниной
|
(72) Автор(ы):
Фурмаков Евгений Федорович (RU), Петров Олег Федорович (RU), Маслов Юрий Викторович (RU), Новиков Андрей Юрьевич (RU)
(73) Патентообладатель(и):
Открытое акционерное общество “Техприбор” (RU)
|
(54) РЕНТГЕНОФЛУОРЕСЦЕНТНЫЙ АНАЛИЗАТОР КОМПОНЕНТНОГО СОСТАВА И СКОРОСТНЫХ ПАРАМЕТРОВ ТРЕХКОМПОНЕНТНОГО ПОТОКА
(57) Реферат:
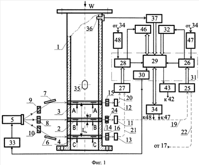
Использование: для определения компонентного состава и скоростных параметров трехкомпонентного потока. Сущность: заключается в том, что анализатор содержит рентгеновскую трубку, первичные и вторичные коллиматоры, рентгенопрозрачные вставки в стенке трубопровода с контролируемой газожидкостной средой, а также множество различных детекторов рентгеновского излучения, расположенных в различных направлениях относительно трубопровода с контролируемой газожидкостной средой. Кроме того, устройство содержит инжектор металлических частиц, вторичные излучатели, расположенные в отверстии вторичных коллиматоров, а также датчик температуры газожидкостной среды, контроллер режимов потока, таймеры и электронный блок. Технический результат: повышение точности измерения скоростных параметров газожидкостного потока и массового содержания его компонентов. 10 ил.
Текст описания приведен в факсимильном виде.                                       
Формула изобретения
Рентгенофлуоресцентный анализатор компонентного состава и скоростных параметров трехкомпонентного потока, содержащий корпус, в стенке которого последовательно по направлению потока установлены вторая и первая рентгенопрозрачные вставки, рентгеновскую трубку с источником питания, первый и второй первичные коллиматоры с несколькими коллимирующими отверстиями в каждом, первый и второй вторичные коллиматоры с несколькими коллимирующими отверстиями в каждом, первые и вторые детекторы, первые и вторые фотоэлектронные преобразователи и электронный блок, в состав которого входят вычислитель, первый и второй модули обработки и модуль управления, причем каждый из первых детекторов оптически соединен с соответствующим первым фотоэлектронным преобразователем, каждый из вторых детекторов оптически соединен с соответствующим вторым фотоэлектронным преобразователем, а вычислитель соединен со входом модуля управления, подключенного к источнику питания, отличающийся тем, что, согласно изобретению, в его состав дополнительно введены первое и второе рентгеновские зеркала, третья рентгенопрозрачная вставка, установленная в стенке корпуса после первой рентгенопрозрачной вставки по направлению потока, третий первичный и третий вторичный коллиматоры с несколькими коллимирующими отверстиями в каждом, третьи детекторы, первые, вторые, третьи и четвертые многоканальные световоды, контрольные детекторы и вторичные излучатели, четвертые детекторы и ортогональные коллиматоры, инжектор металлических частиц, дискриминатор, датчик температуры и измерительный преобразователь, контроллер режимов, а также первый и второй таймеры, причем первые детекторы объединены в первый многоканальный детектор, в качестве первых и вторых фотоэлектронных преобразователей применены, соответственно, первый и второй многоканальные фотоэлектронные преобразователи, при этом контрольные детекторы установлены таким образом, что прямая линия, соединяющая центр каждого из них с центром излучения рентгеновской трубки проходит за пределами корпуса, вычислитель дополнительно снабжен двумя многоканальными входами и многоканальным входом-выходом, а первый и второй модули обработки снабжены каждый дополнительным входом и дополнительным выходом, перед каждым из детекторов первого многоканального детектора установлен соответствующий вторичный излучатель, перед каждым четвертым детектором установлен соответствующий ортогональный коллиматор, датчик температуры установлен в стенке корпуса, выход каждого из детекторов первого многоканального детектора и выход каждого из контрольных детекторов соединен с соответствующим каналом первого многоканального световода, выход каждого из вторых и выход каждого из третьих детекторов соединен, соответственно, с соответствующим каналом второго и соответствующим каналом третьего многоканальных световодов, выход каждого из четвертых детекторов соединен с соответствующим каналом четвертого многоканального световода, выходы первого и выходы четвертого многоканальных световодов подключены каждый к соответствующим входам первого многоканального фотоэлектронного преобразователя, подсоединенного своими выходами к соответствующим входам первого модуля обработки с помощью многоканальной информационной связи, выходы второго и выходы третьего многоканальных световодов подключены каждый к соответствующим входам второго многоканального фотоэлектронного преобразователя, подключенного своими выходами к соответствующим входам второго модуля обработки с помощью многоканальной информационной связи, при этом дискриминатор подключен к многоканальному входу-выходу вычислителя с помощью двусторонней многоканальной информационной связи, контроллер режимов и измерительный преобразователь подключены каждый к соответствующему многоканальному входу вычислителя с помощью соответствующей многоканальной информационной связи, дополнительный выход первого модуля обработки соединен со входом контроллера режимов, а дополнительный вход первого модуля обработки – с выходом первого таймера, дополнительный выход второго модуля обработки соединен со входом дискриминатора, а дополнительный вход второго модуля обработки – с выходом второго таймера, датчик температуры подключен ко входу измерительного преобразователя, а вход первого и вход второго таймеров предназначены для подсоединения к внешним системам, многоканальный вход-выход которых предназначен для обмена информацией с вычислителем по двусторонней информационной связи, при этом ортогональный коллиматор содержит коллимирующие отверстия, глубина каждого из которых существенно больше диаметра, а оси параллельны между собой и ортогональны оси излучения рентгеновской трубки, вторичный излучатель представляет собой выполненную из тяжелого металла, например гадолиния, трубку, установленную в отверстии первого вторичного коллиматора, а инжектор металлических частиц предназначен для подачи в контролируемый поток тонкодисперсных частиц тяжелого металла, например платины, перед второй рентгенопрозрачной вставкой по направлению потока и выполнен в виде баллона, содержащего упомянутые частицы, с установленным в нем механизмом подачи, снабженным электроприводом, который подключен к генератору импульсов, соединенному с вычислителем.
РИСУНКИ
|
|